ПНСТ 711-2023 НЕФТЯНАЯ И ГАЗОВАЯ ПРОМЫШЛЕННОСТЬ. СИСТЕМЫ ПОДВОДНОЙ ДОБЫЧИ. СИСТЕМА ДОСТУПА В СКВАЖИНУ. КОЛОННА ДЛЯ СПУСКА
Утв. и введен в действие Приказом Федерального агентства по техническому регулированию и метрологии от 7 декабря 2023 г. N 86-пнст
Petroleum and natural gas industry. Subsea production systems. Well access system. Landing string
ОКС 75.020
Срок действия - с 1 апреля 2024 года
до 1 апреля 2027 года
Предисловие
1 РАЗРАБОТАН Обществом с ограниченной ответственностью "Газпром 335" (ООО "Газпром 335")
2 ВНЕСЕН Техническим комитетом по стандартизации ТК 023 "Нефтяная и газовая промышленность"
3 УТВЕРЖДЕН И ВВЕДЕН В ДЕЙСТВИЕ Приказом Федерального агентства по техническому регулированию и метрологии от 7 декабря 2023 г. N 86-пнст
Правила применения настоящего стандарта и проведения его мониторинга установлены в ГОСТ Р 1.16-2011 (разделы 5 и 6).
Федеральное агентство по техническому регулированию и метрологии собирает сведения о практическом применении настоящего стандарта. Данные сведения, а также замечания и предложения по содержанию стандарта можно направить не позднее чем за 4 мес до истечения срока его действия разработчику настоящего стандарта по адресу: inf@gazprom335.ru и/или в Федеральное агентство по техническому регулированию и метрологии по адресу: 123112 Москва, Пресненская набережная, д. 10, стр. 2.
В случае отмены настоящего стандарта соответствующая информация будет опубликована в ежемесячном информационном указателе "Национальные стандарты" и также будет размещена на официальном сайте Федерального агентства по техническому регулированию и метрологии в сети Интернет (www.rst.gov.ru)
Введение
Создание и развитие отечественных технологий и техники для освоения шельфовых нефтегазовых месторождений должно быть обеспечено современными стандартами, устанавливающими требования к проектированию, строительству и эксплуатации систем подводной добычи. Для решения данной задачи Министерством промышленности и торговли Российской Федерации и Федеральным агентством по техническому регулированию и метрологии реализуется "Программа по обеспечению нормативной документацией создания отечественной системы подводной добычи для освоения морских нефтегазовых месторождений". В объеме работ программы предусмотрена разработка национальных стандартов и предварительных национальных стандартов, областью применения которых являются системы подводной добычи углеводородов.
Целью разработки настоящего стандарта является установление единых правил и общих требований к проектированию, изготовлению, испытанию, сертификации, маркировке колонн для спуска, применяемой в системе доступа в скважину в системах подводной добычи углеводородов.
1.1 Настоящий стандарт распространяется на оборудование системы доступа в скважину систем подводной добычи, а именно на колонну для спуска, предназначенную для обустройства подводных скважин с подводными фонтанными арматурами горизонтального типа.
1.2 Настоящий стандарт устанавливает технические требования, правила приемки, методы испытаний, требования по транспортированию, безопасной эксплуатации и хранению, а также гарантии изготовителя колонны для спуска.
1.3 Настоящий стандарт не распространяется на оборудование системы управления колонны для спуска, установленное на колонне для спуска.
1.4 При проектировании, строительстве и эксплуатации систем подводной добычи углеводородов под техническим наблюдением Российского морского регистра судоходства в дополнение к требованиям настоящего стандарта следует руководствоваться требованиями правил [1].
В настоящем стандарте использованы нормативные ссылки на следующие документы:
ГОСТ 9.014 Единая система защиты от коррозии и старения. Временная противокоррозионная защита изделий. Общие требования
ГОСТ 9.304 Единая система защиты от коррозии и старения. Покрытия газотермические. Общие требования и методы контроля
ГОСТ 9.306 Единая система защиты от коррозии и старения. Покрытия металлические и неметаллические неорганические. Обозначения
ГОСТ 9.407 Единая система защиты от коррозии и старения. Покрытия лакокрасочные. Метод оценки внешнего вида
ГОСТ 12.2.003 Система стандартов безопасности труда. Оборудование производственное. Общие требования безопасности
ГОСТ 12.2.063 Арматура трубопроводная. Общие требования безопасности
ГОСТ 12.3.009 Система стандартов безопасности труда. Работы погрузочно-разгрузочные. Общие требования безопасности
ГОСТ 15.309 Система разработки и постановки продукции на производство. Испытания и приемка выпускаемой продукции. Основные положения
ГОСТ 17.1.1.04 Охрана природы. Гидросфера. Классификация подземных вод по целям водопользования
ГОСТ 17.1.3.02 Охрана природы. Гидросфера. Правила охраны вод от загрязнения при бурении и освоении морских скважин на нефть и газ
ГОСТ 356-80 Арматура и детали трубопроводов. Давления номинальные, пробные и рабочие. Ряды
ГОСТ 1497 (ИСО 6892-84) Металлы. Методы испытаний на растяжение
ГОСТ 5632 Нержавеющие стали и сплавы коррозионно-стойкие, жаростойкие и жаропрочные. Марки
ГОСТ 7372 Проволока стальная канатная. Технические условия
ГОСТ 7565 Чугун, сталь и сплавы. Метод отбора проб для определения химического состава
ГОСТ 9012 (ИСО 410-82, ИСО 6506-81) Металлы. Метод измерения твердости по Бринеллю
ГОСТ 9013 (ИСО 6508-86) Металлы. Метод измерения твердости по Роквеллу
ГОСТ 9293 (ИСО 2435-73) Азот газообразный и жидкий. Технические условия
ГОСТ 10198 Ящики деревянные для грузов массой св. 200 до 20000 кг. Общие технические условия
ГОСТ 14192 Маркировка грузов
ГОСТ 15150 Машины, приборы и другие технические изделия. Исполнения для различных климатических районов. Категории, условия эксплуатации, хранения и транспортирования в части воздействия климатических факторов внешней среды
ГОСТ 16504 Система государственных испытаний продукции. Испытания и контроль качества продукции. Основные термины и определения
ГОСТ 17216 Чистота промышленная. Классы чистоты жидкостей
ГОСТ 18442 Контроль неразрушающий. Капиллярные методы. Общие требования
ГОСТ 23170 Упаковка для изделий машиностроения. Общие требования
ГОСТ 23852 Покрытия лакокрасочные. Общие требования к выбору по декоративным свойствам
ГОСТ 24054 Изделия машиностроения и приборостроения. Методы испытаний на герметичность. Общие требования
ГОСТ 24856 Арматура трубопроводная. Термины и определения
ГОСТ 26828 Изделия машиностроения и приборостроения. Маркировка
ГОСТ 30546.1 Общие требования к машинам, приборам и другим техническим изделиям и методы расчета их сложных конструкций в части сейсмостойкости
ГОСТ 30546.2 Испытания на сейсмостойкость машин, приборов и других технических изделий. Общие положения и методы испытаний
ГОСТ 31944 Кабели грузонесущие геофизические бронированные. Общие технические условия
ГОСТ 31993 Материалы лакокрасочные. Определение толщины покрытия
ГОСТ 32299 (ISO 4624:2002) Материалы лакокрасочные. Определение адгезии методом отрыва
ГОСТ 33855 Обоснование безопасности оборудования. Рекомендации по подготовке
ГОСТ 34395 Материалы лакокрасочные. Электроискровой метод контроля сплошности диэлектрических покрытий на токопроводящих основаниях
ГОСТ 34560 (ISO 16431:2012) Гидропривод объемный. Процедура оценки и верификации чистоты собранных гидросистем
ГОСТ ИСО 4407 Чистота промышленная. Определение загрязненности жидкости методом счета частиц с помощью оптического микроскопа
ГОСТ ISO 17636-1 Неразрушающий контроль сварных соединений. Радиографический контроль. Часть 1. Способы рентгено- и гаммаграфического контроля с применением пленки
ГОСТ ISO/IEC 15459-1 Информационные технологии. Технологии автоматической идентификации и сбора данных. Идентификация уникальная. Часть 1. Индивидуальные транспортируемые единицы
ГОСТ ISO/IEC 15459-2 Информационные технологии. Технологии автоматической идентификации и сбора данных. Идентификация уникальная. Часть 2. Порядок регистрации
ГОСТ Р 2.601 Единая система конструкторской документации. Эксплуатационные документы
ГОСТ Р 2.610 Единая система конструкторской документации. Правила выполнения эксплуатационных документов
ГОСТ Р 8.568 Государственная система обеспечения единства измерений. Аттестация испытательного оборудования. Основные положения
ГОСТ Р 15.301 Система разработки и постановки продукции на производство. Продукция производственно-технического назначения. Порядок разработки и постановки продукции на производство
ГОСТ Р 27.012 Надежность в технике. Анализ опасности и работоспособности (HAZOP)
ГОСТ Р 27.102 Надежность в технике. Надежность объекта. Термины и определения
ГОСТ Р 50.05.03 Система оценки соответствия в области использования атомной энергии. Оценка соответствия в форме контроля. Унифицированные методики. Ультразвуковой контроль и измерение толщины монометаллов, биметаллов и антикоррозионных покрытий
ГОСТ Р 51672 Метрологическое обеспечение испытаний продукции для целей подтверждения соответствия. Основные положения
ГОСТ Р 51876 (ИСО 1496-1:1990) Контейнеры грузовые серии 1. Технические требования и методы испытаний. Часть 1. Контейнеры общего назначения
ГОСТ Р 53678 (ИСО 15156-2:2003) Нефтяная и газовая промышленность. Материалы для применения в средах, содержащих сероводород, при добыче нефти и газа. Часть 2. Углеродистые и низколегированные стали, стойкие к растрескиванию, и применение чугунов
ГОСТ Р 53679 (ИСО 15156-1:2001) Нефтяная и газовая промышленность. Материалы для применения в средах, содержащих сероводород, при добыче нефти и газа. Часть 1. Общие принципы выбора материалов, стойких к растрескиванию
ГОСТ Р 54123 Безопасность машин и оборудования. Термины, определения и основные показатели безопасности
ГОСТ Р 55311 Нефтяная и газовая промышленность. Сооружения нефтегазопромысловые морские. Термины и определения
ГОСТ Р 56512 Контроль неразрушающий. Магнитопорошковый метод. Типовые технологические процессы
ГОСТ Р 58904/ISO/TR 25901-1:2016 Сварка и родственные процессы. Словарь. Часть 1. Общие термины
ГОСТ Р 59304 Нефтяная и газовая промышленность. Системы подводной добычи. Термины и определения
ГОСТ Р 59305 (ИСО 13628-1:2005) Нефтяная и газовая промышленность. Проектирование и эксплуатация. Системы подводной добычи. Часть 1. Общие требования и рекомендации
ГОСТ Р ИСО 148-1 Материалы металлические. Испытание на ударный изгиб на маятниковом копре по Шарпи. Часть 1. Метод испытания
ГОСТ Р ИСО 6507-1 Металлы и сплавы. Измерение твердости по Виккерсу. Часть 1. Метод измерения
ГОСТ Р ИСО 9000 Системы менеджмента качества. Основные положения и словарь
ГОСТ Р ИСО 9001 Системы менеджмента качества. Требования
ГОСТ Р ИСО 9606-1 Аттестационные испытания сварщиков. Сварка плавлением. Часть 1. Стали
ГОСТ Р ИСО 9712 Контроль неразрушающий. Квалификация и сертификация персонала
ГОСТ Р ИСО 13628-4 Нефтяная и газовая промышленность. Проектирование и эксплуатация подводных эксплуатационных систем. Часть 4. Подводное устьевое оборудование и фонтанная арматура
ГОСТ Р ИСО 14732 Персонал, выполняющий сварку. Аттестационные испытания сварщиков-операторов и наладчиков для полностью механизированной и автоматической сварки металлических материалов
ГОСТ Р ИСО 15614-1 Технические требования и аттестация процедур сварки металлических материалов. Проверка процедуры сварки. Часть 1. Дуговая и газовая сварка сталей и дуговая сварка никеля и никелевых сплавов
ГОСТ Р ИСО 17637 Контроль неразрушающий. Визуальный контроль соединений, выполненных сваркой плавлением
ГОСТ Р ИСО 17640 Неразрушающий контроль сварных соединений. Ультразвуковой контроль. Технология, уровни контроля и оценки
ГОСТ Р ЕН 13018 Контроль визуальный. Общие положения
СП 14.13330 "СНиП II-7-81* Строительство в сейсмических районах"
Примечание - При пользовании настоящим стандартом целесообразно проверить действие ссылочных стандартов (сводов правил) в информационной системе общего пользования - на официальном сайте Федерального агентства по техническому регулированию и метрологии в сети Интернет или по ежегодному информационному указателю "Национальные стандарты", который опубликован по состоянию на 1 января текущего года, и по выпускам ежемесячного информационного указателя "Национальные стандарты" за текущий год. Если заменен ссылочный документ, на который дана недатированная ссылка, то рекомендуется использовать действующую версию этого документа с учетом всех внесенных в данную версию изменений. Если заменен ссылочный документ, на который дана датированная ссылка, то рекомендуется использовать версию этого документа с указанным выше годом утверждения (принятия). Если после утверждения настоящего стандарта в ссылочный документ, на который дана датированная ссылка, внесено изменение, затрагивающее положение, на которое дана ссылка, то это положение рекомендуется применять без учета данного изменения. Если ссылочный документ отменен без замены, то положение, в котором дана ссылка на него, рекомендуется применять в части, не затрагивающей эту ссылку.
В настоящем стандарте применены термины по ГОСТ Р 55311, ГОСТ Р 58904, ГОСТ Р 59304 и ГОСТ 24856, а также следующие термины с соответствующими определениями:
3.1
|
безотказность: Свойство объекта непрерывно сохранять способность выполнять требуемые функции в течение некоторого времени или наработки в заданных режимах и условиях применения. [ГОСТ Р 27.102-2021, статья 6] |
3.2 верхняя изолирующая арматура; ВИА (high set lubricator valve): Компонент верхней колонны для спуска, который переводится в закрытое положение во время монтажа/демонтажа внутрискважинных инструментов на роторном столе буровой установки во время проведения внутрискважинных работ.
3.3 верхняя колонна для спуска; ВКДС (upper landing string): Компонент колонны для спуска, в состав которого входит верхняя изолирующая арматура, нижний и верхний адаптеры для сопряжения с райзером для заканчивания скважин, и функцией которого является предотвращение непреднамеренных падений в скважину внутрискважинных инструментов.
3.4
|
долговечность: Свойство объекта сохранять работоспособное состояние до наступления предельного состояния при установленной системе технического обслуживания и ремонта. [ГОСТ Р 27.102-2021, статья 10] |
3.5 заканчивание скважины: Комплекс процессов по вскрытию пластов пород, последующее закрепление участка забоя, стимуляция притока и освоение искомых залежей полезных ископаемых.
Примечание - К операциям заканчивания скважин относят операции, включающие спуск насосно-компрессорной колонны, перфорацию скважины и опробование скважины.
3.6
|
запирающий элемент: Подвижная часть затвора, связанная с приводом, позволяющая при взаимодействии с седлом осуществлять управление потоком рабочих сред путем изменения проходного сечения и обеспечивать определенную герметичность. [ГОСТ 24856-2014, статья 7.46] |
3.7
|
запорная арматура: Арматура, предназначенная для перекрытия потока рабочей среды с определенной герметичностью. [ГОСТ 24856-2014, статья 3.1.1] |
3.8
|
колонна для спуска; КДС (landing string): Компонент системы заканчивания и капитального ремонта скважин, состоящий из запорной арматуры и патрубков, сопрягаемый с райзером для заканчивания скважин и подвеской насосно-компрессорной трубы и находящийся во время проведения работ внутри подводного противовыбросового оборудования. [ГОСТ 59304-2021 статья 3.12] |
3.9 комплект запасных частей, инструментов и принадлежностей; ЗИП: Набор запасных частей, инструментов, принадлежностей и расходных материалов, необходимых для функционирования, технического обслуживания и ремонта объекта.
Примечания
1 Комплект ЗИП формируют в соответствии с требованиями документации с учетом назначения и особенностей использования объекта.
2 Все виды комплектов ЗИП условно делят на основные и специальные, а в зависимости от состава, назначения и размещения - на одиночные, групповые и ремонтные.
3.10
|
коррозионно-стойкий сплав (corrosion-resistant alloy; CRA): Сплав цветных металлов, в котором один или сумма определенного количества следующих легирующих элементов превышает 50%: титан, никель, кобальт, хром и молибден. Примечание - Данный термин относится к коррозионно-стойким сплавам, а не к трещинно-стойким сплавам, как определено в ИСО 15156 (все части). [ГОСТ Р ИСО 13628-4-2016, статья 3.1.13] |
3.11
|
метод испытаний: Правила применения определенных принципов и средств испытаний. [ГОСТ 16504-81, статья 11] |
3.12
|
надежность (объекта): Свойство объекта сохранять во времени в установленных пределах значения всех параметров, характеризующих способность объекта выполнять требуемые функции в заданных режимах, условиях применения, стратегиях технического обслуживания, хранения и транспортирования. Примечание - Надежность является комплексным свойством, которое в зависимости от назначения объекта и условий его применения может включать в себя безотказность, долговечность, ремонтопригодность и сохраняемость или определенные сочетания этих свойств. [ГОСТ Р 27.102-2015, статья 5] |
3.13
|
наработка: Продолжительность или объем работы объекта. Примечание - Наработка может быть как непрерывной величиной (продолжительность работы в часах, километраж пробега и т.п.), так и дискретной величиной (число рабочих циклов, запусков и т.п.). [ГОСТ Р 27.102-2021, статья 24] |
3.14 нижняя колонна для спуска; НКДС (lower landing string): Компонент колонны для спуска, в состав которого входит удерживающая запорная арматура, подводная испытательная фонтанная арматура, срезной патрубок и адаптер для инструмента для спуска/подъема подвески НКТ и обеспечивающая подводный контроль проведения работ по заканчиванию и капитальному ремонту скважин.
3.15
|
номинальное рабочее давление (rated working pressure; RWP): Максимальное внутреннее давление, на поддержание и/или регулирование которого спроектировано оборудование. Примечание - Следует различать номинальное рабочее давление и испытательное давление. [ГОСТ Р ИСО 13628-4-2016, статья 3.1.42] |
3.16 подводная испытательная фонтанная арматура; ПИФА (subsea test tree): Подводное оборудование, основным элементом которого является запорная арматура, расположенное над инструментом для спуска подвески насосно-компрессорных труб и установленное внутри ППВО при проведении работ по заканчиванию и капитальному ремонту скважин.
3.17
|
прослеживаемость (traceability): Возможность проследить историю, применение или местонахождение объекта. [ГОСТ Р ИСО 9000-2015, статья 3.6.13] |
3.18
|
райзер для заканчивания/ремонта скважины; райзер З/КРС: Удлинитель эксплуатационного и/или кольцевого канала (каналов) скважины с подводным расположением устья до надводного судна. [ГОСТ Р ИСО 13628-4-2016, статья 3.1.10] |
3.19
|
ремонтопригодность: Свойство объекта, заключающееся в его приспособленности к поддержанию и восстановлению состояния, в котором объект способен выполнять требуемые функции путем технического обслуживания и ремонта. [ГОСТ 27.102-2021, статья 8] |
3.20
|
ресурс: Суммарная наработка объекта от начала его эксплуатации или ее возобновления после ремонта до момента достижения предельного состояния. [ГОСТ Р 27.102-2021, статья 27] |
3.21 система колонны для спуска/заканчивания и капитального ремонта скважин (landing string system/completion and workover system): Вариант компоновки системы доступа в скважину, состоящий из райзера для заканчивания скважин, надводного оборудования, колонны для спуска с инструментами для монтажа/демонтажа насосно-компрессорных труб с подвеской, и применяемый для проведения пуско-наладочных и ремонтных работ скважины.
3.22 сопряжение с подводным противовыбросовым оборудованием: Соединительный узел в верхней части подводной фонтанной арматуры, обеспечивающий подсоединение инструмента для спуска подводной фонтанной арматуры, подводного противовыбросового оборудования или защитного колпака подводной фонтанной арматуры.
3.23
|
сохраняемость: Свойство объекта сохранять способность к выполнению требуемых функций после хранения и (или) транспортирования при заданных сроках и условиях хранения и (или) транспортирования. [ГОСТ Р 27.102-2021, статья 11] |
3.24
|
специальные процессы: Технологический процесс, конечный результат которого нельзя полностью проверить последующим контролем, испытанием. [ГОСТ Р 54501-2011 статья 3.7] |
3.25
|
спуско-подъемный инструмент (running tool): Инструмент, предназначенный для дистанционного выполнения с поверхности операций по спуску, извлечению, позиционированию или подсоединению подводного оборудования. Пример - Инструмент для спуска/подъема подвески насосно-компрессорных труб и т.п. [ГОСТ Р ИСО 13628-4-2016, статья 3.1.45] |
3.26 срезающая арматура (shearing valve): Задвижка или шаровой кран, предназначенные для срезания троса или гибкой трубы с последующей герметизацией эксплуатационного ствола.
3.27
|
срок службы: Календарная продолжительность эксплуатации от начала эксплуатации объекта или ее возобновления после капитального ремонта до момента достижения предельного состояния. [ГОСТ Р 27.102-2021, статья 29] |
3.28
|
срок сохраняемости: Календарная продолжительность хранения и/или транспортирования объекта, в течение которой значения параметров, характеризующих способность объекта выполнять заданные функции, остаются в пределах, установленных в документации. Примечание - По истечении срока сохраняемости объект должен соответствовать требованиям безотказности, долговечности и ремонтопригодности, установленным в документации. [ГОСТ Р 27.102-2021, статья 30] |
3.29
|
техническое состояние: Состояние объекта в определенный момент времени, при определенных условиях внешней среды, характеризующееся фактическими значениями параметров, установленных в документации. [ГОСТ Р 27.102-2021, статья 22] |
3.30 удерживающая запорная арматура (retainer valve): Компоновка трубопроводной арматуры в райзере, используемая для удерживания флюида в райзере, не допуская таким образом его попадания в окружающую среду во время операций расстыковки райзера.
3.31 эксплуатационный ствол: Внутренний канал оборудования, через который обеспечивается доступ в скважину внутрискважинных инструментов, проводится нагнетание технологических жидкостей, а также транспортирование пластового флюида от скважины.
4.1 В настоящем стандарте применены следующие сокращения:
ВЗА - верхняя запорная арматура;
ВИА - верхняя изолирующая арматура;
ВКДС - верхняя колонна для спуска;
ВШК - выкидной шлангокабель;
ГНКТ - гибкая насосно-компрессорная труба;
ГЦ - гидравлический цилиндр;
ЗА - запорная арматура;
ИДСП - инструмент для спуска/подъема;
КД - конструкторская документация;
КДС - колонна для спуска;
КО - клапан обратный;
ЛКП - лакокрасочное покрытие;
МВК - морская водоотделяющая колонна;
МЭО - механизм экстренного отсоединения;
НД - нормативная документация;
НЗА - нижняя запорная арматура;
НКДС - нижняя колонна для спуска;
ОТК - отдел технического контроля;
ПИ - приемочные испытания;
ПМ - программа и методика испытаний;
ПНКТ - подвеска насосно-компрессорных труб;
ППВО - подводное противовыбросовое оборудование;
ПР - предварительные испытания;
ПСИ - приемо-сдаточные испытания;
ПСТО - послесварочная термообработка;
РА - регулирующая арматура;
РП - распределитель;
РСУ - резервная система управления;
РЭ - руководство по эксплуатации;
СП - срезной патрубок;
ТЗ - техническое задание;
ТО - техническое обслуживание;
ТР ТС - технический регламент Таможенного союза;
ТУ - технические условия;
УЗА - удерживающая запорная арматура;
УТТ - уровень технических требований;
УЭТ - уровень эксплуатационных требований;
ФО - формуляр;
ЭД - эксплуатационная документация.
4.2 В настоящем стандарте применены следующие обозначения:
DN - номинальный диаметр;
FMECA - анализ видов, последствий и критичности отказов;
HAZOP - анализ опасности и работоспособности;
PN - номинальное давление;
PP - рабочее давление, МПа;
PREN - числовой эквивалент стойкости к питтинговой коррозии;
Tmax - максимальная рабочая температура, °C;
Tmin - минимальная рабочая температура, °C;
HRC - твердость металла по Роквеллу (шкала C);
HV - твердость металла по Виккерсу;
pH - водородный показатель.
Классификация КДС приведена в таблице 1.
|
Классификационный признак |
Разновидность |
|
Расположение в системе доступа |
верхняя |
|
нижняя | |
|
По номинальному диаметру эксплуатационного ствола |
179 мм (7 1/16 дюйма) |
|
130 мм (5 1/8 дюйма) | |
|
Класс давления в эксплуатационном стволе |
34,5 МПа |
|
69,0 МПа | |
|
103,5 МПа | |
|
Тип исполнения ПФА |
Горизонтальная |
|
Вертикальная | |
|
Температурный класс (см. [2]) |
U |
|
V | |
|
УТТ (см. [2]) |
3 |
|
3G | |
|
Класс коррозионной стойкости применяемых материалов (см. [2]) |
DD EE FF HH |
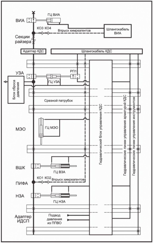
6.1.1 КДС должна обеспечивать безопасную работу системы заканчивания и капитального ремонта скважин. Принципиальная технологическая схема работы КДС показана на рисунке А.1 (приложение А).
6.1.2 ВКДС должна содержать оборудование, необходимое для:
- отсечения флюида в эксплуатационном стволе;
- удержания объектов при их падении в эксплуатационный ствол;
- фиксации шлангокабелей НКДС;
- нагнетания химического реагента ниже уровня отсечения.
6.1.3 КДС должна обеспечивать следующие функции:
- ориентацию и центрирование ПНКТ, если необходимо;
- испытания ППВО, при установке в проходном канале блока ППВО;
- временный вывод из эксплуатации скважины с помощью ППВО или компонентов самой посадочной колонны, если ППВО не в состоянии изолировать скважину;
- отстыковку КДС от ПНКТ, включая разъединение с ПНКТ в нештатной ситуации, обеспечивая при этом безопасное состояние скважины;
- прокладку всех гидравлических/электрических линий от ВКДС и системы управления СДС до оборудования, размещенного в КДС и ПНКТ.
6.1.4 КДС должна обеспечивать аналогичные конструкционные и функциональные требования (например, стойкость к осевым нагрузкам, передачу флюидов и давления, работу в условиях избыточного внешнего давления, сейсмостойкость) как стандартная секция райзера З/КРС, параметры которой должны быть определены на этапе составления ТЗ.
6.1.5 КДС в сборе или ее отдельные компоненты должны включать устройство (устройства) ориентации, чтобы обеспечить передачу крутящего момента при ориентации ПНКТ. Максимально предусмотренный крутящий момент, необходимый для ориентации ПНКТ, и сопротивление крутящему моменту внутрискважинного оборудования и райзера З/КРС определяют максимальный крутящий момент, передаваемый КДС.
6.2.1 ВКДС должна включать в свою конструкцию следующие конструктивные элементы:
- запорную арматуру;
- адаптеры для присоединения к райзерной системе;
- систему нагнетания химического реагента;
- хомут или иное устройство фиксации шлангокабеля.
Общий вид ВКДС показан на рисунке Б.1 (приложение Б).
6.2.1.1 Арматура должна иметь дистанционное управление и оставаться в исходном положении при потере давления управления.
6.2.1.2 При размещении в морской водоотделяющей колонне (далее - МВК) изолирующая арматура должна быть расположена за пределами хода внутреннего элемента телескопической секции (компенсационной секции) бурового райзера.
6.2.1.3 Конструкция адаптеров для присоединения к райзерной системе должна соответствовать КД и ТУ на конкретную модель КДС, а также КД и ТУ на применяемую райзерную систему.
6.2.1.4 При проектировании изолирующей арматуры обязательно наличие линии ввода химических реагентов с двумя последовательно установленными обратными клапанами ниже запирающего элемента арматуры.
6.2.2 НКДС должна включать в себя:
- удерживающую запорную арматуру (далее - УЗА);
- срезной патрубок (далее - СП);
- механизм экстренного отсоединения (далее - МЭО);
- подводную испытательную фонтанную арматуру (далее - ПИФА);
- адаптер для инструмента для спуска/подъема подвески насосно-компрессорных труб (далее - ИДСП).
Общий вид НКДС показан на рисунке Б.2 (приложение Б).
6.2.2.1 УЗА в закрытом положении должна удерживать номинальное рабочее давление, при наличии управляющего давления - в линии закрытия арматуры с двух сторон и сверху затвора, при отсутствии управляющего давления - в линии закрытия арматуры. Удерживающая запорная арматура должна обладать режущей способностью, достаточной для перерезания: стальной канатной проволоки по ГОСТ 7372, кабелей грузонесущих геофизических бронированных по ГОСТ 31944. Режущая способность (марки и материалы кабелей и перерезаемых труб) должна соответствовать КД и ТУ на конкретную модель КДС.
6.2.2.2 Конструкция УЗА должна включать в себя систему уравнивания давления между эксплуатационным стволом и морской водоотделяющей колонной.
6.2.2.3 УЗА должна иметь переходник (обжимной патрубок), который выполняет функцию уплотнительного элемента для кольцевого превентора ППВО, обеспечивая его плотное и герметичное замыкание на внешней поверхности обжимного патрубка.
6.2.2.4 Конструкция обжимного патрубка УЗА должна быть рассчитана на давление, создаваемое в полости кольцевого превентора ППВО, действительное значение давления должно быть указано в ТЗ на этапе проектирования.
6.2.3 Между УЗА и ПИФА должна быть предусмотрена блокировка, чтобы райзерная колонна З/КРС не могла быть отсоединена с применением МЭО до тех пор, пока УЗА не будет полностью закрыта.
6.2.4 Блокировка может быть как физической, так и обеспечиваться работой логической схемы в системе управления. Также должна быть предусмотрена возможность обхода блокировки.
6.2.4.1 Линии управления КДС и внутрискважинным оборудованием должны быть расположены в корпусной детали обжимного патрубка УЗА, конструкция обжимного патрубка не должна иметь выпирающих частей, предотвращающих закрытие кольцевого превентора ППВО.
6.2.4.2 В случае перерезания СП срезными плашками ППВО другие элементы КДС не должны быть повреждены.
6.2.4.3 СП рекомендуется проектировать в качестве наиболее слабого компонента колонны райзера З/КРС.
6.2.4.4 СП следует располагать на уровне срезающих плашек блока ПВО и выше подводной испытательной фонтанной арматуры.
6.2.4.5 Гидравлические линии, проходящие снаружи СП (при их наличии) при их срезании срезающими плашками ППВО не должны создавать осложнений при захвате срезанной части СП ловильными инструментами во время ремонтно-восстановительных работ.
6.2.4.6 Рекомендуется проведение испытания на срезку СП с помощью ППВО. Образец для квалификационных испытаний срезающих плашек должен включать внешние гидравлические линии и внутренние гладкую проволоку, кабель с оплеткой и гибкие трубы (отдельные или пучки) в соответствии с требованиями заказчика. Испытания проводят в присутствии заказчика.
6.2.4.7 Проходное отверстие срезанной трубы СП должно иметь достаточную площадь сечения потока для обеспечения задавливания (глушения) скважины.
6.2.4.8 В состав КДС должен быть включен МЭО, который должен быть расположен выше запорных арматур ПИФА и ниже глухих срезающих плашек блока ПВО, чтобы ПВО мог изолировать устье скважины.
6.2.4.9 Конструкция МЭО должна обеспечивать разъединение КДС в пределах допустимого значения угла отклонения колонны райзера от вертикальной оси. Максимальный угол отклонения колонны райзера от вертикальной оси, при котором возможна работа МЭО, - не менее 3°.
6.2.4.10 Конструкция МЭО в месте разъединения должна иметь герметичные гидравлические соединители, которые обеспечивают многократные разъединения и стыковки с ПИФА, включая подводные.
6.2.4.11 Конструкция МЭО должна иметь направляющую для обеспечения правильного позиционирования при дистанционной стыковке разъединенных частей ПИФА внутри ППВО (после проведения экстренного рассоединения КДС), в условиях отсутствия визуального контроля.
6.2.4.12 ПИФА должна быть оснащена двумя гидравлически управляемыми запорными арматурами, дополнительно оснащенными приводами аварийного закрытия, позволяющими закрытие арматур в случае потери давления в системе управления. Нижерасположенная запорная арматура должна обладать режущей способностью, достаточной для перерезания: стальной канатной проволоки по ГОСТ 7372, кабелей грузонесущих геофизических бронированных по ГОСТ 31944. Требования по режущей способности (марки и материалы кабелей и перерезаемых труб) аналогичны требованиям к режущей способности УЗА. Обе арматуры должны быть в состоянии выдерживать давление снизу без помощи давления, создаваемого в управляющих линиях. Один из блоков арматуры также должен быть в состоянии выдерживать давление сверху, чтобы обеспечить возможность испытания под давлением райзерной колонны З/КРС, при этом может использоваться давление управляющих линий.
6.2.4.13 ПИФА должна иметь линию впрыска химического реагента в эксплуатационный ствол. Место впрыска должно находиться между запорными арматурами. Для защиты от попадания скважинного флюида в линию подачи химического реагента в линию подачи должно быть установлено не менее двух обратных арматур.
6.2.5 Элементы КДС, контактирующие с пластовым флюидом, должны быть выполнены в соответствии с допустимыми номинальными давлениями согласно ГОСТ Р ИСО 13628-4:
- 34,5 МПа;
- 69,0 МПа;
- 103,5 МПа.
6.2.6 Элементы КДС, контактирующие с пластовым флюидом, должны быть выполнены в соответствии с номинальным рабочим температурным диапазоном U (от минус 18 °C до 121 °C) согласно ГОСТ Р ИСО 13628-4 (см. также [2]).
6.2.7 Элементы КДС, подверженные влиянию переходных низкотемпературных эффектов охлаждения, должны быть выполнены с учетом расширения нижней границы рабочего диапазона температур в соответствии с требованиями ГОСТ Р ИСО 13628-4.
6.2.8 Элементы КДС должны быть изготовлены в соответствии с УЭТ 2 (см. [2]).
6.2.9 Элементы КДС, работающие под давлением, но не контактирующие с пластовым флюидом, рекомендуется принимать УТТ 3 согласно (см. [2]).
6.2.10 Элементы КДС, контактирующие с пластовым флюидом, рекомендуется принимать УТТ 3G (см. [2]).
6.2.11 Номинальное давление гидравлических элементов системы управления КДС должно быть выбрано из следующего стандартного ряда:
- 34,5 МПа;
- 69,0 МПа;
- 103,5 МПа.
6.2.12 Исключение составляют элементы обратной линии, номинальное давление которых может иметь прочие значения, но не должно быть менее 5 МПа (725 фунтов/дюймов2).
6.2.13 Номинальное давление линий управления внутрискважинным оборудованием и испытаний линий соединения с ИДСП и ПНКТ, включая соединительные элементы, должно быть не ниже 69,0 МПа (10000 фунтов/дюймов2).
6.2.14 Все элементы КДС, в том числе приводы ЗА и РА, должны быть спроектированы и сохранять работоспособность при возникновении гидростатического перепада давления.
6.2.15 Элементы КДС в условиях рабочих нагрузок должны выдерживать воздействие возникающих при подаче давления испытаний ППВО, давлений линии глушения и линии дросселирования ППВО.
6.2.16 Условный проход технологических линий КДС рекомендуется принимать по значениям размерного ряда по [2] и определять на этапе проектирования исходя из значений диаметров условного прохода ПНКТ и ПФА.
6.2.17 Требование не распространяется на размерный ряд трубной обвязки линий системы управления КДС и подачи химических реагентов в составе КДС.
6.2.18 Запорная арматура должна быть с дистанционным управлением, оставаться в исходном положении при отказе или быть отказобезопасной. Режим арматуры при отказе должен быть определен в системе FMECA и/или при анализе HAZOP, выполненном по ГОСТ Р 27.012.
6.2.19 ЗА должна быть рассчитана на изоляцию прохода (проходов) райзера З/КРС от бурового райзера перед отсоединением.
6.2.20 ЗА должна быть расположена так близко от разъединяющегося соединителя подводной испытательной фонтанной арматуры, насколько это практически возможно.
6.2.21 Если предусмотрено закрытие кольцевого превентора ППВО на корпусе арматуры, она должна быть рассчитана на выдерживание совокупной нагрузки от закрытого кольцевого превентора и внешнего давления.
6.2.22 ЗА должна включать средства, обеспечивающие выравнивание давления между проходом (проходами) райзера З/КРС и морской водоотделяющей колонны перед срабатыванием МЭО.
6.2.23 ЗА должна быть в состоянии удерживать полное расчетное давление сверху.
6.2.24 При работе с ФА должна быть предусмотрена блокировка между ЗА и нижним соединительным узлом райзера для ремонтных работ в скважине таким образом, чтобы райзерная колонна З/КРС не могла быть отсоединена до тех пор, пока ЗА не достигнет полностью закрытого положения.
6.2.25 Конструкция гидравлических приводов элементов НФА должна обеспечивать работоспособность при классе чистоты гидравлической жидкости не хуже класса 13 в соответствии с ГОСТ 17216.
6.3.1 Элементы КДС являются обслуживаемым, восстанавливаемым, ремонтопригодным объектом.
6.3.2 Надежность элементов КДС нужно определять следующими критериями:
- безотказностью (вероятностью безотказной работы и средней наработки до отказа);
- ремонтопригодностью (средним временем восстановления);
- долговечностью (средним сроком службы);
- сохраняемостью (средним сроком сохраняемости).
6.3.3 Критерии надежности элементов КДС должны соответствовать следующим требованиям:
- наработка до отказа должна составлять не менее 5 лет;
- срок службы должен составлять не менее 30 лет;
- срок сохраняемости должен составлять не менее 5 лет.
6.3.4 Критерии надежности аварийного и монтажного инструмента (при его наличии в комплекте поставки) должны соответствовать следующим требованиям:
- наработка до отказа должна составлять не менее 1 года;
- срок службы НФА должен составлять не менее 5 лет;
- срок сохраняемости должен составлять не менее 3 лет.
6.3.5 Ремонтопригодность изделий должна быть обеспечена конструкционными особенностями, позволяющими выполнять техническое обслуживание (далее - ТО) и ремонт элементов.
6.3.6 Для обеспечения надежности и выявления опасных состояний, в результате которых создается угроза жизни и здоровью, целостности объекта эксплуатации и сопрягаемым с ним объектам, а также окружающей среде, требуется проведение мониторинга технического состояния и проведения ТО оборудования. Состав и периодичность необходимых процедур должны указываться в эксплуатационной документации и содержать, но не ограничиваться, следующими процедурами, с периодичностью не менее чем раз в год:
- визуальный осмотр;
- замена эластомерных и металлических уплотнений;
- периодические испытания (промывка, опрессовка, функциональные испытания, испытание герметичности узлов).
6.3.7 Оценка безопасности элементов КДС на всех стадиях жизненного цикла должна быть сформирована в обосновании безопасности в соответствии с требованиями ГОСТ 33855.
6.3.8 Контроль и порядок обеспечения показателей безопасности должны соответствовать ГОСТ Р 54123.
6.3.9 Показатели надежности и безопасности оборудования должны быть указаны в эксплуатационной документации и технических условиях.
6.4.1 Материалы для изготовления элементов КДС должны соответствовать требованиям ГОСТ Р 59305, ГОСТ Р ИСО 13628-4, ГОСТ Р 53679, ГОСТ Р 53678 (см. также [2]), с учетом заданных условий эксплуатации, включая:
а) номинальное рабочее давление;
б) минимальную температуру окружающей среды;
в) максимальную и минимальную температуру рабочей среды;
г) свойства рабочей среды:
1) скорость коррозии;
2) взрывоопасность,
3) наличие примесей, приводящих к эрозионному износу;
4) скорость потока рабочей среды;
д) химический состав рабочей среды:
1) парциальное давление сероводорода;
2) концентрация метанола;
3) парциальное давление двуокиси углерода (CO2);
4) pH;
5) наличие и концентрация хлоридов;
е) параметры окружающей среды и внешних воздействий;
1) контакт материалов с различной коррозионной стойкостью;
2) биологическая коррозия и обрастание.
6.4.2 Материалы КДС должны быть стандартизированы национальными органами стандартизации. Предпочтение следует отдавать материалам, имеющим подтвержденный опыт применения в оборудовании СПД.
6.4.3 Поверхности изготовленных из низколегированных сталей элементов КДС, контактирующие с пластовым флюидом, а также зоны уплотнительных поверхностей должны быть защищены антикоррозионной наплавкой.
6.4.4 Материалы элементов КДС, контактирующих с пластовым флюидом, должны соответствовать требованиям:
- ГОСТ Р 53678 - для низколегированных сталей и материала наплавки;
- ГОСТ 5632 - для коррозионно-стойких сталей и сплавов.
6.4.5 Для элементов КДС, контактирующих с пластовым флюидом, применяемые низколегированные стали должны иметь твердость не более 22 HRC в соответствии с требованиями ГОСТ Р 53678.
6.4.6 Твердость материала наплавки, контактирующей с пластовым флюидом, не должна превышать 22 HRC в соответствии с требованиями ГОСТ Р 53678.
6.4.7 Твердость материала верхней части шва для сварных соединений сталей, применяемых для изготовления элементов КДС, не должна превышать 275 HV10, а твердость материала корня шва для сварных соединений сталей, применяемых для изготовления элементов КДС, не должна превышать 250 HV10.
6.4.8 Для элементов, контактирующих с морской водой, применяемые стали должны иметь значение фактического предела текучести не более 950 МПа и значение твердости не более 350 HV10.
6.4.9 Для элементов, контактирующих с промысловыми средами, не содержащими сероводород, твердость применяемых сталей не должна превышать 350 HV10.
6.4.10 Для работающих под избыточным давлением и/или циклическими нагрузками элементов КДС применяемые стали должны иметь уровень характеристик пластичности и работы удара, приведенных в таблице 2.
|
Наименование показателей |
Значение показателей |
|
Относительное удлинение в продольном направлении, % |
14 |
|
Относительное удлинение в поперечном направлении, % |
16 |
|
Относительное сужение, % |
35 |
|
Работа удара для сталей с номинальным пределом текучести 310 МПа и менее, Дж |
27 (20) * |
|
Работа удара для сталей с номинальным пределом текучести более 310 МПа, Дж |
40 (30) * |
|
* Единичное значение. | |
6.4.11 Содержание серы и фосфора в низколегированных сталях, применяемых для изготовления элементов КДС, не контактирующих с пластовым флюидом, не должно превышать 0,025% (по массе).
6.4.12 Для применяемых сталей соотношение фактических значений предела текучести к временному сопротивлению не должно быть выше 0,92.
6.4.13 Материал наплавки для уплотнительных поверхностей должен иметь значение числового эквивалента стойкости к питтинговой коррозии PREN не менее 40. PREN вычисляют по формуле
PREN = WCr + 3,3WMo + 16WN, (1)
где WCr - массовая доля хрома в сплаве, выраженная в процентах общего состава;
WMo - массовая доля молибдена в сплаве, выраженная в процентах общего состава;
WN - массовая доля азота в сплаве, выраженная в процентах общего состава.
6.4.14 Твердость материала металлических кольцевых уплотнений должна быть ниже твердости материала сопрягаемых элементов в соответствии с требованиями.
6.4.15 Металлические кольцевые уплотнения для элементов КДС, контактирующих с пластовым флюидом и морской водой, должны быть изготовлены из коррозионно-стойких сплавов. Для совместимости с материалом наплавки на уплотнительных поверхностях металлические уплотнения должны быть изготовлены из сплава на основе никеля с PREN не менее 40.
6.4.16 Коэффициент укова для поковок и штамповок, применяемых для изготовления элементов КДС, должен быть не менее 3.0:1.
6.4.17 Поковки и штамповки для элементов КДС, работающих под избыточным давлением и/или при циклических нагрузках, должны соответствовать УТТ 3/3G.
6.4.18 Поковки и штамповки из низколегированных сталей, применяемые для изготовления элементов КДС, должны быть использованы в состоянии после окончательной термической обработки - закалки с высоким отпуском.
6.4.19 Низколегированные стали для поковок и штамповок для элементов КДС должны быть полностью раскисленными.
6.4.20 Трубы для элементов КДС, работающих под избыточным давлением, должны быть бесшовными.
6.4.21 Применение титановых сплавов в элементах КДС, контактирующих с морской водой, не допускается.
6.4.22 Применение титановых сплавов для элементов, контактирующих с метанолом, содержащим менее 5% воды, не рекомендуется (см. [3]).
6.4.23 Материалы крепежных изделий, применяемые в оборудовании КДС, следует выбирать в соответствии с требованиями ГОСТ Р ИСО 13628-4.
6.4.24 Для крепежных изделий КДС номинальный минимальный предел текучести применяемых сталей не должен превышать 725 МПа. Твердость материала гайки должна быть ниже твердости материала болта.
6.4.25 Неметаллические материалы элементов оборудования КДС должны быть стойкими к воздействию рабочих сред в течение всего срока эксплуатации с учетом диапазона рабочих температур.
6.4.26 Неметаллические материалы для уплотнений КДС, контактирующих с пластовым флюидом, должны быть стойкими к быстрой декомпрессии и старению в углеводородной среде.
6.4.27 Неметаллические материалы для уплотнений КДС должны быть стойкими ко всем реагентам, нагнетаемым в систему.
6.5.1 Материалы ЛКП выбирают в соответствии с требованиями ГОСТ Р ИСО 13628-4 и в соответствии с требованиями, приведенными в таблице 3.
|
Наименование показателей |
Значение показателей |
|
Внешний вид покрытия |
Равномерная сплошная пленка без пропусков и видимых дефектов |
|
Диэлектрическая сплошность покрытия (отсутствие пробоя), кВ/мм |
Не менее 5 |
|
Адгезионная прочность методом нормального отрыва, МПа |
Не менее 5 |
|
Минимальное количество слоев |
2 |
|
Толщина покрытия, мкм |
В соответствии с технической документацией, но не менее 350 |
|
Прочность покрытия при ударе падающим грузом массой 1 кг с высоты, см |
50 |
|
Величина распространения коррозии от надреза (шириной 2 мм) при погружении в морскую воду в течение 4200 ч, мм |
Не более 3 |
|
Снижение адгезионной прочности методом нормального отрыва при погружении в морскую воду в течение 4200 ч, % |
Не более 50 |
|
Площадь отслаивания покрытия при катодной поляризации в течение 4200 ч, мм2 |
Не более 3 |
6.5.2 Грунтовка ЛКП элементов из коррозионно-стойких сталей и сплавов не должна содержать цинк.
6.5.3 Цветовые решения ЛКП должны быть подобраны в соответствии с ГОСТ 23852.
6.5.4 Газотермические защитные покрытия из алюминия должны соответствовать ГОСТ 9.304 и иметь толщину слоя не менее 200 мкм.
6.5.5 Запорные элементы должны быть защищены коррозионно-стойким износостойким покрытием на основе карбида вольфрама со связующей матрицей из сплава кобальта и хрома. Использование чистого кобальта, хрома или никеля в качестве связующей матрицы не допускается. Твердость покрытия должна быть не менее 1000 HV.
6.5.6 Крепежные изделия из низколегированных сталей, используемые в оборудовании КДС, кроме рамных и защитных конструкций, необходимо подвергать химическому фосфатированию (хим. фос. окс.) в соответствии с ГОСТ 9.306, электролитическому цинкованию либо покрывать полимерными составами, содержащими политетрафторэтилен.
6.5.7 При электролитическом цинковании крепежные изделия должны подвергаться дополнительной термообработке для снижения склонности стали к водородному охрупчиванию.
6.5.8 Крепежные изделия не допускается покрывать кадмиевым покрытием.
6.5.9 Антифрикционные покрытия, применяемые в КДС, должны быть выбраны с учетом срока службы и эксплуатационных показателей.
6.5.10 Все работы по сварке/наплавке и ремонту должны быть выполнены только согласно технологии, аттестованной в соответствии с ГОСТ Р ИСО 15614-1. Аттестация сварочных технологий должна быть выполнена до начала сварочных работ с целью подтверждения того, что технологии сварки, сварочные материалы, сварочное оборудование обеспечивают качественные и количественные характеристики (свойства) сварных соединений, соответствующие установленным требованиям.
6.5.11 Все работы по сварке/наплавке и ремонту сварных соединений должен выполнять персонал, аттестованный в соответствии с ГОСТ Р ИСО 9606-1 и ГОСТ Р ИСО 14732.
6.5.12 Персонал, выполняющий неразрушающий контроль, должен быть сертифицирован в соответствии с ГОСТ Р ИСО 9712.
6.5.13 Неразрушающий контроль следует проводить не менее, чем через 24 ч после окончания сварки/наплавки.
6.5.14 Допускается проведение локальной ПСТО для сварного шва и прилегающего металла. Требования к режимам ПСТО должны быть указаны в соответствующих процедурах изготовителя. Технология термообработки должна быть аттестована вместе с аттестацией технологии сварки/наплавки.
6.5.15 Изготовителем должна быть разработана схема сварки конструкции, содержащая эскизы сборочных узлов, последовательность сварки конструкции, номера карт технического процесса сварки и процедур неразрушающего контроля, указанные для каждого сварного соединения и наплавки.
Документация должна быть передана в текстовом виде в двух экземплярах и на электронном носителе. Состав документации должен соответствовать требованиям ГОСТ Р 2.601, ГОСТ Р 2.610 и приведен в таблице 4.
|
Наименование |
Количество |
|
Документация | |
|
ФО |
1 |
|
Пояснительная записка |
1 |
|
РЭ |
1 |
|
ИМ |
1 |
|
ТУ |
1 |
|
Заверенные копии документов о подтверждении соответствия требованиям [4] |
1 |
|
Программа обеспечения надежности |
1 |
|
Упаковочный лист |
1 |
|
Таблица материалов |
1 |
|
Документы прослеживаемости |
1 |
|
Протоколы аттестации процедуры сварки |
1 |
|
Спецификация процедуры сварки |
1 |
|
Протоколы контроля сварки и наплавки |
1 |
|
Сертификаты соответствия на материалы |
1 |
|
Сертификаты соответствия на покрытия |
1 |
|
Методика проведения неразрушающего контроля |
1 |
|
Протоколы неразрушающего контроля |
1 |
|
Комплект отгрузочной документации |
1 |
|
Ведомость комплекта ЗИП |
1 |
|
Протокол взвешивания |
1 |
|
Руководство по транспортированию, консервации и хранению |
1 |
|
Комплект расчетов на прочность |
1 |
|
Комплект расчетов обеспечения стабильности потока |
1 |
|
Протоколы приемо-сдаточных испытаний |
1 |
|
Детализированный перечень документации поставки |
1 |
|
Габаритный чертеж |
1 |
|
Чертежи общего вида |
1 |
|
Монтажный чертеж |
1 |
|
Чертеж комплекта поставки |
1 |
|
Схема электрогидравлическая принципиальная |
1 |
|
Чертеж сопряжения КДС и ППВО |
1 |
|
Отчет о прочностном расчете КДС |
1 |
|
Отчет о расчете СП на перерезание плашками ППВО |
1 |
|
Отчет о гидравлическом расчете КДС |
1 |
|
Сборочные единицы | |
|
КДС |
1 |
|
Защитная/транспортировочная крышка для ВКДС, верхняя |
По ТУ |
|
Защитная/транспортировочная крышка для ВКДС, нижняя |
По ТУ |
|
Защитная/транспортировочная крышка для НКДС, верхняя |
По ТУ |
|
Защитная/транспортировочная крышка для НКДС, нижняя |
По ТУ |
|
Транспортировочная тара для ВКДС (с защитным чехлом) |
По ТУ |
|
Транспортировочная тара для НКДС (с защитным чехлом) |
По ТУ |
|
Комплект запасных частей и принадлежностей | |
|
Состав комплекта и количество его элементов определяют по согласованию с заказчиком, исходя из проектных требований и условий договора на поставку | |
|
Комплект инструментов | |
|
Инструмент для извлечения ПИФА |
1 |
|
Состав дополнительных инструментов и их количество определяет поставщик самостоятельно | |
6.7.1 Сведения о маркировке приводят в эксплуатационной документации. Маркировка должна быть выполнена в соответствии с ГОСТ 26828, КД и ТУ на продукцию.
6.7.2 Потребительскую маркировку наносят на информационную табличку, размещаемую в легкодоступном месте на одной из корпусных деталей КДС.
6.7.3 Потребительская маркировка должна в общем случае содержать:
- условное обозначение КДС;
- наименование изделия;
- обозначение изделия по основному конструкторскому документу;
- заводской (серийный) номер;
- наименование страны-изготовителя;
- наименование предприятия-изготовителя;
- PP, МПа;
- Tmax, °C
- Tmin, °C;
- класс материалов, контактирующих с пластовым флюидом;
- номинальный диаметр эксплуатационного ствола;
- массу нетто;
- дату изготовления;
- обозначение стандарта организации и/или ТУ.
6.7.4 Транспортную маркировку наносят на ламинированный упаковочный лист, прикрепленный к защитному чехлу любым способом, обеспечивающим сохранность надписи в течение транспортирования.
6.7.5 Транспортная маркировка в соответствии с ГОСТ 14192 должна содержать:
- полное или условное зарегистрированное в установленном порядке наименование грузополучателя;
- наименование пункта назначения с указанием при необходимости места перегрузки;
- наименование пункта отправления;
- массы брутто и нетто грузового места;
- габаритные размеры грузового места (например, длину, ширину и высоту);
- состав (комплектность);
- дату упаковки;
- уникальный идентификатор транспортируемой единицы согласно ГОСТ ISO/IEC 15459-1 и ГОСТ ISO/IEC 15459-2;
- отметку о приемке.
6.7.6 На транспортную тару должны быть нанесены следующие манипуляционные знаки, а также при необходимости другие манипуляционные знаки:
- местоположение центра тяжести;
- места строповки.
6.7.7 Манипуляционные знаки допускается наносить на внешнюю поверхность брезентового чехла.
6.8.1 Упаковка должна обеспечивать сохранность КДС при транспортировании и хранении. Упаковка также должна обеспечивать сохранность при хранении в условиях морского климата.
6.8.2 КДС перед упаковкой должна пройти процедуру консервации. Вариант противокоррозионной защиты и упаковки выбирают в соответствии с ГОСТ 9.014 и указывают в эксплуатационной документации.
6.8.3 КДС должна быть полностью закрыта чехлом или защитным брезентом. Брезент должен обеспечивать возможность просмотра маркировки и присоединения грузоподъемного оборудования к крепежным элементам, расположенным на раме.
6.8.4 КДС должна находиться на хранении с установленными на ее соединители защитными крышками (верхней и нижней), предохраняющими внутреннюю полость от загрязнения, попадания влаги и механических повреждений.
6.8.5 Компоненты, входящие в комплектацию поставки, упаковывают в отдельную транспортную тару - ящики в соответствии с ГОСТ 10198; контейнеры согласно ГОСТ Р 51876 или специальные корзины. Способ крепления в транспортной таре выбирают по усмотрению изготовителя. Крепление должно исключать повреждение компонентов при транспортировании.
6.8.6 Эксплуатационную документацию и другую сопроводительную документацию вкладывают в герметичный пакет из полиэтиленовой пленки толщиной не менее 150 мкм. Упакованную документацию помещают в деревянную тару, на этикетке которой делают соответствующую пометку.
7.1 При проектировании, изготовлении и испытании КДС необходимо соблюдать требования ГОСТ 12.2.063 (см. также [4]).
7.2 КДС должна соответствовать требованиям [5].
7.3 КДС должна соответствовать требованиям охраны окружающей среды в соответствии с ГОСТ 17.1.3.02.
8.1 Для контроля качества изготовления КДС в соответствии с ГОСТ Р 15.301 и ГОСТ 15.309 устанавливают следующие основные виды испытаний на:
- опытные образцы - ПР и ПИ;
- серийную, мелкосерийную продукцию - ПСИ;
- периодические испытания, объем и периодичность которых устанавливают в технических условиях на конкретные модели КДС.
8.2 Виды и методы контроля и испытаний приведены в таблице 5.
|
Контролируемый параметр |
Пункты настоящего стандарта |
ПР/ПИ |
ПСИ | |
|
технические требования |
метод контроля и испытаний | |||
|
Твердость материала |
6.4.5 - 6.4.9, 6.5.5 |
9.6.1 |
+ |
+ |
|
Химический состав материала |
6.4.4, 6.4.11, 6.4.15, 6.4.19 |
9.6.2 |
+ |
+ |
|
Механические свойства материала |
6.4.8, 6.4.10, 6.4.12, 6.4.16, 6.4.18, 6.4.24 |
9.6.3, 9.6.4 |
+ |
+ |
|
Стойкость материалов к рабочим средам |
6.4.21, 6.4.25 - 6.4.27 |
9.6.5 |
+ |
- |
|
Контроль сварочных и наплавочных процедур |
6.1, 6.2 |
9.6.7 |
+ |
+ |
|
Неразрушающий контроль сварных соединений и наплавки |
6.5.10 - 6.5.13 |
9.6.8 - 9.6.13 |
+ |
+ |
|
Контроль качества покрытия |
6.5 |
9.6.14 - 9.6.21 |
+ |
+ |
|
Визуальный контроль |
6.6 - 6.8 |
9.6.22 |
+ |
+ |
|
Чистота рабочей среды |
9.7.1, 9.7.2 |
9.7.3 |
+ |
+ |
|
Стойкость к нагрузкам |
4.2.4.2, 6.2.4.12, 6.2.15, 6.2.21 |
9.8 |
+ |
- |
|
Прочность и герметичность линий управления |
6.2.11 - 6.2.13 |
9.10.3, 9.10.25 |
+ |
+ |
|
Проходной диаметр |
6.2.16 |
9.9.2 - 9.9.4 |
+ |
+ |
|
Испытания на прочность и герметичность элементов КДС |
6.2.2.4, 6.2.5, 6.2.7 - 6.2.10, 6.2.23 |
9.10.1 - 9.10.15 |
+ |
+ |
|
Испытания при циклическом изменении давления и температуры |
6.2.6 - 6.2.8, 6.2.10 |
9.10.17 |
+ |
- |
|
Функциональные испытания |
6.2.2, 4.2.3, 6.2.4.9, 6.2.4.12, 6.2.14, 6.2.19, 6.2.22, 6.2.24 |
9.10.19 |
+ |
+ |
|
Испытания на установление срока службы/ресурсные испытания |
6.2.8 - 6.2.10 |
9.10.20 |
+ |
- |
|
Испытания на усталостную долговечность |
6.1.4 |
9.8.7 |
+ |
- |
|
Сейсмостойкость |
6.1.4 |
9.8.11 |
+ |
- |
|
Примечание - Знак "+" означает, что данный вид контроля или испытания обязателен к исполнению, знак "-" означает, что контроль и испытания не проводят. | ||||
9.1.1 Виды, методы, объем и последовательность испытаний как КДС, так и ее компонентов, не входящих в область применения настоящего стандарта, определяют программой испытаний. Программу испытаний разрабатывает изготовитель и согласовывает заказчик.
9.1.2 Все испытания должны представлять следующее, в применении к отдельному компоненту:
- гидростатические испытания и (или) испытания газом под давлением;
- испытания при циклическом изменении давления и температуры;
- испытания при максимальной (и комбинированной) нагрузке;
- функциональные испытания (в том числе проверки, подтверждающие возможность выполнения заявленных функций оборудования);
- испытания на усталостную долговечность;
- испытания на установление срока службы/ресурсные испытания.
Примечание - При проведении всех испытаний следует моделировать ожидаемые рабочие или более жесткие условия.
9.1.3 Перед отгрузкой КДС изготовитель должен выполнить полную серию испытаний, чтобы подтвердить надлежащее функционирование каждой детали как в отдельности, так и как части общей системы. Эти испытания должны преследовать следующие цели:
- подтвердить, что все изготовленные компоненты отвечают требованиям технического задания на разработку;
- подтвердить, что отдельные компоненты могут быть собраны в окончательную конструкцию;
- подтвердить, что перед сборкой отдельные компоненты более крупных узлов прошли соответствующие испытания и проверки;
- подтвердить взаимозаменяемость соединений и герметичность конструкции КДС со стандартной секцией райзера и ППВО;
- подтвердить целостность соединений между собранными компонентами;
- показать, что сопряжения между блоками могут соединяться и разъединяться, не нарушая целостности;
- подтвердить, что каждая деталь, работающая под давлением, прошла гидростатические испытания.
9.1.4 Испытания шаблоном каждого компонента КДС следует проводить с использованием шаблона. Испытания шаблоном также следует проводить на составных участках, собранных из двух или более компонентов.
9.1.5 При комплексных испытаниях КДС следует показать правильность сборки и работу всей системы оборудования. Комплексное испытание можно выполнять поэтапно:
- все функции (например, арматуры, соединителей) должны быть выполнены посредством системы управления ремонтом в скважине;
- при проведении комплексных испытаний должны быть выполнены испытания под давлением для проверки герметичности уплотнений между сопрягаемыми компонентами. Давление испытания должно быть равно расчетному давлению системы.
9.1.6 Соответствие изделия конструкторской документации, ТУ, по внешнему виду, окраске, маркировке и упаковке, кроме измерений, проверяют органолептическим методом.
9.2.1 Содержание ПМ должно быть выполнено в соответствии с ГОСТ Р 2.106.
9.2.2 Эксплуатационные документы должны быть выполнены в соответствии ГОСТ Р 2.610.
9.3.1 Испытательное оборудование должно обеспечивать все режимы испытаний, предусмотренные ПМ, соответствовать требованиям безопасности по ГОСТ 12.2.003.
9.3.2 Испытательное оборудование и стенды должны обеспечивать условия испытаний и иметь действующий аттестат в соответствии с ГОСТ Р 8.568.
9.3.3 Оборудование, контрольно-измерительные приборы, средства измерения, оснастка, применяемые при сборке и испытаниях, должны иметь сертификат качества, а также поверены или калиброваны в соответствии с [6]. К испытательному оборудованию, подлежащему калибровке, относятся: оборудование, измеряющее давление, нагрузку, температуру, крутящий момент; оборудование для измерения физических и механических свойств, а также любое другое оборудование, используемое для измерения или регистрации условий испытаний и их результатов.
9.3.4 Гидравлические испытания должны регистрироваться диаграммным самописцем давления и температуры. Диаграмму изменения указанных параметров прикладывают к документу, фиксирующему фактические полученные результаты испытания.
9.3.5 Полости с разными давлениями должны быть снабжены манометрами прямого действия. Манометр устанавливают на штуцере сосуда или трубопроводе между сосудом и запорной арматурой.
9.3.6 Выбор аналоговых средств измерений давления испытательной среды должен удовлетворять условию, что проверяемые величины при испытаниях должны попадать в диапазон от 1/3 до 2/3 шкалы показаний прибора.
9.3.7 Метрологическое обеспечение проведения испытаний должно соответствовать ГОСТ Р 51672.
9.3.8 При проведении испытаний в условиях воздействия климатических и механических факторов допустимые отклонения параметров испытательного режима, если не оговорено особо, не должны превышать значений, указанных в таблице 6.
|
Контролируемый параметр |
Допустимое отклонение, % |
|
Температура окружающей среды, °C |
± 2,0 |
|
Относительная влажность воздуха, кПа (мм рт. ст) |
± 5,0 |
|
Атмосферное давление, % |
± 5,0 |
|
Давление, МПа, не более |
± 0,6 |
|
Температура, °C |
± 1,5 |
|
Время, с: | |
|
- для интервала до 10 с включительно; |
± 0,1 |
|
- для интервала более 10 с |
2,0 |
|
Геометрические размеры, мм |
согласно требованиям нормативных документов |
|
Масса, кг |
± 5,0 |
|
Сила, тс |
± 1,25 (в диапазоне от 0 до 500 тс (от 0 до 4903,3 кН)) ± 5 (в диапазоне от 500 до 3000 тс (от 4903,3 до 29420 кН)) |
|
Примечание - По согласованию с заказчиком погрешность измерения может быть скорректирована. | |
9.3.9 При проведении гидравлических и пневматических испытаний для достоверности определяемой величины давления в линию следует установить два независимых средства измерения (цифровое/аналоговое) - рабочее и контрольное, одинаковой точности, не менее установленной по 9.3.8, и пределы измерения, отвечающие величине испытательного давления.
9.3.10 Испытания проводят после проверки готовности мест проведения испытаний (лабораторий, испытательных центров и т.п.) к обеспечению технических требований, требований безопасности и после назначения ответственных специалистов по всем работам при подготовке и проведении испытаний, оценке характеристик продукции с установленной точностью измерений, а также регистрации их результатов.
9.3.11 Испытания следует проводить в нормальных климатических условиях в соответствии с ГОСТ 15150:
- температура окружающей среды в диапазоне от 15 °C до 35 °C;
- относительная влажность воздуха в диапазоне от 45% до 80%;
- атмосферное давление в диапазоне от 84,0 до 106,7 кПа (от 630 до 800 мм рт. ст).
Отклонение от указанных климатических условий допускается только в случае проведения отдельных видов испытаний, таких как полигонные, натурные или климатические испытания.
9.3.12 Перед испытаниями гидравлические линии стендов должны быть промыты, чтобы исключить попадание механических примесей в испытываемое изделие.
9.3.13 Перед подъемом давления и во время гидравлических испытаний необходимо убедиться, что средства измерения и (или) контрольно-измерительные приборы подключены (манометры, датчики давления, температуры испытательной жидкости), запорная арматура незадействованных линий закрыта, электронный диаграммный самописец включен.
9.3.14 Гидравлические испытания оборудования, элементов следует проводить в два этапа со сбросом давления до атмосферного между этапами. Время выдержки определяет заказчик на стадии формирования технического задания, но оно должно быть не менее 3 мин на первом этапе и не менее 15 мин на втором этапе.
9.3.15 При проведении гидравлических испытаний, перед началом выдержки, давление внутри полости объекта испытания должно быть стабилизировано. Стабилизация давления считается завершенной, если скорость изменения давления не превышает 5% в час от испытательного давления, но не более 3,45 МПа/ч. Время выдержки под давлением при гидравлических испытаниях должно отсчитываться после того, как давление стабилизировалось.
9.3.16 Во время испытаний необходимо фиксировать время начала периодов выдержки, температуру испытательной жидкости, величины давления, время окончания периодов выдержки в процессе каждого гидростатического испытания, а также определить процентную величину падения давления.
9.3.17 За время выдержки при гидравлических испытаниях не должно наблюдаться видимых утечек, падение давления не должно превышать 5% от испытательного давления, но не более 3,45 МПа.
9.3.18 При выдержке под давлением оборудование и манометр/датчик давления для регистрации давления должны быть изолированы от источника давления.
9.3.19 Во время гидравлических испытаний давление должно увеличиваться ступенчато, с остановками при 60%, 80%, 85%, 90%, 95% и через каждые 2,5 МПа до достижения величины начального давления испытания. Время каждой остановки - не менее 1 мин.
9.3.20 В документе, фиксирующим факт проведения и результат гидравлических испытаний, должна быть отражена температура и влажность в помещении, где проводили гидравлические испытания.
9.4.1 К проведению испытаний допускается персонал, имеющий соответствующую квалификацию и прошедший специальное обучение по охране труда по [7].
9.4.2 Персонал, проводящий испытания, должен:
- пройти подготовку и аттестацию в области промышленной безопасности, проверку знаний требований охраны труда в объеме должностных обязанностей;
- знать устройство стендов и оборудования, на которых проводят испытания;
- пройти инструктаж по технике безопасности.
9.4.3 Требования при подготовке к испытаниям следующие:
- объект испытаний должен быть очищен от средств защиты и консервации;
- перед испытаниями гидравлические/пневматические коммуникации стендов должны быть промыты/продуты, чтобы исключить попадание механических примесей в испытываемое изделие.
9.4.4 Перед испытаниями необходимо провести предварительную промывку (очистку) полости изделия.
9.4.5 Промывку следует проводить по технологии, принятой на предприятии-изготовителе.
9.4.6 Критерием приемки при промывке полостей изделия является отсутствие механических примесей, изменения цвета промывочной жидкости и класс точности, установленный нормативно-технической документацией и (или) техническим заданием.
9.4.7 Оборудование и устройства, используемые в сборке для проведения испытаний под воздействием повышенного внутреннего и наружного давления, должны быть приняты ОТК завода-изготовителя.
9.4.8 Все сборочно-сварочные работы должны быть приняты ОТК.
9.4.9 Наружная окраска изделия, подвергаемого любому виду испытания, не должна препятствовать обнаружению утечек или их наблюдению.
9.4.10 Подготовку испытательного оборудования к работе следует производить согласно требованиям эксплуатационной документации.
9.4.11 Оборудование, доставленное на испытательную площадку, должно иметь сертификат качества и пройти входной контроль с целью определения дефектов и комплектности деталей. Любые дефекты, обнаруженные в ходе внешнего осмотра, следует заносить в журнал испытаний. Все дефекты должны быть исправлены до начала выполнения испытаний.
9.5.1 При подготовке и проведении испытаний следует выполнять необходимые требования к технике безопасности:
- проверить безопасность испытательных стендов и оборудования, средств измерения и приборов по ГОСТ 12.2.003;
- проверить испытательные стенды и оборудование на соответствие параметрам испытания, правильность установки и крепления всех шлангов/штепселей быстрого соединения на насосе, гидравлических линиях и сборке во избежание травм персонала;
- обеспечить соблюдение требований [5], [8] и [9];
- обеспечить безопасность персонала в соответствии с рекомендациями [10] и [11];
- выполнить расположение фитингов, муфт, испытательных заглушек и фланцев отверстиями к стенам испытательной камеры или к полу, если не указано иное;
- для снижения риска возникновения неисправностей и утечек свести к минимуму количество фитингов и шлангов;
- проверить соединения гидравлических и пневматических линий, которые должны быть укомплектованы страховочными тросиками для рукавов высокого давления;
- проверить безопасность всего электрооборудования и действительный срок поверки/калибровки средств измерений, аттестации испытательного оборудования. В ходе проведения электрических испытаний необходимо соблюдать особую осторожность и убедиться в наличии соответствующего заземления оборудования и защите персонала.
9.5.2 Погрузочно-разгрузочные работы необходимо проводить в соответствии с требованиями ГОСТ 12.3.009.
9.5.3 Лица, занятые в испытаниях, должны быть проинструктированы согласно инструкции по технике безопасности, действующей на предприятии, проводящем испытания, программе и методике проведения испытаний.
9.5.4 Допускается использовать только сертифицированное подъемное оборудование, которое прошло проверку на отсутствие повреждений и износа.
9.5.5 Перед выполнением подъемных операций необходимо убедиться в отсутствии незакрепленных деталей и предметов на поднимаемом оборудовании. Невыполнение данного требования может стать причиной серьезной травмы или смерти вследствие падения детали.
9.5.6 Запрещается оставлять оборудование, работающее под давлением, без присмотра.
9.5.7 Запрещается использовать грузоподъемное оборудование или вилочные погрузчики для перемещения оборудования по участку во время проведения испытания. Данная мера позволит избежать опасности падения предметов.
9.5.8 Категорически запрещается проводить регулировку соединений, находящихся под давлением. Перед регулировкой или разборкой испытательной установки необходимо стравить давление до нуля и проверить отсутствие остаточного давления в системе.
9.5.9 Если мониторинг утечек через смотровое стекло невозможен, в процессе испытания нужно использовать видеокамеры.
9.5.10 Запрещается приближаться к соединениям, находящимся под давлением.
9.5.11 При проведении испытаний запрещается покидать безопасную зону и приближаться к испытываемому изделию до снижения давления до атмосферного.
9.5.12 Необходимо ограничить доступ персонала на испытательную площадку. Для входа в зону проведения испытаний и выхода из нее необходимо отвести специальные места.
9.5.13 На испытательном стенде, у пульта управления и в зоне проведения испытаний разрешается находиться следующим лицам:
- руководителю испытаний;
- испытателям;
- контролеру;
- представителям комиссии по проведению испытаний, назначенной руководителем предприятия.
9.5.14 При возникновении сомнений в безопасности проведения работ необходимо немедленно приостановить работы и проконсультироваться с руководителем работ.
9.5.15 После завершения испытаний оборудование, его компоненты и детали должны быть подвергнуты консервации в соответствии с процедурой, принятой заводом-изготовителем, в целях предотвращения повреждений, вызванных условиями хранения и транспортирования.
9.6.1 Контроль твердости выполняют в соответствии с ГОСТ 9012, ГОСТ 9013 и ГОСТ Р ИСО 6507-1. Контроль твердости сварных швов и наплавки осуществляют в процессе аттестации соответствующей технологии в соответствии с требованиями ГОСТ Р 53678.
9.6.2 Контроль химического состава элементов КДС проводят следующими методами:
- эмиссионной спектроскопии;
- рентгеновской спектроскопии;
- атомно-адсорбционным;
- сжигания.
Отбор проб проводят в соответствии с ГОСТ 7565.
Контроль химического состава наплавки рекомендуется проводить методом стилоскопирования по [12].
9.6.3 Контроль механических свойств при растяжении металлов проводят с помощью испытания на растяжение в соответствии с ГОСТ 1497.
9.6.4 Испытания на ударную вязкость следует проводить в соответствии с ГОСТ Р ИСО 148-1 не менее чем на трех образцах типа II с острым надрезом по Шарпи.
9.6.5 Стойкость к старению в углеводородной среде и быстрой декомпрессии рекомендуется подтверждать испытаниями по [13] для термопластов или [14] для эластомеров. Для испытаний на стойкость к быстрой декомпрессии должны быть выбраны кольца с диаметром поперечного сечения не менее размера кольцевых уплотнений КДС. При наличии протоколов, ранее проведенных испытаний материала и заключения о его стойкости к старению и декомпрессии допускается не проводить повторные испытания.
Примечание - При условии, что испытывали идентичный материал, изготовленный по той же технологии, что и материал уплотнений.
9.6.6 Стойкость к химическим реагентам выполняют контролем совместимости неметаллических уплотнений со всеми реагентами, нагнетаемыми в систему, см. [2]. Критерии приемки рекомендуется принимать по [13] для термопластов или [14] для эластомеров. При наличии протоколов, ранее проведенных испытаний материала и заключения о его совместимости со средами, допускается не проводить повторные испытания.
Примечание - При условии, что испытывали идентичный материал, изготовленный по той же технологии, что и материал уплотнений.
9.6.7 Контроль процедур сварки и наплавки выполняют путем проверки документации, подтверждающей:
- аттестацию сварки в соответствии с ГОСТ Р ИСО 15614-1;
- аттестацию наплавки с учетом рекомендаций [15];
- аттестацию процедур по ремонту сварных соединений и наплавки;
- наличие технологии ПСТО;
- квалификацию персонала, осуществляющего сварочные и наплавочные работы.
9.6.8 Перед выполнением неразрушающего контроля сварных соединений и наплавки выполняют проверку документации, подтверждающей квалификацию персонала на проведение неразрушающего контроля в соответствии с ГОСТ Р ИСО 9712.
9.6.9 Сварные швы и прилегающая поверхность основного металла, шириной не менее 50 мм по обе стороны шва, должны быть очищены от шлака, брызг металла, окалины и других загрязнений.
9.6.10 Для контроля качества сварных соединений и наплавки применяют следующие методы неразрушающего контроля:
- визуально-измерительный контроль в соответствии с ГОСТ Р ИСО 17637;
- магнитопорошковый контроль в соответствии с ГОСТ Р 56512. Магнитопорошковый контроль допускается заменять на капиллярный контроль, проводимый в соответствии с ГОСТ 18442;
- ультразвуковой контроль в соответствии с ГОСТ Р ИСО 17640;
- радиографический контроль в соответствии с ГОСТ ISO 17636-1;
- измерение толщины наплавленного металла в соответствии с ГОСТ Р 50.05.03.
9.6.11 Допускается применение изготовителем иных видов контроля по согласованию с заказчиком.
9.6.12 Объем контроля и критерии оценки должны быть указаны в конструкторской документации или технических требованиях к оборудованию и согласованы с заказчиком.
9.6.13 По результатам проведения каждого вида неразрушающего контроля выпускают отдельный протокол, содержащий:
- вид неразрушающего контроля;
- ФИО сварщика/оператора, проводившего сварку;
- ФИО инспектора, проводившего контроль;
- список оборудования, использованного при неразрушающем контроле;
- результат неразрушающего контроля;
- дату и подпись лица, проводившего контроль.
9.6.14 Контроль качества покрытий выполняют предварительным проведением аттестационных испытаний и контролем качества нанесенного покрытия.
9.6.15 Проведение аттестационных испытаний включает в себя испытание на стойкость покрытия при погружении в морскую воду и испытание на стойкость покрытия к воздействию катодной поляризации.
9.6.16 Испытание на стойкость покрытия при погружении в морскую воду рекомендуется выполнять по [16]. Контрольными параметрами являются:
- величина распространения коррозии от надреза (см. [17]);
- адгезионная прочность в соответствии с ГОСТ 32299;
- стойкость покрытия к воздействию катодной поляризации (см. [18]).
9.6.17 Контроль качества нанесенного покрытия включает контроль подготовленной поверхности и контроль показателей нанесенного покрытия.
9.6.18 Контроль подготовленной поверхности выполняют в соответствии с требованиями выбранной схемы покрытия. Допускается проведение контроля проверкой актов скрытых работ (подготовки поверхности).
9.6.19 Контроль показателей нанесенного покрытия выполняют в соответствии с требованиями, приведенными в таблице 7.
|
Наименование показателей |
Нормативный документ |
|
Внешний вид покрытия |
В соответствии с ГОСТ 9.407 |
|
Диэлектрическая сплошность покрытия (отсутствие пробоя) |
В соответствии с ГОСТ 34395 |
|
Адгезионная прочность методом нормального отрыва |
В соответствии с ГОСТ 32299 |
|
Толщина покрытия |
В соответствии с ГОСТ 31993 |
9.6.20 Контроль параметров допускается проводить на образцах из того же класса материала, что и покрываемый элемент КДС.
9.6.21 Проверку колеровки покрытия проводят методом визуального сравнения цвета лакокрасочного покрытия с эталоном (контрольным или специально подготовленным).
9.6.22 Визуальный контроль проводят в соответствии с ГОСТ Р ЕН 13018. Положительным критерием прохождения контроля является отсутствие вмятин, задиров, механических повреждений, коррозии на внешних поверхностях объектов испытаний.
9.6.23 Процедуру промывки и отбора проб с проверкой класса чистоты рабочей жидкости выполняют в соответствии с технологией процесса, принятой заводом-изготовителем, но в общем случае она должна содержать порядок проведения, указанный в ГОСТ 34560, а также принципы, указанные в настоящем пункте:
- обеспечить наличие пробоотборного клапана на линии подачи или возвратной линии в точке прохождения постоянного потока или точке турбулентного потока;
- обеспечить циркуляцию промывочной жидкости в промываемой полости;
- обеспечить длительность промывки не менее 30 мин;
- перед отбором пробы обеспечить пролив отбираемой жидкости в объеме не менее 1 л через пробоотборный клапан;
- маркировать пробоотборный сосуд. На маркировочной табличке необходимо указать: наименование жидкости, время отбора проб, место отбора пробы (или участок системы).
9.7.1 Критерием приемки при промывке полостей оборудования (для которых не определен класс чистоты) является отсутствие механических примесей и изменение цвета промывочной жидкости.
9.7.2 Критерием приемки при промывке полостей линий управления является соответствие 9 классу чистоты жидкости (согласно ГОСТ 17216), полученной в ходе отбора проб при промывке полости вышеуказанной линии.
9.7.3 Проверку чистоты отобранной пробы и измерение количества частиц необходимо проводить с помощью следующего прибора:
- автоматического счетчика частиц: должен быть внесен в Государственный реестр средств измерений Российской Федерации и во время эксплуатации иметь действующее свидетельство о поверке или калибровке;
- оптического или электронного микроскопа: подсчет следует проводить в соответствии ГОСТ ИСО 4407. Для расчета диаметра круга с эквивалентной площадью проекции необходима программа анализа изображений.
9.8.1 Испытания должны включать моделирование условий месторождения и внешней среды на всех этапах эксплуатации, от монтажа до технического обслуживания. При проведении проверки необходимо проверить стойкость к нагрузкам:
- радиальным;
- тепловым;
- от окружающей среды;
- от подвешенного оборудования;
- усталостные нагрузки.
9.8.2 Перечень вышеуказанных нагрузок может быть дополнен в соответствии с условиями эксплуатации оборудования.
9.8.3 Номинальная несущая способность оборудования, указанная изготовителем, должна быть подтверждена инженерным анализом, если условиями технического задания договора (контракта) не оговорено иное. Инженерный анализ должен быть проведен с использованием методов и программ, которые соответствуют документально оформленной отраслевой практике.
9.8.4 Испытания линий управления выполняют с коэффициентом 1,5 от рабочего давления. Проверку герметичности сопряжения линий управления через соединительные элементы выполняют с коэффициентом 1,1 от рабочего давления.
9.8.5 Испытательной и промывочной средой для проведения гидравлических испытаний должна быть гидравлическая жидкость требуемого класса чистоты.
9.8.6 Контроль грузоподъемных проушин выполняют проведением испытаний в соответствии с ГОСТ Р ИСО 13628-4.
9.8.7 Необходимо провести анализ на усталость на основе усталостных испытаний и механики разрушения, см. [19].
9.8.8 Участки, чувствительные к усталостным нагрузкам, должны быть идентифицированы, и для каждого участка должен быть выполнен анализ на усталость. Особое внимание должно быть уделено болтам, сварным швам и деталям с концентраторами напряжений, в дополнение к местам с высокой шероховатостью поверхности и поверхностной маркировкой. Если имеется повышенный риск усталостного разрушения, следует пересмотреть конструкцию для снижения риска путем учета изменений в конфигурации для снижения пиковых напряжений, например путем снижения эксцентричности кольцевых сварных швов, обеспечения ровных профилей, в особенности сварных швов, и использования менее чувствительных материалов.
9.8.9 Расчет усталостной долговечности должен быть основан на анализе накопленного повреждения и/или анализе распространения трещины. Анализ распространения усталостной трещины также может применяться в определении пределов обнаружения для методов НК, используемых в процессе производства, и планировании технического контроля в процессе эксплуатации.
9.8.10 Срок эксплуатации, если иное не указано покупателем, принимают не менее 5 лет. Необходимая минимальная расчетная усталостная долговечность должна основываться на предполагаемом сроке эксплуатации и графике технического контроля. Значение расчетной усталостной долговечности должно быть равно как минимум трехкратному сроку службы для всех компонентов, подлежащих техническому контролю. Для компонентов, для которых технический контроль невозможен, расчетная усталостная долговечность должна равняться как минимум десятикратному сроку службы. Кроме случаев, когда расчетная усталостная долговечность равна как минимум десятикратному предполагаемому сроку службы, компоненты райзера должны периодически подвергаться контролю на наличие усталостных трещин. Периодичность контроля/периодичность замены не должна быть выше, чем одна десятая от расчетной усталостной долговечности.
9.8.11 Контроль сейсмостойкости выполняют проведением расчета в соответствии с требованиями ГОСТ 30546.1 и СП 14.13330. Вибрационные испытания отдельных элементов ПИФА необходимо проводить в соответствии с требованиями ГОСТ 30546.2.
9.9.1 Фактические размеры изделия, подвергающиеся испытаниям, должны быть в диапазоне допусков на размеры, установленные в нормативной документации.
9.9.2 Все элементы КДС, через которые будет проходить инструмент, должны быть проверены шаблоном.
9.9.3 Размеры шаблона рекомендуется принимать по [19].
9.9.4 Объект испытаний считается прошедшим контроль при отсутствии заклинивания шаблона во время контроля и отсутствии на поверхности шаблона механических повреждений.
9.9.5 Проходы, которые не позволяют провести контроль шаблоном из-за конструктивных особенностей, могут быть подвержены контролю с использованием бороскопа или визуальному контролю.
9.9.6 Испытательное оборудование (крышки, заглушки, установочные тумбы, имитаторы ППВО), необходимое для гидростатических испытаний, должно точно воспроизводить интерфейсы сопрягаемого оборудования
9.10.1 Гидростатические испытания корпусных элементов проводят до пневматических испытаний и окраски.
9.10.2 Гидравлические испытания на герметичность сопряжения элементов или ЗА проводят с дополнительным периодом выдержки 15 мин.
9.10.3 Пробное давление испытания должно быть не меньше, чем номинальное рабочее давление, и выдерживать возможные отклонения до 1,1 от номинального рабочего давления.
9.10.4 При проведении испытания на герметичность сопряжения элементов ЗА должна находиться в закрытом положении.
9.10.5 Для двунаправленной ЗА необходимо последовательно прикладывать давление на каждую сторону затвора. Обратная сторона ЗА должна быть открытой в атмосферу во время периода выдержки под давлением.
9.10.6 Однонаправленная ЗА должна быть испытана в направлении, указанном на корпусе, за исключением обратной арматуры, которая подвергается испытаниям с противоположной стороны.
9.10.7 Начальное давление испытаний не должно превышать указанное пробное давление испытаний более чем на 5%. При проведении испытания на проверку прочности пробное давление испытания должно быть не менее чем в 1,5 раза выше номинального рабочего давления.
Процедура гидростатических испытаний должна состоять из следующих периодов:
- периода первичного удержания давления;
- снижения давления до нуля;
- периода вторичного удержания давления.
Продолжительность периодов удержания давления должна составлять не менее 3 мин для первичного периода удержания и не менее 15 мин - для вторичного. Отсчет времени выдержки начинают после стабилизации давления испытаний на уровне не менее пробного давления.
Приемочными критериями гидростатических испытаний являются:
- отсутствие видимых утечек в течение периода выдержки/под давлением;
- отсутствие механических разрушений и видимых остаточных деформаций;
- давление, зафиксированное в конце периода выдержки не ниже уровня пробного давления испытаний;
- изменение давления во время периода выдержки не превышает 3,45 МПа в час.
9.10.8 Контроль герметичности газом (пневматические испытания) проводят для компонентов, в рабочей среде которых предполагается газовая или газожидкостная смесь после проведения гидростатических испытаний. Для уменьшения объема требуемой испытательной среды допустимо применение механического вытеснителя.
9.10.9 В качестве испытательной среды рекомендуется использовать азот газообразный технический в соответствии с ГОСТ 9293.
9.10.10 Метод контроля при испытании - пузырьковый компрессионным способом в соответствии с ГОСТ 24054. Для обеспечения визуального контроля утечек контролируемое оборудование полностью погружают в резервуар с водой технической в соответствии с ГОСТ 17.1.1.04.
9.10.11 Испытание состоит из одного периода выдержки пробным давлением, равным номинальному рабочему давлению в течение не менее 15 мин.
9.10.12 Предельное отклонение значения пробного давления не должно превышать 5% в соответствии с требованиями ГОСТ 356-80 (раздел 3). Отсчет периода выдержки начинается после стабилизации давления испытания и изолирования источника давления.
9.10.13 Приемочными критериями гидростатических испытаний являются:
- отсутствие видимых пузырьков в течение периода выдержки под давлением;
- давление, зафиксированное в конце периода выдержки не ниже уровня пробного давления испытаний;
- допускается падение давления испытаний не ниже испытательного за время выдержки под давлением.
9.10.14 Пневматические испытания газом на герметичность сопряжения элементов и уплотнений ЗА проводят с дополнительной выдержкой под давлением, равным 2 МПа. Вторичный контролируемый период выдержки под давлением должен составлять не менее 15 мин, затем давление со стороны скважины сбрасывают до нуля, но не за счет открытия запирающего элемента. Запирающие элементы должны сохранять свое положение между периодами выдержки.
9.10.15 Для двунаправленной ЗА и РА необходимо прикладывать давление на каждую сторону запирающего элемента. Обратная сторона ЗА и РА должна быть открытой в атмосферу во время периода выдержки под давлением.
9.10.16 Испытания при циклическом изменении давления и температуры
Испытаниям под циклическим изменением давления и температуры подвергают запорную, регулирующую или предохранительную арматуру; инструменты; уплотнения и другие элементы, в ходе эксплуатации которых происходит циклическое воздействие рабочей среды и внешних, и других факторов эксплуатации.
Испытания следует проводить при приложении номинального рабочего давления или в нагруженном состоянии при температуре, которая соответствует или выходит за рамки диапазона номинальной рабочей температуры. Необходимо использовать оборудование, которое должно быть подвержено периодическим испытаниям с циклическим изменением температуры для моделирования циклического изменения температуры запуска и останова, которое будет происходить в течение длительного срока эксплуатации. Для этих циклических температурных испытаний оборудование необходимо попеременно нагревать и охлаждать до верхнего и нижнего значения номинальной рабочей температуры. В течение температурного цикла к оборудованию должно быть приложено номинальное рабочее давление при температурных максимумах, при этом не должно быть утечек сверх критериев допустимости (см. [2]).
9.10.17 Функциональный контроль должен включать готовность к пуску, штатный и аварийный режимы эксплуатации, и герметичность конструкции под воздействием других эксплуатационных факторов. Контролю подлежат как отдельные компоненты так вся система доступа в скважину.
9.10.18 Ресурсные испытания и эксплуатационные испытания необходимо выполнять для запорной, регулирующей или предохранительной арматуры; инструментов; уплотнений, для оценки характеристик долговременного износа испытываемого оборудования. Проведение подобных испытаний должно проходить при температурах, указанных изготовителем и документально оформленных как соответствующие для изделия и температурного диапазона. При ресурсных испытаниях оборудование должно быть подвержено воздействию эксплуатационных циклов в соответствии с документально оформленными техническими условиями изготовителя (например, свинчивание с полным крутящим моментом, развинчивание, открытие/закрытие при полном номинальном рабочем давлении). Испытания соединителей, включающих в себя стыковочные устройства, должны включать полное разъединение/подъем как часть цикла испытаний. Дополнительные технические условия для ресурсных испытаний компонентов рекомендуется принимать по [19]. В испытания должны быть включены вторичные функции, такие как вторичное разблокирование соединителя. Если возможно подтвердить, что испытания под давлением и/или температуре создают такие же нагрузки на компонент или узел, что и ресурсные испытания, то общее количество приложенных циклов испытаний может суммарно соответствовать общему количеству циклов, указанному для ресурсных испытаний.
10.1 Транспортирование и хранение КДС осуществляют в упакованном виде.
10.2 КДС подлежит перевозке автомобильным, воздушным, железнодорожным и морским транспортом в соответствии с правилами перевозки грузов, действующими на соответствующем транспорте, с учетом массогабаритных характеристик. Оборудование должно быть подготовлено к морской перевозке и хранению на морских платформах.
10.3 Условия транспортирования и хранения определяют:
- по климатическим факторам в части хранения в соответствии с ГОСТ 15150: "ОЖ3";
- по механическим факторам в соответствии с ГОСТ 23170: "С".
10.4 Другие условия транспортирования и хранения могут быть применены в соответствии с требованиями, указанными в РЭ.
10.5 КДС упаковывают в защитный чехол для снижения воздействия климатических факторов и защиты повреждений при транспортировании и хранении.
10.6 КДС должна быть расположена на ложементах и закреплена внутри морского контейнера для транспортирования.
10.7 Перед постановкой КДС на хранение необходимо провести консервацию в соответствии с РЭ и ГОСТ 9.014.
10.8 Такелажные работы следует выполнять в соответствии с требованиями ГОСТ 12.3.009.
10.9 Консервацию оборудования и комплектующих следует проводить методами и средствами, не требующими последующей разборки оборудования при монтаже и расконсервации.
10.10 Срок действия консервации должен быть не менее 36 мес со дня отгрузки, без дополнительной переконсервации. Окончание срока действия консервации необходимо определять по формулярам, паспорту или по промаркированной предупредительной надписи: "Законсервировано до ..." на упаковке.
10.11 Все интерфейсы должны быть закрыты крышками или заглушками во время хранения. Все не защищенные от внешней среды металлические наружные и внутренние поверхности (без антикоррозионного покрытия) должны быть покрыты антикоррозионным слоем.
10.12 КДС следует хранить при температуре окружающей среды от минус 40 °C до плюс 50 °C и относительной влажности до 98%. Регулярное ТО оборудования при консервации следует выполнять по процедурам, установленным в РЭ (ТУ), но не менее одного раза в год. ТО должны выполнять квалифицированные специалисты, прошедшие соответствующее обучение и имеющие подтверждающие документы о прохождении обучения.
11.1 Выделяют следующие режимы эксплуатации КДС:
- подготовки к спуску (стендовых испытаний) на береговой базе;
- погрузки/разгрузки/морского транспортирования;
- монтаж/демонтаж;
- режим пусконаладки, включая предпусковые испытания.
- режим нормальной эксплуатации;
- режим аварийной эксплуатации;
- ТО и ремонт.
11.2 Эксплуатацию КДС в каждом режиме следует осуществлять согласно требованиям соответствующих разделов РЭ.
11.3 Эксплуатацию КДС в режимах пусконаладочных работ и нормальной эксплуатации необходимо осуществлять в пределах температурного класса при давлениях, не превышающих номинальное рабочее давление.
11.4 ТО КДС следует проводить согласно ФО (РЭ) производителя.
11.5 К ТО, эксплуатации, монтажу (демонтажу) и ремонту КДС должны быть допущены лица, изучившие РЭ и прошедшие аттестацию в соответствии с [20], в том числе в области эксплуатации опасных производственных объектов нефтегазоперерабатывающих производств, а также в области контроля и управления скважиной при газонефтеводопроявлениях.
11.6 КДС следует эксплуатировать только с применением ППВО и МВК, кроме случаев, описанных в эксплуатационной документации на конкретную модель КДС.
11.7 При монтаже необходимо осуществлять контроль за положением устьевой елки по азимуту. Средства ориентации должны обеспечивать точность позиционирования по азимуту не более 1°.
11.8 Применение КДС следует осуществлять только с райзером заканчивания/технического обслуживания в составе внутрирайзерной системы доступа в скважину и ППВО, указанным в эксплуатационной документации на КДС.
11.9 Управление КДС в режиме нормальной эксплуатации проводят дистанционно с плавучего основания.
11.10 Режим аварийной эксплуатации КДС должен предусматривать экстренный останов и экстренное отсоединение.
11.11 Спуск и подъем КДС необходимо осуществлять без ее повреждения о внутреннюю поверхность МВК и ППВО.
11.12 Проверку герметичности ЗА в процессе эксплуатации КДС следует проводить с периодичностью, указанной в РЭ.
12.1 Гарантию изготовителя о соответствии продукции и комплектующих ее изделий действующим требованиям устанавливают в договоре на поставку продукции в соответствии с [21].
12.2 Условия применения гарантий изготовителя целесообразно определять в соответствии с [22] и заключенным договором на поставку продукции.
12.3 Гарантийный срок должен составлять не менее 60 мес с момента приемки оборудования грузополучателем.
12.4 Гарантийный срок эксплуатации оборудования должен составлять не менее 18 мес с момента ввода в эксплуатацию.
Приложение А
(справочное)
Принципиальная технологическая схема работы КДС приведена на рисунке А.1.

Рисунок А.1 - Принципиальная технологическая схема работы КДС
Приложение Б
(справочное)
Общие виды ВКДС и НКДС приведены на рисунках Б.1 и Б.2.

1 - верхний адаптер райзера; 2 - верхняя изолирующая арматура; 3 - нижний адаптер райзера (хомут не показан)
Рисунок Б.1 - Общий вид ВКДС

1 - УЗА; 2 - СП; 3 - ПИФА; 4 - Адаптер ИДСП
Рисунок Б.2 - Общий вид НКДС
Библиография
|
[1] |
Правила классификации и постройки подводных добычных комплексов. РМРС - СПб, 2023 | |
|
[2] |
ИСО 10423:2022 |
Нефтяная и газовая промышленность. Буровое и эксплуатационное оборудование. Устьевое и фонтанное оборудование (Petroleum and natural gas industries - Drilling and production equipment - Wellhead and christmas tree equipment) |
|
[3] |
ИСО 21457:2010 |
Нефтяная, нефтехимическая и газовая промышленности. Выбор материалов и коррозионный контроль систем добычи нефти и газа (Petroleum, petrochemical and natural gas industries - Materials selection and corrosion control for oil and gas production systems) |
|
[4] |
ТР ТС 010/2011 |
О безопасности машин и оборудования |
|
[5] |
Федеральные нормы и правила в области промышленной безопасности "Правила промышленной безопасности при использовании оборудования, работающего под избыточным давлением" (утверждены приказом Федеральной службы по экологическому, технологическому и атомному надзору от 15 декабря 2020 г. N 536) | |
|
[6] |
Федеральный закон от 13 июля 2015 г. N 102-ФЗ "Об обеспечении единства измерений" | |
|
[7] |
Правила обучения по охране труда и проверки знания требований охраны труда (утверждены постановлением Правительства Российской Федерации от 24 декабря 2021 г. N 2464) | |
|
[8] |
Правила по охране труда при погрузочно-разгрузочных работах и размещении грузов (утверждены приказом Министерства труда и социальной защиты Российской Федерации от 28 октября 2020 г. N 753н) | |
|
[9] |
Федеральные нормы и правила в области промышленной безопасности "Правила безопасности опасных производственных объектов, на которых используются подъемные сооружения" (утверждены приказом Федеральной службой по экологическому, технологическому и атомному надзору от 26 ноября 2020 г. N 461) | |
|
[10] |
РД 26-12-29-88 |
Правила проведения пневматических испытаний изделий на прочность и герметичность |
|
[11] |
РД 24.200.11-90 |
Сосуды и аппараты, работающие под давлением. Правила и нормы безопасности при проведении гидравлических испытаний на прочность и герметичность |
|
[12] |
РД 26.260.15-2001 |
Стилоскопирование основных и сварочных материалов и готовой продукции |
|
[13] |
ИСО 23936-1:2009 |
Нефтяная, нефтехимическая и газовая промышленность. Неметаллические материалы, контактирующие со средами при добыче нефти и газа. Часть 1. Термопласты (Petroleum, petrochemical and natural gas industries - Non-metallic materials in contact with media related to oil and gas production - Part 1: Thermoplastics) |
|
[14] |
ИСО 23936-2:2022 |
Нефтяная, нефтехимическая и газовая промышленность. Неметаллические материалы, контактирующие со средами при добыче нефти и газа. Часть 2. Эластомеры (Petroleum, petrochemical and natural gas industries - Non-metallic materials in contact with media related to oil and gas production - Part 2: Elastomers) |
|
[15] |
ИСО 15614-7:2016 |
Технические требования и аттестация процедур сварки металлических материалов. Проверка процедуры сварки. Часть 7. Наплавка (Specification and qualification of welding procedures for metallic materials - Welding procedure test - Part 7: Overlay welding) |
|
[16] |
ИСО 2812-2:2018 |
Краски и лаки. Определение устойчивости к воздействию жидкостей. Часть 2. Метод погружения в воду (Paints and varnishes - Determination of resistance to liquids - Part 2: Water immersion method) |
|
[17] |
ИСО 12944-9:2018 |
Материалы лакокрасочные. Защита стальных конструкций от коррозии при помощи лакокрасочных систем. Часть 9. Защитные лакокрасочные системы и лабораторные методы проверки рабочих характеристик морских и аналогичных сооружений (Paints and varnishes - Corrosion protection of steel structures by protective paint systems - Part 9: Protective paint systems and laboratory performance test methods for offshore and related structures) |
|
[18] |
ИСО 15711:2003 |
Материалы лакокрасочные. Определение сопротивления катодному разрушению покрытий под воздействием морской воды (Paints and varnishes - Determination of resistance to cathodic disbonding of coatings exposed to sea water) |
|
[19] |
ИСО 13628-7:2005 |
Нефтяная и газовая промышленность. Проектирование и эксплуатация систем подводной добычи. Часть 7. Системы райзера заканчивания/ремонта скважин (Petroleum and natural gas industries - Design and operation of subsea production systems - Part 7: Completion/workover riser systems) |
|
[20] |
Перечень областей аттестации в области промышленной безопасности, по вопросам безопасности гидротехнических сооружений, безопасности в сфере электроэнергетики (утвержденный приказом Федеральной службы по экологическому, технологическому и атомному надзору от 4 сентября 2020 г. N 334) | |
|
[21] |
Закон Российской Федерации от 7 февраля 1992 г. N 2300-1 "О защите прав потребителей" | |
|
[22] |
Федеральный закон от 30 ноября 1994 г. N 51-ФЗ "Гражданский кодекс Российской Федерации" | |


