ГОСТ 25912-2015 ПЛИТЫ ЖЕЛЕЗОБЕТОННЫЕ ПРЕДВАРИТЕЛЬНО НАПРЯЖЕННЫЕ ДЛЯ АЭРОДРОМНЫХ ПОКРЫТИЙ. ТЕХНИЧЕСКИЕ УСЛОВИЯ
Prestressed reinforced concrete slabs for aerodrome pavement. Specifications
Дата введения - 1 июля 2015 г.
Взамен ГОСТ 25912.0-91,
ГОСТ 25912.1-91, ГОСТ 25912.2-91,
ГОСТ 25912.3-91, ГОСТ 25912.4-91
Предисловие
Цели, основные принципы и основной порядок работ по межгосударственной стандартизации установлены ГОСТ 1.0-92 "Межгосударственная система стандартизации. Основные положения" и ГОСТ 1.2-2009 "Межгосударственная система стандартизации. Стандарты межгосударственные, правила и рекомендации по межгосударственной стандартизации. Правила разработки, принятия, применения, обновления и отмены"
Сведения о стандарте
1 Разработан Научно-исследовательским институтом бетона и железобетона им. А.А. Гвоздева ОАО "НИЦ "Строительство"
2 Внесен Техническим комитетом по стандартизации ТК 465 "Строительство"
3 Принят Межгосударственным советом по стандартизации, метрологии и сертификации (протокол от 27 февраля 2015 г. N 75-П)
За принятие проголосовали:
|
Краткое наименование страны по МК (ИСО 3166) 004-97 |
Код страны по МК (ИСО 3166) 004-97 |
Сокращенное наименование национального органа по стандартизации |
|
Армения Беларусь Казахстан Киргизия Молдова Россия Таджикистан |
AM BY КZ KG МD RU TJ |
Минэкономики Республики Армения Госстандарт Республики Беларусь Госстандарт Республики Казахстан Кыргызстандарт Молдова-Стандарт Росстандарт Таджикстандарт |
4 Приказом Федерального агентства по техническому регулированию и метрологии от 3 апреля 2015 г. N 217-ст межгосударственный стандарт ГОСТ 25912-2015 введен в действие в качестве национального стандарта Российской Федерации с 1 июля 2015 г.
5 Взамен ГОСТ 25912.0-91, ГОСТ 25912.1-91, ГОСТ 25912.2-91, ГОСТ 25912.3-91, ГОСТ 25912.4-91
Настоящий стандарт распространяется на предварительно напряженные железобетонные плиты, изготовляемые из тяжелого бетона и предназначенные для устройства быстровозводимых сборных покрытий аэродромов, дорог, площадок для складирования, в том числе рекомендуемых к применению в тяжелых условиях температурно-влажностного режима холодного климата и вечномерзлых грунтов.
В настоящем стандарте использованы нормативные ссылки на следующие межгосударственные стандарты:
ГОСТ 5781-82 Сталь горячекатаная для армирования железобетонных конструкций. Технические условия
ГОСТ 6727-80 Проволока из низкоуглеродистой стали холоднотянутая для армирования железобетонных конструкций. Технические условия
ГОСТ 7473-2010 Смеси бетонные. Технические условия
ГОСТ 8568-77 Листы стальные с ромбическим и чечевичным рифлением. Технические условия
ГОСТ 10060-2012 Бетоны. Методы определения морозостойкости
ГОСТ 10178-85 Портландцемент и шлакопортландцемент. Технические условия
ГОСТ 10180-2012 Бетоны. Методы определения прочности по контрольным образцам
ГОСТ 10181-2014 Смеси бетонные. Методы испытаний
ГОСТ 10884-94 Сталь арматурная термомеханически упрочненная для железобетонных конструкций. Технические условия
ГОСТ 10922-2012 Арматурные и закладные изделия, их сварные, вязаные и механические соединения для железобетонных конструкций. Общие технические условия
ГОСТ 13015-2012 Изделия железобетонные и бетонные для строительства. Общие технические требования. Правила приемки, маркировки, транспортировки и хранения
ГОСТ 14192-96 Маркировка грузов
ГОСТ 17624-2012 Бетоны. Ультразвуковой метод определения прочности
ГОСТ 18105-2010 Бетоны. Правила контроля и оценки прочности
ГОСТ 22362-77 Конструкции железобетонные. Методы измерения силы натяжения арматуры
ГОСТ 22690-88 Бетоны. Определение прочности механическими методами неразрушающего контроля
ГОСТ 23732-2011 Вода для бетонов и строительных растворов. Технические условия
ГОСТ 23858-79 Соединения сварные стыковые и тавровые арматуры железобетонных конструкций. Ультразвуковые методы контроля качества. Правила приемки
ГОСТ 24211-2008 Добавки для бетонов и строительных растворов. Общие технические условия
ГОСТ 26433.0-85 Система обеспечения точности геометрических параметров в строительстве. Правила выполнения измерений. Общие положения
ГОСТ 26433.1-89 Система обеспечения точности геометрических параметров в строительстве. Правила выполнения измерений. Элементы заводского изготовления
ГОСТ 26633-2012 Бетоны тяжелые и мелкозернистые. Технические условия
ГОСТ 27006-86 Бетоны. Правила подбора состава бетона
ГОСТ 31108-2003 Цементы общестроительные. Технические условия
ГОСТ 31384-2008 Защита бетонных и железобетонных конструкций от коррозии. Общие технические требования
Примечание - При пользовании настоящим стандартом целесообразно проверить действие ссылочных стандартов в информационной системе общего пользования - на официальном сайте Федерального агентства по техническому регулированию и метрологии в сети Интернет или по ежегодно издаваемому информационному указателю "Национальные стандарты", который опубликован по состоянию на 1 января текущего года, и по соответствующим ежемесячно издаваемым информационным указателям, опубликованным в текущем году. Если ссылочный стандарт заменен (изменен), то при пользовании настоящим стандартом следует руководствоваться заменяющим (измененным) стандартом. Если ссылочный стандарт отменен без замены, то положение, в котором дана ссылка на него, применяется в части, не затрагивающей эту ссылку.
В настоящем стандарте использованы термины по ГОСТ 13015 и ГОСТ 18105.
4.1 Плиты обозначают марками, состоящими из буквенно-цифровых групп, разделенных дефисом.
Первая группа содержит сокращенное буквенное наименование плиты - ПАГ (плита аэродромная гладкая).
Во второй группе приводят толщину плиты в сантиметрах и характеристику напрягаемой продольной арматуры:
А600 - для арматурной стали классов А600, Ат600, Ат600С и А600С;
А800 - для арматурной стали классов Ат800 и А800;
К7 - для арматурных канатов типов К7 и К7Тс временным сопротивлением не менее 1770 Н/мм2.
В третьей группе приводят:
- индекс ".1" - в случае применения 10 напрягаемых стержней в плитах ПАГ;
- индекс не ставится в случае применения 12 напрягаемых стержней в плитах: ПАГ-14, ПАГ-18 и 14 напрягаемых стержней в плите ПАГ-20.
В четвертой группе приводят:
- цифровой индекс, обозначающий диаметр применяемых напрягаемых стержней (канатов), количество которых определяется конструкцией плит, например:
- индекс "-1" - в случае применения предварительно напрягаемой арматуры Ø12 мм;
- индекс "-2" - в случае применения предварительно напрягаемой арматуры Ø16 мм;
- индекс не приводят при применении предварительно напрягаемой арматуры Ø14 мм.
Примеры условного обозначения плиты:
- толщиной 18 см с напрягаемой продольной арматурой класса А600 диаметром 14 мм:
ПАГ-18А600;
- толщиной 14 см с напрягаемой арматурой класса А800 диаметром 12 мм в количестве 10 шт.:
ПАГ-14А800.1-1.
4.2 Основные параметры и размеры
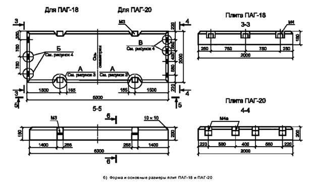
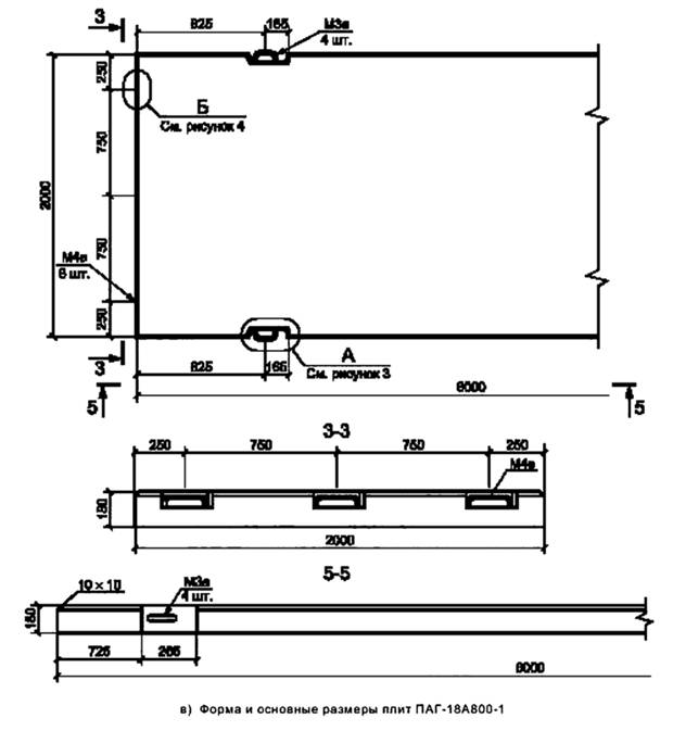
4.2.1 Плиты разделяются на типы: ПАГ-14, ПАГ-18 и ПАГ-20 - в зависимости от их толщины - 140, 180 и 200 мм соответственно.
4.2.2 Форма и основные размеры плит должны соответствовать указанным на рисунках 1 - 4.
"Рисунок 1"
"Рисунок 1, лист 2"
"Рисунок 1, лист 3"
"Рисунок 2"
"Рисунок 3"
"Рисунок 4"
4.2.3 По согласованию с заказчиком допускается изготовление плит с профилем продольных граней, отличающимся от приведенных на рисунке 2 (сеч. 6-6), с размерами проемов для монтажно-стыковых изделий и расстоянием от края плиты до монтажно-стыковых изделий, отличающимися от приведенных на рисунках 1 и 3, и с монтажно-стыковыми изделиями другой конструкции при условии обеспечения эксплуатационных качеств аэродромного покрытия.
4.2.4 Плиты изготовляют рабочей поверхностью (верхняя поверхность аэродромного покрытия) "вниз".
Рабочая поверхность плит должна иметь рифление, образуемое путем применения в качестве днища поддона формы стального листа с ромбическим рифлением по ГОСТ 8568. Лист на поддоне располагают так, чтобы большая диагональ ромба была перпендикулярна продольной оси плиты (рисунок 5).
Глубина рифления должна быть не менее 1, 5 мм. По согласованию с заказчиком допускается изготовлять плиты с глубиной рифления не менее 1, 2 мм.
4.2.5 Армирование плит производят:
- в продольном направлении - напрягаемой арматурой,
- в поперечном направлении - ненапрягаемой арматурой.
4.2.6 В качестве напрягаемой арматуры плит применяют стержневую арматурную сталь классов А800 и А600, арматурные канаты типов К7 и К7Т с временным сопротивлением не менее 1770 Н/мм2. Напрягаемую арматуру следует применять в виде целых стержней или прядей без стыков.
Ненапрягаемая арматура должна быть из арматурной стали классов В500С, А500С, А400, А240 и арматурной проволоки класса Вр-1.
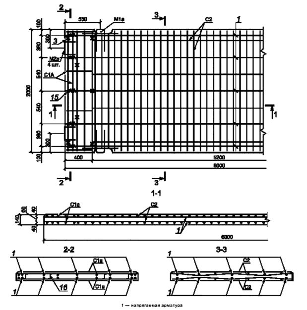
4.2.7 Конструкции плит ПАГ-14, ПАГ-18 и ПАГ-20, армированные предварительно напряженной стержневой арматурой, приведены в приложении А. Конструкции плит с отличающимся армированием следует разрабатывать в соответствии с требованиями настоящего стандарта.
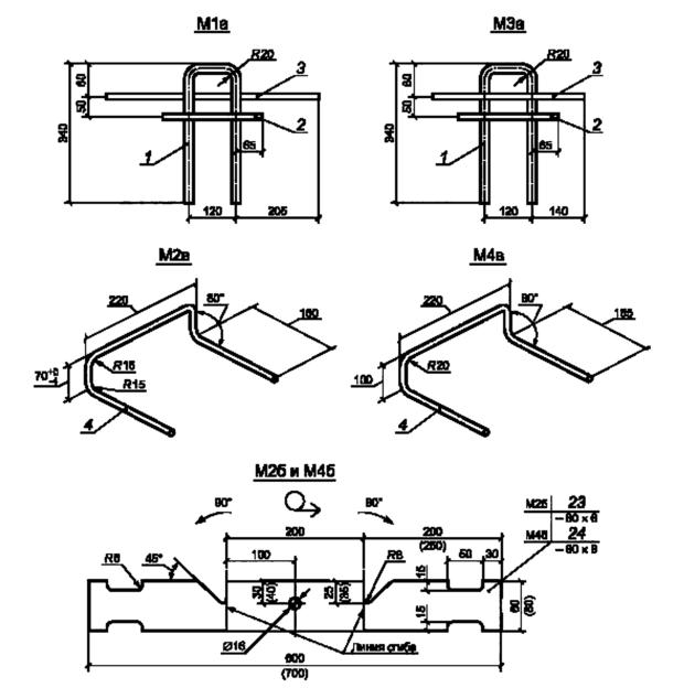
Монтажно-стыковые, арматурные изделия, варианты постоянных анкеров напрягаемой арматуры, их форма и размеры приведены в приложении Б.
"Рисунок 5"
5.1 Плиты изготовляют в соответствии с требованиями настоящего стандарта и утвержденной в установленном порядке технологической документации, содержащей требования к изготовлению плит.
Плиты, предназначенные для эксплуатации в агрессивных средах, следует проектировать и изготавливать с учетом требований ГОСТ 31384.
5.2 Плиты подлежат изготовлению в формах, обеспечивающих соблюдение установленных настоящим стандартом требований к качеству и точности геометрических размеров плит.
5.3 Перед началом производства вовлекаемые новые формы должны быть испытаны на эксплуатационные нагрузки с реальным напряжением продольной рабочей арматуры для определения деформации формы и возможного изменения заданного предварительного напряжения стержней.
5.4 Требования к бетону
5.4.1 Плиты следует изготовлять из тяжелого бетона, удовлетворяющего требованиям ГОСТ 26633 к бетону аэродромных покрытий.
5.4.2 Фактическая прочность бетона должна соответствовать требуемой, назначаемой по ГОСТ 18105 в зависимости от нормируемой прочности бетона (класс по прочности на растяжение при изгибе и класс по прочности на сжатие, передаточная и отпускная прочность) и от характеристики фактической однородности прочности бетона.
5.4.3 Плиты должны изготовляться из бетона класса по прочности на растяжение при изгибе не ниже Btb 4, 0 и класса по прочности на сжатие не ниже В30.
5.4.4 Нормируемая передаточная и отпускная прочность бетона на сжатие должна быть не менее 70% класса бетона.
5.4.5 Истираемость бетона в соответствии с ГОСТ 13015 должна быть не более 0, 7 г/см2. Допускается при соответствующем обосновании устанавливать истираемость не более 0, 6 г/см2.
5.4.6 Морозостойкость бетона плит должна быть не ниже F2200.
5.4.7 При наличии агрессивных сред (сульфаты, хлориды и другие) назначаются дополнительные требования к бетону согласно ГОСТ 31384.
5.4.8 Для приготовления бетона следует применять портландцементы ПЦ400, ПЦ500 по ГОСТ 10178, портландцементы ЦЕМ I, ЦЕМI I по ГОСТ 31108 на основе клинкера нормированного состава с содержанием трехкальциевого алюмината (C3A) в количестве не более 7% по массе и портландцемент для бетона аэродромных покрытий по действующим нормам*.
5.4.9 Пластифицирующие и воздухововлекающие (газообразующие) добавки должны соответствовать ГОСТ 24211.
5.4.10 Вода для затворения бетонной смеси должна отвечать требованиям ГОСТ 23732.
5.4.11 Подбор и назначение состава бетона следует проводить по ГОСТ 27006.
5.5 Требования к арматурным и монтажно-стыковым изделиям
5.5.1 Форма и размеры арматурных и монтажно-стыковых изделий приведены в приложении Б настоящего стандарта.
5.5.2 Сварные арматурные и монтажно-стыковые изделия должны удовлетворять требованиям ГОСТ 10922.
5.5.3 Марки арматурной стали классов А400 и А240, а также марки углеродистой стали обыкновенного качества, применяемые для изготовления монтажно-стыковых изделий, должны соответствовать маркам, установленным проектной документацией конкретного сооружения, и быть указаны при заказе плит.
5.5.4 Арматурная сталь должна удовлетворять требованиям:
- классов Ат800, Ат600С и Ат600 - ГОСТ 10884,
- классов А800, А600, А400 и А240 - ГОСТ 5781;
- классов В500С, А500С - действующим нормативным документам**;
- для арматурных канатов типов К7 и К7Т - действующим нормативным документам**;
- для арматурной проволоки класса Вр-1 - ГОСТ 6727.
5.6 Натяжение напрягаемой арматуры
5.6.1 Натяжение напрягаемой продольной арматуры плиты следует осуществлять механическим или электротермическим способом.
5.6.2 Температура нагрева напрягаемой арматуры при электротермическом способе ее натяжения не должна превышать 450°С.
5.6.3 Значения напряжений в напрягаемой арматуре, контролируемые по окончании ее натяжения на упоры перед бетонированием, определяются проектом на покрытие исходя из расчетной несущей способности покрытия и составляющих его плит.
Требуемое напряжение в рабочих стержнях определяется классом арматурной стали и технологией напряжения и принимается для арматуры классов:
- Ат800 и А800 - 590 МПа (6000 кгс/см2);
- Ат800 и А800 - 700 МПа (7200 кгс/см2для плит ПАГ-14А800.1-1 и ПАГ-18А800-1);
- Ат600, Ат600С и А600С - 530 МПа (5400 кгс/см2).
Напряжение в арматурных канатах при их использовании определяется при разработке проекта конструкций плит.
Отклонения значений напряжений в напрягаемой арматуре не должны превышать 10%.
5.7 Производство железобетонных плит для аэродромных покрытий
5.7.1 Укладку бетонной смеси в форму при изготовлении плит проводят при перепаде температур поддона формы и бетонной смеси не более 20°С.
5.7.2 Режим тепловой обработки плит должен соответствовать технологической документации и обеспечивать достижение требуемых прочностных и прочих характеристик бетона. Фактическая предельная температура по закладываемым в бетон плиты датчикам должна быть не выше 60°С, а скорость нагрева - не более 12°С в час. Скорость остывания изделий не должна превышать 20°С/ч.
5.7.3 При изготовлении плит в обогреваемых формах прогрев конструкций должен быть равномерным, перепад температуры нижней и верхней поверхности не должен превышать 15°С.
5.7.4 При извлечении плит из пропарочной камеры перепад температур между поверхностью плит и окружающим воздухом не должен превышать 20°С.
5.7.5 Передача усилия обжатия на бетон (отпуск натяжения напрягаемой арматуры) должна проводиться после достижения бетоном плиты требуемой передаточной прочности (см. 5.4.4).
5.8 Требования к точности изготовления плит
5.8.1 Действительные отклонения геометрических параметров плит не должны превышать предельных, указанных в таблице 1.
Таблица 1
|
Вид отклонения геометрического параметра |
Геометрическим параметр |
Предельное отклонение, мм |
|
Отклонение от линейного размера |
Длина плиты |
±6 |
|
Ширина плиты |
±5 | |
|
Толщина плиты |
±4 | |
|
Размер, определяющий положение выемок у монтажно-стыковых изделий |
±5 | |
|
Размеры выемок у монтажно-стыковых изделий |
±3 | |
|
Смещение монтажно-стыковых изделий: | ||
|
- вдоль грани плиты |
5 | |
|
- перпендикулярно грани плиты |
2 | |
|
- по высоте плиты |
3 | |
|
Отклонение от прямолинейности |
Прямолинейность профиля поверхности и боковых граней: | |
|
- в любом сечении на длине 2 м |
3 | |
|
- на всей длине плиты |
5 | |
|
Отклонение от плоскостности |
Плоскостность рабочей поверхности плиты (при измерении от условной плоскости, проходящей через три крайние точки) |
5 |
|
Отклонение от перпендикулярности |
Перпендикулярность смежных торцевых граней плит на участке длиной, мм: 400 1000 |
2 2, 5 |
|
Отклонение от равенства длин диагоналей |
Разность длин диагоналей рабочей поверхности плиты |
10 |
5.8.2 Действительные отклонения толщины защитного слоя бетона до арматуры от номинальных значений, приведенных в приложении А, не должны превышать ±3 мм.
5.8.3 Концы напрягаемой арматуры не должны выступать за торцевые поверхности плит более чем на 5 мм.
5.9 Требования к качеству поверхностей и внешнему виду плит
5.9.1 Рабочая поверхность плит не должна иметь трещин.
На нерабочей поверхности и боковых гранях плит не допускаются усадочные и технологические трещины шириной более 0, 05 мм и длиной более 50 мм.
5.9.2 На рабочей поверхности плит не допускается шелушений бетона.
5.9.3 Размеры раковин, местных наплывов и впадин на бетонной поверхности и околов бетона ребер плит не должны превышать значений, указанных в таблице 2.
Таблица 2
|
Поверхность плиты |
Предельные размеры, мм | ||||
|
Раковины |
Местные наплывы (высота) и впадины (глубина) |
Окопы бетона | |||
|
Глубина |
Диаметр |
Глубина |
Суммарная длина на 1 м ребра | ||
|
Рабочая |
3 |
4 |
2 |
5 |
50 |
|
Нерабочая и боковые грани |
5 |
10 |
3 |
6 |
80 |
5.9.4 Исправление дефектов на рабочей поверхности и заделка околов ребер плит не допускаются.
5.9.5 Боковые грани у нижней и верхней поверхностей плит, а также открытые поверхности монтажно-стыковых изделий должны быть очищены от наплывов бетона.
6.1 Приемку плит осуществляют партиями в соответствии с требованиями ГОСТ 13015 и настоящего стандарта.
Объем партии не должен превышать 200 шт.
6.2 Приемку плит проводят по результатам:
- приемо-сдаточных испытаний - по показателям прочности бетона (классам по прочности на растяжение при изгибе и по прочности на сжатие, передаточной и отпускной прочности), соответствия арматурных и монтажно-стыковых изделий, толщины защитного слоя бетона до арматуры, точности геометрических параметров, качества поверхности и внешнего вида плит, по трещиностойкости нижней и верхней зон плиты:
- периодических испытаний - по показателям морозостойкости и истираемости бетона.
6.3 Партию плит по показателям их прочности и жесткости принимают, если удовлетворяются установленные настоящим стандартом требования по комплексу нормируемых и проектных показателей, характеризующих прочность бетона, толщину плиты, диаметр и расположение арматуры, толщину защитного слоя бетона до арматуры, основные параметры арматурных и монтажно-стыковых изделий, натяжение напрягаемой арматуры, физико-механические свойства арматурной стали, которые проверяют в процессе входного, операционного и приемочного контроля в соответствии с ГОСТ 13015.
6.4 Приемочный контроль прочности бетона (на основе результатов испытаний образцов бетона либо неразрушающих методов) осуществляют в соответствии с ГОСТ 18105.
Определение прочности бетона на растяжение при изгибе, а также прочности бетона на сжатие в проектном возрасте (см. 5.4.2) проводят только по образцам.
6.4.1 Контроль передаточной и отпускной прочности бетона на сжатие неразрушающими методами проводят на трех плитах в соответствии с ГОСТ 22690 и ГОСТ 17624.
Контроль прочности бетона проводят не менее чем на пяти участках на боковых гранях плиты в середине и на расстоянии 30 - 40 см от угла.
6.5 Морозостойкость и истираемость бетона плит определяют не реже 1 раза в 6 мес, а также при изменении технологии изготовления плит, изменении исходных материалов и состава бетонной смеси, используемых для приготовления бетона.
6.6 Приемку арматурных и монтажно-стыковых изделий проводят до установки их в форму в соответствии с ГОСТ 10922 и ГОСТ 23858.
6.7 Приемку плит по показателям точности геометрических параметров, толщины защитного слоя бетона до арматуры, качества поверхности, контролируемых путем измерений, следует осуществлять по результатам выборочного одноступенчатого контроля.
Приемку плит по наличию монтажно-стыковых изделий, по очистке их открытых поверхностей и ребер плит от наплывов бетона, наличию шелушения бетона и жировых пятен на рабочей поверхности плиты, правильности нанесения маркировочных надписей и знаков осуществляют по результатам сплошного контроля.
6.8 При приемке плит по показателям трещиностойкости их нижней и верхней зон от каждой партии плит отбирают для испытаний одну плиту, удовлетворяющую по другим показателям требованиям настоящего стандарта.
Допускается использовать для испытаний плиту, имеющую раковины, местные наплывы и околы бетона, размеры которых превышают допускаемые настоящим стандартом (см. 5.9.3) не более чем в два раза, и другие дефекты, не влияющие на прочность плит.
Плита считается выдержавшей испытание, если при контрольной нагрузке, указанной в 7.8.4, на поверхности испытуемой зоны и боковых гранях не будут обнаружены трещины при тщательном осмотре через лупу с четырехкратным увеличением.
При неудовлетворительных результатах испытания на трещиностойкость хотя бы по одной зоне проводят дополнительное испытание двух плит данной партии. Если из двух плит хотя бы одна не выдерживает испытания, то все плиты этой партии подвергают испытанию, а приемке подлежат только плиты, выдержавшие испытания.
По согласованию с потребителем испытание плит на трещиностойкость допускается проводить не от каждой партии, а от большего числа плит и в другие сроки в зависимости от объема их выпуска, но не реже одного раза в месяц.
6.9 По результатам приемки составляют документ о качестве поставляемых плит в соответствии с ГОСТ 13015.
Дополнительно в документе о качестве должны быть приведены:
- марка бетона по морозостойкости;
- класс арматурной стали, примененной в качестве продольной напрягаемой арматуры (Ат800, А800, Ат600, А600С, А600 или тип канатов К7);
- марки арматурной стали классов А240 - А500, В500С, А500С;
- арматурная проволока класса Вр-1 и марки углеродистой стали обыкновенного качества, из которой изготовлены монтажно-стыковые изделия плит.
7.1 Прочность бетона при ее контроле по образцам определяют по ГОСТ 10180 на серии образцов, изготовленных из бетонной смеси рабочего состава и хранившихся в условиях согласно ГОСТ 18105.
Определение фактической передаточной и отпускной прочности бетона на сжатие при контроле неразрушающими методами в плитах (см. 6.4) проводят ультразвуковым методом по ГОСТ 17624 и методами по ГОСТ 22690.
7.2 Морозостойкость бетона плит для бетона аэродромных покрытий следует определять в соответствии с ГОСТ 10060.
7.3 Проверку показателей качества бетонной смеси проводят по ГОСТ 10181 с периодичностью в соответствии с ГОСТ 7473.
7.4 Методы контроля арматурных и монтажно-стыковых изделий - по ГОСТ 10922.
7.5 Методы контроля исходных сырьевых материалов, применяемых для изготовления плит, должны соответствовать установленным стандартами или техническими условиями на эти материалы.
7.6 Измерение контролируемого напряжения в напрягаемой продольной арматуре - по ГОСТ 22362.
7.7 Размеры, отклонения от прямолинейности профиля, плоскостности плиты, перпендикулярности смежных граней, толщину защитного слоя бетона до арматуры, положение монтажно-стыковых изделий, а также качество бетонных поверхностей и внешний вид плит проверяют методами, установленными ГОСТ 26433.0 и ГОСТ 26433.1.
7.8 Контроль трещиностойкости плит
7.8.1 Испытание плит по трещиностойкости нижней зоны следует проводить по схеме А, приведенной на рисунке 6. Испытание плит по трещиностойкости верхней зоны проводят по схеме А или схеме Б, приведенным на рисунке 6.
7.8.2 Испытание плит после термообработки (с отпускной прочностью бетона) следует проводить не ранее 4 ч и не позднее 2 сут.
7.8.3 Вначале проводят испытание плиты по трещиностойкости нижней зоны, а затем испытание этой же плиты по трещиностойкости верхней зоны. При испытании плиты по трещиностойкости верхней зоны по схеме А, приведенной на черт. 6, плиту после испытания нижней зоны кантуют.
Загружение плиты при испытании проводят ступенями. Доля нагрузки каждой ступени должна составлять не более 10% контрольной нагрузки, а двух последних ступеней - не более 5%.
После приложения каждой ступени контрольной нагрузки плиту выдерживают под нагрузкой не менее 10 мин, а после приложения полной контрольной нагрузки - не менее 30 мин.
7.8.4 Значения контрольной нагрузки по испытанию трещиностойкости плиты приведены в таблице 3.
"Рисунок 6"
Таблица 3
|
Марка плиты |
Контрольная нагрузка. кН (кгс). по испытанию трещимостойкости плиты с прочностью бетона, соответствующей отпускной прочности (см. 5.4.4), при испытании по схеме | |
|
А |
Б | |
|
ПАГ-20А800 |
70, 6 (7200) |
40, 2 (4100) |
|
ПАГ-20А600 |
66, 6 (6800) |
39, 1 (4000) |
|
ПАГ-18А800 |
57, 8 (5900) |
33, 3 (3400) |
|
ПАГ-18А800-1 |
57, 8 (5900) |
33, 3 (3400) |
|
ПАГ-18А600 |
54, 9 (5600) |
31, 4 (3200) |
|
ПАГ-14А800.1 |
37, 2 (3800) |
30, 4 (3100) |
|
ПАГ-14А800-1 |
35, 3 (3600) |
28, 4 (2900) |
|
ПАГ-14А800.1-1 |
35, 3 (3600) |
28, 4 (2900) |
|
ПАГ-14А600.1 |
35, 3 (3600) |
28, 4 (2900) |
|
ПАГ-14А600-1 |
33, 3 (3400) |
26, 5 (2700) |
8.1 Маркировка плит должна соответствовать требованиям ГОСТ 13015 и настоящего стандарта.
8.2 Маркировочные надписи наносят на боковой продольной грани плиты.
Маркировочные надписи должны содержать:
- марку плиты (см. раздел 4);
- товарный знак или краткое наименование предприятия-изготовителя:
- штамп технического контроля;
- дату изготовления плиты.
8.3 На продольных гранях плиты на расстоянии 1 м от торца наносят монтажный знак "Место опирания".
8.4 На рабочей поверхности плиты должен быть нанесен знак предприятия-изготовителя, обозначение и метод нанесения которого согласовывают с заказчиком и указывают в договоре на поставку плит.
9.1 Транспортирование и хранение плит следует производить в соответствии с требованиями ГОСТ 13015 и настоящего стандарта.
9.2 Транспортировать и хранить плиты следует в горизонтальном положении.
9.3 Высоту штабеля плит при их транспортировании устанавливают в зависимости от грузоподъемности транспортных средств и допускаемых габаритов погрузки, но не более высоты штабеля плит при их хранении (см. 9.8).
9.4 Погрузку плит и их крепление при транспортировании на открытом железнодорожном подвижном составе (полувагоны, платформы) следует осуществлять в соответствии с требованиями Приложения 14 к Соглашению о международном железнодорожном грузовом сообщении "Правила размещения и крепления грузов в вагонах и контейнерах" [1].
Ориентировочный расход проволоки диаметром 6 мм для крепления плит на железнодорожном составе составляет 1, 2 кг на 1 м3 перевозимых плит.
Транспортная маркировка - по ГОСТ 14192.
9.5 Погрузку, транспортирование, разгрузку и хранение плит следует проводить с соблюдением мер, исключающих возможность повреждения плит.
Плиты следует транспортировать на транспортных средствах с надежным закреплением, исключающим продольное и поперечное смещение плит, а также их взаимное столкновение и трение в процессе перевозки.
9.6 При транспортировании и хранении нижние плиты следует опирать на деревянные подкладки, а между плитами по высоте штабеля необходимо укладывать прокладки. Подкладки и прокладки следует располагать на расстоянии 1 м от торца плиты перпендикулярно ее длинной стороне и по вертикали одна над другой. Толщина деревянных подкладок при жестком основании должна быть не менее 50 мм, а при грунтовом основании - не менее 100 мм. Толщина прокладок - не менее 20 мм.
9.7 Погрузочно-разгрузочные операции с захватом за монтажно-стыковые изделия следует проводить по одной плите. Запрещается подъем двух и более плит с захватом за монтажно-стыковые изделия нижней плиты.
При использовании специальных такелажных устройств, работающих без захвата за монтажно-стыковые изделия, число плит в поднимаемом пакете не должно превышать трех.
9.8 Плиты следует хранить на складах в штабелях рассортированными по маркам и партиям. В штабеле допускается укладывать по высоте не более 10 плит.
_____________________________
* На территории Российской Федерации действует ГОСТ 55224-2012.
** На территории Российской Федерации действуют ГОСТ Р 52544 и ГОСТ Р 53772.
Приложение А
(справочное)
А.1 Конструкции плит ПАГ-14
А.1.1 Технические показатели плит приведены в таблице А.1.
Таблица А.1
|
Марка плиты |
Напрягаемая продольная арматура на плиту |
Класс бетона по прочности |
Объем бетона на плиту, м3 |
Расход арматуры на плиту, кг | |||
|
на растяжение при изгибе |
на сжатие |
Напрягаемая |
Ненапрягаемая |
Итого | |||
|
ПАГ-14А800-1 |
10 Ø 14Ат800 10 Ø 14А800 |
Btb4, 0 |
В30 |
1, 68 |
70, 40 | ||
|
ПАГ-14А600.1 |
10 Ø 14Ат600С 10 Ø 14Ат600 10 Ø 14А600 | ||||||
|
ПАГ-14А800-1 |
12 Ø 12АТ800 12 Ø 12А800 |
70, 60 | |||||
|
ПАГ-14А600-1 |
12 Ø 12АТ600С 12 Ø 12АТ600 12 Ø 12А600 | ||||||
|
ПАГ-14А800.1-1 |
10 Ø 12Ат800 |
66, 85 | |||||
|
Примечания 1 Расход напрягаемой арматуры и общий расход арматуры на плиту приведены: - над чертой - теоретический при условной длине стержней напрягаемой арматуры, равной 6000 мм; - под чертой - с учетом выпусков напрягаемой арматуры для ее захвата при натяжении при электротермическом способе, длина которой принята 6250 мм и 6350 мм для плиты ПАГ-14А800.1-1. Дополнительный расход металла на изготовление анкеров для временного закрепления напрягаемой арматуры на упорах формы составляет 2, 0 кг на плиту. 2 Расход напрягаемой арматуры и общий расход арматуры на плиту уточняют с учетом действительной длины напрягаемой арматуры, принимаемой в зависимости от способа натяжения арматуры и конструкции захватных устройств. | |||||||
А.1.2 Армирование плит с напрягаемой продольной арматурой диаметром 14 мм должно соответствовать приведенному на рисунке А.1. плит с напрягаемой продольной арматурой диаметром 12 мм - на рисунке А.2 или А.3.
А.1.3 Верхние и нижние арматурные сетки С1 и С1А следует крепить скобами К1 (поз. 16*).
Среднюю сетку С2 закрепляют путем переплетения с напрягаемой продольной арматурой (сеч. 3-3) или скобами К4 диаметром 3 мм, устанавливаемыми подлине сетки через 100 см и в три ряда по ее ширине через 80 см.
А.1.4 Номинальная толщина защитного слоя бетона до арматуры, мм:
32 - для нижней и верхней напрягаемой продольной арматуры;
23 - для стержней сетки С1 и С1А;
27 - для стержней сетки С2.
"Рисунок А.1"
"Рисунок А.2"
"Рисунок А.3"
А.1.5 Спецификация арматурных и монтажно-стыковых изделий плит ПАГ-14, а также выборка арматурной стали на плиту приведены в таблице А.2.
Таблица А.2
|
Арматурные и монтажно-стыковые изделия |
Число изделий на плиту |
Выборка арматурной стали на плиту | |||
|
Сечение |
Общая длина, м |
Масса, кг | |||
|
Сетка С1 |
4 |
Ø 8А400 Ø 5Врl |
47, 52 6, 48 |
18, 80 0, 92 | |
|
Сетка С2 |
2 |
Ø 5Врl |
245, 44 |
35, 34 | |
|
Монтажно-стыковые изделия |
М1 |
4 |
Ø 20А240 Ø 10А240 |
3, 20 2, 00 |
7, 92 1, 24 |
|
М2 |
4 |
Ø 16А240 Ø 5Bpl |
2, 56 1, 80 |
4, 04 0, 28 | |
|
Спираль (поз. = 75) |
20 |
Ø 3Bpl |
25, 00 |
1, 30 | |
|
Скоба К1 (поз. 16) |
16 |
Ø 5Bpl |
3, 52 |
0, 51 | |
|
Для плиты ПАГ-14А800.1-1 (рисунок A3) | |||||
|
Сетка С1А |
4 |
Ø 8A500 C(B500C) Ø 5Bpl |
39, 20 6, 24 |
15?60 0, 96 | |
|
Сетка С2 |
2 |
Ø 5Bpl |
245, 44 |
35, 34 | |
|
Монтажно-стыковые изделия |
М1а |
4 |
Ø 18А240 Ø 10А240 Ø 10А400 |
3, 20 1, 00 2, 2 |
6, 40 0, 64 1, 36 |
|
М2в |
4 |
Ø 16А240 |
2, 64 |
4, 16 | |
|
Спираль (поз. 15) |
20 |
Ø 3Bpl |
25, 00 |
1, 30 | |
|
Внутренний обжатый анкер |
20 |
Ø 6, 5А240 |
0, 70 - 0, 48 |
2, 00 | |
|
Скоба К1 (поз. 16) |
16 |
Ø 5Bpl |
3, 52 |
0, 51 | |
|
Примечания 1 В плитах ПАГ-14А800-1 с напрягаемой продольной арматурой диаметром 12 мм число спиралей (поз. 15) на плиту - 24 шт. 2 При креплении сетки С2 скобами К4 их число на плиту - 18, расход стали - 0, 22 кг на плиту. 3 При применении арматурной стали класса Ат400С ее диаметр и расход стали следует принимать одинаковым с арматурной сталью класса А400. 4 По согласованию с потребителем допускается замена монтажно-стыковых изделий М2 на М2а, М2в или М2б по приложению Б или на изделия другой конструкции при условии обеспечения эксплуатационных качеств аэродромного покрытия. | |||||
А.1.6 Арматурные и монтажно-стыковые изделия приведены в приложении Б.
А.2 Конструкции плит ПАГ-18
А.2.1 Технические показатели плит ПАГ-18 приведены в таблице А.3.
Таблица А.3
|
Марка плиты |
Напрягаемая продольная арматура на плиту |
Класс бетона по прочности |
Объем бетона на плиту, м3 |
Расход арматуры на плиту, кг | |||
|
на растяжение при изгибе |
на сжатие |
Напрягаемая |
Ненапрягаемая |
Итого | |||
|
ПАГ-18А800 |
12 Ø 14AT800 12 Ø 14А800 |
Btb 4, 0 |
ВЗ0 |
2, 16 |
103, 40 | ||
|
ПАГ-18А600 |
12 Ø 14Ат600С 12 Ø 14AT600 12 Ø 14А600 | ||||||
|
ПАГ-18А800-1 |
12 Ø 12AT800 |
84, 65 | |||||
|
Примечания 1 Расход напрягаемой арматуры и общий расход арматуры на плиту приведены: - над чертой - теоретический при условной длине стержней напрягаемой арматуры, равной 6000 мм; - под чертой - с учетом выпусков напрягаемой арматуры для ее захвата при натяжении при электротермическом способе, длина которой принята равной 6250 мм и 6350 мм для плиты ПАГ-16А800-1. Дополнительный расход металла на изготовление анкеров для временного закрепления напрягаемой арматуры на упорах формы составляет 2, 4 кг на плиту. 2 Расход напрягаемой арматуры и общий расход арматуры на плиту уточняют с учетом действительной длины напрягаемой арматуры, принимаемой в зависимости от способа натяжения арматуры и конструкции захватных устройств. | |||||||
А.2.2 Армирование плит ПАГ-18 должно соответствовать приведенному на рисунке А.4 или А.5. Допускается расположение двух средних стержней продольной напрягаемой арматуры с расстоянием между ними в интервале 350 - 450 мм.
А.2.3 Верхние и нижние арматурные сетки С3 и С3А следует крепить скобами К2 (поз. 17).
Среднюю сетку С4 закрепляют путем переплетения с напрягаемой продольной арматурой согласно рисункам А.4 и А.5 или скобами К5, устанавливаемыми по длине сетки через 100 см и в три ряда по ее ширине через 80 см.
А.2.4 Номинальная толщина защитного слоя бетона до арматуры, мм:
32 - для нижней и верхней напрягаемой арматуры:
21 - для стержней сетки С3 и С3А;
27 - для стержней сетки С4.
"Рисунок А.4"
"Рисунок А.5"
А.2.5 Спецификация арматурных и монтажно-стыковых изделий, а также выборка арматурной стали на плиту ПАГ-18 приведены в таблице А.4.
Таблица А.4
|
Арматурные и монтажно-стыковые изделия |
Число изделий на плиту |
Выборка арматурной стали на плиту | |||
|
Сечение |
Общая длина, м |
Масса, кг | |||
|
Сетка С3 |
4 |
Ø 10А300 Ø 5Bpl |
79, 20 12.00 |
48, 88 1, 72 | |
|
Сетка С4 |
2 |
Ø 5Bpl |
212, 40 |
30, 58 | |
|
Монтажно-стыковые изделия |
М3 |
4 |
Ø 22А240 Ø 10А240 |
3, 20 2, 00 |
9, 52 1, 24 |
|
М4 |
6 |
Ø 18А240 Ø 5Bpl |
4, 38 2, 70 |
8, 76 0, 42 | |
|
Спираль (поз. 15) |
24 |
Ø 3Bpl |
30, 00 |
1, 56 | |
|
Скоба К2 (поз. 17) |
18 |
Ø 5Bpl |
4, 68 |
0, 67 | |
|
Для плиты ПАГ-18А800-1 (рисунок А.5) | |||||
|
Сетка С4 |
2 |
Ø 5Bpl |
212, 40 |
30, 58 | |
|
Сетка С3А |
4 |
Ø 8A500C(B500C) Ø 5Bpl |
78, 4 9, 92 |
30, 80 1, 44 | |
|
Монтажно-стыковые изделия |
М3а |
4 |
Ø 20А240 Ø 10А240 Ø 12А400 |
3, 20 1, 00 1, 60 |
7, 92 0, 64 1, 44 |
|
М4в |
6 |
Ø 18А240 |
4, 50 |
9, 00 | |
|
Спираль (поз. 75) |
24 |
Ø 3Bpl |
30, 00 |
1, 56 | |
|
Внутренний обжатый анкер |
24 |
Ø 6, 5А240 |
0, 84 - 0, 96 |
2, 40 | |
|
Скоба К2 (поз. 17) |
18 |
Ø 5Bpl |
4, 68 |
0, 67 | |
|
Примечания 1 По согласованию с потребителем допускается замена монтажно-стыковых изделий М4 на М4а, М4в или М4б по приложению Б или на изделия другой конструкции при условии обеспечения эксплуатационных качеств аэродромного покрытия. 2 При креплении сетки С4 скобами К5 их число на плиту - 15, расход стали на них составляет 0, 22 кг на плиту. | |||||
А.2.6 Арматурные и монтажно-стыковые изделия приведены в приложении Б.
А.3 Конструкция плиты ПАГ-20
А.3.1 Технические показатели плит ПАГ-20 приведены в таблице А.5.
Таблица А.5
|
Марка плиты |
Напрягаемая продольная арматура на плиту |
Класс бетона по прочности |
Объем бетона на плиту, м3 |
Расход арматуры на плиту, кг | |||
|
на растяжение при изгибе |
на сжатие |
Напрягаемая |
Ненапрягаемая |
Итого | |||
|
ПАГ-20А800 |
14 Ø 14АТ800 14 Ø 14А800 |
Btb4, 0 |
В30 |
2, 4 |
132, 1 | ||
|
ПАГ-20А600 |
14 Ø 14Ат600С 14 Ø 14Ат600 14 Ø 14А600 | ||||||
|
Примечания 1 Расход напрягаемой арматуры и общий расход арматуры на плиту приведены: - над чертой - теоретический при условной длине стержней напрягаемой арматуры, равной 6000 мм; - под чертой - с учетом выпусков напрягаемой арматуры для ее захвата при натяжении, длина которой принята 6250 мм (для электротермического способа). Дополнительный расход металла на изготовление анкеров для временного закрепления напрягаемой арматуры на упорах формы составляет 2, 6 кг на плиту. 2 Расход напрягаемой арматуры и общий расход арматуры на плиту уточняют с учетом действительной длины напрягаемой арматуры, принимаемой в зависимости от способа натяжения арматуры и конструкции захватных устройств. | |||||||
А.3.2 Армирование плит ПАГ-20 должно соответствовать приведенному на рисунке А.6.
"Рисунок А.6"
А.3.3 Верхние и нижние сетки С3 следует крепить скобами К3 (поз. 18).
Средние сетки C5 закрепляют путем переплетения с напрягаемой продольной арматурой согласно рисунку А.4 (сеч. 3-3) или крепят скобами К6. устанавливаемыми по длине сетки через 100 см и в три ряда по ее ширине через 80 см.
А.3.4 Номинальная толщина защитного слоя бетона до арматуры, мм:
32 - для нижней и верхней напрягаемой продольной арматуры;
21 - для стержней сетки С3;
27 - для стержней сетки С5.
При закреплении сетки С5 путем переплетения ее с напрягаемой арматурой толщину защитного слоя до стержней сетки C5 определяют исходя из схемы, приведенной на рисунке А.4 (сеч. 3-3).
А.3.5 Спецификация арматурных и монтажно-стыковых изделий, а также выборка арматурной стали на плиту приведены а таблице А.6.
Таблица А.6
|
Арматурные и монтажно-стыковые изделия |
Число изделий на плиту |
Выборка арматурной стали на плиту | |||
|
Сечение |
Общая длина, м |
Масса, кг | |||
|
Сетка С3 |
4 |
Ø 10А400 Ø 5Bpl |
79, 20 12, 00 |
48, 88 1, 72 | |
|
Сетка С5 |
2 |
Ø 5Bpl |
334, 40 |
48, 18 | |
|
Монтажно-стыковые изделия |
М3 |
4 |
Ø 22А240 Ø 10А240 |
3, 20 2, 00 |
9, 52 1, 24 |
|
М4а |
8 |
Ø 18А240 Ø 10А240 - 80×80 |
4, 80 4, 00 1, 60 |
9, 60 2, 48 8, 00 | |
|
Спираль (поз. 7 5) |
28 |
Ø 3Bpl |
35, 00 |
1, 82 | |
|
Скоба К3 (лоз. 18) |
18 |
Ø 5Bpl |
5, 04 |
0, 72 | |
|
Примечание - При креплении сеток С5 скобами К6 диаметром 3 мм (поз. 6) их число на плиту - 15, расход стали на них составляет 0, 22 кг на плиту. | |||||
А.3.6 Арматурные и монтажно-стыковые изделия приведены в приложении Б.
_____________________________
* Здесь и далее позиции на рисунках, не включенные в легенду, см. в таблицах Б.1 и Б.2 приложения Б.
Приложение Б
(справочное)
Б.1 Форма и размеры монтажно-стыковых изделий - на рисунках Б.1 и Б.2. арматурных изделий должны соответствовать приведенным на рисунках Б.3 - Б.5.
"Рисунок Б.1"
"Рисунок Б.2
"Рисунок Б.3
"Рисунок Б.4
"Рисунок Б.5
Б.2 Спецификация и выборка арматурной стали на арматурные и монтажно-стыковые изделия приведены в таблицах Б.1 и Б.2.
Таблица Б.1
|
Марка изделия |
Позиция |
Сечение |
Длина, мм |
Числа |
Общая длина, м |
Выборка стали на изделие | ||
|
Сечение |
Длина, м |
Масса, кг | ||||||
|
С1 |
2 |
Ø 8А400 |
1980 |
6 |
11, 88 |
Ø 8А400 |
11, 88 |
4, 70 |
|
3 |
Ø 5Вр| |
405 |
4 |
1, 62 |
Ø 5Bpl |
1, 62 |
0, 23 | |
|
Итого: |
4, 93 | |||||||
|
С2 |
4 |
Ø 5Врl |
1960 |
52 |
101, 92 |
Ø 5Врl |
122, 72 |
17, 67 |
|
5 |
5200 |
4 |
20, 80 | |||||
|
СЗ |
6 |
Ø 10А400 |
1980 |
10 |
19, 80 |
Ø 10А400 |
19, 80 |
12, 22 |
|
7 |
Ø 5Врl |
750 |
4 |
3, 00 |
Ø 5Bpl |
3, 00 |
0, 43 | |
|
Итого: |
12, 65 | |||||||
|
С4 |
8 |
Ø 5Врl |
4500 |
4 |
18, 00 |
Ø 5Bpl |
106, 20 |
15, 29 |
|
4 |
1960 |
45 |
68, 0 | |||||
|
С5 |
4 |
Ø 5Bpl |
1960 |
76 |
148, 96 |
Ø 5Bpl |
167, 20 |
24, 08 |
|
9 |
4560 |
4 |
18, 24 | |||||
|
С1А |
10 |
Ø 5Bpl |
390 |
4 |
1, 56 |
Ø 5Bpl |
1, 56 |
0, 24 |
|
11 |
Ø 8А500С (В500С) |
1960 |
5 |
9, 80 |
Ø 8А500С (В500С) |
9, 80 |
3, 90 | |
|
Итого: |
4, 14 | |||||||
|
С3А |
12 |
Ø 5Bpl |
620 |
4 |
2, 48 |
Ø 5Врl |
2, 48 |
0, 36 |
|
11 |
Ø 8А500С (В500С) |
1960 |
10 |
19, 6 |
Ø 8А500С (В500С) |
19, 6 |
7, 70 | |
|
Итого: |
6, 06 | |||||||
|
Спираль |
15 |
Ø 3Врl |
1250 |
1 |
1, 25 |
Ø 3Врl |
1, 25 |
0, 065 |
|
К1 |
16 |
220 |
0, 22 |
Ø 5Bpl |
0, 22 |
0, 032 | ||
|
К2 |
17 |
Ø 5Врl |
260 |
0, 26 |
Ø 5Врl |
0, 26 |
0, 037 | |
|
К3 |
18 |
280 |
1 |
0, 28 |
Ø 5Bpl |
0, 28 |
0, 040 | |
|
К4 |
26 |
210 |
0, 21 |
Ø 3Bpl |
0, 21 |
0, 011 | ||
|
К5 |
27 |
Ø 3Bpl |
250 |
0, 25 |
Ø 3Bpl |
0, 25 |
0, 013 | |
|
К6 |
28 |
270 |
0, 27 |
Ø 3Bpl |
0, 27 |
0, 014 | ||
|
Внутренний обжатый анкер |
- |
Ø 6, 5А240 |
35 - 40 |
1 |
0, 035 - 0, 04 |
Ø 6, 5А240 |
0, 035 - 0, 04 |
0, 10 |
|
Примечания 1 В арматурной сетке С3 допускается замена стержней поз. 6 10 Ø 10А400 на 15 Ø 8A400 с шагом стержней в сетке 50 мм. 2 При применении в сетках арматурной стали класса Ат400С ее диаметр, длину и расход стали следует принимать одинаковыми с арматурной сталью класса А400. | ||||||||
Таблица Б.2
|
Марка изделия |
Позиция |
Сечение |
Длина, мм |
Число |
Общая длина, м |
Выборка стали на изделие | ||
|
Сечение |
Длина, м |
Масса, кг | ||||||
|
М1 |
10 |
Ø 20А240 |
800 |
1 |
0, 80 |
Ø 20А240 |
0, 80 |
1, 98 |
|
11 |
Ø 10А240 |
250 |
2 |
0, 50 |
Ø 10А240 |
0, 50 |
0, 31 | |
|
Итого: |
1, 91 | |||||||
|
М2 |
12 |
Ø 16А240 |
640 |
1 |
0, 64 |
Ø 16А240 |
0, 64 |
1, 01 |
|
25 |
Ø 5Врl |
450 |
1 |
0, 45 |
Ø 5Врl |
0, 45 |
0, 065 | |
|
Итого: |
1, 08 | |||||||
|
М3 |
13 |
Ø 22А240 |
800 |
1 |
0, 80 |
Ø 22А240 |
0, 80 |
2, 38 |
|
11 |
Ø 10А240 |
250 |
2 |
0, 50 |
Ø 10А240 |
0, 50 |
0, 31 | |
|
Итого: |
2, 69 | |||||||
|
М4 |
14 |
Ø 18А240 |
730 |
1 |
0, 73 |
Ø 18А240 |
0, 73 |
1, 46 |
|
25 |
Ø 5Bpl |
450 |
1 |
0, 45 |
Ø 5Bpl |
0, 45 |
0, 07 | |
|
Итого: |
1, 53 | |||||||
|
М2а |
19 |
Ø 16А240 |
600 |
1 |
0, 60 |
Ø 16А240 |
0, 60 |
0, 95 |
|
20 |
-60x6 |
200 |
0, 20 |
-60x6 |
0, 20 |
0, 57 | ||
|
Итого: |
1, 52 | |||||||
|
М4а |
11 |
Ø 10А240 |
250 |
2 |
0, 50 |
Ø 10А240 |
0, 50 |
0, 31 |
|
21 |
Ø 18А240 |
600 |
1 |
0, 60 |
Ø 18А240 |
0, 60 |
1, 20 | |
|
22 |
-80x8 |
200 |
0, 20 |
-80x8 |
0, 20 |
1, 00 | ||
|
Итого: |
2, 51 | |||||||
|
М2б |
23 |
-60x6 |
600 |
1 |
0, 60 |
-60x6 |
0, 60 |
1, 70 |
|
М4б |
24 |
-80 х 8 |
700 |
1 |
0, 70 |
-80x8 |
0, 70 |
3, 52 |
|
М1а |
1 |
Ø 18А240 |
800 |
1 |
0, 80 |
Ø 18А240 |
0, 80 |
1, 60 |
|
2 |
Ø 10А240 |
250 |
1 |
0, 25 |
Ø 10А240 |
0, 25 |
0, 16 | |
|
3 |
Ø 10А400 |
550 |
1 |
0, 55 |
Ø 10А400 |
0, 55 |
0, 34 | |
|
Итого: |
2, 10 | |||||||
|
М2в |
4 |
Ø 16А240 |
660 |
1 |
0, 66 |
Ø 16А240 |
0, 66 |
1, 04 |
|
М3а |
1 |
Ø 20А240 |
800 |
1 |
0, 80 |
Ø 20А240 |
0, 80 |
1, 98 |
|
2 |
Ø 10А240 |
250 |
1 |
0, 25 |
Ø 10А240 |
0, 25 |
0, 16 | |
|
3 |
Ø 12А400 |
400 |
1 |
0, 40 |
Ø 12А400 |
0, 40 |
0, 36 | |
|
Итого: |
2, 50 | |||||||
|
М4в |
4 |
Ø18А240 |
750 |
1 |
0, 75 |
Ø 18А240 |
0, 75 |
1, 50 |
|
Примечание - Допускается изготовление стыковых изделий М2 и М4 без поз. 25, если применяемый способ крепления этих изделий в форме обеспечивает их проектное положение в плите. | ||||||||
Б.3 Для передачи напряжения на конструкцию рекомендуется использовать постоянные анкеры, приведенные на рисунке Б.6. схема расположения анкеров приведена на черт. Б.5.
"Рисунок Б.6"
Библиография
|
[1] |
Правила размещения и крепления грузов а вагонах и контейнерах (Приложение 14 к Соглашению о международном железнодорожном грузовом сообщении (СМГС)) |


