ГОСТ 21.601-2011 СИСТЕМА ПРОЕКТНОЙ ДОКУМЕНТАЦИИ ДЛЯ СТРОИТЕЛЬСТВА. ПРАВИЛА ВЫПОЛНЕНИЯ РАБОЧЕЙ ДОКУМЕНТАЦИИ ВНУТРЕННИХ СИСТЕМ ВОДОСНАБЖЕНИЯ И КАНАЛИЗАЦИИ
System of design documents for construction. Rules for execution of working documents of internal water and sewerage systems
Настоящий стандарт устанавливает состав и правила оформления рабочей документации внутренних систем водоснабжения (в том числе бытового горячего водоснабжения) и канализации зданий и сооружений различного назначения.
Настоящий стандарт не распространяется на правила оформления технологической рабочей документации сооружений водоподготовки и очистки сточных вод.
В настоящем стандарте использованы ссылки на следующие стандарты:
ГОСТ 2.316-2008 Единая система конструкторской документации. Правила нанесения надписей, технических требований и таблиц на графических документах. Общие положения
ГОСТ 2.317-2011 Единая система конструкторской документации. Аксонометрические проекции
ГОСТ 21.101-97* Система проектной документации для строительства. Основные требования к проектной и рабочей документации
ГОСТ 21.110-95 Система проектной документации для строительства. Правила выполнения спецификации оборудования, изделий и материалов
ГОСТ 21.112-87 Система проектной документации для строительства. Подъемно-транспортное оборудование. Условные изображения
ГОСТ 21.114-95 Система проектной документации для строительства. Правила выполнения эскизных чертежей общих видов нетиповых изделий
ГОСТ 21.205-93 Система проектной документации для строительства. Условные обозначения элементов санитарно-технических систем
ГОСТ 21.206-93 Система проектной документации для строительства. Условные обозначения трубопроводов
ГОСТ 21.404-85 Система проектной документации для строительства. Автоматизация технологических процессов. Обозначения условные приборов и средств автоматизации в схемах
ГОСТ 21.501-2011 Система проектной документации для строительства. Правила выполнения рабочей документации архитектурных и конструктивных решений
Примечание - При пользовании настоящим стандартом целесообразно проверить действие ссылочных стандартов на территории государства по соответствующему указателю стандартов, составленному по состоянию на 1 января текущего года, и по соответствующим информационным указателям, опубликованным в текущем году. Если ссылочный стандарт заменен (изменен), то при пользовании настоящим стандартом следует руководствоваться заменяющим (измененным) стандартом. Если ссылочный стандарт отменен без замены, то положение, в котором дана ссылка на него, применяется в части, не затрагивающей эту ссылку.
В настоящем стандарте применены следующие термины с соответствующими определениями:
3.1 чертежи внутренних систем: Планы и схемы внутренних систем, определяющие относительное расположение функционально связанных между собой оборудования, установок, трубопроводов и других частей проектируемых систем.
3.2 установка: Условное наименование комплекса взаимосвязанного оборудования и (или) устройств, а также, при необходимости, трубопроводов, присоединенных к этому оборудованию.
3.3 чертежи установки: Планы, разрезы и схемы, содержащие упрощенное изображение установки, определяющие ее конструкцию, размеры, взаимное расположение и обозначение элементов установки и другие необходимые данные.
4.1 Рабочую документацию внутренних систем водоснабжения и канализации выполняют в соответствии с требованиями настоящего стандарта, ГОСТ 21.101 и других взаимосвязанных стандартов Системы проектной документации для строительства (СПДС).
4.2 В состав рабочей документации внутренних систем водоснабжения и канализации включают:
- рабочие чертежи, предназначенные для производства строительно-монтажных работ (основной комплект рабочих чертежей марки ВК);
- эскизные чертежи общих видов нетиповых изделий, конструкций, устройств, монтажных блоков (далее - эскизные чертежи общих видов нетиповых изделий);
- спецификацию оборудования, изделий и материалов;
- опросные листы и габаритные чертежи (при необходимости);
- локальную смету (при необходимости).
4.3 В состав основного комплекта рабочих чертежей марки ВК включают:
- общие данные по рабочим чертежам;
- чертежи (планы и схемы) систем;
- чертежи (планы, разрезы и схемы) установок систем.
Допускается включать в состав основного комплекта рабочих чертежей прямоугольные изометрические проекции систем, полученные визуализацией трехмерной электронной модели систем.
4.4 Трубопроводы и их элементы на чертежах указывают условными графическими обозначениями и (или) упрощенными изображениями по ГОСТ 21.206. Трубопроводы на схемах указывают условными графическими обозначениями.
4.5 Буквенно-цифровые обозначения систем водоснабжения и канализации и соответствующих трубопроводов принимают по ГОСТ 21.205 и указывают на чертежах и схемах в соответствии с ГОСТ 21.206. Пример нанесения буквенно-цифровых обозначений приведен на рисунке 1.
4.6 Установкам систем присваивают обозначение, состоящее из номера установки в пределах системы и обозначения системы.
Пример - 1В6, 2В6, 1К3
4.7 В наименованиях вводов водоснабжения и выпусков канализации на планах, фрагментах и узлах, а также на схемах указывают обозначение системы и номер ввода или выпуска в пределах системы.
Пример - Ввод В1-1, Ввод В1-2, Ввод Т3-1, Выпуск К1-1, Выпуск К1-2
Стояки систем обозначают маркой "Ст" с добавлением обозначения системы и через дефис - порядкового номера стояка в пределах системы.
Пример - Cm В1-1, Cm В1-2, Cm Т3-1
4.8 При указании номинального диаметра арматуры на чертежах и схемах перед размерным числом приводят условное обозначение "DN".
При указании номинального диаметра (условного прохода) трубопроводов и их элементов на чертежах и схемах перед размерным числом приводят знак " Ø " (допускается условное обозначение "DN") в соответствии с рисунками 2а, 2в. При указании наружного диаметра и толщины стенки перед размерным числом наносят знак "Ø" (см. рисунки 2б, 2г).
4.9 Графические обозначения элементов систем водоснабжения и канализации принимают по ГОСТ 21.205.
4.10 Условные графические изображения основного подъемно-транспортного оборудования принимают по ГОСТ 21.112 и выполняют в масштабе чертежа. Подъемно-транспортное оборудование, условные графические изображения которого в указанном стандарте не приведены, изображают упрощенно, учитывая конструктивные особенности.
4.11 Примеры построения условных графических обозначений элементов систем приведены в ГОСТ 21.205 (приложение А).
Примеры построения условных обозначений и упрощенных графических изображений элементов систем в схемах, выполняемых в аксонометрических проекциях, приведены в ГОСТ 21.205 (приложение Б).
4.12 Условные обозначения приборов, средств автоматизации и линий связи принимают по ГОСТ 21.404.
4.13 Отметки уровней элементов конструкций, оборудования, трубопроводов и др. указывают в соответствии с ГОСТ 21.101.
4.14 Обозначения уклонов на разрезах и схемах наносят в соответствии с ГОСТ 21.101, при этом числовое значение уклона указывают в виде десятичной дроби с точностью до третьего знака после запятой.
4.15 Перечни допускаемых сокращений слов приведены в ГОСТ 2.316 и ГОСТ 21.101.
4.16 Рекомендуемые масштабы изображений на чертежах приведены в таблице 1.
Таблица 1
|
Наименование изображения |
Масштаб |
|
1 Планы и схемы систем |
1:100; 1:200 |
|
2 Планы и схемы систем небольших зданий |
1:50 |
|
3 Планы, разрезы и схемы установок систем |
1:50; 1:100 |
|
4 Фрагменты планов систем |
1:50; 1:100 |
|
5 Узлы планов систем |
1:20; 1:50 |
|
6 Узлы планов и разрезов установок систем |
1:20 |
|
7 Узлы при детальном изображении |
1:2; 1:5; 1:10 |
|
8 Узлы схем систем |
1:10; 1:20; 1:50 |
|
9 Эскизные чертежи общих видов нетиповых изделий |
1:5; 1:10; 1:20; 1:50; 1:100 |
5.1 В состав общих данных по рабочим чертежам систем водоснабжения и канализации в дополнение к сведениям, предусмотренным ГОСТ 21.101, включают:
- данные по производственному водопотреблению и водоотведению, которые приводят в виде таблицы по форме 1.
Форма 1 - Данные по производственному водопотреблению и водоотведению
Окончание формы 1
При заполнении таблицы данные по производственному водопотреблению и водоотведению приводят для каждой системы в отдельности.
Наименования систем в таблице "из хозяйственно-питьевого водопровода", "из производственного водопровода", "в бытовую канализацию", "в производственную канализацию" приведены для примера, в конкретных случаях их указывают в соответствии с проектными данными;
- основные показатели систем водоснабжения и канализации, выполненные в виде таблицы по форме 2.
Форма 2 - Основные показатели систем водоснабжения и канализации
Примечание - Размеры граф форм 1 и 2 по усмотрению разработчика, при необходимости, могут быть изменены.
5.2 Ведомость спецификаций, предусмотренную ГОСТ 21.101, в составе общих данных по рабочим чертежам марки ВК не выполняют.
5.3 В общих указаниях в дополнение к сведениям, указанным в ГОСТ 21.101, приводят
- ссылки на нормативные документы, по которым произведен расчет систем водоснабжения и канализации;
- характеристики установок систем;
- требования к изготовлению, монтажу, испытанию, окраске и тепловой изоляции трубопроводов;
- особые требования к установкам (взрывобезопасность, кислотостойкость и т.п.).
В общих указаниях не следует повторять технические требования, помещенные на других листах основного комплекта рабочих чертежей марки ВК, и приводить описание технических решений, принятых в рабочих чертежах.
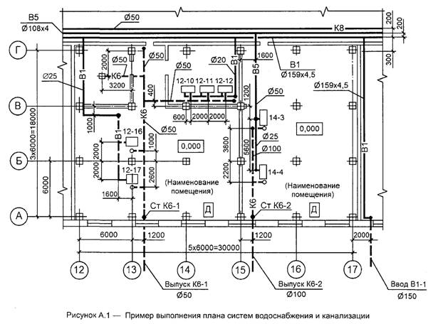
6.1.1 Планы систем водоснабжения (в том числе горячего водоснабжения), как правило, совмещают с планами систем канализации.
6.1.2 На планах, их фрагментах и узлах (выносных элементах) оборудование, установки, трубопроводы и другие элементы систем изображают толстой основной линией, строительные конструкции и технологическое оборудование - сплошной тонкой линией.
6.1.3 На планах систем оборудование систем (например, насосы, баки) и установки указывают упрощенными графическими изображениями, трубопроводы и другие элементы систем - условными графическими обозначениями.
6.1.4 На фрагментах планов и узлах трубопроводы, арматуру и другие устройства изображают упрощенно или условными графическими обозначениями в зависимости от масштаба чертежа и диаметра трубопровода. Трубопроводы изображают упрощенно двумя линиями, если на чертеже их диаметры в соответствующем масштабе равны 2 мм и более, при этом арматуру и другие устройства изображают также упрощенно с учетом их габаритных размеров.
Трубопроводы, выполненные условными графическими обозначениями в одну линию и расположенные друг над другом в одной плоскости, на планах систем условно изображают параллельными линиями.
6.1.5 На планах систем наносят и указывают:
- координационные оси здания (сооружения) и расстояния между ними (для жилых зданий - расстояния между осями секций);
- строительные конструкции и технологическое оборудование, к которому подводят воду или от которого отводят сточную воду, а также влияющее на прокладку трубопроводов;
- отметки чистых полов этажей и основных площадок;
- размерные привязки установок систем, вводов водоснабжения и выпусков канализации, основных трубопроводов, стояков систем (на планах подвала, технического подполья), санитарных приборов, пожарных и поливочных кранов, лотков и каналов к координационным осям или элементам конструкций;
- буквенно-цифровые обозначения трубопроводов;
- обозначения установок и стояков систем на полках линий-выносок;
- диаметры трубопроводов, вводов водоснабжения и выпусков канализации.
На планах, кроме того, указывают наименования помещений и категории помещений по взрывопожарной и пожарной опасности. Допускается наименования помещений и категории помещений по взрывопожарной и пожарной опасности приводить в экспликации помещений по форме 2 ГОСТ 21.501.
6.1.6 В наименованиях планов систем указывают отметку чистого пола этажа или номер этажа.
Пример - План на отм. 0, 000; План на отм. +3, 600; План 2-9 этажей
При выполнении части плана в наименовании указывают оси, ограничивающие эту часть плана.
Пример - План на отм. 0, 000 между осями 1-8 и А-Д
При раздельном выполнении планов систем водоснабжения и планов систем канализации в наименованиях планов указывают также обозначения или наименования систем.
Пример - План систем В1, В2 на отм. 0, 000; Канализация. План на отм. 0, 000
6.1.7 В необходимых случаях выполняют разрезы по техническому подполью (подвалу).
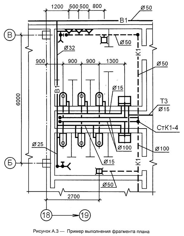
6.1.8 Примеры выполнения планов систем приведены на рисунках А.1 и А.2 (приложение А), фрагмента плана - на рисунке А.3 (приложение А).
6.2.1 Схемы систем и узлы (выносные элементы) схем выполняют в аксонометрической косоугольной фронтальной изометрической проекции. Допускается выполнять схемы в прямоугольной изометрической проекции по ГОСТ 2.317 без искажения по осям х, у, z.
6.2.2 На схемах элементы систем, как правило, указывают условными графическими обозначениями. При необходимости отдельные элементы системы на схеме, выполняемой в аксонометрической проекции, изображают упрощенно в виде контурных очертаний.
6.2.3 Проектируемые трубопроводы, арматуру и другие устройства на схемах изображают сплошной толстой основной линией. Оборудование, санитарные приборы, а также существующие трубопроводы, арматуру и другие устройства изображают сплошной тонкой линией.
6.2.4 При большой протяженности и (или) сложном расположении трубопроводов допускается изображать их с разрывом в виде пунктирной линии. Места разрывов трубопроводов обозначают строчными буквами (см. рисунок 3).
6.2.5 Схемы выполняют раздельно для каждой системы водоснабжения и канализации.
Допускается совмещать схемы систем хозяйственно-питьевого водоснабжения со схемами систем горячего водоснабжения.
Для жилых и общественных зданий взамен схем допускается выполнение разрезов систем канализации.
6.2.6 На схемах систем водоснабжения наносят и указывают:
- вводы с указанием диаметров и отметок уровней осей трубопроводов в местах пересечения их с осями наружных стен здания (сооружения);
- трубопроводы и их диаметры;
- отметки уровней осей трубопроводов;
- уклоны трубопроводов;
- размеры горизонтальных участков трубопроводов (при наличии разрывов);
- нетиповые крепления с указанием на полке линии-выноски наименования и обозначения крепления в соответствии с 8.6 и под полкой - обозначения документа в соответствии с 8.4;
- запорно-регулирующую арматуру, пожарные и поливочные краны;
- стояки систем и их обозначения;
- оборудование, контрольно-измерительные приборы и другие элементы систем. При этом буквенные обозначения измеряемых величин и функциональных признаков приборов принимают по ГОСТ 21.404;
- закладные конструкции (отборные устройства для установки контрольно-измерительных приборов) с указанием обозначения конструкции и документа. Закладные конструкции на трубопроводах и других элементах систем указывают точками диаметром 2 мм.
6.2.7 На схемах систем канализации наносят и указывают:
- выпуски с указанием их диаметра, уклона и длины, а также отметки лотков трубопроводов в местах пересечения их с осями наружных стен здания (сооружения);
- отводные трубопроводы с указанием диаметров;
- отметки лотков трубопроводов;
- уклоны трубопроводов;
- размеры горизонтальных участков трубопроводов (при наличии разрывов);
- нетиповые крепления с указанием на полке линии-выноски наименования и обозначения крепления в соответствии с 8.6 и под полкой - обозначения документа в соответствии с 8.4;
- стояки систем с указанием на полке линии-выноски обозначения стояка;
- санитарные приборы, водосточные и сливные воронки, смотровые и ревизионные колодцы (внутри здания), прочистки, ревизии, гидрозатворы и другие элементы систем.
6.2.8 На листе, где изображены схемы, как правило, приводят узлы схем систем водоснабжения и канализации.
На узлах схем для запорно-регулирующей арматуры на полке линии-выноски указывают диаметр арматуры и под полкой - обозначение арматуры по каталогу.
Допускается приводить аналогичным образом диаметры и обозначения запорно-регулирующей арматуры и других элементов систем на схемах систем водоснабжения и канализации.
6.2.9 В наименованиях схем систем водоснабжения и канализации указывают обозначения систем.
В основной надписи наименования схем указывают полностью.
Пример - Схемы систем В1, К1, Т3
Над схемами наименования схем систем водоснабжения и канализации указывают сокращенно.
Пример - В1, К1, Т3
6.2.10 Примеры выполнения схем систем водоснабжения и канализации приведены на рисунках Б.1 и Б.2 (приложение Б), узла (выносного элемента) схемы - на рисунке Б.3 (приложение Б).
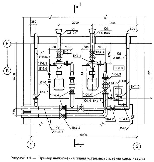
7.1 Чертежи установок систем водоснабжения и канализации (далее - чертежи установок) следует выполнять при наличии в установке двух и более составных частей (элементов установки), необходимости показа способов крепления составных частей установки между собой или к опорным конструкциям, отсутствии типовых монтажных чертежей или монтажных чертежей предприятия-изготовителя. В остальных случаях чертежи установок не выполняют.
7.2 На планах и разрезах установок элементы установок изображают упрощенно. При необходимости показа способов крепления составных частей установки или их соединения между собой соответствующие элементы изображают детально, как правило, на узлах планов и разрезов установок.
7.3 Правила изображения оборудования, трубопроводов, арматуры и других устройств на планах, разрезах и узлах установок принимают по 6.1.2-6.1.4, на схемах установок - по 6.2.1-6.2.3.
7.4 Элементам установок присваивают позиционные обозначения, состоящие из обозначения установки по 4.6 и порядкового номера элемента в пределах установки.
Пример - 1В6.1, 1В6.2, 2В6.1, 2В6.2
7.5 На планах и разрезах установок наносят и указывают:
- координационные оси здания (сооружения) и расстояния между ними;
- отметки чистых полов этажей (площадок);
- размерные привязки установок к координационным осям или к элементам конструкций здания (сооружения);
- основные размеры и отметки уровней элементов установок;
- обозначения трубопроводов (см. 4.5);
- диаметры трубопроводов;
- позиционные обозначения оборудования, арматуры, закладных конструкций и других устройств. На планах и разрезах установок кроме элементов установок указывают строительные конструкции.
7.6 На схеме наносят и указывают:
- оборудование, трубопроводы, арматуру и другие устройства;
- контрольно-измерительные приборы (при необходимости);
- буквенно-цифровые обозначения трубопроводов, как правило, в разрывах линий трубопроводов;
- диаметры трубопроводов;
- позиционные обозначения оборудования, арматуры, закладных конструкций и других устройств;
- направление потока транспортируемой среды.
На листе, где изображена схема, приводят, при необходимости, узлы схемы и текстовые пояснения.
7.7 На чертежах установок приводят, при необходимости, технические требования к монтажу установок.
7.8 К чертежам установок составляют спецификацию по форме 7 ГОСТ 21.101, которую, как правило, помещают на листе, где изображены планы чертежей установок. Допускается выполнять спецификацию на отдельных листах в качестве последующих листов чертежей.
7.9 В спецификацию к чертежам установок включают оборудование, конструкции установок, арматуру, закладные конструкции и другие устройства, а также трубопроводы по каждому диаметру.
В спецификацию не включают элементы трубопроводов, номенклатуру и количество которых определяют по действующим технологическим и производственным нормам (отводы, переходы, тройники, крестовины, фланцы, прокладки, болты, гайки, шайбы).
7.10 В графе "Поз." указывают позиционные обозначения элементов установок в соответствии с 7.4 последовательно для каждой установки. Для трубопроводов графу не заполняют.
В графе "Наименование" для каждой установки записывают буквенно-цифровое обозначение по 4.6 в виде заголовка и подчеркивают.
7.11 В спецификации элементы установок записывают по группам в следующей последовательности:
- оборудование;
- арматура;
- другие элементы установок;
- закладные конструкции;
- трубопроводы по каждому диаметру.
7.12 В основной надписи наименование и буквенно-цифровые обозначения установок (см. 4.6) указывают полностью.
Пример - Установки систем 1В6, 2В6
7.13 Примеры выполнения плана и разреза установки системы канализации приведены на рисунках В.1 и В.2 (приложение В).
Пример выполнения схемы установки приведен на рисунке Г.1 (приложение Г). Пример выполнения спецификации установки приведен на рисунке Д.1 (приложение Д).
8.1 Эскизные чертежи общих видов нетиповых изделий (далее - эскизные чертежи) выполняют по ГОСТ 21.114 с учетом требований настоящего стандарта.
8.2 Эскизные чертежи разрабатывают на несложные в изготовлении нетиповые изделия (конструкции, устройства, монтажные блоки (кроме оборудования индивидуального изготовления), конструкции креплений трубопроводов и др.) при отсутствии их серийного производства, типовой документации, стандартов или других документов на эти изделия.
8.3 Эскизные чертежи выполняют в масштабах в соответствии с таблицей 1.
8.4 Эскизному чертежу присваивают самостоятельное обозначение, состоящее из обозначения основного комплекта рабочих чертежей по ГОСТ 21.101 и, через точку, шифра "Н" и порядкового номера эскизного чертежа в пределах данного основного комплекта.
Пример - 2345-11-ВК.Н1, 2345-11-ВК.Н2
8.5 Эскизный (групповой эскизный) чертеж определяет исходную конструкцию нетипового изделия, содержит упрощенное изображение, основные параметры и технические требования к изделию в объеме исходных данных (задания), необходимых для разработки конструкторской документации.
Объем исходных данных, необходимых для разработки конструкторской документации нетипового изделия, устанавливает разработчик эскизного чертежа в соответствии с требованиями ГОСТ 21.114.
8.6 В наименовании нетипового изделия указывают также буквенно-цифровое обозначение в пределах каждого вида нетипового изделия. В наименование изделия, как правило, не включают сведения о назначении изделия и его местоположении.
Пример - Бак Б1, Бак Б2
8.7 Наименования составных частей нетипового изделия на эскизном чертеже указывают на полках линий-выносок или в спецификации, размещаемой, как правило, на том же листе, что и изображение изделия. На полках линий-выносок в этом случае указывают номера позиций составных частей нетипового изделия, включенных в спецификацию.
Спецификацию выполняют по форме 7 ГОСТ 21.101. Графу "Масса, ед. кг", как правило, не заполняют.
9.1 Спецификацию оборудования, изделий и материалов (далее - спецификация) выполняют и обозначают по ГОСТ 21.110 с учетом требований настоящего стандарта.
9.2 Если в производственном здании (сооружении) предусматриваются пристроенные или встроенные части, в которых размещаются вспомогательные помещения, то спецификацию составляют по частям:
- производственная часть;
- вспомогательная часть.
Если в жилом здании предусматриваются пристроенные или встроенные части для размещения предприятий и учреждений общественного назначения, то спецификацию также составляют по частям:
- жилая часть;
- вспомогательная часть.
Наименование каждой части записывают в виде заголовка в графе "Наименование и техническая характеристика" и подчеркивают.
9.3 Спецификацию или ее части делят на разделы:
- водоснабжение холодное;
- водоснабжение горячее;
- канализация.
Наименование каждого раздела записывают в виде заголовка в графе "Наименование и техническая характеристика" и подчеркивают.
9.4 Элементы систем (оборудование, изделия) и материалы в разделах спецификации записывают для каждой системы по группам в следующей последовательности:
- оборудование;
- санитарные приборы;
- трубопроводная арматура;
- другие элементы систем (в том числе опоры и крепления трубопроводов);
- закладные конструкции (отборные устройства для установки контрольно-измерительных приборов);
- трубопроводы;
- конструкции теплоизоляционные;
- материалы.
В пределах каждой группы элементы систем записывают в порядке возрастания их основных параметров (типа, марки, диаметра, сечения и т.п.).
Трубопроводы в разделах спецификации записывают по каждому диаметру.
Элементы установок систем, включенные в спецификации к чертежам установок, записывают также в соответствующие разделы спецификации.
Элементы трубопроводов, номенклатуру и количество которых определяют по действующим технологическим и производственным нормам, в спецификацию не включают. К таким элементам могут быть отнесены отводы, переходы, фланцы, прокладки, болты, гайки, шайбы и т.п.
9.5 В спецификации принимают следующие единицы измерений:
- оборудование (установки), санитарные приборы, опоры (крепления) трубопроводов, закладные конструкции (отборные устройства для установки контрольно-измерительных приборов) и другие элементы систем - шт.;
- трубопроводы - м;
- материалы изоляционные** - м3;
- материалы покрытий и защиты – м2;
- другие материалы - кг.
10.1 Опросные листы и габаритные чертежи выполняют в соответствии с данными предприятий - изготовителей оборудования и комплектуют их в виде отдельного выпуска с наименованием "Опросные листы".
Выпуску "Опросные листы" присваивают самостоятельное обозначение, состоящее из обозначения основного комплекта рабочих чертежей марки ВК и, через точку, шифра "ОЛ". Обозначение указывают на титульном листе выпуска опросных листов.
Пример - 2345-11-ВК.ОЛ
10.2 Если опросных листов (габаритных чертежей) два и более, то после титульного листа выпуска опросных листов помещают содержание, которое выполняют в соответствии с ГОСТ 21.101. Содержанию присваивают обозначение, состоящее из обозначения выпуска опросных листов и шифра "С".
Пример - 2345-11-ВК.ОЛС
10.3 В наименовании опросного листа (габаритного чертежа) указывают его обозначение или порядковый номер в пределах выпуска.
10.4 Изменения в опросные листы (габаритные чертежи) вносят в соответствии с ГОСТ 21.101 с учетом требований настоящего стандарта.
Изменения в опросные листы (габаритные чертежи) вносят самостоятельно в пределах каждого опросного листа (габаритного чертежа).
Сведения об изменениях, вносимых в опросные листы (габаритные чертежи), приводят в графе "Примечание" содержания выпуска опросных листов или в графе "Примечание" ведомости ссылочных и прилагаемых документов (если содержание выпуска не выполняют).
10.5 Выпуск опросных листов записывают в разделе "Прилагаемые документы" ведомости ссылочных и прилагаемых документов, входящей в общие данные по рабочим чертежам основного комплекта марки ВК.
______________________________
* На территории Российской Федерации действует ГОСТ Р 21.1101-2009.
** При применении профильных теплоизоляционных материалов, количество которых измеряется метражом, количество указывают в метрах.
Приложение А
(справочное)
План 1-го этажа
План системы К-2
Фрагмент 1
Приложение Б
(справочное)
В1
Приложение В
(справочное)
План
Приложение Г
(справочное)
1К4
Приложение Д
(справочное)
Рисунок Д.1
|
Поз. |
Обозначение |
Наименование |
Кол. |
Масса, ед, кг |
Примечание |
|
1К4 | |||||
|
1К4.1 |
XXX |
Насос центробежный грунтовый ГрАТ 170/40/1-1, 3 с электродвигателем А225М4, 1450 мин-1, 55 кВт |
2 |
1310 | |
|
1К4.2 |
XXX |
Насос центробежный консольный К50-32-125-С-УХЛ2 с электродвигателем АИР80А2, 3000 мин-1, 1, 5 кВт |
1 | ||
|
1К4.3 |
XXX |
Клапан (затвор) обратный поворотный фланцевый 19ч16p DN100 |
2 | ||
|
1К4.4 |
XXX |
Задвижка параллельная с выдвижным шпинделем 30ч6бр DN200 |
7 | ||
|
1К4.5 |
XXX |
Задвижка параллельная с выдвижным шпинделем 30ч6бр DN100 |
2 | ||
|
1К4.6 |
XXX |
Клапан (вентиль) муфтовый 15кч18п DN40 |
4 | ||
|
1К4.7 |
XXX |
Клапан обратный муфтовый 16кч11р DN40 |
1 |
Примечание - В графе "Обозначение" приводят обозначение основных документов на записываемые в спецификацию оборудование и изделия или стандартов (технических условий) на них.


