ГОСТ Р ЕН 1822-4-2012 ВЫСОКОЭФФЕКТИВНЫЕ ФИЛЬТРЫ ОЧИСТКИ ВОЗДУХА ЕРА, НЕРА и ULPA. Часть 4. ИСПЫТАНИЯ ФИЛЬТРОВ НА УТЕЧКУ (МЕТОД СКАНИРОВАНИЯ)
High efficiency air filters (ЕРА, HEPA and ULPA). Part 4. Determining leakage of filter elements (scan method)
Введение
Настоящий стандарт устанавливает требования к эффективным (ЕРА), высокоэффективным (НЕРА) и сверхвысокоэффективным фильтрам очистки воздуха (ULPA), основные принципы их испытаний и маркировки.
Отличие методов испытаний по настоящему стандарту от прежних подходов заключается в методе определения интегральной эффективности. Метод основан на счете частиц размерами, при которых частицы обладают наибольшей проникающей способностью (MPPS). Для фильтров из микростекловолокна этот размер находится в пределах от 0, 12 до 0, 25 мкм. Метод позволяет также контролировать ультрамалый проскок частиц, что было невозможно ранее из-за низкой чувствительности прежних методов.
Методы испытаний мембранных и синтетических фильтров установлены ЕН 1822-5:2009 (приложение А).
Комплекс международных стандартов ЕН 1822 "Высокоэффективные фильтры очистки воздуха ЕРА, НЕРА и ULPA" состоит из следующих частей:
- часть 1. Классификация, методы испытаний, маркировка;
- часть 2. Генерирование аэрозолей, измерительные приборы, статистические методы обработки;
- часть 3. Испытания плоских фильтрующих материалов;
- часть 4. Обнаружение утечек в фильтрующих элементах (метод сканирования);
- часть 5. Определение эффективности фильтрующих элементов.
Настоящий стандарт распространяется на эффективные (ЕРА), высокоэффективные (НЕРА) и сверхвысокоэффективные фильтры очистки воздуха (ULPA), используемые в системах вентиляции и кондиционирования воздуха и в технологических процессах, например, в чистых помещениях фармацевтической промышленности.
Настоящий стандарт содержит методику определения эффективности на основе метода счета частиц с использованием искусственного контрольного аэрозоля и позволяет классифицировать фильтры по их эффективности.
Настоящий стандарт устанавливает требования к испытаниям фильтрующих элементов и дает подробное описание метода сканирования с указанием условий проведения испытаний и характеристик используемого оборудования. Метод относится ко всем фильтрам классов Н и U и является базовым (контрольным) для определения проскока. Метод испытаний "на масляную струйку" (приложение А) и метод определения "проскока частиц размерами 0, 3-0, 5 мкм" (приложение Е) являются альтернативными и могут быть использованы только для фильтров класса Н.
В настоящем стандарте использованы нормативные ссылки на следующие стандарты:
ЕН 1822-1:2009 Высокоэффективные фильтры очистки воздуха ЕРА, НЕРА и ULPA. Часть 1. Классификация, методы испытаний, маркировка (EN 1822-1:2009, High efficiency air filters (ЕРА, НЕРА and ULPA) - Part 1: Classification, performance testing, marking)
EH 1822-2:2009 Высокоэффективные фильтры очистки воздуха ЕРА, НЕРА и ULPA. Часть 2. Генерирование аэрозолей, измерительные приборы, статистические методы обработки (EN 1822-3:2009, High efficiency air filters (ЕРА, HEPA and ULPA) - Part 2: Aerosol production, measuring equipment, particle counting statistics)
EH 1822-3:2009, Высокоэффективные фильтры очистки воздуха ЕРА, НЕРА и ULPA. Часть 3. Испытание плоских фильтрующих материалов (EN 1822-3:2009 High efficiency air filters (ЕРА, HEPA and ULPA) - Part 3: Testing flat sheet filter media)
EH 1822-5:2009, Высокоэффективные фильтры очистки воздуха ЕРА, НЕРА и ULPA. Часть 5. Определение эффективности фильтрующих элементов (EN 1822-5:2009, High efficiency air filters (ЕРА, HEPA and ULPA) - Part 5: Determining the efficiency of filter elements)
EH 14799:2007 Фильтры для общей очистки воздуха. Термины (EN 14799:2007, Air filters for general air cleaning - Terminology)
В настоящем стандарте применены термины и определения, приведенные в ЕН 14799:2007, а также следующие термины с соответствующими определениями:
3.1 метод общего счета частиц (total particle count method): Метод счета частиц, в котором общее число частиц в объеме пробы определяется без их классификации по размерам, например, с использованием счетчика ядер конденсации.
3.2 метод счета частиц и оценки их размеров (particle counting and sizing method): Метод счета частиц, который позволяет определять число частиц, классифицировать частицы по размерам, например, с использованием оптического счетчика частиц.
3.3 число частиц в единицу времени, интенсивность потока частиц, концентрация частиц (particle flow rate): Число частиц, которые регистрируются или проходят через заданное поперечное сечение в единицу времени.
3.4 распределение потока частиц (particle flow distribution): Распределение потока частиц в плоскости, перпендикулярной направлению потока.
Контроль фильтрующих элементов на локальный проскок предназначен для оценки соответствия требованиям, установленным ЕН 1822-1.
Для контроля на проскок фильтр устанавливают в камеру, и на него подается контрольный поток воздуха с номинальной скоростью. После измерения перепада давления при номинальной скорости потока воздуха фильтр очищается, и контрольный аэрозоль от генератора аэрозолей смешивается с подготовленным контрольным воздухом в воздуховоде смешивания так, чтобы аэрозоль был распределен равномерно в поперечной секции воздуховода. Концентрация частиц после контролируемого фильтра меньше, чем концентрация частиц перед фильтром, и равна ее произведению на коэффициент проскока.
Неоднородности материала фильтра или утечки приводят к изменениям в концентрации частиц по лицевой поверхности фильтра. Кроме того, утечки в пограничных зонах и внутри элементов фильтра (герметизация фильтра в раме, герметизация камеры фильтра) могут приводить к локальному увеличению концентрации частиц после фильтра.
При контроле на проскок следует определять распределение концентрации частиц после фильтра, чтобы обнаружить точки с превышением предельных значений концентрации. Координаты точек проскока следует регистрировать.
Следует также сканировать раму фильтра, углы, места герметизации между рамой фильтра и уплотнителем так, чтобы обнаружить возможные утечки в этих зонах. Рекомендуется, чтобы при сканировании фильтров использовался уплотнитель, предусмотренный конструкцией фильтра; фильтр располагался в том же положении; скорость потока воздуха была та же, что и на месте эксплуатации.
Для определения распределения частиц после фильтра пробоотборник должен иметь определенную форму, чтобы отбирать заданную часть потока воздуха. Проба воздуха должна быть направлена в счетчик частиц, который считает частицы и выводит результаты как функцию от времени. При проведении теста пробоотборник должен перемещаться с определенной скоростью вблизи поверхности фильтра, из которой выходит воздух так, чтобы проверенные зоны пересекались или граничили друг с другом без зазоров (см. В.4.2, В.4.3, приложение В). Время контроля концентрации частиц после фильтра может быть сокращено за счет использования нескольких средств контроля (экстракторов части потока, счетчиков частиц), работающих параллельно.
Для локализации мест проскока нужно определять координаты места нахождения пробоотборника, скорость движения пробоотборника и концентрацию частиц через достаточно короткие интервалы времени. При обнаружении локального проскока дальнейшие измерения проводят при неподвижном пробоотборнике, располагаемом в зоне проскока.
Контроль на проскок следует выполнять для частиц размерами, равными точке MPPS - точке с максимальным проскоком частиц (см. ЕН 1822-3), за исключением мембранных фильтров по приложению Е настоящего стандарта. Распределение размеров аэрозольных частиц может быть определено с использованием системы анализа размеров частиц, например, анализатора размеров частиц по дифференциальной подвижности.
Испытания на проскок могут быть выполнены с использованием монодисперсного и полидисперсного аэрозолей. Средний диаметр частиц должен соответствовать диаметру частиц в точке MPPS, в которой эффективность фильтровального материала минимальна. Для монодисперсного аэрозоля может быть использован метод общего счета частиц с помощью счетчика ядер конденсации или оптического счетчика частиц, например лазерного счетчика частиц.
При применении полидисперсного аэрозоля следует использовать оптический счетчик частиц, который считает частицы в зависимости от их размеров.
Если сканирование выполняется на автоматическом стенде, то возможно определение средней эффективности фильтра по концентрации частиц. Средняя концентрация частиц после фильтра вычисляется по общей концентрации обнаруженных частиц во время сканирования. В качестве контрольного объема воздуха принимается объем, отобранный счетчиком частиц при сканировании. Концентрацию частиц до фильтра следует определять в представительной точке поперечного сечения воздуховода. Этот метод определения интегральной эффективности эквивалентен методу с фиксированными пробоотборниками по ЕН 1822-5.
Фильтр, подлежащий контролю на проскок, не должен иметь видимых повреждений или других неоднородностей и должен удовлетворять требованиям к установке, герметизации и подаче потока воздуха. Температура фильтра при проведении испытаний должна быть равна температуре контрольного воздуха. При обращении с фильтром следует соблюдать меры предосторожности, фильтр должен быть надежно и ясно маркирован с указанием:
a) обозначения фильтрующего элемента;
b) стороны фильтрующего элемента, на которую подается воздух.
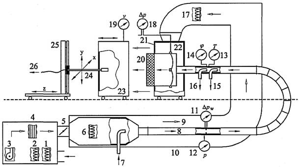
Стенд может быть использован для испытаний с монодисперсным или полидисперсным аэрозолем (рисунок 1). Различие в методах этих испытаний состоит в способе контроля частиц и генерировании аэрозоля.

1 — предфильтр контролируемого воздуха; 2 — вентилятор с регулятором скорости; 3 — подогреватель воздуха; 4 — ввод аэрозоля в воздуховод; 5 — генератор аэрозоля с подготовкой приточного воздуха и регулятором потока воздуха; 6 — датчики атмосферного давления, температуры и относительной влажности; 7 — секция смешивания воздуха до фильтра; 8 — точка отбора проб для счета частиц до фильтра; 9 — система разбавления (опция); 10 — счетчик частиц до фильтра; 11 — защитный поток воздуха (опция); 12 — контролируемый фильтр; 13 — точка отбора проб и частичного удаления воздуха после фильтра; 14 — регулируемое устройство для установки пробоотборника; 15 — датчик скорости потока; 16 — счетчик частиц после фильтра; 17 — компьютер для контроля аэрозоля (хранения данных); 18 — система контроля контрольного аэрозоля; 19 — датчик перепада давления воздуха.
Рисунок 1 — Схема стенда
Пример оборудования для проведения испытания приведен на рисунке 2 (без оборудования для подсчета частиц).

1 — фильтр грубой очистки; 2 — фильтр тонкой очистки; 3 — вентилятор; 4 — подогреватель воздуха; 5 — заслонки для регулирования контрольного и защитного воздуха; 6 — высокоэффективный фильтр для контрольного аэрозоля; 7 — ввод аэрозоля в воздуховод; 8 — поток контролируемого воздуха; 9 — поток защитного воздуха; 10 — система прецизионного контроля давления воздуха; 11 — дифференциальный манометр; 12 — датчик атмосферного давления; 13 — датчик температуры; 14 — гигрометр; 15 — точка отбора проб для оценки размеров частиц; 16 — точка отбора проб до фильтра; 17— высокоэффективный фильтр защитного воздуха; 18 — дифференциальный манометр; 19 — датчик скорости защитного воздуха; 20 — контролируемый фильтр; 21 — выравниватель потока защитного воздуха; 22 — камера фильтра; 23 — камера сканирования (совмещается с камерой фильтра на время проведения теста); 24 — подвижная консоль с пробоотборником для контроля воздуха после фильтра; 25 — привод консоли; 26 — отбор проб после фильтра.
Рисунок 2 — Тракт движения воздуха при сканировании
Кондиционер контрольного воздуха включает в себя элементы, необходимые для подготовки контрольного воздуха в соответствии с требованиями к потоку контрольного воздуха (раздел 7). Не допускается отклонение от установленных параметров потока контрольного воздуха при контроле эффективности фильтра.
Следует предусмотреть регулирование потока воздуха с необходимой точностью (например, изменением скорости вращения вентилятора или заслонками) для обеспечения точности расхода в пределах ±3%. Номинальный расход воздуха в течение испытаний должен находиться в этих пределах.
Измерение расхода воздуха выполняют стандартным или калиброванным методом, например, измерением перепада давления с использованием пластин с отверстием, форсунок, трубок Вентури по ЕН ИСО 5167-1.
Ошибка измерений не должна превышать 5% измеряемой величины.
Конструкция ввода аэрозоля и воздуховода смешивания (см. рисунок 1) должна быть такой, чтобы концентрация аэрозоля в разных точках поперечного сечения воздуховода непосредственно перед фильтром не отличалась более чем на 10% средней величины, полученной в шести точках измерения, распределенных равномерно по поперечному сечению воздуховода.
Крепление контролируемого фильтра должно обеспечивать герметичность конструкции и соответствие потока заданным требованиям. Не должно быть препятствий для прохода воздуха ни в одной из частей установки.
Расположение фильтра и характеристики потока воздуха при сканировании должны соответствовать условиям на месте эксплуатации.
Точки измерения давления должны быть выбраны в местах, позволяющих измерить среднее значение разности между статическим давлением на входе фильтра и давлением окружающего воздуха. Плоскость измерений давления должна быть расположена в зоне однородного потока.
Отверстия в прямоугольных или квадратных воздуховодах контрольного воздуха должны иметь диаметр от 1 до 2 мм, быть равными и располагаться в середине стенок воздуховода перпендикулярно направлению потока. Четыре отверстия для измерений должны быть соединены круглой трубкой.
Отбор проб выполняется одним или более пробоотборниками, расположенными перед фильтром. Диаметр пробоотборника должен быть таким, чтобы при заданной средней скорости потока и расходе воздуха для пробы соблюдались условия изокинетичности. Ошибками пробоотбора, которые возникают из-за других скоростей потока в воздуховоде, можно пренебречь ввиду малых размеров частиц в контрольном аэрозоле. Соединения со счетчиком частиц должны быть максимально короткими.
Отбор проб должен быть представительным, т.е. концентрация аэрозолей в пробах не должна отличаться более чем на 10% средней величины, определенной по 6.2.4.
Средние концентрации аэрозолей, определенные в точках отбора проб до места установки фильтра и после него при отсутствии фильтра, не должны отличаться друг от друга более чем на 5%.
Зона после фильтра должна быть полностью защищена от загрязнений окружающего воздуха. Для правильного определения и локализации утечек на краях фильтра в местах уплотнения, раме фильтра или местах герметизации следует направлять поток воздуха в зону, защищенную от загрязнений. Это достигается, например, защитой наружных частей корпуса фильтра кожухом, внутри которого проходит не содержащий частиц поток воздуха в направлении от фильтра.
Следует также сканировать раму фильтра, углы и по возможности зоны между рамой фильтра и уплотнителями так, чтобы можно было обнаружить возможные утечки. При аттестации контрольного стенда следует проверить, что утечки в этих зонах обнаруживаются с той же вероятностью и чувствительностью, что и утечки в фильтровальном материале в середине фильтра.
Допускается проводить ручное сканирование в дополнение к автоматическому контролю на утечку. При этом должны быть учтены наиболее важные параметры методики контроля.
Однако при ручном перемещении пробоотборника невозможно избежать неравномерностей, поскольку его движение вдоль поверхности фильтра не может быть ровным. Поэтому количественная оценка может быть сделана только в определенных пределах, если она вообще возможна. Более того, для регистрации координат мест утечки и особенно для счета числа частиц требуются исключительно большие затраты времени.
Далее рассмотрено оборудование автоматического сканирования.
Оценка распределения частиц после фильтра зависит от условий отбора проб. Для измерений локального проскока отбор проб следует проводить при стандартных условиях, чтобы результаты были сравнимыми.
Пробоотборник может быть прямоугольного или круглого сечения. В прямоугольном пробоотборнике соотношение сторон не должно превышать 15:1. Площадь сечения пробоотборника должна быть равной (9±1) см2. Скорость отбора пробы должна быть такой, чтобы скорость воздуха в зоне отверстия не отличалась от скорости воздуха на лицевой поверхности фильтра более чем на 25% (см. В.6, приложение В).
Время измерений при использовании прямоугольного пробоотборника может быть сокращено за счет применения нескольких пробоотборников, расположенных друг за другом (при наличии нескольких счетчиков частиц).
Расстояние между поверхностью фильтрующего элемента и пробоотборника должно быть в пределах от 10 до 50 мм.
Допускаются отклонения от указанных значений при специальных конструкциях фильтра и исключительно высоких скоростях воздуха на лицевой поверхности фильтра. При этом возможна только условная оценка локальной эффективности.
Пробоотборник, предназначенный для контроля воздуха после фильтра, должен быть установлен в подвижной консоли. Конструкция консоли должна быть такой, чтобы она и ее привод не нарушали потока воздуха вблизи фильтра.
Аэрозольные трубки, находящиеся после фильтра, должны направлять частицы в ячейку счетчика частиц по возможности с минимальной задержкой и без потерь. В связи с этим трубки должны быть как можно более короткими и не иметь крутых изгибов. Трубки должны быть выполнены из проводящего материала с гладкими поверхностями, не выделяющего частицы.
Привод должен перемещать консоль с пробоотборником под прямым углом к направлению потока воздуха с постоянной скоростью. Скорость движения пробоотборника может регулироваться, но не должна превышать 10 см/с (см. В.7, приложение В). Не допускается отклонение скорости от установленного значения более чем на 10%.
Следует контролировать расположение пробоотборника в координатах X, Y и Z при движении пробоотборника, а также возвращение пробоотборника к точке над местом утечки, обнаруженной при сканировании. Точность возврата к любой точке поперечного сечения фильтра должна быть не менее 1 мм.
Технические характеристики генератора аэрозолей должны регулироваться для получения контрольного аэрозоля со средним диаметром частиц в области размера наиболее проникающих частиц (MPPS) в плоскости фильтрующего материала. Медиана монодисперсного контрольного аэрозоля не должна отклоняться более чем на 10% от точки MPPS. Для полидисперсного аэрозоля допускается отклонение до 50%.
Следует обеспечить возможность регулирования медианы распределения числа частиц контрольного аэрозоля в пределах ±10%.
Генератор аэрозолей должен предусматривать регулирование числа частиц в соответствии с расходом воздуха и с учетом эффективности фильтра так, чтобы концентрация частиц до и после фильтра была ниже допустимого предела счетчика частиц по ошибке совпадения и значительно выше уровня нулевого счета приборов.
Распределение числа частиц в контрольном аэрозоле может быть определено с помощью систем анализа размеров частиц (например, дифференциального анализатора подвижности) или лазерного счетчика частиц, пригодного для этих целей. Предельная ошибка метода измерений для определения средней величины не должна превышать ±10% контролируемой величины.
Число частиц до и после фильтра должно быть достаточно большим, чтобы результаты были статистически значимыми, но концентрация частиц не должна превышать допустимого значения для счетчика, установленного до фильтра. Если численная концентрация до фильтра превышает этот предел, то следует предусмотреть систему разбавления между точкой отбора проб и счетчиком.
Максимальное значение измеряемой концентрации может ограничиваться максимально возможной скоростью работы электронного оборудования контрольных приборов. Ошибка измерений скорости отбора пробы и продолжительности измерений также может влиять на определение концентрации частиц. Результаты определения концентрации частиц с учетом всех источников ошибок регистрирующего оборудования не должны различаться более чем на 10% истинной величины.
Концентрацию частиц следует регистрировать через интервалы времени (интервалы счета Δti), которые соответствуют по крайней мере времени, необходимому для пересечения пробоотборником ширины своего собственного отверстия (ap). Характеристики счетчика частиц и регистрирующих электронных схем должны удовлетворять этим требованиям. Ошибка в определении длительности интервала счета должна быть менее 10%.
Процессор обработки сигналов счета для определения средней эффективности должен быть способен регистрировать общее число частиц, обнаруженных при пересечении пробоотборником этой зоны, и общее затраченное время.
Распределение размеров частиц, получаемых от генератора аэрозолей, является, как правило, квазимонодисперсным. Для определения счетной концентрации частиц при контроле целостности фильтров с помощью монодисперсного аэрозоля могут быть использованы как оптические счетчики частиц, так и счетчики ядер конденсации.
При использовании счетчика ядер конденсации следует убедиться, что контрольный аэрозоль не содержит значимого числа частиц, намного меньших, чем размер в точке MPPS. Такие частицы могут быть получены от генератора аэрозолей, имеющего отклонения от нормальных параметров, и могут быть посчитаны счетчиком ядер конденсации, что приводит к существенной ошибке в определении локальной эффективности. Поэтому при использовании счетчика ядер конденсации следует определять распределение размеров частиц контрольного аэрозоля в диапазоне от нижнего предела счета счетчика ядер конденсации до размера частиц, равного примерно 1 мкм. Полученное таким образом распределение будет квазимонодисперсным.
При контроле целостности фильтра с помощью полидисперсного аэрозоля следует определить концентрацию частиц и распределение размеров, используя оптический счетчик частиц, например лазерный счетчик.
Диапазон оптического счетчика частиц, используемого для контроля эффективности, должен включать следующие размеры частиц (в соответствии с рисунком 4 ЕН 1822-5:2009):
- от размера MPPS/1, 5 до размера MPPSх1, 5 (диапазон I, ЕН 1822-5:2009, рисунок 4).
Распределение классов по размеру должно быть таким, чтобы один класс отвечал следующим условиям:
- MPPS/2<предел класса≤MPPS/1, 5 (диапазон IIа, ЕН 1822-5:2009, рисунок 4),
а следующий предел класса отвечал условиям:
- MPPS×1, 5≤предел класса<MPPS×2 (диапазон IIb, ЕН 1822-5:2009, рисунок 4).
Все классы между этими двумя пределами должны быть оценены на эффективность. Требования к минимальному числу классов в этом диапазоне не установлены. Таким образом, в исключительных случаях указанные выше условия могут быть выполнены только для одного класса по размерам.
Контрольный воздух следует подготовить до смешивания с контрольным аэрозолем. Концентрация частиц в контрольном воздухе должна быть менее 350 000 м-3, что обеспечивается предварительной фильтрацией, например, фильтрами грубой и тонкой очистки и высокоэффективными фильтрами. Следует измерять температуру и относительную влажность контрольного воздуха в контрольном воздуховоде до фильтра и поддерживать их в следующих пределах с помощью системы подогрева воздуха:
- температура (23±5)°С;
- относительная влажность менее 75%.
До начала сканирования следует задать или вычислить контролируемые параметры, если это не было сделано ранее, и выполнить необходимую регулировку.
Зная размеры фильтра и пробоотборника, следует определить параметры перемещения пробоотборника:
- расстояние между отверстием пробоотборника и фильтром от 10 до 50 мм (см. 6.3.2);
- скорость движения пробоотборника в соответствии с В.7, приложение В;
- число и расположение линий контроля фильтра.
Другие контрольные параметры должны быть определены по номинальному расходу воздуха и предполагаемому проскоку в контролируемом фильтре.
К ним относятся: концентрация аэрозолей на входе фильтра, скорость отбора пробы, скорость движения пробоотборника и контрольное число частиц, при котором подается сигнал. Методика определения этих параметров дана в приложении В. Далее следует выполнить необходимую регулировку стенда. Перед началом проведения теста с вновь определенными параметрами контроля следует проверить взаимосвязь контрольных параметров и способность оборудования обнаруживать предельные значения для проскока. С этой целью могут использоваться эталонные фильтры, для которых значения проскоков уже определены.
Не допускается использовать стенд до подтверждения того, что он удовлетворительно обнаруживает проскок частиц в фильтре.
После включения контрольной аппаратуры следует проверить:
- готовность контрольно-измерительных приборов.
Следует выполнить требования по разогреву приборов по инструкции изготовителя и наполнить счетчики ядер конденсации рабочей жидкостью.
Следует также выполнить другие работы проверки до проведения испытаний, если они предусмотрены инструкцией изготовителя;
- нулевой счет счетчика частиц.
Проверка нулевого счета может быть выполнена с использованием прошедшего через фильтр воздуха;
- нулевую величину для контрольно-измерительных приборов.
Проверку выполняют с использованием эталонного фильтра при выключенном генераторе аэрозолей. Если полученная локальная или средняя концентрация частиц после фильтра существенно выше нулевого значения, характерного для длительного времени, то причина этого должна быть устранена до начала испытаний;
- температуру, относительную влажность и чистоту контрольного воздуха.
Эти параметры следует проверить на предмет соответствия требованиям раздела 7 и принять необходимые меры в случае обнаружения отклонений.
Перед включением генератора аэрозолей следует установить запасной фильтр в стенд вместо контролируемого фильтра.
После регулировки параметров генератора аэрозоля и завершения периода разогрева следует проверить концентрацию частиц и распределение размеров частиц контрольного аэрозоля, чтобы убедиться в их соответствии с 6.4.
При обращении с контрольным фильтром следует соблюдать меры предосторожности и не допускать его повреждения. Фильтр должен быть установлен в соответствии с указанным направлением потока воздуха без неплотностей в местах крепления.
Расположение фильтра в каркасе должно быть указано в письменной форме, чтобы можно было определять координаты мест проскока после проведения испытаний. При сканировании рекомендуется использовать предусмотренные конструкцией уплотнители, устанавливая их в том же месте и для того же направления потока воздуха, что и на месте эксплуатации.
Для уменьшения выделения частиц с контролируемого фильтра и выравнивания температуры фильтра и контрольного воздуха следует выполнить обдувку фильтра контрольным воздухом в течение достаточного времени при номинальном расходе воздуха.
При необходимости следует определить выделение частиц фильтром путем сканирования при номинальном расходе воздуха без добавления контрольного аэрозоля. Если локальная или средняя концентрация частиц после фильтра существенно выше нулевой величины (см. 8.2) для данного оборудования, то следует выполнить обдувку контролируемого фильтра в течение длительного времени и повторить проверку выделения частиц снова.
Не допускается начинать испытания, если выделение частиц существенно превышает нулевую величину.
Перепад давления на фильтре следует измерить до начала испытаний, подавая чистый воздух. Расход воздуха должен соответствовать номинальному значению с отклонением не более ±3%. Измерения проводят при достижении установившегося состояния.
Контрольный воздух смешивается с контрольным аэрозолем в канале смешивания. Средний диаметр частиц контрольного аэрозоля должен соответствовать размерам частиц в точке MPPS при допустимом отклонении не более 10% (см. 6.4).
Следует определить расход воздуха с учетом воздуха, поступающего от генератора аэрозолей, и установить расход равным номинальному значению с допустимыми отклонениями в пределах ±3%. Измерения следует проводить при достижении системой установившегося состояния.
Сканирование пробоотборником проводится по заданной программе. Координаты точек на контролируемом фильтре, в которых значение сигнала равно или превышает заданное значение, должны быть зарегистрированы. Следует вычислить общее число частиц, прошедших в зону после фильтра, и записать время счета.
Концентрацию частиц в аэрозоле до фильтра можно определять непрерывно или периодически с использованием отдельного счетчика или переключением счетчика, работающего для зоны после фильтра. Испытания не должны быть слишком длительными, чтобы не допускать загрязнения фильтра контрольным аэрозолем.
Испытания проводят аналогично 8.5.2 с использованием полидисперсного аэрозоля с размерами частиц, отклоняющимися от точки MPPS не более чем на 50% (см. 6.4).
Данный метод в отличие от испытаний с монодисперсным аэрозолем требует применения оптического счетчика частиц как для определения общего числа частиц, так и для распределения размеров. Эффективность (проскок) определяется по концентрациям частиц до и после фильтра для всех классов, которые полностью или частично находятся в интервале от MPPS/1, 5 до MPPSх1, 5 (см. 6.4.3).
Если при сканировании фильтра сигнал о превышении контрольного числа частиц в течение установленного времени не появился, то считается, что такой фильтр не имеет утечек. В противном случае может иметь место проскок (локальная утечка). Если требуется выполнить контроль на проскок, то пробоотборник возвращается в место, для которого сигнал достиг установленного предела. При этом следует найти точку с максимальным числом проскакивающих частиц. Концентрация частиц определяется при неподвижном пробоотборнике. Следует также регистрировать концентрацию частиц до фильтра (непрерывно или периодически).
Учитывая статистический разброс ожидаемого числа частиц до и после фильтра, следует определить максимальное статистическое значение локального проскока (раздел 9). Если это значение превышает установленный предел для класса контролируемого фильтра по ЕН 1822-1, то фильтр не может быть классифицирован как не имеющий утечки. Если все максимальные значения локального проскока ниже предельных значений, то фильтр не имеет утечки.
При необходимости фильтр может быть отремонтирован и снова испытан.
Примечание - Площадь всех зон ремонта (включая выполненного изготовителем фильтра) не должна превышать 0, 5% всей лицевой поверхности фильтра (за исключением корпуса). Максимальный размер отдельного отремонтированного места не должен превышать 3, 0 см. Другие критерии ремонта могут быть согласованы между заказчиком и исполнителем.
Средняя эффективность фильтра определяется по числу частиц, обнаруженных при сканировании, и времени сканирования. Средняя концентрация частиц равна частному от деления числа частиц на объем прошедшего воздуха, который равен произведению скорости отбора проб на время отбора проб.
Среднюю эффективность контролируемого фильтра вычисляют по средней концентрации частиц после фильтра и до него. Следует определить максимальный проскок и минимальную эффективность с учетом статистического разброса (раздел 9).
, (1)
, (2)
, (3)
E = 1 - P, (4)
где P - проскок (как правило, в %);
Е - эффективность (как правило, в %);
Nu - число частиц до фильтра;
Nd - число частиц после фильтра;
kD - коэффициент разбавления;
CN, u - численная концентрация частиц до фильтра;
CN, d - численная концентрация после фильтра;
V̇s, u - скорость отбора проб до фильтра;
V̇s, d - скорость отбора проб после фильтра;
tu - время отбора проб до фильтра;
td - время отбора проб после фильтра.
Для вычисления минимальной эффективности E95%min следует использовать в качестве основы наименее благоприятный предел 95%-го доверительного интервала для реального счета частиц. Вычисления следует проводить с учетом статистики счета частиц по ЕН 1822-2:2009 (раздел 7). Значения 95%-го доверительного предела следует определять только для реальных данных о числе частиц без учета коэффициента разбавления.
Вычисления выполняют по формулам:
, (5)
, (6)
, (7)
E95%max=1-P95%max, (8)
где P95%max - максимальный проскок с учетом статистики счета частиц (как правило, в %);
95%min - минимальная эффективность с учетом статистики счета частиц (как правило, в %);
Nu, 95%min - нижний предел 95%-го доверительного интервала распределения числа частиц до фильтра;
Nd, 95%max - верхний предел 95%-го доверительного интервала распределения числа частиц после фильтра;
CN, d, 95%max - максимальная концентрация частиц после фильтра;
CN, u, 95%min - минимальная концентрация частиц до фильтра.
Следует учесть влияние ошибки совпадения, если это предусмотрено производителем счетчика частиц.
При вычислении минимальной эффективности следует учесть только неопределенность, вызванную малым числом частиц. Другие ошибки должны корректироваться дополнительно, если они известны.
При вычислении локального проскока в формулу из 9.1 следует включить полученные при сканировании данные по 8.5.4.
Значения локального проскока должны быть записаны с указанием их координат на поверхности фильтра со стороны выхода воздуха, в которой проскок обнаружен.
Среднюю эффективность или средний проскок вычисляют по средней концентрации частиц после фильтра (раздел 8).
Классификацию фильтров выполняют по минимальной эффективности и максимальному проскоку (см. ЕН 1822-1), при этом не должно быть превышения предельных значений как для интегральных, так и для локальных величин.
Протокол испытаний фильтров на проскок должен включать, как минимум, следующие данные:
a) объект испытаний:
1) тип, номер по каталогу и серийный номер фильтра;
2) внешние размеры (габариты) фильтра;
3) порядок установки фильтра (уплотнитель со стороны входа или выхода потока воздуха);
b) контролируемые параметры:
1) температура и относительная влажность контролируемого воздуха;
2) номинальный расход воздуха через фильтр и расход контролируемого воздуха;
3) размер частиц с максимальной проникающей способностью (MPPS) для фильтровального материала при заданной скорости потока воздуха (см. ЕН 1822-3);
4) тип и серийный номер генератора аэрозолей;
5) тип (материал) контрольного аэрозоля, средний размер частиц и стандартное геометрическое отклонение.
Примечание - При применении аэрозоля с твердыми частицами (например, PSL) должны быть выполнены требования ЕН 1822-5:2009 (пункт А.5);
6) типы и серийные номера счетчиков частиц, установленных до и после фильтра, и используемые каналы (для оптических счетчиков частиц);
7) тип и серийный номер системы разбавления;
8) форма пробоотборника и скорость отбора пробы для пробоотборника, используемого после фильтра;
9) предельные значения проскока и значения проскока для подачи сигнала о нем;
с) результаты испытаний:
1) средний перепад давления на фильтре при заданном расходе контрольного воздуха;
2) средние концентрации частиц до и после фильтра;
3) подтверждение отсутствия проскока с указанием предельного значения проскока;
4) средняя и минимальная интегральная эффективность E95%min в случае проведения испытаний интегральной и локальной эффективности;
5) класс фильтра по ЕН 1822-1.
Все элементы и контрольно-измерительные приборы стенда подлежат регулярному техническому обслуживанию, контролю и калибровке (поверке). Перечень работ по техническому обслуживанию, контролю и периодичность их выполнения приведены в таблице 1. Работы следует выполнять не реже чем один раз в течение указанного интервала времени. В случае нарушений в работе, требующих проведения технического обслуживания, или после внесения существенных изменений или модернизации следует немедленно провести контроль и калибровку прибора и оборудования.
Подробные указания по проведению технического обслуживания и контроля даны в ЕН 1822-2, в том числе по калибровке (поверке) приборов стенда. Техническое обслуживание и контроль стенда проводят в целях предотвращения выхода параметров за допустимые пределы.
Значения максимально допустимых погрешностей установлены в ЕН 1822-2 и относятся к точкам соединения средств контроля к оборудованию, регистрирующему результаты контроля (измерений). Для исключения недопустимых отличий результатов контроля между разными циклами испытаний следует использовать эталонные фильтры. Эти фильтры подлежат периодической замене во избежание изменения их характеристик из-за загрязнения аэрозолем. Результаты испытаний эталонных фильтров оформляют документально. Следует принимать меры по корректировке отклонений, если результаты контроля проскока отличаются более чем на 30%, а перепад давления отклоняется более чем на 10% среднего арифметического значения при сравнительном испытании.
Периодичность технического обслуживания, контроля и калибровки может меняться в зависимости от типа стенда и его эксплуатации.
|
Элемент (параметр) |
Вид и периодичность технического обслуживания и контроля |
|
Система подготовки контрольного воздуха; канал движения воздуха по всей системе |
- один раз в год, или - при достижении максимального перепада давления, или - при обнаружении утечки |
|
Тракт подачи аэрозоля к приборам контроля |
Очистка один раз в год или перед каждой заменой субстанции аэрозоля |
|
Расход воздуха |
Один раз в год |
|
Расход контрольного воздуха при заданных сопротивлениях и стабильность регулирования расхода |
Один раз в год |
|
Герметичность узлов стенда при низком давлении |
- при неудовлетворительном нулевом счете счетчика частиц либо - один раз в год |
|
Герметичность трубок (тракта) измерения давления |
Один раз в год |
|
Герметичность трубок (тракта) подачи аэрозоля |
Один раз в год |
|
Измерительные приборы для скорости отбора проб |
Один раз в год |
|
Распределение концентрации частиц по поперечному сечению тракта движения воздуха |
Один раз в год |
|
Потери аэрозоля до и после фильтра |
Один раз в год |
|
Определение координат сканирующей системой |
Один раз в год |
|
Скорость движения пробоотборника при сканировании |
Один раз в год |
|
Проверка работы стенда с контролируемым фильтром |
Один раз в год |
Приложение А
(обязательное)
Контроль на проскок предназначен для проверки отсутствия утечек в фильтре, т.е. превышения предельно допустимого значения локального проскока по ЕН 1822-1:2009 (таблица 1). Тест на масляную струйку (масляную нить) является альтернативным методом контроля на проскок для фильтров группы Н (классы Н13 и Н14). Эталоном для этого метода является метод сканирования с использованием счетчика частиц, рассмотренный в настоящем стандарте. Тест на масляную струйку также применяют для проверки фильтров, форма которых не позволяет выполнить сканирование их поверхности (например, фильтрующие элементы V-образной или цилиндрической формы).
Тест на масляную струйку является визуальным методом контроля. Поэтому операторы, работающие по этому методу, должны проходить регулярное обучение. Следует периодически проверять чувствительность метода с использованием эталонного фильтрующего элемента с проскоками, определенными по базовому методу сканирования. Значение проскока в эталонных фильтрующих элементах должно находиться между предельными значениями для рассматриваемого класса (по ЕН 1822-1:2009, таблица 1) и не превышать величину, равную удвоенному значению соответствующего предела.
На испытуемый фильтр подается поток полидисперсного аэрозоля, содержащего капельки масла, со скоростью примерно 1, 3 см/с, которая может изменяться в целях оптимизации метода контроля. Фильтр должен быть установлен горизонтально на диффузор или короб. Установка для испытаний должна предусматривать герметизацию креплений фильтра и подачу потока воздуха в соответствии с заданными требованиями. Не должно быть препятствий, затрудняющих движение потока через зону поперечного сечения фильтра.
Полидисперсный аэрозоль получают с помощью распылителя из жидкой субстанции по ЕН 1822-2:2009 (пункт 4.2). Среднее значение размеров частиц аэрозоля находится между 0, 3 и 1, 0 мкм. Массовая концентрация должна составлять 1, 5 г/м3 (по гравиметрическому методу).
Зона после фильтра должна быть освещена вертикально сверху белыми (≥4000 К) люминесцентными или галогеновыми лампами.
Яркость ламп должна превышать 1000 лк в рабочей плоскости. Зона в окружении фильтра должна быть затемнена и фон, на котором ведется наблюдение, должен быть черным. Эта зона должна быть защищена от неконтролируемых потоков воздуха из окружающей среды.
Проскок может быть обнаружен по четко видимой масляной струйке в месте утечки.
При отсутствии масляной струйки фильтры классов до Н14 не имеют проскока по значениям, установленным ЕН 1822-1:2009 (таблица 1).
Место установки и яркость лампы могут быть выбраны с учетом индивидуальных особенностей оператора с помощью эталонных фильтрующих элементов с использованием мест проскока, определенных методом сканирования. Рекомендуется, чтобы эталонные фильтры имели четко определенные точки проскока в фильтровальном материале вблизи мест герметизации.
Протокол испытаний на масляную струйку должен, как минимум, содержать:
- тип, размеры, серийный номер и номинальные технические данные фильтра;
- скорость потока воздуха, вид контрольного аэрозоля, средний диаметр частиц и массовую концентрацию аэрозоля;
- фамилию, имя, отчество оператора и дату контроля;
- результаты контроля (подтверждение отсутствия проскока).
В протоколе испытаний должно быть четко указано, что фильтр испытан по ЕН 1822-1-4:2009 (приложение А).
Приложение В
(обязательное)
До начала испытаний следует определить контрольные параметры по заданным предельным значениям и характеристикам контрольного фильтра. Если при этом получены недостижимые значения, то следует изменить исходные данные путем итерации.
Все полученные значения чисел и концентрации частиц относятся к размерам частиц монодисперсного аэрозоля или к диапазону размеров частиц, используемых для определения эффективности фильтра при работе с полидисперсным аэрозолем.
Предельные значения параметров при испытаниях:
|
- поперечные сечения отверстия пробоотборника |
Ap=(9±1) см2; |
|
- минимальное число частиц для подачи сигнала о проскоке (нижний предел 95%-го доверительного интервала) |
Nmin, 95%=5; |
|
- ожидаемое значение числа частиц при контроле проскока частиц |
Nmin, leak=10; |
|
- минимальное число частиц после фильтра для определения эффективности |
Nmin, abs=100; |
|
- скорость движения пробоотборника |
up≤10 см/с. |
При планировании испытаний следует учесть класс фильтра, который определяется:
|
- интегральным проскоком |
Pclass, i; |
|
- локальным проскоком |
Pclass, 1; |
|
- номинальным расходом воздуха |
V̇; |
|
- номинальной площадью лицевой поверхности фильтра |
Ad. |
Основными характеристиками системы счета частиц являются:
|
- скорость отбора проб |
V̇s; |
|
- максимальная концентрация частиц |
Cmax, c; |
|
- число счетчиков, работающих параллельно |
М. |
В данном случае вместо нулевого счета счетчика (см. ЕН 1822-2) должен быть известен нулевой счет всей системы счета частиц после фильтра. Концентрации частиц после фильтра определяются при установленном контролируемом фильтре и выключенном генераторе аэрозолей. Нулевой фон стенда включает загрязнение контрольного воздуха и возможное выделение частиц оборудованием.
Минимальная концентрация частиц после фильтра определяется по нулевому счету для стенда по формуле
Ṅmin, c=10×Ṅzero, (В.1)
где Ṅmin, c - минимальная концентрация частиц после фильтра;
Ṅzero - нулевой счет системы после фильтра.
Пробоотборники могут иметь поперечное сечение круглой или прямоугольной формы. Диаметр или длины сторон должны быть такими, чтобы площадь сечения отверстия пробоотборника удовлетворяла установленным требованиям (см. В.2). Отношение длин сторон прямоугольного пробоотборника не должно превышать 15:1 (см. 6.3.2).
При использовании круглых пробоотборников может возникнуть ряд трудностей. Например, время пересечения места утечки зависит от его положения относительно пробоотборника, поскольку утечка не может быть надежно обнаружена без достаточного перекрывания полос сканирования. Для круглого пробоотборника перекрытие величиной 20% диаметра, как правило, дает хорошие результаты для величины ap.
Прямоугольный пробоотборник характеризуется следующими параметрами (вычисления, однако, могут быть выполнены по аналогии с круглыми пробоотборниками):
- внутренний размер в направлении сканирования ap;
- внутренний размер в направлении перпендикулярно сканированию bp.
Условие минимальной концентрации частиц для утечки по В.2 также должно быть выполнено, если утечка приходится на край полосы прохождения пробоотборника. В связи с этим предполагается, что средняя концентрация частиц для утечки, приходящейся на центр полосы, будет выше.
, (В.2)
где Nmin - минимальная концентрация частиц для утечки, приходящейся на середину пробоотборника;
Nmin, leak - ожидаемое минимальное число частиц для утечки;
Kb - коэффициент потери для утечки, приходящейся на край полосы прохождения пробоотборника.
В случае если полосы движения сканирования пробоотборника соприкасаются, но не пересекаются, коэффициент потери может быть принят равным Kb=0, 5. В этом случае минимальное число частиц для утечки должно быть Nmin=20. При пересечении полос значение коэффициента потери может быть увеличено. В случае сомнения рекомендуется определить коэффициент потерь экспериментально с помощью стационарного пробоотборника.
Блок-схема вычисления контрольных параметров дана на рисунке В.1. Из нее видно, что если параметры не соответствуют заданным требованиям или разность сигнала не удовлетворительна (см. В.10.2), то исходные параметры должны быть изменены до значений, позволяющих проводить испытания.

Рисунок В.1 — Последовательность определения контрольных параметров
Среднюю скорость движения воздуха в пробоотборнике w̅p вычисляют по скорости отбора пробы и площади поперечного сечения отверстия пробоотборника:
, (В.3)
где V̇p - скорость отбора пробы;
Ap - площадь поперечного сечения отверстия пробоотборника.
Следует сравнить вычисленное значение w̅p со средней скоростью воздуха w̅d в зоне движения воздуха после фильтра. Эти значения не должны отличаться более чем на 25% (см. 6.3.2).
Если возможно регулирование скорости отбора проб, то скорость воздуха в пробоотборнике может быть установлена равной скорости воздуха в контролируемой зоне.
Скорость движения пробоотборника при сканировании не должна превышать 10 см/с.
Время пересечения пробоотборником места утечки tleak может быть определено по формуле
, (В.4)
где ap - размер отверстия пробоотборника в направлении сканирования;
up - скорость движения пробоотборника.
Может быть также вычислено общее время сканирования tp, tot.
Счет частиц следует выполнять по крайней мере в течение интервала времени (интервала счета Δti), который соответствует времени прохождения пробоотборником ширины его отверстия ap. Время регистрации частиц и обработки данных счетчиком должно удовлетворять этим требованиям. Погрешность в определении длительности времени счета должна быть менее 10%.
Если пробоотборник начинает пересечение передней стороной места утечки в начале интервала счета, то будут сосчитаны все частицы, прошедшие место утечки за это время. Если, например, в начале интервала счета над местом утечки будет находиться середина пробоотборника, то число частиц из места утечки будет посчитано в двух интервалах счета. Поэтому рекомендуется рассматривать два соседних интервала счета одновременно.
Для локализации места утечки необходимо также знать время задержки при движении аэрозоля по тракту системы контроля до счетчика
, (В.5)
где tdel - время прохождения аэрозоля до счетчика;
ap - размер отверстия пробоотборника в направлении его движения;
up - скорость движения пробоотборника.
Минимальную концентрацию частиц выбирают по максимальному значению четырех лимитирующих параметров, перечисленных ниже.
Минимальную концентрацию частиц для определения утечки cu, min вычисляют по следующей формуле
, (В.6)
где Nmin - минимальное число частиц утечки в середине пробоотборника;
Pclass, 1 - предельный локальный проскок для фильтра данного класса;
tleak - время прохождения пробоотборником места утечки;
V̇s - скорость отбора пробы.
Минимальная концентрация частиц для получения минимального числа частиц cu, min считаемых счетчиком, после фильтра
, (В.7)
где Peff, i - эффективное значение интегрального проскока;
Ṅmin, c - минимальное число частиц, считаемых счетчиком;
V̇s - скорость отбора пробы.
Эффективное значение интегрального проскока через контролируемый фильтр может быть значительно меньше предельного локального проскока Pclass, i. Если эффективное значение Peff, i не получено ранее, то его нужно определить путем измерений.
Дальнейшие граничные условия для минимальной концентрации частиц определяются счетчиками частиц. Таким условием для счетчиков после фильтра является
, (В.8)
где cu, min - минимальная концентрация аэрозолей после фильтра для достижения Nmin, abs;
Peff, i - эффективное значение интегрального проскока;
Nmin, abs - минимальное число частиц (В.2), равно 100;
V̇s - скорость отбора пробы;
tp, tot - общее время движения пробы.
Условия для работы счетчика частиц до фильтра:
, (В.9)
где cu, min - минимальная концентрация частиц до фильтра для достижения числа Nmin, abs;
kD - коэффициент разбавления до фильтра;
Nmin, abs - минимальное число частиц (В.2), равно 100;
V̇s - скорость отбора пробы;
tp, u- общее время движения пробы до фильтра.
Максимальную концентрацию частиц определяют по трем предельным значениям, определяемым индивидуально. Наименьшее из них принимается в качестве минимальной концентрации частиц. Чтобы избежать искажения распределения размеров частиц контрольного аэрозоля из-за коагуляции, не допускается превышение следующей максимальной концентрации:
cu, max≤107 cm-3, (В.10)
где cu, max - максимальная концентрация частиц для исключения потерь в счете.
Максимальная концентрация частиц, определяемых счетчиком, зависит от двух других граничных условий.
Граничным условием для счетчиков после фильтра является
, (В.11)
где cu, max - максимальная концентрация частиц для счетчика до фильтра;
cmax, c - максимальная концентрация частиц для счетчика после фильтра;
Pmax, 1 - максимальный определяемый проскок (должен быть задан и быть больше или равным Pclass, 1)/
Соответственно для счетчика частиц до фильтра
cu, max≤cmax, c•kD, (В.12)
где cu, max - максимальная концентрация частиц до фильтра;
cmax, c - максимальная концентрация частиц, регистрируемых счетчиком до фильтра;
kD - коэффициент разбавления после фильтра.
Минимальное ожидаемое значение числа частиц при пересечении пробоотборником места утечки, если оно приходится на середину полосы движения пробоотборника Nmin, em равно:
Nmin, em=cu•Pclass, 1•V̇s•tleak, (В.13)
где cu - концентрация частиц до фильтра;
Pclass, 1 - предельный локальный проскок для данного фильтра данного класса;
V̇s - скорость отбора пробы;
tleak - время прохождения пробы над местом утечки.
Для места утечки, расположенного на краю полосы сканирования:
Nmin, eb=Nmin, em•kb, (В.14)
где Nmin, eb - ожидаемое минимальное число частиц, проходящих через место утечки на краю полосы сканирования;
Nmin, em - ожидаемое минимальное число частиц в середине полосы сканирования;
kb - коэффициент потерь для мест утечки, расположенных на краю полосы сканирования.
Нижний предел 95%-го доверительного интервала определяется по ЕН 1822-2 и обозначается как Nmin, eb, 95%. При достижении этого значения будет дан сигнал о наличии утечки.
Термин "разность для сигнала" обозначает разность между числом частиц при наличии утечки и числом частиц при ее отсутствии.
Среднее ожидаемое число частиц Nem при пересечении пробоотборником участка фильтра, для которого проскок равен предельному значению для данного класса фильтра, определяют по формуле
Nem=cu•Pclass, i•V̇s•tleak, (В.15)
где cu - концентрация частиц до фильтра;
Pclass, i - предельное значение интегрального проскока;
V̇s - скорость отбора пробы;
tleak - время прохождения пробы над местом утечки.
Верхний предел 95%-го доверительного интервала Nem определяется по ЕН 1822-2 и обозначается как Nem, 95%*.
Разность для сигнала
S=Nmin, eb, 95%-Nem, 95%, (В.16)
где Nmin, eb, 95% - нижний предел 95%-го доверительного интервала для минимального ожидаемого числа частиц, проходящего через место утечки на краю полосы сканирования;
Nem, 95% - верхний предел 95%-го доверительного интервала для ожидаемого числа частиц при пересечении пробоотборником участка фильтра, для которого проскок равен предельному значению для данного класса фильтра.
При положительном знаке величины S разность для сигнала удовлетворительна. При отрицательном знаке следует ожидать ложных сигналов о проскоке при сканировании.
______________________________
* Так как число частиц, получаемое из концентрации частиц, является действительным значением, вместо доверительного интервала по ЕН 1822-2 следовало бы использовать так называемый диапазон ошибки. Поскольку значение доверительного предела и диапазон ошибки различаются, в данном случае для простоты используется доверительный предел.
Приложение С
(справочное)
Типовые параметры фильтра класса Н14 даны в таблице С.1.
|
Наименование |
Обозначение |
Величина |
|
Параметры фильтра: | ||
|
- класс фильтров |
H34 | |
|
- предельное значение интегрального проскока |
Pclass, i |
0, 005% |
|
- предельное значение локального проскока |
Pclass, 1 |
0, 025% |
|
- размеры фильтровального элемента |
1200x610x78 мм | |
|
- размеры гофрированного пакета |
1190x580 мм | |
|
- номинальный расход |
1205 м3/ч | |
|
- скорость прохода через фильтр |
V̇ |
0, 485 м/с |
|
Концентрация частиц: | ||
|
- до фильтра |
cu |
1, 73×104 частиц/см3 |
|
- после фильтра, интегральное значение |
0, 87 см-3 | |
|
- после фильтра, локальное значение |
4, 33 см-3 | |
|
Отбор проб после фильтра: | ||
|
- размеры отверстия пробоотборника |
ap×bp |
18x50 мм |
|
- расход воздуха через пробоотборник |
V̇p |
28, 3 л/мин |
|
- средняя скорость в пробоотборнике |
w̅p |
0, 524 м/с |
|
- скорость движения пробоотборника |
Up |
30 мм/с |
|
- время нахождения в зоне проскока |
tleak |
0, 6 c |
|
- объем трубы |
283 см3 | |
|
Ожидаемое число частиц в интервале времени Δti: | ||
|
- без проскока |
Nem |
245 |
|
- с проскоком |
Nmin, em |
1225 |
|
с проскоком, коэффициент потерь kb=0, 07 |
Nmin, eb |
857 |
|
Предельные значения по распределению Пуассона: | ||
|
- максимальное число частиц без проскока |
Nem, 95% |
276 |
|
- минимальное число частиц с проскоком |
Nmin, eb, 95% |
800 |
|
Величина для сигнала |
Nmin, eb, 95% |
800 |
|
Разность для сигнала |
S |
524 |
Соотношение между контролируемыми параметрами: величиной для сигнала и разностью для сигнала (рисунок С.1).

Рисунок С.1 — Определение величины для сигнала и разности для сигнала на основе параметров контроля для фильтра класса Н14
В таблице С.2 дано сравнение наиболее важных контрольных параметров фильтров классов Н13-U17.
|
Наименование |
Обозначение |
Ед. изм. |
Класс фильтров | ||||
|
Н13 |
U14 |
U15 |
U16 |
U17 | |||
|
Предельное значение для интегрального проскока |
Pclass, i |
0, 05 |
0, 005 |
0, 0005 |
0, 00005 |
0, 000005 | |
|
Предельное значение для локального проскока |
Pclass, 1 |
0, 25 |
0, 025 |
0, 0025 |
0, 00025 |
0, 0001 | |
|
Концентрация частиц до фильтра |
cu |
частиц/см3 |
4, 40×103 |
1, 73×104 |
3, 31×104 |
8, 41×104 |
1, 54×105 |
|
Скорость движения пробоотборника |
Up |
мм/с |
30 |
30 |
30 |
12 |
12 |
|
Интервал счета |
Δti |
с |
0, 6 |
0, 6 |
0, 6 |
1, 5 |
1, 5 |
|
Проанализированный объем |
см3 |
283 |
283 |
283 |
708 |
708 | |
|
Ожидаемое число частиц: | |||||||
|
- без проскока |
Nem |
- |
623 |
245 |
47 |
30 |
5 |
|
- с проскоком |
Nmin, em |
- |
1246 |
1225 |
234 |
149 |
109 |
|
с проскоком: kb=0, 07* |
Nmin, eb |
- |
872 |
857 |
164 |
104 |
76 |
|
Максимальное число частиц без проскока |
Nem, 95% |
- |
672 |
276 |
60 |
43 |
12 |
|
Минимальное число частиц с проскоком |
Nmin, eb, 95% |
- |
814 |
800 |
139 |
84 |
59 |
|
Величина для сигнала |
Nmin, eb, 95% |
- |
814 |
800 |
139 |
84 |
59 |
|
Разность для сигнала |
S |
- |
142 |
524 |
79 |
41 |
47 |
|
Минимальная концентрация аэрозоля |
cu, min |
частиц/см3 |
155×102 |
1, 98×102 |
1, 98×103 |
8, 48×103 |
8, 48×104 |
|
Максимальная концентрация аэрозоля |
cu, max |
частиц/см3 |
5, 30×103 |
2, 20×104 |
2, 20×105 |
4, 55×105 |
4, 55×105 |
|
* Для утечек (проскока) на границе отверстия пробоотборника (kb = 0, 7). | |||||||
Приложение D
(справочное)
Субстанции, подобные жидким маслам, могут представить потенциальный риск для контролируемых НЕРА и ULPA фильтров, используемых в чистых помещениях электронной, космической и других отраслях промышленности. Жидкие частицы оседают и накапливаются в материале фильтра при проведении испытаний, затем могут выделяться наружу при эксплуатации фильтра и оказать влияние на технологический процесс. Не допускается использовать жидкие частицы для контроля тефлоновых (PTFE) мембранных фильтров из-за особенностей этого материала.
Все стандартные методы испытаний на проскок и оценки эффективности фильтров и их классификация по стандартам ЕН 1822 (все части) основаны на использовании жидких частиц контрольных аэрозолей (DEHS, РАО, парафиновое масло). Метод испытаний с применением жидких частиц прост и дает воспроизводимые результаты. От типа контрольного аэрозоля зависят методики испытаний по стандартам ЕН 1822 (все части), требования к приборам, стендам и статистическим методам. Тип аэрозоля влияет на результаты испытаний и классификацию фильтров. Поэтому невозможно просто заменить аэрозоль с жидкими частицами на аэрозоль с твердыми частицами без существенного влияния на результаты испытаний и результаты классификации фильтров.
Данное приложение содержит метод испытаний и классификации фильтров с использованием твердых частиц аэрозоля (PSL) путем сканирования фильтра. Эффективность и класс фильтров определяют по ЕН 1822-1. В качестве базового метода используется метод с жидкими частицами DEHS.
Не допускается определять класс фильтра методом сканирования по средним концентрациям частиц до и после фильтра по ЕН 1822-1, если используется аэрозоль с частицами PSL. Это вызвано тем, что значения интегральной эффективности для твердых частиц и жидких частиц (DEHS) различаются из-за электростатического заряда.
Сканирование с использованием твердых частиц контрольного аэрозоля применяют только для проверки отсутствия проскока в фильтре. Критериями служат граничные значения, соответствующие максимальным проскокам по таблице 1 ЕН 1822:2009 для каждого класса.
Для классификации фильтра по эффективности из серии продукции отбирают представительное число контрольных фильтров и проводят испытания по базовому методу с использованием частиц DEHS (ЕН 1822-5), на основании которых присваивают класс для всей серии фильтров. Для остальных фильтров этой же серии проводят только контроль на проскок по частицам PLS согласно приложению D. Технические характеристики и данные контроля (размер и конструкция фильтров, поток контрольного воздуха и пр.) контролируемых фильтров (уже испытанных частицами DEHS) и фильтров, испытуемых частицами PSL, должны быть идентичными.
Для испытаний фильтров частицами PSL могут быть использованы те же оборудование и методика, что и для испытаний с частицами DEHS по ЕН 1822-4. Исключением является тип генератора аэрозолей, имеющий для частиц PSL свои особенности. Основной задачей является достижение достаточной концентрации частиц PSL до фильтра.
В настоящее время коммерчески доступен только генератор аэрозолей PSL высокой производительности корпорации MSP (MSP Corporation, Shoreview, MN 55126, USA, www.mspcorp.com), модель N 2045.
На рисунках D.1 и D.2 показаны примеры конструкции генератора частиц PSL высокой производительности на водной эмульсии с форсункой и секцией осушения.

Рисунок D.1 — Форсунка

Рисунок D.2 — Схема генератора аэрозолей с частицами PSL
Описание конструкции
Форсунка (рисунок D.2) распыляет раствор частиц PSL в чистой воде с помощью сжатого воздуха под давлением Р в камеру. В эту камеру подается горячий воздух от НЕРА фильтра 4 с температурой Т1 для быстрого рассеивания и испарения воды. Горячий воздух готовится регулируемым подогревателем и подается вентилятором с расходом от 40 до 50 м3/ч. Затем воздух проходит секцию конденсации 5, где охлаждается до температуры Т2 при относительной влажности RH2 (7). Сборник воды 6 предназначен для сбора избыточной воды от секции охлаждения и позволяет снизить риск попадания воды в систему контроля.
Рекомендуемые параметры работы:
Т1 = 100°С - 175°С;
Р = 1-5 бар;
q = 5-25 мл/мин;
Т2 = 20°С - 23°С (предпочтительны значения, равные или меньше температуры контрольного воздуха);
RH > 90%.
В дополнение к требованиям раздела 10 ЕН 1822-4:2009 в протокол испытаний должно быть включено следующее:
- указание о том, что фильтр прошел контроль на проскок по ЕН 1822-4:2009 (приложение D) и его эффективность определена на основе статистических данных;
- наименование контрольного аэрозоля (например, с твердыми частицами PSL);
- данные о генераторе аэрозолей;
- указание на то, что средняя концентрация частиц PSL не может быть использована для классификации фильтра.
______________________________
* Наименование "High output PSL aerosol generator" является товарным знаком продукции корпорации MSP. Эта информация приведена лишь для сведения пользователей. Упоминание о нем в стандарте не означает его поддержку в какой-либо форме. Могут быть использованы эквивалентные приборы, если они имеют те же характеристики.
Приложение Е
(справочное)
Поскольку контроль на струйку аэрозоля (приложение А) является визуальным, результаты контроля могут различаться как для разных операторов, так и в течение дня от начала работы до окончания смены. Настоящее приложение устанавливает метод контроля на проскок по частицам размерами от 0, 3 до 0, 5 мкм, который выполняется на автоматическом оборудовании и позволяет определять эффективность фильтра для этих частиц.
Данный метод предназначен для применения фильтров класса Н13 с помощью счетчика частиц с пороговыми размерами частиц от 0, 3 до 0, 5 мкм и является альтернативным методом по отношению к испытаниям на струйку аэрозоля (приложение А). Он может быть использован также в качестве метода сравнения для фильтров класса Н13 с турбулентным потоком, когда метод сканирования не приемлем ввиду конструктивных особенностей, например, для V-образных или цилиндрических фильтров.
Из опыта и расчета утечек известно, что фильтры класса Н13 с локальной эффективностью в точке MPPS, равной 99, 75%, должны иметь интегральную эффективность не менее 99, 9996% для частиц размерами от 0, 3 до 0, 5 мкм.
При испытаниях для целей классификации по ЕН 1822-1 фильтры помещают в стенд для определения эффективности в точке MPPS, например, по ЕН 1822-5. Одновременно может быть выполнен контроль эффективности для частиц размерами от 0, 3 до 0, 5 мкм при этих же условиях. Важно иметь равномерное распределение аэрозоля до фильтра и хорошее смешивание воздуха после фильтра.
При использовании полидисперсного аэрозоля контроль интегральной эффективности может быть проведен по ЕН 1822-5. При этом для контроля на проскок по частицам размерами от 0, 3 до 0, 5 мкм следует иметь достаточную концентрацию этих частиц до фильтра. По этой причине не может быть использован монодисперсный аэрозоль. Чтобы получить точные результаты, пробы после фильтра должны содержать более 10 частиц размерами от 0, 3 до 0, 5 мкм. До фильтра число частиц в пробе должно быть не менее 2 500 000 за тот же период времени отбора пробы.
Для фильтров класса Н13 (интегральная эффективность в точке MPPS более 99, 95%, локальная эффективность в точке MPPS более 99, 75%). Эффективность по частицам размерами от 0, 3 до 0, 5 мкм должна быть более 99, 9996%.
Следует периодически проверять чувствительность и точность метода с использованием эталонных фильтров, для которых параметры проскока определены методом сканирования по ЕН 1822-4. Локальный проскок в этих фильтрах не должен превышать предельных значений для фильтров класса Н13 более чем на два порядка. Для проверки однородности распределения частиц до фильтра и эффективности смешивания аэрозоля после фильтра следует также периодически проверять методику испытаний с помощью эталонных фильтров, имеющих дефекты в углу корпуса и в середине крепления фильтровального материала к корпусу вблизи мест герметизации. Эти фильтры могут быть испытаны по струйке масляного аэрозоля, но значение проскока не должно превышать предельных значений для фильтров класса Н13 более чем на два порядка. В идеале эти фильтры должны иметь квадратную форму, чтобы при поворотах на 90° испытания можно было повторить четыре раза. Для оценки фильтра на проскок по данному критерию следует иметь равномерное распределение аэрозоля до фильтра и его хорошее смешивание после фильтра.
Факт проведения испытаний фильтра класса Н13 на проскок по частицам размерами от 0, 3 до 0, 5 мкм должен быть указан в маркировке фильтра и протоколе испытаний, например, путем внесения записи: "Испытано на проскок по ЕН 1822-4:2009 (приложение Е)". В протоколе испытаний следует также указать полученные данные по эффективности для размеров частиц от 0, 3 до 0, 5 мкм.
Приложение ДА
(справочное)
Таблица ДА.1
|
Обозначение ссылочного международного стандарта |
Степень соответствия |
Обозначение и наименование соответствующего национального стандарта |
|
ЕН 1822-1:2009 |
IDТ |
ГОСТ Р ЕН 1822-1-2010 "Высокоэффективные фильтры очистки воздуха ЕРА, НЕРА и ULPA. Часть 1. Классификация, методы испытаний, маркировка" |
|
ЕН 1822-2:2009 |
* | |
|
ЕН 1822-3:2009 |
* | |
|
ЕН 1822-5:2009 |
* | |
|
ЕН 14799-2007 |
* | |
|
* Соответствующий национальный стандарт отсутствует. До его утверждения рекомендуется использовать перевод на русский язык данного международного стандарта. Перевод данного международного стандарта находится в Федеральном информационном фонде технических регламентов и стандартов. Примечание - В настоящей таблице использовано следующее условное обозначение степени соответствия стандартов: - IDТ - идентичный стандарт. | ||
Библиография
|
[1] |
Wepfer, R. (1995). Characterisation of HEPA and ULPA filters by proposed new European test methods, Filtration & Separation, vol. 32, n° 6, pp. 545-550 |
|
[2] |
EN ISO 5167-1 Measurements of fluid flow by means of pressure differential devices inserted in circular cross-section conduits running full - Part 1: General principles and requirements (ISO 5167:2003) |


