ИТС 26-2017 ПРОИЗВОДСТВО ЧУГУНА, СТАЛИ И ФЕРРОСПЛАВОВ
Production of pig iron, steel and ferroalloys
Дата введения - 1 июля 2018 г.
Введение
Наилучшая доступная технология - технология производства продукции (товаров), выполнения работ, оказания услуг, определяемая на основе современных достижений науки и техники и наилучшего сочетания критериев достижения целей охраны окружающей среды при условии наличия технической возможности ее применения.
Наилучшая доступная технология определяется в информационно-техническом справочнике и является инструментом технологического нормирования, применяемого к субъектам хозяйствования, отнесенным к 1 категории объектов негативного воздействия.
Настоящий информационно-технический справочник по наилучшим доступным технологиям "Производство чугуна, стали и ферросплавов" (далее - справочник НДТ) представляет собой документ национальной системы стандартизации Российской Федерации, разработанный в результате анализа технологических, технических и управленческих решений, применяемых для обеспечения высокой ресурсоэффективности и экологической результативности производства чугуна, стали и ферросплавов.
Структура настоящего справочника НДТ соответствует ГОСТ Р 56828.14-2016, формат описания технологий - ГОСТ Р 56828.13-2016, основные термины в области наилучших доступных технологий приведены в соответствии с ГОСТ Р 56828.15-2016.
Краткое содержание справочника
Введение. Во введении приводится краткое содержание справочника НДТ.
Предисловие. Указана цель разработки справочника НДТ, его статус, законодательный контекст, краткое описание процедуры создания в соответствии с установленным порядком, а также взаимосвязь с аналогичными международными документами.
Область применения. Описаны основные виды деятельности, на которые распространяется действие справочника НДТ и приведен перечень справочников НДТ, с которыми в той или иной степени связан настоящий справочник НДТ.
В разделе 1 представлен обзор состояния и дана оценка уровня развития в Российской Федерации производства чугуна, стали и ферросплавов. Охарактеризована структура отрасли. Описаны крупные интегрированные холдинги вертикального и горизонтального типа. Приведена оценка сырьевой базы черной металлургии в Российской Федерации. Описаны основные тенденции и прогнозные параметры развития отрасли.
В разделе 2 представлены сведения о технологических процессах, получивших распространение в производстве:
- агломерата из железорудных руд;
- кокса и полукокса, бурого угля (лигнита) или торфа, угля ретортного;
- чугуна зеркального и передельного в чушках, болванках и прочих первичных формах;
- ферросплавов, включая: ферросилиций, силикокальций, силикомарганец, электроферромарганец, ферровольфрам, ферромолибден, феррованадий, пятиокись ванадия, феррониобий, ферротитан, ферробор, силикоцирконий, феррофосфор, ферроманганофосфор, феррохром, ферросиликохром, ферросиликомарганец, ферромарганец, ферросплавы и лигатуры;
- стали нелегированной в слитках или прочих первичных формах и полуфабрикатов из нелегированной стали;
- стали нержавеющей в слитках или прочих первичных формах и полуфабрикатов из нержавеющей стали;
- стали легированной прочей в слитках или в прочих первичных формах и полуфабрикатов из прочей легированной стали.
В разделе 3 дана оценка уровней эмиссий в окружающую среду, а также, при доступности соответствующей информации, показателей потребления природных ресурсов, характерных для производства чугуна, стали и ферросплавов. При подготовке раздела использованы результаты анкетирования российских предприятий и приняты во внимание сведения, приведенные в справочном документе Европейского Союза (European Commission. Best Available Techniques Reference Document for Iron and Steel Production, 2012) и Заключении по наилучшим доступным технологиям для производства чугуна и стали (BAT Conclusions for Iron and Steel Production, Offical Jornal of the European Union, L70, v. 55, March 2012).
В разделе 4 описаны особенности подходов, использованных при разработке данного справочника НДТ в части идентификации НДТ, в целом соответствующих Правилам определения технологии в качестве наилучшей доступной технологии, а также разработки, актуализации и опубликования информационно-технических справочников по наилучшим доступным технологиям (утверждены постановлением Правительства Российской Федерации от 23 декабря 2014 г. N 1458) и Методическим рекомендациям по определению технологии в качестве наилучшей доступной технологии (утверждены приказом Министерства промышленности и торговли Российской Федерации от 31 марта 2015 г. N 665).
В разделе 5 кратко описаны наилучшие доступные технологии производства чугуна, стали и ферросплавов, в том числе:
- инструменты систем экологического и энергетического менеджмента;
- технологические и технические решения, направленные на повышение экологической результативности и ресурсоэффективности производства чугуна, стали и ферросплавов.
В разделе 6 приведены доступные сведения об экономических характеристиках программ модернизации производства, направленных на достижение технологических показателей, соответствующих показателям наилучших доступных технологий, а также программ в области охраны окружающей среды, имеющих отношение к переходу предприятий на принципы наилучших доступных технологий.
В разделе 7 представлены краткие сведения о новых технологических, технических и управленческих подходах, направленных на повышение экологической результативности и ресурсоэффективности производства чугуна, стали и ферросплавов, которые находятся в стадии разработки или имеют ограниченное применение.
Заключительные положения и рекомендации. В разделе приведены сведения о членах технической рабочей группы, принимавших участие в разработке настоящего справочника НДТ. Даны рекомендации предприятиям по применению справочника НДТ и развитию работ по систематизации сведений об экологической результативности и ресурсоэффективности производства, направлениях улучшения показателей НДТ.
Библиография. В библиографии приведен перечень основных источников информации, использованных при разработке справочника НДТ.
Предисловие
Цели, основные принципы и порядок разработки справочника НДТ установлены постановлением Правительства Российской Федерации от 23 декабря 2014 г. N 1458 "О порядке определения технологии в качестве наилучшей доступной технологии, а также разработки, актуализации и опубликования информационно-технических справочников по наилучшим доступным технологиям".
1 Статус документа
Согласно положениям Федерального закона от 29 июня 2015 г. N 162-ФЗ настоящий справочник НДТ является документом национальной системы стандартизации.
2 Информация о разработчиках
Справочник НДТ разработан технической рабочей группой "Производство чугуна, стали и ферросплавов" (ТРГ 26), состав которой был утвержден приказом Федерального агентства по техническому регулированию и метрологии от 30.12.2016 г. N 2062 "О создании технической рабочей группе "Производство чугуна, стали и ферросплавов".
Перечень организаций, оказавших поддержку разработке справочника НДТ, приведен в разделе "Заключительные положения и рекомендации".
Справочник НДТ представлен на утверждение Бюро наилучших доступных технологий (далее - Бюро НДТ) (www.burondt.ru).
3 Краткая характеристика
Справочник НДТ содержит описание применяемых при производстве чугуна, стали и ферросплавов технологических процессов, оборудования, технических способов, методов, в том числе позволяющих снизить негативное воздействие на окружающую среду, повысить энергоэффективность, обеспечить ресурсосбережение на предприятиях. Из описанных технологических процессов, оборудования, технических способов, методов (в том числе управления) определены решения, являющиеся наилучшими доступными технологиями (НДТ). Для ряда НДТ в справочнике НДТ установлены соответствующие технологические показатели НДТ.
4 Взаимосвязь с международными и региональными аналогами
Справочник НДТ разработан на основе информации справочника Европейского союза по наилучшим доступным технологиям "Производство чугуна, стали и ферросплавов" (European Commission. Best Available Techniques Reference Document for Iron and Steel Production, 2012) с учетом климатических, экономических и социальных особенностей производства чугуна, стали и ферросплавов в Российской Федерации.
Настоящий справочник НДТ подготовлен в соответствии с Федеральным законом N 219-ФЗ (статья 28.1, пп. 6, 7) по результатам анализа металлургической отрасли в Российской Федерации методом анкетирования, дополнительных запросов и экспертных оценок.
5 Сбор данных
Информация о технологических процессах, оборудовании, технических способах, методах, применяемых при производстве чугуна, стали и ферросплавов в Российской Федерации, была собрана в процессе разработки справочника НДТ в соответствии с Порядком сбора данных, необходимых для разработки информационно-технического справочника по наилучшим доступным технологиям и анализа приоритетных проблем отрасли, утвержденным приказом Росстандарта от 23 июля 2015 г. N 863.
6 Взаимосвязь с другими справочниками НДТ
Взаимосвязь настоящего справочника НДТ с другими справочниками НДТ, разрабатываемыми в соответствии с распоряжением Правительства Российской Федерации от 31 октября 2014 г. N 2178-р, приведена в разделе "Область применения".
7 Информация об утверждении, опубликовании и введении в действие
Справочник НДТ утвержден приказом Росстандарта от 15.12.2017 г. N 2836.
Справочник НДТ введен в действие с 1 июля, официально опубликован в информационной системе общего пользования - на официальном сайте Федерального агентства по техническому регулированию и метрологии в сети Интернет (www.gost.ru).
Область применения
Настоящий справочник НДТ распространяется на следующие основные виды деятельности, определяемые в соответствии с общероссийским классификатором видов экономической деятельности (ОКВЭД 2) ОК 029-2014 (КДЕС Ред. 2) и в соответствии с общероссийским классификатором по видам продукции (ОКПД 2) ОК 034-2014 (КПЕС 2008) (приняты и введены в действие приказом Федерального агентства по техническому регулированию и метрологии от 31 января 2014 г. N 14 ст):
- агломерация железных руд;
- производство кокса и полукокса, бурого угля (лигнита) или торфа, угля ретортного;
- производство чугуна зеркального и передельного в чушках, болванках и прочих первичных формах;
- производство ферросплавов, включая: ферросилиций, силикокальций, силикомарганец, электроферромарганец, ферровольфрам, ферромолибден, феррованадий, пятиокись ванадия, феррониобий, ферротитан, ферробор, силикоцирконий, феррофосфор, ферроманганофосфор, феррохром, ферросиликохром, ферросиликомарганец, ферромарганец, ферросплавы и лигатуры;
- производство стали нелегированной в слитках или прочих первичных формах и полуфабрикатов из нелегированной стали;
- производство стали нержавеющей в слитках или прочих первичных формах и полуфабрикатов из нержавеющей стали;
- производство стали легированной прочей в слитках или в прочих первичных формах и полуфабрикатов из прочей легированной стали.
Настоящий справочник НДТ также распространяется на процессы, связанные с основными перечисленными выше видами деятельности, которые могут оказать влияние на объемы и состав эмиссий и (или) масштабы загрязнения окружающей среды:
- процессы, использующие методы предотвращения и сокращения эмиссий загрязняющих веществ (выбросы в атмосферу и сбросы в водные объекты или канализацию), утилизации отходов;
- деятельность по плавке и/или рафинированию черных металлов из руды, чушек или лома с использованием методов электрометаллургии и прочих металлургических процессов;
- производство сплавов металлов, включая сплавы со специальными свойствами (например, сверхпрочные сплавы), путем добавления в исходный чистый металл прочих химических элементов.
Настоящий справочник НДТ не распространяется на:
- производство изделий дальнейшего передела черных металлов;
- генерацию электрической и тепловой энергии;
- водоотведение и очистку хозяйственно-бытовых стоков;
- деятельность, которая касается исключительно обеспечения промышленной безопасности или охраны труда.
Дополнительные виды деятельности, осуществляемые в рамках горно-металлургического производства, и соответствующие им справочники НДТ (названия справочников НДТ даны в редакции распоряжения Правительства Российской Федерации от 31 октября 2014 г. N 2178-р), приведены в таблице 1.
|
Вид деятельности |
Соответствующий справочник НДТ |
|
Очистка выбросов вредных (загрязняющих) веществ в атмосферный воздух |
ИТС 22-2016 "Очистка выбросов вредных (загрязняющих) веществ в атмосферный воздух при производстве продукции (товаров), а также при проведении работ и оказании услуг на крупных предприятиях" |
|
Очистка сточных вод |
ИТС 8-2015 "Очистка сточных вод при производстве продукции (товаров), выполнении работ и оказании услуг на крупных предприятиях" |
|
ИТС 10-2015 "Очистка сточных вод с использованием централизованных систем водоотведения поселений, городских округов" | |
|
Хранение и обработка материалов |
ИТС 46-2017 "Сокращение выбросов загрязняющих веществ, сбросов загрязняющих веществ при хранении и складировании товаров (грузов)" |
|
Обращение с отходами |
ИТС 9-2015 "Обезвреживание отходов термическим способом (сжигание отходов)" |
|
ИТС 15-2016 "Утилизация и обезвреживание отходов (кроме обезвреживания термическим способом (сжигание отходов)" | |
|
ИТС 17-2016 "Размещение отходов производства и потребления" | |
|
Добыча и обогащение железных руд |
ИТС 25-2017 "Добыча и обогащение железных руд" |
|
Производство изделий дальнейшего передела черных металлов |
ИТС 27-2017 "Производство изделий дальнейшего передела черных металлов" |
|
Промышленные системы охлаждения |
ИТС 20-2016 "Промышленные системы охлаждения" |
|
Производство электрической и тепловой энергии |
ИТС 38-2017 "Сжигание топлива на крупных установках в целях производства энергии" |
|
Повышение энергетической эффективности |
ИТС 48-2017 "Повышение энергетической эффективности при осуществлении хозяйственной и (или) иной деятельности" |
Необходимо подчеркнуть, что межотраслевые ("горизонтальные") справочники НДТ носят методический характер, не содержат технологических показателей и не могут быть использованы для определения технологических нормативов для видов деятельности, на которые распространяется действие настоящего справочника НДТ.
Вместе с тем изложенные в межотраслевых справочниках НДТ принципы и подходы приняты во внимание при подготовке настоящего отраслевого справочника НДТ (в частности, при анализе применимости инструментов систем энергетического менеджмента, обсуждении принципов выбора существенных (маркерных) веществ для установления технологических показателей и др.).
Российская черная металлургия развивается в общемировой системе хозяйственных связей, и ее состояние в значительной степени зависит от тенденций развития мировой металлургии в целом, что позволяет рассматривать Россию как одного из глобальных игроков на мировом рынке металлопродукции.
Отрасль "черная металлургия" состоит из комплекса предприятий по добыче и обогащению руд черных металлов, нерудных материалов, по производству чугуна, стали, проката, стальных труб, метизов, ферросплавов, огнеупоров, кокса, по заготовке и переработке лома и отходов, комплекса предприятий и производств вспомогательного назначения, а также научно-исследовательских и проектных организаций.
В структуру черной металлургии России входит более 1, 5 тыс. предприятий, из которых более 70 являются градообразующими. Предприятия металлургии располагаются практически во всех федеральных округах, в 25 краях и областях. Регионы и наименования предприятий черной металлургии представлены в таблицах 1.1, 1.2 и 1.3 [1]. Географическая карта размещения металлургических предприятий России представлена на рисунке 1.1.
|
Регионы |
Наименования предприятий |
|
1. Центральный федеральный округ | |
|
Липецкая область |
ПАО "НЛМК" |
|
Тульская область |
ПАО "Тулачермет" |
|
ПАО "Косогорский металлургический завод" | |
|
2. Северо-Западный федеральный округ | |
|
ПАО "Череповецкий металлургический комбинат" | |
|
3. Приволжский федеральный округ | |
|
АО "Уральская сталь" | |
|
4. Уральский федеральный округ | |
|
ПАО "Надеждинский металлургический завод" | |
|
АО "ЕВРАЗ НТМК" | |
|
Челябинская область | |
|
ПАО "Челябинский металлургический комбинат" (ПАО "ЧМК") | |
|
ПАО "Магнитогорский металлургический комбинат" (ПАО "ММК") | |
|
5. Сибирский федеральный округ | |
|
Кемеровская область |
АО "ЕВРАЗ ЗСМК" |
|
Регионы |
Наименования предприятий |
|
1. Центральный федеральный округ | |
|
Белгородская область |
АО "ОЭМК" |
|
Брянская область |
ООО "ПК "Бежицкий сталелитейный завод" |
|
Калужская область |
ООО "НЛМК - Калуга" |
|
Липецкая область |
ПАО "НЛМК" |
|
Московская область |
АО "МЗ "Электросталь" |
|
Смоленская область |
ОАО "Ярцевский металлургический завод" |
|
Тульская область |
ПАО "Тулачермет"* |
|
2. Северо-Западный федеральный округ | |
|
Вологодская область |
ПАО "Череповецкий металлургический комбинат" |
|
Ленинградская область |
ЗАО "Металлургический завод "Петросталь" |
|
г. Санкт-Петербург |
ООО "ОМЗ-Спецсталь" |
|
3. Южный федеральный округ | |
|
Краснодарский край |
ООО "Абинский ЭлектроМеталлургический завод" (ООО "АЭМЗ") |
|
ООО "Новоросметалл" | |
|
Волгоградская область |
АО "Волга-ФЭСТ" |
|
АО "ВМК "Красный Октябрь" | |
|
АО "Волжский трубный завод" | |
|
Ростовская область |
ПАО "ТАГМЕТ" |
|
ООО "Ростовский электрометаллургический завод" (ООО "РЭМЗ") | |
|
4. Северо-Кавказский федеральный округ |
ООО "СтавСталь" |
|
5. Приволжский федеральный округ | |
|
Республика Татарстан |
ЗАО "Камский металлургический комбинат "ТЭМПО" |
|
Удмуртская Республика |
ОАО "Ижсталь" |
|
Пермский край |
ООО "МЗ "Камасталь" |
|
ОАО "Лысьвенский металлургический завод" | |
|
ОАО "Нытвенский металлургический завод" | |
|
Кировская область |
АО "Омутнинский металлургический завод" |
|
Нижегородская область |
АО "Выксунский металлургический завод" |
|
АО "ОМК-Сталь" | |
|
ОАО "Кулебакский металлургический завод" | |
|
Оренбургская область |
АО "Уральская сталь" |
|
Саратовская область |
АО "Северсталь - Сортовой завод Балаково" |
|
6. Уральский федеральный округ | |
|
Свердловская область |
АО "ЕВРАЗ НТМК" |
|
ОАО "Первоуральский новотрубный завод" | |
|
ПАО "Северский трубный завод" | |
|
ПАО "Синарский трубный завод" | |
|
ЗАО "Нижнесергинский метизно-металлургический завод" | |
|
ПАО "Надеждинский металлургический завод" | |
|
ООО "Верхнесалдинский металлургический завод" | |
|
ООО "Староуткинский металлургический завод" | |
|
ЗАО "Ревдинский метизно-металлургический союз" | |
|
Тюменская область |
ООО "Завод УГМК Электросталь Тюмени" |
|
Челябинская область |
ПАО "Челябинский металлургический комбинат" (ПАО "ЧМК") |
|
ПАО "Магнитогорский металлургический комбинат" | |
|
АО "Златоустовский электрометаллургический завод" | |
|
ПАО "Ашинский металлургический завод" | |
|
7. Сибирский федеральный округ | |
|
Кемеровская область |
АО "ЕВРАЗ ЗСМК" |
|
ОАО "Гурьевский металлургический завод" | |
|
Новосибирская область |
ОАО "Новосибирский металлургический завод имени Кузьмина" (ОАО "НМЗ им. Кузьмина") |
|
8. Дальневосточный федеральный округ | |
|
Хабаровский край |
ОАО "Амурметалл" |
|
* В настоящее время на предприятии строится конвертерный цех. | |
|
Регионы |
Наименования предприятий |
|
1. Центральный федеральный округ | |
|
Белгородская область |
АО "ОЭМК" |
|
Калужская область |
ООО "НЛМК-Калуга" |
|
Московская область |
АО "Металлургический завод "Электросталь" |
|
Смоленская область |
ГУП "Литейно-прокатный завод" (ГУП "ЛПЗ") |
|
Тульская область |
ОАО "Ревякинский металлургический завод" |
|
2. Северо-Западный федеральный округ | |
|
Вологодская область |
ПАО "Череповецкий металлургический комбинат" |
|
Ленинградская область |
ЗАО "Металлургический завод "Петросталь" |
|
3. Южный федеральный округ | |
|
Краснодарский край |
ООО "Абинский ЭлектроМеталлургический завод" (ООО "АЭМЗ") |
|
ООО "Новоросметалл" | |
|
Волгоградская область |
АО "Волга-ФЭСТ" |
|
АО "ВМК "Красный Октябрь" | |
|
АО "Волжский трубный завод" | |
|
Ростовская область |
ПАО "ТАГМЕТ" |
|
ООО "Ростовский электрометаллургический завод" (ООО "РЭМЗ") | |
|
4. Северо-Кавказский федеральный округ | |
|
Ставропольский край |
ОАО "Ставсталь" |
|
5. Приволжский федеральный округ | |
|
Республика Башкортостан |
АО "Белорецкий металлургический комбинат" |
|
Республика Татарстан |
ЗАО "Камский металлургический комбинат "ТЭМПО" |
|
Удмуртская Республика |
ОАО "Ижсталь" |
|
Пермский край |
ООО "МЗ "Камасталь" |
|
ОАО "Лысьвенский металлургический завод" | |
|
ОАО "Нытвенский металлургический завод" | |
|
Кировская область |
АО "Омутнинский металлургический завод" |
|
Нижегородская область |
АО "Выксунский металлургический завод" |
|
АО "ОМК-Сталь" | |
|
ОАО "Кулебакский металлургический завод" | |
|
Оренбургская область |
АО "Уральская сталь" |
|
Саратовская область |
АО "Северсталь - Сортовой завод Балаково" |
|
6. Уральский федеральный округ | |
|
Свердловская область |
АО "ЕВРАЗ НТМК" |
|
ОАО "Первоуральский новотрубный завод" | |
|
ПАО "Северский трубный завод" | |
|
ООО "ВИЗ-Сталь" | |
|
ЗАО "Нижнесергинский метизно-металлургический завод" | |
|
ПАО "Надеждинский металлургический завод" | |
|
ООО "Верхнесалдинский металлургический завод" | |
|
ООО "Староуткинский металлургический завод" | |
|
ЗАО "Ревдинский метизно-металлургический союз" | |
|
Тюменская область |
ООО "Завод УГМК "Электросталь Тюмени" |
|
Челябинская область |
ПАО "Челябинский металлургический комбинат" |
|
ПАО "Магнитогорский металлургический комбинат" | |
|
ОАО "ММК-Метиз" | |
|
АО "Златоустовский электрометаллургический завод" | |
|
ПАО "Ашинский металлургический завод" | |
|
7. Сибирский федеральный округ | |
|
Кемеровская область |
АО "ЕВРАЗ ЗСМК" |
|
ОАО "Гурьевский металлургический завод" | |
|
Новосибирская область |
ОАО "Новосибирский металлургический завод имени Кузьмина" (ОАО "НМЗ им. Кузьмина") |
|
8. Дальневосточный федеральный округ | |
|
Хабаровский край |
ОАО "Амурметалл" |

Рисунок 1.1 - Географическая карта размещения металлургических предприятий России [2]
В черной металлургии сформировалось десять крупных интегрированных Холдингов вертикального и горизонтального типа, объединяющих предприятия по всей технологической цепочке производства от добычи угля и руды и их переработки до инфраструктурных подразделений, включая ломопереработку, энергетику, порты и железнодорожный транспорт. Крупные Холдинги черной металлургии России приведены в таблице 1.4.
|
Вертикально интегрированные холдинги |
Горизонтально интегрированные холдинги |
|
Производят металлопродукцию, начиная с добычи железорудного сырья |
Производят металлопродукцию, в основном трубы стальные, начиная с производства стали |
|
ПАО "ЕвразХолдинг" |
ПАО "Трубная металлургическая компания" |
|
ПАО "Северсталь" |
ПАО "Объединенная металлургическая компания" |
|
ПАО "Новолипецкий металлургический комбинат" |
ПАО "ЧТПЗ" |
|
ПАО "Металлоинвест" | |
|
ПАО "Мечел" | |
|
ПАО "Магнитогорский металлургический комбинат" (ПАО "ММК") | |
|
ООО УК "Промышленно-металлургический холдинг" ("ПМХ")* | |
|
* Холдинг осуществляет добычу и переработку железной руды, добычу угля и производство кокса, производство чугуна и порошковых материалов; в настоящее время строится сталеплавильный цех. | |
Такая интеграция позволяет уменьшить риски как на внутреннем, так и на внешнем рынках, оптимизировать инвестиционную политику и обеспечивать собственную сырьевую безопасность. Холдинги активно развивают собственные сервисные службы по металлообработке и торговле готовой металлопродукцией в различных регионах страны и мира.
Предприятия холдингов производят 98 % чугуна, более 90 % стали и проката и 79 % труб.
Главная цель металлургического предприятия - это выпуск металлопродукции, удовлетворяющей своими физическими, химическими, механическими и иными свойствами требованиям, которые установлены действующими нормативными документами по стандартизации.
Продукция черной металлургии подразделяется на основную и побочную.
Основная продукция - это та, получение которой является главной целью производства, побочная - это другие продукты, которые получают одновременно с основной продукцией.
Таким образом, основной продукцией является:
- в доменном производстве - чугун;
- в сталеплавильном производстве - сталь;
- в прокатном производстве - прокат.
В зависимости от назначения выплавляют чугуны различных видов:
- передельные для сталеплавительного производства, в том числе фосфористые, высококачественные;
- для литейного производства (содержание углерода в пределах 3, 4 % - 4, 5 %);
- специального назначения (чугуны с шаровидным графитом);
- зеркальные чугуны (содержание марганца от 10 % до 25 %).
Химический состав передельного чугуна для сталеплавильного и литейного производства приведен в таблице 1.5.
|
Марка чугуна |
Массовая доля, % | ||||||||||||
|
кремния |
марганца |
фосфора, не более |
серы, не более | ||||||||||
|
группы |
класса |
категории | |||||||||||
|
1 |
2 |
3 |
4 |
А |
Б |
В |
1 |
2 |
3 |
4 |
5 | ||
|
П1 |
Св. 0, 5 до 0, 9 включ. |
До 0, 5 включ. |
Св. 0, 5 до 1, 0 включ. |
Св. 1, 0 до 1, 5 включ. |
0, 1 |
0, 2 |
0, 3 |
0, 01 |
0, 02 |
0, 03 |
0, 04 |
0, 05 | |
|
П2 |
До 0, 5 включ. |
До 0, 5 включ. |
Св. 0, 5 до 1, 0 включ. |
Св. 1, 0 до 1, 5 включ. |
0, 1 |
0, 2 |
0, 3 |
0, 01 |
0, 02 |
0, 03 |
0, 04 |
0, 05 | |
|
ПЛ1 |
Св. 0, 9 до 1, 2 включ. |
До 0, 3 включ. |
Св. 0, 3 до 0, 5 включ. |
Св. 0, 5 до 0, 9 включ. |
Св. 0, 9 до 1, 5 включ. |
0, 08 |
0, 12 |
0, 3 |
0, 01 |
0, 02 |
0, 03 |
0, 04 |
0, 05 |
|
ПЛ2 |
Св. 0, 5 до 0, 9 включ. |
До 0, 3 включ. |
Св. 0, 3 до 0, 5 включ. |
Св. 0, 5 до 0, 9 включ. |
Св. 0, 9 до 1, 5 включ. |
0, 08 |
0, 12 |
0, 3 |
0, 01 |
0, 02 |
0, 03 |
0, 04 |
0, 05 |
- в сталеплавильном производстве - шлак, окалина, шламы, пыль от установок аспирации;
- в прокатном производстве - обрезь металлопродукции, окалина, шламы, пыль от установок аспирации.
Большинство образующихся побочных продуктов может возвращаться в технологический процесс через агломерационное, доменное и сталеплавильное производство, при этом доля утилизации вторичных ресурсов может достигать 95 % - 98 %, что позволяет обеспечить экономию первородного сырья и топлива, и улучшить экологическую обстановку вокруг металлургических предприятий.
Часть побочной продукции имеет определенные свойства и поставляется на рынок по нормативным документам по стандартизации.
Учет продукции осуществляется в стоимостном, а также натуральном и условнонатуральном выражении.
За 2016 г. использование мощностей по производству готового проката составило 80, 4 %, по производству стали - 82, 2 %, по производству чугуна - 83 %. Данная загрузка производственных мощностей сопоставима с показателями основных зарубежных металлургических компаний-производителей черных металлов.
Черная металлургия, являясь одной из базовых отраслей, вносит существенный вклад в экономику России.
В 2016 г. из расчетных данных по материалам Росстата доля черной металлургии составляла в ВВП страны - около 1, 4 %, в промышленном производстве - 5, 7 %, в валютных поступлениях в экономику России - 6, 1 %. Как потребитель продукции и услуг субъектов естественных монополий, черная металлургия использует 11, 5 % электроэнергии, более 17, 3 % природного газа в промышленном производстве России, ее доля в грузовых железнодорожных перевозках составляет 15 %. Доля черной металлургии в экономике России в 2016 г. показана на рисунке 1.2.

а - в ВВП, б - в грузовых железнодорожных перевозках, в - в промышленном производстве, г - в валютных поступлениях в экономику России, д - в потреблении природного газа в промышленном производстве России, е - в потреблении электроэнергии в промышленном производстве России
Рисунок 1.2 - Доля черной металлургии в экономике России в 2016 г.
Начиная с 2000 г., тенденции развития отечественной черной металлургии кардинально изменились: объем инвестиций в 2016 г. вырос в 7, 4 раза по сравнению с 2000 г., общий объем инвестиций в отрасль за период 2000-2016 гг. составил около 2, 04 трлн руб. Динамика инвестиций в черную металлургию России представлена на рисунке 1.3.

Рисунок 1.3 - Динамика инвестиций в черную металлургию России [3]
Благодаря инвестициям износ основных средств снизился с 53, 5 % - в 2000 г. и до 42 % - в 2015 г. [3].
Россия занимает 5-е место в мире по производству стали (уступая Китаю, Японии, Индии и США), 2-е место по производству стальных труб (уступая Китаю), 3-е место по экспорту металлопродукции (уступая Китаю и Японии), 5-е место по производству товарной железной руды (после Китая, Австралии, Бразилии и Индии).
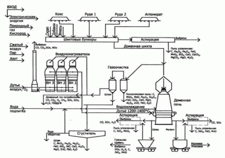
Общая схема производства продукции на интегрированном металлургическом предприятии включает следующие переделы:
- агломерационное производство;
- коксохимическое производство;
- ферросплавное производство;
- доменное производство;
- сталеплавильное производство;
- прокатное производство.
- Агломерационное и коксохимическое производства являются производителями основных компонентов для доменного производства - агломерата и кокса.
- Доменное производство специализируется на выпуске чугуна, который является не только полуфабрикатом для сталеплавильного производства, но и товарной продукцией первого передела.
- Сталь, получаемая в сталеплавильном производстве при продувке жидкого чугуна и металлолома технически чистым кислородом, разливается в непрерывнолитые слябы и слитки, которые в дальнейшем используются для производства проката, а также являются товарной продукцией второго передела.
- Прокатное производство представлено производством горячего проката и холодного проката. Схема производства металлопродукции на интегрированном предприятии представлена на рисунке 1.4.

Рисунок 1.4 - Схема производства металлопродукции на интегрированном предприятии
С середины 1980-х гг. в практику металлургического производства прочно вошло понятие "мини-заводы", которые стали успешно конкурировать с заводами полного цикла.
Современное содержание понятия "мини-завод" включает в себя минимальные затраты на производство, минимальные выбросы технологических отходов в окружающую среду, минимальные простои оборудования и агрегатов, минимальный производственный цикл при максимальной производительности. Обычно к этой категории относят заводы с объемом производства 0, 1...1, 6(2) млн т/г. Эти предприятия работают на металлическом ломе, поэтому производство проката начинается с подготовки лома и выплавки стали.
Мини-завод - это комплекс, состоящий из следующих агрегатов: электродуговая печь, агрегаты внепечной обработки, машина непрерывной разливки стали и группа прокатных станов.
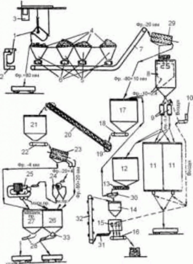
Технологическая схема производства "мини-завода" представлена на рисунке 1.5.

Рисунок 1.5 - Технологическая схема производства "мини-завода" [4]
Динамика производства продукции
Номенклатура продукции черной металлургии России включает около 4 тыс. горячекатаных сортовых профилей, 20 тыс. типоразмеров листа, 2 тыс. гнутых и фасонных профилей, 30 тыс. профилеразмеров труб и 50 тыс. типоразмеров метизов. Вся эта продукция состоит более чем из 2500 марок стали и сплавов и производится около 14 млн. маркопрофилеразмеров.
Динамика структуры производства основных видов продукции черной металлургии в России представлена на рисунке 1.6.

Рисунок 1.6 - Динамика производства основных видов продукции черной металлургии в России [5]
Чугун выплавляется в доменных печах. Средняя удельная производительность печей увеличилась за период 2000-2015 гг. на 19 %, а средний удельный расход кокса снизился примерно на 12 %.
Сталь производится в конвертерах (66, 5 %), в электропечах (31, 5 %) и в мартеновских печах (2, 0 %). Динамика структуры выплавки стали по видам производства в России представлена на рисунке 1.7.

Рисунок 1.7 - Динамика структуры выплавки стали по видам производства в России [5]
Изменения за период 2000-2016 гг. в сортаменте производимого готового проката в целом по отрасли характеризуются следующими данными, представленными в таблице 1.6.
|
Вид продукции |
2000 г. |
2016 г. | ||
|
Объем производства, млн т |
Доля в объеме производства, % |
Объем производства, млн т |
Доля в объеме производства, % | |
|
Готовый прокат: |
46, 7 |
100 |
60, 3 |
100 |
|
- заготовки для переката на экспорт |
11, 8 |
25, 3 |
14, 1 |
24, 0 |
|
- сортовой прокат |
14, 6 |
31, 2 |
18, 5 |
31 |
|
- листовой прокат, в том числе: |
20, 3 |
43, 5 |
27, 5 |
45 |
|
- холоднокатаный листовой прокат |
6, 4 |
31, 6 |
8, 1 |
29, 1 |
|
- холоднокатаный листовой прокат с покрытиями |
1, 4 |
21, 9 |
5, 5 |
67, 5 |
Увеличились объемы производства листового проката и холоднокатаного листа, в 3 раза выросла доля листового проката с покрытиями. Это явилось следствием реализации инвестиционных проектов на ПАО "ММК", ПАО "Череповецкий металлургический комбинат" и ПАО "НЛМК", а также на ОАО "Лысьвенский металлургический завод".
Динамика укрупненной структуры готового проката за период 2007-2016 гг. показана на рисунке 1.8.

Рисунок 1.8 - Динамика укрупненной структуры производства готового проката [5]
Производство, экспорт, импорт и потребление готового проката в РФ иллюстрируется динамикой производства стали, проката и объемами его потребления, представленной в таблице 1.7.
|
Показатели |
Годы | |||||||||
|
2000 |
2005 |
2007 |
2010 |
2011 |
2012 |
2013 |
2014 |
2015 |
2016 | |
|
Производство, млн т |
46, 7 |
54, 7 |
59, 6 |
55, 0 |
56, 5 |
60, 0 |
59, 2 |
61, 2 |
60, 4 |
60, 3 |
|
Экспорт, млн т* |
27, 0 |
29, 9 |
28, 0 |
29, 3 |
24, 8 |
26, 9 |
24, 8 |
25, 4 |
28, 0 |
28, 9 |
|
Импорт, млн т* |
1, 8 |
4, 0 |
6, 4 |
5, 2 |
6, 4 |
6, 0 |
6, 0 |
5, 3 |
5, 1 |
2, 4 |
|
Видимое потребление, млн т |
21, 5 |
28, 8 |
38, 0 |
30, 9 |
38, 1 |
39, 1 |
40, 4 |
41, 1 |
37, 4 |
33, 8 |
|
Доля экспорта в производстве, % |
57, 8 |
54, 7 |
47, 0 |
53, 3 |
43, 9 |
44, 8 |
41, 9 |
41, 5 |
46, 4 |
47, 9 |
|
Доля импорта в потреблении, % |
8, 4 |
13, 9 |
16, 7 |
16, 8 |
16, 8 |
15, 3 |
14, 8 |
12, 9 |
13, 6 |
7, 1 |
|
* Показатели экспорта и импорта приведены с учетом листа и жести с покрытием. | ||||||||||
Производство и потребление ферросплавов
Ферросплавы - это сплавы железа с другими элементами (Cr, Si, Mn, Ti и др.), применяемые главным образом для раскисления и легирования стали (например, феррохром и ферросилиций). К ферросплавам условно относят также некоторые сплавы, содержащие железо лишь в виде примесей (силикокальций, силикомарганец и др.), и некоторые металлы и неметаллы (Mn, Cr, Si) с минимальным содержанием примесей.
Ферросплавы получают из руд или концентратов в электропечах или плавильных шахтах (горнах). Использование легирующего элемента в виде ферросплава при легировании и раскислении стали и сплавов повышает его усвоение расплавом, а также снижает угар.
Виды ферросплавов, применяемые при выплавке стали различного назначения:
- кремнистые ферросплавы;
- хромистые ферросплавы;
- марганцевые ферросплавы;
- ферровольфрам;
- ферромолибден;
- феррованадий;
- феррониобий;
- ферротитан и титансодержащие сплавы;
- ферробор и лигатуры с бором;
- сплавы с алюминием;
- сплавы с редкоземельными металлами;
- ферросиликоцирконий;
- ферроалюминоцирконий;
- ферроникель;
- феррокобальт.
К наиболее массовым видам ферросплавов относятся марганцевые и хромистые ферросплавы, а также ферросилиций.
Основные характеристики марганцевых и хромистых ферросплавов, а также ферросилиция приведены в таблицах 1.8, 1.9 и 1.10 соответственно.
|
Высокоуглеродистый FeMn |
SiMn |
Низкоуглеродистый FeMn/Mn (мет) | ||
|
Применение |
Для легирования и раскисления стандартных и углеродистых марок стали |
Для раскисления и легирования стандартных и низкоуглеродистых марок стали |
Легирующий материал для производства нержавеющих и специальных марок стали | |
|
Химический состав, % |
Mn |
70-82 |
60-70 |
75-85/95-97 |
|
С |
не более 8, 0 |
0, 1-3, 5 |
0, 1-2, 0 | |
|
Si |
не более 2, 0 |
10-35 |
не более 2, 0 | |
|
Р |
не более 0, 5 |
0, 05-0, 35 |
0, 15-0, 35 | |
|
S |
не более 0, 03 |
не более 0, 03 |
не более 0, 03 | |
|
Примечания 1 SiMn более распространен в использовании, чем FeMn и доля его составляет около 60 % в мировом выпуске ферросплавов. 2 SiMn в основном используется для раскисления стали. Это свойство SiMn позволяет заменять FeSi и FeMn при производстве стали, в случае, если цена комплексного раскислителя будет ниже суммы FeMn и FeSi. | ||||
|
FeCr Высокоуглеродистый |
FeCr низкоуглеродистый | ||
|
Применение |
Для производства нержавеющей стали |
Для производства легированных хромистых сталей | |
|
Химический состав, % |
Cr |
60-68 |
65-72 |
|
С |
не более 9, 0 |
0, 02-1, 00 | |
|
Si |
не более 2, 0 |
не более 1, 5 | |
|
Р |
не более 0, 035 |
не более 0, 03 | |
|
S |
не более 0, 03 |
не более 0, 02 | |
|
FeSi-45 |
FeSi-65/75 |
Особочистый FeSi | |||
|
Применение |
В основном в литейном производстве |
Для раскисления стали и легирования |
Для раскисления и легирования особых сталей (в основном электротехнических и рельсовых) | ||
|
Химический состав, % |
Si |
42-46 |
63-76 |
63-76 | |
|
С |
не более 0, 2 |
не более 0, 1 |
не более 0, 05 | ||
|
Р |
не более 0, 05 |
не более 0, 04 |
- | ||
|
S |
не более 0, 02 |
не более 0, 02 |
- | ||
|
Al |
- |
- |
не более 0, 5 | ||
|
Са |
- |
- |
не более 0, 05 | ||
|
Ti |
- |
- |
не более 0, 05 | ||
|
Примечание - FeSi-75 самый распространенный сплав среди всего FeSi. | |||||
Ежегодно в мире производится около 35-37 млн т ферросплавов. Основным сегментом среди производимых ферросплавов является феррохром, доля в объемах производства которого в мире составляет свыше 24 %. На втором месте по объемам силикомарганец, доля которого - около 22 % в мировом производстве. Третье место занимает ферросилиций, с долей около 20 % в мировом производстве, а на четвертом месте ферромарганец с долей около 13 %.
Среди стран, основных производителей ферросплавов необходимо отметить в первую очередь Китай (с долей в мировых объемах свыше 46 %) и ЮАР (с долей около 15 %). Крупными производителями также являются Бразилия, Индия, Япония, Норвегия, Франция и Россия, доля которой в мировом производстве составляет около 5 %.
Потребление основных видов ферросплавов в РФ приведено в таблице 1.11.
|
Ферросплавы |
2012 г. |
2013 г. |
2014 г. |
2015 г. |
Потребление в РФ, кг/т |
|
FeSi |
203 |
196 |
182 |
165 |
2, 35 |
|
SiMn |
488 |
446 |
456 |
440 |
6, 3 |
|
FeMn |
157 |
151 |
153, 9 |
160 |
2, 3 |
|
FeCr |
67 |
62 |
61 |
60 |
0, 9 |
|
Всего |
957 |
835 |
832 |
802 |
11, 8 |
|
Примечание - Среднее потребление ферросплавов в мире - 20 кг/т стали. | |||||
В России среди производимых ферросплавов основным сегментом является ферросилиций. Второе место по объемам производства занимает феррохром, ферромарганец находится на третьем. Производство основных видов ферросплавов в России показано в таблице 1.12.
Крупнейшие производители ферросплавов в России сосредоточены в трех областях:
- Челябинская область - ОАО "Челябинский электрометаллургический комбинат", занимающий в общероссийских объемах производства свыше 43 %.
- Кемеровская область - ОАО "Кузнецкие ферросплавы" (ОАО "КФ"), занимающее в общероссийских объемах производства около 25 %).
- Свердловская область - несколько предприятий, среди которых:
- ОАО "Серовский завод ферросплавов" (ОАО "СЗФ"), который занимает около 2 2 % в общих показателях производства,
- ОАО "Корпорация ВСМПО-АВИСМА", которая производит титановые сплавы с долей рынка в общих объемах ферросплавов около 2 %.
- ОАО "Ключевский завод ферросплавов", с долей около 1 %.
Кроме того, крупными производителями ферросплавов в других регионах РФ являются:
- ООО "Братский завод ферросплавов" (ООО "БЗФ");
- ПАО "НЛМК";
- ООО "Сорский ферромолибденовый завод";
- ОАО "Соликамский магниевый завод" (ОАО "СМЗ");
- ООО "Жирекенский ферромолибденовый завод";
- ЗАО "Камышинский литейно-ферросплавный завод" (ЗАО "КЛФЗ");
- ОАО "Полема";
- ООО "Серовский завод малой металлургии" (ООО "СЗММ").
Основным производителем ферросилиция в России является ОАО "Кузнецкие ферросплавы (ОАО "КФ"), занимающие в общих объемах производства ферросилиция в России свыше 54 %. На втором месте по производству ОАО "Челябинский электрометаллургический комбинат", с долей в общем производстве около 25 %. Остальные позиции занимают ПАО "НЛМК", ОАО "БЗФ" и ОАО "СЗФ".
Основными производителями феррохрома в России являются ОАО "Челябинский электрометаллургический комбинат", с долей в общих объемах производства около 60 % и ОАО "Серовский завод ферросплавов", с долей в производстве феррохрома около 37 %. Остальные производители - ОАО "СЗММ", ОАО "Полема" и ОАО "КЗФ".
Наиболее заметными производителями других ферросплавов (ферромарганца, ферросиликохрома, ферротитана, ферромолибдена, феррованадия, силикокальция) являются ОАО "ЧЭМК" и ОАО "СЗФ".
Производственные мощности российских ферросплавных заводов позволяют не только удовлетворить прогнозируемый спрос сталеплавильных предприятий, но и обеспечить некоторый экспорт ферросплавов.
Сырьевая база для производства ферромарганца и феррохрома в России развита слабо, и их производство базируется в основном на импортном сырье.
Производство марганцевых сплавов в России осуществляют три предприятия: доменный ферромарганец выплавляется на Косогорском металлургическом заводе (г. Тула) и Саткинском чугуноплавильном заводе (г. Сатка, Челябинской обл.), силикомарганец - на Челябинском электрометаллургическом заводе.
Однако потребность промышленности в сплавах на основе марганца удовлетворяется продукцией отечественного производства менее чем наполовину (около 46 %). Остальная часть ферромарганца и силикомарганца импортируется. Россия входит в число основных мировых импортеров марганцевых сплавов (доля России в мировом импорте составляет около 2 %).
|
Ферросплавы |
2007 г. |
2011 г. |
2012 г. |
2013 г. |
2020 г. |
2025 г. |
2030 г. |
|
Факт |
Факт |
Факт |
Факт |
Прогноз | |||
|
1 Марганцевые | |||||||
|
- ферромарганец доменный, тыс. т |
158, 0 |
148, 7 |
161, 1 |
181, 5 |
190, 0 |
200, 0 |
200, 0 |
|
- ферромарганец электропечной, тыс. т |
- |
- |
- |
- |
5, 0 |
20, 0 |
50, 0 |
|
- ферросиликомарганец, тыс. т |
72, 2 |
149, 5 |
164, 2 |
167, 6 |
180, 0 |
200, 0 |
230, 0 |
|
- марганец металлический включая электролитический, тыс. т |
- |
- |
- |
- |
5, 0 |
15, 0 |
25, 0 |
|
2 Хромосодержащие | |||||||
|
- феррохром низкоуглеродистый, тыс. т |
233, 9 |
227, 9 |
217, 6 |
203, 3 |
250, 0 |
290, 0 |
330, 0 |
|
- феррохром средне- и высокоуглеродистый, тыс. т |
294, 0 |
288, 8 |
275, 3 |
266, 0 |
280, 0 |
310, 0 |
320, 0 |
|
- ферросиликохром, тыс. т |
90, 6 |
59, 3 |
56, 2 |
56, 1 |
70, 0 |
90, 0 |
110, 0 |
|
- хром металлический, т |
9867 |
16563 |
16476 |
12770 |
20000 |
25000 |
30000 |
|
- хром металлический электролитич., т |
389 |
284 |
310 |
191 |
500 |
1000 |
1500 |
|
3 Ферросилиций (45 %) тыс. т |
896, 1 |
1031, 9 |
1047, 5 |
1018, 3 |
1100, 0 |
1200, 0 |
1300, 0 |
|
4 Феррованадий (38 %), т |
11545 |
7633 |
8221 |
10607 |
12000 |
13500 |
15000 |
|
5 Ферротитан (20 %), т |
30438 |
28656 |
28921 |
29000 |
32000 |
35000 |
38000 |
|
6 Ферромолибден (60 %), т |
6265 |
9634 |
9724 |
8769 |
10000 |
12000 |
16000 |
|
7 Ферровольфрам (72 %), т |
66 |
28 |
8 |
0 |
60 |
80 |
100 |
|
8 Феррониобий (50 %), т |
75 |
192 |
201 |
200 |
500 |
1000 |
2000 |
|
9 Ферробор (5 %), т |
84 |
180 |
200 |
200 |
300 |
350 |
400 |
|
10 Силикокальций (15 % - 28 %), т |
6874 |
18855 |
3170 |
5000 |
8000 |
10000 |
15000 |
Россия располагает значительными запасами рудных и топливно-энергетических ресурсов, позволяющих не только обеспечивать дальнейшее развитие отечественной черной металлургии, но и увеличивать их поставки на внешний рынок.
По подтвержденным балансовым запасам железных руд (категории А + В + С1) Россия занимает первое место в мире. На ее долю приходится 27 % мировых запасов, т.е. больше чем в других основных странах, располагающих крупными железорудными ресурсами. По объемам добычи и производству товарной железной руды Россия занимает 5 место в мире, уступая лишь Китаю, Бразилии, Австралии и Индии.
Разрабатываемые в России месторождения железных руд в основном представлены железистыми кварцитами (65, 5 % добычи), титаномагнетитовыми (17, 3 %) и магнетитовыми (15, 3 %) рудами, которые характеризуются относительно низким содержанием железа (соответственно 35, 1 %, 17, 7 % и 34, 3 %) и требуют глубокого обогащения. Значительные запасы указанных типов железных руд, пригодных для карьерной разработки, предопределили развитие железорудной подотрасли черной металлургии, способы добычи, обогащения и окускования железорудного сырья.
Аналогичная ситуация имеет место в железорудной промышленности Украины и Китая, разрабатывающей подобные месторождения с низким содержанием железа. В то же время Бразилия, Австралия, Индия и страны Африки разрабатывают в основном богатые гематитомартитовые месторождения руд с содержанием железа 58 % - 64 %, которые не требуют обогащения. В России доля богатых руд в балансовых запасах составляет 12, 5 %, а в объеме добычи всего 1, 2 %.
Одним из основных негативных факторов обеспечения черной металлургии железорудным сырьем является неравномерное географическое размещение балансовых запасов по территории страны. Динамика балансовых запасов, добычи и производства товарной руды, по федеральным округам и географическая карта размещения железорудных предприятий черной металлургии России представлены на рисунках 1.9 и 1.10 соответственно.

Рисунок 1.9 - Динамика балансовых запасов, добычи и производства товарной руды по федеральным округам [6]

Рисунок 1.10 - Географическая карта размещения железорудных предприятий черной металлургии России [6]
Производство товарной железной руды сосредоточено в Центральном федеральном округе, в основном в пределах КМА.
Вторым по запасам и добыче железных руд является Уральский федеральный округ. При этом производство 90 % товарной руды размещено в 25 месторождениях Свердловской области и 10 % - в 24 месторождениях Челябинской области. В результате крупнейшие металлургические комбинаты - ПАО "ММК" и ПАО "ЧЭМК" недостаточно обеспечены железорудным сырьем.
В Сибирском федеральном округе основная часть запасов удалена от АО "ЕВРАЗ ЗСМК", и он недостаточно обеспечен местными рудами.
В Приволжском федеральном округе расположено около 0, 5 % балансовых запасов, которые представлены в основном бедными природно-легированными рудами и были разведаны как сырьевая база ОХМК (ныне АО "Уральская сталь"), но в настоящее время практически мало используются.
Таким образом, в настоящее время имеется и в ближайшей перспективе сохраняется диспропорция в размещении металлургических комбинатов и их сырьевой базы, что приводит к транспортировке аглоруды, концентрата и окатышей на значительные расстояния. Среднее расстояние перевозки железной руды превышает 1800 км. По этой причине ПАО "ММК" является импортером порядка 9 млн т концентрата и окатышей из Казахстана.
В 2016 г. в России из добытой руды было произведено 101 млн т железорудного концентрата, 21, 3 млн т концентрата и окатышей было экспортировано, в основном, в страны дальнего зарубежья и 8, 1 млн т импортировано из Казахстана для обеспечения ПАО "ММК".
Другим негативным фактором в обеспечении металлургических комбинатов железорудным сырьем является тенденция постоянного ухудшения геологических и горнотехнических условий разработки месторождений. Основные горнорудные комбинаты находятся в эксплуатации уже более 40-50 лет и приближаются к ранее действующим нормативным срокам их службы.
Дальнейшее развитие железорудной подотрасли черной металлургии на период до 2030 г. зависит от потребности доменного производства и производства железа прямого восстановления (брикеты, окатыши).
Общий рост производства товарной железной руды предусмотрен к 2030 г. на 12, 7 %, что определяется мощностями действующих горнорудных предприятий с учетом возможности вовлечения в эксплуатацию новых железорудных месторождений. Кроме того, по экономическим причинам сохраняется импорт 9 млн т концентрата и окатышей из Казахстана (АО "Соколовско-Сарбайское горно-обогатительное производственное объединение" - АО "ССГПО"). Из общего объема производства товарной железной руды 121, 2 млн т около 70 % - 72 % предназначается для использования в доменном производстве, 8 % - 10 % в производстве металлизованного сырья для выплавки стали и около 19 % - 24 % для поставок на экспорт.
Для удовлетворения современных требований металлургического производства, добытая из недр сырая руда все в большей мере подвергается последующей подготовке к плавке. Подготовка сырья к металлургическому переделу заключается в улучшении качества шихтовых материалов, обеспечивающих повышение эффективности работы доменных печей и снижение стоимости выплавляемого металла.
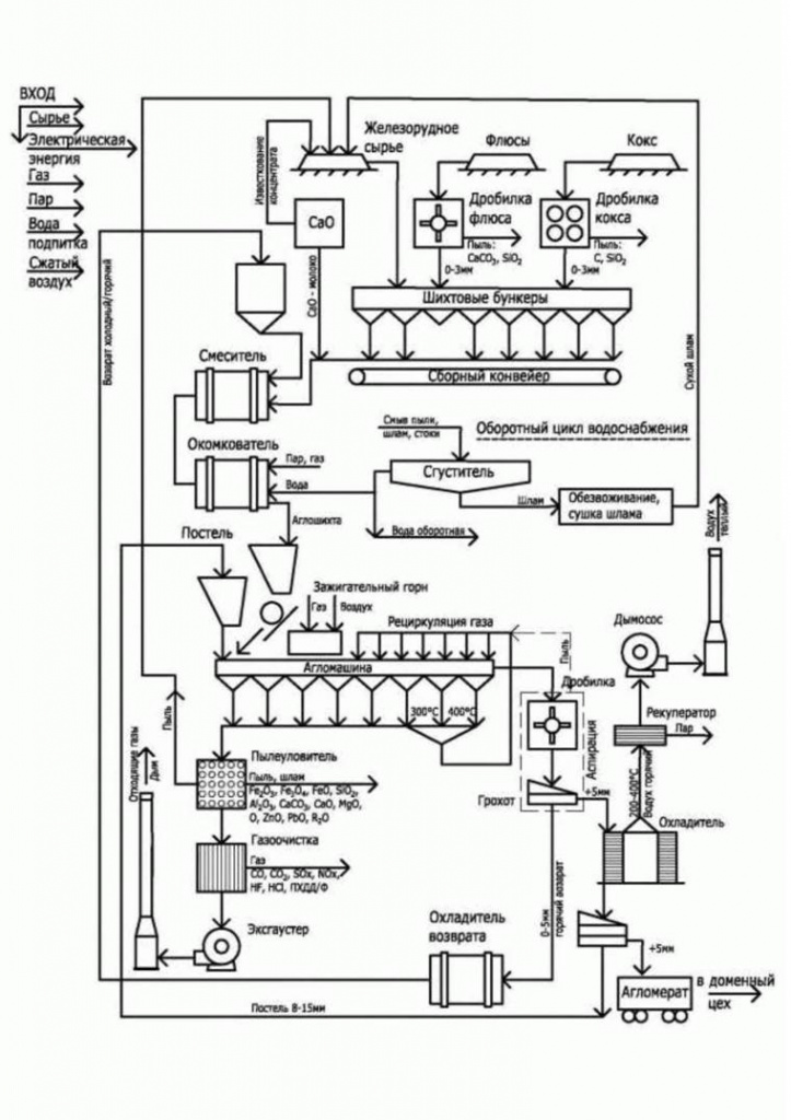
Большая часть обогащенной руды (концентратов) окусковывается методом агломерации и окомкования (производство окатышей).
Агломерацию следует рассматривать шире, чем окускование, так как при этом удаляются некоторые вредные примеси (сера и мышьяк), разлагаются карбонаты и получается кусковый пористый, офлюсованный материал. Содержание железа в агломерате 53 % - 58 %.
Динамика производства агломерата в России показана на рисунке 1.11. Химический состав агломерата представлен в таблице 1.13.

Рисунок 1.11 - Динамика производства агломерата в России [7]
|
Химическое соединение |
Fобщ |
Fe2O3 |
FeO |
SiO2 |
Al2O3 |
CaO |
MgO |
P2O5 |
SO3 |
|
Содержание, % |
48, 22 - 60, 0 |
53, 46 - 60, 17 |
11, 65 - 21, 1 |
4, 3 - 12, 63 |
1 - 5, 66 |
2, 6 - 15, 63 |
0, 4 - 2, 30 |
0, 04 - 0, 5 |
0, 04 - 0, 13 |
Важное значение для оценки качества сырья имеет характеристика его прочностных свойств.
Механическую прочность агломерата (и окатышей) определяют в закрытом барабане диаметром 1000 мм и шириной 500 мм с двумя приваренными через 180 ° уголками 50 х 50 х 5 мм. Испытанию подвергают пробу массой 15 кг и крупностью от 5 до 40 мм для агломерата и 5 мм - для окатышей. Обработка пробы в испытательном барабане продолжается 8 мин при скорости его вращения 25 об/мин, после чего ее рассеивают на ситах 5 x 5 мм и 0, 5 x 0, 5 мм. Масса частиц более 5 мм, выраженная в процентах от массы всей пробы, характеризует сопротивление дроблению, а масса частиц менее 0, 5 мм - сопротивление истиранию. Показатели прочности агломерата на дробление составляют от 55 % до 75 % и истирание от 4 % до 10 %.
Окатыши - твердые шарообразные тела, полученные путем окомкования тонкоизмельченных рудных материалов с добавкой связующих веществ с флюсами или без них с последующим упрочнением способами обжига, цементации (с автоклавированием или без него).
Фабрики производства окатышей входят в структуру обогатительных фабрик, что позволяет применять для подачи концентрата конвейерный транспорт.
Окатыши имеют высокую прочность (по барабанной пробе - от 88 % до 95 %), что позволяет транспортировать к доменным цехам на большие расстояния. Химический состав окатышей приведен в таблице 1.14.
|
Химическое соединение |
Fe |
SiO2 |
Al2O3 |
CaO |
MgO |
Na2O + K2O |
TiO2 |
S |
P |
|
Показатель % масс. |
61, 3 - 65, 5 |
4, 1 - 8, 3 |
0, 20 - 2, 90 |
0, 4 - 1, 3 |
0, 22 - 1, 9 |
0, 08 - 0, 16 |
0, 013 - 2, 350 |
0, 005 - 0, 008 |
0, 011 - 0, 017 |
Динамика производства окатышей железорудных (окисленных) в России показана на рисунке 1.12.

Рисунок 1.12 - Динамика производства окатышей железорудных (окисленных) в России [7]
Механическую прочность окатышей определяют на основе барабанной пробы или испытанием на сжатие. Для этого из общей пробы выделяют 20 гранул и каждую раздавливают прессом, фиксируя разрушающую нагрузку. У офлюсованных окатышей удовлетворительного качества сопротивление раздавливанию составляет 2200-2400 Н/окатыш, у неофлюсованных 2500-3000 Н/окатыш.
Железнорудные окатыши, в которых часть оксидов железа (до 95 %) восстановлена до металла, называются металлизированные (используются, главным образом, в электросталеплавильных печах для получения качественной стали).
Динамика производства металлизованных окатышей в России показана на рисунке 1.13.

Рисунок 1.13 - Динамика производства металлизованных окатышей в России [8]
Горячебрикетированное железо (ГБЖ/ПВЖ) - один из видов восстановленного внедоменного передела железа - используется для производства высококачественной стали (с малым количеством вредных примесей), заменитель чугуна, металлолома.
Гарантированными качественными характеристиками ГБЖ является суммарное содержание железа, которое составляет не менее 90 % (при содержании железа металлического не менее 83 %) и степень металлизации соответствует уровню не менее 92 %.
Неоспоримыми преимуществами ГБЖ являются стабильность химического состава, низкое содержание вредных примесей, таких как фосфор и сера; отсутствие вредных элементов - меди, никеля, неметаллических субстанций; типовой размер брикетов; высокая удельная насыпная плотность.
Динамика производства горячебрикетированного железа в России показана на рисунке 1.14.

Рисунок 1.14 - Динамика производства горячебрикетированного железа в России [8]
ООО УК "Металлоинвест" является единственным в России производителем металлизированных окатышей и ГБЖ. Компания завершила реализацию инвестиционного проекта по строительству Цеха N 3 мощностью 1, 8 млн т/г. После завершения строительства общие мощности ООО УК "Металлоинвест" по производству ГБЖ/ПВЖ с учетом модернизации ЦГБЖ-2 составят 7, 2 млн т/г.
Государственным балансом полезных ископаемых в России учитывается 29 месторождений марганцевых руд с суммарными балансовыми запасами 232 млн т или около 4, 4 % подтверждаемых мировых запасов.
Основные запасы (55 %) представлены крупным Усинским месторождением карбонатных руд с содержанием марганца 19, 6 % и небольшим Дурновским месторождением окисных руд с содержанием марганца 19, 3 %. Кроме того, 16 % запасов учтено по Порожинскому месторождению (18 % марганца) и 12 % - по Парнокскому месторождению (32, 1 % марганца). Из указанных месторождений производственные мощности созданы лишь на Парнокском месторождении, но добыча руд незначительна. В связи с этим марганцевые руды в России относятся к остродефицитным рудам, и потребность в них удовлетворяется за счет импорта руд или марганцевых ферросплавов.
В перспективе, на период до 2030 г., предусматривается ввод производственных мощностей по производству марганцевых руд в размере 535 тыс. т, в том числе 100 тыс. т на Парнокском месторождении, 200 тыс. т на Порожинском месторождении, 200 тыс. т на Усинском месторождении, 15 тыс. т на Дурновском месторождении и 20 тыс. т на месторождениях Североуральского бассейна. При этом сохраняется импорт товарной марганцевой руды в размере 500 тыс. т, так как потребность ферросплавного производства в руде оценивается в 1043 тыс. т.
Запасы хромовых руд в России также незначительны. Государственным балансом полезных ископаемых учтено 22 месторождения с суммарными балансовыми запасами 52, 4 млн т или 2 % мировых запасов.
В настоящее время добыча хромовых руд осуществляется только на Сарановской шахте "Рудная" и в Ямало-Ненецком АО (ОАО "Конгор-Хром"). Содержание Cr2O3 в рудах составляет 38 % и 37 % соответственно. Еще более бедными по содержанию хрома являются подготавливаемые к разработке Сопчегорское и Аганозерское месторождения (25, 7 % и 22, 7 % Cr2O3 соответственно).
Общий объем производства товарной хромовой руды, потребляемой в ферросплавном и огнеупорном производстве, составляет 590 тыс. т. Однако потребность только ферросплавного производства составляет 1310 тыс. т, что требует импорта около 720 тыс. т хромовой руды.
В период до 2030 г. предусматривается значительное развитие отечественной минерально-сырьевой базы хромовых руд за счет освоения хроморудных месторождений Полярно-Уральского и Карело-Кольского районов, а также небольших перспективных запасов Свердловской и Челябинской областей и республики Башкирия. Суммарный объем производства товарной хромовой руды в 2030 г. составит 1085 тыс. т при общей потребности 1737 тыс. т, что требует импорта 652 тыс. т хромовой руды.
Россия располагает значительными запасами требуемых марок коксующихся углей. Разведанные запасы коксующихся углей оцениваются в 39, 8 млрд т, в том числе только действующих угольных предприятий - 4 млрд т.
Основной продукцией коксохимического производства является кокс для доменного и литейного производств. Кроме того, кокс используется в производстве ферросплавов, производстве электродов в цветной металлургии, химической промышленности.
Качественные характеристики и содержание различных веществ в коксе представлены в таблице 1.15.
|
Фракция, мм |
Содержание, % |
Холодная прочность |
Горячая прочность |
Реакционная способность | |||
|
золы |
серы |
летучих |
влаги |
единиц | |||
|
25-40 |
9, 43-13, 10 |
0, 40-1, 90 |
0, 70-1, 10 |
1, 81-3, 95 |
85-88 |
52-64 |
24-30 |
В настоящий момент в черной металлургии России функционирует 11 коксохимических предприятий, из них 8 предприятий находятся на площадках металлургических комбинатов. Общая мощность действующих батарей по состоянию составляет 35, 9 млн т.
Производство кокса в 2016 году составило 30, 35 млн т., коэффициент использования мощности - 84, 6 %. Характеристика производства кокса в динамике за 2012-2016 гг. представлена в таблице 1.16.
|
Предприятие |
Год | ||||
|
2012 |
2013 |
2014 |
2015 |
2016 | |
|
РОССИЯ всего: В том числе: |
30879, 0 |
29722, 3 |
30576, 8 |
30074, 9 |
30345, 9 |
|
Компания "Группа ММК"
| |||||
|
ПАО "Магнитогорский МК" |
5519, 9 |
5192, 3 |
5578, 7 |
5524, 5 |
5330, 6 |
|
ПАО "СЕВЕРСТАЛЬ"
| |||||
|
ПАО "Череповецкий МК" |
4089, 5 |
4518, 2 |
4693, 0 |
4590, 0 |
4560, 0 |
|
Группа "НЛМК"
| |||||
|
ПАО "Новолипецкий МК" |
2594, 3 |
2529, 8 |
2504, 6 |
2576, 1 |
2608, 9 |
|
ОАО "Алтай-Кокс" |
4524, 9 |
4159, 5 |
4326, 6 |
4287, 7 |
4318, 4 |
|
ООО "ЕвразХолдинг"
| |||||
|
АО "ЕВРАЗ ЗСМК" |
3197, 8 |
3318, 3 |
3429, 9 |
3161, 1 |
3213, 7 |
|
АО "ЕВРАЗ HTMK" |
2407, 9 |
2174, 1 |
2324, 1 |
2305, 6 |
2324, 5 |
|
Пром. площадка N 2 КХП НКМК |
472, 0 |
520, 0 |
- |
- |
- |
|
Управляющая компания "Мечел"
| |||||
|
ООО "Мечел-Кокс" |
2694, 5 |
2418, 3 |
2604, 1 |
2313, 5 |
2244, 4 |
|
АО "Москокс" |
921, 4 |
723, 8 |
798, 6 |
722, 5 |
742, 1 |
|
УК "Металлоинвест"
| |||||
|
АО "Уральская Сталь" |
1283, 9 |
1217, 6 |
1233, 7 |
1458, 7 |
1758, 8 |
|
Управляющая компания "Промышленно-металлургический холдинг"
| |||||
|
ПАО "Кокс" (г. Кемерово) |
2594, 6 |
2552, 3 |
2601, 2 |
2727, 3 |
2824, 2 |
|
ЗАО "Стройсервис"
| |||||
|
ОАО "Губахинский Кокс" |
577, 4 |
398, 0 |
482, 4 |
407, 9 |
420, 3 |
Основным технологическим оборудованием коксохимических предприятий являются коксовые батареи. Характеристика коксовых батарей РФ приведена в таблице 1.17.
Российская металлургия располагает достаточными мощностями по производству валового кокса для нужд доменного производства, поставок другим отраслям экономики и на экспорт.
По прогнозам в перспективе до 2030 г. потребность доменного производства в коксе существенно сократится за счет применения пылеугольного топлива и совершенствования технологии доменной плавки. Удельный расход скипового кокса снизится на 25 - 30 % и составит в 2030 г. в среднем 330 кг/т, что эквивалентно общему потреблению кокса в 25 млн. т в год.
|
Наименование предприятий и номера коксовых батарей |
Кол-во действ. коксовых батарей |
Год ввода |
Срок службы, лет |
Проектная мощность, тыс. т |
Количество печей в батарее |
Характеристика печей |
Примечание | |
|
тип |
Полезный объем камеры, м3 | |||||||
|
ОАО "Алтай-Кокс" |
5 |
5000 |
354 | |||||
|
в том числе: | ||||||||
|
к.б. N 1 |
1 |
1981 |
35 |
930 |
65 |
ПВР |
41, 6 | |
|
к.б. N 2 |
1 |
1982 |
34 |
930 |
65 |
ПВР |
41, 6 | |
|
к.б. N 3 |
1 |
1983 |
33 |
1000 |
71 |
ПВР |
41, 6 | |
|
к.б. N 4 |
1 |
1985 |
31 |
1000 |
71 |
ПВР |
41, 6 | |
|
к.б. N 5 |
1 |
2006 |
10 |
1140 |
82 |
ПВР |
51, 0 | |
|
ОАО "Губахинский Кокс" |
1 |
650 |
65 | |||||
|
в том числе: | ||||||||
|
к.б. N 1-бис |
0 |
2011 |
5 |
650 |
65 |
ПВР |
30, 9 |
На горячей консервации с апреля 2013 г. |
|
к.б. N 2-бис |
1 |
2002 |
14 |
650 |
65 |
ПВР |
30, 9 | |
|
АО "ЕВРАЗ ЗСМК" |
5 |
3830 |
349 | |||||
|
в том числе: | ||||||||
|
к.б. N 1 |
1 |
2005 |
11 |
750 |
77 |
ПВР |
35, 5 | |
|
к.б. N 2** |
1 |
Демонтирована в 1995 г. | ||||||
|
к.б. N 3** |
1 |
690 |
77 |
ПВР |
30, 0 |
Остановлена в 2009 г. | ||
|
к.б. N 4 |
1 |
1968 |
48 |
690 |
77 |
ПВР |
30, 0 | |
|
к.б. N 5 |
1 |
1971 |
45 |
730 |
65 |
ПВР |
32, 3 | |
|
к.б. N 6 |
1 |
1971 |
45 |
730 |
65 |
ПВР |
32, 3 | |
|
к.б. N 7 |
1 |
1989 |
27 |
930 |
65 |
ПВР |
41, 3 | |
|
ПАО "Кокс" г.Кемерово |
4 |
3180 |
266 | |||||
|
в том числе: | ||||||||
|
к.б. N 3 |
1 |
2007 |
9 |
850 |
71 |
ПВР |
42, 9 | |
|
к.б. N 4 |
1 |
1975 |
41 |
700 |
65 |
ПВР |
30, 9 | |
|
к.б. N 5 |
1 |
1979 |
37 |
930 |
65 |
ПВР |
41, 6 | |
|
к.б. N 6 |
1 |
2001 |
15 |
700 |
65 |
ПВР |
30, 7 | |
|
ОАО "Новокузнецкий МК" |
0 | |||||||
|
в том числе: | ||||||||
|
к.б. N 3* |
1993 |
410 |
55 |
ПВР |
21, 6 |
Остановлена 28.05.2014 г. | ||
|
к.б. N 4* |
1985 |
414 |
55 |
ПВР |
21, 6 |
Остановлена 28.05.2014 г. | ||
|
ОАО "Магнитогорский МК" |
9 |
6603 |
573 | |||||
|
в том числе: | ||||||||
|
к.б. N 1 |
1 |
1976 |
40 |
613 |
56 |
ПВР |
30, 9 | |
|
к.б. N 2 |
1 |
1975 |
41 |
613 |
56 |
ПВР |
30, 9 | |
|
к.б. N 3 |
1 |
1971 |
45 |
613 |
56 |
ПВР |
30, 9 | |
|
к.б. N 4 |
1 |
1984 |
32 |
594 |
56 |
ПВР |
30, 9 | |
|
к.б. N 7 |
1 |
1983 |
33 |
930 |
65 |
ПВР |
41, 6 | |
|
к.б. N 8 |
1 |
1981 |
35 |
930 |
65 |
ПВР |
41, 6 | |
|
к.б. N 9 |
1 |
1986 |
30 |
930 |
65 |
ПВР |
41, 6 | |
|
к.б. N 11-бис |
1 |
1140 |
82 |
ПВР |
51, 0 |
Строительство законсервировано 01.12.2008 | ||
|
к.б. N 13 |
1 |
1964 |
52 |
690 |
77 |
ПВР |
30 | |
|
к.б. N 14 |
1 |
1966 |
50 |
690 |
77 |
ПВР |
30 | |
|
АО "Москокс" |
4 |
1316 |
178 | |||||
|
в том числе: | ||||||||
|
к.б. N 1 |
1 |
1996 |
15 |
385 |
52 |
ПВР |
23, 4 | |
|
к.б. N 2 |
1 |
1995 |
21 |
273 |
37 |
ПВР |
23, 4 | |
|
к.б. N 3 |
1 |
1994 |
22 |
273 |
37 |
ПВР |
23, 4 | |
|
к.б. N 4 |
1 |
1993 |
16 |
385 |
52 |
ПВР |
23, 4 | |
|
АО "ЕВРАЗ НТМК" |
4 |
2846 |
264 | |||||
|
в том числе: | ||||||||
|
к.б. N 5 |
1 |
2006 |
10 |
453 |
61 |
ПКр |
21, 6 | |
|
к.б. N 6 |
1 |
2002 |
14 |
453 |
61 |
ПКр |
21, 6 | |
|
к.б. N 7* |
1 |
1956 |
453 |
61 |
ПК-2К |
21, 6 |
Остановлена в 2009 г. б. в. м. | |
|
к.б. N 8* |
1 |
1957 |
453 |
61 |
ПК-2К |
21, 6 |
Остановлена в 2009 г. б. в. м. | |
|
к.б. N 9 |
1 |
1986 |
30 |
970 |
71 |
ПВР |
41, 3 | |
|
к.б. N 10 |
1 |
1989 |
27 |
970 |
71 |
ПВР |
41, 3 | |
|
ПАО "НЛМК" |
4 |
2540 |
276 | |||||
|
в том числе: | ||||||||
|
к.б. N 1 |
1 |
2005 |
11 |
460 |
61 |
ПВР |
23, 7 | |
|
к.б. N 2 |
1 |
2007 |
9 |
460 |
61 |
ПВР |
23, 7 | |
|
к.б. N 3* |
1 |
1959 |
455 |
61 |
ПК-2К |
21, 6 |
Остановлена в 2009 г. | |
|
к.б. N 4* |
1 |
1959 |
455 |
61 |
ПК-2К |
21, 6 |
Остановлена в 2009 г. | |
|
к.б. N 5 |
1 |
1999 |
17 |
810 |
77 |
ПВР |
35, 2 | |
|
к.б. N 6 |
1 |
2000 |
16 |
810 |
77 |
ПВР |
35, 2 | |
|
к.б. N 7* |
1 |
1976 |
850 |
77 |
ПВР |
32, 3 |
Остановлена в 2008 г. | |
|
к.б. N 8* |
1 |
1977 |
850 |
77 |
ПВР |
32, 3 |
Остановлена в 2008 г. | |
|
АО "Уральская Сталь" |
4 |
1968 |
248 | |||||
|
в том числе: | ||||||||
|
к.б. N 1 |
1 |
1992 |
24 |
426 |
61 |
ПВР |
20 | |
|
к. б. N 2** |
Демонтирована в 1992 г. | |||||||
|
к.б. N 3 |
1 |
1988 |
28 |
426 |
61 |
ПВР |
20 | |
|
к.б. N 4 |
1 |
1987 |
29 |
426 |
61 |
ПВР |
20 | |
|
к. б. N 5** |
1 |
690 |
65 |
ПВР |
30, 3 |
Остановлена в марте 2013 г. | ||
|
к.б. N 6 |
1 |
2014 |
2 |
690 |
65 |
ПВР |
30, 3 |
Введена в сентябре 2014 г. |
|
ООО "Мечел-Кокс" |
7 |
3250 |
435 | |||||
|
в том числе: | ||||||||
|
к.б. N 1 |
1 |
1985 |
31 |
440 |
61 |
ПК-БК |
20, 0 | |
|
к.б. N 2 |
1 |
1981 |
35 |
440 |
61 |
ПК-БК |
20, 0 | |
|
к.б. N 3 |
1 |
440 |
61 |
ПК-БК |
20, 0 |
Остановлена в марте 2016 г. | ||
|
к.б. N 4 |
1 |
1983 |
33 |
440 |
61 |
ПК-БК |
20, 0 | |
|
к.б. N 5 |
1 |
2011 |
5 |
470 |
61 |
ПВР |
21, 6 | |
|
к.б. N 6 |
1 |
2011 |
5 |
470 |
61 |
ПВР |
21, 6 | |
|
к.б. N 7 |
1 |
2006 |
10 |
495 |
65 |
ПВР |
21, 6 | |
|
к.б. N 8 |
1 |
1994 |
22 |
495 |
65 |
ПВР |
21, 6 | |
|
ПАО "Северсталь" |
7 |
4700 |
475 | |||||
|
в том числе: | ||||||||
|
к.б. N 3 |
1 |
2006 |
10 |
460 |
61 |
ПВР |
21, 6 | |
|
к.б. N 4 |
Остановлена в мае 2017 г. | |||||||
|
к.б. N 5 |
1 |
1993 |
23 |
660 |
77 |
ПВР |
29, 8 | |
|
к.б. N 6 |
1 |
1994 |
22 |
660 |
77 |
ПВР |
29, 8 | |
|
к.б. N 7 |
1 |
2013 |
3 |
730 |
65 |
ПВР |
32, 3 |
Введена 04.04.2013 г. |
|
к.б. N 8 |
1 |
1972 |
44 |
730 |
65 |
ПВР |
32, 3 | |
|
к.б. N 9 |
1 |
1978 |
38 |
730 |
65 |
ПВР |
32, 3 | |
|
к.б. N 10 |
1 |
1978 |
38 |
730 |
65 |
ПВР |
32, 3 | |
|
ВСЕГО (действующих батарей): |
54 |
35883 |
3483 | |||||
|
Число батарей, остановленных на перекладку: |
6 |
3396 |
402 |
(ЗСМК КБ 2, 3; Мечел КБ 3; Уральская Сталь КБ 2, 5 и Северсталь КБ 4) | ||||
|
в стадии демонтажа |
1 |
460 |
61 |
(КБ 4 Северсталь) | ||||
|
на горячей консервации |
1 |
650 |
65 |
(КБ 1-бис Губахинский кокс) | ||||
|
Примечания: * - коксовая батарея остановлена без возмещения мощностей; ** - коксовая батарея остановлена для перекладки от фундаментной плиты | ||||||||
Увеличение выплавки стали в основном за счет развития электросталеплавильного производства требует особого внимания к вопросу обеспеченности стальным ломом.
По сравнению с 2015 г. в 2030 г. потребность в стальном ломе увеличивается - на 37 % - до 44, 8 млн т. Для обеспечения возрастающей потребности в стальном ломе Россия располагает значительным металлофондом, оцениваемым в размере 1, 6 млрд т. С учетом роста металлопотребления в машиностроении и строительстве, увеличения производства черных металлов общие ресурсы стального лома составят 46, 8 млн т. Соответственно, профицит оценивается в размере 2, 0 млн т.
Неравномерность образования и сбора лома по регионам страны, а также значительная волатильность заготовки лома от своевременного вывода и ремонта основных средств, ценовых и других рыночных факторов создают дополнительные риски в обеспечении ломом черной металлургии.
Основные технологические процессы производства чугуна, стали и их последующего передела сопровождаются образованием большого количества эмиссий в виде газообразных загрязняющих веществ, пыли, сточных вод; большой номенклатуры отходов - шлаков, шламов, скрапа, окалины, боя огнеупоров, мусора и других воздействий, влияющих на состояние воздуха, воды и почвы.
При этом необходимо отметить, что в последние годы металлургические заводы уделяют значительное внимание вопросам экологии и системно занимаются направлением по снижению вредного влияния промышленности на окружающую среду и здоровье человека.
По данным Минпромторга России объем инвестиций в черную металлургию в 2000-2015 гг. составил около 2, 04 трлн руб., что позволило уменьшить износ основных фондов за указанный период с 53 % до 42 %. Значительная часть инвестиционных средств направлена на обеспечение мероприятий по сокращению воздействия производственной деятельности на окружающую среду, энергосбережение и развитие транспортной инфраструктуры.
Черная металлургия имеет высокий уровень оборотного водоснабжения (93, 0 %), а сброс загрязненных вод в водоемы составляет менее 3 %. Выбросы вредных загрязняющих веществ в атмосферу для черной металлургии составляют 5 - 6 % от общего объема данных выбросов по России в целом [10].
В черной металлургии снижение удельных показателей энергоемкости проводится путем внедрения инновационных технологий: энерго- и ресурсосберегающих технологий переработки железных и других руд; дальнейшее внедрение в доменном производстве технологии пылеугольного топлива; рециклинга доменного газа и др.; внедрения совмещенных процессов производства металлопродукции с целью сокращения технологических операций.
Начиная с 2013 г., дополнительные ежегодные затраты металлургических предприятий на оснащение стационарных источников автоматическими средствами измерения объемов выбросов, сбросов загрязняющих веществ, а также техническими средствами передачи информации об их объеме в государственную автоматизированную систему экологического контроля превышают 50 млрд руб.
Все крупные металлургические предприятия России сертифицированы на соответствие стандартам серии ISO 14000 Система экологического менеджмента.
ПАО "Магнитогорский металлургический комбинат"
С целью достижения установленных на год целевых экологических показателей была разработана "Экологическая программа ПАО "ММК" на 2016 г.". В соответствии с программой выполнено 65 технических мероприятий (по 10 мероприятиям работы продолжатся в 2017 г.) различной степени сложности, направленных на сокращение и предотвращение негативного воздействия на окружающую среду.
Фактические затраты на реализацию Экологической программы ПАО "ММК" в 2016 г. составили 2854, 4 млн руб. (в том числе на капитальное строительство - 2482.3 млн руб.), из них:
- 2436, 6 млн руб. на реализацию мероприятий по сокращению выбросов загрязняющих веществ в атмосферу (в том числе на капитальное строительство - 2291.3 млн руб.);
- 197, 1 млн руб. на реализацию мероприятий по снижению сбросов загрязняющих веществ в водные объекты (в том числе на капитальное строительство - 38, 6 млн руб.);
- 220, 7 млн руб. на реализацию мероприятий по утилизации промышленных отходов и рекультивацию (в том числе на капитальное строительство - 152, 4 млн руб.).
В результате выполнения природоохранных мероприятий в 2016 г. достигнуты следующие результаты в области охраны окружающей среды:
- валовые выбросы загрязняющих веществ составили 201, 8 тыс. т, удельные выбросы загрязняющих веществ на 1 т металлопродукции - 17, 82 кг/т;
- валовые сбросы в водные объекты составили 62, 9 тыс. т, удельные сбросы загрязняющих веществ на 1 т металлопродукции - 5, 55 кг/т;
- количество используемых отходов ПАО "ММК" в качестве вторичных материальных ресурсов в аглошихте составило 2, 317 млн т;
- переработано шлаков 11, 04 млн т, получено металлической части из шлаков 0, 98 млн т, отгрузка потребителям шлакового щебня и граншлака составила 1, 45 млн т.
Динамики снижения валовых и удельных выбросов веществ в атмосферу, снижения валовых и удельных сбросов сточных вод в водоемы и динамика показателей переработки и использования отходов и шлаков на ПАО "ММК" показаны на рисунках 1.15, 1.16 и 1.17 соответственно.

Рисунок 1.15 - Динамика снижения валовых и удельных выбросов веществ в атмосферу

Рисунок 1.16 - Динамика снижения валовых и удельных сбросов сточных вод в водоемы

Рисунок 1.17 - Динамика показателей переработки и использования отходов и шлаков [11]
В 2017 г. инвестиции ММК в природоохранную деятельность составят 3, 8 млрд руб. (реализация крупных инвестиционных проектов: система аспирации доменной печи N 9, 10 стоимостью 1 млрд. руб., сокращение выбросов пыли на 640 т/год); новые газоочистные установки двухванного сталеплавильного агрегата).
ПАО "Северсталь"
ПАО "Северсталь" в 2001 г. стала первой сертифицированной отечественной компанией по стандартам серии ISO 14000 Система экологического менеджмента. С 2005 ПАО "Северсталь" сократило выбросы в атмосферу на 42 %, уменьшило размещение отходов на 78 %, водопотребление сокращено на 42 %.
ПАО "Северсталь" реализует масштабную программу мероприятий, направленных на снижение негативного воздействия производственной деятельности на окружающую среду и повышение эффективности использования ресурсов.
Ежегодно затраты на природоохранную деятельность предприятий ПАО "Северсталь" составляют более 3 млрд руб.
Признанием заслуг компании в области охраны окружающей среды явилась победа ПАО "Северсталь" во Всероссийском конкурсе РСПП "Лидеры российского бизнеса: динамика и ответственность - 2016" в номинации "За экологическую ответственность".
По данным исследования эколого-энергетического агентства "Интерфакс-ЭРА", ПАО "Северсталь" стала лидером экологической прозрачности российского бизнеса среди предприятий черной металлургии России [12].
ПАО "Новолипецкий металлургический комбинат" (ПАО "НЛМК")
ПАО "НЛМК", благодаря системной работе по внедрению современных технологий за 15 лет предприятие уменьшило удельные выбросы более чем в два раза (с 43, 3 кг/т в 2000 г. до 21, 05 кг/т в 2015 г.). С 2015 г. Липецк не входит в число городов с повышенным загрязнением воздуха.
С 2004 г. на ПАО "НЛМК" фактически прекращено наращивание технологических отходов за счет того, что объемы их переработки превысили объемы накопления.
С 2004 г. шлаковый отвал уменьшился на 3 млн т, а согласно "Экологической программе" ПАО "НЛМК" к 2020 г. весь шлаковый отвал предприятия будет переработан, а его территория рекультивирована.
С 2009 г. комбинат полностью прекратил сброс всех промышленных стоков в р. Воронеж. Таким образом, очищенная вода снова возвращается в производство.
Группа НЛМК с 2001 г. инвестировала в природоохранные проекты более 1, 25 млрд долларов. За это время объем производства почти удвоился, и компания стала крупнейшим производителем стали в России. При этом воздействие на окружающую среду существенно снизилось благодаря внедрению современных технологий и масштабной модернизации оборудования.
Динамика инвестиций Группы НЛМК в природоохранные мероприятия показана на рисунке 1.18.

Рисунок 1.18 - Динамика инвестиций в природоохранные мероприятия
Липецк, где расположено 80 % производственных мощностей Группы НЛМК, официально признан не только самым чистым центром российской металлургии, но и самым чистым областным центром Черноземья. Комплексный индекс загрязнения атмосферы в Липецке составляет 3, 4 единицы, что соответствует низкому уровню.
Динамика снижения удельных выбросов предприятий Группы НЛМК показана на рисунке 1.19.

Рисунок 1.19 - Динамика снижения удельных выбросов предприятий Группы НЛМК
Более чем в 54 раза Группа НЛМК сократила сбросы в водные объекты с 2007 г., а на большей части производства прекратила их полностью. Липецкая производственная площадка, на которую приходится около 80 % производства Группы, а также предприятия Алтай-Кокс, Стойленский ГОК, НЛМК-Калуга и ВИЗ-Сталь работают по технологии замкнутого водооборота, когда сбросы промышленных стоков в водный объект на них отсутствуют.
Удельное водопотребление в Группе НЛМК снизилось с 2007 г. в два с половиной раза и в настоящее время более чем на 25 % ниже уровня наилучших доступных технологий для интегрированного металлургического производства. Динамика снижения удельного водопотребления предприятий Группы НЛМК показана на рисунке 1.20.

Рисунок 1.20 - Динамика снижения удельного водопотребления предприятий Группы НЛМК
Благодаря активному вовлечению отходов в хозяйственный оборот, уровень переработки отходов всех предприятий превышает 90 %. Уровень переработки отходов российских металлургических активов группы НЛМК в процентах от образования отходов показан на рисунке 1.21.

Рисунок 1.21 - Уровень переработки отходов российских металлургических активов Группы НЛМК, % от образования отходов [13]
ООО УК "Металлоинвест"
Текущие затраты Компании, связанные с природоохранной деятельностью, составили в 2015 г. более 6 млрд руб. На предприятиях ООО УК "Металлоинвест" ежегодно реализуются комплексные программы, позволяющие сохранять уровень воздействия на окружающую среду существенно ниже установленных норм. В ноябре 2015 г. Лебединский ГОК успешно прошел инспекционный аудит системы экологического менеджмента комбината на соответствие требованиям стандартов серии ISO 14000. Проведенная проверка подтвердила, что предприятие соответствует требованиям международных стандартов в области охраны окружающей среды, на производстве обеспечены условия экологической безопасности технологических процессов.
2015 г. завершен плановый вывод из эксплуатации мартеновского производства на входящем в состав компании АО "Уральская Сталь" [14].
ПАО "ЕвразХолдинг"
Одним из приоритетных направлений для предприятий ПАО "ЕвразХолдинг" в области экологии является снижение выбросов в атмосферу. Текущая стратегия по сокращению выбросов предусматривает модернизацию систем газоочистки, внедрение современных технологий и изъятие из производства устаревшего оборудования. В 2016 г. объем ключевых выбросов в атмосферу снизился на 3, 5 тыс. т (или 2, 6 %) по сравнению с уровнем 2015 г.
Анализ показателей выбросов в атмосферу холдинга после отчуждения ряда активов показал, что объем ключевых выбросов в атмосферу на оставшихся активах увеличился с 2011 г. на 18, 8 %. Основной причиной такого роста стало повышение содержания серы в угле и железорудном сырье, используемых ТЭЦ и аглофабрикой АО "ЕВРАЗ ЗСМК", в результате чего повысился объем выбросов SOx, а также увеличение объема выброса NOx с ЕВРАЗ КГОК. Компания реализует инициативы по снижению объемов выбросов, которые должны дать эффект в течение нескольких лет.
ПАО "ЕвразХолдинг" стремится эффективно использовать водные ресурсы и предотвращать негативное воздействие на качество воды в результате экологических аварий. В 2016 г. практически 84 % потребления для производственных нужд ПАО "ЕвразХолдинг" составил забор воды из поверхностных источников, в том числе рек, озер, водохранилищ; при этом действующие программы ПАО "ЕвразХолдинг" по повышению эффективности потребления и использования водных ресурсов продемонстрировали первые экологические преимущества, подтвержденные снижением забора пресной воды на 3, 3 % (11, 3 млн. м3) по сравнению с предыдущим годом (с учетом отчуждения активов объем потребления воды снизился на 78, 2 млн. м3 (17, 3 %), а сброса воды сократился в период с 2012 по 2016 год на 45, 15 млн. м3.
Вода, откачанная из шахт (в процессе осушения) не учитывается при расчете целевых показателей потребления пресной воды, при этом применяется для технологических нужд (объем шахтных вод составил в 2016 г. 20, 3 млн. м3).
В результате горнодобывающих и металлургических операций генерируется существенный объем отходов, в том числе пустая порода, отработанная руда, хвосты (отходы от обогащения руды и производства концентратов). ПАО "ЕвразХолдинг" стремится сократить объемы отходов производства, при возможности повторно использовать имеющиеся природные ресурсы и удалять отходы таким образом, чтобы минимизировать воздействие на окружающую среду, при этом максимально повышая операционную и экономическую эффективность своей деятельности.
В соответствии со стратегией Группы по сокращению объемов хранения отходов и расширению объемов утилизации, предприятия ПАО "ЕвразХолдинг" систематически изыскивают возможности рециркуляции и повторного использования отходов.
В 2016 г. прокатные предприятия ПАО "ЕвразХолдинг" генерировали 9, 65 млн т металлургических отходов (шлак, шлам, окалина и т.п.), при этом было повторно использовано 11, 59 млн т отходов. В целом в 2016 г. Группа подвергла рециклингу или повторному использованию 120, 1 % отходов с учетом ранее накопленных.
Стратегия ПАО "ЕвразХолдинг" по обращению с безопасными отходами горного производства, такими как пустая порода, хвосты, вскрыша, заключается в их использовании, насколько это возможно, в восстановлении земельных участков, строительстве дамб и дорог. В 2016 г. было использовано 18, 2 % или 28, 7 млн т таких отходов по сравнению с 17 % или 24, 6 млн т в 2015 г. Отходы, не подлежащие переработке, хранятся в специальных комплексах, предотвращающих попадание вредных субстанций, содержащихся в таких отходах, в окружающую среду. Безопасность в таких комплексах поддерживается на исключительно высоком уровне, предпринимаются меры по предотвращению ущерба третьим сторонам в экстренных случаях [15].
Группа "Мечел"
Группа "Мечел" ведет целенаправленную работу, направленную на улучшение экологической обстановки на всех входящих в Группу предприятиях. Все реализованные и текущие проекты модернизации предусматривают использование передовых технологий производства и современного природоохранного оборудования, что обеспечивает существенное снижение негативного воздействия на окружающую среду. Кроме того, выстроен постоянный диалог с населением регионов, где размещены предприятия "Мечел", что позволяет оперативно реагировать на волнующие жителей экологические проблемы и, соответственно, совершенствовать природоохранные программы.
Общие затраты на природоохранные мероприятия с момента образования компании составили 15, 7 млрд руб. [16].
Затраты и результаты деятельности Группы на природоохранную деятельность показаны в таблице 1.18.
|
Предприятия Группы |
Затраты предприятий Группы на природоохранную деятельность |
Результаты деятельности предприятия Группы на природоохранную деятельность |
|
ПАО "ЧМК" |
4, 0 млрд руб. с 2001 г. |
Сокращение выбросов в атмосферу на 31 % сокращение выбросов твердых веществ в атмосферу на 78 % |
|
"Южный Кузбасс" |
1, 0 млрд руб. с 2003 г. |
Рекультивировано 272 га земель |
|
Белорецкий металлургический завод |
246, 0 млн руб. в 2017 г. |
Сокращение выбросов в атмосферу на 83 % за счет закрытия устаревшего производства Сокращение отходов производства на 90 % с момента вхождения в Группу |
|
Ижсталь |
325, 0 млн руб. с 2004 |
Сокращение выбросов в атмосферу на 87 % Сокращение сбросов в водные объекты на 62 % |
|
Якутуголь |
444, 0 млн руб. с 2009 г. |
Рекультивировано 412 га земель |
|
Мечел-кокс |
1, 2 млрд руб. с 2006 г. |
Сокращение выбросов в атмосферу на 38 % |
|
Братский завод ферросплавов |
154, 0 млн руб. в 2017 г. |
В 5 раз снижены выбросы пыли Подготовлено к рекультивации 12 га земель |
Представленная информация о природоохранной деятельности металлургических компаний показывает, что в последние годы наблюдается тенденция к снижению негативного воздействия металлургических предприятий на экологическую ситуацию в регионах размещения производства, а также рост экологической эффективности российских предприятий.
Сегодня металлургические компании уделяют большое внимание вопросам экологии, стремясь:
- повысить эффективность использования имеющихся природных ресурсов, ориентируясь тем самым на лучшие зарубежные и отечественные практики в области металлургии;
- сократить объемы выбросов вредных веществ в атмосферу, сбросов в водоемы, отходов производства, в том числе увеличивая вторичное их использование в производстве металлопродукции (рециклинг).
- активно выводить из эксплуатации устаревшие агрегаты и объекты инфраструктуры с высокой степенью негативного воздействия на окружающую среду;
- внедрять современные технологические комплексы и новейшие технические решения с улучшенными экологическими показателями на уровне наилучших доступных технологий.
В период после 2000 г. в отрасли активно производились работы по строительству новых и модернизации существующих объектов черной металлургии, в том числе:
- 4-х 160-тонных конвертеров на АО "ЕВРАЗ НТМК";
- толстолистовых станов 5000 в ПАО "ММК" и в АО "ОМК" (АО "ВМЗ");
- пятиклетьевого стана 2000 холодной прокатки в ПАО "ММК";
- рельсобалочного стана в АО "ЕВРАЗ ЗСМК";
- агрегатов по производству оцинкованного листа с полимерными покрытиями на ПАО "ММК";
- 4-х и 5-ти ручьевых машин непрерывной разливки стали на ПАО "ММК", АО "Уральская сталь", ОАО "Первоуральский новотрубный завод", ОАО "Северский трубный завод", ОАО "Волжский трубный завод", ПАО "ТАГМЕТ";
- 2-х ручьевых слябовых МНЛЗ ПАО "НЛМК";
- агрегатов "ковш-печь" в ПАО "НЛМК";
- однопозиционных вакууматоров для АО "ОЭМК";
- двухпозиционного агрегата "ковш-печь" в АО "ОЭМК";
- двухпозиционных вакууматоров для АО "ЕВРАЗ НТМК", ПАО "ММК", ПАО "Северсталь", ПАО "НЛМК".
- рельсобалочного стана в ПАО "Мечел" (ПАО "ЧМК");
- мелкосортно-проволочного стана "170"; мелкосортно-среднесортного стана "370" и среднесортного стана "450" для ПАО "ММК";
- агрегатов для производства оцинкованного листа в ПАО "НЛМК", и в ПАО "ММК";
- литейно-прокатного комплекса для АО "ОМК" (АО "ВМЗ).
- доменной печи "Россиянка" в ПАО "НЛМК" объемом 4300 м3;
- нового конвертера N 1 в ПАО "НЛМК" садкой 320 т;
- вращающейся печи N 11 для производства извести в ПАО "НЛМК";
- двух 180-тонных дуговых сталеплавильных печей в ПАО "ММК";
- 120-тонной печи для мини-завода ООО "НЛМК-Калуга";
- 100-тонных электропечей на метзаводах Нижне-Сергинский и Березовский, входящих в группу ПАО "НЛМК", на передельном металлургическом заводе в Балаково (ПАО "Северсталь") и на ОАО "Амурметалл".
- строительство двух агрегатов "ковш-печь"; строительство двух пятиручьевых МНЛЗ и полный переход на непрерывную разливку стали; строительство двух ДСП-135 с выводом из работы двух мартеновских цехов; строительство двух двухпозиционных вакууматоров на ПАО "СТЗ" и ПАО "ТАГМЕТ", входящих в ПАО "ТМК".
- реконструкция ДСП-150 и двух УНРС на АО "ВТЗ", входящего в ПАО "ТМК".
- двухванных стационарных конвертеров на ПАО "ММК". ПАО "ММК" реконструировал бывшие мартеновские цеха (из прежнего оборудования в цехе остался двухванный сталеплавильный агрегат (ДСА)) и ввел в строй электросталеплавильные мощности по производству стали. Первый этап реконструкции начался в 2003 г. В мартеновском цехе были установлены: агрегат печь-ковш, агрегат доводки стали и две сортовые машины непрерывной разливки стали (МНЛЗ).
Процесс выплавки стали в ДСА основан на интенсивной продувке кислородом ванны с чугуном и ломом и использовании тепла отходящих газов, выделяющихся при продувке, для нагрева шихты (металлолом, добавочные материалы) в соседней ванне, производительность и КПД печи при таком методе работы возрастает.
Расплавление металлошихты в ДСА осуществляется за счет тепла химических реакций окисления примесей, жидкого чугуна и лома (углерода, кремния, марганца и т.д.), аналогично как в кислородном конвертере, а не за счет сжигания большого количества топлива (природного газа и мазута) как в мартеновском производстве.
Применяемые шихтовые материалы в ДСА аналогичны конвертерному процессу, так шихтой мартеновской печи при скрап-рудном процессе (основной процесс ведения мартеновской плавки) является стальной подготовленный лом 40 % - 50 % и жидкий чугун в количестве 50 % - 60 %, а кислородный конвертер и реконструированный агрегат (ДСА) работают на шихте следующего состава 75 % - жидкий чугун и 25 % - металлический лом, тем самым по использованию шихтовых материалов и технологии производства сталеплавильный агрегат ДСА полностью повторяет конвертерный процесс.
В целом металлургическими компаниями России с 2001 г. импортировано металлургического оборудования более, чем на 6 млрд долл. При абсолютном преобладании использования импортного оборудования, для отдельных нужд российских металлургических предприятий, особенно для модернизации и реконструкции ранее построенных агрегатов, используется оборудование российских машиностроительных предприятий, а также предприятий машиностроения Украины.
В последние годы российские машиностроительные фирмы стали наращивать выпуск металлургического оборудования. Так, ОАО "Сибэлектротерм" поставило оборудование для ряда электросталеплавильных цехов: агрегаты "ковш-печь" и установки для вакуумирования стали.
ОАО "Уралмаш" были изготовлены и поставлены для ПАО "ММК" и других предприятий отрасли агрегаты продольной резки, оборудование для замены агломашин и т.д. ОАО "Уралмаш" является основным поставщиком оборудования для обжиговых машин по производству металлизованных окатышей для ООО УК "Металлоинвест".
Распоряжением Правительства РФ в план основных мероприятий по проведению в 2017 г. в Российской Федерации Года экологии включены следующие мероприятия компаний - членов Ассоциации "Русская Сталь" [7]:
- техническое перевооружение установки сухого тушения кокса (УСТК) коксохимического производства. Передача сбросных газов с холодных свечей УСТК в газопровод доменного газа АО "ЕВРАЗ НТМК";
- воздухоохранная программа АО "ЕВРАЗ ЗСМК". Реконструкция газопылеулавливающей установки с установкой рукавных фильтров агломерационной фабрики;
- водоохранная программа АО "ЕВРАЗ ЗСМК". Увеличение доли водооборотного водоснабжения;
- реконструкция сероулавливающих установок в аглоцехе ПАО "ММК";
- реконструкция газоочистной установки двухваннового сталеплавильного агрегата в электросталеплавильном цехе ПАО "ММК";
- строительство системы аспирации литейного двора ДП N 10 в доменном цехе ПАО "ММК";
- реконструкция и техническое перевооружение основного технологического оборудования (цех улавливания коксохимических продуктов и реконструкция доменных печей) ПАО "НЛМК";
- ввод в эксплуатацию третьей очереди завода горячебрикетированного железа АО "Лебединский ГОК", г. Губкин, Белгородская область, ООО УК "МЕТАЛЛОИНВЕСТ";
- строительство третьей очереди полигона захоронения отходов производства и потребления АО "ОЭМК";
- установка шумопоглощающих устройств крышных вентиляторов и помещения дымососной участка дуговой сталеплавильной печи ПАО "ТМК";
- реконструкция трубопрокатного производства ПАО "ТМК";
- строительство объединенной газоочистки для агрегатов "ковш-печь" N 2 и установки доводки металла, ПАО "Северсталь".
Суммарный объем инвестиций в данные мероприятия определен в размере более 52, 3 млрд руб. [3].
Основными стратегическими целями развития черной металлургии на перспективу до 2030 г., обусловленными как внутренними, так и внешними вызовами, являются:
- увеличение доли продукции, поставляемой на внутренний рынок;
- увеличение поставок на экспорт продукции с высокой добавленной стоимостью;
- рост импортозамещения;
- повышение требований к служебным характеристикам продукции, совершенствование ее сортамента и конкурентоспособности;
- ресурсо- и энергосбережение, снижение негативного воздействия на окружающую среду;
- оптимизация избыточных производственных мощностей;
- строительство мини-заводов, передельных и сервисных центров;
- внедрение новой техники и передовых технологий.
Развитие черной металлургии в перспективе будет определяться ростом экономики страны и соответствующим ростом внутреннего потребления черных металлов.
Главной целью развития черной металлургии России на период до 2030 г. является удовлетворение спроса внутреннего и мирового рынков на металлопродукцию в необходимой номенклатуре, качестве и объемах с использованием наилучших доступных технологий при условии стабильного сырьевого обеспечения и эффективной реализации мер государственной промышленной политики в сфере черной металлургии.
В основу прогноза развития черной металлургии на период до 2030 г. положен прогноз Социально-экономического развития Российской Федерации (от 24 ноября 2016 г., разработанный Минэкономразвития России на период до 2019 г.) и долгосрочный прогноз Социально-экономического развития Российской Федерации до 2030 г., также разработанный Минэкономразвития (опубликован в марте 2013 г. и обновлен в ноябре 2013 г.), а также нормативно-правовые акты, касающиеся прогнозов развития других отраслей [9, 17-35].
Стратегия предусматривает три варианта развития отрасли: вариант 1 - консервативный (инерционный), вариант 2 - умеренно-оптимистичный (энергосырьевой) и вариант 3 - форсированный (инновационный).
В соответствии с этими сценариями прогнозируются следующие объемы производства чугуна, стали и готового проката, показанные в таблице 1.19.
|
Вид продукции |
Прогнозируемые объемы производства, млн т | |
|
2020 г. |
2030 г. | |
|
Чугун | ||
|
Вариант 1 |
53, 0 |
54, 8 |
|
Вариант 2 |
53, 4 |
57, 0 |
|
Вариант 3 |
55, 6 |
58, 3 |
|
Сталь | ||
|
Вариант 1 |
71, 0 |
82, 2 |
|
Вариант 2 |
71, 5 |
86, 0 |
|
Вариант 3 |
74, 5 |
89, 0 |
|
Готовый прокат | ||
|
Вариант 1 |
61, 9 |
71, 9 |
|
Вариант 2 |
62, 4 |
75, 0 |
|
Вариант 3 |
64, 8 |
77, 7 |
Наиболее вероятен сценарий умеренно-оптимистичного развития. Он опирается на использование конкурентных преимуществ России в энергетическом секторе, устойчивое наращивание экспорта сырья и повышения глубины его переработки, модернизацию транспортной инфраструктуры страны. Реализация данного сценария позволяет сформировать новые источники роста, основанные на ускоренном развитии энергосырьевых отраслей (ТЭК), металлургического и химического комплексов, а также транспорта. Соответствующий импульс технологического развития получат обрабатывающие отрасли, связанные с обеспечением развития энергетики, сырьевого сектора, транспорта.
При определении спроса на металлопродукцию в перспективе учитывались прогнозные показатели ВВП, промышленного производства и инвестиций в основной капитал, представленные в таблице 1.20.
|
Темпы прироста к предыдущему году, % |
Среднегодовые темпы прироста, % | |||||
|
2017 г. |
2018 г. |
2019 г. |
2020 г. |
2021-2025 гг. |
2026-2030 гг. | |
|
Валовой внутренний продукт |
2, 0 |
1, 5 |
2, 2 |
2, 5 |
3, 6 |
3, 1 |
|
Промышленность |
1, 5 |
1, 7 |
2, 1 |
2, 7 |
2, 8 |
2, 5 |
|
Инвестиции в основной капитал |
0, 3 |
2, 5 |
3, 9 |
4, 2 |
6, 3 |
4, 2 |
Достаточно мощный инновационный потенциал, созданный в металлургическом комплексе, особенно благодаря высокому объему вложенных после 2003 г. инвестиций, является надежной базой для значительного наращивания производства.
В перспективе душевое потребление металлопродукции из черных металлов составит 256 кг/чел. - в 2020 г. и 403 кг/чел. - в 2030 г. по сравнению с 249 кг/чел. - в 2015 г. По этому показателю Россия приближается к основным промышленно развитым странам. По данным WSA, в 2014 г. душевое потребление металлопродукции составляло 411, 0 кг/чел. - в Японии, 364, 2 кг/чел. - в Германии, 387, 3 кг/чел. - в США, 271, 0 кг/чел. - в Европейском Союзе (27 стран), в Китае - 478, 8 кг/чел.
В результате увеличения спроса на металлопродукцию со стороны практически всех отраслей-потребителей прогнозируется прогрессивный сдвиг в направлении увеличения доли поставок продукции на внутренний рынок.
Основным результатом реализации стратегических планов должен стать рост конкурентоспособности продукции в требуемых экономике России номенклатуре, качестве и объемах ее поставок на внутренний рынок (с учетом развития металлопотребляющих отраслей), а также на внешний рынок на базе инновационного обновления отрасли.
Основными факторами, определяющими рост спроса внутреннего рынка в периоды 2018-2030 гг. будут являться:
- реализация проектов утвержденных отраслевых стратегий развития промышленности;
- строительство новых предприятий и развитие инфраструктуры регионов Дальневосточного и Сибирского федеральных округов и Арктической зоны;
- развитие инфраструктурных проектов, связанных с развитием оборонно-промышленного комплекса (строительство аэродромов и космодромов, морских баз и т.д.);
- строительство новых объектов топливно-энергетического комплекса;
- техническое обновление отраслей машиностроительного комплекса;
- реконструкция жилищного фонда и развитие жилищного строительства;
- реализация региональных проектов по развитию промышленности, транспорта и строительства.
Исходя из этих предпосылок, прирост производства стали и проката в 2030 г. по умеренно-оптимистичному сценарию против уровня 2016 г. - составит соответственно 16, 4 млн т и 14, 7 млн т.
Россия в перспективе останется крупным экспортером металлопродукции и будет по-прежнему занимать одно из ведущих мест в мире. Абсолютные объемы экспорта металлопродукции могут сократиться с 31, 2 млн т в 2016 г. до 26, 0-27, 0 млн т в 2020 г. и 17, 0-18, 0 млн т в 2030 г. за счет уменьшения объемов экспорта заготовок и полуфабрикатов.
Таким образом, доля экспортных поставок от объема производства готового проката может составить: в 2020 г. - 42, 5 %; в 2030 г. - 23, 0 % - 24, 0 %.
Импортные поставки металлопродукции будут обусловлены, в основном, экономической целесообразностью обеспечения готовым прокатом районов, географически удаленных от российских предприятий-производителей и развитием взаимной торговли со странами Таможенного союза и могут составить к 2030 г. около 4, 5 млн т по сравнению с 4, 8 млн т - в 2015 г., а доля импортных поставок в видимом потреблении готового проката будет сокращаться и составит 4, 0 % - в 2020 г. и 4, 5 % - в 2030 г.
В структуре производства готового проката будет расти доля листового и сортового проката и сокращаться доля заготовки для переката на экспорт.
Вероятность снижения потребления металлопродукции из черных металлов в перспективе в связи с расширением применения заменителей (полимеры, алюминий и его сплавы, композиты и т.п.) - невелика. Масштабы применения композиционных и др. альтернативных материалов в прогнозируемом периоде не смогут существенно повлиять на потребление металлопродукции.
В настоящее время в России сегменты рынка конструкционных композиционных материалов и изделий из них, за исключением авиации, космонавтики и атомной промышленности (применение композитов, в которых на сегодняшний день существенно ограничено), практически не освоены [36].
Основным ожидаемым результатом реализации мероприятий по развитию производства композиционных материалов и указанной подпрограммы является рост объема их производства. Потребление этих материалов на душу населения к 2020 г. составит около 1, 5 кг, т.е. суммарный объем потребления не превысит 220 тыс. т [37].
В перспективе основным потребителем готового проката остается производство листового проката с защитными покрытиями, гнутых профилей, труб стальных и других видов продукции дальнейших металлургических переделов. К 2030 г. объем потребления готового проката, идущего на дальнейший передел, может увеличиться в 1, 4 раза по сравнению с 2015 г., прежде всего - за счет опережающего роста потребности в листовом прокате с защитными покрытиями и, следовательно, холоднокатаного листового проката и листового проката в целом.
В результате ускорения темпов внедрения инноваций прогнозируется улучшение производственной структуры черной металлургии, в первую очередь - за счет повышения доли конкурентоспособных мощностей (на всех переделах), а также за счет увеличения доли мощностей для выпуска продукции более глубокой степени переработки, доли импортозамещающих и новых производств. Все это позволит улучшить структуру товарной продукции металлургии и повысить ее конкурентоспособность.
В сталеплавильном производстве предусматривается опережающее развитие производства стали в электропечах, доля ее составит в 2020 г. - 33, 5 %, в 2030 г. - 40, 1 %; против 31, 5 % - в 2016 г.; в конвертерах: в 2020 г. - 66, 3 %, в 2030 г. - 59, 9 %, против 66, 5 % - в 2016 г.; на МНЛЗ: в 2020 г. - 95, 0 %, в 2030 г. - 98 %. Структура выплавки стали по видам производства представлена на рисунке 1.22.
Мартеновское производство на предприятиях черной металлургии практически ликвидируется. Ожидаемое изменение структуры производства стали соответствует мировым тенденциям.

Рисунок 1.22 - Структура выплавки стали по видам производства и доля стали, разлитой на МНЛЗ [6]
Доля листового металла в общем производстве листового и сортового проката (без учета заготовки для переката на экспорт) составила 59, 8 % - в 2016 г. и составит 54, 8 % - в 2020 г., 54, 6 % - в 2030 г. Эти показатели отличаются от зарубежных, что связано со структурой экономики России и металлопотребления.
В прогнозируемый период будет освоено производство высококачественного проката для оборонно-промышленного комплекса (ОПК), судостроения, атомного машиностроения; ожидается расширение производства высококачественного автомобильного листа.
Главным объектом в инвестиционной программе отрасли в период 2021-2030 гг. будет создание нового металлургического комплекса на Дальнем Востоке мощностью 2, 5 млн т. стали [38].
Для обеспечения развития отрасли и удовлетворения растущего спроса в металлопродукции по умеренно-оптимистичному варианту необходим ввод новых мощностей по производству:
- 6 млн т электростали на мини-заводах;
- 5, 5-6 млн т горячекатаного листового проката;
- 6, 5 млн т холоднокатаного листа;
- 3, 5 млн т листа с защитными покрытиями;
- 4, 4 млн стальных труб;
- 15 тыс. т прецизионных сплавов;
- 8 тыс. т аморфных электротехнических сталей.
Наряду с этим предусматривается большой комплекс работ по модернизации и совершенствованию действующего производства на предприятиях, представленный в таблице 1.21.
|
Наименование предприятия |
Планируемый комплекс работ по модернизации и совершенствованию действующего производства |
|
ПАО "ММК" |
Строительство новой доменной печи с целью замены изношенного оборудования |
|
ПАО "НЛМК" |
Внедрение технологии вдувания пылеугольного топлива в доменном производстве на ДП N 6 и N 7 с целью снижения потребления кокса и природного газа при производстве чугуна |
|
ПАО "НЛМК" |
Строительство отделения по производству металлизированных брикетов производительностью 700 тыс. т в год с целью вовлечения в рециклинг доменных шламов с заменой части традиционной железорудной шихты окатышей и концентрата |
|
ПАО "Северсталь" |
Реконструкция доменной печи N 5 с целью увеличения производства чугуна |
|
ООО "ЕвразХолдинг" |
Строительство доменной печи N 7 АО "ЕВРАЗ НТМК" с целью увеличения объема производства металлопродукции и ванадиевого шлака |
|
ООО "ЕвразХолдинг" |
Техническое перевооружение РБЦ АО "ЕВРАЗ НТМК" с целью строительства шаропрокатного стана и организацией участка по производству шаров |
|
ПАО "ЧМК" |
Реконструкция ККЦ с целью замены физически изношенного оборудования - конверторов |
|
ПАО "ЧМК" |
Модернизация листопрокатного производства прокатного цеха N 4 с целью повышение качества листа |
|
ООО "Тулачермет-Сталь" |
Строительство литейно-прокатного комплекса в г. Тула на площадке ПАО "Тулачермет" для производства высококачественного сортового проката с целью переработки чугуна ПАО "Тулачермет" в продукцию с более высокой добавленной стоимостью - высококачественный сортовой прокат |
Оценивая особенности позиционирования российской черной металлургии на мировом рынке следует отметить, что при благоприятном развитии экономики России в условиях расширяющейся глобализации, поступательного развития мирохозяйственных связей, стабилизации мировой финансовой системы, черная металлургия России в период до 2030 г.:
- укрепит свое присутствие на мировых рынках металлопродукции; по производству и экспорту основных видов металлопродукции Россия будет занимать 4-5 место в мире; увеличатся объемы поставок на мировой рынок российской высокотехнологичной металлопродукции;
- увеличит число крупных бизнес-структур (в том числе транснациональных с участием иностранных партнеров), являющихся ведущими "игроками" в соответствующих секторах мирового рынка, что согласуется с основной тенденцией его развития;
- будет соответствовать техническому уровню производства стран и компаний, являющихся лидерами в мировой черной металлургии;
- сможет эффективно использовать преимущества вступления страны в ВТО;
- повысит уровни социальной ответственности бизнеса и социальной защищенности трудящихся отрасли, что приблизит российскую металлургию по этим показателям к ведущим зарубежным бизнес-структурам.
Агломерация - это один из методов окускования - превращения мелких руд и концентратов в кусковый материал - агломерат, применение которого улучшает ход металлургических процессов при производстве различных металлов из руд. В шихте доменных печей доля агломерата составляет около 60 %.
Агломерат производят методом спекания железорудной шихты на ленточных машинах непрерывного действия - агломашинах. На предприятиях черной металлургии России работает 45 агломерационных машин, которые производят около 40 млн т агломерата в год. В России эксплуатируется несколько типов агломерационных машин (см. таблицу 2.1).
|
Характеристики |
КЗ-50 |
АКМ-75 |
АКМЗ-85/160 |
МАК-240/138 |
АКМ-312 |
|
Общая рабочая площадь, мг |
50 |
75 |
160 |
240 |
312 |
|
Площадь спекания, мг |
50 |
75 |
85 |
138 |
312 |
|
Площадь охлаждения, мг |
- |
- |
75 |
102 |
- |
|
Количество вакуум-камер, шт. |
13 |
15 |
17/15 |
26 | |
|
Ширина паллет, м |
2, 0 |
2, 5 |
2, 5 |
2, 5 |
4, 0 |
|
Длина рабочей части, м |
25 |
30 |
64 |
78 | |
|
Число паллет, шт. |
70 |
86 |
151 |
130 | |
|
Мощность привода, кВт |
11 |
13 |
32 |
85 | |
|
Число эксгаустеров, шт. |
1 |
1 |
1 |
2 |
2 |
|
Производительность эксгаустеров, м3/мин |
3500 |
6500/7500* |
6500 |
9000 | |
|
* После модернизации с уширением верхней части паллет и установки ротора эксгаустера с увеличенным числом лопаток на 2 шт. с каждой стороны | |||||
В зависимости от требований доменной плавки производят различные виды агломерата: неофлюсованный с естественной основностью, офлюсованный с основностью 1, 0-1, 2 по CaO/SiO2, высокоофлюсованный с основностью 1, 4-1, 8, железофлюс с основностью 3, 0-5, 0, промывочный агломерат с основностью 0, 4-0, 7, марганцевый агломерат.
Агломерация железных руд методом просасывания заключается в спекании агломерационной шихты, состоящей из мелкой руды, концентрата, железосодержащих добавок, дробленого известняка и измельченного твердого топлива, которые предварительно смешивают, увлажняют и окомковывают до образования гранулированной зернистой структуры. Полученную гранулированную (окомкованную) шихту загружают на колосниковую решетку спекательных тележек-паллет агломерационной машины ленточного типа. Под паллетами создают разрежение 700-1100 мм вод. ст. для просасывания через окомкованную газопроницаемую шихту наружного воздуха. Сразу после загрузки шихты паллеты поступают под зажигательный газовый горн, где поверхность шихты нагревается до температуры 1100 °С - 1200 °C, при которой твердое топливо воспламеняется и начинает гореть в атмосфере просасываемого воздуха. По мере выгорания твердого топлива зона горения продвигается от поверхности шихты вниз до колосниковой решетки. В зависимости от расхода твердого топлива и состава компонентов аглошихты температура в зоне горения топлива достигает 1250 °С - 1450 °С. По высоте слоя спекаемой шихты образуются характерные зоны - готового агломерата, горения, подготовки, сушки и переувлажнения (см. рисунок 2.1).

Рисунок 2.1 - Зоны в слое спекаемой шихты на аглоленте [40]
В ходе процесса образовавшиеся зоны перемещаются вниз к колосникам паллеты. Спекание заканчивается при достижении готового агломерата колосников паллеты.
При спекании агломерационной шихты сначала происходит термическое разложение гидратных соединений оксидов, карбонатных соединений рудной части и флюсов, затем происходит оплавление частиц шихты в зоне горения топлива. В высокотемпературной зоне происходит окисление сернистых соединений шихтовых материалов с их удалением в газовую фазу в виде SOx (SO2 % - 80 % и SO3 % - 20 %). С отходящими газами также удаляются образующиеся в процессе горения твердого топлива оксиды углерода и азота в виде СО, СО2 и NOx (NO, NO2). Формирование готового агломерата происходит при охлаждении и кристаллизации образовавшегося из легкоплавких соединений расплава в пористую массу - агломерат [41, 42].
Основным сырьем для получения агломерата являются железные руды различных месторождений в виде агломерационной руды фракции менее 10 мм и железорудного концентрата фракции менее 0, 1 мм (таблица 2.2).
|
Наименование |
Содержание, % | ||||||||
|
Fe |
Mn |
S |
SiO2 |
СаО |
MgO |
Al2O3 |
ТiO2 |
ППП | |
|
Лебединская аглоруда |
55, 74 |
0, 10 |
0, 042 |
11, 08 |
1, 60 |
1, 40 |
2, 91 |
- |
4, 59 |
|
Яковлевская аглоруда |
60, 50 |
0, 10 |
5, 10 |
3, 40 |
0, 60 |
2, 40 |
- |
3, 40 | |
|
Бакальский сидерит |
34, 20 |
1, 16 |
0, 16 |
6, 88 |
2, 96 |
8, 92 |
2, 52 |
11, 35 | |
|
Михайловский концентрат |
63, 83 |
0, 014 |
0, 005 |
10, 16 |
0, 20 |
0, 21 |
0, 08 |
0, 006 |
0, 65 |
|
Качканарский концентрат |
62, 71 |
0, 12 |
0, 006 |
3, 35 |
1, 17 |
2, 31 |
2, 82 |
2, 67 |
- |
|
Ковдорский концентрат |
63, 52 |
0, 51 |
0, 32 |
1, 0 |
0, 75 |
6, 12 |
2, 33 |
0, 92 | |
Кроме рудного сырья, в агломерационную шихту добавляют оборотный возврат агломерата фракции менее 5 мм, различные добавки - окалину прокатных цехов, колошниковую пыль доменных печей, уловленную в циклонах или электрофильтрах сухую пыль, обезвоженные и высушенные шламы мокрой газоочистки и пр. Приход вредных веществ в аглошихту, например Р2O5, ZnO и R2O, контролируют (где R - щелочные металлы - Na, K).
При производстве офлюсованного агломерата необходимым компонентом являются флюсы - известняк и доломит для обеспечения необходимого химического состава шлака в доменной печи. Основным видом твердого топлива при спекании агломерационной шихты служит коксовая мелочь. Возможно применение заменителей - антрацита и тощих углей с небольшим количеством летучих веществ. Примерный химический состав компонентов агломерационной шихты и расходные коэффициенты приведены в таблице 2.3.
|
Материал |
Расход, кг/100 кг |
Feобщ. |
SiO2 |
CaO |
MgO |
S |
С |
|
Аглоруда |
29, 0 |
55, 5 |
13, 5 |
1, 5 |
0, 7 |
0, 07 | |
|
Концентрат |
69, 0 |
65, 2 |
8, 5 |
0, 16 |
0, 15 |
0, 05 |
- |
|
Железосодержащие добавки |
8, 0 |
40, 0 |
16, 5 |
15, 3 |
0, 97 |
0, 21 | |
|
Известняк |
20, 0 |
0, 4 |
1, 4 |
53, 0 |
0, 8 |
0, 02 | |
|
Коксовая мелочь, кг/т |
6, 2 |
3, 3 |
8, 4 |
1, 3 |
0, 3 |
0, 6 |
78, 8 |
Общая принципиальная схема производства агломерата с основным технологическим оборудованием представлена на рисунке 2.2 [1].

1 - реверсивный ленточный конвейер; 3 - бункеры компонентов шихты; 6 - смесительный барабан; 8 - барабан-окомкователь; 9 - бункер окомкованной шихты; 10 - зажигательный горн; 11 - агломерационная лента; 12 - вакуум-камеры; 13 - коллектор отходящих газов; 14 - пылеуловитель; 15 - эксгаустер; 20 - дробилка пирога агломерата; 21 - грохот; 22 - кольцевой охладитель
Рисунок 2.2 - Общая принципиальная схема производства агломерата [39]
Технологическая схема процесса агломерации с указанием материальных потоков и эмиссий представлена на рисунке 2.3.

Рисунок 2.3 - Технологическая схема агломерационного процесса с указанием материальных потоков и мест выделения эмиссий
Мелкие руды, тонкоизмельченные концентраты, железосодержащие отходы производства поступают на накопительный или усреднительный склад агломерационного производства. В зимнее время смерзшиеся материалы предварительно размораживают в специальном гараже размораживания. Кусковые флюсы, известняк и доломит, измельчают, как правило, в молотковых или роторных дробилках, иногда в стержневых мельницах до крупности 0-3 мм. Твердое топливо дробят в четырехвалковых дробилках также до крупности 0-3 мм. Все шихтовые компоненты поступают в бункеры шихтового отделения, где их в нужном соотношении весодозаторами дозируют на сборный ленточный конвейер.
Далее шихта направляется в смеситель барабанного типа для первичного смешивания, куда также дозируют горячий возврат для подогрева шихты, если работают по схеме с его выделением. Для устранения зоны переувлажнения при спекании шихту в барабане-окомкователе нагревают острым паром или сжиганием газа до температуры 55 °С - 65 °C. После окомкования (грануляции) шихты во вторичных смесительных барабанах-окомкователях ее укладывают на спекательные тележки-паллеты слоем высотой от 200 до 650 мм в зависимости от качества окомкования, конструкции машины и состояния оборудования - газоотводящего тракта и эксгаустера. Полученный пирог спеченного агломерата дробят, охлаждают, отсевают от него фракцию менее 5 мм. Для постели выделяют фракцию 8-15 мм. При работе с горячим возвратом фракцию с частицами неспекшейся шихты и кусочками агломерата менее 5 мм выделяют на грохотах после валковой дробилки горячего агломерата перед охладителем. Годный агломерат крупностью более 5 мм отправляют в доменный цех.
Основными требованиями к качеству агломерата являются:
- прочность на удар и истирание;
- минимальное количество фракции менее 5 мм;
- стабильность гранулометрического состава;
- стабильность химического состава, в том числе по содержанию FeO.
Содержание железа и основность агломерата по CaO/SiO2 или по (CaO + MgO)/SiO2 на предприятиях регламентируют в зависимости от химического состава, поступающего сырья на агломерационное производство, а также от состава всех компонентов доменной шихты. Основность агломерата устанавливают такой, чтобы основность конечного доменного шлака обеспечивала удовлетворительную его жидкотекучесть при выпуске продуктов плавки из печи, а также требуемое содержание серы в чугуне. В таблице 2.4 приведены технологические показатели работы некоторых аглофабрик и качество производимого агломерата.
|
Показатели |
Уральская Сталь |
Тулачермет |
ЧМК |
|
Удельная производительность, т (ч×м2) |
1, 095 |
1, 52 |
1, 253 |
|
Разрежение в сборном коллекторе, кПа |
5, 56 |
10, 24 |
740 |
|
Высота слоя шихты, мм |
266 |
391 |
560 |
|
Температура шихты, °С |
51 |
69 | |
|
Скорость движения аглоленты, м/мин |
1.95 |
1, 65 | |
|
Вертикальная скорость спекания, мм/мин |
23, 3 | ||
|
Расход извести, кг/т |
28, 3 |
31 | |
|
Содержание углерода в шихте, % |
4, 08 | ||
|
Расход газообразного топлива, м3/т | |||
|
в т. ч.: - природного |
5, 14 |
31 | |
|
- доменного |
24, 14 | ||
|
Расход электроэнергии, кВт•ч/т |
27, 97 |
45, 4 | |
|
Расход воды, м3/т |
1, 36 | ||
|
Расход диспергатора, кг/т |
1, 18 | ||
|
Качество агломерата: | |||
|
Содержание железа, % |
52, 07 |
55, 14 | |
|
Основность, CaO/SiO2 |
1, 65 |
1, 59 | |
|
Прочность, %: - на удар |
68, 26 |
71, 0 |
76 |
|
- на истирание |
5, 19 |
7, 79 | |
|
Содержание в агломерате фр. 0-5 мм, % |
16, 2 |
19, 74 |
16, 7 |
|
Равномерность по железу, % +/- 1, 0 % |
94, 24 |
90, 44 |
100 |
|
Равномерность по основности, % +/- 0, 1 |
90, 89 |
82, 14 |
97, 2 |
В агломерационном производстве создают технологические производственные запасы железорудного сырья, флюсов и твердого топлива, которые должны обеспечить бесперебойную работу в течение как минимум 5 сут. Минимальный запас компонентов сырья на складе зависит от удаленности поставщиков, объемов и ритмичности поставок. На современных агломерационных производствах каждый вид поступающего сырья складируют в отдельный штабель. В случае поставок железорудного сырья свыше 500 тыс. т в месяц с разных месторождений для повышения степени усреднения железорудной смеси, поступающей на агломерацию, практикуется формирование предварительного усреднительного штабеля железорудного сырья объемом от 100 тыс. т. Затем формируют общий штабель из всех железорудных компонентов агломерационной шихты.
Флюсы и твердое топливо, как правило, вводят в шихтовом отделении аглофабрики при дозировании компонентов на сборный ленточный конвейер. От качества усреднения шихты на усреднительном складе и точности дозирования отдельных компонентов в шихтовом отделении зависит стабильность качества агломерата по химическому составу, прочности и восстановимости. Стабильность показателей качества агломерата существенно влияет на ровность хода доменных печей, удельный расход кокса и производительность.
Содержание железа в отдельных партиях не должно отличаться от среднего на ±0, 5 абс. % - ±0, 7 абс. %, а остальные ±0, 05 абс. ед. - ±0, 08 абс. ед. Для стабилизации восстановимости агломерата нормируют содержание FeO в агломерате и допустимые отклонения.
На металлургических предприятиях существуют различные схемы и технологии приема и складирования компонентов шихты. Поступающее сырье выгружают из вагонов роторными или передвижными вагоноопрокидывателями. При поступлении в зимнее время смерзшихся грузов вагоны перед выгрузкой предварительно нагревают в специальных гаражах размораживания. Открытые штабели формируют рудногрейферными перегружателями или саморазгружающейся тележкой-конвейером по всей длине штабеля. Для усреднения поступающих партий сырья его забор производят грейферным краном или экскаватором с одного торца вразрез штабеля (см. рисунки 2.4 и 2.5).

1 - вагон; 2 - экскаватор; 3 - разгрузочный конвейер; 4 - забор сырья вразрез штабеля
Рисунок 2.4 - Открытый усреднительный склад [40]

Рисунок 2.5 - Склад железорудного сырья
На современных агломерационных производствах для формирования штабелей на усреднительных складах применяют одно- или двухконсольные штабелеукладчики, заборно-усреднительные машины, обеспечивающие высокое качество усреднения сырья (см. рисунки 2.6 и 2.7).

1 - штабель; 3 - штабелеукладчик; 6 - разрыхлитель-реклеймер
Рисунок 2.6 - Схема усреднительного комплекса с реклеймером

Рисунок 2.7 - Усреднитель роторный У2Р-600
Усреднительная установка при движении с торца штабеля зубьями разрыхлителя (реклеймера) срезает слой материала, который ссыпается вниз и подбирается ковшами роторов. Затем материал через бункера погружается на ленточный конвейер для транспортировки в шихтовое отделение аглофабрики. Процессы укладки сырья в штабели и отгрузки управляются с помощью АСУ, все механизмы работают в автоматизированном режиме.
Использование закрытых складов сырья предпочтительно по условиям охраны окружающей среды от тонкодисперсной пыли (см. рисунок 2.8).

Рисунок 2.8 - Закрытый усреднительный склад
Качество агломерата в значительной степени определяется качеством подготовки компонентов агломерационной шихты к спеканию. Для повышения качества агломерата в агломерационных рудах и возврате необходимо ограничить содержание фракции более 5 мм, так как частицы более 5 мм за время прохождения зоны высоких температур высотой 20-30 мм не успевают усвоиться расплавом. На практике в поступающих агломерационных рудах регламентируют содержание фракций более 10 мм.
При производстве офлюсованного агломерата в качестве флюса используют известняк и доломит. Подготовка флюсов заключается в измельчении известняка до крупности менее 3 мм. Такой размер частиц флюса позволяет им в процессе спекания полностью декарбонизироваться и усвоиться расплавом. По техническим условиям большинства агломерационных производств содержание фракции 0-3 мм должно составлять не менее 95 %. Измельчение известняка производят в основном молотковыми дробилками. Иногда применяют дробилки роторного типа или стержневые мельницы. Для отсева из дробленого известняка фракции более 3 мм используют вибрационные грохоты. Крупную фракцию направляют на повторное измельчение.
Для интенсификации агломерационного процесса и улучшения качества агломерата на некоторых аглофабриках используют известь. Предпочтительно известь вводить в железорудный концентрат при его поступлении на приемно-усреднительный склад. Перед укладкой в штабель концентрат с известью перемешивают в барабанном смесителе. Это препятствует смерзанию влажного концентрата зимой и обеспечивает лучшее окомкование аглошихты.
При наличии в шихтовом отделении печи кипящего слоя или конвейерной машины небольшой площади для обжига извести возможна подача свежеобожженной извести поверх агломерационной шихты на сборном ленточном конвейере. Далее агломерационная шихта со свежеобожженной известью поступает в первичный смесительный барабан, затем в барабан-окомкователь. Свежеобожженная известь, поданная в аглошихту, значительно улучшает окомкование и газопроницаемость шихты, что позволяет повысить высоту спекаемого слоя, улучшить качество агломерата и повысить производительность агломашины.
Твердое топливо, используемое для спекания агломерационной шихты, должно иметь содержание фракции 0-3 мм не менее 95 %. Более крупные частицы твердого топлива дольше горят в спекаемом слое, что увеличивает высоту высокотемпературной зоны с соответствующим уменьшением максимальной температуры в зоне горения. Это приводит к снижению качества агломерата по показателям прочности и содержанию мелочи, а также повышенному расходу топлива. Повышенное количество фракции менее 0, 1 мм в твердом топливе также нежелательно. В качестве твердого топлива используют коксовую мелочь. Ее получают дроблением отсева мелкой фракции от крупного кокса в доменном и коксохимическом цехах. В большинстве случаев кокс дробят в четырехвалковых дробилках. При недостатке коксовой мелочи дополнительно используют антрацит или тощие угли с низким содержанием летучих веществ.
Все подготовленные компоненты агломерационной шихты - аглоруда, железорудные концентраты, окалина, колошниковая пыль, железосодержащие добавки, флюсы, твердое топливо загружают в бункеры шихтового отделения аглофабрики. В шихтовом отделении имеются две технологические линии с одинаковыми бункерами и всеми компонентами агломерационной шихты. Бункеры оборудованы ленточными весовыми дозаторами, с помощью которых компоненты шихты дозируют в нужном соотношении на сборный ленточный конвейер. Управление дозированием компонентов агломерационной шихты и работой всех ленточных конвейеров производят из централизованного диспетчерского пункта, оборудованного необходимыми информационными системами о работе всего основного оборудования аглофабрики.
Смешивание и окомкование (гранулирование) компонентов аглошихты производят во вращающихся барабанах, как правило, в две стадии (см. рисунки 2.2 и 2.3). На первой стадии весь поток сдозированной аглошихты поступает в первичный барабан-смеситель, где смешивается с подаваемым в него горячим возвратом (если работают с его выделением), и частично увлажняется. После этого аглошихта поступает в спекательное отделение в приемный бункер агломашины. Из приемного бункера агломашины смешанную с возвратом шихту подают во вторичный барабан-окомкователь для ее озернения в виде небольших гранул полидисперсного состава. Смесительные барабаны установлены на специальных металлических или резиновых катках под углом к горизонту 1, 2-2, 2 град, с частотой вращения 5-9, 5 об./мин, что обеспечивает перемешивание и перемещение шихты от загрузочного конца к разгрузочному.
После этого аглошихта поступает в спекательное отделение в приемный бункер агломашины. Из приемного бункера агломашины смешанную с возвратом шихту подают во вторичный барабан-окомкователь для ее озернения в виде небольших гранул полидисперсного состава.
В барабане-окомкователе на пересыпающуюся шихту подают воду для образования гранулированной структуры шихты. Вода обеспечивает сцепление тонкодисперсных минеральных частиц с образованием при перекатывании шихты гранулированной структуры полидисперсного состава. Капиллярные силы удерживают образовавшиеся комочки шихты от разрушения. Оптимальная влажность окомкованной шихты зависит от удельной поверхности шихтовых материалов и свойств поверхности частиц компонентов шихты. Для различного состава шихт оптимальная влажность может изменяться от 5, 5 % до 9, 5 %. Чем лучше окомкована шихта, тем выше газопроницаемость слоя шихты после ее укладки на паллеты агломашины, тем лучше идет спекание агломерата методом просасывания. На газопроницаемость слоя шихты при спекании агломерата оказывает влияние температура шихты, так как при температуре шихты 50 °C - 65 °C при просасывании газов в процессе спекания уменьшается явление конденсации влаги в нижележащих слоях, что устраняет разрушение гранул при их переувлажнении.
Подогрев шихты осуществляется различными приемами:
- вводом горячего возврата на стадии первичного смешивания;
- подачей пара в барабан-окомкователь;
- факелом при сжигании газа.
Таким образом, на первой стадии смешивания получают более однородный химический состав шихты в отдельных разовых пробах шихты, а на второй - получают окомкованную (гранулированную) газопроницаемую шихту для спекания на аглоленте.
Из барабана-окомкователя шихта поступает в загрузочное устройство, состоящее из загрузочной воронки, барабанного питателя с шибером и загрузочного лотка.
Для равномерного распределения шихты применяют челноковый распределитель (см. рисунок 2.9).

Рисунок 2.9 - Барабанный питатель с наклонным загрузочным лотком
Шихту укладывают на колосниковую решетку паллет конвейерной ленточной агломерационной машины. На колосниковую решетку сначала укладывают защитную постель фракции 8-15 мм толщиной слоя 30-50 мм. Это предотвращает припекание пирога готового агломерата к колосникам, уменьшает разгар колосников с увеличением живого сечения колосниковой решетки, а также уменьшает проваливание и вынос мелких частиц шихты.
Постель выделяют из готового агломерата. На аглофабриках, где нет выделения постели, защитный слой создают из наиболее крупных комочков шихты за счет естественной сегрегации при поступлении шихты из барабанного питателя на наклонный загрузочный лоток. Загрузочный лоток регулирует высоту слоя по ширине аглоленты. Высота слоя спекаемой шихты может быть от 200 до 650 мм.
На рисунке 2.10 представлена схема агломерационной машины.

1 - паллеты; 2 - укладчик постели; 3 - челноковый питатель шихты; 4 - зажигательный горн; 5 - постель; 6 - зона сырой шихты; 7 - зона сушки и подогрева шихты; 8 - зона горения твердого топлива; 9 - зона готового агломерата; 10 - разгрузочный конец машины; 11 - вакуум-камеры; 12 - ведущая звездочка привода ленты; 13 - сборный коллектор отходящих газов
Рисунок 2.10 - Схема агломерационной машины и хода процесса спекания
Спекание шихты в агломерат на конвейерной ленточной агломерационной машине состоит из трех этапов:
- зажигание под зажигательным горном верхнего слоя уложенной шихты;
- спекание аглошихты в пористый пирог в зоне горения твердого топлива;
- охлаждение готового агломерата просасываемым воздухом по мере перемещения зоны горения топлива к колосникам паллет.
На рисунке 2.11 показан выход аглоленты со спеченным агломератом из-под зажигательного горна.

Рисунок 2.11 - Выход аглоленты со спеченным агломератом из-под зажигательного горна
Скорость движения паллет агломашины поддерживают такой, чтобы окончание спекания нижних слоев шихты заканчивалось на последней вакуум-камере. Готовый спеченный пирог агломерата снимают специальным ножом при переходе паллет на нисходящую ветвь аглоленты.
Сошедший с паллет большой пирог агломерата разрушают одновалковой или щековой дробилкой на куски размером менее 80-100 мм. От общей массы готового агломерата на вибрационном грохоте отсевают возврат крупностью менее 5 мм, который горячим сразу идет в аглошихту для ее подогрева или на предварительное охлаждение перед подачей в шихту. Технология агломерации с охлаждением возврата обеспечивает меньшую запыленность и лучшие условия труда. Горячий агломерат поступает на охлаждение в специальные охладители:
- чашевые с просасыванием воздуха (см. рисунки 2.12 и 2.13);
- линейные охладители агломерата с продувом воздуха (см. рисунок 2.14);
- кольцевые охладители с продувом воздуха (см. рисунок 2.15).

1 - гидрозатвор; 2 - надконусное пространство; 3 - жалюзийная решетка; 4 - бункер агломерата; 5 - центральная колонка; 6 - сбрасывающий нож; 7 - тарель; 8 - электропривод
Рисунок 2.12 - Чашевый охладитель агломерата с прососом воздуха
На рисунке 2.13 представлен модернизированный чашевый охладитель с увеличенной емкостью, возможностью отдельной замены внешних и внутренних жалюзи, улучшением условий охлаждения агломерата [44]. Данная конструкция охладителя позволяет на газоходе с горячим воздухом установить теплообменники для получения пара для нагрева аглошихты или горячего воздуха для горелок зажигательного горна.

Рисунок 2.13 - Чашевый охладитель агломерата с прососом воздуха модернизированный

1 - дробилка агломерата; 3 - колосниковые тележки; 7 - грохот для отсева мелочи
Рисунок 2.14 - Линейный охладитель агломерата

Рисунок 2.15 - Кольцевой охладитель агломерата
В некоторых конструкциях конвейерных аглолент (МАК-240/138) охлаждение агломерата предусмотрено непосредственно на спекательной ленте при соотношении площадей спекания/охлаждения 138/102, что при высоте постели 40 мм и слоя спекаемой аглошихты 510 мм дает вполне удовлетворительный результат по конечной температуре охлажденного агломерата. Эксплуатационные затраты на производство агломерата с охлаждением на ленте ниже на 27 % по сравнению с технологией с охлаждением агломерата в автономных охладителях [43].
После охлаждения агломерат рассевают на фракции. Фракция 0-5 мм поступает в возврат. Часть фракции 8-15 мм направляется для создания постели на паллетах перед укладкой окомкованной шихты. Годный агломерат крупностью более 5 мм отправляют в доменный цех.
Назначение, описание, технологические характеристики основного оборудования, используемого при производстве агломерата, приведены в таблице 2.5.
|
Наименование оборудования |
Назначение оборудования |
Существенные характеристики технологического оборудования |
|
1 |
2 |
3 |
|
Гараж размораживания |
Размораживание смерзшихся грузов в зимнее время |
Закрытое помещение на 6-30 вагонов, оборудованное газовыми топками получения горячего воздуха для обогрева стенок и днищ вагонов |
|
Вагоноопрокидыватель |
Выгрузка поступающих грузов |
Вагоноопрокидыватель роторный или передвижной |
|
Грейферные краны |
Разгрузка вагонов на склад сырья в усреднительный штабель, забор сырья |
Грейферные краны: козловые, портальные, мостовые |
|
Штабелеукладчик, усреднитель |
Формирование штабеля, усреднение и забор сырья |
Усреднительный комплекс для формирования штабеля и забора усредненной шихты с конвейерами и другим специальным оборудованием |
|
Конвейер ленточный резиновый |
Транспортировка сыпучих грузов |
Ленточный резиновый с поддерживающими валками |
|
Конвейер ленточный металлический |
Транспортировка горячего возврата |
Конвейер ленточный секционный металлический |
|
Дробилки флюсов |
Дробление и измельчение флюсов |
Молотковые, роторные, валковые дробилки, стержневые мельницы |
|
Дробилки топлива |
Дробление и измельчение твердого топлива |
Дробилка четырехвалковая |
|
Смесительные барабаны с оборудованием для увлажнения и нагрева шихты |
Смешивание, окомкование и нагрев шихты |
Тщательное смешивание компонентов шихты и увлажнение для окомкования перед спеканием. Нагрев шихты до температуры 55 °С - 70 °С острым паром или факелом газовой горелки |
|
Челноковый распределитель шихты |
Распределение шихты по ширине паллет агломашины |
Равномерная укладка окомкованной шихты по ширине паллеты |
|
Барабанный питатель с отражательным листом |
Укладка аглошихты на паллеты |
Укладка шихты на паллеты на заданную высоту слоя |
|
Агломерационная конвейерная агломашина |
Спекание агломерата |
Спекание агломерата методом просасывания воздуха через слой окомкованной газопроницаемой шихты за счет горения твердого топливом внутри слоя |
|
Зажигательный горн |
Нагрев верхнего слоя шихты для воспламенения твердого топлива |
Нагрев верхнего слоя аглошихты для начала спекания методом просасывания |
|
Дробилка агломерата |
Дробление пирога агломерата |
Дробление спеченного пирога агломерата, сошедшего с аглоленты |
|
Грохот агломерата |
Отсев мелочи менее 5 мм в возврат, сортировка годного агломерата |
Выделение мелкого горячего возврата перед подачей в охладитель. Сортировка годного агломерата для выделения постели и отсева мелочи из товарного агломерата |
|
Охладитель агломерата |
Охлаждение готового агломерата |
Охлаждение готового агломерата перед отгрузкой |
|
Эксгаустер |
Эвакуация газов от агломашины в атмосферу после очистки от пыли и загрязняющих веществ |
Создание разрежения в вакуум-камерах под паллетами агломашин и по всему газоотводящему тракту |
|
Оборотный цикл водоснабжения. Насосы |
Перекачивание технологических жидкостей |
Уборка шламов циклонов газоочистки, сбор пыли от гидросмыва помещений, очистка и осветление оборотной воды |
|
Отстойники, сгустители шлама, вакуум-фильтры, сушильные барабаны |
Обезвоживание шламов |
Сгущение и обезвоживание шламов на вакуум-фильтрах, сушка обезвоженных шламов в сушильных печах |
Основное природоохранное оборудование
Для снижения негативного воздействия на окружающую среду процесса производства агломерата на технологических участках и в отделениях устанавливается природоохранное оборудование:
- газоочистное и аспирационное оборудование, обеспечивающее необходимый уровень очистки технологических газов и аспирационного воздуха от содержащихся в них загрязняющих веществ перед отводом газов или воздуха в атмосферу или возвратом обратно в рабочую зону;
- водоочистные сооружения, обеспечивающие очистку загрязненных промышленных сточных вод.
Назначение, описание, технологические характеристики природоохранного оборудования, используемого при производстве агломерата, приведены в таблице 2.6.
|
Наименование оборудования |
Назначение оборудования |
Существенные характеристики природоохранного оборудования |
|
1 |
2 |
3 |
|
Циклоны сухие |
Улавливание грубой пыли вентиляционных систем дробильного оборудования |
Тип ЦН-15 и ВЗП. Эффективность очистки от 70 % до 85 %. Остаточная запыленность до 600 мг/нм3 |
|
Батарейные мультициклоны циклоны |
Улавливание пыли отходящих технологических газов |
Тип БМЦ. Эффективность очистки частиц более 10 мкм до 90 % - 95 %. Частиц менее 10 мкм - от 60 % до 80 %. Остаточная запыленность от 100 до 200 мг/нм3 |
|
Электрофильтры |
Улавливание пыли отходящих технологических газов |
Тип Alston, МЕЕР. Эффективность очистки до 95 % - 99 %. Остаточная запыленность до 30 мг/нм3 |
|
Тканевые (рукавные) фильтры |
Очистка от пыли отходящих технологических газов. Очистка от пыли аспирационного воздуха |
Эффективность очистки от тонкой пыли до 90 % - 98 % |
|
Тканевые фильтры с комбинированными сорбционными процессами |
Очистка технологических газов от тонкой пыли и газов SOx, HCl, HF, ПХДД/Ф |
Тип - AIRFINE, SIMETALMEROS Выбросы SOx сокращаются на 30 % - 90 % |
|
Сероочистка |
Улавливание из отходящих газов SOx раствором с Са(ОН)2, Mg(ОН)2, CaCl2 образованием гипса CaSO4 и сульфата магния MgSO4 |
Степень десульфурации до 85 % - 95 %. Остаточная концентрация SOx в газе на выходе до 200 мг/нм3 |
|
Скрубберы мокрые |
Улавливание пыли отходящих технологических газов с помощью воды |
Тип - скрубберы оросительные, скрубберы с трубой Вентури, скрубберы AIRFINE. Остаточная запыленность от 40 до 170 мг/нм3 |
По всей технологической цепочке производства агломерата в местах выгрузки сырья, складирования, подготовки компонентов шихты на различном оборудовании, спекании агломерата, транспортировки отходов производства и готовой продукции имеют место организованные и неорганизованные выбросы (эмиссии) загрязняющих веществ в виде пыли, газов, образования отходов. Также возможно образование сточных вод.
Материальные потоки, характерные основные эмиссии при производстве агломерата представлены в таблице 2.7.
|
Входной поток |
Этап процесса (подпроцесс) |
Выходной поток |
Основное технологическое оборудование |
Эмиссии |
|
1 |
2 |
3 |
4 |
5 |
|
Железные руды, концентраты, железосодержащие отходы, флюсы, твердое топливо, газ на размораживание грузов |
Приемка, складирование, усреднение сырья |
Усредненное железорудное сырье |
Железнодорожные весы, гараж размораживания смерзшихся грузов, вагоноопрокидыватель, краны-перегружатели, усреднители сырья, ленточные конвейеры |
Пыль неорганическая состава: С, Fe2O3, FeO, SiO2, CaO, MgO, MnO, Al2O3 Газовые компоненты: CO, CO2, NOx, Шум |
|
Флюсы - известняк, доломит 40-100 мм |
Подготовка флюсов |
Измельченные флюсы 0-3 мм |
Дробилки молотковые, роторные, валковые, стержневые мельницы, конвейеры, циклон-пылеуловитель |
Пыль неорганическая состава: СаСО3, SiO2, шум, вибрация |
|
Твердое топливо - кокс, антрацит |
Подготовка твердого топлива |
Коксовая мелочь (коксик) 0-3 мм |
Дробилки четырехвалковые, циклоны-пылеуловители, конвейеры |
Пыль неорганическая состава: С, SiO2, шум, вибрация |
|
Известняк 512 мм, коксик 0-3 мм, природный газ |
Обжиг извести |
Известь обожженная 5-12 мм |
Установка для обжига извести, конвейеры, циклоны-пылеуловители |
Пыль неорганическая состава: С, СаО Газовые компоненты: СО, CO2, SO2, NOx, ПХДД/Ф шум, вибрация |
|
Железные руды, концентраты, железосодержащие отходы, возврат, флюсы, топливо |
Дозирование компонентов аглошихты |
Сдозированная шихта |
Бункеры, объемные и весовые дозаторы, ленточные конвейеры |
Пыль неорганическая состава: С, Fe2O3, FeO, SiO2, CaO, MgO, MnO, Al2O3 шум, вибрация |
|
Сдозированная шихта, возврат, вода, пар, газ |
Смешивание, увлажнение, окомкование шихты |
Смешанная, увлажненная и окомкованная шихта |
Смесительные барабаны-окомкователи, ленточные конвейеры |
Пыль неорганическая состава: С, Fe2O3, FeO, SiO2, CaO, MgO, MnO, Al2O3 шум, вибрация |
|
Окомкованная шихта, газ |
Спекание агломерата |
Готовый агломерат |
Челноковый распределитель шихты, загрузочный барабан, зажигательный горн, конвейерная агломашина |
Пыль: С, Fe2O3, Fe3O4, FeO, FeCO3, SiO2, СаСО3, МgСО3, Al2O3, Газовые компоненты: СО, СO2, SOx, NOx, бенз(а)пирен, тепловое излучение, шум, вибрация |
|
Пирог спеченного агломерата |
Дробление, грохочение агломерата |
Горячий годный агломерат, горячий возврат 0-5 мм |
Валковая дробилка, щековая дробилка, вибрационный грохот, конвейеры, циклоны-пылеуловители |
Пыль неорганическая состава: С, Fe2O3, FeO, SiO2, CaO, MgO, MnO, Al2O3 тепловое излучение, шум, вибрация |
|
Дробленый агломерат |
Охлаждение агломерата, сортировка и отсев мелочи |
Охлажденный годный агломерат + 5 мм, возврат 0-5 мм, постель 8-20 мм |
Чашевые, линейные, кольцевые охладители |
Пыль неорганическая состава: С, Fe2O3, FeO, SiO2, CaO, MgO, MnO, Al2O3 тепловое излучение, шум, вибрация |
|
Запыленный воздух |
Пылеочистка аспирационных систем |
Обеспыленный воздух с выбросом в атмосферу, пыль сухая, шламы |
Циклоны, мокрые скрубберы |
Пыль неорганическая состава: С, Fe2O3, FeO, SiO2, CaO, MgO, MnO, Al2O3 шум, вибрация |
|
Сточные воды гидросмыва пыли помещений, шлам мокрых газоочисток |
Оборотный цикл водоснабжения |
Осветленная вода оборотного цикла, сгущенные шламы |
Отстойники грязной воды, сгустители шламов |
Пыль-шлам состава: С, Fe2O3, FeO, SiO2, CaO, MgO, Al2O3, ZnO, (Na, K)2O |
|
Шламы газоочисток |
Обезвоживание и сушка шламов |
Осветленная вода в оборотный цикл, шлам сухой |
Сгустители шламов, вакуум-фильтры, сушильные барабаны |
Пыль-шлам состава: С, Fe2O3, FeO, SiO2, CaO, MgO, Al2O3, ZnO, (Na, K)2O Газовые компоненты (для сушильных барабанов): СО, SOx, NOx; Шум, вибрация |
Неорганизованные выбросы возникают при транспортировке, выгрузке сырья, при хранении пылящих твердых материалов на открытых складах, при дроблении компонентов шихты, транспортировании материалов на открытых конвейерах, выбросов от агрегатов в технологических процессах при отсутствии или недостаточной герметичности укрытий, утечках из фланцев, насосов, вентиляторов.
Факторами негативного воздействия на окружающую среду являются следующие.
Воздействие на атмосферу
При производстве агломерата имеют место неорганизованные и организованные выбросы в атмосферу загрязняющих веществ с твердыми - С, Fe2O3, FeO, SiO2, CaO, MgO, Al2O3, MnO; газообразными компонентами: NO2, NO, SO2, CO, CO2, бенз(а)пиреном.
Воздействие на поверхностные и подземные воды
В агломерационном производстве используется техническая вода из водооборотного цикла для увлажнения шихты при ее смешивании и окомковании, в установках мокрых систем пылегазоочистки (или систем с гидроудалением), охлаждения элементов зажигательных горнов, а также смыва осевшей пыли в производственных помещениях. Водоснабжение осуществляется по локальным водооборотным системам. Сбросы воды не производятся.
Образование отходов производства и потребления
В процессе производства агломерата образуются отходы: просыпь шихтовых материалов, пыль и шламы газоочисток с различных участков, отходы футеровок при ремонтах зажигательных горнов, резиновые транспортерные ленты, отходы строительных материалов, стекла, кабельной продукции и резинотехнических изделий. Все производственные отходы утилизируются.
Вредные производственные факторы
При производстве агломерата вредными производственными факторами являются:
- повышенное напряжение в электрической цепи свыше 50 В, замыкание которой может произойти через тело человека;
- движущиеся машины и механизмы;
- подвижные части производственного оборудования;
- повышенная температура поверхности оборудования и материалов;
- расположение рабочего места на значительной высоте относительно поверхности земли;
- повышенный уровень инфракрасного излучения свыше 140 Вт/м2;
- повышенный уровень производственного шума на рабочем месте свыше 80 дБ;
- повышенная загазованность и запыленность неорганической пылью (ПДК окиси углерода - 20 мг/м3, неорганической пылью - 6 мг/м3).
Вещество кокса представляет собой спекшуюся углеродную массу, содержание углерода 82 % - 89 %, зольность 10 % - 12 %. Кокс является основным восстановительным агентом, опорным материалом и фильтрующей матрицей в доменной печи, применяется в производстве ферросплавов, производстве электродов в цветной металлургии, химической промышленности.
Кокс получают в процессе пиролиза угля, который заключается в нагреве угля без доступа воздуха. При нагреве угля образуются газы, жидкие вещества и твердый остаток, представляющий собой кокс. Пиролиз угля при высоких температурах называют коксованием (карбонизацией). В отопительных простенках коксовой батареи между печными камерами сгорает газовое топливо. Температура дымовых газов составляет 1150 °С - 1350 °C, что обеспечивает непрямой нагрев угля до температуры 1000 °С - 1100 °C. В течение 14-24 ч в результате нагрева получают кокс, используемый в доменном, литейном и других производствах.
Образующийся при работе печей коксовый газ подвергают охлаждению и очистке от смолистых веществ и бензольных углеводородов. Эти процессы сопровождаются улавливанием и получением ценных химических продуктов.
Традиционный способ производства кокса в камерных печах, объединенных в коксовые батареи, остается единственным. Изменяются лишь масштабы печей и применяются некоторые усовершенствования оборудования, включая установки для защиты окружающей среды от загрязнения. Разрабатываются новые технологии, в первую очередь - непрерывного и непрерывно-периодического коксования в кольцевых, шахтных печах и печах с наклонным подом. Эти технологии прошли опытно-промышленную проверку, но до настоящего времени в промышленных масштабах не используются.
Принципиальная схема производства кокса приведена на рисунке 2.16.

Рисунок 2.16 - Принципиальная схема производства кокса
Только некоторые угли, обладающие необходимыми пластическими свойствами, пригодны для производства кокса. Сырьевой базой для коксохимического производства являются угли различных угольных бассейнов, обогащенные на фабриках или сортированные с шахт и разрезов.
При использовании каменных углей для коксования необходимо знать их технический состав, спекаемость, коксуемость, распределение минеральных примесей в классах углей по их крупности и насыпной вес угольной шихты.
Под техническим составом топлива обычно подразумевают данные, характеризующие техническую применимость топлива. Технический состав угля определяется содержанием влаги и минеральных примесей, выходом летучих веществ, содержанием серы и фосфора, углерода, водорода и азота, а также теплотой сгорания топлива.
Влажность углей. При нагревании угля до 100 °C - 105 °C из него испаряется вода. Количество испаренной воды при этих условиях обычно выражают в процентах к весу топлива и называют содержанием влаги в углях, или влажностью углей.
Содержание минеральных примесей в угле характеризуется его зольностью. Зольность топлива определяется по выходу остатка после сжигания угля при температуре 800 °C. Зольность угля, как и влажность, выражается в процентах к его весу. Чем меньше зольность исходной шихты, тем меньше зольность получаемого металлургического кокса.
Выход летучих веществ представляет собой количество образовавшихся газообразных продуктов в результате различных химических реакций в процессе термического разложения топлива. Выход летучих веществ характеризует химический возраст (зрелость) углей. Чем меньше выход летучих веществ из углей, тем больше их возраст.
Спекаемостью углей называется способность смеси угольных зерен образовывать при нагревании без доступа воздуха спекшийся или сплавленный нелетучий остаток. Спекание углей - результат процессов термической деструкции, вызывающий переход их в пластическое состояние с последующим образованием полукокса, протекает главным образом в зоне температур 400 °C - 450 °C.
Коксуемость углей обусловливается совокупностью всех процессов, которые протекают при нагреве их до более высоких температур (1000 °C - 1100 °C) и включают, кроме процессов спекания, упрочнение и усадку материала полукокса и кокса, образование трещин и другие явления. Поэтому коксуемостью называют способность угля самостоятельно или в смеси с другими углями при определенных условиях подготовки и нагревания до высоких температур образовывать кусковой пористый материал - кокс, обладающий определенной крупностью и механической прочностью.
Таким образом, понятия "спекаемость" и "коксуемость" различны. В первом случае мы имеем дело со способностью углей спекаться, а во втором - со способностью углей давать металлургический кокс.
Группы углей обычно обозначаются начальными буквами их названий. Буквами Д, Г, Ж, К, О, С и Т обозначают: длиннопламенные, газовые, жирные, коксовые, отощенные, спекающиеся и тощие угли. Вышеприведенный ряд углей характеризуется увеличением степени их химической зрелости (возраста). Часто для обозначения групп углей применяют их сочетание или дополнительные индексы, подразделяющие группы углей на подгруппы. Систематизация углей по группам и маркам представляет собой их классификацию.
Для получения кокса используют только те угли, которые при нагревании способны размягчаться, вспучиваться под действием выделяющихся летучих веществ и затвердевать с образованием прочных кусков. Наилучшими для этой цели являются так называемые коксующиеся угли с выходом летучих веществ в пределах 18 % - 27 %. Угли с большим выходом летучих (газовые) или с меньшим (тощие) обычно спекаются плохо или не спекаются совсем. Это приводит к тому, что значительная часть углей некоторых месторождений не может быть использована для производства кокса. В настоящее время для получения кокса используют и неспекающиеся или плохо спекающиеся угли, примешивая их к коксующимся. Для коксования применяют угли следующих марок: коксовые (К), жирные (Ж), отощенные спекающиеся (ОС) и газовые (Г).
Для расширения сырьевой базы несколько типов углей смешивают с целью обеспечения необходимого качества кокса, улучшения производительности доменных печей, продления срока службы коксовых батарей и т.д. В настоящее время на всех КХП России коксованию подвергают не отдельные сорта углей, а угольную шихту из нескольких марок.
Подготовка угольной шихты проводится в углеподготовительных цехах. Углеподготовительный цех (УПЦ) предназначен для приема, хранения, усреднения и измельчения углей, дозирования компонентов угольной шихты и обеспечения готовой шихтой заданного качества коксовых цехов. Продукцией УПЦ является угольная шихта для коксования, состоящая из смеси каменных углей разных марок, установленного состава и качества.
Технологическая схема подготовки углей к коксованию включает:
- гаражи размораживания углей;
- вагоноопрокидыватели;
- открытый или закрытый склад угля;
- отделения предварительного дробления;
- дозировочное отделение;
- отделение окончательного дробления;
- оборудование и сооружения для транспортировки угля и шихты (перегрузочные станции с ленточными конвейерами);
- угольные башни коксовых батарей.
Прием угля на предприятие
Прибывающие вагоны с углем разгружаются на стационарных роторных вагоноопрокидывателях в приемные бункера, из которых уголь подается транспортерами на угольный склад или непосредственно на участок углеприема в отделение предварительного дробления (ОПД). Производительность вагоноопрокидывателя по выгрузке угля в зависимости от условий выгрузки и времени года составляет от 6 до 15 вагонов в час.
Технологией процесса выгрузки угля из вагона предусмотрено, что ротор вагоноопрокидывателя переворачивает вагон и уголь падает в приемные бункера в течение нескольких секунд. Падающая масса угля увлекает (эжектирует) окружающий воздух, создавая воздушный поток, направленный вниз. Одновременно из бункера вытесняется находящийся там воздух, этот поток направлен вверх. Сталкивающиеся между собой потоки воздуха образуют завихрения и захватывают мелкие частицы, образующиеся при высыпании угля из вагона и рассыпания его в бункере. Запыленный воздух образует пылевое облако, которое загрязняет пылью рабочие места и территорию коксохимпроизводства, а также территории населенных мест и селитебных зон, расположенных вблизи предприятия. Для предотвращения этого выброса сооружаются аспирационные установки, предусматривающие окожушивание ротора с отсосом и очисткой запыленного воздуха. В качестве пылеуловителей применяются мокрые аппараты (циклоны с водяной пленкой, газопромыватели СИОТ и др.).
В зимнее время смерзшийся в вагонах уголь перед разгрузкой размораживается в гаражах размораживания. Теплоносителем для разогрева углей в железнодорожных вагонах в гараже размораживания служат дымовые газы, получаемые от сжигания коксового или природного газа в топках печей. Продукты горения нагнетаются в помещение гаража через патрубки распределительных металлических боровов, проходящих вдоль стен гаража. По всасывающим трубопроводам 80 % газов из гаража размораживания возвращаются обратно на рециркуляцию в смесительные камеры топок, где, смешиваясь с продуктами горения природного газа, вновь подаются дымососами в помещение гаража. Остальная часть отводится в атмосферу через вытяжные трубы, расположенные на крыше гаража.
Усреднение и хранение углей
Хранение и усреднение поступающих на производство углей производится на угольных складах открытого или закрытого типа.
Открытые склады имеют различные схемы, но независимо от этого все снабжены мостовыми грейферными кранами, называемыми углеперегружателями, для приема углей в штабеля и выдачи их со склада. Обычно открытый склад состоит из нескольких траншей по 200-250 м длиной каждая, и нескольких площадок, оборудованных углеперегружателями. На складе угли усредняются путем послойной укладки их в штабеля и забора на производство вразрез уложенным слоям с помощью грейфера. Полная высота штабелей достигает 14-16 м. Оперативная емкость склада рассчитывается на обеспечение работы коксовых батарей в течение 12 дн.
Закрытые склады представляют собой ряд железобетонных бункеров (силосов), снабженных ленточными конвейерами для подачи угля на склад и выдачи его на производство. В закрытых складах совмещаются функции хранения, усреднения и дозирования углей в одном сооружении.
Подготовка угольной шихты
С угольного склада уголь транспортерами подается на участок углеприема в отделение предварительного дробления. Обычно подготовка углей осуществляется по схеме ДШ - дробление шихты или ДК - дробление компонентов (см. рисунок 2.17). Возможно применение схемы ГДК - групповое дробление компонентов. Выбор схемы подготовки углей зависит прежде всего от качества применяемых для приготовления шихты углей и от имеющегося на предприятии технологического оборудования.

Рисунок 2.17 - Схемы подготовки углей к коксованию
Угольная шихта представляет собой смесь углей, различающихся между собой по технологическим свойствам. Подготовка шихты заданного состава (по схеме ДШ) происходит путем дозирования угля разных марок из силосов на ленточный питатель и подачи его на сборные конвейеры, по которым шихта подается на измельчение и смешивание в молотковые дробилки отделения окончательного дробления и затем распределяется на угольные башни коксовых батарей.
Предварительное дробление углей производится барабанными дробилками, в которых уголь измельчается до размеров кусков 80-100 мм и удаляются посторонние крупногабаритные предметы и куски породы.
Отходы угля из барабанных дробилок по конвейерам подаются в приемный бункер, откуда по мере накопления выгружаются и вывозятся автотранспортом.
После предварительного дробления уголь по системе конвейеров подается в дозировочное отделение и распределяется по силосам (дозировочным емкостям) в зависимости от марки угля. Силоса обычно расположены в две нитки по несколько емкостей.
Технологическая схема углеподготовки приведена на рисунке 2.18.

В/о - вагоноопрокидыватель; ОПД - отделение предварительного дробления; ПС - перегрузочная станция
Рисунок 2.18 - Технологическая схема углеподготовки (пример)
Процесс производства кокса включает в себя следующие технологические операции:
- загрузка камер коксования угольной шихтой;
- нагрев угольной шихты без доступа воздуха до заданных температур за установленный период времени в коксовых печах;
- отвод и охлаждения прямого коксового газа из камер коксования;
- выдача готового кокса из печей;
- тушение кокса;
- сортировка кокса на фракции;
- транспортировка коксовой продукции в доменный цех или отгрузка кокса потребителям.
В процессе производства кокса в печах все технологические операции повторяются в течение всего времени работы цеха, причем выдача кокса и загрузка печей ведется по цикличному графику. Цикличный график выдачи кокса из печей разделяет оборот печей в блоке из двух батарей на две части: рабочую и ремонтную. В течение рабочей части цикла производится выдача кокса из всех камер блока двух батарей; в ремонтной части цикла ведутся ремонты путей коксовых печей, троллей, тушильных башен и другого оборудования; проводится уборка путей тушильного вагона и коксовыталкивателя.
Промежуток времени от загрузки печи до выдачи кокса называют периодом коксования. Период коксования с прибавкой времени на операции по загрузке шихты и выдаче кокса называют временем оборота печей или оборотом печей.
В состав коксовых цехов входят коксовые батареи со вспомогательными и обслуживающими устройствами и сооружениями, обычно объединенные в блоки из двух батарей; угольные башни; коксовые машины; тушильные башни для мокрого тушения кокса с насосами и отстойниками; коксовые рампы с транспортерами для подачи кокса на сортировку; коксосортировка с устройствами для рассева кокса, подачи его в доменный цех или в железнодорожные вагоны с бункерами для промежуточного накопления. Назначение коксовых цехов - производство из угольной шихты кокса и коксового газа установленного качества.
Коксовые батареи
Печь (камера коксования) является рабочим пространством, в котором происходит процесс коксования. Она имеет форму призмы с большим по ширине основанием на коксовой стороне батареи, т.е. в направлении выталкивания из камеры коксового пирога. С машинной и коксовой сторон камера коксования закрывается дверьми с огнеупорной футеровкой. В перекрытии камеры имеются отверстия для загрузки ее угольной шихтой и отверстия для выхода коксового газа. Под печными камерами размещены регенераторы, представляющие собой камеры, заполненные насадкой из кирпича. Продукты горения проходят через насадку и нагревают ее. Через определенные промежутки времени продукты горения отводятся (переключение называют кантовкой) в другой регенератор, а через нагретую насадку пропускается воздух, подаваемый в обогревательные простенки на горение.
Схема устройства батареи приведена на рисунке 2.19.

Рисунок 2.19 - Схема устройства коксовой батареи
Основная конструкция современных коксовых печей была разработана к середине XX века. Процесс был механизирован, а материалы, используемые для строительства печей, усовершенствованы без значительных изменений конструкции. Печи, объединенные в батареи, имеют длину 12-17 м, высоту 4-7 м и ширину 0, 3-0, 6 м, и они оснащены дверями с обеих сторон. Между печами размещаются отопительные простенки - стены камеры с вертикальными обогревательными каналами, в которых происходит сжигание отопительного газа. Подаваемый в отопительные простенки воздух подогревается в регенераторах с помощью горячих отходящих газов; утилизация вторичного тепла дает возможность повышения температур и коксуемости. Батареи могут включать до 77 печей, каждая печь в батарее вмещает до 30-40 т угля.
Обогрев батарей осуществляется коксовым газом или смесью коксового (вариант - природного) и доменного газов. В зависимости от конструкции батареи и рода отопительного газа для каждого оборота печей с учетом обеспечения полноты горения газа и прогрева коксового пирога по высоте устанавливается коэффициент избытка воздуха, с которым производится сжигание газа. Дымовые газы отводятся в борова и затем через дымовую трубу батареи выбрасываются в атмосферу.
При нагревании угля выделяется коксовый газ, создавая в печи повышенное давление. Для предотвращения газовыделения (газования) через неплотности арматуры герметизации в период коксования и обеспечения необходимой герметичности камер производится уплотнение дверей, крышек загрузочных люков и стояков. Для предотвращения выбросов через неплотности дверей камер применяются уплотнения, в основном "железо по железу". Крышки загрузочных люков уплотняются специальным раствором для предотвращения выделений загрязняющих веществ (продукты пиролиза угля) через неплотности. Крышки стояков оборудуются гидравлическими или пневматическими уплотнениями.
Проведение регулярных ремонтов огнеупорной кладки позволяет предотвратить прососы коксового газа через неплотности кладки коксовых печей в отопительную систему и снизить выбросы сажи из дымовых труб коксовых батарей.
Летучие продукты коксования (прямой коксовый газ) отводятся из камеры через газовые люки, на которых установлены стояки, в газосборники и далее по трубопроводу на переработку в цеха улавливания. В газосборниках газ охлаждается путем орошения его надсмольной водой, подаваемой через специальные форсунки. По мере охлаждения газа в газопроводах и охлаждающей аппаратуре образуется конденсат. В местах его скопления устанавливаются конденсатоотводчики, через которые конденсат непрерывно вытекает в соответствующие сборники, из которых после отстаивания направляется в фенольную канализацию.
Печные системы
Существующие в РФ коксовые батареи с боковым подводом отопительного газа принципиально подразделяются по конструкции системы обогрева на батареи с перекидными каналами (ПК) и батареи с парными вертикалами и рециркуляцией продуктов горения (ПВР). Каждый тип батарей имеет свои преимущества и недостатки. Система ПВР обеспечивает относительно более гибкое регулирование распределения температуры по высоте коксового пирога, система ПК - по длине коксового пирога, особенно при резких колебаниях оборота печей.
Коксовые батареи ПВР с боковым подводом коксового газа имеют преимущества в сравнении с конструкциями коксовых батарей систем ПК. Основными достоинствами коксовых батарей системы ПВР являются: относительно низкое сопротивление отопительной системы; равномерный обогрев печной камеры по высоте; существенное снижение NOx в дымовых газах вследствие рециркуляции продуктов горения; высокая строительная прочность отопительного простенка в сравнении с печами, имеющими сборный горизонтальный канал. Несмотря на более сложную конструкцию газораспределительной корнюрной зоны, что усложняет конфигурацию фасонных огнеупоров, суммарный расход огнеупорных изделий на кладку (динасовых, шамотных, полукислых, многошамотных и др.) такой же, как для печей ПК-2К со сдвоенными регенераторами.
Загрузка печей
Загрузка угольной шихты в камеры коксования осуществляется углезагрузочным вагоном, который доставляет угольную шихту из угольной башни к загружаемой печи.
Угольная башня обычно обслуживает две батареи и должна обеспечивать 15-18 ч потребность коксового блока в шихте.
В нижней части угольной башни располагается ряд затворов, через которые угольная шихта поступает в бункера углезагрузочного вагона. После набора шихты углезагрузочный вагон передвигается к коксовой печи, готовой к загрузке.
В перекрытии каждой камеры находится 3 или 4 загрузочных люка, через которые в печные камеры поступает шихта. Внизу бункеров углезагрузочного вагона имеются телескопические патрубки, которые опускаются на люки печных камер.
Наиболее распространен метод гравитационной загрузки, когда шихта движется вниз под действием гравитационных сил. Загрузка печи шихтой при гравитационном способе загрузки составляет 3-6 мин.
Печи оборудованы устройствами для бездымной загрузки методом паро- или гидроинжекции, при которых выделяющиеся пылегазовые продукты отсасываются в газосборник.
Загруженная в печь шихта должна быть сверху выровнена. Между сводом печи и загруженной шихтой должно оставаться свободное пространство для выхода газа в стояк. Это обеспечивается выравниванием (планированием) шихты путем ввода в печь планирной штанги.
Выдача и тушение кокса
После окончания заданного периода коксования двересъемные машины на коксовой и машинной сторонах батареи снимают двери печной камеры и готовый кокс при помощи штанги коксовыталкивателя через коксонаправляющую корзину выталкивается (выдается) в приемный вагон. Схема выдачи представлена на рисунке 2.20.
При мокром тушении кокса кокс в тушильном вагоне электровозом транспортируется под башню тушения и в течение 40-60 с орошается водой, в качестве которой используется вода после биохимической очистки. После орошения вагон отстаивается не менее 50 с под тушильной башней для стока излишней воды.
Стекающая с вагона во время тушения вода отстаивается в специальных шламовых отстойниках. Отстоявшаяся вода забирается насосом и снова подается на тушение кокса. Шлам из отстойника грузится грейфером в железнодорожные вагоны.

Рисунок 2.20 - Схема выдачи кокса
Из тушильного вагона кокс выгружается на рампу, выдерживается на ней не менее 15 мин для испарения влаги, ссыпается на конвейер и подается на коксосортировку.
При сухом тушении кокса кокс выдается в коксовозный вагон и направляется на установку сухого тушения (УСТК), в которой охлаждается инертным газом, продуваемым через слой кокса в камере сухого тушения. После охлаждения в УСТК кокс подается на коксосортировку.
Транспортирование, сортировка и отгрузка кокса
Схема коксосортировки (пример приведен на рисунке 2.21) предусматривает рассев кокса на классы (по крупности кусков) при помощи валковых и вибрационных грохотов. Технологическая схема рассева кокса обычно предусматривает его разделение на классы:
- кокс литейный с размером кусков + 60 мм;
- кокс литейный с размером кусков + 40 мм;
- кокс доменный с размером кусков + 40 мм;
- кокс доменный с размером кусков + 25 мм;
- кокс доменный с размером кусков 25-40 мм;
- орешек коксовый с размером кусков 10-25 мм;
- мелочь коксовая с размером кусков 0-10 мм.
Сортировка кокса по крупности производится на валковых и вибрационных грохотах и начинается с отделения крупной фракции кокса (класс от 25 до 40 мм) на валковых грохотах. Кокс после валковых и вибрационных грохотов поступает на рассевной грохот, на котором отсеивается фракция более 25 мм, коксовый орешек с размером кусков от 10 до 25 мм и коксовая мелочь с размером кусков менее 10 мм.
После рассева кокс поступает в бункеры кокса, откуда затем либо подается по транспортерам в доменный цех металлургического производства, либо отгружается потребителям в железнодорожный или автомобильный транспорт.

Рисунок 2.21 - Технологическая схема коксосортировки (пример)
Коксовый газ образуется при коксовании угля в результате термического разложения последнего при повышении температуры до 1000 °C - 1150 °C и является побочным продуктом при производстве кокса. Он представляет собой смесь различных газов и паров: метана, водорода, окиси углерода, аммиака, паров каменноугольной смолы и других веществ. Коксовый газ после очистки используется для обогрева коксовых батарей, а также как энергетическое топливо для объектов металлургического и энергетического производств.
В результате осреднения выход кокса и коксового газа из батареи, состоящей из 60-70 печей, получается практически равномерным. Выход коксового газа колеблется в пределах 400-450 м3/т получаемого кокса. Этот газ называют прямым (таблица 2.8).
Для обеспечения надлежащих экологических показателей при последующем использовании коксового газа для энергетических нужд прямой коксовый газ проходит обязательную обработку, в процессе которой из него удаляются пары смолы и воды, а также улавливаются аммиак и бензольные углеводороды. После такой обработки газ называется обратным (см. таблицу 2.8) и его используют в основном для сжигания в качестве топлива как самостоятельно (Qрн ~ 16 мДж/м3), так и в смеси с доменным.
|
Компонент |
Содержание, % | |
|
Прямой газ |
Обратный газ | |
|
Оксид углерода СО |
2-5 |
2-7 |
|
Кислород O2 |
0, 8-1, 0 |
0, 6-1, 5 |
|
Диоксид углерода СO2 |
2-7 |
2, 4-3, 0 |
|
Водород Н2 |
50-57 |
57-60 |
|
Метан СН4 |
20-25 |
22-25 |
|
Углеводороды CnHm |
2, 0-2, 5 |
1, 7-2, 0 |
|
Аммиак NH3 |
7-9 |
- |
|
Бензол С6Н6 |
22-27 |
- |
|
Цианистый водород HCN |
1, 7-2, 5 |
- |
|
Нафталин С10Н8 |
0, 6-1, 3 |
- |
|
Сероводород H2S |
1, 7-4, 5 |
2, 0-3, 5 г/нм3 |
Очистка и обработка коксового газа с извлечением попутных химических продуктов коксования осуществляется в комплексе технологических процессов (химических производств), общий вид которых приведен на рисунке 2.22.

Рисунок 2.22 - Панорама технологических участков для очистки и обработки коксового газа
Схема очистки коксового газа представлена на рисунке 2.23.
Первичное охлаждение и очистка коксового газа от аммиака
Основная очистка коксового газа производится в цехе улавливания, где происходит охлаждение летучих парогазовых продуктов, выходящих из камеры коксования с температурой 700 °C - 800 °C, до 30 °C - 40 °C, конденсацией и улавливанием аммиака.
Каменноугольная смола - сложная смесь большого числа индивидуальных соединений, основные из них - углеводороды ароматического ряда. Смола является сырьем для получения пека, нафталина, каменноугольных масел и т.д.
Основные технологические процессы:
- первичное охлаждение коксового газа и выделение из него смолы и водяных паров;
- извлечение из коксового газа и надсмольной воды аммиака (с получением сульфата аммония или с термическим уничтожением аммиака);
- конечное охлаждение коксового газа (с улавливанием нафталина);
- очистка коксового газа от бензольных углеводородов;
- подача очищенного коксового газа на обогрев коксовых батарей и другим потребителям.

Рисунок 2.23 - Технологическая схема отделения конденсации цеха улавливания (пример)
Очистка коксового газа от аммиака
Улавливание аммиака из коксового газа на большинстве предприятий производят путем контакта газа с серной кислотой в сатураторах барботажного типа с получением сульфата аммония.
В ряде случаев вместо сатураторов применяют более интенсивное оборудование - форсуночные скрубберы-абсорберы, где при помощи промывки серной кислотой из газа улавливается аммиак.
По воздействию на загрязнение окружающей среды бессатураторный способ практически не отличается от сатураторного.
В последнее время получает распространение технология очистки коксового газа от аммиака круговым фосфатным способом (КФС) с улавливанием аммиака и последующей утилизацией пароаммиачной смечи с выработкой пара. Реализация этой технологии позволяет исключить из оборота концентрированную серную кислоту и предотвратить образование кислой смолки, а также снизить выбросы в атмосферу некоторых загрязняющих веществ II-IV классов опасности.
Конечное охлаждение и очистка коксового газа от бензольных углеводородов
Очищенный от аммиака газ с температурой 50 °С - 60 °С поступает газовый холодильник (КГХ), где охлаждается оборотной водой до температуры 20 °С (зимой) или 30 °С (летом). Одновременно с охлаждением газа и конденсацией содержащихся в нем водяных паров в КГХ происходит вымывание нафталина.
Из конечного газового холодильника коксовый газ поступает в бензольные скрубберы, орошаемые поглотительным маслом, при контакте с которым газ очищается от бензольных углеводородов.
Очищенный коксовый газ (обратный) направляется на отопление коксовых батарей, а также в металлургическое производство в качестве энергетического топлива.
В процессе производственной деятельности КХП образуются следующие сточные воды:
- фенольные - за счет влаги шихты, пирогенетической влаги и конденсата пара, выделяются в процессах коксования шихты и переработки продуктов коксования;
- шламовые - в процессах мокрой очистки газа и воздуха аспирационных и вентиляционных систем;
- производственные стоки, к которым относятся продувочные воды чистых и грязных оборотных циклов - при выведении из оборотных циклов части оборотной воды с целью уменьшения концентрации загрязнений в оборотной воде за счет подачи в цикл свежей воды (подпитки), а также сточные воды химводоподготовки, продувочные воды котлов и др.;
- ливневые и поливомоечные воды - за счет сбора и отведения с территории КХП ливневых, талых и поливомоечных вод.
Для канализования сточных вод на КХП обычно имеются фенольная, ливневая, шламовая и хозфекальная канализации; название системы канализования совпадает с названием вод, отводимых по ней. Для очистки фенолсодержащих сточных вод (технологических и загрязненных поверхностных) сооружается биохимическая установка (БХУ).
Биохимическая установка предназначена для очистки сточных вод от органических и неорганических соединений, а именно: от смол и масел, фенолов, роданидов, цианидов, аммонийного азота и его окисленных форм до норм, обеспечивающих возможность их использования на нужды предприятия взамен технической воды (мокрое тушение кокса). Схема биохимической очистки сточных вод приведена на рисунке 2.24.
Установка биохимической очистки представляет собой комплекс сооружений, позволяющих удалить из воды основную массу растворимых в ней загрязняющих веществ. Отделение биохимической очистки сточных вод обычно состоит из двух ступеней: механической очистки от смолы и масел и биохимической очистки от фенолов и роданидов.
Сточные воды, образующиеся в основных технологических процессах коксования (конденсат из газопроводов коксового газа, избыточная надсмольная вода цеха улавливания, продувочные воды циклов конечных газовых холодильников и др.), содержащие в значительном количестве фенолы, роданиды, соли аммония, смолы, масла и др., собираются в приемных резервуарах БХУ.
Биохимический метод обесфеноливания сточных вод основан на способности некоторых микробов разрушать фенолы. Интенсивность процесса обесфеноливания достигается применением специальных комплексов фенолоразрушающих и роданразрушающих микробов и созданием им надлежащих условий жизнедеятельности, к которым относятся:
- интенсивная аэрация сточных вод;
- pH в пределах 7, 0-8, 5;
- предварительная очистка сточных вод от смолы и масел;
- наличие в сточной воде питательных веществ в определенных количествах (углерод, азот, фосфор);
- обеспечение постоянства состава и количества сточных вод, поступающих на очистку.
Сточная вода направляется в первичные отстойники для очистки от грубодисперсных нерастворимых примесей, включая тяжелые смолы, а также от части легких масел. По мере отстоя, в зависимости от плотности, загрязнения либо всплывают на поверхность воды, либо осаждаются в нижней конусной части отстойника. Для удаления осевших загрязнений первичные отстойники снабжены коническим днищем для перемещения и выгрузки осадка в сборник смол. Всплывающие легкие загрязнения собираются в сборном лотке, откуда периодически (раз в смену) сбрасываются в сборник масел. Осадок из конической части первичных отстойников откачивается в сборник тяжелых смол и масел, откуда вывозится автоцистерной на склад угля УПЦ и используется как добавка к коксуемой шихте.
Осветленная вода с первичных отстойников перетекает в резервуар вод для продолжения механической очистки во флотаторах. Очистка методом напорной флотации производится в две ступени, сначала сточная вода проходит очистку в одном флотаторе, а затем - во втором. Вода подается сначала в напорный бак, а затем через водораспределительное устройство для равномерного распределения сточной воды по всей площади флотационной камеры, расположенной в нижней части флотатора. Из флотационной камеры сточная вода перетекает в зону отстаивания флотатора и далее поступает в резервуар после I ступени флотации.

Рисунок 2.24 - Схема биохимической очистки сточных вод
Всплывшие вверх сфлотированные масла в виде маслянистой пены удаляются с поверхности воды напорных флотаторов постоянно вращающимися скребковыми устройствами (пеногонами) в сборные лотки, из которых далее сбрасываются в сборник легких масел. Очищенная в первом флотаторе сточная вода из резервуара подается в напорный бак и далее во флотатор II ступени, проходя очистку аналогично первой ступени флотации.
Очищенная до массовой концентрации смол и масел 30-50 мг/дм3 сточная вода после флотатора II ступени поступает в промежуточный сборник вод после механической очистки, откуда в летнее время подается в кожухотрубчатые теплообменники для охлаждения и далее в усреднители. В зимнее время подача сточной воды в усреднители осуществляется, минуя теплообменники.
В усреднителях происходит смешение и усреднение сточной воды по температуре, концентрации загрязняющих компонентов и pH. Усреднители работают как предаэротенки. Для этого в них подается сжатый воздух и ортофосфорная кислота.
Вода с перетоков из верхней части усреднителей собирается в резервуар усредненной воды. Благодаря усреднению вод обеспечивается постоянство состава воды, что стабилизирует качество очищаемой воды и процесс очистки.
Усредненные и предварительно осветленные сточные воды подаются в аэротенки первичной ступени, где производится очистка от фенола. Очищенные от фенола сточные воды поступают в сборник, откуда подаются в аэротенки второй ступени для очистки от роданидов. После очистки на второй ступени сточные воды поступают во вторичный отстойник, из которого сгущенный ил возвращают в аэротенки второй ступени, а очищенные стоки подают в сборник, откуда их направляют на тушение кокса либо на городские очистные сооружения для доочистки с хозбытовыми водами.
В составе биохимической установки имеются питомники для культур фенолразрушающих и роданидразрушающих бактерий. Подача подготовленных культур из питомников предусмотрена во все реакторы и усреднители и осуществляется насосами.
Основное оборудование для производства кокса приведено в таблице 2.9.
|
Наименование оборудования |
Назначение оборудования |
Существенные характеристики технологического оборудования |
|
Вагоноопрокидыватель роторный |
Разгрузка вагонов |
Ротор, вращающийся на роликовых опорах. Угол поворота 170 °. Подземная часть имеет бункеры для угля |
|
Закрытый склад угля |
Хранение угля |
Железобетонные бункеры емкостью до 2500 т |
|
Дробилки |
Измельчение угля |
Барабанные, молотковые, инерционно-роторные дробилки ударно-отражательного действия |
|
Коксовые печи |
Коксование шихты |
Камеры коксования, объединенные в батареи. Материал - динас |
|
Углезагрузочная машина |
Комплекс операций по набору шихты, доставке и загрузке шихты в камеру печи |
Машина, передвигающаяся по рельсам на верху батареи, имеет бункеры шихты, механизмы снятия и установки загрузочных люков, управление стояками и парогидроинжекцией |
|
Коксовыталкиватель |
Обслуживание дверей, планирование шихты, выталкивание коксового пирога из печи |
Машина, передвигающаяся по наземным рельсам на машинной стороне батареи, имеет механизмы снятия, чистки и установки дверей, штангу для выталкивания кокса и планирную штангу |
|
Двересъемная машина |
Обслуживание дверей и рабочей площадки на коксовой стороне батареи |
Машина, передвигающаяся по рельсам на рабочей площадке коксовой стороны батареи, имеет механизмы снятия, чистки и установки дверей |
|
Тушильный вагон |
Прием раскаленного кокса, транспортировка его на тушение и на коксовую рампу |
Вагон перемещается вдоль батарей электровозом. При мокром тушении принимает кокс в движении для равномерного рассыпания, при сухом тушении принимает кокс с одной постановки |
|
Тушильная башня |
Тушение кокса водой |
Имеет оросительную систему с вытяжной трубой |
|
Коксовая рампа |
Отпаровывание кокса |
Наклонная поверхность, футерованная базальтовыми плитами, с которой кокс по конвейерам подается на сортировку |
|
Установка сухого тушения кокса |
Тушение кокса инертными газами |
Комплекс оборудования, включающий подъемник, камеру тушения с загрузочным и разгрузочным устройствами, пылеотделители, дымосос, паровой котел |
|
Коксосортировка |
Разделение валового кокса на фракции |
Валковые и вибрационные грохоты. Двухниточный конвейерный тракт. Имеет бункеры готового кокса |
Основное природоохранное оборудование
Для снижения негативного воздействия на окружающую среду процесса производства кокса устанавливается природоохранное оборудование:
- газоочистное и аспирационное оборудование, обеспечивающее необходимый уровень очистки технологических газов и аспирационного воздуха от содержащихся в них загрязняющих веществ перед отводом газов (воздуха) в атмосферу и/или возвратом обратно в рабочую зону;
- водоочистное оборудование, обеспечивающее очистку загрязненных сточных вод;
- установки утилизации отходов производства.
Для улавливания пыли на коксохимических предприятиях используют [45] пылеуловители сухого и мокрого способов очистки. Благодаря развитию газоочистных технологий в последнее время успешно применяются высокоэффективные пылеуловители. К ним относятся рукавные фильтры, электрофильтры, а также мокрые фильтры. Среди наиболее распространенных сухих методов очистки газов от пыли наибольшей эффективности улавливания частиц тонкодисперсных (менее 5 мкм) можно добиться при использовании рукавных фильтров, а также электрофильтров. Использование рукавных фильтров позволяет достичь отметки остаточной запыленности, находящейся ниже 5-10 мг/м3.
Аспирационное оборудование должно быть либо прямоточным, которое после очистки воздушных масс выбрасывает их в атмосферу, или рециркуляционным, предназначенным для возвращения очищенного воздуха обратно в помещение. В этом случае следует соблюдать санитарные нормы для приточного воздуха.
В процессах углеподготовки до настоящего времени работают пылеуловители мокрого типа, что связано с взрывопожароопасностью угольной пыли. В то же время имеется положительный опыт успешного применения сухих циклонов и рукавных фильтров.
В качестве водоочистных сооружений на коксохимпроизводствах применяются установки биохимической очистки сточных вод, обеспечивающие возможность использования очищенной воды для тушения кокса, в водооборотных циклах и для сброса на городские очистные сооружения.
Природоохранное оборудование производства кокса приведено в таблице 2.10.
|
Наименование оборудования |
Назначение оборудования |
Существенные характеристики природоохранного оборудования |
|
Аспирационные установки оборудования углеподготовки и обработки кокса |
Локализация выделения загрязняющих веществ, недопущение поступления примесей от источника их образования при технологических процессах производства кокса в атмосферный воздух и воздух рабочей зоны. Удаление запыленного воздуха из-под укрытий транспортно-технологического оборудования |
Комплекс аспирационных систем с укрытиями пылевыделяющего оборудования, разветвленной сетью воздуховодов, эффективными пылеулавливающими установками. Для улавливания угольной пыли - мокрые аппараты, циклоны, рукавные фильтры. Для улавливания коксовой пыли - циклоны, рукавные фильтры |
|
Устройства бездымной загрузки шихты |
Предотвращение выделения загрязняющих веществ в атмосферный воздух и воздух рабочей зоны. Удаление газов загрузки в газосборник |
Паровая или гидравлическая инжекция |
|
Установки беспылевой выдачи кокса стационарные и передвижные |
Локализация выделения загрязняющих веществ, недопущение поступления примесей от места рассыпания кокса в атмосферный воздух и воздух рабочей зоны. Удаление запыленного воздуха из зонта и очистка его от коксовой пыли |
Аспирационное укрытие в виде зонта, мокрые аппараты, инерционные пылеуловители, циклоны, рукавные фильтры, электрофильтры |
|
Водоочистные сооружения |
Очистка воды, используемой для тушения кокса, в водооборотных циклах и для сброса на городские очистные сооружения |
Установка биохимической очистки сточных вод от фенолов, роданидов и аммонийного азота |
|
Коллекторные системы |
Сбор и транспортирование газовых выделений из емкостного химического оборудования |
Разветвленная сеть специальных газоотводящих трубопроводов с подключением к газопроводу коксового газа |
|
Установки утилизации отходов |
Сбор и подготовка твердых и жидких отходов к утилизации |
Емкости фусов и эмульсии, дозаторы для присадки отходов к угольной шихте |
Воздействие производства кокса по стадиям технологического процесса представлено в таблице 2.11.
|
Входной поток |
Этап процесса (подпроцесс) |
Выходной поток |
Основное технологическое оборудование |
Эмиссии |
|
Угольное сырье |
Разгрузка вагонов |
Угольное сырье на конвейере |
Вагоноопрокидыватель |
Угольная пыль, шум, вибрация, неорганизованные выбросы |
|
Хранение угля |
Угольное сырье на конвейере |
Закрытый склад угля | ||
|
Дробление, дозирование и смешение |
Угольная шихта на конвейере |
Дробилки, дозаторы | ||
|
Угольная шихта |
Коксование |
Кокс |
Коксовые печи |
Оксиды азота, диоксид серы, оксид углерода, сероводород, аммиак, цианистый водород, бензол, фенолы, пиридиновые основания, нафталин, сажа, бенз/а/пирен, тепловое излучение |
|
Загрузка шихты в печные камеры |
Шихта в печной камере |
Углезагрузочная машина |
Угольная пыль, оксид углерода, оксиды азота, диоксид серы, сероводород, аммиак, цианистый водород, бензол, фенолы, пиридиновые основания, нафталин, бенз/а/пирен, тепловое излучение | |
|
Кокс |
Выдача кокса |
Кокс в тушильном (коксовозном) вагоне |
Коксовыталкиватель |
Коксовая пыль, оксид углерода, оксиды азота, диоксид серы, сероводород, аммиак, цианистый водород, бензол, фенолы, пиридиновые основания, нафталин, бенз/а/пирен, тепловое излучение |
|
Тушение кокса |
Потушенный кокс |
Тушильная башня |
Коксовая пыль, оксид углерода, сероводород, аммиак, цианистый водород, фенолы | |
|
Установка сухого тушения кокса |
Коксовая пыль, оксид углерода, сероводород, аммиак, цианистый водород, фенолы | |||
|
Сортировка кокса |
Фракционированный кокс |
Грохоты коксосортировки |
Коксовая пыль |
Производство кокса по всей технологической цепочке сопровождается воздействием на атмосферу, воздух рабочей зоны, поверхностные и подземные воды, связано с образованием отходов производства.
Воздействие на атмосферу
При производстве кокса происходят выбросы в атмосферу вредных веществ: в виде газообразных компонент - оксиды азота, диоксид серы, оксид углерода, аммиак, сероводород, водород цианистый, бензол, нафталин, пиридин, фенол, сероуглерод, бенз(а)пирен ксилол, толуол, или твердых компонентов - сажа, коксовая и угольная пыли.
Воздействие на поверхностные и подземные воды
В технологии коксохимпроизводства используется большое количество воды. Источниками образования сточных вод являются влага шихты и пирогенетическая вода, выделяющиеся в процессе коксования угля, а также техническая вода и водяной пар, соприкасающиеся в технологических процессах с химическими продуктами коксования. В процессе производства эта вода загрязняется различными примесями - фенолами, аммиаком, сероводородом, цианидами, роданидами, каменноугольной смолой, маслами и др.
Химзагрязненные (фенольные) сточные воды очищаются на биохимической установке очистки сточных вод. Основная часть очищенной воды направляется на мокрое тушение кокса, оставшаяся часть передается на городские очистные сооружения.
Образование отходов производства и потребления
В процессе производства образуются отходы производства (фусы каменноугольные, кислая смолка, пыль коксовая и угольная, шламы, масла, полимеры и др.) и потребления. Особую опасность представляют фусы, представляющие собой смесь угля, графитовых и частично пиролизованных угольных частиц с каменноугольной смолой и водой.
Все производственные отходы утилизируются путем добавления в исходную шихту.
Вредные производственные факторы
При производстве кокса вредными производственными факторами являются:
- повышенное напряжение в электрической цепи, замыкание которой может произойти через тело человека (свыше 50 В);
- движущиеся машины и механизмы;
- подвижные части производственного оборудования;
- повышенный уровень инфракрасной радиации;
- повышенный уровень шума на рабочем месте;
- повышенная или пониженная температура воздуха рабочей зоны;
- повышенная температура поверхности оборудования, материалов;
- расположение рабочего места на значительной высоте относительно поверхности земли;
- повышенная запыленность и загазованность рабочей зоны.
Допускаемые санитарными нормами уровни и концентрации вредных факторов:
- уровень производственного шума - 80 дБ;
- уровень инфракрасного излучения - 140 Вт/м2;
- предельно допустимая концентрация (ПДК) вредных веществ (ГН 2.2.5.1313-03).
|
Наименование вещества |
Класс опасности |
Предельно допустимые концентрации в рабочей зоне, мг/м3 |
|
Диоксид азота |
3 |
5 |
|
Аммиак |
4 |
20 |
|
Оксид азота |
2 |
30 |
|
Цианистый водород |
2 |
0, 3 |
|
Серная кислота |
2 |
1 |
|
Сажа |
3 |
4 |
|
Диоксид серы |
3 |
10 |
|
Сероводород |
2 |
10 |
|
Оксид углерода |
4 |
20 |
|
Бензол |
2 |
15/5* |
|
Ксилол |
3 |
150/50* |
|
Толуол |
3 |
150/50* |
|
Бензпирен |
1 |
0, 00015 |
|
Нафталин |
4 |
20 |
|
Фенол |
2 |
1/0, 3* |
|
Формальдегид |
2 |
0, 5 |
|
Сероуглерод |
2 |
10/3 |
|
Пиридин |
2 |
- |
|
Пыль коксовая (пыль неорганическая: менее 20 % двуокиси кремния) |
3 |
6* |
|
Пыль угольная (пыль неорганическая: менее 20 % двуокиси кремния) |
3 |
10* |
|
* Среднесменная. | ||
Чугунами принято называть сплавы железа с углеродом (Fe-Fe3C) с содержанием углерода свыше 2 % (в разное время это оценивали от 1, 7 % до 2, 14 %). Наименьшую температуру плавления (1148 °С) имеет сплав без примесей с содержанием углерода 4, 38 % (эвтектический) [46]. В доменных печах в наибольшем количестве выплавляют чугун "передельный", предназначенный для передела в сталь или для переплавки в чугунолитейных цехах для производства различных отливок. Передельный чугун в зависимости от назначения выпускается трех видов:
- передельный коксовый для сталеплавильного производства марок П1 и П2 и для литейного производства марок ПЛ1 и ПЛ2;
- передельный коксовый фосфористый марок ПФ1, ПФ2 и ПФ3;
- передельный коксовый высококачественный марок ПВК1, ПВК2 и ПВК3.
Химические составы данных видов чугуна должны соответствовать техническим условиям ГОСТ 805-95 "Чугун передельный", который устанавливает марки, группы, классы и категории в зависимости от содержания кремния, марганца, фосфора и серы. По требованию потребителей к химическому составу передельного чугуна могут предъявляться дополнительные требования по содержанию углерода, меди, хрома и др. Например, содержание кремния в чугуне марки П1 должно быть свыше 0, 5 % и до 0, 9 % включительно, в марке П2 до 0, 5 %; в марке ПЛ1 свыше 0, 9 % и до 1, 2 %, в марке ПЛ2 свыше 0, 5 и до 0, 9 включительно.
Кроме передельного чугуна в доменных печах выплавляют различные виды и марки литейных чугунов:
- литейный коксовый марок ЛК1; ЛК2; ЛК3; ЛК4; ЛК5; ЛК6; ЛК7;
- литейные легированные чугуны, содержащие повышенное содержание некоторых металлов - хромоникелевые, титанистые, титаномедистые, ванадиевые.
Примерный химический состав чугуна: Si - 0, 80 %; Mn - 0, 40 %; S - 0, 6 %; Ti - 0, 10 %; P - 0, 08 %; Cr - 0, 05 %; C - 4, 64 %.
В 2014 г. в мире было выплавлено 1794, 1 млн. т стали и 1153, 3 млн т чугуна, что составило 64, 2 % от произведенной стали. Более 99 % чугуна было выплавлено в доменных печах. Современное доменное производство характеризуется высокой производительностью, оптимальными расходами ресурсов и энергетическими затратами, надлежащим оснащением средозащитным оборудованием и технологиями. Удельная производительность лучших доменных печей составляет от 80 до 93, 5 т/(м2×сут).
Самые большие в мире доменные печи имеет южнокорейская фирма POSKO (ДП-1 внутренним объемом 6000 м3 с диаметром горна 16, 1 м и 44 воздушными фурмами) и китайская компания ShagangGroup (ДП-4 внутренним объемом 5800 м3 с диаметром горна 15, 7 м) [47, 48]. Доменные печи объемом свыше 5000 м3 с использованием комбинированного дутья с вдуванием природного газа, пылеугольного топлива (ПУТ) и обогащением дутья кислородом производят более 12 тыс. т чугуна в сутки. В России, США и Канаде, имеющих собственные ресурсы природного газа, для снижения расхода кокса вдувают природный газ, в последнее время начали применять вдувание ПУТ. На современных доменных печах Южной Кореи и Китая расход вдуваемого ПУТ составляет от 160 до 250 кг/т, а расход кокса снижен до 290 кг/т [47, 48]. В Германии на некоторых доменных печах при расходе ПУТ 230 кг/т чугуна расход кокса составляет 270 кг/т [49, 50].
На металлургических предприятиях России в настоящее время в эксплуатации находятся доменные печи различных объемов (см. таблицу 2.13), основные показатели работы доменных печей представлены в таблице 2.14 [51].
|
Предприятия |
ДП-1 |
ДП-2 |
ДП-3 |
ДП-4 |
ДП-5 |
ДП-6 |
ДП-7 |
ДП-8 |
ДП-9 |
ЦП-10 |
|
ММК |
1370 |
1370 |
1370 |
1380 |
1371 |
1371 |
2014 |
2014 | ||
|
ЧерМК |
1007 |
1033 |
2700 |
5580 | ||||||
|
НЛМК |
1000 |
2000 |
2000 |
3200 |
3200 |
4291 | ||||
|
ЗСМК |
3000 |
2000 |
3000 | |||||||
|
НТМК |
2200 |
2200 | ||||||||
|
ЧелМК |
2038 |
1386 |
1719 | |||||||
|
Урал. Сталь |
1007 |
1033 |
1513 |
2000 | ||||||
|
Тулачермет |
1510 |
1144 |
2200 | |||||||
|
КМЗ |
1066 |
462 |
759 | |||||||
|
СЧПЗ |
224 |
350 | ||||||||
|
Надежд. МЗ |
260 |
205 |
212 |
|
Предприятия |
Расходы, кг/т; м3/т |
Уд. произ., т/м3сут |
Выпл. млн. т в 2015 г. | |||||||
|
Агломерат |
Окатыши |
Руда дом. |
Мет. доб. |
Сумм. кокс |
Прир. газ |
ПУТ |
Кислород | |||
|
ММК |
1055 |
584 |
0, 5 |
12 |
458, 2 |
102, 2 |
130, 2 |
2, 352 |
10, 132 | |
|
ЧерМК |
1004 |
507 |
20 |
48 |
424, 3 |
118, 4 |
114, 8 |
2, 515 |
9, 244 | |
|
НЛМК |
1104 |
539 |
15 |
14 |
417, 6 |
102, 3 |
40, 9 |
109, 3 |
2, 533 |
12, 803 |
|
ЗСМК |
1302 |
348 |
38 |
5 |
438, 1 |
44, 9 |
70, 4 |
84, 1 |
2, 030 |
5, 843 |
|
НТМК |
766 |
873 |
77 |
383, 8 |
108, 3 |
53, 7 |
127, 2 |
3, 211 |
4, 921 | |
|
ЧелМК |
1302 |
254 |
1, 4 |
17 |
473, 4 |
98, 7 |
74, 5 |
2, 195 |
4, 065 | |
|
Урал. Сталь |
1189 |
594 |
15 |
495, 4 |
99, 3 |
89, 9 |
1, 914 |
2, 465 | ||
|
Тулачермет |
1582 |
14 |
51 |
38 |
488, 4 |
57, 5 |
55, 6 |
1, 776 |
2, 059 | |
|
КМЗ |
1, 002 |
0, 475 | ||||||||
|
СЧПЗ |
1, 144 | |||||||||
|
Надежд. МЗ |
1775 |
- |
2 |
142 |
505, 9 |
96, 8 |
2, 061 |
0, 351 | ||
Кроме чугуна в 2015 г. было выплавлено 155, 4 тыс. доменного ферромарганца с содержанием марганца до 78 % - 79 %, в том числе на КМЗ 59, 7 тыс. т и на СЧПЗ 95, 7 тыс. т.
Доменная печь представляет собой печь шахтного типа, предназначенная для получения металла из железосодержащей шихты и кокса. По высоте доменная печь состоит из нескольких частей, в которых шихтовые материалы проходят последовательно стадии нагрева, восстановления оксидов металлов и плавления с получением продуктов плавки - чугуна и шлака. На колошнике доменной печи специальным загрузочным устройством железорудное сырье, флюсы и кокс распределяются определенным образом по окружности и радиусу печи. В шахте происходит нагрев шихтовых материалов и начинается восстановление оксидов металлов. В распаре и заплечиках практически заканчивается восстановление оксидов железа, и образуются жидкие продукты плавки, которые стекают в горн доменной печи. В горнедоменной печи происходит разделение чугуна и шлака по их удельному весу, а также завершаются процессы восстановления оксидов металлов из жидкого шлака углеродом кокса, заполняющего горн печи.
Доменная печь работает по принципу противотока (см. рисунок 2.25). В горн печи через воздушные фурмы подают дутье с температурой 1000 °С - 1400 °C, активно горит кокс, температура в фурменном очаге достигает 1900 °С - 2300 °C, поднимающийся к верху печи горячий восстановительный газ с высоким содержанием окиси углерода (СО) и водорода (Н2) нагревает и расплавляет опускающиеся железорудные материалы, восстанавливает из рудной части оксиды железа до металла. Температура колошникового газа составляет 110 °С - 300 °С. Образующиеся жидкие металл и шлак стекают по коксовой насадке в горн печи. В горне печи при температуре 1500 °С - 1600 °С оксиды шлака FeO, MnO, SiO2, Р2O5 и другие восстанавливаются углеродом кокса. Накопленные в горне чугун и шлак периодически удаляют через чугунную летку во время выпусков по установленному графику. На место выгорающего у фурм кокса и опускающихся в горн жидких расплавов поступают новые порции рудного сырья и кокса, непрерывно загружаемых загрузочным устройством на колошнике печи.

Рисунок 2.25 - Принципиальная технологическая схема работы доменной печи [52]
Передельный чугун с содержанием кремния 0, 4 % - 1, 2 % используют для выплавки стали, а литейный с кремнием свыше 1, 2 % поставляют на машиностроительные предприятия. При выплавке ванадийсодержащего чугуна на титаномагнетитовой шихте содержание кремния стараются держать около 0, 2 % - 0, 3 %, для ограничения восстановления титана в чугун. При азотсодержащем воздушном дутье образуются очень мелкие карбиды и нитриды титана, называемые гренали, которые не растворяются в чугуне и скапливаются между чугуном и шлаком, затрудняя отработку шлака на выпуске чугуна.
Вредными примесями в чугуне считаются фосфор и сера, причем при доменной восстановительной плавке удалить фосфор из чугуна невозможно. Серу удаляют повышением основности конечного шлака. Способствует удалению серы повышение содержания кремния в чугуне.
Шлак используют для производства строительных материалов и шлакопортландцемента. Побочной продукцией является колошниковый газ, который применяется для нагрева дутья в воздухонагревателях, основная часть которого подается в газовую сеть предприятия. Отходами производства являются скрап литейного двора, уловленная в сухом пылеуловителе колошниковая пыль, шламы системы мокрой очистки доменного газа. Пыль, уловленная в системе мокрой газоочистки, подается в виде шлама в специальные бассейны-отстойники, где шлам сгущается и откачивается со дна сгустителя, очищенная вода поступает в оборотный цикл водоснабжения. Шламы системы мокрой газоочистки доменного процесса содержат повышенное количество цинка и щелочей, поэтому могут иметь ограниченное применение в рециклинге. Как правило, этот шлам выводится из оборота и размещается либо в прудах-отстойниках, либо в шламохранилищах.
Технологический процесс производства чугуна в доменной печи, схематично представленный на рисунке 2.26, осуществляется в сложном комплексе агрегатов и оборудования, который включает:
- рудный двор с кранами-перегружателями для разгрузки и усреднения сырья;
- шихтовое отделение с бункерами для загружаемых в печь материалов;
- воздухонагреватели для нагрева дутья до 1000 °C - 1200 °C (до 1400 °C на ВНК);
- доменную печь с механизмами загрузки сырья и выдачи продуктов плавки;
- системы газоочистки;
- установки обработки шлака (придоменную грануляцию шлака или находящееся в отдалении от доменного цеха отделение по переработке шлака для получения щебня, граншлака или другой продукции);
- разливочные машины для разливки товарного чугуна.

Рисунок 2.26 - Технологическая схема производства чугуна в доменной печи, видов и мест выделения эмиссий
Технологические операции процесса выплавки чугуна, как видно из рисунка 2.26, сопряжены с эмиссиями загрязняющих веществ). Использование сухих материалов (кокса, агломерата, окатышей, железных руд, флюсов или их заменителей), обладающих к тому же абразивными свойствами, приводит к выделению пыли в местах перегрузок, при отсеве мелочи на грохотах, при наборе материалов в весовую воронку в шихтовом отделении. При выпуске чугуна происходит активное выделение графитовой спели из чугуна и окисление струи металла. При охлаждении шлака водой из него выделяется H2S, образующийся при взаимодействии сульфида кальция шлака с водой или влагой воздуха:
CaS + H2O = CaO + H2S.
При нагреве дутья в доменных воздухонагревателях образуются дымовые газы с характерным для них составом в виде оксидов азота оксида углерода, оксида серы.
Поступающее в доменный цех железорудное сырье - руда, окатыши и агломерат при отсутствии бункерной эстакады разгружают из вагонов на рудном дворе в траншеи, на эстакаде или вагоноопрокидывателем (см. рисунок 2.27). При наличии бункерной эстакады в доменном цехе материалы разгружаются в бункера, обеспечивающие, в том числе, необходимый кратковременный запас шихтовых материалов. На рудном дворе доменного цеха также хранят стратегический запас рудного сырья на случай возможных задержек поставок.

1 - доменная печь; 2 - скиповый подъемник; 3 - галерея коксового конвейера; 4 - перегрузочный вагон (трансферкар); 5 - бункерная эстакада; 6 - рудный перегружатель; 7 - вагоноопрокидыватель; 8 - приемная траншея; 9 - штабель руды; 10 - вагон-весы; 11 - скиповая яма; 12 - скип
Рисунок 2.27 - Схема приемки, усреднения сырья и загрузки в доменную печь
Рудным краном-перегружателем формируют штабели для усреднения поступивших отдельных партий сырья. Для каждого материала, как правило, отводят два штабеля, которые формируют и забирают поочередно. Руду усредняют грейферным краном, укладывая ее тонкими слоями вдоль штабеля. Забор руды производят грейфером вразрез штабеля. Окатыши и агломерат на рудном складе не усредняют. Рудное сырье кран выгружает в трансферкар, который перевозит его в нужные бункеры доменных печей. Трансферкар (перегрузочный вагон) необходим для ускорения загрузки бункеров доменных печей, чтобы не перемещать рудный кран-перегружатель вдоль фронта бункеров нескольких доменных печей. На современных металлургических комбинатах агломерат, с аглофабрики, может подаваться в доменный цех конвейерами. При загрузке доменных печей с бункерной эстакады набор компонентов шихты и их подача в загрузочный скип осуществляется системой дозаторов и транспортеров.
Перед подачей в доменную печь из рудного сырья и кокса в процессе набора дозы в весовую воронку на электровибрационных грохотах отсевают мелочь. От агломерата и окатышей отсевают фракцию менее 5 мм, а от кокса - менее 25 мм. На колошник доменных печей шихта подается скипами, а на современных печах большого объема - конвейерами.
В подбункерных помещениях доменной печи в процессе транспортировки, отсева мелочи и дозирования компонентов шихты в весовые воронки образуется много тонкодисперсной пыли. Для удаления пыли из рабочего пространства подбункерные помещения оборудуются аспирационными установками с очисткой воздуха от пыли.
Решающую роль в устойчивой и экономичной работе доменной печи играет технология загрузки печи железорудным сырьем и коксом. Для этого применяются специальные загрузочные устройства (или засыпные аппараты), которые загружают печь таким образом, чтобы рудные материалы и кокс располагались на колошнике доменной печи равномерно по окружности. Как правило, рудная часть и кокс располагаются в печи слоями с некоторой большей долей кокса в центре и на периферии. Это обеспечивает равномерный газовый поток по сечению печи по всей ее высоте с некоторой большей активностью в центре и на периферии. Ход доменной печи при таком распределении газового потока будет ровным, без подстоев шихты и осадок.
В настоящее в России на доменных печах загрузку шихты производят в основном типовыми двухконусными загрузочными устройствами (см. рисунок 2.28), а также бесконусным загрузочным устройство (БЗУ) Пауль Вюрт с вращающимся лотком (см. рисунок 2.29) (НТМК - ДП-5 и ДП-6; НЛМК - ДП-5, ДП-6 и ДП-7; ММК - пять из восьми доменных печей; ЧерМК - ДП-5) и бесконусным роторным загрузочным устройством (БРЗУ) ТОТЭМ (см. рисунок 2.30) (ЗСМК все печи - ДП-1, ДП-2 и ДП-3).

1 - скип; 2 - приемная воронка; 3 - вращающаяся воронка малого конуса; 4 - малый конус; 5 - вращающийся распределитель шихты (ВРШ); 6 - большой конус; 7 - воронка большого конуса; 8 - наклонный мост
Рисунок 2.28 - Двухконусный засыпной аппарат [53]
В последнее время, сначала большие доменные печи, а затем и печи меньшего объема стали оснащаться бесконусными загрузочными устройствами (БЗУ) Пауль Вюрт с лотковой загрузкой (см. рисунок 2.29) [53]. Особенностью данной конструкции бесконусного загрузочного устройства (БЗУ) является возможность вращающегося лотка менять угол наклона для изменения траектории ссыпания шихтовых материалов одной порции. Это обеспечивается работой сложного редуктора, находящегося в колошниковой зоне печи при высоких температурах. Для охлаждения редуктора в него непрерывно подают азот.
По сравнению с применением двухконусного засыпного аппарата БЗУ с однолотковой загрузкой оказывает меньший сдвиг шихты по радиусу печи, но приводит к большей неравномерности распределения шихты по окружности печи, так как невозможно точно регулировать или определить место начала и окончания ссыпания шихтовых материалов. Применение БЗУ с двойным распределительным лотком не устранило указанный недостаток лоткового БЗУ [52]. Загрузочное устройство с вращающимся лотковым распределителем шихты требует принятия специальных мер по устранению окружной неравномерности распределения материалов на колошнике. Для предотвращения подстоев шихты при работе с лотковым БЗУ рекомендуется режим работы с достаточно сильно раскрытым газовым потоком в центре печи, при котором в осевую зону дают увеличенное количество кокса, что приводит к повышению температуры в осевой части до 400 °C - 500 °C. Это дополнительно осложняет условия работы редуктора в этой зоне колошника.

1 - приемная воронка; 2 - газоуплотнительный клапан; 3 - бункер шихты; 4 - шихтовый затвор; 5 - вращающийся лоток
Рисунок 2.29 - Бесконусное загрузочное устройство (БЗУ) Пауль Вюрт с вращающимся лотком [53]
Указанные недостатки преодолены в бесконусном роторном загрузочном устройстве (БРЗУ) ТОТЕМ (см. рисунок 2.30).

1 - скип; 2 - приемная воронка; 3 - шихтовый и газовый затвор конусного типа; накопительный бункер; 5 - шихтовый клапан; 6 - газовый клапан; 7 - корпус клапанов; 8 - привод ротора; 9 - ротор; 10 - купол печи
Рисунок 2.30 - Бесконусное роторное загрузочное устройство (БРЗУ) ТОТЭМ [53]
Бесконусное загрузочное устройство роторным принципом распределения шихты реализует принципиально новую технологию загрузки шихтовых материалов на поверхность засыпи, которое заключается в подаче их пятью плоскими веерообразными потоками, сходящими с лепестков вращающегося ротора. При этом материал, падая на поверхность засыпи, не деформирует ее и остается на месте падения. Регулирование распределения материалов по радиусу осуществляется изменением скорости вращения ротора [53]. Большим достоинством БРЗУ является то, что привод ротора для вращения загрузочных лепестков находится снаружи печи и не подвергается сильному нагреву.
Нагрев дутья, подаваемого в доменную печь, имеет большое значение в экономии энергоресурсов при выплавке чугуна. Повышение температуры дутья на 100 °С в интервале температур 800 °С - 1000 °С снижает расход кокса на 3, 9 %, а в интервале 1000 °С - 1200 °С - на 2, 2 %.
В доменном производстве используются регенеративные воздухонагреватели с внутренней камерой горения, обеспечивающие нагрев дутья до 1200 °С (см. рисунок 2.31).

1 - купол ВН; 5 - насадка; 3 - камера горения; 8 - газовая горелка; 9 - штуцер газовой горелки; 12 - штуцер клапана холодного дутья; 15 - подкупольное пространство
Рисунок 2.31 - Воздухонагреватель с внутренней камерой горения
Однако воздухонагреватели с внутренней камерой горения, расположенной в одном кожухе с регенеративной огнеупорной насадкой, при длительной эксплуатации выявили ряд недостатков, а именно: изгиб воздухонагревателя, короткое замыкание, пульсации, крип, неравномерность распределения потоков по насадке. Эти недостатки связаны именно с наличием высокой камеры горения. Они приводят к частому выходу ее из строя, требуют ремонтов и ограничивают температуру эксплуатации до 1200 °C.
Основные недостатки, связанные с внутренней камерой горения, были устранены в воздухонагревателях с выносной камерой горения (см. рисунок 2.32).

Рисунок 2.32 - Воздухонагреватель с выносной камерой горения
Однако эта конструкция устранила только часть недостатков, оказалась дорогой, требует больших площадей для своего размещения, и также не обеспечивала равномерное распределение газов по всей площади огнеупорной насадки.
В последнее время получили распространение воздухонагреватели без высокой камеры горения конструкции Калугина (ВНК). На рисунке 2.33 представлена принципиальная конструкция ВНК, обеспечивающая нагрев дутья до 1400 °С и низкое содержание в дымовых газах СО и NOx.

Рисунок 2.33 - Воздухонагреватель конструкции Я.П. Калугина
Отличительной особенностью ВНК является то, что температура горячего дутья 1250 °C - 1300 °C обеспечивается доменным газом с низкой теплотой сгорания и без добавок высококалорийного газа. Установка теплообменников для утилизации низкопотенциального тепла отходящих дымовых газов со средней температурой 280 °C - 330 °C для нагрева доменного газа и воздуха для отопления воздухонагревателей позволила снизить температуру дыма до 120 °C и увеличить температуру дутья без добавок высококалорийного газа.
Существенным элементом этой конструкции является струйно-вихревая горелка, расположенная вверху купола по оси воздухонагревателя, имеющая форкамеру. Горелка обеспечивает концентрацию СО в отходящем дыме не более 50 мг/м3, что в два раза ниже европейских норм. Концентрация NOx составляет не более 100 мг/м3.
Гарантированный срок эксплуатации - 30 лет.
Комбинированное дутье
В качестве одного из приемов регулирования теплового состояния печи применяют увлажнение дутья подачей пара. Подача пара повышает содержание водорода в восстановительных газах и ускоряет процессы восстановления в печи [54, 55]. Для сохранения теплового состояния печи на каждый 1 г воды в 1 м3 дутья следует повысить температуру дутья на 9 °C.
Существенным шагом в развитии технологии доменной плавки стало обогащение дутья кислородом, которое вызвало некоторые изменения параметров плавки, а именно:
- повысилась теоретическая температура горения в фурменном очаге;
- повысилось содержание окиси углерода в горновых газах;
- уменьшился расход дутья на единицу сжигаемого у фурм углерода;
- увеличилась производительность печи.
Особенно большой эффект дало обогащение дутья кислородом при выплавке в доменных печах ферросплавов - ферромарганца и ферросилиция.
Новый этап в повышении содержания кислорода в дутье доменных печей наступил с началом вдувания природного газа и других добавок к дутью, так как простая подача природного газа с дутьем приводит к охлаждению горна и не экономит кокс. Например, при одновременном обогащении дутья кислородом до 120 м3/т чугуна количество вдуваемого природного газа можно увеличить до 100 м3/т без изменения теплового состояния печи. Есть примеры с расходом природного газа до 170-200 м3/т чугуна с соответствующей компенсацией расходом кислорода.
Обогащение дутья кислородом позволило увеличить количество вдуваемого в доменные печи ПУТ до 250 кг/т чугуна.
Несмотря на одновременное вдувание в горн доменной печи природного газа и кислорода, коэффициент замены кокса природным газом не превышает 0, 8. Чрезмерный расход природного газа без соответствующей компенсации кислородом приводит к разложению метана не в фурменном очаге, а в восстановительной атмосфере шахты доменной печи, при этом образуется водород и сажистый углерод, затрудняющий работу печи. Повышение эффективности использования природного газа в доменной плавке для замены кокса можно достигнуть предварительной его конверсией перед вдуванием, например, путем использования мощных плазмотронов [56].
В настоящее время в России содержание кислорода в дутье доменных печей некоторых заводов доходит до 26 % - 30 % при расходе природного газа до 100-120 м3/т чугуна.
Рассмотрение перспектив развития технологии производства чугуна, которые могут снизить потребление углерода на восстановление железа из руд и уменьшить негативное воздействие на окружающую среду, приводит к необходимости изучения технологии доменной плавки на кислородном дутье с обогащением восстановительным газом [57, 58]. Исключение азота из объема восстановительного газа в печи с учетом дополнительного вдувания природного или коксового газов повысит восстановительный потенциал газов в печи, в том числе за счет большего участия водорода. На этом этапе отмывка СО2 от колошникового газа будет хорошим дополнением к новой технологии [50]. Применение "кислородной" доменной технологии приведет к отказу от использования воздухонагревателей для нагрева вдуваемого дутья, позволит на треть уменьшить размеры доменных печей при сохранении производительности, что снизит требования к прочности кокса.
Выплавляемые в доменной печи чугуны, кроме железа и углерода содержат кремний, марганец, фосфор, серу и другие элементы, количество которых зависит от состава шихты и температурных условий плавки. Восстановителями являются окись углерода (СО), водород (Н2) и твердый углерод (С), которые, как восстановители, ведут себя по-разному при различных температурах по высоте печи. Источником газообразных восстановителей является углерод кокса, сгорающий в струе горячего дутья в фурменном очаге, по реакции
С + О2 = СО2.
Образующийся оксид углерода (СО2) при температуре в горне печи 1600 °C - 2300 °C взаимодействует с углеродом кокса по реакции
СО2 + С = 2СО.
При наличии влаги в дутье вода также взаимодействует с углеродом по реакции
Н2О + С = СО + Н2.
Таким образом, в горне печи присутствуют три вида восстановителя (С, СО и Н2) по отношению к оксидам шихты. Восстановление оксида железа происходит по реакциям:
3Fe2O3 + CO = 2Fe3O4 + CO2;
Fe3O4 + CO = 3FeO + CO2;
FeO + CO = Fe = CO2.
Аналогично эти реакции описываются с участием водорода. В доменной печи только 50 % - 80 % всех оксидов железа в опускающихся полурасплавленных массах восстанавливается оксидом углерода и водородом. Остальная часть восстанавливается в горне печи из жидкого шлака твердым углеродом по реакции
FeO + C = Fe + CO.
В горне печи температура продуктов плавки равна 1500 °C - 1600 °C. При этой температуре практически завершаются процессы восстановления оксидов шлака с участием углерода кокса. Также завершается образование карбидов железа. В чистом от примесей чугуне содержание углерода составляет 4, 3 % - 4, 4 %. Марганец и хром образуют устойчивые карбиды и повышают содержание углерода в чугуне.
По мере опускания рудной части в горн печи и последовательного восстановления оксидов железа до металла, в зоне первичного шлакообразования в средней части шахты печи происходит постепенное разделение материалов на металл и шлаковую часть. При науглероживании свежевосстановленного металлического железа до 2, 0 % температура его плавления снижается с 1535 °C до 1330 °C и этот сплав чугуна стекает в горн, где содержание углерода при контакте чугуна с коксом увеличивается до 4, 3 % - 4, 6 %, а температура плавления понижается до 1150 °C.
Аналогично меняются состав и свойства первичного шлака по мере опускания его в горн печи, где в его состав войдет зола кокса. Доменная шихта рассчитывается таким образом, чтобы вязкость (жидкотекучесть) конечного шлака, состоящего в основном из оксидов SiO2, Al2O3, CaO, MgO, была достаточной для свободного выхода его из печи во время выпуска чугуна. В большинстве случаев это достигается при основности шлака по CaO/SiO2, равной 0, 8-1, 0.
Разная удельная плотность металла и шлака обуславливает их разделение в горне печи на два слоя. При накоплении в горне достаточного количества жидких продуктов плавки производят их выпуск через чугунную летку. Число выпусков чугуна в сутки на доменной печи составляет от 6 до 12. При совместном выходе чугуна и шлака их разделение происходит в скиммерном устройстве главного горнового желоба. Чугун сливают в чугуновозный ковш и отправляют в сталеплавильный цех, а шлак - в шлаковую чашу для переработки или сразу гранулируют на припечной гранустановке. Температура чугуна при выпуске его из печи составляет примерно 1480 °C, а шлака - 1530 °C. Для снижения выброса газов на литейный двор во время выпусков продуктов плавки транспортные желоба делают укрытыми и производят очистку аспирационных газов от пыли.
Выплавленный жидкий чугун поставляется в кислородно-конвертерный цех в чугуновозных ковшах вместимостью 70-100 т чугуна или в ковшах миксерного типа вместимостью до 500 т чугуна (см. рисунок 2.34).

1 - футерованная емкость; 2 - опорный подшипник
Рисунок 2.34 - Чугуновозный ковш миксерного типа
Из одной чугунной летки за один выпуск в миксерный чугуновозный ковш наливают до 400-500 т чугуна. Стойкость футеровки и число наливов чугуна в ковшах миксерного типа больше, чем в ковшах вместимостью 70-100 т.
При остановке конвертерного цеха на плановый ремонт образуется избыток жидкого чугуна, который является самостоятельной товарной продукцией. Товарный чугун разливают на двухручьевой разливочной машине (см. рисунок 2.35).

1 - стенд; 2 - разливочный желоб; 3 - опрыскиватель; 4 - устройство для погрузки чушек в вагоны; 6 - конвейер с мульдами; 7 - натяжное устройство
Рисунок 2.35 - Разливка чугуна в чушки
Чугуновозный ковш устанавливают на стенд, затем подъемным краном наклоняют его для перелива чугуна в промежуточную емкость и на разливочную машину. Чугун разливается в мульды, которые предварительно обрабатывают известковым молоком для предотвращения приваривания чугуна к мульде.
Существует технология разливки чугуна в гранулы, подобно получению гранулированного шлака. Такой чугун успешно транспортируется в железнодорожных вагонах и легко дозируется на плавку. Затраты на разливку чугуна в гранулы значительно меньше, чем на обслуживание и поддержание разливочной машины в рабочем состоянии.
Конечный доменный шлак имеет примерный химический состав: SiO2 - 37, 5 %; Al2O3 - 12, 3 %; CaO - 36, 3 %; MgO - 9, 9 %; MnO - 0, 4 %; FeO - 0, 3 %; ТiO2 - 1, 2 %; Na2O - 1, 1 %; K2O - 1, 0 %. Основность шлака CaO/SiO2 - 0, 95-1, 1.
Шлак охлаждается водой на припечных грануляционных установках (см. рисунок 2.36) или на отдельно стоящих установках, либо в специальных шлаковых ямах. Наиболее распространенной технологией переработки доменного остается переработка шлака в щебень, являющийся широко востребованным продуктом в дорожном строительстве ив случае влияния сезонности спроса не имеет проблем с хранением.
Большая часть гранулированного доменного шлака используется при производстве цемента.

1 - камера оборотной воды; 2 - бункер; 3 - сопло для грануляции шлака; 4 - желоб; 9 - бункер сушки; 10 - кольцевой водосборник; 14 - эрлифт
Рисунок 2.36 - Технологическая схема припечной грануляции
При грануляции шлака на припечной гранустановке, выходящий во время выпуска шлак стекает по желобу 4 на поток воды гранулятора 3, дробится и, попадая в бункерохладитель 2, охлаждается. Затем полученный гранулированный шлак перекачивается и обезвоживается в специальных секциях, высушивается продувкой воздухом и отгружается. Образующийся при грануляции пар удаляется в атмосферу.
Недостатком грануляции доменного шлака является повышенная его влажность, затрудняющая его отгрузку и транспортировку потребителям в зимнее время.
Лучшим способом грануляции доменного шлака по ходу его выпуска из печи является полусухая грануляция во вращающемся сетчатом барабане. При таком способе шлак меньше смерзается и не требуется ввод антислеживающих добавок.
Доменная печь в зависимости от вида выплавляемого чугуна производит до 2500 м3/т доменного газа состава 25 % - 27 % СО, 22 % - 25 % СО2, 8 % - 10 % Н2, представляющего в общезаводском балансе горючих газов до 25 % - 30 % по теплу. Для его очистки от пыли перед подачей в заводскую сеть грязный доменный газ проходит многоступенчатую очистку (см. рисунок 2.37).

1 - доменная печь; 2 - уравнительные клапаны засыпного аппарата; 3, 4 - соответственно вертикальный и наклонный (нисходящий) газопроводы; 5 - пылеуловитель; 6, 9, 13 - газопроводы; 7 - скруббер высокого давления; 8 - труба-распылитель (труба Вентури); 10 - дроссельное устройство; 11 - газопровод получистого газа; 12 - электрофильтры
Рисунок 2.37 - Комплекс газоочистных сооружений доменной печи
В сухом пылеуловителе содержание пыли в газе снижается до 1-3 г/м3. В мокром скруббере после полутонкой очистки содержание пыли в газе снижается до 0, 1-0, 8 г/м3. В дроссельных группах производится тонкая очистка, и содержание пыли в доменном газе снижается до 0, 005-0, 01 г/м3. При работе доменных печей при повышенном давлении тонкая очистка достигается в трубах-распылителях.
В настоящее время на новых и реконструируемых доменных печах стали устанавливать сухие газоочистки, которые не требуют воды для улавливания пыли.
Водопотребление
Работа доменной печи связана с потреблением большого количества технической воды, необходимой для работы системы охлаждения печи, очистки доменного газа и других производственных нужд. Для работы печи в аварийной ситуации при отключении насосов подачи воды, предусмотрена резервная емкость для обеспечения циркуляции охлаждающей воды в течение 30-40 мин работы цеха. Расход воды доменного цеха составляет 18 % - 25 % в общезаводском балансе. Удельный расход воды составляет 60 м3/т чугуна, в том числе свежей на подпитку - 4, 5 м3/т.
Водное хозяйство современных металлургических заводов требует повышения качества очистки оборотной воды. Первоначально эту задачу решали увеличением количества ступеней очистки (числом радиальных отстойников), что увеличивало затраты. Более перспективным путем решения задач очистки оборотной воды является применение отстойников-флокуляторов. Например, при строительстве новой доменной печи объемом 4000 м3 три малогабаритных отстойника-флокулятора заменили три радиальных отстойника диаметром 30 м, заняли по площади в четыре раза меньше места и в два раза сократили стоимость очистных сооружений [59].
Очистки требует не только доменный газ, поступающий в заводскую газовую сеть. Необходимо очищать перед выбросом в атмосферу доменный газ из межконусного пространства загрузочного устройства доменной печи, так как из межконусного пространства в атмосферу под высоким давлением грязный доменный газ за сутки выбрасывается до 200 раз. На некоторых заводах работают установки для улавливания, очистки и утилизации доменного газа из межконусного пространства доменной печи (см. рисунок 2.38) [60]. По этой технологии грязный доменный газ из межконусного пространства не выбрасывается в атмосферу, а очищается в автономной малогабаритной газоочистке и возвращается в газопровод чистого доменного газа. Установка для улавливания и очистки газа из межконусного пространства доменной печи может работать независимо от доменной газоочистки. Расход воды на очистку составляет 40-50 м3/ч.

а - межконусное пространство загрузочного устройства доменной печи; б - скруббер; в - дроссельная группа; г - коллектор чистого доменного газа; д - каплеуловитель; 1 - уравнительный газопровод; 2 - байпасный газопровод; 3 - эжектор; 4 - газопровод; дроссель-клапан с приводом; 6 - дисковая задвижка; 7 - листовая задвижка; 8 - газопровод получистого газа; 9 - эвольвентная форсунка; 10 - уравнительные клапаны большого и малого конуса
Рисунок 2.38 - Установки для улавливания, очистки и утилизации доменного газа из межконусного пространства доменной печи
Газовые утилизационные бескомпрессорные турбины (ГУБТ) устанавливаются на доменных печах после пылеуловителей и скруббера с трубами Вентури для выработки электроэнергии за счет использования повышенного давления колошникового газа для вращения турбины и электрогенератора. Мощность некоторых ГУБТ составляет 7 и 12 МВт. Технологическая схема утилизации повышенного давления доменного газа приведена на рисунке 2.39 [53].

1 - двигатель; 2 - воздуходувка; 3 - пылеулавливатель; 4 - скруббер с трубами Вентури; 5 - перегораживающий клапан; 6 - газгольдер; 7 - аварийный отсечной клапан; 8 - листовая задвижка; 9 - генератор; 10 - воздуходувка; 11 - доменная печь; 12 - регулирующий клапан; 13 - турбина
Рисунок 2.39 - Технологическая схема утилизации энергии доменного газа [53]
Назначение, описание, технологические характеристики основного оборудования, используемого при производстве чугуна, приведены в таблице 2.15.
|
Наименование оборудования |
Назначение оборудования |
Существенные характеристики технологического оборудования |
|
Вагоноопрокидыватель |
Выгрузка поступающих грузов |
Вагоноопрокидыватель роторный или передвижной |
|
Грейферные краны |
Разгрузка вагонов на склад сырья в усреднительный штабель, забор сырья для заполнения шихтовых бункеров |
Грейферные краны: козловые, портальные, мостовые |
|
Трансферкар (перегрузочный вагон) |
Заполнение компонентами шихты бункеров доменных печей |
Перегрузочный вагон |
|
Бункеры, весовые дозаторы, весовые воронки, ленточный конвейер |
Дозировка компонентов доменной шихты на сборный конвейер в нужном соотношении |
Бункеры, весодозаторы, ленточные сборные конвейеры для шихты |
|
Доменная печь |
Выплавка чугуна |
Нагрев и восстановление железорудного сырья с получением чугуна, шлака и доменного газа |
|
Машина для вскрытия чугунной летки |
Вскрытие чугунной летки для выпуска продуктов плавки |
Электрическая или гидравлическая модификация |
|
Пушка для забивки чугунной летки |
Закрытие чугунной летки после окончания выпуска |
Электрическая или гидравлическая модификация |
|
Чугуновозный ковш на 70100 т чугуна |
Транспортировка жидкого чугуна в сталеплавильный цех |
Перевозка ж/д транспортом |
|
Чугуновозный ковш на 300-500 т чугуна |
Транспортировка жидкого чугуна в сталеплавильный цех |
Перевозка ж/д транспортом |
|
Шлаковая чаша |
Транспортировка жидкого шлака на переработку |
Перевозка ж/д транспортом |
|
Припечная гранустановка |
Грануляция жидкого шлака по ходу выпуска |
Грануляция, обезвоживание и подсушка шлака |
|
Гранустановка, отдельно стоящая |
Грануляция шлака из шлаковых чаш |
Грануляция шлака |
|
Пылеуловитель-циклон |
Очистка аспирационного воздуха |
Очистка аспирационного воздуха |
|
Тканевый фильтр |
Очистка аспирационного воздуха |
Очистка аспирационного воздуха |
|
Пылеуловитель сухой |
Очистка отходящих технологических газов |
Очистка отходящих газов от пыли |
|
Скруббер мокрый |
Очистка отходящих технологических газов |
Очистка отходящих газов от пыли |
|
Оборудование мокрой газоочистки |
Очистка отходящих технологических газов |
Очистка отходящих газов от пыли |
|
Оборотный водяной цикл. Водяные насосы, отстойники, сгустители шлама |
Перекачивание технологических жидкостей. Сбор и очистка грязной воды, предварительное сгущение шламов |
Сбор пыли от гидросмыва помещений, уборка шламов циклонов газоочистки, очистка и осветление оборотной воды |
|
Сгустители шлама, шламовые насосы, вакуум-фильтры, сушильные барабаны |
Сгущение твердой фазы. Обезвоживание и сушка шламов |
Обезвоживание шламов на вакуум-фильтрах, сушка обезвоженных шламов в сушильных печах |
|
ГУБТ |
Использование повышенного давления колошниковых газов для выработки электроэнергии |
Выработка электроэнергии |
Основное природоохранное оборудование
Для снижения негативного воздействия на окружающую среду процесса производства чугуна на технологических участках устанавливается природоохранное оборудование:
- газоочистное и аспирационное оборудование, обеспечивающее необходимый уровень очистки технологических газов и аспирационного воздуха от содержащихся в них загрязняющих веществ перед отводом газов или воздуха в атмосферу или возвратом обратно в рабочую зону;
- водоочистные сооружения, обеспечивающие очистку загрязненных промышленных сточных вод.
Назначение, описание, технологические характеристики природоохранного оборудования, используемого при производстве чугуна, приведены в таблице 2.16.
|
Наименование оборудования |
Назначение оборудования |
Существенные характеристики природоохранного оборудования |
|
Циклоны сухие |
Улавливание грубой пыли вентиляционных систем |
Тип ЦН-15 и ВЗП. Эффективность очистки от 70 % до 85 %. Остаточная запыленность до 600 мг/нм3 |
|
Пылеуловитель |
Улавливание пыли отходящих технологических газов |
Эффективность очистки от грубой пыли 80 % - 95 % |
|
Электрофильтры |
Улавливание пыли отходящих технологических газов |
Эффективность очистки до 95 % - 99 %. Остаточная запыленность до 30 мг/нм3 |
|
Тканевые (рукавные) фильтры |
Очистка от пыли отходящих технологических газов. Очистка от пыли аспирационного воздуха |
Эффективность очистки от тонкой пыли до 90 % - 98 % |
|
Тканевые фильтры с комбинированными сорбционными процессами |
Очистка технологических газов от тонкой пыли и газов SOx, HCl, HF, ПХДД/Ф |
Выбросы SOx сокращаются на 30 % - 90 % |
|
Скрубберы мокрые |
Улавливание пыли отходящих технологических газов с помощью воды |
Тип - скрубберы оросительные, скрубберы с трубой Вентури, остаточная запыленность от 40 до 80 мг/нм3 |
|
Дроссельное устройство |
Поддержание и регулирование повышенного давления в доменной печи. Тонкое распыливание воды для улавливания пыли. |
Группа дроссельных клапанов различного диаметра |
По всей технологической цепочке производства чугуна в местах выгрузки сырья, складирования, хранения пылящих материалов на открытых площадках, дозирования компонентов шихты на различном оборудовании, работе уравнительных клапанов при загрузке печи, выпуске чугуна и шлака, транспортировки отходов производства и готовой продукции имеют место организованные и неорганизованные выбросы (эмиссии) загрязняющих веществ в виде пыли, газов, образования отходов, образования сточных вод.
Материальные потоки, характерные основные эмиссии при производстве чугуна представлены в таблице 2.17.
|
Входной поток |
Этап процесса (подпроцесс) |
Выходной поток |
Основное технологическое оборудование |
Эмиссии |
|
Железные руды, агломерат, кокс, окатыши, флюсы, добавки |
Приемка, складирование, усреднение сырья |
Усредненное железорудное сырье |
Железнодорожные весы, вагоноопрокидыватель, краны-перегружатели, усреднители сырья, ленточные конвейеры |
Пыль состава: С, Fe2O3, Fe3O4, FeO, FeCO3, SiO2, СаСО3, МgСО3, Al2O3 |
|
Железные руды, флюсы, топливо |
Дозирование компонентов доменной шихты (подбункерное помещение) |
Сдозированная шихта в скип |
Бункеры, объемные и весовые дозаторы, ленточные конвейеры |
Пыль состава: С, Fe2O3, Fe3O4, FeO, FeCO3, SiO2, СаСО3, МgСО3, Al2O3 Шум, вибрация |
|
Выбросы пыли и газов |
Выпуск чугуна, шлака |
Уловленная пыль, очищенный воздух с выбросом в атмосферу |
Аспирация, циклоны, дымососы |
Пыль состава: С, Fe2O3, Fe3O4, FeO, FeCO3, SiO2, СаСО3, МgСО3, Al2O3 Газы: СО, SOx, H2S Тепловое излучение |
|
Запыленный воздух |
Пылеочистка аспирационных систем |
Обеспыленный воздух с выбросом в атмосферу, пыль сухая, шламы |
Циклоны, мокрые скрубберы |
Пыль состава: С, Fe2O3, Fe3O4, FeO, FeCO3, SiO2, СаСО3, МgСО3, Al2O3 Шум, вибрация |
|
Сточные воды гидросмыва пыли помещений, жидкий шлам мокрых газоочисток |
Оборотный цикл водоснабжения |
Осветленная вода оборотного цикла, сгущенные шламы |
Отстойники грязной воды, сгустители шламов |
Пыль состава: С, Fe2O3, Fe3O4, FeO, FeCO3, SiO2, СаСО3, МgСО3, Al2O3 |
|
Жидкие шламы газоочисток |
Обезвоживание и сушка шламов |
Осветленная вода в оборотный цикл, шлам сухой |
Сгустители шламов, вакуум-фильтры, сушильные барабаны |
Пыль состава: С, Fe2O3, Fe3O4, FeO, FeCO3, SiO2, СаСО3, МgСО3, Al2O3 |
Факторами негативного воздействия на окружающую среду являются следующие.
Воздействие на атмосферу
При производстве чугуна происходят неорганизованные и организованные выбросы в атмосферу загрязняющих веществ с твердыми компонентами - С, Fe2O3, FeO, SiO2, MgO, Al2O3, MnO, CaO; газообразными компонентами - NO2, NO, SO2, CO, CO2, H2S, бенз(а)пиреном.
Воздействие на поверхностные и подземные воды
В доменном производстве используется техническая вода из водооборотного цикла для системы охлаждения доменной печи и воздухонагревателей, в установках пылегазоочистки, а также гидросмыва осевшей пыли в производственных помещениях. Водоснабжение осуществляется по специальным водооборотным системам. Сбросы воды не производятся.
Образование отходов производства и потребления
В процессе доменного производства образуются отходы: просыпь шихтовых материалов, колошниковая пыль, пыль и шламы газоочисток с различных участков, отходы футеровок при ремонтах печей и воздухонагревателей, отходы футеровки при ремонтах главного горнового желоба, отходы заправочных материалов транспортирующих желобов чугуна и шлака, резиновые транспортерные ленты.
Все производственные отходы утилизируются.
Вредные производственные факторы
При производстве чугуна вредными производственными факторами являются:
- жидкие расплавы чугуна и шлака;
- повышенное напряжение в электрической цепи свыше 50 В, замыкание которой может произойти через тело человека;
- движущиеся машины и механизмы;
- подвижные части производственного оборудования;
- повышенная температура поверхности оборудования и материалов;
- расположение рабочего места на значительной высоте относительно поверхности земли;
- повышенный уровень инфракрасного излучения свыше 140 Вт/м2;
- повышенный уровень производственного шума на рабочем месте свыше 80 дБ;
- повышенная загазованность и запыленность неорганической пылью (ПДК окиси углерода - 20 мг/м3, неорганической пылью - 6 мг/м3).
Конвертерный способ выплавки стали является наиболее распространенным в силу высокой производительности и более низкой стоимости передела в сравнении с электросталеплавильным и мартеновским способами.
Конвертерное производство - получение стали в сталеплавильных агрегатах-конвертерах путем продувки кислородом составляющих шихты плавки (жидкий чугун и металлолом).
Основные цели:
- снижение содержания углерода до требуемого уровня (с 4, 0 % - 4, 5 % в чугуне до 0, 01 % - 0, 4 % в расплаве в зависимости от планируемой к производству марки стали);
- окисление кислородом содержащихся в чугуне примесей (фосфора, кремния, марганца, серы и др.) с последующим их удалением из расплава в шлак [61].
В состав конвертерного цеха, как правило, входят следующие основные производственные отделения:
- приема жидкого чугуна (миксерное отделение; отделение перелива жидкого чугуна);
- приема и подготовки металлолома и шлакообразующих материалов (шихтовое отделение);
- десульфурации чугуна;
- приема и подготовки ферросплавов;
- выплавки стали;
- внепечной обработки стали;
- подготовки сталеразливочных и промежуточных ковшей;
- разливки стали на машине непрерывного литья заготовок (МНЛЗ) и в изложницы (слитки);
- переработки шлаков;
- обработки непрерывнолитых заготовок;
- обработки слитков.
Общая блок-схема технологического процесса производства непрерывнолитых заготовок и слитков с образующимися эмиссиями в конвертерном цехе приведена на рисунке 2.40.

Рисунок 2.40 - Общая блок-схема технологического процесса производства непрерывно-литых заготовок и слитков с образующимися эмиссиями в конвертерном цехе
Прием жидкого чугуна. Усреднение жидкого чугуна в стационарном миксере. Перелив из чугуновозных ковшей или чугуновозных ковшей миксерного типа в чугунозаливочные ковши
Из доменного цеха (производства) жидкий чугун поступает в сталеплавильный цех (производство) в чугуновозных ковшах или в чугуновозных ковшах миксерного типа. При наличии в сталеплавильном производстве миксерного отделения чугун из чугуновозных ковшей сливают в стационарный миксер для усреднения чугуна. Затем осуществляется налив жидкого чугуна из миксера в чугунозаливочные ковши и передача их в загрузочный пролет конвертерного отделения. При отсутствии миксерного отделения чугун из чугуновозных ковшей или из чугуновозных ковшей миксерного типа в отделении перелива чугуна напрямую переливают в чугунозаливочные ковши.
После наполнения чугунозаливочного ковша производят взвешивание и измерение температуры чугуна, отбор пробы для определения химического состава. При необходимости корректируют расход чугуна на плавку по результатам измерения температуры.
Подготовка твердой металлической шихты и шлакообразующих материалов
Металлолом, используемый в конвертерной плавке, проверяется и обезвреживается от взрывоопасных и легковоспламеняющихся предметов.
Металлолом доставляется к конвертерам в совках (лотках).
Для наводки шлака применяется свежеобожженная известь с установленным фракционным составом, содержанием СаО + MgO и нормируемыми потерями при прокаливании. В качестве шлакообразующих материалов применяются также флюсы, содержащие MgO [62].
Десульфурация чугуна
При необходимости снижения серы чугун направляют на установки десульфурации чугуна. В качестве десульфураторов используют порошкообразную известь, соду, карбид кальция, гранулированный магний или смеси нескольких реагентов. Снижение содержания серы в чугуне осуществляют на установках десульфурации чугуна методом вдувания порошкообразных материалов (десульфураторов) в расплавленный чугун [63].
Прием и подготовка ферросплавов
Требования к химическому составу стали задаются диапазонами содержания элементов, а попадание химического состава стали в заданные диапазоны достигается с помощью введения ферросплавов в расплав. При необходимости ферросплавы прокаливают.
Выплавка стали
После выпуска очередной плавки производится осмотр футеровки конвертера и сталевыпускного отверстия.
При удовлетворительном состоянии футеровки конвертера после выпуска плавки производится подготовка шлака для нанесения шлакового гарнисажа. При неудовлетворительном состоянии футеровки конвертера производится локальный или капитальный ремонт футеровки.
Для подготовки шлака для нанесения шлакового гарнисажа на футеровку конвертера используется сырой, обожженный, офлюсованный доломит, бой шиберных плит, известь и каменный уголь (антрацит, кокс). Расход материалов зависит от количества и состояния шлака предыдущей плавки.
Шихта плавки конвертера состоит из жидкого чугуна и твердой металлической части шихты.
Загрузка шихты в конвертер начинается с завалки металлолома. Во избежание разрушения футеровки конвертера сначала загружается совок (лоток) с легковесным ломом, а затем с тяжеловесным. После завалки металлолома, при необходимости, производится его прогрев.
Затем осуществляется заливка жидкого чугуна. Химический состав применяемого чугуна, как правило: 4, 0 % - 4, 5 % C; 0, 1 % - 0, 5 % Mn; 0, 5 % - 0, 9 % Si; около 0, 02 % S; около 0, 1 % P [64].
При недостаточном теплосодержании чугуна, необходимого для ведения плавки, может применяться технология предварительного подогрева металлической части шихты за счет сжигания теплоносителя (коксика, антрацита) в струе кислорода. При необходимости переработки избыточного количества чугуна в качестве охладителей применяют железорудные окатыши, известняк и сырой доломит.
После заливки чугуна конвертер устанавливается в вертикальное положение, опускается фурма и начинается продувка плавки технологическими газами, преимущественно кислородом (основной газ). При продувке кислородом в реакционной зоне развиваются температуры до 2200 °С - 2500 °С, что превращает реакционную зону в очаг разогрева всей ванны.
Вдуваемый кислород прежде всего взаимодействует с железом:
.
Образующийся оксид железа частично переходит в шлак, частично растворяется в металле и окисляет примеси, содержащиеся в чугуне:
2FeO + Si = 2Fe + SiO2;
FeO + Mn = Fe + MnO;
5FeO + 2P = 5Fe + P2O5.
Эти химические реакции проходят с выделением большого количества тепла. С понижением содержания в металле кремния и марганца повышается температура и возрастает скорость окисления углерода как за счет взаимодействия с FeO, так и за счет прямого воздействия газообразного кислорода [65].
FeO + C = Fe + CO.
Регулируя интенсивность продувки, обеспечивают низкое содержание углерода в полупродукте (менее 0, 04 %) без переокисления металла и шлака, после чего осуществляется выпуск металла в ковш [66].
Окислительный характер плавки приводит к высокой концентрации кислорода в виде FeO в металле, в связи с чем проводят его удаление раскислением металла марганцем, кремнием и алюминием [67] по реакции:
FeO + Mn = Fe + MnO;
2FeO + Si = 2Fe + SiO2;
3FeO + 2Al = 3Fe + Al2O3.
Схема работы конвертера приведена на рисунке 2.41.

1 - загрузка стального скрапа; 2 - заливка расплавленного чугуна; 3 - продувка кислородом; 4 - загрузка извести и железной руды с началом продувки и по ходу плавки; 5 - выпуск металла; 6 - слив шлака
Рисунок 2.41 - Схема работы конвертера
Конвертер представляет собой поворачивающийся на цапфах сосуд грушевидной формы, футерованный изнутри огнеупорами и снабженный леткой для выпуска стали и отверстием сверху (горловиной) для ввода в полость конвертера кислородной фурмы, отвода газов, заливки чугуна, загрузки лома и шлакообразующих и слива шлака. Конвертера по емкости могут вмещать от 135 т до 370 т расплавленного металла. Конструктивно конвертера емкостью от 135 т до 160 т могут изготавливаться глуходонными или со вставным днищем. Большей емкостью изготавливаются преимущественно глуходонными.
Удаление газообразных продуктов плавки, содержащих в основном СО, при продувке металла кислородом могут производить по режиму с частичным дожиганием отходящих газов до СО2 и без дожигания.
Регламент работы в режиме с частичным дожиганием отходящих газов должен включать контроль:
- расхода дымовых отходящих газов;
- расхода кислорода;
- объемной доли СО в отходящих газах.
По этой технологии отходящие газы дожигаются в подъемном газоходе.
Количество необходимого кислорода, расходуемого на плавку, обуславливается содержанием углерода, кремния, фосфора в исходной шихте. Окончание конвертерной плавки осуществляют по пробе металла. Отбор проб металла осуществляется после расчетного окончания продувки металла кислородом с наклоном конвертера при скачивании части шлака или с применением специального зонда без наклона конвертера.
Работа газоотводящего тракта в режиме без дожигания осуществляется с дожиганием отходящих газов на свече. Основными причинами образования взрывоопасных смесей при отводе газов без дожигания или с частичным дожиганием могут являться:
- резкие изменения газовыделения, вызванные нарушениями технологии ведения продувки (возобновление прерванной продувки на максимальном расходе кислорода, подача сыпучих материалов большими порциями);
- подсос воздуха в "холодную часть" газоотводящего тракта при нарушении газоплотности люков, гидрозатворов, сварных швов и т.п.;
- попадание влаги (течь фурмы, котла-охладителя или подачи в конвертер влажных шихтовых материалов) в ванну конвертера, вызывающее появление в конвертерном газе водорода, расширяющего пределы взрывоопасности смеси оксида углерода и кислорода;
- наличие застойных зон.
Продувку плавки осуществляют в соответствии с технологическими схемами продувки, с контролем следующих параметров:
- массы, химического состава и температуры заливаемого в конвертер чугуна;
- массы и вида (сорта) загружаемого в конвертер металлического лома;
- массы и вида загруженных в конвертер до начала продувки шлакообразующих материалов, теплоносителя и т.п.;
- вида, массы охладителей и шлакообразующих материалов, которые планируется присаживать в конвертер во время продувки, расходы которых (в том числе извести, доломита, магнезиальных флюсов) определяются в зависимости от химического состава исходных материалов, условий технологии и заданным химическим составом готовой стали.
Продолжительность первого периода продувки (период шлакообразования) устанавливают в зависимости от стойкости футеровки конвертера, состава твердой металлической шихты, результатов обработки чугуна на установке десульфурации и вида перерабатываемого жидкого чугуна в соответствии с требованиями нормативных документов.
В период интенсивного обезуглероживания поддерживают в отходящих газах объемную долю СО в пределах 30 % - 60 %.
Период продувки заканчивают при достижении объемных долей СО менее 1 %.
После окончания продувки производят наклон конвертера для измерения температуры расплава и отбора проб металла и шлака с целью определения химического состава.
При получении заданной температуры перед выпуском, при необходимости, измеряют окисленность металла.
В шлаке определяют массовые доли СаО, SiO2, Feобщ, MgO, S, P2O5 и его основность (отношение суммы массовых долей оксидов кальция и магния к массовой доле диоксида кремния) [68].
Выпуск расплава из конвертера в сталеразливочный ковш, присадка ферросплавов, раскислителей и других добавок
Выпуск расплава из конвертера в сталеразливочный ковш производят при готовности машины непрерывного литья заготовок (МНЛЗ) или разливочного состава с изложницами при разливе в слиток, с учетом продолжительности внепечной обработки, времени транспортировки ковша для обеспечения необходимой температуры разливаемой жидкой стали.
Ферросплавы, раскислители (алюминий вторичный фракционированный или его сплавы) и добавки (например, карбид кальция) следует вводить в ковш время выпуска расплава из конвертера строго по расчету. Расплав раскисляют в соответствии с технологической схемы раскисления. Ферросплавы, при необходимости, подогревают для ускорения их проплавления. Во время выпуска расплава необходимо перемещать сталевоз с ковшом так, чтобы ферросплавы и другие присаживаемые материалы (твердые шлаковые смеси, известь) попадали под струю для лучшего распределения их по объему ковша.
Выпуск металла производится через сталевыпускное отверстие.
Обработку расплава синтетическими шлаками осуществляют во время выпуска расплава из конвертера, одновременно подавая струю жидкого шлака на струю жидкой стали. Синтетический шлак предварительно выплавляют и нагревают до температуры ~ 1600 °C в электродуговой печи и перед обработкой расплава выпускают в специально подготовленный шлаковый ковш.
При выпуске расплава из конвертера производят отсечку конвертерного шлака.
После выпуска расплава оставшаяся в конвертере часть шлака наносится на футеровку конвертера в виде гарнисажа. Остальной шлак сливают через горловину конвертера в шлаковую чашу [69].
Внепечная обработка расплава
После выпуска расплава из конвертера для доведения его химического состава и температуры до требуемого уровня сталеразливочный ковш с расплавом направляют на внепечную обработку. Внепечная обработка в настоящее время является ключевым звеном современных процессов получения качественной стали. Наиболее широко внепечная обработка используется при производстве высокопрочных конструкционных марок стали для машиностроения, судостроения, газонефтяного комплекса (особенно для изделий, работающих в условиях низких температур), автомобильной промышленности, электротехники.
Главные цели технологии внепечной обработки:
- перемешивание и усреднение (гомогенизация);
- корректировка и доведение химического состава до заданных значений;
- обеспечение требуемой температуры металла перед началом процесса разливки;
- дегазация (удаление нежелательных газов, таких как водород и азот);
- обеспечение чистоты металла по неметаллическим включениям за счет интенсификации перемешивания.
Эти операции выполняются в ковше на установке доводки металла, в агрегате "ковш-печь", в вакууматоре (циркуляционного, порционного или объемного рафинирования).
Выбор способа внепечной обработки определяется технологической схемой производства стали.
Продувку стали инертным газом могут осуществлять отдельно в сталеразливочном ковше на установках доводки металла или применяют как операцию, сопутствующую другим процессам. В качестве инертного газа используют в основном аргон, реже азот. Продувку инертным газом используют также для регулирования температуры металла в ковше.
Наиболее эффективным приемом внепечной обработки стали является комплексная обработка расплава в сталеразливочном ковше на агрегатах "ковш-печь", обеспечивающих нагрев и перемешивание стали в ковше, ее усреднение и корректировку химического состава.
Агрегат "ковш-печь" представляет собой установку, состоящую из крышки для ковша с отверстиями, через которые установлены три электрода. Под крышку помещается сталеразливочный ковш с металлом после выпуска из конвертера для проведения внепечной обработки стали. Кроме того, в состав установки "ковш-печь" обычно также входят средства для перемешивания металла инертным газом, система подачи ферросплавов и материалов для усреднения стали в ковше.
Вакуумирование металла осуществляют главным образом на сталях специального назначения с повышенными требованиями по содержаниям газов и неметаллическим включениям. После интенсивной дегазации в металл сверху из помещенного в вакуумной камере бункера вводят раскислители, ферросплавы и другие добавки.
После окончания внепечной обработки стали плавку передают на разливку [70].
Подготовка сталеразливочных и промежуточных ковшей
Для обеспечения бесперебойной и безопасной работы конвертерного цеха (производства) осуществляют регламентные работы по подготовке сталеразливочных и промежуточных ковшей.
Подготовка сталеразливочных ковшей
Сталеразливочный ковш представляет из себя цилиндрическую емкость, изготовленную из металла, с цапфами для подъема и транспортировки мостовыми кранами футерованный изнутри огнеупорами.
Подготовку и регламентный ремонт сталеразливочных ковшей организуют и выполняют на специализированных стендах.
После окончания разливки из сталеразливочного ковша сливают шлак в шлаковую чашу, затем ковш транспортируют в отделение подготовки ковшей. Ковш устанавливают на стенд, оборудованный охлаждающим устройством.
После охлаждения футеровки ковш устанавливают на стенд, оборудованный манипулятором для снятия и установки шиберных затворов и устройством для выдавливания стаканов. После снятия шиберного затвора и выдавливания стакана сталеразливочный ковш устанавливают на поворотный стенд, где осматривают футеровку и удаляют скрап и остатки шлака.
Далее ковш возвращают на стенд, где устанавливают новый шиберный затвор и проверяют его работу. Затем в ковш опускают кессон, с помощью которого устанавливают стакан и уплотняют гнездо, после чего ковш переносят на стенд, оборудованный устройством для сушки и разогрева ковша. Разогретый сталеразливочный ковш транспортируют к конвертеру.
Подготовка промежуточных ковшей к разливке
Перед началом разливки стали производят сушку и предварительный разогрев промежуточных ковшей на специальном стенде участка подготовки промковшей. Окончательный разогрев и поддержание рабочей температуры футеровки промежуточных ковшей производят на стендах разогрева, расположенных на рабочей площадке МНЛЗ. Производится подключение горелок для разогрева футеровки ковша.
Канал стакана промежуточного ковша прогревается как специально установленными горелками снизу, так и при помощи верхних горелок.
Для обеспечения стабильной и непрерывной работы МНЛЗ разливку стали начинают при наличии на рабочей площадке двух разогретых промежуточных ковшей.
Разливка стали на МНЛЗ или в изложницы (слитки)
Сталь после внепечной обработки направляется на разливку. Разливку стали осуществляют на МНЛЗ или в изложницы (слитки).
Разливка стали на МНЛЗ
Разливку стали на МНЛЗ производят методом "плавка на плавку" без прерывания разливки одной плавки.
После наполнения промежуточного ковша не менее чем на одну треть его высоты, начинается заполнение кристаллизатора(ов) сталью. По мере выхода сформировавшегося слитка из кристаллизатора(ов) подают воду на вторичное охлаждение. Режим вторичного охлаждения выбирают исходя из типа разливаемой стали и сечения заготовок.
Вода, применяемая для охлаждения стали и оборудования МНЛЗ, предварительно проходит реагентную обработку. Массовая концентрация взвесей и нефтепродуктов в воде не должна превышать установленные нормативами требования. Рабочую скорость разливки выбирают в зависимости от типа стали и сечения заготовок.
В течение разливки каждой плавки измеряют температуру стали в промежуточном ковше.
После окончания разливки производят закрытие шиберного затвора. Снижают скорость разливки, перемещением стенда производят замену сталеразливочных ковшей.
После прекращения подачи стали в кристаллизатор подают воду в таком количестве, чтобы происходило ее полное испарение.
В зависимости от конструкции кристаллизатора выделяют следующие типы МНЛЗ:
- криволинейного типа;
- радиального типа;
- вертикального типа.
По виду разливаемой заготовки:
- сортовые;
- слябовые.
Устройство МНЛЗ криволинейного типа показано на рисунке 2.42.

Рисунок 2.42 - Устройство МНЛЗ криволинейного типа
Разливка стали в изложницы (слитки)
На ряде металлургических заводов для получения слитков сталь разливают в изложницы (слитки). Изложницы изготавливают из чугуна, реже - из стали. Форма поперечного сечения изложниц может быть квадратной (для получения слитков, прокатываемых на сортовой прокат), прямоугольной (для слитков, прокатываемых на лист), круглой (для прокатки труб) и многогранной (для изготовления крупных поковок).
Перед разливкой стали в изложницы (слитки) их тщательно очищают от остатков стали предыдущего выпуска, затем подогревают до 80 °C - 120 °C и покрывают специальными обмазками.
Применяют следующие способы разливки стали в изложницы (слитки):
- в изложницы сверху (применим при получении крупных слитков);
- в изложницы сифоном (сталью заполняются одновременно от 2 до 60 изложниц, установленных на поддоне, через центровой литник, каналы и каналы в поддоне, т.е. эта разливка основана на принципе сообщающихся сосудов).
Слитки в изложницах поступают из разливочного отделения в отделение раздевания слитков или стрипперное отделение для подготовки к последующей посадке слитков в нагревательные колодцы (печи) блюминга или слябинга.
Разливка стали в изложницы (слитки) представлена на рисунке 2.43.

Рисунок 2.43 - Разливка стали в изложницы (слитки)
Обработка непрерывнолитых заготовок и слитков
Непрерывнолитые заготовки и слитки перед отгрузкой на следующий передел проходят обработку с целью контроля и удаления дефектов.
Обработка непрерывнолитых заготовок
Непрерывнолитые заготовки подают на специальные площадки, где производят визуальный осмотр поверхности и при необходимости осуществляют огневое осветление поверхности заготовок, удаление дефектов. Выявленные дефекты (трещины, шлаковые включения, завороты, наплывы, механические повреждения и др.), связанные с производством, транспортировкой и охлаждением заготовок и имеющие недопустимую степень развития, удаляют огневой зачисткой, для сталей с более высоким содержанием углерода и высоколегированных следует применять абразивную зачистку во избежание образования трещин.
Обработка слитков
Слитки, разлитые в изложницы, передают на дальнейшею обработку с целью удаления дефектов. При выборе способа удаления поверхностных дефектов со слитков учитывают степень пораженности слитка поверхностными дефектами (имеется в виду площадь распространения дефектов и глубина их залегания), характер дефектов, физические свойства зачищаемой стали, назначение в дальнейшем готового проката и его размеры.
При удалении отдельно залегающих на поверхности металла дефектов применяют местную зачистку. Сплошную зачистку применяют при наличии большого числа дефектов, расположенных по всей поверхности слитка. Для сталей с более высоким содержанием углерода и высоколегированных следует применять абразивную зачистку во избежание образования трещин.
Иногда применяют комбинированный способ зачистки, при котором отдельные, глубоко залегающие дефекты удаляют пневматической вырубкой, а мелкие дефекты, распространенные на большой площади, - абразивной зачисткой [71].
При переработке ванадиевого чугуна на отдельных предприятиях (в частности, на АО "ЕВРАЗ НТМК") применяется двухстадийный дуплекс-процесс производства стали: извлечение ванадиевого шлака и получение годной стали.
Ванадиевый чугун из доменного цеха (производства) поступает в миксерное отделение конвертерного цеха в чугуновозных ковшах емкостью 100-120 т и сливается в один из миксеров для усреднения химического состава и температуры. По мере необходимости чугун из миксера сливается в чугунозаливочные ковши емкостью 160-170 т для передачи в конвертерное отделение. Основной объем выплавляемого ванадиевого чугуна перерабатывается в четырех кислородных конвертерах емкостью 160 т каждый двухстадийным дуплекс-процессом.
На первой стадии дуплекс-процесса жидкий ванадиевый чугун с содержанием 0, 40 % - 0, 60 % V, 0, 05 % - 0, 15 % Si, 0, 05 % - 0, 20 % Ti заливается в специальный "полупродуктовый" конвертер и продувается кислородом через водоохлаждаемую фурму. В ходе кислородной продувки происходят процессы окисления углерода и примесей чугуна - кремния, титана, марганца, в том числе ванадия, с выделением тепла. При увеличении температуры расплава выше температуры скорости обезуглероживания (1370 °С - 1420 °C) реакции окисления углерода резко ускоряются, а процессы окисления ванадия затормаживаются.
Для обеспечения низкотемпературного режима конвертерной плавки присаживается твердый охладитель-окислитель (прокатная окалина).
В результате окислительной обработки чугуна в конвертерной ванне формируется шлаковый расплав, в который переведено 90 % - 95 % общего количества ванадия, от исходного содержания в ванадиевом чугуне. По окончании кислородной продувки углеродистый металл-полупродукт сливается через летку конвертера обратно в заливочный ковш, заранее установленный под конвертером.
В целях обеспечения запаса тепла для второй стадии дуплекс-процесса углеродистый металл-полупродукт обычно содержит 2, 8 % - 3, 5 % C; его температура в ковше после выпуска из конвертера составляет 1350 °С - 1380 °C. Концентрация фосфора и серы в металле за период окисления ванадия практически не изменяется. После выпуска полупродукта ванадиевый шлак сливают через горловину конвертера в шлаковую чашу или оставляют в конвертере на следующую плавку цикла (для накопления шлака).
Передел углеродистого металла-полупродукта осуществляется на второй стадии дуплекс-процесса в другом, "стальном" конвертере классическим способом с добавлением необходимого количества извести и других шлакообразующих материалов для обеспечения требуемой степени окисления фосфора и серы в расплаве.
Для повышения при выплавке стали содержания ванадия в образующемся шлаке известь в начале операции не загружают. Таким образом, удается в начальный период продувки получить шлак, содержащий 16 % - 18 % V2O5. Этот шлак скачивают и направляют на ферросплавные заводы для производства феррованадия или используют в чистом виде для прямого легирования стали.
На ПАО "ММК" проведена реконструкция двухванной мартеновской печи в двухванный сталеплавильный агрегат с заменой физически и морально устаревших газоочисток "мокрого типа" на рукавные фильтры (содержание пыли в отходящих газах снизилось с 70-100 г/м3 до 20 мг/м3). Процесс выплавки стали в ДСА основан на интенсивной продувке кислородом ванны с чугуном и ломом и использовании тепла отходящих газов, выделяющихся при продувке, для нагрева шихты (металлолом, добавочные материалы) в соседней ванне, производительность и КПД печи при таком методе работы возрастает.
Расплавление металлошихты в ДСА осуществляется за счет тепла химических реакций окисления примесей, жидкого чугуна и лома (углерода, кремния, марганца и т.д.), аналогично как в кислородном конвертере, а не за счет сжигания большого количества топлива (природного газ и мазута) как в мартеновском производстве.
Применяемые шихтовые материалы в ДСА аналогичны конвертерному процессу, так шихтой мартеновской печи при скрап-рудном процессе (основной процесс ведения мартеновской плавки) является стальной подготовленный лом 40 % - 50 % и жидкий чугун в количестве 50 % - 60 %, а кислородный конвертер и реконструированный агрегат (ДСА) работают на шихте следующего состава 75 % жидкий чугун и 25 % металлический лом, тем самым по использованию шихтовых материалов и технологии производства сталеплавильный агрегат ДСА полностью повторяет конвертерный процесс.
Основное оборудование для производства непрерывнолитых заготовок или слитков в конвертерном цехе приведено в таблице 2.18.
|
Наименование оборудования |
Назначение оборудования |
Существенные характеристики технологического оборудования |
|
Чугуновозный ковш Миксер стационарный |
Усреднение чугуна |
Емкость, футерованная огнеупорными материалами. Агрегат отапливаемый, футерованный огнеупорными материалами |
|
Миксер передвижной |
Усреднение чугуна Транспортировка чугуна |
Емкость, футерованная огнеупорными материалами на колесах |
|
Установка десульфурации чугуна |
Десульфурация чугуна |
Стационарный стенд с системой бункеров для подачи сыпучих и газообразных материалов в чугунозаливочный ковш и системой скачивания шлака |
|
Лоток (совок) для твердой металлической шихты |
Завалка твердой металлической шихты в конвертер |
Лоток (совок) |
|
Чугунозаливочный ковш |
Заливка чугуна в конвертер |
Емкость, футерованная огнеупорными материалами для заливки жидкого чугуна в конвертер |
|
Конвертер с машиной подачи кислорода, системой подачи шлакообразующих и газоотводящего тракта |
Выплавка стали |
Грушевидный агрегат, футерованный изнутри с приводом, машиной подачи кислорода, системой бункеров подачи сыпучих материалов |
|
Сталеразливочный ковш |
Выпуск стали |
Цилиндрическая емкость, футерованная огнеупорными материалами для приема жидкой стали |
|
Установка доводки металла |
Доводка металла до необходимого химического состава |
Стационарный стенд с системой подачи инертного газа и бункеров с сыпучими материалами для обработки стали |
|
Агрегат "ковш-печь" |
Внепечная обработка жидкой стали |
Стационарный стенд с системой электродов и бункеров с сыпучими материалами для обработки стали |
|
Вакууматор |
Внепечная обработка жидкой стали |
Агрегат с системой обработки стали вакуумом |
|
МНЛЗ |
Разливка жидкой стали |
Комплекс оборудования, включающий подъемно-поворотный стенд, промежуточный ковш, кристаллизатор, зону вторичного охлаждения, тянуще-правильный агрегат, резаки, рольганг |
|
Изложницы (мостовой разливочный кран, ж/д тележки с установленными на них изложницами) |
Разливка жидкой стали |
Комплекс оборудования, включающий разливочный мостовой кран, маслостанцию управления шиберным затвором стальковша, передвижной тележкой осмотра изложниц |
Переработка и утилизация всей массы образующихся в сталеплавильном производстве шлаков являются обязательными элементами безотходной технологии.
Сталеплавильные шлаки в зависимости от генезиса можно разбить на несколько подгрупп, отличающихся составом и определяющих их дальнейшее использование:
- шлаки, образующиеся в начальный период плавки. Эти шлаки содержат большое количество оксидов железа (до 40 % от общего количества шлака). Железо в шлаке может быть в виде оксидов FeO и Fe2O3 и в виде запутавшихся в шлаке корольков железа;
- шлаки, сформировавшиеся в конце плавки (конечные шлаки). Обычно эти шлаки содержат несколько меньшее количество железа и имеют высокое значение основности (CaO/SiO2 = 2, 5-3, 5). При выплавке низкоуглеродистой стали содержание оксидов железа и в этих шлаках может быть достаточно высоким (15 % - 20 %), однако корольков железа в них значительно меньше;
- шлаки, попадающие в сталеразливочный ковш с выпускаемой сталью. Эти шлаки в жидком состоянии содержат незначительное количество железа. На практике часто определенное количество металла, оставшегося на днище и стенках ковша после окончания разливки стали, попадает вместе со шлаком в шлаковые чаши (это так называемые скрапины). Получаемый в результате конгломерат конечного шлака и скрапин металла подвергают тщательной разделке с целью максимального извлечения железа;
- шлаки внепечной обработки (рафинировочные шлаки), характеризующиеся высокой основностью и практически не содержащие железа как в оксидной, так и металлической формах.
В настоящее время разрабатываются технологии получения из шлаков абразивных материалов; отрабатываются методы сухой и мокрой грануляции жидких сталеплавильных шлаков. Особенно перспективна организация сухой грануляции, при которой одновременно можно решить две задачи: сокращение потребления воды и повышение энергоэффективности за счет использования выделяемого тепла.
Извлечение скрапа из шлака в основном ведется с помощью дробильно-сортировочных установок.
Извлеченный скрап перевозят в копровый цех; его разделяют на магнитный и немагнитный, на негабаритный (более 10-15 т), габаритный (0, 5-10, 0 т) и мелкий (0, 25-0, 5 т). Отдельно складируется скрап, в котором видны сплавленные скрапины разных плавок, а также скрапины с большой долей (более 20 %) неотделяемого шлака. Негабаритный скрап в копровом цехе разрезают с помощью газокислородных горелок и различных видов пресс-ножниц.
Основные направления использования шлака сталеплавильного производства после извлечения скрапа:
- в качестве флюсов для ваграночного и аглодоменного производства;
- в сельском хозяйстве для замены суперфосфата (фосфорсодержащие);
- в сельском хозяйстве для известкования почвы (высыкоосновные шлаки);
- в качестве добавки, повышающей содержание марганца в стали (высокомарганцевые шлаки);
- для снижения расхода извести и улучшения шлакообразования в сталеплавильном производстве (высокоосновные);
- в строительстве (щебень из сталеплавильных шлаков является полноценным заменителем гранитного щебня в бетонах и железобетонах);
- в дорожном строительстве - щебень при строительстве автодорог.
Производство стали в конвертерном цехе (производстве) по всей технологической цепочке сопровождается воздействием на атмосферу, воздух рабочей зоны, поверхностные и подземные воды, образованием отходов производства и потребления.
Контроль за соблюдением нормативов предельно допустимых выбросов загрязняющих веществ в атмосферу, контроль качества воздуха рабочей зоны, контроль качества сточных вод, учет и обращение с отходами производства осуществляют специализированные подразделения металлургических предприятий.
Воздействие на атмосферу
При производстве конвертерной стали происходят выбросы в атмосферу вредных веществ: пыль, тепловое излучение, шум, вибрация, электромагнитное загрязнение, Al2O3, FeO, Fe2O3, Fe3O4, CaO, MgO, MnO, ZnO, NO2, N2O, SO2, CO, CO2, сажа, бенз(а)пирен.
Воздействие на поверхностные и подземные воды
Водоснабжение потребителей технической водой осуществляется по водооборотным системам:
- система водоснабжения шихтоподготовительного отделения;
- система водоснабжения технологических агрегатов конвертерного отделения;
- система водоснабжения технологических агрегатов участка разливки стали;
- система водоснабжения газоочисток конвертерного газа;
- система водоснабжения химически очищенной водой котлов-утилизаторов.
Образование отходов производства и потребления
В процессе производства конвертерной стали образуются отходы производства и потребления:
- пыль графитная, десульфурации чугуна, известковая;
- окалина;
- лом цветных и черных металлов;
- отходы электродов, абразивных кругов, шлаковаты, кабельной продукции, резинотехнические, стекла;
- отходы строительных материалов;
- отработанные ртутные лампы, аккумуляторы, смазка, масла, фильтры замасленные;
- промасленные ветошь и опилки;
- тара б/у;
- твердые бытовые отходы.
Вредные производственные факторы
При производстве слябов вредными производственными факторами являются:
- повышенное напряжение в электрической цепи, замыкание которой может произойти через тело человека (свыше 50 В);
- движущиеся машины и механизмы;
- подвижные части производственного оборудования;
- повышенный уровень инфракрасной радиации;
- повышенный уровень шума на рабочем месте;
- повышенная или пониженная температура воздуха рабочей зоны;
- повышенная температура поверхности оборудования, материалов;
- расположение рабочего места на значительной высоте относительно поверхности пола;
- повышенная запыленность и загазованность рабочей зоны.
Допускаемые санитарными нормами уровни и концентрации вредных факторов:
- предельно допустимая концентрация (ПДК) неорганической пыли 6 мг/м3;
- уровень производственного шума - 80 дБ;
- ПДК окиси углерода - 20 мг/м3;
- уровень инфракрасного излучения - 140 Вт/м2.
Воздействие производства непрерывнолитых заготовок или слитков в конвертерном цехе на окружающую среду по стадиям технологического процесса
Воздействие производства непрерывнолитых заготовок или слитков в конвертерном цехе на окружающую среду по стадиям технологического процесса представлено в таблице 2.19.
|
Входной поток |
Этап процесса (подпроцесс) |
Выходной поток |
Основное технологическое оборудование |
Эмиссии |
|
Шихтовые компоненты плавки стали в конвертере |
Слив жидкого чугуна из чугуновозного ковша в миксер, усреднение жидкого чугуна в миксере и перелив из миксера в чугунозаливочный ковш |
Чугун в миксере стационарном Чугун в чугунозаливочном ковше |
Миксер Чугуновозный ковш Чугунозаливочный ковш |
Пыль, тепловое излучение, шум, вибрация, выделение графитовой спели, неорганизованные выбросы |
|
Прямой перелив чугуна из чугуновозного ковша или чугуновозного ковша миксерного типа в чугунозаливочный ковш |
Чугун в чугунозаливочном ковше |
Чугуновозный ковш Чугуновозный ковш миксерного типа (передвижной миксер) Чугунозаливочный ковш | ||
|
Подготовка твердой металлической шихты |
Твердая металлическая шихта |
Мостовые краны с магнитно-грейферным перегружателем |
Пыль, шум | |
|
Чугун Десульфураторы |
Десульфурация чугуна |
Обработанный чугун |
Установка десульфурации чугуна |
Пыль, тепловое излучение, шум, вибрация, выделение графитовой спели |
|
Твердая металлическая шихта |
Завалка твердой металлической шихты в конвертер |
Твердая шихта в конвертере |
Лоток (совок) |
Пыль, шум |
|
Чугун |
Заливка чугуна в конвертер |
Чугун в конвертере |
Чугунозаливочный ковш |
Пыль, тепловое излучение, выделение графитовой спели |
|
Конвертер с металлошихтой, готовый к плавке |
Выплавка стали в конвертере |
Расплав, газообразные продукты плавки СО, СO2, жидкий шлак |
Конвертер с системой подачи кислорода, шлакообразующих и газоотводящего тракта |
Пыль состава: Al2O3, FeO, Fe2O3, Fe3O4, CaO, MgO, MnO, ZnO, NO2, N2O, SO2, CO, CO2, сажа, бенз(а)пирен, тепловое излучение, шум, вибрация |
|
Расплав |
Окончание плавки, выпуск расплава в сталеразливочный ковш Раскисление, присадка ферросплавов и других добавочных материалов |
Расплав в сталеразливочном ковше |
Конвертер с приводом, сталеразливочный ковш |
Пыль состава: Al2O3, FeO, Fe2O3, Fe3O4, CaO, MgO, MnO, ZnO, NO2, N2O, SO2, CO, CO2, сажа, бенз(а)пирен тепловое излучение, шум, вибрация |
|
Расплав в сталеразливочном ковше |
Внепечная обработка жидкой стали (установка доводки металла, агрегат ковш-печь, вакууматор) Раскисление, присадка ферросплавов и других добавочных материалов |
Сталь в ковше заданного химического состава |
Агрегат "ковш-печь", вакууматор |
Пыль состава: Al2O3, FeO, Fe2O3, Fe3O4, CaO, MgO, MnO, ZnO, NO2, N2O, SO2, CO, CO2, сажа, бенз(а)пирен тепловое излучение, шум, вибрация, электромагнитное загрязнение |
|
Сталь в ковше сталь заданного химического состава |
Разливка стали на МНЛЗ |
Непрерывнолитые заготовки требуемого химического состава и заданного размера |
МНЛЗ, резаки |
Пыль состава: Al2O3, FeO, Fe2O3, Fe3O4, CaO, MgO, MnO тепловое излучение, шум, вибрация |
|
Разливка стали в изложницы (слитки) |
Слитки требуемого химического состава и заданного размера |
Изложницы | ||
|
Непрерывнолитые заготовки требуемого химического состава и заданного типоразмера |
Обработка непрерывнолитых заготовок |
Непрерывнолитые заготовки годные к отгрузке |
Оборудование для обработки заготовок |
Пыль, тепловое излучение, шум, выделения от огневой зачистки |
|
Слитки требуемого химического состава в изложницах |
Подрыв слитка |
Слиток, годный для переката на блюминге или слябинге |
Стрипперные краны и напольные машины |
Пыль, тепловое излучение, шум, выделения от зачистки |
|
Сталеплавильные шлаки |
Охлаждение и переработка сталеплавильных шлаков |
Переработанные шлаки |
Оборудование для переработки шлаков |
Пыль, тепловое излучение, шум |
Для снижения негативного воздействия на окружающую среду процесса производства стали в конвертерном цехе (производстве) на технологических участках (отделениях) устанавливается природоохранное оборудование:
- газоочистное и аспирационное оборудование, обеспечивающее необходимый уровень очистки технологических газов и аспирационного воздуха от содержащихся в них загрязняющих веществ перед отводом газов (воздуха) в атмосферу и/или возвратом обратно в рабочую зону;
- водоочистные сооружения, обеспечивающие очистку загрязненных промышленных сточных вод.
Для улавливания поступающих в атмосферу газов и пыли на металлургических предприятиях широко используют газоочистные системы сухого и мокрого способов очистки. Благодаря развитию газоочистных технологий, в последнее время успешно применяются высокоэффективные пылеуловители. К ним относятся рукавные фильтры, электрофильтры, а также мокрые фильтры. Среди наиболее распространенных сухих методов очистки газов от пыли наибольшей эффективности улавливания частиц тонкодисперсных (менее 5 мкм) можно добиться от использования рукавных фильтров, а также от электрофильтров. Использование рукавных фильтров позволяет достичь отметки остаточной запыленности, находящейся ниже 5-10 мг/м3.
Аспирационное оборудование должно быть либо прямоточным, которое после очистки воздушных масс выбрасывает их в атмосферу, или рециркуляционным, предназначенным для возвращения очищенного воздуха обратно в помещение.
Для того чтобы воздух очищался наиболее качественно, применяется большое количество разнообразных фильтрующих элементов и устройств, работающих на гравитационном принципе, так называемых циклонов и сепараторов.
Комплексы водоочистных сооружений, независимо от их производительности и типа, включают: реагентное хозяйство со смесителем, камеры реакции (хлопьеобразование), горизонтальные отстойники или осветлители, фильтры, резервуары для чистой воды, насосная станция II подъема с электроподстанцией и др. [72].
Природоохранное оборудование производства непрерывно-литых заготовок или слитков в конвертерном цехе приведено в таблице 2.20.
|
Наименование оборудования |
Назначение оборудования |
Существенные характеристики природоохранного оборудования |
|
Газоочистные установки |
Улавливание, охлаждение и очистка конвертерных газов, вредных выбросов и частиц воздуха при продувке в конвертере |
Комплекс очистных сооружений, который выполняет функции и действия по очистке воздуха |
|
Аспирационные установки |
Локализация выделения примесей, недопущение поступления примесей от источника их образования при технологическом процессе производства стали в конвертерном цехе в воздух рабочей зоны. Удаление запыленного воздуха из-под укрытий транспортно-технологического оборудования участков разливки стали и обработки заготовок и слитков |
Комплекс оборудования с разветвленной сетью воздуховодов, с вертикальными коллекторами (аспирационными стояками), с барабанными проходными коллекторами |
|
Водоочистные сооружения |
Очистка воды, используемой для охлаждения и промывки технологических агрегатов и устройств конвертерного цеха. Отведение шламов, образующихся в процессе производства стали |
Комплекс оборудования, включающий отстойники, устройства и аппаратуру для химической обработки воды, осветлители и фильтры |
В электродуговых печах различной мощности выплавляют различные марки сталей инструментальные, углеродистые, подшипниковые, коррозионно-стойкие, электротехнические и прецизионные сплавы. В настоящее время отмечается рост выплавки электростали, обусловленный реализацией проектов по строительству и реконструкции ЭСПЦ на металлургических комбинатах ММК, "Северсталь", "Уральская сталь", Евраз-ЗСМК-НКМЗ (КМК). Восемь новых электросталеплавильных комплексов построено взамен мартеновского производства, в том числе на заводе "Камасталь", НСММЗ, Металлургическом заводе им. А.К. Серова (Надеждинский металлургический завод), в ПАО ТМК.
В период с 2007 г. введены новые электросталеплавильные мощности "ОМК-сталь" (г. Выкса), "ОМЗ-сталь", "Ростовский электрометаллургический завод", "Ашинский металлургический завод", "Северский трубный завод", "Первоуральский новотрубный завод", "Ижсталь". Проведена реконструкция действующих цехов ОЭМК, ЧМК, Евраз-ЗСМК, "Амурметалл", "Уральская сталь".
Запущены в эксплуатацию мини-заводы "НЛМК-Калуга", "Тюменский ЭМЗ", "Северсталь-сортовой завод Балаково", "Абинский электрометаллургический завод", "Ставсталь". Прогнозные расчеты показывают, что к 2020 г. в России мощности по производству стали достигнут более 100 млн. т, а выплавка стали 86 млн. т, в том числе электростали - до 33, 4 млн. т или увеличится в 1, 5 раза.
Дуговые сталеплавильные печи, и связанное с ней оборудование, постоянно совершенствуются. Появились радикальные инновационные решения [73-77]:
- сверхмощные ДСП с водоохлаждаемыми элементами футеровки стен и свода;
- высокомощные ДСП, работающие при высоком вторичном напряжении до 1600 В;
- разделение технологического процесса на плавку в ДСП и внепечную обработку;
- интенсивное использование кислорода;
- использование альтернативных источников энергии;
- применение подогрева лома, в том числе непрерывного;
- использование при плавке пенистых шлаков;
- использование донной продувки расплава в ДСП;
- использование металлизованных окатышей и брикетов;
- использование жидкого чугуна;
- использование АСУ ТП локального и интегрального уровней;
- дожигание СО, эффективная газоочистка, рециклинг пыли;
- регенерация тепла отходящих газов.
Эти новшества привели к сокращению длительности плавки до одного и менее часа, что позволило согласовать работу ДСП и МНЛЗ. Увеличивается сортамент выплавляемых марок стали в ДСП, в том числе низколегированных и углеродистых по различным ГОСТам и ТУ. Например, 35 ГС и 25Г2С по ГОСТ 5781; стали для проката повышенной прочности 09Г2С и другие по ГОСТ 19281; стали класса повышенной прочности К60 - 10Г2ФБ, 07Г2Б, 07Г2ФБ, 08ГБФ-У; атмосферостойкие стали 10-15ХСНД по ГОСТ 6713 и 14ХГНДЦ по ТУ 14-1-5355; высокоуглеродистые - 80Р, углеродистые стали обычного качества по ГОСТ 380; углеродистые стали SAE1005, SAE1010 по ASTMAS10M. Производство коррозионно-стойких сталей стало двухстадийным - выплавленную в ДСП сталь, обезуглероживают аргонно-кислородной продувкой в специальном конверторе. Для производства этих сталей в количестве до 0, 81, 0 млн. т на ЧМК построен цех N 6.
В таблице 2.21 приведены характеристики современных ДСП на некоторых металлургических комбинатах России [78].
|
Характеристика оборудования |
ММК |
Северсталь |
Мечел |
Метзавод им. А.К. Серова |
Ашинский МЗ |
НЛМК-Калуга |
|
Конструкция |
Традиционная |
Шахтная |
ДСП-100И7 традиционная |
Традиционная |
Consteel |
Традиционная |
|
Год постройки |
2006 |
1999/2005 |
1993 |
2006 |
2010 |
2013 |
|
Вместимость, всего/выпуск, т |
2 x 210/180 |
2 x 150/125 |
2 x 140/125 |
80 |
120 |
160/120 |
|
Трансформатор, МВА |
150 |
86 |
80 |
65 |
90 |
150 |
|
Шихта |
Лом + 25-40 % жид. чугун |
Лом + 40 % жид. чугун |
Лом |
Лом + 30 % жид. чугун |
Лом |
Лом |
|
Продолжительность плавки, мин |
42-55 |
52-54 |
60-70 |
45 |
60 |
38 |
|
Производительность, млн. т |
2 x 2, 0 = 4, 0 |
2 x 1, 1 = 2, 2 |
2 x 0, 75 = 1, 5 |
0, 75 |
До 1, 5 | |
|
Расход электроэнергии, кВт•ч/т |
260 (с жид. чугуном) - 360 |
270 (с жид. чугуном) - 338 |
310 |
380 |
416 |
380 |
|
Расход электродов, кг/т |
1, 15-1, 40 |
1, 7 |
2, 2 |
1, 4 | ||
|
ГКГ, шт. х МВт |
1 x 3, 5 |
6 x 3, 2 4 x 3, 2 |
1 x 3, 5 |
4 |
ГКГ - 2 x 3, 5 КИ* - 4 | |
|
Комбинированные горелки, шт. х МВт |
RCB, 6 x 3, 5 |
2 x 3, 0 4 x 3, 0 |
3 x 3, 5 |
4 x 3, 0 |
3 |
5 x 3, 5 |
|
Донная продувка |
+ |
- |
Н.д. |
+ |
- |
- |
Мировой уровень расхода материалов и энергии при производстве в ДСП 1 т жидкой стали: 340 кВт/ч электроэнергии, 1, 2 кг электродов, 35 м3 кислорода, 5 м3 природного газа, 10 кг угольной шихты, 7 кг угольного порошка для вспенивания шлака, 40 кг извести. Мировой опыт работы современных ДСП показывает, что выход жидкого металла составляет от 91 % до 92 % от общей массы металлозавалки. При этом угар составляет от 4 % до 6 %, в том числе в пыль отходящих газов уходит от 1, 5 % до 3, 0 % и в виде оксидов со шлаком от 2, 5 % до 3, 0 %. Со скрапом в шлаковые отвалы уходит от 2 % до 3 %.
Электродуговая сталеплавильная печь (ДСП) нового поколения концепции ULTIMATE вместимостью 120-250 т характеризуется следующими основными особенностями:
- верхняя ступень вторичного напряжения имеет самое высокое значение - 1600 В, что позволяет вводить ультравысокую мощность - до 200 МВА с использованием стандартных электродов диаметром 610 мм на допустимом токе не более 100 кА;
- альтернативные источники энергии (газокислородные горелки и инжекторы кислорода и углерода) позволяют вводить 10 % - 12 % активной электрической мощности;
- увеличенная высота печного пространства до 4, 5 м от зеркала металла до верха стен позволяет осуществлять загрузку шихты одной корзиной и нагрев шихты отходящими газами;
- разъемная конструкция корпуса печи, состоящая из секций стальных водоохлаждаемых панелей в верхней части и медных панелей в районе шлакового пояса с повышенными тепловыми нагрузками. Охлаждаемыми высокоскоростными потоками воды;
- система инфракрасного контроля и отсечки шлака при автоматизированном выпуске металла из печи;
- расход электроэнергии 390 кВт•ч/т, цикл плавки 50 мин, часовая производительность 300 т, что обеспечивает годовую производительность 2, 4 млн т.
Показатели работы новых печей ULTIMATE представлены в таблице 2.22.
|
Характеристики |
Магнитогорский металлургический комбинат |
НЛМК-Урал |
Colakoglu Metalurgji |
|
Трансформатор |
800-1236 В 150 МВА |
740-1025 В 100 МВА + 20 % |
880-1600 В 240 МВА |
|
Масса плавки, т |
180 |
90/120 |
250 |
|
Расход электроэнергии, кВт•ч/т |
313 |
325/334 |
390 |
|
Расход кислорода, м3/т |
29, 5 |
33/39 |
40 |
|
Расход газа, м3/т |
3, 2 |
5/6, 5 | |
|
Цикл плавки, мин |
45 |
36/45 |
50 |
|
Производительность, т/ч |
240 |
150/159 |
300 |
|
Горелки RCB |
5/3, 5 МВт, расход О2 - 2500 м3/ч |
3/3, 5 МВт, расход O2 - 2000 м3/ч | |
|
Горелки, МВт |
1/3, 5 |
4/3, 5 |
1/3, 5 |
|
Инжекторы углерода, кг/мин |
3 x 60 |
3 x 60 |
3 x 60 |
Главное здание электросталеплавильного цеха, как правило, имеет шихтовый пролет (шихтовое отделение может находиться в отдельно стоящем крытом здании), печной пролет и разливочный пролет [79, 80]. В состав электросталеплавильного цеха входят следующие основные отделения и участки:
- подготовки шихтовых материалов;
- склад электродов;
- склад ферросплавов;
- подготовки порошкообразных материалов;
- склад огнеупоров;
- ремонта механического и электрического оборудования;
- подготовки сталеразливочных и промежуточных ковшей;
- печное отделение;
- отделение внепечной обработки;
- разливка на МНЛЗ;
- переработка шлаков.
На рисунках 2.44 и 2.45 представлен один из вариантов российских электросталеплавильных цехов, предназначенного для производства сортамента, ориентированного на производство коррозионно-стойкой стали [81].

1 - железнодорожный путь; 2 - закрома для скрапа; 3 - самоходная тележка для завалочной бадьи; 5 - магнитно-грейферный кран; 6 - участок ремонта и наборки свода; 7 - стенд для наращивания электродов; 8 - машина для скачивания шлака; 9 - ДСП-100И7; 10 - шумо- и пылезащитная камера; 11 - пульт управления печью; 12 - мостовой завалочный кран; 13 - кран бункерного пролета; 14 - бункер для сыпучих материалов; 15 - агрегат аргонно-кислородного рафинирования (АКР); 16 - мостовой кран рафинировочного пролета; 17 - стенд для шлаковой чаши; 18 - стенд для сушки футеровки агрегата АКР; 19 - стенд для ремонта агрегата АКР; 20 - установка для доводки стали в ковше; 22 - сталевоз; 24 - МНЛЗ; 25 - установка для сушки сталеразливочного ковша; 27 - автошлаковоз для шлаковой чаши
Рисунок 2.44 - Вариант плана главного здания ЭСПЦ
1 - магнитно-грейферный кран; 2 - шумо- и пылезащитная камера; 3 - машина для скачивания шлака; 4 - самоходная тележка для шлаковой чаши (автошлаковоз); 5 - ДСП-100И7; 6 - совок с металлическим ломом на самоходной тележке; 7 - агрегат АКР; 8 - бункер для сыпучих материалов; 9 - кран бункерного пролета; 10 - мостовой кранрафинировочного пролета; 11 - поперечный кран

Рисунок 2.45 - Вариант разреза главного здания ЭСПЦ
На рисунке 2.46 даны типичные схемы производства стали с техническими операциями в ДСП и агрегатах внепечной обработки металла. Первая схема предусматривает доведение металла по химическому составу в ковше и десульфурацию стали. Вторая схема позволяет существенно повысить служебные свойства стали, так как в технологическую цепочку включена вакуумная обработка металла, позволяющая снизить содержание вредных примесей: газов (азот, водород, кислород), неметаллических включений, серы.

Рисунок 2.46 - Технологический процесс производства стали в ДСП, заготовок и слитков
Схема технологии производства стали в ДСП и заготовок с указанием входа ресурсов и мест появления эмиссий приведена на рисунке 2.47.

Рисунок 2.47 - Схема технологии производства стали в ДСП и заготовок с указанием входа ресурсов и мест появления эмиссий
Устройство дуговой печи
На рисунке 2.48 показана принципиальная схема устройства дуговой печи и основные элементы ее оборудования.

1 - свод; 2 - рабочее окно; 3 - сталевыпускное отверстие; 4 - электроды; 5 - электрододержатели; 6 - короткая сеть; 7 - трансформатор; 8 - кислородная фурма; 9 - отвод отходящих газов; 10 - загрузочная воронка
Рисунок 2.48 - Основные элементы комплекса ДСП
Футеровка подины печи, ее стен и свода выполняются из магнезитохромитовых и хромомагнезитовых огнеупоров. Подина печи выдерживает 1000-1500 плавок. Применение водоохлаждаемых сводов и стен печи (см. рисунок 2.49) увеличило их стойкость до и более 1000 плавок.

Рисунок 2.49 - Конструкции ДСП с водоохлаждаемыми стенами и эркерным выпуском
Для отсечки шлака при выпуске применяют эркерное или донное сталевыпускные отверстия с шиберными затворами. Это при необходимости позволяет оставлять в печи часть металла до 10 % - 25 % (работа на "болоте"). Для ускорения процессов нагрева и расплавления шихты современные печи оборудованы стеновыми или сводовыми горелками, для интенсификации обезуглероживания - сводовыми или глубинными кислородными фурмами (см. рисунки 2.50 и 2.51).

Рисунок 2.50 - Типичное расположение инжекторов в ДСП

Г-О2 - горелка и инжектор кислорода; Г-С - горелка и инжектор углеродосодержащих материалов
Рисунок 2.51 - Схема расположения универсальных устройств в ДСП-160
Эти усовершенствования позволили сократить продолжительность плавки до 40-60 мин и сравняться по времени плавок с кислородными конвертерами [82].
Процесс плавления металла в дуговых электропечах сопровождается большим выделением газов и аэрозолей окислов железа. Поэтому электропечи оборудуют системой газоочистки, включающей эвакуацию продуктов горения непосредственно из рабочего пространства печи в общую систему аспирации цеха с последующей очисткой на рукавных фильтрах. Электропечи оснащают современными системами автоматического управления технологическим процессом АСУ ТП, решающими следующие задачи:
- контроль параметров и управление электрическим режимом плавки с учетом технологических факторов и реактора электропечи;
- контроль параметров и управление весодозирующим комплексом;
- контроль параметров и управление системами подачи альтернативных источников тепла и вспенивания шлака;
- контроль состояния и управление механизмами печи, трансформатора и переключателя ступеней напряжения;
- расчет количества и управление подачей в печь кислорода для продувки металла и твердых окислителей;
- контроль параметров водоохлаждаемых элементов печи;
- контроль параметров и управление системой удаления и очистки газов;
- вывод данных на монитор оператора, визуализация процесса плавки, передача и получение данных по системе ввода/вывода и пр.
Подготовка шихтовых материалов
В настоящее время перечень шихтовых и всевозможных материалов, используемых при выплавке стали в электропечах, весьма широк. Он включает в себя металлический лом, чугун, ферросплавы, шлакообразующие, огнеупоры и ряд других. Препятствием для выплавки отдельных марок стали может являться металлический лом, содержащий медь, олово и другие примеси, доля которого в металлошихте достигает 90 % - 95 %. В ряде случаев эта проблема решается разбавлением металлошихты металлизованным сырьем, чугуном, а также другими техническими приемами.
Металлолом в копровом цехе заранее сортируют по весу, по содержанию углерода, наличию легирующих элементов. Металлолом на плавку в ДСП, как правило, подается на платформах в контейнерах или загрузочных корзинах. Немагнитный лом для выплавки легированных марок стали подается в мульдах.
Необходимые для плавки ферросплавы в большинстве случаев поступают в шихтовый пролет в контейнерах или навалом в железнодорожных вагонах. Сыпучие материалы из железнодорожных вагонов разгружают в шихтовом пролете ЭСПЦ в специальные бункеры.
Для выплавки стали требуется большое количество сыпучих, порошкообразных и шлакообразующих материалов: свежеобожженную известь кусковую, плавиковый шпат, шамотный бой, кварцевый песок, боксит, железную руду, кокс, молотый ферросилиций, алюминиевый порошок. Эти материалы перед использованием должны быть просушены и прокалены для удаления гигроскопической и гидратной влаги, влияющей на образование флокенов и волосовин из-за попадания в сталь водорода. Прокаливание ведут в специальных печах или мульдах рядом с дуговой печью. Дробление и подготовку сыпучих и порошкообразных материалов ведут в отдельных, рядом стоящих зданиях.
Шлакообразующие материалы и ферросплавы доставляются в печной пролет из шихтового отделения мостовым краном в мульдах или в саморазгружающихся бадьях, а на ряде заводов через бункерную эстакаду по системе ленточных конвейеров.
Подготовка печи
После каждой плавки подина и откосы печи осматриваются, очищаются перед очередной плавкой и заправляются порошкообразным обожженным магнезитом, а при работе с оставлением части металла от предыдущей плавки - заправляются только откосы. Осуществляется подача к печи электродов и их наращивание.
Завалка шихты
Завалка шихты осуществляется в печь при открытом своде бадьями с открывающимся днищем, завалка флюсов и добавок через бункера с дозирующими устройствами. Жидкий чугун в печь заливают при помощи специального желоба (см. рисунок 2.52).

Рисунок 2.52 - Завалка шихты бадьей в ДСП-180, рядом на манипуляторе находится желоб для заливки чугуна, на кране висит ковш с чугуном
Плавка
Плавление шихты ведут на максимальной мощности печного трансформатора с использованием газокислородных горелок. Для ускорения плавления шихты поворачивают корпус печи вокруг оси в одну и другую стороны на 45 °. На современных печах повороты не нужны, так как проплавляется один колодец. К окончанию расплавления ванна должна быть покрыта слоем шлака. Шлак периода расплавления имеет примерный состав: 35 % - 45 % CaO; 15 % - 25 % SiO2; 5 % - 10 % MnO; 10 % - 12 % MgO; 4 % - 7 % Al2O3; 10 % - 15 % FeO; до 0, 5 % P2O5 (основность 1, 5-2, 0). Скачивание и уборка шлака производятся через окно под печь самотеком или специальными скребками.
Окислительный период
В современных печах при активном использовании кислорода, которое начинается на стадии плавления металлошихты, период расплавления совмещен с окислительным периодом. Основная задача окислительного периода заключается в окончательном удалении фосфора. Начинается этот процесс при расплавлении порядка 70 % - 80 % металлошихты при активном сходе шлака. Для создания благоприятных условий дефосфорации необходимо обеспечить требуемую окисленность ванны, которая достигается за счет активной продувки расплава кислородом и снижением содержания углерода в металле до значений 0, 1 % - 0, 05 % и менее. При этом основность шлака должна быть на уровне 2-3. Окисление фосфора протекает по реакции:
2[P]+5(FeO)+4(CaO)=(P2O5)•4(CaO)+5[Fe];
Для протекания реакции окисления фосфора необходимы: высокое содержание кислорода в металле и шлаке, повышенное содержание CaO в шлаке и пониженная температура в реакционной зоне. Выполнение этих условий обеспечивают наводкой свежего шлака и постоянным обновлением шлака путем скачивания из печи насыщенного (CaO)4•P2O5 шлака. По ходу окислительного периода происходит дегазация стали - удаление из нее водорода и азота, которые выделяются в пузыри СО, проходящие через металл. Выделение пузырьков СО сопровождается удалением из металла неметаллических включений, которые выносятся на поверхность потоками металла или поднимаются наверх вместе с пузырьками газа. Хорошее кипение ванны обеспечивает перемешивание металла, выравнивание температуры и химического состава.
К концу окислительного периода шлак имеет примерный состав: 40 % - 45 % CaO; 10 % - 20 % SiO2; 10 % - 20 % FeO; 5 % - 19 % MgO; 2 % - 4 % Al2O3; 0, 5 % - 2, 0 % P2O5 (основность 2, 5-4, 0). Общая продолжительность окислительного периода зависит от мощности трансформатора и продувочных устройств. На лучших печах время выплавки полупродукта в ДСП составляет от 35-50 мин.
Восстановительный период
После окислительного периода проводят полное скачивание шлака для удаления из печи фосфора. Далее плавку ведут под восстановительным белым шлаком, содержащим менее 0, 5 % FeO. В этот период происходит диффузионное раскисление металла, завершается десульфурация до требуемого содержания серы, легирование металла и регулирование его температуры перед выпуском. Десульфурация металла активно проходит в восстановительный период плавки, а также при выпуске стали под слоем шлака, когда происходит хорошее перемешивание металла со шлаком:
[S] + (CaO) = CaS = [О].
Десульфурации способствует хорошее раскисление стали и шлака, высокое содержание извести в шлаке и высокая температура.
В цехах, оборудованных агрегатами"ковш-печь", операции окислительного и восстановительного периодов, раскисления и легирования выполняются в одну стадию.
Для увеличения производительности дуговых печей, уменьшения угара ферросплавов процессы раскисления, легирования, рафинирования и доводки металла до нужной температуры проводятся не в печи, а в сталеразливочном ковше и/или специальных агрегатах. Применение такой технологии также положительно сказалось на улучшении качества стали и свойствах металлопродукции - механических свойствах, коррозионной стойкости и др. Внепечная обработка стали ("ковшевая металлургия") стала широко применяться для любых марок стали. Были разработаны простые (одним методом) и комбинированные способы внепечной обработки стали одновременно несколькими методами [82, 83]:
- в обычном сталеразливочном ковше;
- в сталеразливочном ковше, оборудованном для вдувания газа или газопорошковой струи снизу через смонтированные в днище устройства;
- в установке "ковш-печь" с крышкой (сводом), через которую опущены электроды, нагревающие металл в процессе его обработки (при этом, установка оборудована системой подачи ферросплавов из бункеров или микродобавок порошковой проволокой);
- в агрегате типа конвертера с продувкой металла кислородом, аргоном (агрегат аргоно-кислородного рафинирования);
- в агрегате типа конвертера, снабженном оборудованием для вакуумирования;
- в вакууматорах различного типа.
При продувке инертным газом (аргоном или азотом) через отверстие в днище ковша происходит очищение металла от газовых и неметаллических включений, имеет место перемешивание металла и усреднение его состава. Если необходимо понизить содержание углерода в металле, то к инертному газу добавляют кислород. Продувкой жидкого металла инертным газом регулируют температуру металла.
Для интенсификации рафинирования металла от серы, фосфора и кислорода применяют перемешивание металла с жидким синтетическим шлаком, который наводится при использовании твердых шлаковых смесей. Для снижения содержания серы в металле и его раскисления используют известково-глиноземистый шлак, для дефосфорации - известково-железистый. Рафинирование проводят путем смешивания, нагретого до 1600 °C синтетического шлака со струей металла, сливаемого из печи в сталеразливочный ковш. Рафинирование металла синтетическим шлаком можно совмещать с одновременной продувкой инертным газом или вакуумированием.
В настоящее время установка для внепечной обработки жидкой стали превратилась в многофункциональный агрегат "ковш-печь" (см. рисунок 2.53), позволяющий производить нагрев металла с помощью трех вводимых электродов, дозировать кусковые ферросплавы, флюсы или различные добавки (углерод, раскислители, модификаторы), в том числе с применением порошковой проволоки [78, 79].
Для повышения чистоты металла по неметаллическим включениям и содержанию газов проводят вакуумирование стали в вакууматоре.
С разделением операций получения жидкой стали и ее внепечной обработки общая продолжительность плавки составляет 1, 5-2, 0 ч, обработка на каждом агрегате не превышает 40-50 мин, что позволяет организовать разливку стали на машине непрерывной разливке стали по схеме "плавка на плавку". Удельный расход электроэнергии на установке "ковш-печь" - 30-40 кВт•ч/т, расход электродов 0, 2-0, 3 кг/т стали.

1 - ковш; 2 - крышка-свод; 3 - трайб-аппарат для подачи проволоки; 4 - электроды; 5 - фурма для вдувания порошка силикокальция в струе аргона; 6 - устройство для подачи сыпучих ферросплавов и флюсов; 7 - пористая пробка для подачи аргона
Рисунок 2.53 - Схема агрегата "ковш-печь"
После внепечной обработки сталеразливочный ковш ставят на сталевоз, который перевозит его в разливочный пролет, где разливочный кран устанавливает ковш на разливочный стенд для разливки на МНЛЗ [84, 85].
Сталь из ковша поступает в промежуточный ковш, который имеет стопор для одноручьевой машины или несколько стопоров для нескольких ручьев. Промежуточный ковш снабжен перегородкой для задерживания шлака. Из промежуточного ковша сталь через стопорное устройство или стакан-дозатор заполняет кристаллизатор. В кристаллизатор с нижней стороны вводится затравка - штанга сечения кристаллизатора или формы будущей заготовки. Верхний торец затравки образует дно кристаллизатора и имеет устройство в виде ласточкиного хвоста для сцепления со слитком. Когда уровень металла поднимается над затравкой на высоту 300-400 мм, включается механизм вытягивания заготовки. Под действием тянущих валков этого механизма затравка опускается и тянет за собой формирующийся слиток.
Медный или бронзовый, с полыми стенками, интенсивно охлаждаемый водой кристаллизатор с внутренним сечением по форме заготовки формирует корочку слитка-заготовки. Для предотвращения надрыва корочки и ухода металла, кристаллизатор выполняет возвратно-поступательное движение специальным механизмом. Кристаллизатор движется по направлению движения заготовки (вниз) и затем возвращается вверх. Ход качания - от 10 до 40 мм. В процессе разливки стенки кристаллизатора смазываются специальными шлакообразующими смесями (ШОС), парафином или другими смазывающими веществами. В кристаллизаторе над поверхностью металла может быть создана восстановительная или нейтральная атмосфера для предотвращения окисления металла при разливке.
Наибольшее распространение получил радиальный тип МНЛЗ, требующий меньшую высоту. При выходе непрерывнолитого слитка на горизонтальный участок рольганга слиток разрезают кислородным резаком на заготовки мерной длины. Разливку на МНЛЗ ведут методом "плавка на плавку" без прерывания разливки. При разливке контролируют температуру металла в промежуточном ковше, работу механизмов и качество поверхности непрерывнолитых заготовок.
Сталеразливочные ковши относятся к основному оборудованию разливочного пролета. Корпус ковша цельносварной, оборудован цапфами и кантовательными устройствами. Внутри ковш футеруется огнеупорным шамотным ковшовым кирпичом или монолитной футеровкой. Рабочая футеровка выполняется из периклазовых либо периклазоуглеродистых огнеупоров. Некоторые заводы используют высокоглиноземистые материалы. Для увеличения стойкости футеровки ковшей с помощью специальной установки проводят периодическое торкретирование изношенной футеровки пульповым раствором. Чаще всего ремонтируют "шлаковый пояс".
Сталь из ковша выпускают через донное отверстие, перекрываемое стопором, который вводится в ковш через металл, или шиберным затвором, устанавливаемым снаружи ковша в днище. Шиберные затворы собирают на специально оборудованном участке. Шиберный затвор представляет собой две одинаковые огнеупорные плиты овального типа с отверстиями в центре. Плиты закрепляются в специальной рамке таким образом, что одна плита закреплена к неподвижной рамке к днищу ковша, а вторая подвижная (см. рисунок 2.54).

Рисунок 2.54 - Конструкция шиберного затвора
При совмещении отверстий жидкая сталь будет поступать из ковша в промежуточный ковш МНЛЗ. Регулируя положение нижней подвижной рамки, соответственно величину зазора отверстий, можно регулировать скорость истечения металла из ковша. Собранные шиберные затворы и вновь зафутерованные сталеразливочные ковши сушат на стенде газовыми горелками до температуры 1200 °C. После этого сталеразливочные ковши могут отдаваться на разливку.
Шлак
Суммарный выход шлака при выплавке стали в дуговой печи достигает до 200 кг/т, при среднем уровне около 120-150 кг/т стали.
В современных электросталеплавильных цехах слив печного и ковшевого шлака осуществляется "под печь". По остывании поверхности (до красного состояния) специальными погрузчиками шлак вывозится либо на шлаковый двор, либо в специально оборудованные бункера ("шлаковые закрома", ямы) для окончательного охлаждения. В некоторых случаях горячий шлак под печью орошается водой, затем загружается в спецкузов, забираемый автомобилем, оборудованный системой мультилифт, для последующей транспортировки на участок шлакопереработки.
Для уборки шлака, как правило, используются шлаковые чаши объемом 16 м3 (см. рисунок 2.55).

Рисунок 2.55 - Слив шлака под печь в шлаковую чашу
Наполненные шлаковые чаши со шлаком перевозятся на шлаковый двор для опорожнения. Шлаковый двор оборудован траншеей для слива жидкого шлака, электромостовыми кранами и экскаватором для отгрузки шлака. Освобожденные от шлака шлаковые чаши еще в горячем состоянии опрыскиваются изнутри сплошным слоем известкового молока, затем передаются в цех под налив шлака.
Охлажденный шлак подвергают магнитной сепарации для отделения скрапа (направляется на переплав), а после дробления и сепарации (фракционирование) отправляют потребителям.
Печной шлак с основностью 1, 5-2, 0 легко перерабатывается на шлаковом дворе в шлаковых ямах с последующей переработкой на дробильно-сортировочной установке с получением фракционированного щебня, а высокоосновной шлак внепечной обработки с основностью 2, 5-4, 0 имеет другие свойства и требует иной технологии переработки. Двухкальциевый силикат, имеющийся в высокоосновном шлаке, из-за полиморфизма кристаллической решетки рассыпается в порошок. Такой шлак трудно перерабатывать и невозможно перевозить из-за пыления. Проблема его переработки может быть решена двумя способами:
- сливом его на дробленый известняк для получения декарбонизированной шлакоизвестковой смеси, пригодной для переработки в цементной промышленности;
- вводом в ковшевой шлак при внепечной обработке стали добавок, стабилизирующих двухкальциевый силикат для предотвращения полиморфизма;
- ковшевой шлак может быть использован для формирования печного шлака в качестве частичной замены извести, однако требуется его стабилизация и отработка технологии, позволяющих значительно уменьшить его вынос из ДСП в виде пыли.
Пыль
Удельный выход пыли при производстве стали в дуговых печах может достигать 30 кг/т стали. В таблицах 2.23 и 2.24 представлены химические и гранулометрические составы высокоосновного ковшевого шлака и пыли дуговой печи.
|
Материал |
Массовая доля, % | ||||||||||||
|
СаО |
SiO2 |
Р2O5 |
Cr2O3 |
FeO |
Fe2O3 |
MnO |
MgO |
Al2O3 |
S |
Zn |
ппп |
Feобщ | |
|
Шлак |
55, 0 |
11, 8 |
0, 05 |
0, 05 |
0, 2 |
- |
0, 22 |
7, 2 |
10, 61 |
0, 27 |
- |
- |
- |
|
Пыль |
9, 92 |
3, 49 |
- |
0, 366 |
11, 1 |
47, 34 |
3, 33 |
2, 15 |
3, 4 |
0, 41 |
6, 05 |
3, 76 |
41, 8 |
|
Материал |
Фракция, мм, % | |||
|
0, 5-3, 0 |
0, 25-0, 5 |
0, 1-0, 25 |
Менее 0, 1 | |
|
Шлак |
5, 5 |
16, 0 |
15, 5 |
63, 0 |
|
Пыль |
- |
- |
8 |
92 |
Пыль или шламы при мокрой очистке, уловленные от дуговой печи, содержат значительные концентрации оксидов цинка (до 25 %), свинца. Эта пыль требует специальной подготовки и технологии для извлечения железа, цинка и свинца [86, 87].
Существенную часть технологической цепочки выплавки стали в дуговой печи составляет улавливание и очистка отходящих газов электропечи. Выделяющиеся при продувке газы вместе с пылью отводят из-под свода печи через четвертое отверстие в своде.
Устанавливают различной конструкции колпаки над сводом, рабочим окном и сливным носком для аспирации газов. Для уменьшения шума в цехе печи устанавливаются в газо- и шумозащитных камерах.
На рисунке 2.56 представлена пылеочистная система с рукавными фильтрами в ЭСПЦ (с двумя ДСП-180), где аспирационные газы отбираются из-под крыши производственного здания.

Рисунок 2.56 - Пылеочистная система с рукавными фильтрами с отбором аспирационных газов из-под крыши производственного здания ЭСПЦ
Современные технологии выплавки стали в электродуговых печах оснащены общей системой газоочистки, когда в общий коллектор принимаются отходящие газы дуговой печи и аспирационные потоки, которые передаются на рукавный фильтр. Остаточная концентрация по пыли на дымовой трубе не превышает 10 мг/м3. Современная система газоочистки, выполненная на мини-заводе НЛМК-Калуга с ДСП-150, представлена на рисунках 2.57 и 2.58.

Рисунок 2.57 - НЛМК-Калуга с очисткой пыли в рукавном фильтре

Рисунок 2.58 - Принципиальная схема пылегазоочистки с рукавным фильтром
В связи с увеличением доли стального лома, загрязненного полихлорвиниловыми соединениями (провода, обшивка и т.п.) маслами, красками в процессе переработки такого лома возрастает опасность образования диоксинов и фуранов. Улавливание диоксинов/фуранов представляет большую проблему. Обычные системы газоочистки улавливают до 60 % диоксинов. Обеспечить полную очистку крайне трудно. На рисунке 2.59 представлена схема оптимального процесса обработки отходящих газов шахтной печи, где все функции газоочистки представлены на примере отдельных модулей [78].
Эффективность работы данной технологической линии подтверждена на ряде металлургических предприятий.

Рисунок 2.59 - Современная технологическая схема системы газоочистки шахтной дуговой печи
Назначение, описание, технологические характеристики основного оборудования, используемого при производстве стали в дуговых печах и заготовок, приведены в таблице 2.25.
|
Наименование оборудования |
Назначение оборудования |
Существенные характеристики технологического оборудования |
|
Магнитно-грейферные краны |
Разгрузка вагонов на склад сырья, забор сырья |
Грейферные краны: козловые, мостовые |
|
Магнитный кран на шлаковом дворе |
Отмагничивание металла от шлака |
Кран мостового типа |
|
Экскаватор |
Отгрузка шлака | |
|
Автошлаковоз |
Транспортировка шлаковых чаш |
На резиновом ходу |
|
Электромостовые краны |
Перемещение грузов |
Кран мостового типа |
|
Дробилки флюсов |
Дробление и измельчение флюсов |
Молотковые, валковые дробилки |
|
Дробилки кусковых материалов |
Дробление материалов для компонентов шихты |
Молотковые, валковые дробилки |
|
Дробилки топлива |
Дробление и измельчение твердого топлива - кокса, угля |
Дробилка четырехвалковая |
|
Дробилка щековая |
Предварительное дробление крупных кусков материала до 40-100 мм |
Модель С-644, производительность 19 м3/ч |
|
Дробилка молотковая |
Среднее дробление материала до 10 мм |
Модель СМ-431, производительность 6-30 т/ч |
|
Дробилка двухвалковая |
Тонкое дробление материала до 214 мм |
Модель ДВГ-2М, производительность 3-12 м3/ч |
|
Дробилка четырехвалковая |
Тонкое дробление материала до 0, 55 мм |
Производительность 6-30 м3/ч |
|
Машины-грохоты |
Рассев материалов по фракциям |
Производительность 1-15 т/ч |
|
Оборудование аспирации |
Аспирация |
Аспирация мест с дробильно-измельчительным оборудованием |
|
Тележки погрузочно-разгрузочные |
Прием и доставка материалов |
Прием и доставка материалов |
|
Электропогрузчики |
Перемещение грузов |
Перемещение грузов |
|
Автопогрузчики |
Перемещение грузов |
Перемещение грузов |
|
Бункеры, питатели, весовые дозаторы |
Хранение и дозирование компонентов шихтовых материалов |
Хранение и дозирование компонентов |
|
Конвейеры |
Транспортировка сыпучих грузов |
Ленточный конвейер |
|
Сушильные, прокалочные печи, барабаны |
Сушка и прокалка материалов и ферросплавов перед подачей в печь на плавку |
Сушка и прокалка материалов и ферросплавов перед подачей в печь на плавку для предотвращения насыщения жидкой стали водородом |
|
Завалочные саморазгружающиеся бадьи |
Завалка металлошихты в ДСП |
Навешивается на кран |
|
Машина для загрузки шлакообразующих в печь |
Загрузка материалов в печь |
Загрузка материалов в печь |
|
Мульдозавалочная машина напольная |
Загрузка материалов в печь |
Напольного типа |
|
Мульдозавалочная машина крановая |
Загрузка материалов в печь |
Кранового типа |
|
Мостовой разливочный кран разливочного пролета |
Транспортировка сталеразливочного ковша |
Транспортировка сталеразливочного ковша со сталевоза на разливочный стенд и обратно |
|
Дуговая печь |
Выплавка стали |
Выплавка стали из металлической шихты |
|
Сталевоз |
Перемещение сталеразливочного ковша |
Перемещение сталеразливочного ковша из печного в разливочный пролет |
|
Сталеразливочный ковш |
Прием и перемещение выплавленной стали |
Цилиндрическая емкость, футерованная огнеупорными материалами для приема жидкой стали |
|
Машина "Орбита" |
Футеровка сталеразливочных ковшей |
Машина портального типа с пескометным механизмом подачи огнеупорной массы |
|
Шлаковая чаша |
Прием и транспортировка шлака |
Чугунная емкость объемом 16 м3 |
|
Агрегат "ковш-печь" |
Внепечная обработка жидкой стали |
Стационарный стенд с системой электродов и бункеров с сыпучими материалами для обработки стали |
|
Вакууматор |
Внепечная обработка жидкой стали |
Агрегат с системой обработки стали вакуумом |
|
МНЛЗ |
Разливка жидкой стали |
Комплекс оборудования, включающий подъемно-поворотный стенд, промежуточный ковш, кристаллизатор, зону вторичного охлаждения, тянуще-правильный агрегат, резаки, рольганг |
Основное природоохранное оборудование
Для снижения негативного воздействия на окружающую среду процесса производства стали в дуговых печах на технологических участках и в отделениях устанавливается природоохранное оборудование:
- газоочистное и аспирационное оборудование, обеспечивающее необходимый уровень очистки технологических газов и аспирационного воздуха от содержащихся в них загрязняющих веществ перед отводом газов или воздуха в атмосферу;
- водоочистные сооружения, обеспечивающие очистку загрязненных промышленных сточных вод.
Назначение, описание, технологические характеристики природоохранного оборудования, используемого при производстве стали в дуговых печах и заготовок, приведены в таблице 2.26.
|
Наименование оборудования |
Назначение оборудования |
Существенные характеристики природоохранного оборудования |
|
Система газоочистки комплекса агрегатов печи и МНЛЗ |
Улавливание, эвакуация и очистка отходящих и аспирационных газов от пыли |
Комплекс улавливающих зонтов (укрытий), газоходы, регулирующие заслонки, сборный коллектор, фильтр |
|
Электрофильтры |
Улавливание пыли отходящих технологических газов |
Эффективность очистки до 95 % - 99 %. Остаточная запыленность до 30 мг/нм3 |
|
Тканевые (рукавные) фильтры |
Очистка от пыли отходящих технологических газов. Очистка от пыли аспирационного воздуха |
Эффективность очистки от тонкой пыли до 99, 5 %, остаточная запыленность до 10 мг/м3 |
|
Тканевые фильтры с комбинированными сорбционными процессами |
Очистка технологических газов от тонкой пыли и газов SOx, HCl, HF, ПХДД/Ф |
Тип - AIRFINE, SIMETALMEROS Выбросы SOx сокращаются на 30 % - 90 % |
|
Скрубберы мокрые |
Улавливание пыли отходящих технологических газов с помощью воды |
Тип - скрубберы оросительные, скрубберы с трубой Вентури, скрубберы AIRFINE. Остаточная запыленность от 40 до 80 мг/нм3 |
|
Водоочистные сооружения |
Очистка воды, используемой для охлаждения технологического оборудования ДСП и МНЛЗ. Отведение образующихся на пылегазоочистках шламов. |
Комплекс оборудования, включающий отстойники, осветлители и фильтры, устройства для химической обработки воды. |
По всей технологической цепочке производства стали в дуговых печах и заготовок в местах выгрузки сырья, складирования, подготовки компонентов шихты на различном оборудовании, выплавки, внепечной обработки и разливки, транспортировки отходов производства и готовой продукции имеют место организованные и неорганизованные выбросы (эмиссии) загрязняющих веществ в виде пыли, газов, а также образование отходов.
Материальные потоки, характерные основные эмиссии по стадиям технологического процесса при производстве стали в дуговых печах и заготовок представлены в таблице 2.27.
|
Входной поток |
Этап процесса (подпроцесс) |
Выходной поток |
Основное технологическое оборудование |
Эмиссии |
|
Шихтовые компоненты плавки стали в ДСП |
Подготовка твердой металлической шихты |
Твердая металлическая шихта |
Мостовые краны с магнитно-грейферным перегружателем |
Пыль, шум |
|
Твердая металлическая шихта |
Завалка твердой металлической шихты в ДСП |
Твердая шихта в ДСП |
Бадья |
Пыль, шум |
|
ДСП с загруженной металлошихтой |
Выплавка стали в ДСП |
Расплав, газообразные продукты плавки СО, СO2, пыль, жидкий шлак |
ДСП с системой подачи кислорода, шлакообразующих и газоотводящего тракта |
Пыль неорганическая состава: Al2O3, FeO, Fe2O3, СаО, MgO, MnO, ZnO; Газовые компоненты: NO2, NO, SO2, CO, CO2, бенз(а)пирен; Тепловое излучение, шум, вибрация |
|
Расплав |
Окончание плавки, выпуск расплава в сталеразливочный ковш. Раскисление, присадка ферросплавов и других добавочных материалов |
Расплав в сталеразливочном ковше |
ДСП, сталеразливочный ковш |
Пыль неорганическая состава: Al2O3, FeO, Fe2O3, СаО, MgO, MnO, ZnO; Газовые компоненты: NO2, NO, SO2, CO, CO2, бенз(а)пирен. Тепловое излучение, шум, вибрация |
|
Расплав в сталеразливочном ковше |
Внепечная обработка жидкой стали (агрегат ковш-печь, вакууматор) Раскисление, присадка ферросплавов и других добавочных материалов |
Сталь в ковше заданного химического состава |
Агрегат "ковш-печь", вакууматор |
Пыль неорганическая состава: Al2O3, FeO, Fe2O3, СаО, MgO, MnO, ZnO; Газовые компоненты: NO2, NO, SO2, CO, CO2, бенз(а)пирен. Тепловое излучение, шум, вибрация, электромагнитное загрязнение |
|
Сталь в ковше, заданного химического |
Разливка стали на МНЛЗ |
Непрерывнолитые заготовки требуемого химического состава и заданного размера |
МНЛЗ, резаки |
Пыль неорганическая состава: Al2O3, FeO, Fe2O3, СаО, MgO, MnO, ZnO; Тепловое излучение, шум, вибрация |
|
Непрерывнолитые заготовки требуемого химического состава и типоразмера |
Обработка непрерывнолитых заготовок |
Непрерывнолитые заготовки, годные к отгрузке |
Оборудование для обработки заготовок |
Тепловое излучение, шум, выделения от огневой зачистки |
|
Сталеплавильные шлаки |
Охлаждение и переработка сталеплавильных шлаков |
Переработанные шлаки |
Оборудование для переработки шлаков |
Пыль неорганическая состава: Al2O3, FeO, Fe2O3, СаО, MgO, MnO, ZnO; Тепловое излучение, шум |
Неорганизованные выбросы возникают при транспортировке, выгрузке сырья, при хранении пылящих твердых материалов на открытых складах, при дроблении компонентов шихты, транспортировании материалов на открытых конвейерах, выбросов от агрегатов в технологических процессах при отсутствии или недостаточной герметичности укрытий, утечках из фланцев, насосов, вентиляторов.
Факторами негативного воздействия на окружающую среду являются следующие.
Воздействие на атмосферу
При производстве стали в электродуговых печах имеют место неорганизованные и организованные выбросы в атмосферу вредных веществ: с твердыми компонентами - Al2O3, FeO, Fe2O3, CaO, MgO, MnO, ZnO; газообразными компонентами - NO2, NO, SO2, CO, CO2, бенз(а)пиреном.
Воздействие на поверхностные и подземные воды
В электросталеплавильном производстве используется химически очищенная вода для охлаждения водоохлаждаемых сводов и стен дуговых печей, а также элементов МНЛЗ.
При наличии мокрых систем газоочистки используется оборотная вода.
Водоснабжение осуществляется по специальным водооборотным системам с охлаждением воды (см. рисунок 2.60).

Рисунок 2.60 - Водооборотная система в ЭСПЦ с двумя печами ДСП-180
Образование отходов производства и потребления
В процессе электросталеплавильного производства образуются отходы: пыль сухих газоочисток с различных участков, в том числе графитная, просыпь шихтовых и заправочных материалов, шламы мокрых газоочисток, отходы электродов и абразивных кругов, окалина, отходы футеровок ДСП и ковшей.
Производственные отходы преимущественно утилизируются.
Вредные производственные факторы
При производстве электростали и заготовок для проката вредными производственными факторами являются:
- повышенное напряжение в электрической цепи свыше 50 В, замыкание которой может произойти через тело человека;
- движущиеся машины и механизмы;
- подвижные части производственного оборудования;
- повышенная температура поверхности оборудования и материалов;
- расположение рабочего места на значительной высоте относительно поверхности земли;
- повышенный уровень инфракрасного излучения свыше 140 Вт/м2;
- повышенный уровень производственного шума на рабочем месте свыше 80 дБ;
- повышенная загазованность и запыленность неорганической пылью (ПДК окиси углерода - 20 мг/м3, неорганической пылью - 6 мг/м3).
Ферросплавы - это сплавы железа с кремнием, марганцем, хромом, вольфрамом и другими элементами, применяемые в производстве стали для улучшения ее свойств и легирования [88-93]. Ферросплавы, содержащие более трех ведущих элементов (металлов), называют комплексными сплавами или лигатурами.
Кроме лигатур, различают ферросплавы - модификаторы, которые отличаются от лигатур назначением [88-93]. Модификаторы обладают свойством модифицировать (видоизменять) структуру обработанного ими металла или сплава (например, измельчать зерно стали или сплава и т.п.).
Ферросплавы получают восстановлением окислов соответствующих металлов. Для получения любого сплава необходимо выбрать подходящий восстановитель и создать условия, обеспечивающие высокое извлечение ценного (ведущего) элемента из перерабатываемого сырья.
Восстановителем может служить элемент, обладающий более высоким химическим сродством к кислороду, чем элемент, который необходимо восстановить из оксида. Т.е. восстановителем может быть элемент, образующий более химически прочный оксид, чем восстанавливаемый элемент.
Все металлы, в зависимости от их окислительно-восстановительной активности, объединяют в ряд, который называется рядом активности металлов. В порядке уменьшения активности этот ряд имеет следующий вид: Li, K, Ва, Ca, Na, Al, Mg, Ti, V, Si, B, C, Nb, Mn, Cr, P, Fe, Мо, W, Со, Ni, Sn, Pb, H, Cu, Hg, Ag, Pt, Au.
Процессы, в которых ферросплавы получают за счет восстановления одного металла другим, называются металлотермическими [88].
Для производства ферросплавов с минимальным содержанием углерода применяют или силикотермический процесс (восстановителем является кремний), или алюмотермический процесс (восстановителем является алюминий), или комбинированный алюмосиликотермический процесс [88-94].
При силикотермическом способе применяются рафинировочные печи небольшой мощности. Алюмотермический процесс осуществляют в плавильных горнах (внепечной процесс).
Процессы, в которых ферросплавы получают за счет восстановления металла из оксида углеродом, называются углетермическими (углеродотермическими, углевосстановительными, карботермическими) [88-93].
Выделяют следующие основные способы производства ферросплавов, существующие в настоящее время [88-93]:
- электротермический: подвод энергии для протекания восстановительных реакций производится за счет электроэнергии - рудотермические и рафинировочные печи;
- металлотермический: подвод энергии производится за счет тепла от окисления металла-восстановителя - горны, электроплавильные горны;
- доменный: подвод энергии производится за счет тепла от сжигания углерода кокса кислородом воздуха - доменные печи, вагранки;
- электролитический - способ на основе электролиза растворов (расплавов), содержащих какой-либо ведущий металл, в электролитических ваннах; используется для получения ферросплавов в металлическом виде высокой чистоты (в отличие от огневых металлических ферросплавов, с большим содержанием примесей, получаемых в электродуговых печах).
Выделяют группы больших и малых ферросплавов [88-93].
Группа больших ферросплавов (крупнотоннажные сплавы) - это ферросплавы, потребление и, соответственно, производство которых измеряется от десятков тысяч до сотен тысяч (миллионов) тонн в год. К числу больших ферросплавов относятся высокоуглеродистые ферромарганец и феррохром, силикомарганец и силикохром, а также ферросилиций и кремний кристаллический, получаемые углеродовосстановительным способом в руднотермических или доменных печах (доменный ферромарганец). Их доля от общего объема производимых в мире ферросплавов превышает 90 %.
Группа малых ферросплавов (малотоннажные ферросплавы) - это ферросплавы, потребление и, соответственно, производство которых измеряется от нескольких тонн до тысяч тонн в год. Ферросплавы малой группы (сплавы с W, Mo, Ti, Zr, Nb, V, В, редкоземельные металлы (РЗМ) и щелочно-земельные металлы (ЩЗМ)) получают, как правило, металлотермическими способами.
Количество видов и марок производимых ферросплавов достигает нескольких десятков. В таблице 2.28 приведен перечень основных видов ферросплавов [88-93].
|
Наименование сплава |
Назначение |
Восстановитель |
Способ получения |
|
Крупнотоннажные ферросплавы
| |||
|
Марганец и его сплавы
| |||
|
Углеродистый ферромарганец (Mn не менее 75 %, С < 7 %) |
Раскисление и легирование стали |
Углерод |
Плавка в доменной или в руднотермической электропечи |
|
Среднеуглеродистый ферромарганец (Mn не менее 85 %, С < 1, 5 %) |
Раскисление и легирование стали |
Кремний |
Плавка в рафинировочной электропечи |
|
Малоуглеродистый (Mn не менее 85 %, С < 0, 05 %) |
Раскисление и легирование стали |
Кремний |
Плавка в рафинировочной электропечи |
|
Металлический марганец (95 % - 98 % Mn, 0, 2 % С) |
Легирование стали и изготовление сплавов в цветной металлургии |
Кремний |
Плавка в дуговой электропечи, электролиз |
|
Ферросиликомарганец (Mn не менее 60 %, в товарном силикомарганце Si до 25, 9 %, в передельном не менее 26, 0 %) |
Раскисление стали и восстановление оксидов в силикотермических процессах |
Углерод |
Плавка в руднотермической электропечи |
|
Кремний и его сплавы
| |||
|
Бедный ферросилиций (содержание кремния 9 % - 29 %) |
Раскисление и легирование стали |
Углерод |
Плавка в доменной или в руднотермической электропечи |
|
Богатый ферросилиций (содержание кремния 45, 65, 75 и 90 %) |
Раскисление и легирование стали |
Углерод |
Плавка в руднотермической электропечи |
|
Кремний кристаллический (кремния до 98 %) |
Легирование стали и изготовление сплавов в цветной металлургии |
Углерод |
Плавка в руднотермической электропечи |
|
Хром и его сплавы
| |||
|
Углеродистый феррохром (Cr не менее 65 %, 6, 5 % - 8 % С) |
Легирование стали |
Углерод |
Плавка в руднотермической электропечи |
|
Среднеуглеродистый феррохром (Cr не менее 65 %, 1 % - 2 % С) |
Легирование стали |
Кремний |
Плавка в рафинировочной электропечи и конверторе |
|
Малоуглеродистый феррохром (Cr не менее 65 %, 0, 1 % - 0, 5 % С) |
Легирование стали |
Кремний |
Плавка в рафинировочной электропечи и конверторе |
|
Безуглеродистый феррохром (Cr не менее 68 %, 0, 01 % - 0, 06 % С) |
Легирование стали |
Кремний и алюминий |
Плавка в рафинировочной электропечи, конверторе и горне |
|
Металлический хром (Cr не менее 97, 5 %) |
Легирование стали и изготовление сплавов в цветной металлургии |
Кремний и алюминий |
Плавка в горне и электролиз |
|
Азотированный феррохром (Cr не менее 60 %, С не более 0, 6 %, 0, 9 % - 6, 0 % N) |
Легирование стали |
Кремний |
Плавка в рафинировочной электропечи с последующей обработкой в атмосфере азота |
|
Ферросиликохром (Si не менее 30 % - 50 %, 20 % - 30 % Cr) |
Восстановление оксидов в силикотермических процессах и раскисление стали |
Углерод |
Плавка в руднотермической электропечи |
|
Малотоннажные ферросплавы
| |||
|
Ферровольфрам (W не менее 65 %, С не более 0, 8 %) |
Легирование стали |
Углерод, кремний и алюминий |
Плавка в электродуговой печи и горне |
|
Ферромолибден (Мо не менее 55 %, С < 0, 20 %) |
Легирование стали |
Кремний и алюминий |
Плавка в горне |
|
Феррованадий (V не менее 35 %, С < 1, 0 %) |
Легирование стали |
Кремний и алюминий |
Плавка в электропечи, горне |
|
Ферротитан (Ti не менее 25 %, С < 0, 20 %) |
Легирование стали |
Алюминий |
Плавка в горне |
|
Феррониобий (Nb + Та не менее 50 %) |
Легирование стали |
Алюминий |
Плавка в горне |
|
Ферросиликоцирконий (Zr не менее 40 %) |
Раскисление и легирование стали |
Алюминий |
Плавка в горне |
|
Ферроалюмоцирконий (Zr не менее 15 % - 18 %) |
Раскисление и легирование стали |
Алюминий |
Плавка в горне |
|
Ферробор (5 % - 12 % В) |
Легирование стали и сплавов |
Алюминий |
Плавка в горне |
|
Ферроборал (В до 4 %) |
Легирование стали и сплавов |
Алюминий |
Плавка в горне |
|
Силикокальций (Са - 30 %, Si ~ 60 %) |
Раскисление стали |
Углерод |
Плавка в руднотермической электропечи |
|
Ферросиликокальций (Са ~ 17 %, Si - 60 %, Fe ~ 20 %) |
Раскисление стали |
Кремний |
Плавка в электродуговой печи |
|
Силикоалюминий (Al % - 25 %, Si ~ 75 %) |
Раскисление стали |
Кремний |
Плавка в электродуговой печи |
Ферросплавы ферромарганец и ферросилиций, необходимые для раскисления и легирования стали, первоначально выплавляли в доменных печах, где топливом и восстановителем был кокс. Удельный расход кокса на их выплавку был значительно больше, чем на обычный чугун, так как на восстановление марганца и кремния требуется больше затрат энергии и более высокая температура ведения плавки.
С появлением электродуговых печей и развитием технологии электроплавки большинство ферросплавов начали выплавлять электропечным способом, где тепло подводилось электроэнергией, а углетермическое восстановление осуществлялось коксом. Например, на выплавку доменного ферромарганца расходовалось 1800 кг/т кокса, а электропечного - 550 кг/т [95, 96].
В доменных печах выплавляли высокоуглеродистый ферромарганец (70 % - 75 % Mn), зеркальный чугун (15 % - 25 % Mn), ферросилиций (9 % - 18 % Si), феррофосфор (14 % - 18 % P), ферроманганофосфор (ФМнФ1 % - 60 % Mn и более 10 % P, ФМнФ5 30 % Mn и более 14 % P), а также доменный углеродистый феррохром с содержанием хрома до 40 %. Выбор способа плавки ферросплавов в большой степени определяется стоимостью электроэнергии и кокса. В связи с этим при определенных рыночных условиях вполне целесообразна выплавка в доменной печи ферросилиция марки ФС17 (17 % Si), силикомарганца CM^0-17 (10 % - 20 % Si и 65 % Mn), а также углеродистого феррохрома с содержанием хрома до 40 % - 45 %.
Современное доменное производство имеет температуру горячего дутья до 1100 °С - 1200 °C. Нагрев дутья на каждые 100 °С экономит 95-125 кг кокса и 10 кг марганца. Есть возможность обогащать дутье кислородом и вдувать природный газ. Переход на работу с обогащением дутья кислородом увеличит температуру в горне печи и создаст более благоприятные условия для восстановления марганца и кремния, снизит расход кокса. Например, обогащение дутья кислородом на 1, 0 % повышает температуру в горне и снижает расход марганца на 1, 3 %. При увеличении содержания кислорода в дутье с 21 % до 96 % теоретическая температура горения углерода, нагретого до 1400 °C, при температуре дутья 1000 °C увеличивается с 2120 °C до 4200 °C, что вполне сравнимо с температурой в зоне электродов дуговой руднотермической печи [97].
В настоящее время при сложившихся ценах на кокс и электроэнергию высокоуглеродистый ферромарганец в электродуговых печах в России не производится. Его выплавляют в доменных печах с расходом кокса 1500-1800 кг/т в зависимости от содержания марганца в руде.
В 2015 г. в России было выплавлено 155, 4 тыс. т доменного ферромарганца с содержанием марганца до 78 % - 79 %, в том числе на КМЗ 59, 7 тыс. т и на СЧПЗ 95, 7 тыс. т.
Доменные ферросплавы, применяемые в качестве раскислителей при производстве стали, должны отвечать следующим требованиям (см. таблицу 2.29):
|
Марка ферросплава |
Массовая доля, % | |||
|
кремния |
марганца |
фосфора |
серы | |
|
не более | ||||
|
1 |
2 |
3 |
4 |
5 |
|
Ферросилиций доменный (ГОСТ 5163-49)
| ||||
|
СИ15 |
13, 10 и более |
Не более 3, 0 |
0, 20 |
0, 04 |
|
СИ10 |
9, 0-13, 0 |
То же |
0, 20 |
0, 04 |
|
Чугун зеркальный (ТУ 14-15-72-78, с изменениями от 01.11.1984)
| ||||
|
Зч1 |
Не более 2, 0 |
10, 0-12, 0 |
0, 18 |
0, 03 |
|
Зч2 |
То же |
12, 1-14, 0 |
0, 18 |
0, 03 |
|
Зч3 |
То же |
14, 1-16, 0 |
0, 18 |
0, 03 |
|
Зч4 |
То же |
16, 1-18, 0 |
0, 20 |
0, 03 |
|
Зч5 |
То же |
18, 1-20, 0 |
0, 22 |
0, 03 |
|
Зч6 |
То же |
20, 1-22, 0 |
0, 22 |
0, 03 |
|
Зч7 |
То же |
22, 1-24, 0 |
0, 22 |
0, 03 |
|
Зч8 |
То же |
24, 1-25, 0 |
0, 22 |
0, 03 |
|
Ферромарганец доменный (ТУ 14-5-80-77, с изменениями от 01.10.1985)*
| ||||
|
Группа А | ||||
|
Мн5 |
Не более 1, 8 |
75, 1 и более |
0, 35 |
0, 02 |
|
Мн6 |
То же |
70, 0-75, 0 |
0, 35 |
0, 02 |
|
Мн7 |
Не более 0, 9 |
70, 0 и более |
0, 35 |
0, 02 |
|
Группа Б | ||||
|
Мн5 |
Не более 1, 8 |
75, 1 и более |
0, 50 |
0, 02 |
|
Мн6 |
То же |
70, 0-75, 0 |
0, 50 |
0, 02 |
|
Мн7 |
Не более 0, 9 |
70, 0 и более |
0, 50 |
0, 02 |
В России длительные годы в доменной печи успешно выплавляли хромоникелевый чугун с содержанием никеля до 1, 0 %. В настоящее время в Китае из бедных никелевых руд в доменных печах массово выплавляют ферроникель с содержанием никеля 2 % - 4 %, который применяют для выплавки нержавеющих марок стали. Никель в таком сплаве значительно дешевле никеля, полученного по обычной технологии. На выплавку 1 т сплава в электропечи расходуется 2400 кВт•ч электроэнергии и 360 кг кокса, а в шахтной печи - 200 кВт•ч и 1500 кг соответственно. Производительность одной доменной печи объемом 1000 м3 при выплавке углеродистого ферромарганца равна производительности трех электропечей мощностью 27 МВА [95].
Общая характеристика технологической схемы производства доменного ферромарганца
Производство ферромарганца в России было организовано в 1876 г. на доменной печи Нижне-Тагильского металлургического завода [98].
Доменная плавка ферромарганца аналогична технологии выплавки чугуна с некоторыми отличиями по свойствам сырья, условиям восстановления марганца в печи, ведению процесса плавки.
Для выплавки ферромарганца используют оксидные и карбонатные марганцевые руды и концентраты с 36 % - 44 % Mn, кокс, флюсы - известняк и доломит, а также различные добавки [98, 99]. Нежелательные примеси в марганцевой руде - это фосфор, щелочные соединения R2O (Na2O и K2O) и кремнезем. От качества руды по содержанию марганца и составу пустой породы зависят показатели плавки.
В таблице 2.30 представлен химический состав оксидного и карбонатного концентратов марганцевой руды, а также Усинской карбонатной руды.
|
Концентрат, руда |
Массовое содержание, % | ||||||||
|
Mn |
SiO2 |
СаО |
MgO |
Al2O3 |
Fe2O3 |
Р |
S |
R2O | |
|
Оксидный |
44, 07 |
13, 2 |
2, 14 |
4, 4 |
2, 06 |
2, 51 |
0, 19 |
0, 073 |
1, 07 |
|
Карбонатный |
28, 66 |
9, 23 |
9, 8 |
3, 8 |
1, 88 |
2, 86 |
0, 17 |
0, 041 |
0, 36 |
|
Усинская карбонатная руда |
19, 3 |
16, 3 |
14, 8 |
7, 8 | |||||
Технологическая схема производства доменного высокоуглеродистого ферромарганца с указанием вида и мест эмиссий представлена на рисунке 2.61.

Рисунок 2.61 - Технологическая схема производства ферромарганца в доменной печи, видов и мест эмиссий
На рудном дворе доменного цеха поступающие марганцевые руды с различных месторождений хранятся отдельно и в шихту задаются в соотношении согласно расчету. Все компоненты доменной шихты, включая флюсы, железосодержащие добавки, оборотный шлак с высоким содержанием марганца с рудного двора по конвейеру загружают в бункера шихтового отделения. При дозировании в шихту доменных печей от рудного сырья отсевают фракцию менее 5 мм и от кокса менее 25 мм. Шихтовое отделение оборудовано аспирацией с улавливанием пыли в циклонах.
Дутье в доменную печь подают нагретым до 1100 °C - 1200 °C. По мере накопления в горне доменной печи продуктов плавки производят совместный выпуск ферромарганца и шлака через чугунную летку. В случае проплавления бедной марганцевой руды с большим удельным выходом шлака производят дополнительный выпуск шлака через шлаковую летку.
Вскрытие чугунной летки для выпуска продуктов плавки выполняют электрической бурмашиной, а закрытие после окончания выпуска - специальной пушкой. Шлаковую летку после выпуска верхнего шлака закрывают специальным устройством с водоохлаждаемым медным наконечником (шлаковый стопор).
Обработка шлака
В главном горновом желобе шлак от ферромарганца отделяют с помощью скиммерного устройства. Разделение металла от шлака происходит не полностью.
В шлаковозный ковш вместе со шлаком поступает много сплава в виде мелких и крупных капелек. Шлак транспортируют в шлаковых ковшах на шлаковый отвал, но сливают его не полностью, а примерно 2/3. Оставшуюся часть шлака оставляют в шлаковозном ковше для более полного осаждения ферромарганца. После охлаждения и затвердевания шлак из шлаковозного ковша выгружают, дробят и ручной разборкой отделяют металл от шлака. Богатый марганцовистый шлак направляют на повторную переплавку.
Обработка ферромарганца
Полученный в доменной печи ферромарганец на литейном дворе обрабатывают двумя способами. По первому способу наливают в чугуновозный ковш и разливают на разливочной машине в чушки весом не более 18 кг.
Ковш с металлом устанавливают на стенд, затем подъемным краном наклоняют его для перелива расплава в промежуточную емкость и на разливочную машину. Ферромарганец разливается в мульды, которые предварительно обрабатывают известковым молоком для предотвращения приваривания металла к мульде.
Далее чушки ферромарганца дробят на щековой дробилке до размера кусков менее 100 мм. Образовавшуюся мелочь ферромарганца (фракция менее 10 мм) отсевают для последующей повторной утилизации.
По второму способу ферромарганец разливают непосредственно на литейном дворе в чугунные изложницы или в песчаные, на дно которых насыпают для утилизации отсеянную мелочь ферромарганца. Полученные большие слитки сплава после их остывания разбивают на более мелкие куски для последующего дробления в щековой дробилке и рассева на стандартные фракции.
2.6.2.1 Устройство и принцип действия доменной печи
Доменной печью называют вертикальную шахтную печь для выплавки главным образом чугуна из железорудного сырья или ферромарганца, ферросилиция и других сплавов из соответствующего сырья [100]. Общая схема основного оборудования доменной печи представлена на рисунке 2.62, где обозначены основные ее элементы.

1 - скип; 2 - приемная воронка; 3 - малый конус; 4 - большой конус; 5 - воронка большого конуса; 6 - защитные сегменты; 7 - колошник; 8 - шахта; 9 - распар; 10 - заплечики; 11 - горн; 12 - чугунная летка; 13 - фурма; 14 - шлаковая летка; 15 - лещадь; 15 - камера горения воздухонагревателя; 17 - подкупольное пространство; 18 - огнеупорная насадка; 19 - поднасадочное пространство
Рисунок 2.62 - Схема основного оборудования доменной печи
Загрузка печи
По скиповому подъемнику скипами шихта, состоящая из рудной части, флюсов и кокса, подается в приемную воронку засыпного устройства и опускается в печь на колошник доменной печи для проплавления. В большинстве случаев загрузку печи осуществляют двухконусным засыпным аппаратом с вращающимся распределителем шихты.
Главная задача засыпного устройства заключается в равномерном распределении рудного сырья и кокса по окружности колошника печи. От этого будет зависеть равномерность газопроницаемости шихты по окружности печи по всей ее высоте, упорядоченность процессов восстановления и шлакообразования, ровность хода печи и ее производительность.
Дутье
В нижней части печи в горн через воздушные фурмы вдувается дутье, нагретое в воздухонагревателях до температуры 1000 °C - 1200 °C. Нагрев дутья производится в регенеративных воздухонагревателях. На доменной печи устанавливают 3 или 4 воздухонагревателя. Воздухонагреватели работают поочередно, сначала в режиме "нагрев ", когда насадку нагревают продуктами сгорания доменного газа, затем в режиме "дутье", когда через нагретую насадку продувают холодное дутье, которое на выходе из насадки нагревается до температуры 1100 °C - 1200 °C. Конструкции воздухонагревателей, применяемых в доменном производстве представлены в разделе 2.3.
Плавление и восстановление
При подаче дутья перед фурмами образуется очаг горения кокса, в котором температура горновых газов достигает 1900 °C - 2300 °C. Поднимающийся верх газ, состоящий из СО, Н2 и N2, нагревает опускающиеся материалы. К выходу газов на колошнике печи их температура уже может достигать 500 °C.
Состав доменного газа зависит от обогащения дутья кислородом и вдувания природного газа, %: 24-32 СО; 10-18 СО2; 43-59 N2; 0, 2-0, 6 СН4; 1-13 Н2.
При выплавке в доменной печи ферромарганца процессы восстановления и шлакообразования отличаются от процессов при выплавке чугуна из железорудного сырья. В марганцевой руде марганец находится в виде оксидов MnO2, Mn2O3, Mn3O4, MnO. Первые два оксида восстанавливаются в верхней части шахты печи при сравнительно невысоких температурах:
3MnO2 + 2CO = Mn3O4 + CO2 Mn2O3 + CO = 2Mn3O4 + CO2
Оксид Mn3O4 также восстанавливается при умеренных температурах до MnO, но реакция обратима. Оксид MnO восстанавливается только твердым углеродом при температурах свыше 1100 °C:
MnO + C = Mn + CO
Практически металлический марганец образуется в горне печи при контакте высокомарганцовистого шлака с углеродом кокса, начиная с температуры 1200 °C, т.е. в нижней части распара, заплечиков и горне. Степень извлечения марганца из руды составляет 65 % - 80 %. Остальная часть марганца в виде возгонов уносится из печи газами в виде недовосстановленного MnO остается в шлаке. Степень извлечения марганца увеличивается при повышении температуры в горне печи. Этому может способствовать увеличение расхода кокса, повышение температуры дутья, обогащение дутья кислородом, а также подбор шлакового режима плавки.
Присутствие восстановленного железа ускоряет процесс восстановления марганца и снижает температуру, при которой он восстанавливается до карбида по реакции
3MnO + 4Fe3C = Mn3C + 6Fe + 3CO
Марганец образует с углеродом прочные карбиды. С увеличением содержания марганца в сплаве возрастает содержание углерода. В передельном чугуне с марганцем до 1, 0 % углерода около 4, 4 % - 4, 67 %, в зеркальном чугуне с марганцем до 25 % углерода 5, 0 % - 6, 0 %, а в ферромарганце с 80 % Mn углерода около 7, 0 %.
Показатели доменной плавки при выплавке ферросплавов
Ферромарганец
Ферромарганец выплавляют в доменных печах объемом от 172 до 1033 м3. Показатели работы доменной печи при выплавке чугуна и ферромарганца сильно отличаются из-за различного механизма восстановления железа и марганца (марганец из оксидов преимущественно восстанавливается углеродом кокса), поэтому расход кокса выше и производительность ниже, чем при выплавке чугуна.
Работу доменных печей при выплавке ферромарганца осложняет присутствие оксиды Na2O и K2O (щелочи), содержащихся в марганцевой руде. При выплавке ферромарганца на 1 т сплава поступает с марганцевой рудой и коксом до 40-70 кг оксидов щелочей против 5-9 кг при выплавке литейного чугуна. Материальный баланс щелочей показал, что со шлаком ферромарганца уходит 9, 9 %, с колошниковой уловленной пылью 15, 5 %, со шламом 18, 0 %, переходит в воду оборотного цикла газоочистки 53, 6 %. Часть щелочей циркулирует в доменной печи, что оказывает разрушающее воздействие на кокс и вызывает его перерасход.
Показатели работы доменных печей, выплавляющих ферромарганец, зависят от качества проплавляемого рудного сырья, удельного выхода и состава шлака, использования кислорода, простоев печей [98, 99]. В таблице 2.31 представлен диапазон параметров основных показателей доменной плавки ферромарганца на сырых рудах и марганцевом агломерате. Простои печей связаны с очисткой газоотводящих трактов и пылеочистных устройств от отложений настылей и заменой сгоревших воздушных фурм.
|
Параметры |
Размерность |
Значение показателя | |
|
мин. |
макс. | ||
|
Полезный объём доменной печи |
м3 |
1033 | |
|
Содержание марганца в шихте |
% |
40, 1 |
49, 0 |
|
Удельная производительность |
т/м3•сут |
0, 336 |
0, 516 |
|
Удельный расход кокса |
кг/т |
1698 |
2057 |
|
Интенсивность плавки по коксу |
кг/м3•сут |
603 |
999 |
|
Дутье: температура |
°С |
940 |
1161 |
|
содержание кислорода |
% |
21 |
28, 3 |
|
Давление на колошнике |
МПа |
0, 020 |
0, 117 |
|
Расход материалов (диапазон параметров): |
кг/т | ||
|
окисленная руда Никопольская |
2597 |
2615 | |
|
карбонатная руда Никопольская |
206 |
1022 | |
|
концентрат Ушкатын-3 |
795 |
1780 | |
|
агломерата Никопольского |
1932 |
2652 | |
|
Всего рудного сырья на 1 т сплава |
1932 |
2936 | |
|
Известняк |
150 |
1080 | |
|
Доломит |
204 |
700 | |
|
Металлодобавки |
146 |
262 | |
|
Вынос колошниковой пыли |
кг/т |
16 |
133 |
|
Состав сплава: кремний |
% |
1, 58 |
2, 25 |
|
марганец |
% |
70, 40 |
72, 66 |
|
фосфор |
% |
0, 36 |
0, 48 |
|
сера |
% |
0, 01 |
0, 02 |
|
Состав шлака: MnO |
% |
5, 68 |
21, 7 |
|
MgO |
% |
4, 7 |
8, 48 |
|
Al2O3 |
% |
5, 10 |
9, 20 |
|
FeO |
% |
0, 16 |
1, 50 |
|
Основность CaO : SiO2 |
ед. |
1, 04 |
1, 42 |
|
Удельный выход шлака |
кг/т |
1110 |
1186 |
|
Степень извлечения марганца |
% |
69, 5 |
81, 7 |
|
Простои печей, календарное время |
% |
0, 45 |
5, 56 |
Снижение удельного расхода кокса и увеличение производительности при выплавке ферромарганца можно обеспечить вдуванием природного газа с одновременным обогащением дутья кислородом. Совместное их применение не приведет к чрезмерному росту температуры в фурменном очаге и температуры колошникового газа, что снизит потери марганца с возгонами. При выплавке ферромарганца были проведены достаточно представительные работы по обогащению дутья кислородом [101, 102]. Применение дутья, обогащенного кислородом, сокращает удельный расход кокса с 2, 08 до 1, 79 т (на 14 %). Теплотворность колошникового газа повышается с 1158 до 1500 ккал/м3. Расход дутья уменьшается с 6100 до 3720 м3/т. Экономия кокса происходит главным образом за счет снижения температуры колошникового газа из-за более полного теплообмена в горне и нижней части шахты печи.
На степень извлечения марганца при выплавке ферромарганца большое влияние оказывает состав шлака - основность и содержание MgO. При высокой основности шлака по CaO/SiO2 до 1, 3-1, 4 имеет место лучшее восстановление марганца из шлака, однако возрастают его потери с возгонами из-за повышенной температуры конечного шлака в горне печи. Меньшие потери марганца с возгонами имеют место при работе на шлаках с основностью 1, 0-1, 2, положительно влияние содержание в шлаке MgO в пределах 6 % - 10 %.
Феррофосфор
На доменной печи объемом 172 м3 Староуткинского металлургического завода длительное время выплавляли феррофосфор и ферроманганофосфор, которые применялись при выплавке автоматных марок стали [98]. Феррофосфор выплавляли из фосфоритовой руды с добавлением железной стружки. При выплавке ферроманганофосфора вместо железной стружки использовали марганцевую руду. В сутки выплавляли 29, 6 т ферроманганофосфора. На 1 т сплава расходовалось 4, 04 т кокса, выход шлака составлял 2, 47 т/т сплава. В сплаве содержалось, %: 55, 51 Mn; 13, 22 P; 1, 75 C; 0, 58 Si; 0, 022 S. Состав шлака, %: 27, 95 SiO2; 8, 90 Al2O3; 43, 2 CaO; 1, 19 MgO; 16, 70 MnO; 0, 73 FeO; 0, 86 P2O5. Состав колошниковой пыли, %: 18, 56 C; 18, 50 SiO2; 23, 04 Al2O3; 15, 73 H2O; 12, 02 CaO; 1, 35 MgO; 6, 48 P2O5; 4, 32 MnO.
В таблице 2.32 представлен материальный баланс плавки ферроманганофосфора на 1 т сплава.
|
Поступило в печь |
т |
Получено |
т |
|
Марганцевой руды |
2, 60 |
Сплава |
1, 00 |
|
Фосфоритовой руды |
1, 41 |
Шлака |
2, 47 |
|
Известняка |
0, 68 |
Газа |
16, 22 |
|
Стружки |
0, 15 |
Влаги |
1, 16 |
|
Кокса |
4, 04 |
Пыли |
0, 06 |
|
Дутья |
12, 9 |
Улет оксидов по разности |
0, 87 |
|
Всего |
21, 78 |
Всего |
21, 78 |
По результатам балансовых плавок феррофосфора степень извлечения марганца составила 59, 75 % и фосфора - 89, 50 %.
Феррофосфор
Марки выплавлявшегося в доменных печах ферросилиция приведены в таблице 2.6.2.1. Кремнезем является более прочным оксидом, чем MnO, и может восстанавливаться только углеродом в нижней части печи при температуре свыше 1500 °C. При наличии свежевосстановленного железа восстановление кремния в доменной печи начинается около 1400 °C. Восстановление кремния идет с предварительным образованием его монооксида - SiO:
SiO2 + C = SiO + CO
SiO + C = Si + CO
--------------------------
SiO2 + 2C = Si + 2CO
Кремний с железом образует силициды железа, например:
Fe + Si = FeSi
Предельное содержание кремния в ферросилиции 33 %. Практически в доменных печах при температуре дутья около 700-1000 °С получали ферросилиций, содержащий 13 % - 15 % SiO2. Степень восстановления оксида кремния, переходящего в металл, составляет не более 35 % - 50 %. Около 15 % Si уносится газом в виде легко испаряющегося SiO, остальная часть в виде SiO2 переходит в шлак.
Для выплавки ферросилиция в доменной печи предпочтительно использовать бедную железную руду, а не агломерат, так как наличие в нем закиси железа дает легкоплавкие холодные шлаки, которые охлаждают горн печи, где восстановление железа и кремния углеродом кокса происходит при пониженных температурах с большими затратами энергии.
Расход кокса при выплавке ферросилиция несколько ниже, чем при производстве доменного ферромарганца. Повышение температуры дутья и обогащение его кислородом благоприятны для улучшения показателей выплавки ферросилиция. Например, при увеличении содержания кислорода в дутье с 21 % до 26 % при выплавке ферросилиция на Челябинском металлургическом заводе выход газа уменьшился с 4300 до 3220 м3 на 1 т ферросилиция, а температура колошникового газа - с 500 °C - 700 °C до 200 °C - 300 °C. Коэффициент полезного использования тепла в печи возрос с 0, 67 до 0, 75 [97].
В таблице 2.33 приведена характеристика шлаков доменного ферросилиция, выплавлявшегося на разных железных рудах на нескольких заводах.
|
N п/п |
Химический состав, % |
CaO/SiO2 |
Темп, плавл., °С | |||
|
SiO2 |
Al2O3 |
СаО |
MgO | |||
|
1 |
38, 8 |
9, 5 |
44, 9 |
4, 0 |
1, 16 |
1350 |
|
2 |
39, 4 |
9, 06 |
41, 4 |
5, 7 |
1, 05 |
1350 |
|
3 |
38, 9 |
10, 96 |
44, 63 |
1, 58 |
1, 14 |
1350 |
|
4 |
38, 4 |
10, 3 |
45, 6 |
1, 71 |
1, 16 |
1350 |
|
5 |
42, 55 |
15, 81 |
34, 48 |
4, 9 |
0, 81 |
1350 |
|
6 |
45, 26 |
16, 40 |
31, 30 |
4, 29 |
0, 79 |
1350 |
Феррохром
В доменной печи успешно выплавляется феррохром, поведение оксидов хрома в доменной печи аналогично оксидам марганца.
Степень извлечения хрома из руды составляет более 90 %. Выплавка феррохрома требует повышенного расхода кокса, высокого нагрева дутья и основных шлаков. Хром - карбидообразующий металл, поэтому в доменной печи получается высокоуглеродистый феррохром с содержанием углерода до 10 % - 12 %. Несмотря на восстановление хрома в доменной печи, получить металл с содержанием хрома более 40 % - 45 % затруднительно из-за увеличения вязкости расплава и трудности его выпуска из печи. В то же время, полученный в доменной печи высокоуглеродистый феррохром с содержанием хрома 40 % - 45 % будет иметь более низкую себестоимость в пересчете на хром металлический по сравнению с электропечным.
Отвод доменного газа, его очистка и водопотребление
При выплавке ферросплавов колошниковые газы имеют высокую калорийность благодаря содержанию СО до 30 % - 38 %. Для очистки колошникового газа, образующегося при выплавке ферросплавов, применяется та же совокупность пылеочистного оборудования доменной печи, что и при выплавке чугуна, с таким показателями эффективности очистки (раздел 2.3).
Большую проблему для очистки колошникового газа представляют щелочи, в большом количестве содержащиеся в марганцевых рудах. Выносимая из печи марганцевая пыль совместно со щелочами образует камнеподобные отложения в газоотводах и газовом тракте на участках мокрой очистки вплоть до полного их закупоривания, что требует периодической остановки печи для очистки газоходов механическим способом.
Щелочи из доменной печи возгоняются в виде цианистых соединений калия, которые образуются по следующей схеме:
2С + N2 = (CN)2;
2K + (CN)2 = 2KCN.
Цианистые соединения, образующиеся в нижних частях шахты печи, возгоняются в верхние горизонты. При температуре колошника выше 300 °С они с колошниковым газом и пылью попадают в газоочистку.
Содержание аммиака в колошниковом газе составляет 1-2 г/м3, в промывочных водах газоочистки при выходе из скруббера 300-500 мг/л, в оборотной воде 150-250 мг/л [98].
При выплавке ферросплавов применение сухой газоочистки устранит образование камнеподобных отложения в газопроводе, снизит простои доменных печей и улучшит показатели работы доменной печи. При установке ГУБТ за сухой газоочисткой на 20 % - 25 % увеличивается выработка электроэнергии [103].
Сухая газоочистка доменного газа установлена на доменных печах N 1 и N 2 Косогорского металлургического завода.
Водопотребление
Работа доменной печи связана с потреблением большого количества технической воды, необходимой для работы системы охлаждения печи, очистки доменного газа и других производственных нужд. На доменную печь вода подается двух видов давлений: среднего 40-60 мм вод. ст. и высокого 70-100 мм вод. ст. для промывки холодильников. Система охлаждения доменной печи состоит из холодильников, фурм, чугунной и шлаковой леток, напорной сети водопроводных труб, снабжающих холодильники водой и самотечной сети труб, отводящих отработанную воду из холодильников в оборотный цикл доменного цеха. Расход воды на доменную печь объемом 1033 м3 составляет от 1600 до 1800 м3/ч. От общего коллектора водоснабжения вода подается на охлаждение шиберов воздухонагревателей (200 м3/ч) и на водоснабжение пылеуловителей (50 м3/ч), разливочные машины (175 м3/ч) и другие нужды.
Основное технологическое и природоохранное оборудование
Назначение, описание, технологические характеристики основного и природоохранного оборудования, используемого при производстве доменных ферросплавов, аналогичны для производства чугуна и приведены в разделе 2.3.
Материальные потоки, виды эмиссий
По всей технологической цепочке производства ферросплавов в доменных печах в местах выгрузки сырья, складирования, хранения пылящих материалов на открытых площадках, дозирования компонентов шихты на различном оборудовании, работе уравнительных клапанов при загрузке печи, выпуске чугуна и шлака, транспортировки отходов производства и готовой продукции имеют место организованные и неорганизованные выбросы (эмиссии) загрязняющих веществ в виде пыли, газов, образования отходов, сточных вод.
Факторы негативного воздействия на окружающую среду
Факторы негативного воздействия на окружающую среду при производстве ферросплавов в доменных печах аналогичны таковым при выплавке чугуна в доменных печах и изложены в разделе 2.3.
2.6.3.1 Общий принцип плавки ферросплавов в руднотермических печах
Общий принцип восстановительной плавки в руднотермических печах заключается в восстановлении оксидов металлов, содержащихся в исходных рудах (концентратах, окатышах, брикетах и т.д.), углеродом, содержащимся в углеродистых восстановителях (кокс, антрацит, уголь, древесная щепа и т.д.).
В общем виде процесс восстановления оксидов углеродом описывается реакциями [88]:
2/yМехОу + 2С = 2x/yMe + 2СО - Qc,
2/yМехОу + (2 + 2 х/z) С = 2x/yzMezCy + 2СО - Qc',
где Qc - тепло, затрачиваемое при восстановлении элемента из оксида углеродом;
Qc' - тепло, затрачиваемое при восстановлении элемента из оксида углеродом с образованием карбида.
Перемешанные компоненты шихты постоянно (порциями или непрерывно) загружают сверху в руднотермическую печь на колошник (верхний уровень шихты) ванны печи (ванна - емкость, в которой производится плавка ферросплава). Ванна печи до самого верха постоянно заполнена шихтой. В шихту погружают электроды, на концах которых постоянно горит электрическая дуга. Шихта находится со всех сторон электрода (плавка с закрытой дугой).
Температура дуги столь высока, что вокруг зоны горения дуги образуется пространство, заполненное только печными газами, - тигель, из которого вся шихта испаряется. Граница тигля определяется температурой испарения шихтовых материалов. За этой границей материалы шихты находятся сначала в жидком, а затем в полужидком и твердом виде.
Строение ванны рудотермической печи приведено на рисунке 2.63 [90].

1 - электроды; 2 - угольная футеровка печи; 3 - зона максимального схода шихты; 4 - зона замедленного схода шихты; 5 - зона расплавления шихты или шлака; 6 - жидкий металл; 7 - зона скопления кокса; 8 - тонкая газовая прослойка (тигель); 9 - гарнисаж
Рисунок 2.63 - Схема расположения шихтовых материалов, шлака и металла в ванне рудно-термической печи
За счет тепла электрических дуг происходит непрерывный нагрев и плавление поступающих в зону горения дуги шихтовых материалов. Тепла оказывается достаточно для протекания процесса восстановления оксидов металлов углеродом. При этом углерод окисляется кислородом оксидов металлов и образует газообразный оксид углерода - СО, который через неплотности и поры смеси шихтовых материалов удаляется вверх, через слой непрерывно загружаемой шихты, в атмосферу.
Жидкий ферросплав в процессе плавки под собственной тяжестью собирается в нижней части ванны на подине печи. На этом уровне в боковой стенке печи просверливают отверстие, называемое "летка печи". Это отверстие - летку печи закрывают ("затыкают") материалом, который легко удаляется из канала летки. Вместе с тем этот материал не позволяет жидкому ферросплаву вытекать из ванны печи. Чаще всего для закрытия летки используют влажную огнеупорную глину или используют специально изготовленные леточные массы.
Периодически летку печи открывают путем расчистки леточного канала вручную, либо перфоратором, либо электропрожигом, либо прожигом кислородом. Жидкий ферросплав (металл) через этот канал самотеком вытекает из печи по леточному желобу в ковш. Происходит выпуск плавки (выпуск металла). Вместе с металлом из печи вытекает шлак, который образуется из невосстановленных оксидов шихтовых материалов.
Таким образом, плавка в руднотермической печи - это плавка с непрерывной загрузкой шихты и периодическим выпуском.
В некоторых случаях для обеспечения более высокого извлечения металла в ферросплав в состав шихты вводят добавки, регулирующие состав печного шлака, - флюсы. В этом случае количество шлака увеличивается, однако потери металла за счет меньшего перехода металла в шлак меньше. Если флюсы в шихту не добавляют, то плавка называется бесфлюсовой, если добавляют - флюсовой. Такие варианты процесса используют, например, для выплавки углеродистого ферромарганца.
Жидкий ферросплав разливают на разливочных машинах или в стационарные плоские чугунные изложницы. Застывшие слитки отправляют в склад готовой продукции, где металл дробят, фракционируют, упаковывают и отгружают потребителям.
Шлак вывозят на участок переработки шлака или шлакоотвал.
Общая блок-схема технологического процесса производства ферросплавов с образующимися эмиссиями приведена на рисунке 2.64.
В соответствии с представленной схемой производственный процесс в ферросплавном цехе включает три основные последовательные стадии:
- подготовку шихтовых материалов, включая дозирование;
- плавку подготовленной шихты в электропечах;
- разливку и разделку готового сплава.
Исходя из этого, ферросплавный цех включает в себя:
- склад шихтовых материалов (склад шихты) с отделением или корпусом подготовки шихты;
- корпус шихтовых бункеров;
- плавильный корпус;
- склад готовой продукции.

Рисунок 2.64 - Общая блок-схема технологического процесса производства ферросплавов с образующимися эмиссиями
Элементы конструкции руднотермических печей
В поперечном сечении большая часть ванн рудотермических имеет круглую форму, а ряд мощных печей имеют прямоугольную форму (иногда - элипсную форму) [89 104, 105]. Высота ванн руднотермических печей сопоставима с диаметром (шириной) кожуха ванны, поэтому их называют низкошахтными в отличие от шахтных печей, например доменных, в которых высота печи составляет несколько ее диаметров.
Кожух печей выполняют из листовой стали толщиной 15-35 мм и усиливают снаружи вертикальными ребрами и горизонтальными поясами жесткости, днище кожуха выполняют плоским.
Ванна печи выкладывается внутри кожуха из огнеупорных материалов (огнеупорный кирпич (шамотный, магнезитовый, муллитокорундовый и т.д.), огнеупорные бетоны, асбест, углеродистые блоки и т.д.), которые составляют - футеровку печи. Материалы, применяемые для футеровки печи, выбирают в зависимости от выплавляемого сплава. Так, для выплавки кремнистых сплавов и углеродистого ферромарганца рабочее пространство печи выкладывают из угольных блоков, для выплавки углеродистого феррохрома - из магнезитового кирпича. Верх стен выкладывают шамотным кирпичом.
В ванну печи вертикально сверху опущены электроды. Вниз электроды перемещаются под собственной тяжестью. Вверх электроды поднимают с помощью механизмов перемещения электродов. Схема самоспекающегося электрода приведена на рисунке 2.65 [104].

1 - кожух электрода; 2 - электродная масса; 3 - нажимное устройство; 4 - контактная щека; 5 - несущий цилиндр; 6 - ребра; 7 - труба подвода электрического тока и воды; 8 - нажимное кольцо; 9 - свод печи; 10 - шихта
Рисунок 2.65 - Самоспекающийся электрод
В руднотермических печах используются самоспекающиеся непрерывные электроды, изготовляемые непосредственно в процессе работы печи. Электроды состоят из железного кожуха, заполняемого специальной электродной массой, состоящей из термоантрацита, литейного кокса, каменноугольной смолы и пека.
Схема рудовосстановительной печи представлена на рисунке 2.66 [105].

1 - короткая сеть; 2 - трансформатор; 3 - футеровка; 4 - кожух; 5 - механизм вращения; 6 - устройство для перепуска электродов; 7 - гидроподъемник; 8 - электрододержатель; 9 - свод; 10 - отверстия газоходов; 11 - стакан газосборника; 12 - наклонный газоход
Рисунок 2.66 - Схема рудовосстановительной печи
Мощность трансформаторов руднотермических печей составляет от 10 до 115 МВА, вторичное напряжение - в пределах 130-250 В, сила тока в электроде на мощных печах достигает 100-110 кА.
Большая часть руднотермических печей - печи переменного тока. Их оборудуют тремя электродами, установленных по вершинам равностороннего треугольника (круглые печи), а печи большой мощности иногда имеют шесть электродов, установленных в линию (прямоугольные печи). Эти печи оборудуют одним трехфазным или тремя однофазными печными трансформаторами.
В руднотермических печах постоянного тока используется один электрод. В качестве второго электрода используют подовый электрод - электрод, установленный в подине печи, или вторым электродом служит токопроводящая подина специальной конструкции. Электропитание печи постоянного тока производится от источника питания, который преобразует переменный ток печного трансформатора в постоянный.
Подвод электрического тока от печных трансформаторов к электродам производится по медным водоохлаждаемым трубошинам.
В процессе плавки в руднотермической печи оборудование, которое находится в зоне воздействия высоких температур (все оборудование под зонтом печи и оборудование электроподвода), требует интенсивного охлаждения. Это охлаждение достигается за счет применения заводской водооборотной системы. Из бассейна с холодной водой вода насосами под давлением подается на "горячие" элементы печи. Горячая вода свободно сбрасывается из элементов печи в приемные коллектора и далее самотеком собирается в бассейн горячей воды. Из этого бассейна горячая вода насосами подается на градирни для охлаждения. Охлажденная вода от градирен возвращается в бассейн с холодной водой и снова на охлаждение элементов печи.
Печные газы, выделяющиеся с колошника и от летки руднотермической печи, собирают различными способами и направляют на газоочистку. В зависимости от способа сбора печных газов, выделяют открытые, закрытые, герметичные и полузакрытые печи [89, 104, 105].
Открытые печи - это печи, оборудованные высоким зонтом (газовым колпаком) над колошником печи, крышу которого устанавливают выше токоподводов к электродам печи, а между нижней границей боковой части зонта и рабочей площадкой вокруг печи на уровне колошника оставляют свободное пространство. Это пространство (кольцевой зазор высотой около 2 м) используют для доступа к колошнику печи для его обслуживания. Газы из открытой печи вместе с частью окружающего воздуха, поступающего через кольцевой зазор, забирают из-под крыши зонта на газоочистку сухого типа (тканевые рукава). Однако часть печных газов из-за неравномерного хода печи выбивается из-под зонта в атмосферу цеха и окружающую среду.
Закрытые печи - это печи, колошник которых полностью закрыт водоохлаждаемым сводом [89, 104, 105]. Секции (части) свода подвешивают к перекрытию над печью. Периферийная часть секций опирается на стены печи. В своде оставляют кольцевые отверстия для электродов. Зазор между электродами и сводом герметизируют за счет непрерывной подачи шихты вокруг электродов. Между верхним уровнем загруженной в печь шихты и сводом оставляют свободное пространство, из которого через специальные проемы в своде отбирают выделяющиеся печные газы на газоочистку мокрого типа (орошаемый скруббер Вентури). В мокрых газоочистках пыль улавливается водой и в виде шлама отправляется в шламоотстойник - опасное сооружение с точки зрения охраны окружающей среды.
Примерно 1/3 печных газов закрытых печей выделяется через шихту вокруг электродов и выбрасывается в атмосферу без газоочистки, нанося вред окружающей среде.
Герметичные печи - это печи, укрытые водоохлаждаемым сводом, герметизация электродных отверстий в котором производится за счет специальных уплотнений, а шихта загружается на колошник печи по труботечкам, проходящим через соответствующие отверстия в своде печи. В герметичных печах все выделяющиеся из печи газы собираются в подсводовом пространстве и удаляются на мокрую газоочистку. Уловленная пыль также в виде шлама отправляется в шламоотстойник.
Полузакрытые печи (печи с низким зонтом) отличаются от открытых печей тем, что кольцевой зазор между низом боковой поверхности зонта и рабочей площадкой укрывают щитами, дополнительно герметизируя зонт печи [104]. За счет этого повышается эффективность сбора печных газов на газоочистку и сокращаются выбросы неочищенного газа в атмосферу цеха.
Крыша зонта полузакрытых печей выполняется ниже уровня токоподвода к электродам. Это продлевает срок службы короткой сети печи неопределенно долго. Это же позволяет разместить печные трансформаторы максимально близко к электродам и максимально сократить электрические потери.
Полузакрытые печи имеют преимущество перед печами другого типа:
- перед открытыми печами - более высокая степень сбора печных газов на газоочистку, лучшие условия эксплуатации короткой сети;
- перед закрытыми и герметичными печами - сохраняется возможность обработки колошника печи для корректировки хода плавки, ниже расход электрической энергии из-за отсутствия потерь с индукцией на свод (3 % - 5 %), используется газоочистка сухого типа - отсутствует необходимость строительства экологически опасного сооружения - шламонакопителя, имеется возможность отгрузки потребителям товарной пыли.
Подавляющая часть новых ферросплавных печей строится с полузакрытыми зонтами.
Подготовка шихтовых материалов
Подготовка шихтовых материалов к плавке решает следующие задачи [91, 104]:
- усреднение шихты;
- сушка шихты;
- подогрев и прокалка шихты;
- обеспечение газопроницаемости шихты.
Усреднение состава шихты достигается в результате операций разгрузки сырья в складе шихты, подачи материалов на подготовку, перегрузок шихты при транспортировке к печам и пересыпках при дозировании и подаче шихты в печь.
Сушка шихты. В практике работы рудновосстановительных печей на территории России сушка шихтовых материалов не применяется. Как правило, влага из шихтовых материалов испаряется на колошнике печи за счет подогрева шихты выделяющимися печными газами.
Предварительный подогрев и прокалка шихты нашли применение в зарубежных заводах при выплавке ферро- и ферросиликохрома с целью экономии электрической энергии. На российских предприятиях не применяются.
Обеспечение газопроницаемости шихты. Из-за высокой интенсивности углеродовосстановительных реакций в руднотермических печах происходит постоянное образование газообразного оксида углерода, особенно в зоне тигля печи, под электродами. Для предотвращения таких явлений необходимо предпринимать меры для обеспечения хорошей газопроницаемости шихты. Подготовка шихты для обеспечения хорошей газопроницаемости заключается в выделении целевой фракции шихтового материала перед подачей в печь за счет отсева мелочи и додрабливания кусков, превышающих допустимый размер.
Подготовка кусковых руд. Необходимая фракция рудной части шихты (марганцевые и хромовые руды, железная руда, агломерат и т.п.) для плавки - 10-100 мм, для кварцита - 20-120 мм. Однако при перегрузке руд в вагоны, перевозке, выгрузке руд на складах шихтовых материалов происходит повторное образование мелочи. Поэтому руды перед подачей в печь рассевают на 2-ситном грохоте на ситах с ячейками 10 х 10 мм и 100 х 100 мм.
Фракцию более 100 мм додрабливают на щековой дробилке и возвращают на отсев мелочи. В некоторых случаях, если доля фракции + 100 мм в руде невелика, отсев на сите 100 х 100 мм не производят.
Мелочь руд 0-10 мм направляют на окускование или агломерирование и возвращают на плавку. Мелочь кварцита 0-20 мм на плавку больше не возвращают - используют как флюс в других металлургических переделах, при строительстве дорог в качестве балласта, в цементном производстве в качестве кремнеземистой добавки и т.п.
Рудные концентраты после обогащения представляют собой пески крупностью менее 3 мм или тонкопомолотые концентраты крупностью менее 0, 75 мм и менее. Поэтому непосредственно в плавке на руднотермической печи их использовать невозможно. Концентраты подвергают предварительному окускованию - агломерированию, окатыванию или брикетированию на соответствующих фабриках. Мелочь агломерата, окатышей, брикетов отсеивают в процессе производства. На ферросплавные заводы поступает готовое окускованное сырье, поэтому дополнительную подготовку этого сырья перед плавкой не производят.
Флюсы. Для флюсов используют фракцию 10-30 мм. Как правило, эту фракцию получают от поставщиков и используют для плавки в руднотермических печах без предварительной подготовки.
Подготовка восстановителя. Подготовку кокса проводят на выделение целевой фракции 5-16 мм. Для этого кокс додрабливают на 4-валковой дробилке и рассевают на 2-ситном грохоте на ситах с ячейками 5 х 5 мм и 16 х 16 мм. Фракцию более 16 мм возвращают на додрабливание и рассев.
Мелочь кокса 0-10 мм отгружают потребителям. Фракцию 5-16 мм подают на печь.
Подготовку каменного угля (антрацита) проводят на выделение целевой фракции 10-100 мм. Как правило, с угледобывающих предприятий поставляется уголь фракции 20-50 мм. В этом случае уголь и антрацит рассевают на односитном грохоте на сите с ячейками 8 х 8 (10 х 10) мм. Додрабливание не производят. Однако если поставляется уголь крупностью более 100 мм, то этот уголь направляют на додрабливание на 2-валковой дробилке и рассевают на односитном грохоте на сите с ячейками 8 х 8 (10 х 10) мм.
Угольную (коксоугольную) мелочь 0-10 мм отгружают потребителям. Фракцию угля 10-50 (10-100) мм подают на печь.
Нерудные железосодержащие материалы. К ним относятся стальная стружка, чугунная стружка, доменный присад. Крупность чугунной стружки и доменного присада не превышает 10 мм, поэтому это сырье не требует предварительной подготовки.
Длина витков стальной стружки не должна превышать 50 мм. В противном случае происходит зависание стружки в суточных бункерах и труботечках с прекращением поступления стружки в печь. Поэтому стружку подвергают предварительному измельчению на стружкодробильной машине и рассеву на барабанном сите.
Шихтовое хозяйство ферросплавного завода, оборудованного руднотермическими печами, состоит из:
- корпуса разгрузочного оборудования с вагоноопрокидывателями;
- открытого напольного или закрытого склада шихтовых материалов;
- корпуса подготовки шихтовых материалов;
- корпуса шихтовых бункеров;
- дозировочного отделения, которое может быть совмещенным либо с корпусом подготовки материалов, либо с корпусом шихтовых бункеров.
Поступающее на ферросплавный завод сырье складируется на складе шихтовых материалов.
Для хранения шихтовых материалов применяются три типа складов [91]:
- закрытый грейферный с железнодорожной колеей, расположенной посередине склада (см. рисунок 2.67, а);
- закрытый бескрановый ангарного типа с конвейерной подачей (см. рисунок 2.67, б);
- открытый с конвейерной подачей сырых материалов, оборудованный мостовым грейферным перегружателем для подачи, штабелирования и выдачи материала на подготовку (см. рисунок 2.67, в).
Из склада каждый шихтовый материал передается в корпус подготовки.

а - закрытый грейферный; б - закрытый бескрановый; в - открытый
Рисунок 2.67 - Типы напольных складов для хранения шихтовых материалов
В корпусе подготовки материалов установлено необходимое сушильное, дробильное и классифицирующее оборудование для подготовки шихтовых материалов, как указано выше.
Подача и загрузка шихты в печь
Подготовленная шихта по системе ленточных транспортеров передается в корпус шихтовых (суточных) бункеров. Под каждым из суточных бункеров установлен питатель, который позволяет выдавать материал из бункера с определенной скоростью.
Существует два вида питателей:
- вибрационный питатель - наклонный желоб, по которому материал перемещается за счет вибрации;
- ленточный питатель - конвейерная лента, передвигающаяся с заданной скоростью.
Шихтовые бункера могут располагаться как в отдельном здании (корпус шихтовых бункеров, отделение дозирования шихты и т.п.) - для мощных печей, так и в плавильном корпусе - для печей малой и средней мощности.
Здание плавильного корпуса, как для печей малой мощности, так и для печей большой мощности, состоит из трех пролетов: разливочный пролет, печной пролет, трансформаторный пролет.
Шихтовые материалы перед подачей в печь необходимо смешивать в определенных пропорциях - произвести дозирование шихты, только после этого шихту можно загружать в печь. В ферросплавном производстве существует два принципа дозирования шихтовых материалов: порционное и непрерывное.
Дозирование в цехах малой мощности - порционное и производится непосредственно под суточными бункерами, которые располагают на цеховых отметках значительно выше печи. Принцип порционного дозирования заключается в формировании порции шихты (колоши), в которой компоненты заданы в определенном соотношении (см. рисунок 2.68) [92].
Это достигается за счет подачи небольших порций шихтовых материалов из суточных бункеров через вибрационные питатели в весовые бункера (один на два бункера). Под весовыми бункерами проходит монорельсовая или напольная тележка, в которую последовательно сбрасывается шихта из весовых бункеров. Тележка набранную колошу шихты доставляет и сбрасывает в свободный печной бункер (карман) печи.

1 - бункер с шихтовым компонентом; 2 - питатель; 3 - весовой бункер; 4 - весоизмерительное устройство; 5 - затвор; 6 - транспортное устройство для формирования колоши; 7 - транспортное устройство для передачи колоши шихты в печь
Рисунок 2.68 - Принципиальная схема порционного дозирования шихты
Под каждым печным бункером (карманом) установлен затвор, при открывании которого с пульта управления печью шихта из печного кармана самотеком по стальным трубам - труботечкам падает на колошник печи. Иногда вместо затвора в труботечке устанавливают вибропитатель. В этом случае количество шихты, загружаемой в печь, может быть меньше одной колоши и регулируется длительностью работы вибропитателя. Нижняя часть труботечек, находящаяся под зонтом печи, выполняется водоохлаждаемой.
Непрерывное дозирование шихтовых материалов применяется в цехах с мощными рудотермическими печами. В этом случае дозирование производится в корпусе шихтовых бункеров.
Принцип непрерывного дозирования заключается в том, что на движущуюся транспортерную ленту из суточных бункеров шихтовые компоненты насыпаются со строго определенной производительностью, как правило, с помощью ленточных весовых дозаторов. При этом соотношение компонентов выдерживается в соответствии с требованиями технологии.
Принципиальная схема непрерывного дозирования изображена на рисунке 2.69 [92].

1 - бункер с шихтовыми компонентами; 2 - ленточный дозатор; 3 - сдозированная шихта; 4 - транспортер
Рисунок 2.69 - Принципиальная схема непрерывного дозирования шихты
Восстановительная плавка в руднотермической печи
На колошник печи постоянно загружается свежая шихта, с колошника ванны руднотермической печи постоянно выделяются печные газы, нагретые до высоких температур (900 °С - 1500 °С) которые образуются в печи в результате испарения влаги, выделения летучих из шихтовых материалов и в результате восстановления оксидов шихты углеродом.
В процессе плавки нижний конец электрода постоянно сгорает. Задача поддержания оптимальной длины рабочих концов решается за счет перепуска электродов; обычно небольшими разовыми перепусками по 10-20 мм за перепуск.
Между выпусками происходит накопление металла в печи, в первую очередь в тиглях. Из-за сравнительно небольшого объема в тиглях происходит довольно быстрый рост уровня накопленного металла. Накопившийся в процессе плавки металл периодически выпускают из руднотермической печи. Жидкий ферросплав (металл) вместе со шлаком через леточный канал самотеком вытекает из печи по леточному желобу (сливной носок: наклонный, металлический, футерованный кирпичом, желоб) в ковш.
По окончании выпуска летку закрывают, либо вручную конусами из огнеупорной глины или леточной массы, либо машиной для обслуживания летки печи (пушкой).
Для печей большой мощности выпуск металла и шлака производят раздельно - через отдельные шлаковую и металлическую летки. Шлаковая летка выполняется выше металлической - на уровне верхней границы накопленного перед выпуском металла. Для бесшлаковых процессов (производство ферросилиция) вся плавка выпускается в ковш (металла + печной шлак).
В зависимости от типа выплавляемого сплава количество печного шлака значительно меняется: от 3 % - 5 % от веса металла (выплавка ферросилиция - бесшлаковый процесс) до 150 % - 300 % от веса металла (выплавка феррохрома, ферромарганца - шлаковые процессы). Отношение веса шлака к весу выпускаемого металла называется кратностью шлака.
Ковш выполняется футерованным (см. рисунок 2.70), а шлаковни изготавливаются литыми из стали и не футеруются [105].
Для шлаковых процессов (ферро- и силикомарганец, ферро- и силикохром) объем ковша подбирают равным объему металла за выпуск (+ 25 % запас объема). А шлак из ковша в процессе выпуска по сливному носку перетекает в шлаковню (или шлаковый ковш), которую устанавливают под сливным носком ковша. Шлаковня также имеет сливной носок, под который устанавливают вторую шлаковню и т.д., такая установка называется каскадным выпуском (каскад).

1 - корпус ковша; 2 - цапфы; 3 - футеровка; 4 - носок; 5 - днище
Рисунок 2.70 - Ковш сварной футерованный разливочный емкостью 20 м3
В настоящее время в практике ферросплавного производства нашли наибольшее применение следующие способы разливки:
- на разливочных машинах различного типа;
- в стационарные поддоны и изложницы;
- послойно в напольные изложницы или в канаву методом "плавка на плавку".
Наибольшее распространение получила разливка ферросплавов на ленточных конвейерных машинах (см. рисунок 2.71) [105]. Они применяются для разливки углеродистого ферромарганца, силикомарганца, углеродистого феррохрома, силикохрома и низкопроцентного ферросилиция.

1 - ковш; 2 - передвижное укрытие камеры; 3 - желоб; 4 - натяжная станция; 5 - лента; 6 - бункер для опрыскивания известковым молоком; 7 - трубопроводы для водяного душирования слитков; 8 - приводная станция; 9 - короб для металла
Рисунок 2.71 - Машина для разливки ферросплавов конвейерного типа, двухленточная
Кроме конвейерных разливочных машин, используют также машины конвейерно-тележечного типа для разливки высококремнистых сплавов, модификаторов и лигатур, а также сплавов, содержащих элементы, легко поддающиеся окислению (см. рисунок 2.72) [105].
Машина представляет собой непрерывный эллиптический конвейер, составленный из установленных на рельсовые пути тележек с поддонами-изложницами овальной трапецеидальной формы для приема металла. На одной ветви конвейерной машины в разливочном пролете установлено оборудование для заливки сплава, подсыпки изложниц отсевами ферросплавов. Другая ветвь разливочного конвейера размещается за стеной разливочного пролета и служит для охлаждения слитков. Там же установлен кантователь для изложниц и бункер для приема металла.

1 - ковш с кантователем; 2 - изложница; 3 - приемный бункер для металла
Рисунок 2.72 - Карусельная разливочная машина
Широкое распространение получает послойная разливка методом "плавка на плавку". Установки могут располагаться как в закрытом помещении, так и на открытой площадке. Основным элементом установки является железобетонная чаша, футерованная с трех боковых сторон и снизу чугунными плитами. Для облегчения выгрузки затвердевшего сплава передняя плита съемная.
Для разливки ферросилиция используют водоохлаждаемые медные изложницы. Ферросилиций из летки печи по желобу через копильник поступает в одну из двух медных изложниц, принимающей весь выпуск металла, из которой металл после охлаждения подают на рольганг молотковой дробилки. Короба с дробленым металлом отправляют в сталеплавильное производство.
Заполненные шлаком шлаковни (шлаковые ковши) вывозят из разливочного пролета на участок переработки шлака или шлакоотвал.
Дробление, сортировка, упаковка ферросплавов
Сталеплавильные заводы, оборудованные автоматизированными линиями подачи ферросплавов, потребляют ферросплавы только определенной фракции, в основном фракции 10-50 мм (в некоторых случаях 10-100 мм).
Разливка ферросплавов позволяет получать слитки с поддонов с габаритными размерами до 500 х 800 х 1500 мм, с разливочных машин - до 150 х 250 х 700 мм.
Для этого, как правило, применяется двухстадийное дробление с последующим рассевом на двухситном грохоте на фракции 0-10, 10-50, 50-100 мм.
Выделенные фракции упаковывают в мягкие контейнеры (биг-беги) или отгружают навалом в сухогрузных контейнерах или вагонах [92].
Обработка шлаков ферросплавного производства
Производство ферросплавов сопровождается образованием значительного количества отвальных шлаков [91]. Общий выход ферросплавных шлаков составляет более 1, 5 млн т/г. Разные сплавы имеют разный удельный выход шлаков на 1 т выплавляемого сплава.
При бесшлаковых (малошлаковых) процессах производства ферросплавов карботермическим способом (ферросилиций, двухстадийный силикохром) кратность шлака (отношение веса шлака к весу металла) составляет 0, 06-0, 07, а при шлаковых процессах (ферросиликомарганец, феррохром и силикохром, низкоуглеродистые сплавы) кратность шлака может достигать величины 2, 7-3, 5.
Ферросплавные шлаки содержат корольки готового сплава, различное количество оксидов ведущего элемента и других ценных металлов и минералов. К тому же шлаки характеризуются прочностью, абразивностью, огнеупорностью, поэтому представляют собой достаточно ценное сырье для использования в различных отраслях промышленности.
Все ферросплавные шлаки в зависимости от выплавляемых сплавов и химического состава делятся на саморассыпающиеся и несаморассыпающиеся. Причиной саморассыпания является полиморфное превращение ортосиликата кальция 2CaOSiO2 при остывании шлаков до температуры 450 °С - 550 °C, происходящее с увеличением объема.
К саморассыпающимся относятся шлаки производства низкоуглеродистого феррохрома, силикокальция и марганца металлического, которые во время остывания превращаются в порошок. Применение указанных шлаков весьма разнообразно: шлаки производства низкоуглеродистого феррохрома применяются в литейном производстве для получения быстротвердеющих формовочных смесей, в сельском хозяйстве для известкования кислых почв, в цементной промышленности и ряде других производств.
Нерассыпающиеся шлаки высокоуглеродистого феррохрома представляют собой плотный камневидный материал, который обычно поступает в отвал и в дальнейшем используется в качестве строительного материала. Переработанный шлак может быть использован как щебень и инертный песок в качестве заполнителя для жаростойких бетонов. Одной из проблем является наличие в составе этих шлаков некоторого количества токсичных соединений шестивалентного хрома (так называемых подвижных или водорастворимых форм).
В настоящее время перерабатывают около 45 % образующихся шлаков. Способы переработки ферросплавных шлаков весьма разнообразны (металлургический передел, воздушная и магнитная сепарация, механическое измельчение, водная грануляция и др.), их выбор определяется особенностями шлака.
При переработке шлаков с вовлечением их для использования в качестве металлургического сырья (на собственные нужды ферросплавного предприятия) приходится примерно 10 % от общего количества текущего шлака. Около 40 % отправляется в отвал. Остальное количество стремятся реализовать в смежные отрасли, главным образом производителям цемента и строительных материалов.
Переработка текущих и отвальных нерассыпающихся шлаков
В настоящее время применяют два основных способа переработки жидких шлаков: охлаждение и дробление в твердом состоянии; гранулирование или поризация с последующим охлаждением. Первый способ является основой технологии производства товарного продукта в виде щебня, второй - обеспечивает получение более высококачественного продукта.
Универсальная схема переработки шлаков в жидком состоянии показана на рисунке 2.73 [91].

1 - ДСП; 2 - ограничитель шлакового потока; 3 - установка барабанного типа; 4 - конвейер; 5 - магнитная шайба; 6 - магнит подвесной; 7 - агрегат сортировки передвижной СМД-174 А; 8 - закрома, емкости для магнитного продукта: 9 - склад щебня фракции 40-70 мм; 10 - агрегат второй стадии дробления СМД-131А; 11 - конвейер передвижной; 12 - агрегат сортировки передвижной СМД-174 А-10; 13 - отгрузочные передвижные конвейеры со шкивными железоотделителями для щебня фракций 10-20 и 20-40 мм; 14 - склад щебня фракции 20-40 мм; 15 - склад щебня фракции 10-20 мм; 16 - бункерный склад щебеночно-песчаной смеси 0-10 мм; 17 - автосамосвал; 18 - экскаватор; 19 - думпкар железнодорожный; 20 - автопогрузчик фронтальный; 21 - шлак
Рисунок 2.73 - Схема переработки жидких печных шлаков
Существует ряд способов охлаждения жидких шлаков с дроблением их на щебень в твердом состоянии. Наиболее простой заключается в сливе шлака послойно в шлаковую яму с дальнейшей разработкой экскаваторами и дроблением в дробилках. Однако в последнее время все чаще применяют охладители барабанного типа, состоящие из одного-двух барабанов, имеющие наружное или внутреннее охлаждение, с дальнейшим дроблением шлаковой ленты или корки в дробилках.
Горячий шлак поступает на отвал по железнодорожным путям в отдельных изложницах. На оборудованной площадке отвала он сбрасывается и интенсивно охлаждается посредством орошения водой на первой стадии и погружением в яму с водой - на второй. Не исключено и естественное охлаждение с предварительным дроблением падающим грузом.
Охлажденный шлак грузится экскаватором на поворотную решетку (с ячейками 200 х 400 мм) приемного бункера, откуда пластинчатым питателем подается в агрегат первичного дробления. Над пластинчатым питателем установлены спаренные электромагнитные шайбы типа ЭМ-12 для отбора крупных металлических включений.
С ленточного транспортера через колосниковый грохот шлак поступает в агрегат вторичного дробления и окончательно додрабливается, после чего рассеивается на передвижной установке, состоящей из грохота и транспортера. Дробленый фракционированный щебень грузится в автомашины или в железнодорожные вагоны для отправки потребителям.
Переработка нерассыпающихся шлаков гравитационными методами
Определенное распространение получила переработка нерассыпающихся шлаков гравитационными методами в водной среде. Отделение переработки шлаков гравитационными методами размещают в специальном отапливаемом помещении.
Технологическая схема гравитационного обогащения на примере шлаков углеродистого феррохрома представлена на рисунке 2.74 [91].

Рисунок 2.74 - Технологическая схема гравитационного обогащения шлака высокоуглеродистого феррохрома
В состав отделения обогащения входят: приемный бункер (сдвоенный) объемом 20 м3; ленточные конвейеры желобного типа с шириной ленты (В) 800 мм; вибропитатель типа ПЭВ 1-0, 5; отсадочная машина ВБ-2, 5 х 2-В; питательные насосы ГРАТ-350/40; компрессорная установка ВЦ 1-50/1, 6М 1 с ресивером; емкости для грязной и осветленной воды автономного оборотного цикла; электромостовой кран грузоподъемностью 10 т; цепные элеваторы ЭОЦП - 2 шт.
Процесс обогащения осуществляется следующим образом: материал по течке поступает на решето загрузочного устройства, где под действием пульсирующих восходящих и нисходящих потоков воды, создаваемых сжатым воздухом, прерывисто поступающим из пневмопровода в воздушные камеры машины, необогащенный материал, содержащий металлоконцентрат и шлаковую составляющую, под воздействием горизонтального транспортирующего потока и вследствие текучести во взвешенном состоянии движется вдоль машины. В результате материал расслаивается по высоте, образуя слои продуктов с различной плотностью. В нижних слоях концентрируются тяжелые фракции (металл), выше - смесь тяжелых и легких фракций, а в самом верхнем слое - легкие фракции (шлаковая составляющая).
Тяжелые фракции (концентрат) обогащаемого материала попадают в разгрузочные камеры в конце каждого отделения машины, накапливаются и разгружаются роторными разгрузчиками в приемные воронки обезвоживающих ковшевых элеваторов, собираются в специальную тару и отгружаются потребителям. Промежуточный продукт, в зависимости от выбранной схемы, поступает вместе с исходным материалом обратно в отсадочную машину или складируется.
Легкие фракции вместе с транспортной водой направляются через сливной порог машины на грохот-обезвоживатель и дальше наклонным ленточным транспортером передаются в закром-накопитель, откуда также отгружаются потребителям как товарный щебень.
Переработка саморассыпающихся шлаков
Саморассыпающиеся шлаки содержат до 5 % корольков сплава. Корольки сплава выделяются из этого шлака воздушной или магнитной сепарацией. Конечный шлак широко применяется как известковое удобрение в сельском хозяйстве, для изготовления жидких самотвердеющих смесей в литейном производстве, в составе минерального порошка для асфальтобетона в строительстве. Ежегодно реализуется потребителям более 800 тыс. т сепарированного шлака. Технология переработки саморассыпающихся шлаков на примере низкоуглеродистого феррохрома приведена на рисунке 2.75 [91].

1 - ковш; 2 - стенд; 3 - кран; 4 - решетка; 5, 12, 14, 17, 21, 26, 27 - бункер; 6 - дозатор; 7, 13, 16, 18, 22 - конвейер; 15 - упаковочная машина; 19 - скип; 20 - наклонная галерея; 23, 29 - грохот-бункер; 24 - барабанный магнитный сепаратор; 25 - индукционно-роликовый сепаратор; 28 - вибрационный питатель; 30 - грохот; 31 - шнековый питатель; 32 - элеватор; 33 - челюстной затвор
Рисунок 2.75 - Технологическая схема сепарации саморассыпающегося шлака рафинированного феррохрома
Шлак в литых ковшах-шлаковнях подают в отделение остывания шлака на железнодорожных платформах, а затем ковши со шлаком устанавливают на специальные стенды для остывания на воздухе. После остывания в течение 2 сут шлак из ковша выдают в приемные решетки бункерной эстакады, где он рассыпается и проваливается через решетку в бункер. На решетке остается металлический скрап размером более 80 мм, который собирают при помощи крановых клещей и отправляют обратно в цех на переплав.
Шлак из бункеров подается на воздушную сепарацию. В отделении воздушной сепарации шлак поступает на грохот, где происходит отделение фракции от 10 до 120 мм, которая направляется в бункер крупного продукта. Шлак фракции от 0 до 10 мм поступает на воздушный сепаратор, где его разделяют на классы - 0, 4 и 0, 4-10 мм. Фракцию 0, 4-10 мм направляют на вторичное додрабливание. Шлак фракции - 0, 4 мм передается при помощи пневмотранспортера в бункера, из которых его загружают в железнодорожные вагоны и отправляют потребителям.
Переработка шлаков производства ферросилиция
Производство ферросилиция относится к бесшлаковым процессам, однако при выплавке образуется 40-100 кг шлака по 1 т сплава [92]. В шлаках ферросилиция содержится значительное количество металлической фазы (от 40 % до 60 %) в виде корольков и ковшевых остатков, а также до 15 % карбида кремния. Химический состав металла обычно соответствует марке выплавляемого сплава, а минеральная часть содержит, %: SiO2 - 32; СаО - 18; Al2O3 - 16; MgO - 0, 8; SiC - 15. Эти шлаки успешно используются в составе раскислительных и рафинирующих смесей в сталеплавильном производстве. Шлаки богатых по кремнию марок ферросилиция применяются в шихте взамен кварцита при выплавке силикохрома и литейных чугунов, в качестве флюса при производстве углеродистого феррохрома.
Шлаки ферросилиция дробят на щековой дробилке до крупности менее 150 мм. Иногда крупные куски ферросилиция из дробленого шлака вручную выбирают на ленточном транспортере.
Показатели производства ферросплавов в руднотермических печах
В таблицах 2.34-2.38 приведены основные показатели производства ферросплавов в руднотермических печах [88, 93, 106].
|
Показатели |
Способ выплавки |
Материальный баланс | ||||
|
флюсовый |
бесфлюсовый |
Задано: |
кг |
Получено |
кг | |
|
Удельный расход, кг/б. т. (78 % Mn): |
Руда марганцевая |
100, 0 |
Сплав |
35, 9 | ||
|
- марганцевое сырье (48 % Mn) |
2060 |
2971 |
Кокс |
17, 8 |
Шлак |
37, 1 |
|
- кокс |
580 |
415 |
Железная стружка |
2, 9 |
Пыль |
4, 9 |
|
- окатыши |
110 |
85 |
Электродная масса |
0, 8 |
Газы |
43, 6 |
|
- известняк |
700 |
- | ||||
|
- электродная масса |
21 |
22, 4 | ||||
|
Удельный расход электроэнергии, кВт•ч/б. т. |
4290 |
3498 | ||||
|
Выход малофосфористого шлака (48 % Mn), кг/б. т. |
- |
1353 | ||||
|
Содержание Mn в шлаке, % |
14, 2 |
35, 8 | ||||
|
Кратность шлака |
1, 2 |
0, 88 | ||||
|
Извлечение Mn, % |
78-82 |
98 |
Всего: |
121, 5 |
Всего: |
121, 5 |
|
Показатели |
Содержание фосфора, % |
Материальный баланс | |||||
|
0, 20 |
0, 35 |
0, 60 |
Задано: |
кг |
Получено |
кг | |
|
Удельный расход, кг/т: |
Концентрат марганцевый |
30, 0 |
Сплав |
51, 4 | |||
|
- марганцевое сырье (48 % Mn) |
1843 |
1728 |
1674 |
Руда марганцевая |
70, 0 |
Шлак |
52, 2 |
|
- кокс |
415 |
425 |
395 |
Кварцит |
34, 1 |
Пыль |
5, 9 |
|
- кварцит |
285 |
333 |
294 |
Кокс |
32, 4 |
Газы |
64, 5 |
|
- известняк |
100 |
- |
- |
Доломит |
3, 8 | ||
|
- возвратные отходы |
163 |
234 |
217 |
Кислород воздуха |
3, 7 | ||
|
- вторичное марганцевое сырье |
- |
208 |
153 | ||||
|
- электродная масса |
28, 5 |
24, 6 |
24, 0 | ||||
|
Удельный расход электроэнергии, кВт•ч/т |
4191 |
4088 |
3840 | ||||
|
Содержание Mn в шлаке, % |
11, 7 |
12, 4 |
12, 5 | ||||
|
Кратность шлака |
1, 6 |
1, 5 |
1, 3 | ||||
|
Извлечение Mn, % |
75 |
80 |
82 |
Всего: |
174, 0 |
Всего: |
174, 0 |
|
Показатели |
Значение |
Материальный баланс | |||
|
Задано: |
кг |
Получено |
кг | ||
|
Удельный расход, кг/т: |
Руда хромовая |
192, 9 |
Сплав |
99, 5 | |
|
- хромовая руда |
1900 |
Кварцит |
28, 5 |
Шлак |
85, 0 |
|
- кварцит |
70 |
Кокс |
45, 0 |
Пыль |
4, 7 |
|
- кокс |
440 |
Электродная масса |
2, 6 |
Газы |
118, 9 |
|
- электродная масса |
27 |
Воздух |
39, 1 | ||
|
Удельный расход электроэнергии, кВт•ч/б. т. |
3400 | ||||
|
Кратность шлака |
0, 85 | ||||
|
Извлечение Cr, % |
92 |
Всего: |
308, 2 |
Всего: |
308, 2 |
|
Показатели |
Ферросиликохром |
Материальный баланс | ||||
|
ФСХ30 |
ФСХП |
Задано: |
кг |
Получено |
кг | |
|
Удельный расход, кг/т: |
Феррохром передельный |
58, 2 |
Сплав |
102, 6 | ||
|
- кварцит |
650 |
1100 |
Кварцит |
106, 8 |
Шлак |
4, 1 |
|
- кокс |
280 |
500 |
Кокс |
43, 6 |
Пыль |
5, 4 |
|
- феррохром передельный |
750 |
540 |
Электродная масса |
5, 0 |
Газы |
148, 6 |
|
- электродная масса |
48 |
74 |
Воздух |
47, 2 | ||
|
Удельный расход электроэнергии, кВт•ч/б. т. |
3700 |
5500 | ||||
|
Извлечение Cr, % |
94 |
96 |
Всего: |
260, 9 |
Всего: |
260, 9 |
|
Показатели |
ФС45* |
ФС65* |
ФС75* |
Материальный баланс ФС45** | |||
|
Удельный расход, кг/б. т: |
Задано: |
кг |
Получено |
кг | |||
|
- кварцит |
1015/931 |
1520/1568 |
1786/1930 |
Кварцит |
100, 0 |
Сплав |
101, 7 |
|
- стальная стружка |
560/558 |
320/343 |
223/250 |
Кокс |
15, 2 |
Шлак |
3, 2 |
|
- кокс |
485/438 |
665/720 |
840/845 |
Полукокс |
44, 8 |
Газы |
135, 5 |
|
- электродная масса |
19/16 |
45/43, 3 |
54/54 |
Стальная стружка |
57, 6 |
Пыль |
5, 1 |
|
Удельный расход электроэнергии, кВт•ч/б. т. |
4580/4760 |
7410/7610 |
8490/8840 |
Электродная масса |
2, 4 | ||
|
Извлечение Si, % |
97, 9/98, 2 |
94, 9/92, 1 |
92, 3/91, 8 |
Прутья для прожига летки |
0, 7 | ||
|
* Числитель - открытые печи; знаменатель - закрытые печи. |
Воздух |
24, 8 | |||||
|
** Закрытые печи. |
Всего: |
245, 5 |
Всего: |
245, 5 | |||
Для выплавки высоколегированных сталей (нержавеющих, жаропрочных и др.) необходимо иметь минимальное содержание углерода в ферросплавах. Для этой цели выплавляют ферросплавы с низким содержанием углерода, например: малоуглеродистый ферромарганец, безуглеродистый феррохром, металлический хром и марганец, ферросплавы с титаном, вольфрамом, ванадием и другими металлами.
Для этих ферросплавов применяют или силикотермический процесс (восстановителем является кремний), или алюмотермический процесс (восстановителем является алюминий), или комбинированный алюмосиликотермический процесс [88, 93].
2.6.4.1 Силикотермический процесс
Силикотермический процесс производства ферросплавов основан на восстановлении оксидов металлов кремнием [88, 93].
В упрощенном виде реакция силикотермического восстановления может быть представлена в следующем виде [88]:
2/уМехОу + Si = 2x/yMe + SiO2 + QSi,
SiO2 + z CaO = (CaO)z - SiO2 + QCaO SiO2
где QSi - тепло, выделяющееся при восстановлении элемента из оксида кремнием;
QCaO SiO2 - тепло, выделяющееся при образовании силицида кальция.
Для увеличения степени восстановления ведущего элемента из оксидов в шихту добавляют флюс (как правило, известь - CaO), связывающий кремнезем в легкоплавкие соединения для обеспечения требуемой вязкости и жидкоподвижности шлака. Кратность шлака может составлять 1, 5-2, 5 и более, что также требует дополнительных затрат тепла и, следовательно, электроэнергии.
В качестве кремнистого восстановителя применяю сплавы кремния, полученные более дешевым, углеродовосстановительным способом: ферросилиций, передельные кремнистые сплавы (ферросиликохром, ферросиликомарганец) с высоким содержанием кремния.
Производство ферросплавов силикотермическим способом осуществляется в рафинировочных печах небольшой мощности.
Мощность рафинировочных печей по сравнению с рудовосстановительными печами относительно невелика и составляет 2, 5-7 МВА. Отличительными особенностями рафинировочных печей являются периодический характер процесса и работа в открытом режиме. Общий вид рафинировочной печи РКО-3, 5 показан на рисунке 2.76 [89].

1 - механизм наклона; 2 - шахта стойки электрододержателя; 3 - механизм перемещения электродов; 4 - электрододержатель; 5 - ванна печи; 6 - опорные секторы
Рисунок 2.76 - Рафинировочная электропечь ОКБ-262 мощностью 5 МВА
Для хранения подготовленных шихтовых материалов в рафинировочных цехах устанавливают бункерную эстакаду, встроенную в виде отдельного пролета. Шихта из бункерного пролета передается в печной пролет самоходной монорельсовой тележкой и подается в печные карманы бадьей с помощью мостового крана.
Основной объем силикотермического производства занимает производство металлического марганца и низкоуглеродистого феррохрома.
Производство металлического марганца
Для производства металлического марганца используют вместо марганцевой руды малофосфористый шлак. Малофосфористый шлак выплавляют в рудовосстановительной печи с получением попутного высокофосфористого сплава. Малофосфористый шлак от руднотермических печей передают на выплавку рафинированных сплавов в стальных ковшах в жидком виде заливают в рафинировочную печь. Туда же загружают известь и твердый силикомарганец. В процессе проплавления загруженной шихты происходит восстановление марганца из марганцевого шлака кремнием силикомарганца по реакции [89, 106]:
[MnSi]+2(MnO)+2(CaO)=3[Mn]+(2CaO•SiO2)
После окончания плавки металл и шлак из рафинировочной печи выпускают в стальной ковш, заполненный шлаком предыдущей плавки. Избыток шлака переливается из ковша в шлаковую чашу. Металл после вакуумирования разливают в металлические изложницы (поддоны). Шлак отправляют на шлакопереработку.
В общем виде производство металлического марганца может быть представлено схемой, приведенной на рисунке 2.77 [91]:
- выплавка высокомарганцовистого бесфосфористого шлака;
- производство передельного силикомарганца;
- получение металлического марганца путем восстановления бесфосфористого марганцевого шлака силикомарганцем в присутствии извести.

Рисунок 2.77 - Трехстадийная технологическая схема производства металлического марганца с получением на первой стадии высокоуглеродистого ферромарганца ФМн78Б и малофосфористого передельного шлака
Производство низкоуглеродистого феррохрома силикотермическим методом подобно производству металлического марганца. Отличие: в качестве сырья используют концентрат хромовой руды, ферросиликохром и известь.
Показатели производства ферросплавов силикотермическим методом
В таблицах 2.39 и 2.40 приведены основные показатели производства металлического марганца и низкоуглеродистого феррохрома силикотермическим методом [88, 93, 106].
|
Показатели |
Значение |
Материальный баланс | |||
|
Задано: |
кг |
Получено |
кг | ||
|
Удельный расход, кг/т: |
Малофосфористый шлак (48 % Mn) |
100, 0 |
Сплав |
42, 7 | |
|
- малофосфористый шлак (48 % Mn) |
2113 |
Силикомарганец передельный |
30, 2 |
Шлак |
159, 0 |
|
- известь |
1694 |
Известь |
77, 1 |
Пыль |
5, 0 |
|
- силикомарганец передельный |
676 |
Воздух |
14, 2 |
Газы |
14, 8 |
|
Удельный расход электроэнергии, кВт•ч/т |
2641 | ||||
|
Кратность шлака | |||||
|
Извлечение Mn, % |
62, 8 |
Всего: |
221, 5 |
Всего: |
221, 5 |
|
Показатели |
Значение |
Материальный баланс | |||
|
Задано: |
кг |
Получено |
кг | ||
|
Удельный расход, кг/т: |
Хромовая руда (50 % Cr2O3) |
100 |
Сплав |
230 | |
|
- хромовая руда (50 % Cr2O3) |
1782 |
Ферросиликохром (48 %) |
426 |
Шлак |
569 |
|
- ферросиликохром (48 %) |
615 |
Известь |
311 |
Пыль |
84 |
|
- известь |
1560 |
Воздух |
222 |
Газы |
176 |
|
Графитированные электроды |
12 | ||||
|
Удельный расход электроэнергии, кВт•ч/т |
2807 | ||||
|
Кратность шлака | |||||
|
Извлечение Cr, % |
75, 64 |
Всего: |
1059 |
Всего: |
1059 |
2.6.4.2 Алюмотермический процесс
Алюмотермический процесс основан на восстановлении оксидов алюминием [94]. В упрощенном виде реакция алюмотермического восстановления может быть представлена в следующем виде [89]:
2/уМехОу + 4/3 Al = 2x/yMe + 2/3 Al2O3 + QAl,
2/3 Al2O3 + z CaO=2/3(CaO)z•Al2O3+ QCaO Al2O3
где QAl - тепло, выделяющееся при восстановлении элемента из оксида алюминием;
QCaO Al2O3 - тепло, выделяющееся при образовании алюмината кальция.
Из-за относительно высокой стоимости алюминия алюмотермический процесс применяют только для восстановления из оксидов элементов, обладающих высокой термодинамической прочностью, высокой температурой плавления, а также для получения ферросплавов с низким содержанием углерода и кремния. Рудное сырье для алюмотермического процесса обычно представляет собой либо чистый оксид элемента, либо концентрат с минимальной долей пустой породы и примесей, что обычно обуславливается высокой стоимостью элемента и необходимостью как можно более полного его восстановления и извлечения в сплав. Шихтовые материалы находятся обычно в дисперсном виде: концентрат в виде порошка, алюминий в виде порошка либо крупки.
Алюмотермический процесс осуществляют в плавильных горнах; возможно также применение предварительного расплавления шихты в дуговых электропечах или добавление в состав шихты материалов, выделяющих при взаимодействии с алюминием много тепла: аммиачная или калиевая селитра, бертолетова соль.
Установка для проведения алюмотермического процесса с предварительным проплавлением части шихты под электродами трехфазной печной установки приведена на рисунке 2.78 [91].

1 - плавильный горн; 2 - загрузочный бункер; 3, 4 - теплоизоляционные экраны; 5 - электрододержатели; 6 - механизм подъема электродов; 7 - вытяжной зонт
Рисунок 2.78 - Электропечной агрегат для выплавки металлического хрома с предварительным расплавлением части оксидов (плавка на блок)
Цехи алюмотермических ферросплавов и лигатур выполняются обычно двухпролетными. В шихтовом пролете располагаются склад шихтовых материалов и оборудование для подготовки шихты. В плавильном пролете на специальной площадке под вытяжными зонтами или на тележках, закрываемых в плавильные камеры, устанавливают плавильные горны или электропечи типа ДСП. В этом же пролете предусмотрены площадки для разделки и хранения готовых сплавов.
Наибольшее распространение (по объемам производства) получили технологии производства алюмотермическим способом сплавов хрома и титана.
Производство металлического хрома
Восстановление хрома алюминием происходит по реакции [94]:
(Cr2О3) + 2Al = 2[Cr] + (Al2О3)
На рисунке 2.79 приведена технологическая схема получения металлического хрома, включая переработку конечных шлаков на полупродукт для изготовления синтетических шлаков или клинкера [91, 94].

1 - весы; 2 - смеситель; 3 - пресс брикетировочный; 4 - гранулятор тарельчатый; 5 - печь сушильная; 6, 8 - горн плавильный; 7 - изложница для металла и шлака; 9 - шлаковня; 10 - дробилка для шлака; 11 - электропечь для довосстановления шлака; 12 - ковш разливочный
Рисунок 2.79 - Технологическая схема производства металлического хрома с довосстановлением шлаков и получением полупродукта или клинкера высокоглиноземистого цемента
Плавку металлического хрома "на блок" ведут в разъемном чугунном горне с футеровкой в нижней части стен магнезитовым кирпичом и подиной из магнезитового кирпича. Плавку ведут на шихте, состоящей из оксида хрома технической чистоты, алюминиевого порошка и натриевой селитры. Расплав после окончания плавки выдерживается в горне в течение 6 ч, а затем горн снимают с тележки. Полученный слиток охлаждают в воде еще 4 ч, а затем подвергают дроблению.
Производство ферротитана
Наиболее распространенная технологическая схема выплавки ферротитана приведена на рисунке 2.80 [91, 94].

1 - весы; 2 - смеситель; 3 - плавильный горн для выплавки ферротитана; 4 - изложница для металла и шлака; 5 - дробилка; 6 - упаковочная машина; 7 - электропечь для довосстановления шлака; 8 - копильник; 9 - установка для сухой грануляции
Рисунок 2.80 - Технологическая схема производства ферротитана с довосстановлением шлаков и получением полупродукта или клинкера высокоглиноземистого цемента
Основное количество ферротитана получают из ильменитовых концентратов. В качестве восстановителя для получения ферротитана используется алюминиевый порошок, получаемый из вторичного алюминия. В качестве флюса используют свежеобожженную известь.
Выплавляют ферротитан в разборном чугунном горне, состоящем из отдельных половин либо нескольких секций. Подготовленный горн на тележке подается в плавильную камеру, оборудованную бункерами для шихты и шнеками для ее подачи в горн, а также установкой для пылеулавливания и вентиляции.
После полного остывания продуктов плавки в горне слиток отделяют от шлака, охлаждают, дробят и отправляют потребителю.
Шлак переплавляют в дуговой электропечи с алюминиевым порошком и кварцитом для получения высокоглиноземистого клинкера для цементной промышленности и ферросиликотитана.
Показатели производства ферросплавов алюмотермическим методом
В таблицах 2.41 и 2.42 приведены основные показатели производства металлического хрома и ферротитана алюмотермическим методом [94, 106].
|
Показатели |
Значение |
Материальный баланс | ||||
|
Задано: |
кг |
Получено |
кг | |||
|
Удельный расход, кг/т: |
внепечной |
электропечной |
Окись хрома (99 % Cr2O3) |
2320 |
Сплав (97 % Cr) |
1456 |
|
- окись хрома (99 % Cr2O3) |
1650 |
1593 |
Алюминиевый порошок |
842 |
Шлак |
1990 |
|
- алюминиевый порошок |
620 |
578 |
Известь |
200 |
Пыль |
34 |
|
- известь |
100 |
137 |
Натриевая селитра |
16 | ||
|
- натриевая селитра |
140 |
11 |
Подсыпка |
102 | ||
|
Расход электроэнергии, кВт•ч/т |
- |
576 | ||||
|
Кратность шлака |
1, 4 |
1, 37 | ||||
|
Извлечение Cr, % |
88, 0 |
92, 5 |
Всего: |
3580 |
Всего: |
3580 |
|
Показатели |
Значение |
Материальный баланс | |||
|
Задано: |
кг |
Получено |
кг | ||
|
Удельный расход, кг/т: |
Ильменитовый концентрат |
100, 0 |
Сплав (28 % Ti) |
66, 1 | |
|
- ильменитовый концентрат (42 % TiO2) |
940 |
Алюминиевый порошок |
41, 8 |
Шлак |
92, 6 |
|
- алюминиевый порошок |
400 |
Известь |
10, 0 |
Пыль |
3, 3 |
|
- известь |
100 |
Железная руда |
8, 0 |
Газы |
3, 7 |
|
- ферросилиций (75 % Si) |
24 |
Ферросилиций (75 % Si) |
1, 5 | ||
|
- железная руда |
130 |
Воздух |
4, 4 | ||
|
- титановые отходы |
9 | ||||
|
Кратность шлака |
1, 45 | ||||
|
Извлечение Ti, % |
70-80 |
Всего: |
165, 7 |
Всего: |
165, 7 |
Ванадий относится к группе рассеянных элементов, несмотря на то, что содержится в земной коре в количествах, исчисляемых миллионами тонн. Тем не менее ванадий не образует собственных минералов, встречающихся в промышленно значимых количествах, они представляют собой, скорее, геологическую экзотику.
В основном ванадий в виде примеси встречается преимущественно в титаномагнетитовых рудах, а также в тяжелых нефтях, фосфоритах, бокситах, урановых рудах и др. Поэтому за редким исключением соединения ванадия выделяют как побочный продукт при производстве основной продукции, например стали [107].
Даже будучи выведенным в соответствующий концентрат, ванадий требует дополнительной технологической переработки, он является единственным химическим элементом, применяемым для легирования стали, получение которого требует использования достаточно дорогих и сложных гидрометаллургических и химических процессов. Однако экономическая эффективность его применения окупает затраты, в частности введение его в сталь при производстве арматуры всего до 0, 05 % - 0, 07 % приводит к повышению ее класса прочности с А500 до А600 - А700 и позволяет применять сварные соединения без ограничений и без потери прочности по сварному шву [108].
Основная технологическая схема производства феррованадия представлена на рисунке 2.88.
2.6.5.1 Извлечение ванадия с получением оксидов ванадия
Основным сырьем для производства феррованадия являются оксиды ванадия, как индивидуальные (V2O5, V2O3), так и смешанные, которые можно определить как продукты частичного восстановления пентоксида или частичного окисления триоксида ванадия.

Рисунок 2.81 - Принципиальная схема производства оксидов ванадия и феррованадия
При производстве феррованадия степень окисления применяемых оксидов отражается на расходе восстановителя, кратности шлака и выборе оборудования.
Основными сырьевыми источниками при производстве оксидов ванадия являются титаномагнетитовые руды и концентраты, а также конвертерные шлаки, получаемые при переработке ванадиевых чугунов дуплекс-процессом. Однако ванадий находится в этих сырьевых источниках в чрезвычайно стабильных химических соединениях, преимущественно в виде твердых растворов V2O3•Fe2O3 и др., шпинелидов - FeO•V2O3, MnO•V2O3 и т.д. Их разрушение требует применения достаточно "жестких" химических приемов. Кроме того, необходимы процессы обработки, обладающие высокой селективностью по отношению к ванадию.
Производство оксидов ванадия из титаномагнетитовых железорудных концентратов
Извлечение ванадия гидрометаллургическим путем непосредственно из титаномагнетитовых руд возможно осуществить при наличии дисперсной (минус 15 мм) фракции руды с высоким содержанием (более 3 %) пентоксида ванадия руд. Во всех остальных случаях переработка титаномагнетитовых руд состоит из следующих основных переделов:
1. Мокрый размол руды (-0, 1 мм) и магнитное обогащение с выделением титаномагнетитовой фракции, содержащей 2 % - 3 % пентоксида ванадия.
2. Смешивание титаномагнетита с содой и сульфатом натрия.
3. Обжиг полученной смеси во вращающейся печи длиной ~ 100 м и диаметром до 4 м при температуре 1050 °C - 1150 °C. При этом ванадий переходит в технологически извлекаемое состояние по следующей схеме:
V2O3 + Na2CO3 + Na2SO4 + O2 → NaVO3 + CO2 + SO2
4. Охлаждение и размол огарка.
5. Противоточное выщелачивание огарка водой и оборотными растворами, отделение твердого остатка сгущением или фильтрацией, его промывка и удаление на шламовое поле.
6. Очистка раствора от взвеси и примесей кремния, добавление осадителя - раствора сульфата аммония, осаждение кристаллов метаванадата аммония (МВА) схеме:
NaVO3 + (NH4)2SO4 → NH4VO3↓+ Na2SO4
7. Отделение МВА фильтрацией, его промывка и сушка.
8. Термическое разложение (МВА) с получением триоксида ванадия - V2O3
NH4VO3 → V2O3 + N2 + H2O
или пентоксида ванадия - V2O5
NH4VO3 + O2 → V2O5 + N2 + H2O
9. Упарка маточных растворов, выделение оборотного сульфата натрия для использования при обжиге и оборотного раствора сульфата аммония, используемого после укрепления твердым сульфатом аммония для осаждения ванадия.
В дальнейшем использует пентоксид ванадия для получения феррованадия.
К основным недостаткам рассмотренных процессов следует отнести:
- необходимость работы на бедном сырье, что приводит к образованию значительного количества твердых отходов (70-100 т на тонну ванадия);
- существенные энергозатраты на упаривание растворов, объем которых превышал 25 м3/ч;
- высокое содержание диоксида серы в отходящих газах.
Производство оксидов ванадия из конвертерных шлаков дуплекс-процесса
При переработке ванадиевого чугуна дуплекс-процессом образуется шлак, содержащий до 30 % V2O5 [109, 110], который является наиболее ценным сырьем для переработки с получением оксидов ванадия. Отличительная особенность такого шлака состоит в значительном содержании (до 25 %) металловключений, представляющих собой застывшие выплески металла, захваченные шлаком во время продувки конвертера. Эти металлические включения имеют размеры от 0, 5 до 200 мм и создают значительные трудности для измельчения шлака. Они заполняют собой межшаровое пространство мельниц, вынуждая периодически производить их остановку и переборку шаров, а также способствуют увеличению содержания в шихте дисперсного железа. Это ухудшает проведение окислительного обжига и приводит к спеканию шихты и образованию настылей и гарнисажных колец во вращающейся печи.
Обобщенная схема извлечения ванадия из дуплекс-шлака выглядит следующим образом:
1. Измельчение шлака сухим или мокрым методом в шаровых мельницах с удалением металловключений.
2. Смешение молотого шлака с реакционной добавкой - содой 7 % - 16 % или известняком - 10 %.
3. Окислительный обжиг шихты во вращающейся печи длиной от 45 м и диаметром от 3 м при температуре 780 °C - 820 °C в случае применения соды и 820 °C - 850 °C в случае известняка.
4. Охлаждение и измельчение огарка.
5. Выщелачивание огарка водой (при содержании соды 16 %), водой и серной кислотой (при содержании соды 7 % - 8 %) или серной кислотой при использовании известняка. При этом протекают следующие процессы:
(Ca, Mn)V2O7 тв. + H2SO4 → (Ca, Mn)H2V10O28 р-р + CaSO4 + MnSO4
Твердый остаток промывают водой и складируют.
6. Осаждение ванадия из раствора. При этом в зависимости от применяемых дополнительных реагентов может образовываться поливанадат аммония (NH4)2V6O16•H2O или поливанадат магния-марганца (0, 5Mg×0, 5Mn)V6O16•H2O. Осадки отделяют от маточных растворов и промывают водой.
7. Поливанадат аммония прокаливают в восстановительной атмосфере и получают триоксид ванадия, а в окислительной атмосфере - пентоксид ванадия. Поливанадаты магния-марганца плавят в подовой печи и охлаждают струю расплава на водоохлаждаемом вращающемся столе, получая пластины буро-фиолетового цвета. Порошкообразный пентоксид ванадия также часто переплавляют для получения компактного непылящего материала.
8. Маточные растворы после осаждения ванадия подвергают очистке от солей марганца и хрома (VI), а затем отводят в водные бассейны (при обжиге с содой) или используют в технологическом обороте (при обжиге с известняком).
Состав пентоксида ванадия, производимого в РФ, представлен в таблице 2.43.
|
Производитель |
Компоненты, масс. % | ||||||||
|
V2O5 |
MnO |
Fe2O3 |
SiO2 |
СаО |
As |
Na2O + К2O |
S |
Р | |
|
ОАО "Чусовской металлургический завод" |
87-88 |
0, 9-2, 1 |
4, 2-4, 8 |
0, 6-0, 7 |
1, 4 |
н. д. |
2, 0-2, 2 |
0, 05 |
0, 02-0, 04 |
|
ОАО "ЕВРАЗ Ванадий-Тула" |
93-94, 5 |
1, 2-1, 5 |
0, 5-1 |
0, 2-0, 6 |
1, 0-1, 5 |
н. д. |
0, 2 |
0, 05-0, 1 |
0, 02-0, 05 |
|
Южная Корея |
98, 3 |
н. д. |
0, 1 |
0, 3 |
н. д. |
0, 1 |
0, 8 |
0, 01 |
0, 03 |
|
Китай |
99, 2-99, 6 |
Н. д. |
0, 2 |
0, 3-0, 4 |
Н. д. |
0, 002 |
0, 6-0, 8 |
0, 005 |
0, 012-0, 018 |
|
ЮАР |
99, 7 |
0, 003 |
0, 05 |
0, 1 |
Н. д. |
0, 001 |
0, 22 |
0, 003 |
0, 009 |
2.6.5.2 Производство феррованадия с использованием различных оксидов ванадия
Металлический ванадий обладает высокой температурой плавления (1910 °C), легко окисляется при повышенных температурах и имеет более низкую плотность в сравнении с железом - 5, 49 г/см3 (против 7, 85), а также высокую стоимость. Это делает его малопригодным материалом для легирования стали. Основным видом ванадийсодержащего легирующего материала является феррованадий - сплав ванадия и железа. Его получают восстановлением окислов ванадия в присутствии железа. В качестве восстановителей могут применяться кремний, сплавы на его основе и алюминий, протекающие при этом процессы можно схематически описать следующим образом:
V2O5+FeSi+CaO→FeV+2CaO•SiO2
V2O5+Al+Fe+CaO→FeV+CaO•2Al2O3
В зависимости от термичности выбранного состава шихты, вида оксида ванадия и восстановителя, а также особенности технологического процесса производство феррованадия может быть организовано по двум путям - тигельный процесс или электропечной.
Особенности организации тигельного процесса
Тигельный процесс возможен в случае применения пентоксида ванадия или его смеси с небольшим (до 25 %) количеством триоксида ванадия. Тигельный процесс организован следующим образом:
1. Загрузка в смеситель компонентов шихты - оборотных ванадийсодержащих отходов, стальной высечки или отходов метизов, пентоксида ванадия, триоксида ванадия, извести и алюминиевой крупки в выбранном соотношении. После перемешивания шихту пересыпают в саморазгружающуюся бадью. Массу шихты выбирают в зависимости от емкости тигля.
2. Шихту подают в стальной тигель, футерованный периклазовым кирпичом или оборотным глиноземистым шлаком.
3. Заполненный тигель перемещают в запальную камеру, погружают в шихту электрозапал, закрывают камеру и зажигают запал, а от него всю массу шихты.
4. После прекращения горения шихты тигель выдерживают в запальной камере 30 мин до затвердения металла, после чего тигель перемещают в зону охлаждения не менее чем на 12 ч.
5. Остывший тигель разбирают, отделяют шлаковый слиток и слиток металла, металл охлаждают в ванне с водой; при необходимости зачищают поверхность и дробят на щековой дробилке до требуемого размера кусков.
Дробленый феррованадий упаковывают в биг-бэги или стальные барабаны.
6. Шлаковый слиток дробят на щековой дробилке до фракции минус 50 мм и упаковывают в биг-бэги.
7. На остывшем тигле ремонтируют футеровку и готовят к следующей плавке.
В том случае, если термичность шихты недостаточна для самостоятельного протекания процесса по причине большого количества оборотных отходов или значительной доли трехокиси ванадия в шихте, применяют дополнительный ее разогрев с помощью электрической дуги. Как правило, такой процесс проводят в электродуговых печах типа ДСП-3 или ДСП-6 или их модификациях.
Особенности электрометаллургического процесса производства феррованадия
Применение электродуговых печей различной конструкции позволяет использовать при выплавке феррованадия в качестве сырья не только низкоэнергетические восстановители типа углерода и ферросилиция, но и значительное количество возвратных отходов. Также становится возможным перерабатывать исключительно триоксид ванадия, что приводит к экономии до 40 % восстановителя и соответственному снижению кратности шлака.
Производство феррованадия в электродуговой печи включает следующие основные этапы:
- для одностадийного процесса
1. Приготовление шихты путем смешения оборотных отходов, стальной высечки, оксида ванадия, алюминиевой крупки и извести.
2. Загрузка полученной шихты в электродуговую печь, расплавление ее при помощи электрической дуги.
3. Выпуск содержимого печи в стальную изложницу, футерованную графитовыми плитами.
4. Перемещение изложницы на площадку охлаждения, по остывании разделка металлошлакового слитка, выделенный металл отправляют на дробление и упаковку, а шлак дробят и упаковывают в биг-бэги.
Применяется технология, по которой расплав оставляют охлаждаться в ванне печи с удаленными электродами, после охлаждения расплава ванну разбирают, отделяя донную часть, в которой находится слиток феррованадия. Из корпуса выбивают шлаковый слиток, ремонтируют футеровку корпуса и дна, собирают печь и проводят новую плавку;
- для двух-трех стадийного процесса
1. Загрузка компонентов шихты в смеситель с таким расчетом, чтобы она содержала максимальное количество относительно бедных отходов и оборотных материалов, а количество восстановителя было взято с таким избытком, чтобы в получившемся металле содержалось 8 % - 10 % кремния или алюминия.
2. Загрузка шихты в печь и проплавление ее.
3. Скачивание шлака в шлаковую чашу с сохранением металла в печи.
4. Загрузка в печь новой партии шихты, содержащей меньшее количество восстановителя из такого расчета, чтобы в конечном металле содержалось до 5 % алюминия или кремния.
5. Проплавление шихты и скачивание шлака в шлаковню. Металл сохраняется в печи.
6. Загрузка на жидкий металл рафинировочной смеси, состоящей из извести и пентоксида ванадия, перемешивание содержимого ванны. После окончания процесса рафинировочный шлак скачивают в специальную емкость, а металл сливают в стальную изложницу.
7. После охлаждения слитка металла его выбивают из изложницы, зачищают и отправляют на дробление и упаковку, остывший рафинировочный шлак используют в качестве компонента шихты первого периода плавки.
2.6.5.3 Основное оборудование для производства ферросплавов
Для производства оксидов ванадия из титаномагнетитовых руд используется металлургическое и гидрометаллургическое оборудование - вращающиеся обжиговые печи стандартного образца, радиальные сгустители, пульповые насосы, химические реакторы, ленточные фильтры, вращающиеся печи для сушки или прокаливания.
Для производства оксидов ванадия из шлаков дуплекс-процесса применяют стандартное термическое и химическое оборудование - вращающиеся или многоподовые печи, шаровые мельницы с классификаторами, сгустители, химические реакторы с перемешивающими устройствами емкостью 20-30 м3, пульповые и водяные насосы, ленточные и пресс-фильтры, барабанные печи для прокаливания сыпучих продуктов и подовые печи с охлаждающими грануляционными столами для получения плавленого пентоксида ванадия.
Дробление слитка феррованадия и классификацию по размерам проводят, используя щековые дробилки, вибросита и барабанные грохота.
2.6.5.4 Материальные потоки, виды эмиссий, их образование и улавливание
Воздействие производства на окружающую среду по стадиям технологического процесса представлено в таблице 2.44.
|
Входной поток |
Этап процесса (подпроцесс) |
Выходной поток |
Основное технологическое оборудование |
Эмиссии |
|
Производство оксидов ванадия из титаномагнетитовых железорудных концентратов
| ||||
|
Руда |
Выделение титаномагнетитовой фракции (при размоле РУД) |
Титаномагнетиты |
Конусные и щековые дробилки, грохота, мельницы мокрого помола, магнитные сепараторы |
Рудная пыль, шум, хвосты обогащения |
|
Шихтовые компоненты обжига |
Смешение компонентов шихты, обжиг во вращающейся печи |
Огарок |
Проходной смеситель, конвейеры, вращающаяся обжиговая печь, холодильник, шаровая мельница |
Пыль, тепловое излучение, шум, вибрация, дымовые газы, диоксид серы |
|
Пульпа огарка |
Выщелачивание ванадия из огарка, фильтрация пульпы, очистка раствора от кремния |
Раствор метаванадата натрия |
Радиальные сгустители, агитаторы, ленточные фильтры |
Отвальный шлам, проливы растворов |
|
Раствор метаванадата натрия |
Осаждение метаванадата аммония |
Маточный раствор |
Агитаторы, радиальные сгустители, ленточные фильтры |
Проливы растворов, выделение аммиака в атмосферу |
|
Маточный раствор |
Выпарка |
Техническая вода, оборотный раствор сульфата аммония, оборотный сульфат натрия |
Выпарные установки |
Дымовые газы |
|
Метаванадат аммония |
Термическое разложение метаванадата аммония |
Оксиды ванадия |
Барабанная сушилка, реакторы термического разложения |
Аммиак, пыль ванадата аммония, пыль оксидов ванадия |
|
Производство оксидов ванадия из конвертерных шлаков дуплекс-процесса
| ||||
|
Шлак дуплекс-процесса |
Измельчение шлака, отделение металловключений, смешение с реакционной добавкой |
Шихта, металловключения |
Щековые и роторные дробилки, шаровые мельницы, классификаторы, сгустители, фильтры, конвейеры |
Пыль, шум |
|
Шихта |
Окислительный обжиг |
Огарок |
Вращающаяся или многоподовая печь, холодильник, стержневая мельница |
Пыль, дымовые газы, тепло шум |
|
Огарок |
Выщелачивание ванадия |
Раствор ванадия |
Агитаторы, насосы, фильтры, баки |
Отвальный шлам, проливы серной кислоты, отработанные фильтровальные ткани |
|
Раствор ванадия |
Осаждение ванадия, термическая обработка осадка ванадия |
Товарные оксиды ванадия, маточный раствор, соединения Cr(VI) |
Баки, агитаторы, сгустители, фильтры, печи |
Кислотные испарения, диоксид серы, маточные растворы, дымовые газы |
|
Маточный раствор, соединения Cr(VI) |
Нейтрализация маточных растворов, очистка от Cr(VI) |
Оборотная техническая вода |
Баки, агитаторы, фильтры |
Сливная вода, осадки известкования, осадки соединений хрома |
|
Производство феррованадия
| ||||
|
Компоненты шихты |
Смешение компонентов |
Шихта |
Бункера, смеситель, технологическая посуда |
Пыль |
|
Шихта |
Выплавка сплава |
Слиток ФВд, шлаковый слиток |
Тигли, электродуговые печи, шлаковые чаши, изложницы, краны |
Пыль, электромагнитное излучение, тепло, шум |
|
Слиток феррованадия |
Дробление, классификация и упаковка металла |
Товарный продукт |
Щековые дробилки, грохота |
Пыль, шум |
|
Шлаковый слиток |
Дробление |
Товарный продукт |
Копер, щековая дробилка |
Пыль, шум |
2.6.5.5 Факторы негативного воздействия на окружающую среду
Производство оксидов ванадия и феррованадия по всей технологической цепочке сопровождается воздействием на атмосферу, воздух рабочей зоны, поверхностные и подземные воды образованием отходов производства и потребления.
Контроль над соблюдением нормативов предельно-допустимых выбросов загрязняющих веществ в атмосферу, контроль качества воздуха рабочей зоны, контроль качества сточных вод, учет и обращение с отходами производства осуществляют специализированные подразделения предприятия.
Воздействие на атмосферу
При производстве оксидов ванадия и феррованадия происходят выбросы в атмосферу вредных веществ: пыль, тепловое излучение, шум, вибрация, электромагнитное загрязнение, Al2O3, FeO, Fe2O3, Fe3O4, CaO, MgO, MnO, NO2, N2O, SO2, CO, CO2, V2O5; газы NO2, NO, SO2, CO; а также физические воздействия (тепловое излучение, шум, вибрация, электромагнитное излучение).
Воздействие на поверхностные и подземные воды
Водоснабжение потребителей технической водой осуществляется по водооборотным системам:
- система водоснабжения шихтоподготовительного отделения;
- система водоснабжения технологических агрегатов гидрометаллургического цеха;
- система водоснабжения газоочисток дымовых газов;
- система очистки отработанных растворов для их регенерации и многократным использованием (при работе с известняком) или сбросу в водные бассейны.
Образование отходов производства
В процессе производства оксидов ванадия и феррованадия образуются отходы производства:
- шлаки;
- шламы;
- пыль шлаковая и известняковая;
- бой огнеупорной футеровки;
- отработанные кислотные растворы;
- лом цветных и черных металлов;
- отходы электродов.
Отходы производства в полной мере утилизируются.
Вредные производственные факторы
При производстве оксидов ванадия и феррованадия вредными производственными факторами являются:
- повышенное напряжение в электрической цепи, замыкание которой может произойти через тело человека (свыше 50 В);
- движущиеся машины и механизмы;
- подвижные части производственного оборудования;
- повышенный уровень инфракрасной радиации;
- повышенный уровень шума на рабочем месте;
- повышенная или пониженная температура воздуха рабочей зоны;
- повышенная температура поверхности оборудования, материалов;
- расположение рабочего места на значительной высоте относительно поверхности пола;
- повышенная запыленность и загазованность рабочей зоны.
Допускаемые санитарными нормами уровни и концентрации вредных факторов:
- предельно допустимая концентрация (ПДК) неорганической пыли - 6 мг/м3;
- уровень производственного шума - 80 дБ;
- ПДК окиси углерода - 20 мг/м3;
- уровень инфракрасного излучения - 140 Вт/м2.
Основное оборудование для производства ферросплавов приведено в таблице 2.45 [89, 91, 105, 111].
|
Наименование оборудования |
Назначение оборудования |
Существенные характеристики технологического оборудования |
|
1 |
2 |
3 |
|
Дробилка щековая |
Дробление руд. Дробление ферросплавов |
Стационарная установка заводского изготовления, имеющая вертикально расположенные неподвижную и подвижную металлические щеки, между которыми дробят загружаемый сверху материал |
|
Дробилка валково-зубчатая 2-валковая |
Дробление угля |
Стационарная установка заводского изготовления, имеющая 2 стальных зубчатых валка, вращающиеся навстречу друг другу, между которыми дробят загружаемый сверху материал |
|
Дробилка 4-валковая |
Дробление кокса |
Стационарная установка заводского изготовления, имеющая 4 стальных гладких валка, вращающиеся навстречу друг другу, расположенные по 2 валка друг под другом, между которыми дробят загружаемый сверху материал |
|
Грохот инерционный 2-дечный |
Рассев руд. Рассев угля и кокса. Рассев ферросплавов |
Стационарная установка заводского изготовления, имеющая 2 сита, расположенные горизонтально друг над другом, с приводом для встряхивания сит, сверху на которые подают рассеваемый материал |
|
Ленточные транспортеры |
Транспортировка сырьевых материалов |
Стационарная установка заводского изготовления, состоящая из транспортерной ленты, натянутой между двумя вращающимися стальными барабанами, горизонтально или под углом, поддерживаемая опорными роликами |
|
Установка дозирования |
Смешивание сырьевых материалов в заданном соотношении |
Стационарная установка, состоящая из бункеров с сырьевыми материалами и дозаторами |
|
Руднотермическая печь |
Выплавка ферросплавов углетермическим методом непрерывным процессом |
Стационарная установка, состоящая из футерованной ванны круглой или прямоугольной формы, в которую погружены электроды, с системой загрузки шихты, с системой электроподвода к электродам, мощностью 8-110 МВА, с системой сбора и эвакуации отходящих газов, с системой выпуска металла и шлака из печи |
|
Машина для обслуживания леток руднотермических печей |
Открывание и закрывание леток руднотермических печей |
Стационарная установка заводского изготовления, состоящая из перфоратора для открывания летки и гидравлического пресса для закрывания летки огнеупорной массой |
|
Рафинировочная печь |
Выплавка ферросплавов силикотермическим методом периодическим процессом |
Стационарная установка, состоящая из футерованной ванны круглой формы, в которую погружаются электроды, с системой загрузки шихты, с системой электроподвода к электродам, мощностью 411, 5 МВА, с системой сбора и эвакуации отходящих газов и механизмом наклона ванны для слива металла и шлака |
|
Установка печь-горн |
Выплавка ферросплавов алюмотермическим методом периодическим процессом |
Стационарная установка, состоящая из футерованного горна на выкатной тележке, в который погружаются электроды, с системой загрузки шихты, с системой электроподвода к электродам, мощностью 1-1, 5 МВА, с системой сбора и эвакуации отходящих газов |
|
Ковш для ферросплава |
Выпуск (слив) ферросплава |
Цилиндрическая емкость, футерованная огнеупорными материалами для приема жидкого ферросплава |
|
Шлаковня |
Выпуск (слив) шлака |
Стальная нефутерованная емкость для приема жидкого шлака |
|
Выкатная тележка |
Передача ковша с ферросплавом и шлаковен со шлаком от печи в разливочный пролет |
Рельсовая колесная тележка с приводом для перемещения |
|
Разливочная машина |
Разливка ферросплавов |
Машина с системой изложниц для приема ферросплава, расположенных в виде транспортерной ленты или круговой карусели |
|
Поддоны |
Разливка ферросплавов |
Плоские изложницы для приема ферросплава |
|
Короб технологический |
Сбор горячих слитков ферросплавов |
Металлический сварной короб |
|
Межцеховая передаточная тележка |
Передача ферросплавов из разливочного пролета в склад готовой продукции |
Рельсовая колесная тележка с приводом для перемещения |
|
Узел первичного дробления ферросплавов |
Дробление слитков ферросплавов |
Стационарный стенд с решеткой, на которой разбивают слитки ферросплава гидромолотом. Стационарная установка на базе щековой дробилки |
|
Узел вторичного дробления ферросплавов |
Дробление ферросплава до заданной крупности |
Стационарная установка на базе щековой дробилки |
|
Узел рассева ферросплавов |
Рассев ферросплава на товарные фракции |
Стационарная установка на базе инерционного грохота |
|
Узел упаковки ферросплавов в мягкие контейнеры |
Упаковка товарных партий ферросплавов в мягкие контейнеры |
Стационарная установка, имеющая бункера для ферросплава с дозаторами и весами |
|
Узел загрузки ферросплавов в сухогрузные контейнера |
Загрузка ферросплава в сухогрузные контейнеры |
Стационарная установка, имеющая бункера с питателями для ферросплава, ленточный транспортер для передачи ферросплава в сухогрузный контейнер и весовое устройство |
|
Электромостовой кран. Электромостовой литейный кран |
Разгрузка и подача сырья на подготовку в складах шихтовых материалов. Перемещение грузов в печном пролете и складе готовой продукции. Перемещение грузов в разливочном пролете |
Мобильная установка заводского изготовления в виде стальной фермы, перемещающаяся по подкрановым рельсовым путям, с колесным приводом и с подкрановой тележкой, на которой установлены крановые лебедки, перемещающиеся по крановой ферме |
Основное природоохранное оборудование
Для снижения негативного воздействия на окружающую среду процесса производства ферросплавов на технологических участках (отделениях) устанавливается природоохранное оборудование:
- газоочистное и аспирационное оборудование, обеспечивающее необходимый уровень очистки технологических газов и аспирационного воздуха от содержащихся в них загрязняющих веществ перед отводом газов (воздуха) в атмосферу и/или возвратом обратно в рабочую зону;
- водоочистные сооружения, обеспечивающие очистку загрязненных промышленных сточных вод.
Комплексы водоочистных сооружений, независимо от их производительности и типа, включают: реагентное хозяйство со смесителем, камеры реакции (хлопьеобразование), горизонтальные отстойники или осветлители, фильтры, резервуары для чистой воды, насосная станция II подъема и т.д.
Природоохранное оборудование ферросплавного завода приведено в таблице 2.46 [89, 91, 105, 111].
|
Наименование оборудования |
Назначение оборудования |
Существенные характеристики природоохранного оборудования |
|
Газоочистные установки |
Улавливание, охлаждение и очистка печных газов и газов от леток печей |
Комплекс очистных сооружений, который выполняет функции и действия по очистке воздуха |
|
Аспирационные установки |
Локализация выбросов в ферросплавных цехах в воздух рабочей зоны. Удаление запыленного воздуха из-под укрытий оборудования подготовки шихты, транспортно-технологического оборудования, узлов пересыпки, оборудования дозирования шихты, узлов разливки ферросплава на разливочных машинах, узлов дробления, рассева и упаковки ферросплава |
Комплекс оборудования с разветвленной сетью воздуховодов, с вертикальными коллекторами (аспирационными стояками), с барабанными проходными коллекторами; оборудования для очистки воздуха от локальных точек забора запыленного воздуха |
|
Водоочистные сооружения |
Очистка воды, используемой для охлаждения и промывки технологических агрегатов и устройств ферросплавного цеха. Отведение шламов, образующихся на газоочистках |
Комплекс оборудования, включающий отстойники, устройства и аппаратуру для химической обработки воды, осветлители и фильтры |
По всей технологической цепочке производства ферросплавов в местах выгрузки сырья, складирования, хранения пылящих материалов на открытых площадках, дробления, дозирования компонентов шихты на различном оборудовании, загрузке в ферросплавные печи, дроблении и рассеве получаемых ферросплавов, переработки шлаков имеют место организованные и неорганизованные выбросы (эмиссии) загрязняющих веществ в виде пыли, газов, образования отходов, образования сточных вод.
Воздействие производства ферросплавов на окружающую среду по стадиям технологического процесса представлено в таблице 2.47 [89, 91].
|
Входной поток |
Этап процесса |
Выходной поток |
Основное технологическое оборудование |
Эмиссии |
|
1 |
2 |
3 |
4 |
5 |
|
Шихтовые компоненты для плавки ферросплавов |
Подготовка руды |
Фракция руды |
Щековая дробилка. Грохот |
Пыль, шум, вибрация, неорганизованные выбросы |
|
Подготовка углеродистых восстановителей |
Фракция угля и кокса |
Валковые дробилки. Грохот | ||
|
Подготовка стальной стружки |
Фракция стальной стружки |
Стружкодробилка. Барабанный грохот |
Пыль, шум, неорганизованные выбросы | |
|
Фракционированные шихтовые компоненты |
Транспортировка шихтовых материалов плавильный цех |
Фракционированные шихтовые компоненты |
Ленточные конвейера |
Пыль, шум, вибрация |
|
Фракционированные шихтовые компоненты |
Дозирование шихты |
Смешанная шихта |
Дозаторы непрерывные или порционные |
Пыль, шум, вибрация |
|
Смешанная шихта |
Загрузка шихтовых материалов в ферросплавную печь |
Загруженная шихта в ферросплавной печи |
Труботечки. Машина DDS |
Пыль, шум, неорганизованные выбросы |
|
Загруженная шихта в ферросплавной печи |
Плавка ферросплава в ферросплавной печи |
Расплав в печи, газообразные продукты плавки, СО, СO2, жидкий ферросплав, жидкий шлак |
Ферросплавная печь |
Пыль, шум, тепловое излучение, электромагнитное излучение, вибрация, MnO, Cr2O3, CrO3, SiO2, Al2O3, FeO, CaO, MgO, С, CaF2, TiO2, V2O5, NOx, CO, CO2, SO2 |
|
Печные газы |
Сбор и очистка печных газов |
Очищенные газы. Уловленная пыль |
Газоочистные установки |
Шум, вибрация |
|
Жидкий ферросплав и жидкий шлак |
Выпуск жидкого ферросплава и шлака в ковш и шлаковни |
Жидкий ферросплав и шлак в разливочном ковше и шлаковнях |
Машина для открывания и закрывания леток печей |
Пыль, тепловое излучение, шум, неорганизованные выбросы |
|
Жидкий ферросплав в разливочном ковше |
Разливка ферросплава |
Слитки ферросплава |
Разливочные машины. Поддоны |
Пыль, тепловое излучение, шум, вибрация, неорганизованные выбросы |
|
Слитки ферросплава |
Первичное дробление слитков ферросплава |
Дробленый ферросплав первичного дробления |
Узел первичного дробления |
Пыль ферросплава, шум, вибрация |
|
Дробленый ферросплав первичного дробления |
Вторичное дробление ферросплава |
Дробленый ферросплав вторичного дробления |
Узел вторичного дробления |
Пыль ферросплава, шум, вибрация |
|
Дробленый ферросплав вторичного дробления |
Фракционирование ферросплава |
Фракционированный ферросплав |
Узел рассева на базе инерционного грохота |
Пыль ферросплава, шум, вибрация |
|
Фракционированный ферросплав |
Упаковка ферросплава |
Упакованный ферросплав в мягких или сухогрузных контейнерах |
Узел упаковки в мягкие контейнеры. Узел упаковки в сухогрузные контейнеры |
Пыль ферросплава, шум |
|
Упакованный ферросплав в мягких или сухогрузных контейнерах |
Отгрузка ферросплава |
Товарный ферросплав |
Мостовой кран, козловой кран. Ричтакер |
Шум, вибрация |
|
Жидкие ферросплавные шлаки |
Охлаждение и переработка ферросплавных шлаков |
Переработанные шлаки, металлоконцентрат |
Оборудование для переработки шлаков |
Пыль, тепловое излучение, шум |
Производство ферросплавов по всей технологической цепочке сопровождается воздействием на атмосферу, воздух рабочей зоны цехов, поверхностные и подземные воды, образованием отходов производства и потребления [89, 91].
Воздействие на атмосферу
При производстве ферросплавов происходят выбросы в атмосферу вредных веществ: пыль неорганическая, в составе которой представлены MnO, Cr2O3, CrO3, SiO2, Al2O3, FeO, CaO, MgO, С, CaF2, TiO2, V2O5 и т.д.; газообразные компоненты - оксиды азота (NOx), оксиды углерода (СО, СО2), диоксид серы (SO2), а также физические факторы - тепловое излучение, шум, вибрация, электромагнитное излучение.
Воздействие на поверхностные и подземные воды
Водоснабжение потребителей технической водой осуществляется по водооборотным системам:
- система водоснабжения технологических агрегатов плавильного цеха;
- система водоснабжения технологических агрегатов разливки ферросплавов;
- система водоснабжения мокрых газоочисток закрытых и герметизированных руднотермических печей.
Образование отходов производства и потребления
В процессе производства ферросплавов образуются отходы производства и потребления:
- отсевы угля и кокса;
- отсевы руды;
- пыль шихтовых материалов;
- пыль сухих газоочисток;
- шламы мокрых газоочисток;
- лом стальной;
- отходы от самоспекающихся электродов;
- отходы футеровки ковшей;
- отходы футеровки ферросплавных печей;
Отходы производства преимущественно утилизируются.
Вредные производственные факторы
При производстве ферросплавов производственными факторами являются:
- повышенное напряжение в электрической цепи, замыкание которой может произойти через тело человека (свыше 50 В);
- движущиеся машины и механизмы;
- подвижные части производственного оборудования;
- повышенный уровень инфракрасной радиации;
- повышенный уровень шума на рабочем месте;
- повышенная или пониженная температура воздуха рабочей зоны;
- повышенная температура расплавов, поверхности оборудования, материалов;
- расположение рабочего места на значительной высоте относительно поверхности пола;
- повышенная запыленность и загазованность рабочей зоны.
Допускаемые санитарными нормами уровни и концентрации вредных факторов:
- предельно допустимая концентрация (ПДК) неорганической пыли - 6 мг/м3;
- уровень производственного шума - 80 дБ;
- ПДК окиси углерода - 20 мг/м3;
- уровень инфракрасного излучения - 140 Вт/м2.


