ИТС 29-2017 ДОБЫЧА ПРИРОДНОГО ГАЗА
Natural gas production
Дата введения - 1 июля 2018 г.
Введение
Настоящий справочник содержит информацию:
а) об области его применения;
б) о газодобывающей отрасли промышленности в Российской Федерации;
в) о технологических процессах, применяемых в настоящее время на объектах добычи газа в Российской Федерации;
г) о текущих уровнях эмиссий в окружающую среду на объектах добычи газа в Российской Федерации;
д) о наилучших доступных технологиях в газодобывающей промышленности Российской Федерации;
в) о перспективных технологиях.
Основными законодательными документами, использовавшимися при разработке справочника, являются:
а) Федеральный закон "Об охране окружающей среды" от 10.01.2002 N 7-ФЗ;
б) Федеральный закон "Об охране атмосферного воздуха" от 04.05.1999 N 96-ФЗ;
в) Федеральный закон "Об отходах производства и потребления" от 24.06.1998 N 89-ФЗ;
г) Постановление Правительства РФ "О порядке определения технологии в качестве наилучшей доступной технологии, а также разработки, актуализации и опубликования информационно-технических справочников по наилучшим доступным технологиям" от 23.12.2014 N 1458.
Предисловие
Цели, основные принципы и порядок разработки справочника НДТ установлены Постановлением Правительства Российской Федерации от 23.12.2014 N 1458 "О порядке определения технологии в качестве наилучшей доступной технологии, а также разработки, актуализации и опубликования информационно-технических справочников по наилучшим доступным технологиям".
Статус документа
Настоящий справочник НДТ является документом по стандартизации.
Информация о разработчиках
Справочник НДТ разработан технической рабочей группой "Добыча природного газа" (ТРГ 29), созданной приказом Росстандарта от 09 сентября 2016 г. N 1296.
Справочник НДТ представлен на утверждение Бюро наилучших доступных технологий (Бюро НДТ) (www.burondt.ru).
Краткая характеристика
Справочник НДТ содержит описание применяемых при добыче природного газа технологических процессов, оборудования, технических способов, методов, в том числе позволяющих снизить негативное воздействие на окружающую среду, водопотребление, повысить энергоэффективность, ресурсосбережение. Среди описанных технологических процессов, оборудования, технических способов, методов определены решения, являющиеся наилучшими доступными технологиями (НДТ). Для НДТ в справочнике НДТ установлены соответствующие им технологические показатели.
Взаимосвязь с международными, региональными аналогами
Международный и региональный аналог настоящему справочнику НДТ отсутствует.
При разработке справочника НДТ был учтен опыт создания справочников Европейского союза по наилучшим доступным технологиям (Reference Book on Best Available Techniques), справочников НДТ Российской Федерации, а также учтены технологические, экологические и экономические особенности добычи углеводородного сырья в российских газодобывающих компаниях.
Сбор данных
Информация о технологических процессах, оборудовании, технических способах, методах, применяемых при добыче природного газа в Российской Федерации, была собрана в процессе разработки справочника НДТ в соответствии с Порядком сбора данных, необходимых для разработки информационно-технического справочника по наилучшим доступным технологиям и анализа приоритетных проблем отрасли, утвержденным приказом Росстандарта от 23 июля 2015 г. N 863.
Взаимосвязь с другими справочниками НДТ
Взаимосвязь настоящего справочника НДТ с другими справочниками НДТ, разрабатываемыми в соответствии с распоряжением Правительства Российской Федерации от 31 октября 2014 года N 2178-р, приведена в разделе "Область применения".
Информация об утверждении, опубликовании и введении в действие
Справочник утвержден приказом Росстандарта от 15.12.2017 г. N 2844.
Справочник введен в действие с 1 июля, официально опубликован в информационной системе общего пользования - на официальном сайте Федерального агентства по техническому регулированию и метрологии в сети Интернет (www.gost.ru).
Область применения
Настоящий справочник НДТ распространяется на добычу природного газа и газового конденсата (ОКВЭД 06.20) и включает следующие основные виды деятельности:
- добычу природного газа и жидких углеводородов (газового конденсата);
- деятельность по эксплуатации и/или разработке газовых месторождений (деятельность может включать оснащение и оборудование скважин, эксплуатацию промысловых сепараторов, деэмульгаторов, трубопроводов и все прочие виды деятельности по подготовке углеводородного сырья для перевозки от места добычи до пункта отгрузки или поставки).
Настоящий справочник НДТ не рассматривает:
- добычу сырой нефти;
- добычу нефтяного (попутного) газа;
- добычу горючих (битуминозных) сланцев и битуминозных песков и извлечение из них нефти;
- услуги по добыче нефти и газа за вознаграждение или на контрактной основе;
- промыслово-геофизические исследования в нефтяных и газовых скважинах;
- поисково-оценочные и разведочные работы на нефтяных и газовых месторождениях;
- разведочное бурение;
- очистку нефтепродуктов;
- разведку нефтяных и газовых месторождений, в том числе промыслово-геофизические, геологические и сейсмические исследования;
- процессы консервации и ликвидации скважин и иных объектов добычи углеводородного сырья.
Области применения справочника НДТ соответствуют коды видов деятельности согласно ОКВЭД2 и виды получаемой продукции согласно ОКПД2.
Справочник НДТ распространяется на процессы, связанные с основными видами деятельности, которые могут оказать влияние на ресурсоэффективность, характер и масштаб воздействия на окружающую среду:
- хранение и подготовку сырья;
- производственные процессы;
- методы предотвращения и сокращения эмиссий и образования отходов.
Справочник НДТ не распространяется на:
- некоторые процессы вспомогательного производства, такие как работа станков в ремонтных мастерских, вертолетные площадки, объекты охраны/сигнализации, пожарные депо, автотранспортное хозяйство; вентиляция и др.
- вопросы, касающиеся исключительно обеспечения промышленной безопасности или охраны труда.
Отдельные виды деятельности при добыче углеводородного сырья (таблица 1) регулируются соответствующими справочниками НДТ (согласно распоряжению Правительства Российской Федерации от 31 октября 2014 г. N 2178-р).
|
Вид деятельности |
Соответствующий справочник НДТ |
|
Очистка сточных вод |
ИТС НДТ 8-2015 "Очистка сточных вод при производстве продукции (товаров), выполнении работ и оказании услуг на крупных предприятиях" |
|
ИТС НДТ 10-2015 "Очистка сточных вод с использованием централизованных систем водоотведения поселений, городских округов" | |
|
Обращение с отходами |
ИТС НДТ 9-2015 "Обезвреживание отходов термическим способом (сжигание отходов)" |
|
ИТС НДТ 17-2016 "Размещение отходов производства и потребления" | |
|
Промышленные системы охлаждения, например, градирни, пластинчатые теплообменники |
ИТС НДТ 20-2016 "Промышленные системы охлаждения" |
|
Хранение и обработка материалов |
ИТС НДТ 46-2017 Сокращение выбросов загрязняющих веществ при хранении и складировании товаров (грузов) |
|
Выработка пара и электроэнергии на тепловых станциях |
ИТС НДТ 38-2017 "Сжигание топлива на крупных установках в целях производства энергии" |
|
Вопросы производственно-экологического контроля |
ИТС НДТ 22.1-2016 "Общие принципы производственного экологического контроля и его метрологического обеспечения" |
Обозначения и сокращения
АВО - аппарат воздушного охлаждения
БПГ - блок подготовки газа
БСВ - буровые сточные воды
БШ - буровой шлам
ВНД - внутренняя норма доходности
ВНК - высоконапорный коллектор
ГВГ - генераторы влажного газа
ГЖ - горючая жидкость
ГКМ - газоконденсатное месторождение
ГП - газовый промысел
ГПА - газоперекачивающий агрегат
ГПЗ - газоперерабатывающий завод
ГПП - газоперерабатывающее предприятие
ГПУ - газопоршневая установка
ГСП - газосборный пункт
ГСШ - газопромысловый шлейф
ГТ - газотурбинная
ГФУ - горизонтальная факельная установка
ДКС - дожимная компрессорная станция
ДЭГ - диэтиленгликоль
ЕСГ - единая система газоснабжения
ЕЭС - единая энергетическая система
ЗВ - загрязняющее вещество
ЗПА - запорно-переключающая арматура
ИИУС - информационно-измерительная управляющая система
ИП - измеритель периметра
ИТС НДТ - информационно-технический справочник по наилучшим доступным технологиям
КИПиА - контрольно-измерительные приборы и автоматика
КНС - кустовая насосная станция
КПД - коэффициент полезного действия
КРС - капитальный ремонт скважин
КС - компрессорная станция
ЛВЖ - легковоспламеняющаяся жидкость
ЛК - лифтовая колонна
ЛОС - локальные очистные сооружения
МКУ - мобильные компрессорные установки
НГБ - нефтегазовый бассейн
НГК - нефтегазовый комплекс
НГКМ - нефтегазоконденсатное месторождение
НГП - нефтегазоносная провинция
НДТ - наилучшие доступные технологии
НКТ - насосно-компрессорная труба
НПА - нормативно-правовой акт
ОБР - отработанный буровой раствор
ОЛК - основная лифтовая колонна
ОС - окружающая среда
ПАВ - поверхностно-активные вещества
ПДК - предельно допустимая концентрация
ПЗП - призабойная зона пласта
ПНГ - попутный нефтяной газ
ППД - поддержание пластового давления
ППЦ - подводный промысловый центр
ПХБ - полихлорирбифенилы
ПХГ - подземное хранение газа
ПХТ - полихлортерфенилы
СВ - сточные воды
СЖТ - GLT-technology ("gas-to-liquids")
СПГ - сжиженный природный газ
СПТ - сталеполимерная труба
СРП - соглашение о разделе продукции
СЭМ - система экологического менеджмента
ТВС - топливовоздушная смесь
т.н.э. - тонна нефтяного эквивалента (1 тыс. м3 природного газа соответствует 0, 8 т.н.э, 1 т конденсата/нефти соответствует 1 т.н.э)
ТСГ - термостабилизация грунтов
т.у.т. - тонна условного топлива единица измерения энергии, равная 2, 93•1010 Дж
ТФ ОБ - твердая фаза отходов бурения
ТЭГ - триэтиленгликоль
УВ - углеводороды
УКПГ - установка комплексной подготовки газа
УПГ - установка подготовки газа
УППГ - установка предварительной подготовки газа
УСК и РМ - установка стабилизации конденсата и регенерации метанола
ФО - федеральный округ
ХВО - химводоочистка
ЦЛК - центральная лифтовая колонна
ЦСП - центральный сборный пункт
ЧДД - чистый дисконтированный доход
ЭК - эксплуатационная колонна
ЭРУО - эмульсионный раствор на углеводородной основе
ЭСАУ - энергосберегающей системы автоматического управления
ЭСН - электростанция собственных нужд
Основными видами продукции газодобывающей отрасли являются природный газ (газ горючий природный (естественный), газовый конденсат (конденсат газовый), сжиженный природный газ (газ горючий природный сжиженный) и регазифицированный сжиженный природный газ (газ горючий природный регазифицированный).
Природный газ (в соответствии с п. 2 ГОСТ Р 53521) - газообразная смесь, состоящая из метана и более тяжелых углеводородов, азота, диоксида углерода, водяных паров, серосодержащих соединений, инертных газов. Метан является основным компонентом природного газа, остальные компоненты содержатся в следовых количествах.
Газовый конденсат (согласно п. 6 ГОСТ Р 53521) - жидкая смесь, состоящая из парафиновых, нафтеновых и ароматических углеводородов широкого фракционного состава, содержащая примеси неуглеводородных компонентов, получаемая в результате разделения газоконденсатной смеси.
Различают газовый конденсат нестабильный и стабильный.
Газовый конденсат нестабильный - газовый конденсат, содержащий в растворенном виде газообразные углеводороды, направляемый на переработку с целью очистки от примесей и выделения углеводородов С1 - С4, отвечающий требованиям ГОСТ Р 54389-2011. К примесям относятся вода (водные растворы ингибиторов коррозии и/или гидратообразования), хлористые соли, сернистые соединения и механические примеси (согласно п. 7 ГОСТ Р 53521).
Газовый конденсат стабильный - газовый конденсат, получаемый путем очистки нестабильного газового конденсата от примесей и выделения из него углеводородов С1-С4, отвечающий требованиям ГОСТ Р 54389-2011 (п. 9 ГОСТ Р 53521).
Сжиженный природный газ (СПГ) (согласно п. 5 ГОСТ Р 53521, ГОСТ Р 56021-2014) - природный газ, сжиженный с целью хранения или транспортирования.
Процесс преобразования СПГ из жидкого состояния в газообразное называется регазификацией, в результате которой получается регазифицированный СПГ (газ горючий природный регазифицированный).
Добыча газа природного и попутного в 2015 г. снизилась до 633, 4 млрд. м3 (635, 5 млрд. м3 с учетом Крымского ФО), что составило 98, 6 % к соответствующему периоду 2014 г. за счет сокращения добычи предприятий Группы "Газпром" на 6, 0 % до 417, 2 млрд. м3 (по данным Минэнерго России), при этом их доля в общем объеме добычи продолжает уменьшаться (таблица 1.1) [1].
Добыча газа природного и попутного, по данным Росстата, в январе-мае 2016 г. снизилась до 264, 2 млрд. м3 [2].
По предварительным данным Минэнерго России, потребление газа на внутреннем рынке в 2015 г. снизилось по сравнению с уровнем 2014 г. на 4, 0 % и составило 441, 1 млрд. м3, что связано в основном с сокращением поставок газа на электростанции и котельные ЕЭС России.
|
Месяцы |
Добыча газа - всего (млрд. м3) |
Группа "Газпром" (млрд. м3) |
Остальные производители (млрд. м3) | |
|
2015 |
2014 |
2015 |
2015 | |
|
Январь |
60, 2 |
65, 87 |
42, 5 |
17, 7 |
|
Февраль |
53, 6 |
57, 83 |
36, 8 |
16, 8 |
|
Март |
55, 4 |
56, 80 |
37, 0 |
18, 4 |
|
Апрель |
51, 4 |
52, 09 |
33, 7 |
17, 7 |
|
Май |
47, 9 |
52, 98 |
29, 0 |
18, 9 |
|
Июнь |
42, 9 |
46, 41 |
26, 3 |
16, 6 |
|
Июль |
44, 9 |
42, 84 |
27, 5 |
17, 4 |
|
Август |
44, 2 |
42, 96 |
26, 6 |
17, 6 |
|
Сентябрь |
48, 1 |
45, 79 |
30, 3 |
17, 7 |
|
Октябрь |
61, 3 |
57, 05 |
42, 6 |
18, 7 |
|
Ноябрь |
60, 6 |
57, 19 |
42, 2 |
18, 5 |
|
Декабрь |
62, 9 |
62, 61 |
42, 7 |
20, 2 |
|
С начала года |
633, 4 |
640, 42 |
417, 2 |
216, 2 |
Экспорт газа в 2015 г., по данным Минэнерго России, вырос по сравнению с уровнем 2014 г. на 5, 0 % и составил 182, 9 млрд. м3, благодаря резкому увеличению экспорта в дальнее зарубежье. Доля экспорта в 2015 г. в общем объеме добычи газа увеличилась и составила 28, 9 %. В страны дальнего зарубежья экспорт газа увеличился на 12, 8 % до 142, 4 млрд. м3 в связи с необходимостью наращивания запасов газа в ПХГ, а также опасаясь транзитных рисков со стороны Украины в осенне-зимний период. Кроме того, снижение цены газа позволило ему начать возвращать свои позиции в структуре выработки электроэнергии в Европе. В страны СНГ экспорт российского газа снизился до 40, 5 млрд. м3 (84, 4 % к уровню 2014 г.) [1].
По состоянию на 01.01.2016 г., добычу природного газа осуществляют 257 добывающих предприятий (рисунок 1.1), в том числе:
- 81 предприятие входит в структуру нефтяных ВИНК: ПАО "Лукойл", ПАО "НК "Роснефть", ОАО "Сургутнефтегаз", ПАО "Татнефть", ПАО "АНК "Башнефть", ОАО "НГК "Славнефть", ОАО "НК "РуссНефть" и др.;
- 16 предприятий группы "Газпром";
- 4 предприятия ПАО "НОВАТЭК";
- 153 предприятия являются независимыми добывающими компаниями;
- 3 предприятия - операторы соглашений о разделе продукции (СРП) [3].

Рисунок 1.1 - Отраслевая структура добычи газа по группам компаний в 2015 г.
Территориальное распределение основных газовых месторождений по субъектам РФ и ее шельфу показано на рисунке 1.2. В таблице 1.2 приведен перечень основных месторождений газа на территории России и предприятий, осуществляющих их эксплуатацию и относящихся к сфере распространения данного справочника НДТ.

Рисунок 1.2 - Основные газовые месторождения и распределение добычи свободного газа по субъектам РФ и ее шельфам в 2014 г., млрд. м3 [4]
По состоянию на 2014 г. более 55 % запасов горючего газа России заключено в недрах Ямало-Ненецкого автономного округа. Значительные запасы его имеются в Астраханской и Иркутской областях, Республике Саха (Якутия), Красноярском крае. Запасы свободного газа России учтены Государственным балансом запасов Российской Федерации в 932 месторождениях (693 находятся в распределенном фонде недр).
|
Недропользователь, месторождение |
Тип месторождения* |
Доля в запасах РФ, % |
Добыча в 2014 г., млрд. м3 |
|
ООО "Газпром добыча Ямбург"
| |||
|
Ямбургское**, Западно-Сибирский НГБ (ЯНАО) |
НГК |
5, 5 |
62, 8 |
|
Заполярное, Западно-Сибирский НГБ (ЯНАО) |
НГК |
3, 4 |
97, 9 |
|
ООО "Газпром добыча Надым"
| |||
|
Бованенковское, Западно-Сибирский НГБ (ЯНАО) |
НГК |
6, 9 |
42, 8 |
|
Медвежье, Западно-Сибирский НГБ (ЯНАО) |
НГК |
0, 8 |
10, 4 |
|
ООО "Газпром добыча Уренгой"
| |||
|
Песцовое, Западно-Сибирский НГБ (ЯНАО) |
НГк |
0, 9 |
0 |
|
ООО "Газпром добыча Надым", ПАО "Газпром"
| |||
|
Харасавэйское, Западно-Сибирский НГБ (ЯНАО, Карское море) |
ГК |
2, 9 |
0, 01 |
|
ПАО "Газпром"
| |||
|
Штокмановское, Восточно-Баренцевский НГБ (Баренцево море) |
ГК |
5, 6 |
0 |
|
Ледовое, Восточно-Баренцевский НГБ (Баренцево море) |
ГК |
0, 6 |
0 |
|
Ковыктинское**, Лено-Тунгусский НГБ (Иркутская область) |
ГК |
3, 7 |
0, 007 |
|
Крузенштернское, Западно-Сибирский НГБ (ЯНАО, Карское море) |
ГК |
2, 4 |
0 |
|
Северо-Тамбейское, Западно-Сибирский НГБ (ЯНАО) |
ГК |
1, 6 |
0 |
|
Малыгинское, Западно-Сибирский НГБ (ЯНАО) |
ГК |
1, 1 |
0 |
|
Тасийское, Западно-Сибирский НГБ (ЯНАО |
ГК |
0, 8 |
0 |
|
Каменномысское море, Западно-Сибирский НГБ (Карское море) |
Г |
0, 8 |
0 |
|
Северо-Каменномысское, Западно-Сибирский НГБ (Карское море) |
Гк |
0, 6 |
0 |
|
Семаковское, Западно-Сибирский НГБ (Карское море, ЯНАО) |
Г |
0, 5 |
0 |
|
Чаяндинское, Лено-Тунгусский НГБ (Республика Саха (Якутия)) |
НКГ |
2, 1 |
0 |
|
Южно-Киринское, Охотский НГБ (Охотское море) |
НГК |
0, 9 |
0 |
|
Русановское, Западно-Сибирский НГБ (Карское море) |
ГК |
1, 1 |
0 |
|
Ленинградское, Западно-Сибирский НГБ (Карское море) |
ГК |
1, 5 |
0 |
|
ООО "Газпром добыча Астрахань", ОАО "Астраханская нефтегазовая компания"
| |||
|
Астраханское**, Прикаспийский НГБ (Астраханская область) |
ГК |
5, 9 |
11, 1 |
|
ООО "Газпром добыча Оренбург", ЗАО "Газпромнефть Оренбург"
| |||
|
Оренбургское, Волго-Уральский НГБ (Оренбургская область) |
НГК |
1, 1 |
16, 3 |
|
ОАО "Ямал СПГ"
| |||
|
Южно-Тамбейское, Западно-Сибирский НГБ (ЯНАО, Карское море) |
ГК |
1, 98 |
0, 07 |
|
ООО "НОВАТЭК-Юрхаровнефтегаз"
| |||
|
Юрхаровское**, Западно-Сибирский НГБ (Карское море, ЯНАО) |
НГК |
0, 8 |
38, 99 |
|
Салмановское (Утреннее), Западно-Сибирский НГБ (ЯНАО) |
НГК |
1, 6 |
0, 002 |
|
ООО "ЛУКОЙЛ-Приморьенефтегаз"
| |||
|
Центрально-Астраханское**, Прикаспийский НГБ (Астраханская область) |
ГК |
1, 4 |
0 |
|
ООО "ЛУКОЙЛ-Нижневолжскнефть"
| |||
|
Хвалынское, Северо-Кавказско-Мангышлакский НГБ (Каспийское море) |
НГК |
0, 5 |
0 |
|
Им. Ю.С. Кувыкина (Сарматское)**, Северо-Кавказско-Мангышлакский НГБ (Каспийское море) |
НГК |
0, 3 |
0 |
|
ПАО "НК "Роснефть"
| |||
|
Восточно-Уренгойское, Ново-Уренгойское (ЯНАО), АО "РОСПАН ИНТЕРНЕШНЛ" |
НГК |
4, 2*** | |
|
Береговое, Пырейное, Хадырьяхинское (ЯНАО), ПАО "Сибнефтегаз" |
НГК |
11, 8*** | |
|
Харампурское (ЯНАО), ООО "РН-Пурнефтегаз" |
НГК |
2, 1*** | |
|
Ванкорское (Красноярский край), ООО "РН-Ванкор" |
НГК |
8, 2*** | |
|
Анастасиево-Троицкое (Краснодарский край), ООО "РН-Краснодарнефтегаз" |
НГК |
2, 8*** | |
|
ООО "Газпром добыча Уренгой", ОАО "Арктикгаз", ООО "Уренгойская газовая компания", ООО "НОВАТЭК-Таркосаленефтегаз" и др.
| |||
|
Уренгойское, Западно-Сибирский НГБ (ЯНАО) |
НГК |
9, 2 |
85, 5 |
|
ЗАО "Нортгаз", ООО "Газпром добыча Уренгой", ЗАО "ГеоОликумин"
| |||
|
Северо-Уренгойское**, Западно-Сибирский НГБ (ЯНАО) |
НГК |
0, 8 |
14, 7 |
|
ОАО "Севернефтегазпром"
| |||
|
Южно-Русское, Западно-Сибирский НГБ (ЯНАО) |
НГК |
1, 4 |
25 |
|
ЗАО "Геотрансгаз"
| |||
|
Западно-Сибирский НГБ (ЯНАО) |
НГК |
0, 7 |
11, 2 |
|
ООО "Петромир", ООО "ПромГазЭнерго"
| |||
|
Ангаро-Ленское**, Лено-Тунгусский НГБ (Иркутская область) |
ГК |
1, 8 |
0 |
|
"Сахалин Энерджи Инвестмент Компани Лтд"
| |||
|
Лунское, Охотский НГБ (Охотское море) |
НГК |
0, 6 |
16, 6 |
|
Консорциум "Эксон Нефтегаз Лтд", ПАО "НК "Роснефть"
| |||
|
Чайво, Охотский НГБ (Охотское море) |
НГК |
0, 5 |
8, 04 |
|
* НГК - нефтегазоконденсатное, ГК - газоконденсатное, Г - газовое месторождение. ** Часть запасов находится в нераспределенном фонде. *** По данным ПАО "НК "Роснефть" за 2015 г. (млрд. м3). | |||
Всего в настоящее время в России разрабатывается 453 содержащих природный газ месторождения, из них в зоне Единой системы газоснабжения (ЕСГ) расположены 404 месторождения (данные на 01.01.2014 г.)
Потребление природного газа в России последние 10 лет колеблется на уровне 450-460 млрд. м3 (за исключением кризисного 2009 г. и 2011 г. с холодной зимой), после периода поступательного роста 2000-2005 гг., за который потребление газа в России увеличилось почти на 55 млрд. м3. В 2013-2014 гг. можно наблюдать некоторое снижение совокупного спроса на газ на внутреннем рынке России, что объясняется как погодными условиями (относительно теплые зимы), так и замедлением темпов экономического роста в 2013 г. и его практическим прекращением в 2014 г., в 2015 г. (рисунки 1.4-1.5) [5, 6, 7].

Рисунок 1.4 - Динамика спроса на газ и ВВП в России, % к предыдущему году

Рисунок 1.5 - Добыча, потребление и экспорт газа в России в 2011-2015 гг., млрд. м3
В 2009 г. вместе с запуском завода по производству СПГ на Сахалине для российского газа открылся новый рынок Азиатско-Тихоокеанского региона. Основные поставки СПГ осуществляются в Японию и Республику Корея. В 2015 г. на восточное направление пришлось 7, 3 % (14 млрд. м3) экспорта газа из России. Свыше половины экспорта российского газа приходится на четыре страны: Германию (21 %), Турцию (14 %), Италию (12 %) и Беларусь (9 %). В 2015 году наибольший абсолютный прирост поставок обеспечили Германия (+6, 3 млрд. м3 к 2014 г.), Италия (+3, 9 млрд. м3), Франция (+2, 6 млрд. м3). Существенно снизили закупки российского газа Украина (-6, 7 млрд. м3, или - 46 %), Япония (-1, 5 млрд. м3), Беларусь (-1, 3 млрд. м3).
Падение спроса продолжилось в 2016 г. в Европе, что подтверждается уменьшением экспортных трубопроводных поставок газа, которые в мае 2016 г. снизились на 6 % к аналогичному месяцу 2015 г. и составили 14, 9 млрд. м3. В основном данное падение было вызвано снижением объемов экспорта газа в Германию, Италию и Беларусь. Однако суммарный экспорт трубопроводного газа за период с января по май 2016 г. повысился на 7, 9 % к аналогичному периоду 2015 г., экспорт СПГ - на 20 % (рисунок 1.6). Ключевыми направлениями экспорта СПГ остаются Япония и Республика Корея (более 90 % всего экспорта СПГ из России).

Рисунок 1.6 - Добыча природного газа в России и его трубопроводный экспорт в 2015-2016 гг., млрд. м3
В 2015 г. цены на природный газ на основных рынках сбыта снизились на 30-40 % относительно уровня предыдущего года (рисунок 1.7).

Рисунок 1.7 - Мировые цены на природный газ в 2005-2015 гг., долл./тыс. м3
Причинами падения цен на газ являются снижение цен на нефть, теплые зимы в США и Европе и ожесточающаяся конкуренция как среди производителей внутри отрасли, так и со стороны производителей других энергоресурсов - угля и возобновляемых источников энергии [5, 6, 7].
Технологические процессы основного и вспомогательного производств добычи углеводородного сырья оказывают воздействие на природные среды: атмосферный воздух, водные и земельные ресурсы за счет выбросов и сбросов загрязняющих веществ, образования и обращения с отходами производства и потребления (рисунок 1.8). К основным видам воздействия на окружающую среду относятся:
1) выбросы в атмосферу загрязняющих веществ на газовых промыслах и газосборных пунктах;
2) выбросы в атмосферу загрязняющих веществ при технологическом обслуживании газорегулирующих станций и газопроводов;
3) сбросы сточных вод в пруды-испарители и на поля фильтрации;
4) возможное загрязнение окружающей среды отходами основного и вспомогательного производства.

1 - скважины; 2 - ГСП; 3 - ЛОС; 4 - сброс на поля фильтрации или в пруды-испарители; 5 - УКПГ; 6 - конденсатосборники
Рисунок 1.8 - Воздействие объектов добычи газа на окружающую среду [8]
В структуре выбросов газодобывающих предприятий преобладает метан (рисунок 1.9). Природный газ отдельных месторождений может содержать токсичные примеси, в частности сернистых соединений [9]. Также одним из наиболее значимых воздействий на атмосферный воздух являются выбросы продуктов сгорания при работе вспомогательного оборудования. К основным компонентам выхлопных газов от сжигания топлива относятся оксиды азота и оксид углерода.

Рисунок 1.9 - Структура выбросов в атмосферу газодобывающих предприятий
Сброс сточных вод предприятий добычи природного газа осуществляется на поля фильтрации и пруды испарители. Снижение воздействия сточных вод на окружающую среду можно достичь за счет строительства новых и реконструкции действующих очистных сооружений.
Важным источником воздействия на окружающую среду являются отходы производства и потребления.
К прочим факторам негативного воздействия на окружающую среду относят физические факторы: тепловое, волновое (шумовое, световое, электромагнитное), радиационное загрязнение. Также добыча газа приводит к изменению рельефа, структуры почвенного покрова, а также глубоко залегающих горизонтов геологической среды [10]. Физические нарушения геологической среды в районах газодобычи приводят к просадкам, оседаниям и провалам земной поверхности, а также подтоплениям территорий [11].
Газовый промысел (ГП) - технологический комплекс, предназначенный для добычи и сбора газа с площади месторождения, а также обработки газа и конденсата с целью подготовки их к дальнейшему транспортированию. Сооружения и коммуникации ГП условно разделяют на основные и вспомогательные. K основным относятся эксплуатационные, наблюдательные и разведочные скважины, газосборные коллекторы, газовые сборные пункты с технологическим оборудованием промысловой подготовки газа и конденсата, компрессорные станции. Вспомогательные сооружения и коммуникации включают объекты энергохозяйства, водоснабжения, канализации и связи, механические мастерские, транспортную сеть, автохозяйство, склады и т.д. Количество, характер и мощность промысловых сооружений зависят от геологических и эксплуатационных характеристик месторождения [12].
Разработка и эксплуатация месторождений предусматривает следующие основные этапы:
а) строительство скважин;
б) эксплуатация скважин;
в) подготовка газа, газового конденсата;
г) компримирование газа на объекте добычи;
д) производство сжиженного природного газа.
Также эксплуатация месторождения включает в себя капитальный ремонт скважин, системы поддержания пластового давления и вспомогательные процессы.
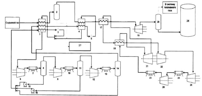
Общая схема основных и вспомогательных технологических блоков добычи газа представлена на рисунке 2.1.

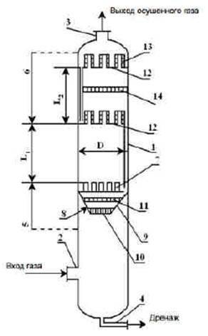
1 - сепаратор замерный; 2 - электрощитовые и контрольно-измерительные приборы; 3 - вентиляционная камера; 4 - помещение газа собственных нужд; 5 - концентратомер регенерированного метанола; 6 - счетчик жидкости; 7 - воздушная компрессорная; 8 - маслохозяйство; 9 - разделительная емкость; 10 - адсорбер; 11 - блок арматурный по жидкости; 12 - расходомер диэтиленгликоля; 13 - емкость регенерированного диэтиленгликоля; 14 - концентратомер регенерированного диэтиленгликоля; 15 - автомат воздушного охлаждения диэтиленгликоля; 16 - блок насоса; 17 - испарители; 18 - десорбер; 19 - измеритель влажности газа; 20 - теплообменник; 21 - стойка контрольно-измерительных приборов и аппаратуры; 22 - абсорбент; 23 - узел хозрасчетного замера газа; 24 - быстросъемные диафрагмы; 25 - кабельная шахта; 26 - помещение оператора; 27 - операторная; 28 - аппаратная; 29 - помещение технического обслуживания; 30 - машинный зал; 31 - насосная метанола и диэтиленгликоля; 32 - аппарат воздушного охлаждения
Рисунок 2.1 - Схема обустройства газового промысла
В таблице 2.1 произведена декомпозиция этапов добычи газа до уровня основных установок и технологий.
|
Этапы |
Установки/процессы для данного этапа |
Технологии для данной установки/процесса |
|
Строительство скважин |
Бурение скважин на шельфе |
Бурение со сбросом (на шельфе) |
|
Безамбарное бурение (на шельфе) | ||
|
Бурение скважин на суше |
Амбарное бурение (на суше) | |
|
Безамбарное бурение (на суше) | ||
|
Эксплуатация скважин |
Скважина |
Эксплуатационная |
|
Нагнетательная или поглощающая | ||
|
Куст скважин |
Кустовая добыча | |
|
Шлейфы |
Сбор и транспортировка газа | |
|
Газосборные пункты |
Сбор газа | |
|
Установка ввода реагента в трубопровод |
Ввод реагента в трубопровод | |
|
Подготовка газа, газового конденсата |
Предварительная подготовка газа (УППГ) |
Подготовка газа (Предварительная подготовка газа) |
|
Комплексная подготовка газа (УКПГ) |
Установка очистки газа | |
|
Установка низкотемпературной абсорбции газа | ||
|
Установка низкотемпературной сепарации газа | ||
|
Установка абсорбционной очистки газа | ||
|
Установка адсорбционной осушки газа | ||
|
Установка стабилизации газового конденсата | ||
|
Блок регенерации реагента |
Установка регенерации метанола | |
|
Установка регенерации гликоля | ||
|
Блок регенерации сорбента |
Абсорбента | |
|
Адсорбента | ||
|
Пункт замера, учета |
Газа | |
|
Конденсата | ||
|
Поверочный пункт конденсата газа |
Поверка | |
|
Установка приема, смешения и подачи ингибитора в скважины |
Ингибирование | |
|
Технологические емкости ГЖ и ЛВЖ, промежуточный резервуарный парк хранения конденсата газа |
Промежуточное хранение | |
|
Компримирование газа на объекте добычи |
Дожимная компрессорная станция (ДКС) с газотурбинным приводом |
Малой производительности (по расходу) - до 10 куб. м/мин (газотурбинный привод) |
|
Средней производительности (по расходу) - от 10 до 100 куб. м/мин (газотурбинный привод) | ||
|
Большой производительности (по расходу) - более 100 куб. м/мин (газотурбинный привод) | ||
|
ДКС с электрическим приводом |
Малой производительности (по расходу) - до 10 куб. м/мин (электрический привод) | |
|
Средней производительности (по расходу) - от 10 до 100 куб. м/мин (электрический привод) | ||
|
Большой производительности (по расходу) - более 100 куб. м/мин (электрический привод) | ||
|
ДКС с газомоторным приводом |
Малой производительности (по расходу) - до 10 куб. м/мин (газомоторный привод) | |
|
Средней производительности (по расходу) - от 10 до 100 куб. м/мин (газомоторный привод) | ||
|
Большой производительности (по расходу) - более 100 куб. м/мин (газомоторный привод) | ||
|
Установка очистки газа на ДКС |
Сепараторы грубой очистки газа | |
|
Сепараторы тонкой очистки газа | ||
|
Установка очистки газа от пыли | ||
|
Установка аппарата воздушного охлаждения (АВО) газа на ДКС |
Воздушное охлаждение газа | |
|
Газоперекачивающие агрегаты на ДКС |
Компримирование | |
|
Блок подготовки газа на ДКС |
Подготовка газа собственных нужд | |
|
Блок сбора конденсата |
Сбор конденсата | |
|
Производство сжиженного природного газа (СпГ) |
Установки предварительной очистки газа |
Предварительная очистка газа |
|
Установки сжижения газа |
Сжижение газа | |
|
Резервуары для хранения |
Хранение сниженного газа | |
|
Оборудование для отгрузки |
Отгрузка газа | |
|
Капитальный ремонт скважин |
Установка для приготовления растворов для ремонта скважин |
Приготовление растворов для ремонта скважин |
|
Установка приготовления раствора для глушения скважин |
Приготовление растворов для глушения | |
|
Поддержание пластового давления |
Система поддержания пластового давления |
Поддержание пластового давления продуктивных пластов |
|
Вспомогательные процессы |
Энергоснабжение |
Теплоснабжение (котельная) |
|
Топливоснабжение | ||
|
Системы охлаждения |
Системы очистки охлаждающей воды и дозирования реагентов оборотной системы | |
|
Охлаждающие устройства (градирни, башни) | ||
|
Водоснабжение |
Установка подготовки воды из водозабора | |
|
Наблюдательные скважины на водоносные горизонты | ||
|
Канализация и очистные сооружения |
Технологии очистки сточных вод | |
|
Канализационные насосные | ||
|
Установка по приему, травлению, крашению и перемешиванию метанола |
Приготовление метанола | |
|
Факельные установки |
Сжигание на факеле | |
|
Общеобъектовые системы очистки выбросов |
Очистка выбросов | |
|
Утилизация отходов |
Установка сжигания отходов | |
|
Установка переработки отходов | ||
|
Объект размещения отходов | ||
|
Резервуарный парк |
Резервуары СПГ (газгольдеры) | |
|
Системы заполнения резервуаров и отгрузки СПГ |
Строительство скважины является первым этапом добычи газа, целью которого является разработка газовых залежей и подготовка скважины к эксплуатации. Строительство газовых скважин осуществляется на суше и в море.
В цикл строительства скважины входят:
а) подготовительные работы;
б) монтаж вышки и оборудования;
в) подготовка к бурению;
г) процесс бурения;
д) крепление скважины обсадными трубами и ее тампонаж;
е) освоение скважины [13].
Основным процессом данного этапа является бурение скважины - процесс механического разрушения горных пород специальным породоразрушающим инструментом (долотом), удаления разрушенной породы с забоя скважины и ее подъема на дневную поверхность [14].
Основные элементы буровой скважины (рисунок 2.2):
- устье - пересечение трассы скважины с земной поверхностью;
- забой - дно буровой скважины, перемещающееся в результате воздействия породоразрушающего инструмента на породу;
- ствол - горная выработка, внутри которой располагаются обсадные колонны и производится углубление скважины;
- ось - воображаемая линия, соединяющая центры поперечных сечений буровой скважины;
- обсадные колонны - это свинченные друг с другом и опущенные в ствол скважины обсадные трубы с целью изоляции слагающих ствол горных пород;
- цементное кольцо (цементный камень) - затвердевший цементный раствор, закачанный в кольцевое пространство между стволом и обсадной колонной с целью его герметизации. Система обсадных колонн и цементных колец за ними составляет крепь скважины;
- фильтр - участок скважины, непосредственно соприкасающийся с продуктивным нефтяным или газовым горизонтом. Фильтром может служить не обсаженный колонной участок ствола, специальное устройство с отверстиями, заполненное гравием или песком, часть эксплуатационной колонны или хвостовика с отверстиями или щелями.

1 - обсадные трубы; 2 - цементный камень; 3 - пласт; 4 - перфорация в обсадной трубе и цементном камне; I - направление; II - кондуктор; III - промежуточная колонна (сплошная); IV - эксплуатационная колонна
Рисунок 2.2 - Основные элементы скважины
Обсадные колонны предназначены для изоляции стенок скважин от рабочего пространства ствола в процессе бурения и эксплуатации и обеспечивают требуемую прочность и герметичность при воздействии на них внутренних и внешних воздействий, в первую очередь давления. Таким образом, в результате бурения ствола, его последующего крепления и разобщения пластов создается устойчивое подземное сооружение определенной конструкции.
Скважины на газ в России обычно бурят вращательным способом. Процесс углубления происходит за счет вращения долота, укрепляемого в нижней части колонны бурильных труб, и нагрузки на долото, создаваемой частью веса бурильной колонны. Частички выбуренной породы (шлам) выносятся на поверхность потоком бурового раствора (промывочной жидкости), который прокачивается с поверхности внутри колонны бурильных труб, проходит через специальные отверстия в долоте, перемешивается с разрушенной породой и далее возвращается на поверхность через затрубное пространство. Промывочная жидкость выносит из забоя частички выбуренной породы, а также охлаждает долото, создает противодавление на пласты, удерживает стенки скважины от обвалов и т.д. [14, 15].
Скважины бурят на суше и на море при помощи буровых установок. При морском бурении буровые установки монтируются на эстакадах, плавучих буровых платформах или судах (рисунок 2.3).

Рисунок 2.3 - Виды буровых скважин
2.2.1.1 Промывка скважин
Основными задачами промывки скважин являются очистка забоя от разрушенной долотом породы и вынос шлама из скважины. Основная технологическая операция промывки скважины - прокачивание бурового раствора по ее стволу (рисунок 2.4). Однако для ее реализации необходим целый комплекс вспомогательных действий: приготовление бурового раствора, его утяжеление, обработка химическими реагентами, очистка от шлама и газа и др.
Технологическое оборудование для промывки скважины приведено на рисунке 2.5.
Основные функции буровых растворов - обеспечение быстрого углубления при устойчивом состоянии ствола скважины и сохранение коллекторских свойств продуктивных пластов. Данные функции определяют не только успешность и скорость бурения, но и ввод скважины в эксплуатацию с максимальной продуктивностью.
Тип бурового раствора, его компонентный состав и границы возможного применения устанавливают исходя из геологических условий: физико-химических свойств пород и содержащихся в них флюидов, пластовых и горных давлений, забойной температуры. В таблице 2.2 приведена классификация буровых растворов, учитывающая природу и состав дисперсионной среды и дисперсной фазы, а также характер их действия.

Рисунок 2.4 - Основные и вспомогательные операции при промывке скважин

Рисунок 2.5 - Технологическое оборудование для промывки скважин
|
Основные классы буровых растворов |
Подклассы буровых растворов |
Виды буровых растворов |
|
Водные буровые растворы |
На пресной и морской воде |
Вода |
|
Нестабилизированные суспензии | ||
|
Гуматные | ||
|
Лигносульфонатные | ||
|
Хромлигносульфонатные | ||
|
Полимерные недиспергирующие |
С малым содержанием твердой фазы | |
|
Безглинистые | ||
|
Кальциевые (известковые, гипсоизвестковые и хлоркальциевые) | ||
|
Калиевые (хлоркалиевые, калиево-гипсовые) | ||
|
Обработанные солями трехвалентных металлов (алюминизированные, алюмокалиевые) | ||
|
Силикатные (малосиликатные) | ||
|
Гидрофобизирующие (с кремнийорганической добавкой, обработанные мылами жирных кислот) | ||
|
Хлормагниевые | ||
|
Хлорнатриевые | ||
|
Соленасыщенные |
Необработанные глинистые суспензии | |
|
Стабилизированные | ||
|
Гидрогели | ||
|
Тяжелые жидкости | ||
|
Растворы на нефтяной основе |
Безводные |
Известково-битумный раствор (ИБР) |
|
Раствор на основе органоглин (ОГР) | ||
|
Инертные эмульсии |
Эмульсионный ИБР | |
|
ВИЭР | ||
|
ТИЭР | ||
|
На основе ЭК-1 | ||
|
На основе ГКЖ и гудронов | ||
|
Газообразные растворы |
Газы |
Воздух |
|
Выхлопные газы двигателей внутреннего сгорания |
При вращательном бурении газовых скважин в качестве промывочных жидкостей традиционно используются:
- агенты на водной основе (техническая вода, естественные буровые растворы, глинистые и неглинистые растворы);
- агенты на углеводородной основе;
- агенты на основе эмульсий;
- газообразные и аэрированные агенты.
2.2.1.2 Амбарная и безамбарная технологии бурения
При работе по традиционной амбарной технологии с целью сбора отходов рядом с буровой установкой роются или насыпаются отстойные котлованы (амбары) объемом от 1000 до 5000 м3 в зависимости от количества скважин в кусте, глубин и продолжительности бурения скважин. Эти амбары занимают площади до 2500 м2 только для одной буровой установки.
Как правило, строительство котлованов, а затем их рекультивация сопряжены с большими сложностями:
- отсутствие либо отдаленность строительного материала (песка) при строительстве в тундре и болотистых местностях;
- негерметичность котлованов;
- значительные затраты по устройству и рекультивации амбаров. Кроме того, наносится невосполнимый ущерб природе за счет отторжения земель, разработки карьеров и других мероприятий. Также существуют месторождения, которые находятся в природоохранных зонах, где бурение по амбарной технологии просто запрещено.
Шламовые амбары, сооружаемые для хранения отходов бурения в течение длительного времени являются источником повышенной опасности для окружающей среды. Поступления токсических веществ из шламовых амбаров, в которых скапливаются отходы бурения, в грунты зоны аэрации и грунтовые воды обычно происходит вследствие отсутствия или некачественной гидроизоляции дна и стенок амбаров. Исследование буровых шламов (БШ) из нерекультивированных и рекультивированных амбаров разного срока хранения показало, что способ и длительность хранения влияют на токсичность и характер трансформации компонентов углеводородов.
Целью безамбарного бурения является создание системы замкнутого водоснабжения, максимального извлечения твердой фазы при минимальных потерях жидкой фазы. Эта цель достигается путем возврата в систему максимально возможного объема жидкой фазы и сброса как можно больше сухого шлама, что возможно при использовании комплекса из вибросита, центрифуги и обезвоживающей установки.
Наиболее рациональным и экологически оправданным направлением утилизации сточных вод является переход на полностью или частично замкнутый цикл водообеспечения буровой. Его основу составляет максимально возможное вовлечение буровых сточных вод (БСВ) в систему оборотного водоснабжения с ориентацией на их использование для технических нужд бурения. Основными направлениями использования БСВ в оборотном водоснабжении буровой являются:
- обмыв механизмов системы очистки и регенерации буровых растворов;
- обмыв бурильного инструмента при выполнении спускоподъемных операций;
- обмыв оборудования и рабочих площадок буровой, насосной и желобной систем;
- охлаждение штоков буровых насосов;
- приготовление химреагентов и бурового раствора;
- приготовление тампонажных растворов и буферных жидкостей при цементировании скважин;
- опрессовка обсадных труб.
Основным направлением утилизации отработанного бурового раствора (ОБР) остается их повторное использование для бурения новых скважин, что оправдано не только с экологических, но и с экономических позиций, так как обеспечивает значительное сокращение затрат на приготовление буровых растворов.
Для очистки бурового раствора от шлама используется комплекс различных механических устройств: вибрационные сита, гидроциклонные шламоотделители (песко- и илоотделители), сепараторы, центрифуги. Кроме того, в наиболее благоприятных условиях перед очисткой от шлама буровой раствор обрабатывают реагентами-флокулянтами, которые позволяют повысить эффективность работы очистных устройств.
В составе циркуляционной системы аппараты должны устанавливаться по следующей технологической цепочке: скважина - газовый сепаратор - блок грубой очистки от шлама (вибросита) - дегазатор - блок тонкой очистки от шлама (песко- и илоотделители, сепаратор) - блок регулирования содержания и состава твердой фазы (центрифуга, гидроциклонный глиноотделитель). Максимальная степень очистки при использовании глинистых растворов достигает 50 %.
Применение гидроциклонного пескоотделителя позволяет увеличить степень очистки бурового раствора до 70-80 %; удаляются частицы шлама размером более 40 мкм. Для более глубокой очистки применяют батарею гидроциклонов диаметром не более 100 мм - илоотделителей. С помощью этих аппаратов удается очистить буровой раствор от частиц шлама размером до 25 мкм и повысить степень очистки до 90 % и более.
Более глубокая очистка от шлама обеспечивается применением высокопроизводительных центрифуг. Дальнейшее уменьшение содержания твердой фазы в буровом растворе осуществляется разбавлением либо механической обработкой небольшой части циркулирующего бурового раствора, в результате которой из него удаляется избыток тонкодисперсных (размером 10 мкм и менее) частиц.
Для утяжеленного раствора степень очистки ограничивается необходимостью сохранения в растворе утяжелителя. Поэтому механическими аппаратами из утяжеленного раствора практически могут быть извлечены частицы шлама размером лишь до 74 мкм. Частицы шлама размером от 5-10 до 75-90 мкм невозможно отделить от частиц барита, а так как потери барита недопустимы вследствие его высокой стоимости, дальнейшее улучшение степени очистки утяжеленного раствора обычно осуществляют переводом частиц шлама в более глубокодисперсное состояние (например, путем применения флокулянтов селективного действия). При этом большое внимание уделяют регулированию содержания и состава твердой фазы с помощью центрифуги или гидроциклонных глиноотделителей.
Газирование бурового раствора препятствует ведению нормального процесса бурения, так как вследствие снижения эффективной гидравлической мощности уменьшается скорость бурения, особенно в мягких породах; в результате снижения эффективной плотности бурового раствора (следовательно, гидравлического давления на пласты) возникают осыпи, обвалы и флюидопроявления; кроме того, возникает опасность взрыва или отравления ядовитыми пластовыми газами (например, сероводородом).
Дегазаторы, условно классифицируют на следующие типы: по значению давления в камере - на вакуумные и атмосферные; по способу подачи газированного бурового раствора в камеру - на гравитационные, эжекционные и центробежные.
Буровой раствор, очищенный от свободного газа, собирается в нижней части газосепаратора, откуда он подается для очистки от шлама на вибросито. В период интенсивных газопроявлений и задавливания пластов буровым раствором в процессе газового выброса, когда сепаратор не в состоянии обеспечить разделение газожидкостного высокоскоростного потока, поток из скважины направляют непосредственно на факел. Однако такие ситуации очень редки и считаются аварийными.
Следующим шагом является крепление скважины обсадными трубами и тампонаж затрубного пространства обсадных колонн для разобщения продуктивных пластов, которые были вскрыты в процессе бурения. После завершения бурения для обеспечения притока газа продуктивные пласты вскрывают вторично. Для этого обсадную колонну и цементный камень перфорируют.
На данном этапе строительства скважины возможны следующие осложнения:
- поглощение бурового и тампонажного растворов при повышении давления в скважине;
- проявления пластовых флюидов;
- грифонообразование - фонтанные проявление пластовых флюидов с выходом на земную поверхность;
- межколонные перетоки флюидов в кольцевом пространстве между эксплуатационной и технической колоннами, промежуточной колонной и кондуктором, связанные с нарушением герметичности;
- прихваты обсадной колонны при ее спуске в скважину вследствие осыпей, обвалов горных пород, заклинивания посторонними предметами, искривления ствола скважины;
- обрывы обсадной колонны при ее спуске в скважину, связанные с заводскими дефектами, ошибками в расчетах, нарушениями технологического режима;
- резкое повышение давления в процессе цементирования;
- оголение башмака колонны [16].
После перфорации скважину осваивают - вызывают приток в нее газа путем уменьшения давление бурового раствора на забой одним из следующих способов:
а) промывка - замена бурового раствора, заполняющего ствол скважины после бурения, более легкими агентами - водой, нефтью, раствором ПАВ, пенами;
б) компрессорный способ - нагнетание в скважину сжатого газа с целью удаления задавочного скважинного агента и уменьшения столба этого агента. Так как для вызова притока в качестве рабочего агента используется газ (углеводородный, азот, углекислый), то данный способ является единственным используемым при освоении скважин в зимних условиях.
Сущность освоения скважины сводится к тому, чтобы давление столба бурового раствора, находящегося в скважине, стало меньше пластового. В результате создавшегося перепада давления газ и конденсат из пласта начнет поступать в скважину.
По окончании проведения работ на скважине проводят заключительные работы:
- демонтаж наземного оборудования;
- переключение скважины на работу в промысловый шлейф.
Строительство скважин в море отличается от обустройства скважин на суше используемыми техническими средствами и характером подготовительных работ. Можно выделить несколько способов освоения морских месторождений:
а) надземный или надводный, реализуемый несколькими способами:
1) строительством наклонных скважин, закладываемых на берегу;
2) образованием искусственной суши путем сплошной засыпки дна моря на участке нефтегазоносной площади;
3) осушением дна моря;
4) сооружением морских эстакад с приэстакадными площадками;
5) строительством морских стационарных газопромысловых платформ;
6) бурением морских скважин с оснований островного типа;
7) проходкой скважин со специально сконструированных плавучих платформ и плавсредств;
б) подводный - бурение скважин с плавучих буровых установок с размещением объектов добычи, сбора, подготовки и транспорта газа на дне моря или плавучем либо стационарном основании;
в) подземный - месторождение осваивают с помощью тоннельно-шахтной или тоннельно-камерной системы, которая включает буровые кусты, транспортный тоннель, соединительные камеры для обеспечения проезда транспортных средств и разводки коммуникаций из тоннеля в буровые кусты;
г) комбинированный.
Использование подземного способа разработки месторождений, расположенных в шельфовой зоне арктических дальневосточных морей России позволит:
- исключить строительство морских ледостойких платформ и дорогостоящих трубопроводных коммуникаций;
- использовать надежное сухопутное оборудование;
- создать приемлемые условия работы для персонала и оборудования;
- повысить эффективность бурения, эксплуатации, контроля и ремонта за счет обеспечения круглогодичного режима работ;
- исключить возможность загрязнения моря и атмосферы и отказаться от дорогостоящих средств, оборудования и услуг спецслужб по борьбе с загрязнениями и пожарами [17].
Согласно РД 39-133-94 [18], при строительстве скважин на суше в целях предотвращения или снижения загрязнения объектов окружающей среды следует предусмотреть следующие природоохранные меры:
- снижение объемов (исключение) применения нефти для обработки растворов в качестве профилактической противоприхватной добавки и замены ее нетоксичными смазками (ГКЖ, спринт и др.);
- применение ингибированных буровых растворов, уменьшающих объемы наработки отходов бурения;
- организацию системы сбора, накопления и учета отходов бурения, включая:
а) ограничение попадания поверхностного стока, в том числе паводковых и нагонных вод (нагорные канавы, обвалование);
б) гидроизоляцию технологических площадок и их оснащение лотками, трубопроводами для транспортировки отработанных буровых растворов и буровых сточных вод (БСВ) к узлу сбора;
в) обеспечение раздельного сбора отходов бурения и продуктов испытания скважин по их видам при амбарном способе бурения с использованием раздельных накопительных амбаров, емкостей или двухсекционных амбаров;
г) оборудование замкнутой системы водоснабжения с использованием металлических емкостей, технических средств очистки БСВ, а также контейнеров для сбора и вывоза шлама при безамбарном способе бурения;
д) оборудование систем обезвреживания и утилизации отходов бурения;
- для защиты атмосферного воздуха от выбросов вредных веществ на этапе строительства скважин рекомендуется:
а) герметизировать циркуляционные системы бурового раствора при безамбарном бурении, а также емкости блока приготовления бурового раствора, системы сбора и очистки буровых сточных вод, устья скважины, системы приема и замера пластовых флюидов, поступающих при испытании скважины;
б) осуществлять нейтрализацию отходов бурения по мере поступления их в амбар при амбарном способе бурения;
в) использовать буровые установки с электроприводом.
При строительстве скважин на континентальном шельфе, в море или прибрежной зоне, в соответствии с ГОСТ Р 53241-2008 [19], могут проводиться следующие природоохранные мероприятия:
а) оснащение стационарных морских сооружений герметичными системами дренажа для сбора стоков в специальные емкости для последующей очистки и удаления;
б) оборудование водозаборов специальными рыбозащитными устройствами;
в) использование специальных реагентов-нейтрализаторов, а также буровых растворов, обладающих высокой нейтрализующей способностью, при вскрытии пласта, содержащего сероводород;
г) герметизация устья скважины;
д) применение заколонных пакеров, центраторов, герметизирующих смазок, герметичных резьбовых соединений, а также обеспечение надежности цементирования обсадных колонн с целью предотвращения загрязнения морской среды пластовыми водами;
е) организация циркуляционной системы обращения промывочной жидкости [20].
Эксплуатация газовых скважин является вторым этапом, следующим за этапом строительства месторождений. Целью этой стадии является извлечение газа из пласта и поднятие его на поверхность месторождения.
На этом этапе происходит движение газа от забоев скважины до их устья на поверхности. Продукция газовой скважины - это природный газ с парами тяжелых углеводородов и воды, капельная вода, нестабильный углеводородный конденсат, мехпримеси.
Технология эксплуатации скважин состоит: в пуске и остановке скважины; установлении, поддержании и контроле за заданным режимом эксплуатации; обеспечении нормальной работы оборудования в осложненных условиях (гидратообразование, коррозия, обводнение, вынос на забой твердых частиц, растепление вечномерзлых пород), а также в поддержании в исправном состоянии контрольно-измерительных приборов и средств автоматики.
В природном газе могут присутствовать коррозионно-опасные вещества: углекислый газ и сероводород, содержание которых в процессе подготовки газа к транспорту доводится до значений, установленных ГОСТ 5542-2014. Газы горючие природные промышленного и коммунально-бытового назначения. Технические условия.
Эксплуатационные скважины проектируются и бурятся при реализации пробной эксплуатации месторождения и промышленной разработке месторождения:
1. Эксплуатационные (добывающие) - для добычи газа и газового конденсата.
2. Нагнетательные - для закачки в продуктивные горизонты сухого воздуха, газа при добыче газового конденсата, увеличения дебита эксплуатационных скважин, снабженных воздушными подъемниками.
3. Опережающие добывающие - для добычи углеводородов с одновременным уточнением строения продуктивного пласта.
4. Специальные - опорные, параметрические, оценочные, контрольные и наблюдательные - для изучения геологического строения малоизвестного района, определения изменения коллекторских свойств продуктивных пластов, наблюдения за пластовым давлением и фронтом движения водосырьевого контакта, степени выработки отдельных участков пласта, термического воздействия на пласт, обеспечения внутрипластового горения, закачки сточных вод в глубокозалегающие поглощающие пласты и др.
Для эксплуатации добывающей скважины устанавливается технологический режим, обеспечивающий плановые отборы газа, конденсата и жидкости, предусмотренные техническим проектом при соблюдении условий надежности и безопасности эксплуатации скважин.
Технологический режим работы добывающих скважин характеризуется следующими основными параметрами:
а) пластовым, забойным и устьевым давлением;
б) дебитом жидкости (газа), обводненностью продукции, газовым фактором (выходом конденсата) и количеством механических примесей в продукции;
в) типоразмерами установленного внутрискважинного оборудования, режимами и временем его работы.
Для эксплуатации нагнетательной скважины устанавливается технологический режим, который обеспечивает закачку требуемых объемов рабочего агента в планируемом периоде, соблюдение условий надежности и безопасности эксплуатации скважин, предусмотренных техническим проектом и нормами закачки.
Технологический режим работы нагнетательных скважин характеризуется следующими основными параметрами:
а) пластовым, забойным и устьевым давлением;
б) приемистостью скважины и количеством механических примесей и нефти в закачиваемом агенте;
в) температурой закачиваемого агента (для паронагнетательных скважин);
г) типоразмерами установленного внутрискважинного оборудования, режимами и временем его работы.
Газовые и газоконденсатные скважины, в зависимости от степени разобщения пород интервалов продуктивных объектов, условно делятся на две категории:
а) категория А - скважины с нецементируемым забоем в интервалах продуктивных объектов;
б) категория Б - скважины с цементируемым забоем в интервалах продуктивных объектов.
Скважины категории А проектируются и строятся на газовых объектах, включающих один пласт или несколько продуктивных пластов, между которыми отсутствуют водоносные пропластки, и оборудуются фильтрами. Выбор типа фильтра определяется условиями устойчивости пород к разрушению и пескопроявлению из пласта в ствол скважины.
В отдельных случаях, обоснованных проектом разработки месторождения, заканчивание скважин в продуктивных объектах, представленных устойчивыми породами-коллекторами, производят открытым забоем без перекрытия фильтрами.
Скважины категории Б проектируются и строятся на газовых объектах, включающих водоносные пласты (пропластки).
Схема эксплуатации скважин на месторождении (пакерная, беспакерная) должна быть обоснована Проектом разработки месторождения. Эксплуатация скважин по беспакерной схеме на месторождении, находящемся в стадии падающего пластового давления, должна быть обоснована документом, согласованным с органами Росгортехнадзора. Пакерная схема эксплуатации предусматривается для газовых и газоконденсатных скважин:
- при дебите газа (или газоконденсатной смеси) 500 тыс. м3/сут. и более, расположенных на расстоянии менее 500 м от населенного пункта;
- при коэффициенте аномальности пластового давления Ка = 1, 1 и выше;
- при размещении в кустах на месторождениях с наличием в разрезе ММП с расстоянием между устьями менее 40 м.
Все скважины на горизонты с аномально высоким пластовым давлением (АВПД) сооружаются и эксплуатируются по пакерной схеме. В остальных случаях схема компоновок подземного оборудования определяются проектом разработки месторождения.
По пространственному расположению в земной коре буровые скважины подразделяются на вертикальные, горизонтальные, наклонные.
В процессе эксплуатации скважин должен быть обеспечен регулярный контроль технического состояния эксплуатационной колонны, работы оборудования, получение исходных данных, необходимых для оптимизации технологического режима [21].
Известны два способа эксплуатации газовых месторождений: фонтанный и компрессорный. Основным способом эксплуатации газовых скважин является фонтанная добыча, так как газ характеризуется малыми величинами плотности и вязкости даже в пластовых условиях. Подъем природного газа происходит за счет перепада давления у устья скважины и в пласте и за счет расширения самого газа.
Компрессорный способ эксплуатации скважины использует в том случае, если на забое скважины накапливается газовый конденсат или вода. Удаление воды и газового конденсата осуществляют с помощью газлифтного способа эксплуатации скважин или использования насосного оборудования.
Добыча газа может происходить из одного и/или более пластов одной скважины.
Выработку месторождения в вертикальном направлении можно классифицировать следующим образом:
а) система одновременной выработки всех пластов.
б) системы последовательной разработки, а именно:
1) система "сверху вниз";
2) система "снизу вверх";
3) выборочная система.
Система одновременной выработки всех пластов тем труднее осуществима, чем больше пластов содержит месторождение. Для нее особенно важно:
а) при бурении на нижние пласты обезопасить проходимые пласты от порчи, обводнения, утечки газа и пр.;
б) дать рациональную конструкцию скважинам.
Возможны два варианта одновременной эксплуатации нескольких пластов:
- на каждый пласт отдельные скважины и каждая скважина эксплуатирует только один пласт.
- скважина может брать газ одновременно из двух или трех пластов, но пласты должны быть изолированы друг от друга, и газ каждого пласта имеет в скважине отдельный путь. Изоляцию пластов можно осуществлять пакерами или цементом.
Система последовательной разработки скважины "сверху вниз", начиная с верхнего пласта и заканчивая самым нижним, считается наиболее простой и надежной системой. С другой точки зрения, разработка "сверху вниз" задерживает разведку и разработку нижележащих объектов, увеличивает объем бурения и расход металла на обсадные трубы, а также повышает вероятность негативного воздействия на вышележащие объекты.
Разработка начинается с самых дешевых скважин, имеющих малую глубину. При разработке одного пласта все скважины имеют приблизительно одинаковое давление и требуют стандартного взаимозаменяемого оборудования. Газ направляется в одну собирательную газопроводную сеть, в отличие от эксплуатации одновременно нескольких пластов, где для верхних и нижних пластов пришлось бы реконструировать две газосборные сети или несколько газосборных сетей разного давления.
Другой системой последовательной разработки является разработка "снизу вверх", при которой начинают разрабатывать объекты с нижнего (опорного, базисного) объекта, а затем переходят на верхние возвратные объекты. При наличии многих пластов в качестве базисного выбирают наиболее продуктивные, изученные объекты с достаточно большими запасами газа, в качестве возвратных - остальные объекты.
Выборочная система последовательной разработки предполагает эксплуатацию в первую очередь самого продуктивного пласта.
На поздней стадии разработки месторождения при возникновении осложнений, вызванных скоплениями воды на забое и разрушением призабойной зоны, применяется технология эксплуатации скважин по концентрическим лифтовым колоннам (КЛК), схема которой представлена на рисунке 2.6. Данная технология испытана на крупнейших газовых месторождениях России - Медвежьем, Уренгойском, Ямбургском и других, расположенных в районах Крайнего Севера.

Рисунок 2.6 - Пример технологической схемы системы КЛК с управляющим комплексом [22]
Технология эксплуатации скважин по КЛК по двухрядному лифту или двухканальной схеме - процесс, используемый для эксплуатации газовых и газоконденсатных скважин, в которых газ, поступающий из продуктивного пласта, на забое разделяется на два потока. Потоки газа поднимаются по каналам, образованным двумя колоннами труб - центральной лифтовой колонной (ЦЛК) и основной лифтовой колонной (ОЛК), концентрически размещенными одна в другой и сообщающимися в нижней части между собой. После подъема газа к устью скважины потоки газа соединяются и поступают в газосборный коллектор.
Технология оптимизирует режим эксплуатации обводняющихся скважин посредством автоматического поддержания в ЦЛК значения дебита газа, превышающего на 10-20 % минимальное значение дебита газа, необходимого для удаления жидкости по ЦЛК. Поддержание заданного значения дебита (для текущего пластового давления) осуществляют путем непрерывного контроля дебита газа на пути потока газа из ЦЛК и изменением отбора газа из ОЛК при изменении давления на устье скважины.
Кроме того, обводненность газовой скважины обуславливает необходимость применения технологии периодического и/или непрерывного удаление влаги из скважины (таблица 2.3). К периодическим методам удаления влаги относят:
- остановку скважины (периодическую) для обратного поглощения жидкости пластом;
- продувку скважины в атмосферу или через сифонные трубки;
- вспенивание жидкости в скважине за счет введения в скважину пенообразующих веществ (пенообразователей).
К непрерывным методам удаления влаги из скважины относят:
- эксплуатацию скважин при скоростях выходящего газа, обеспечивающих вынос воды с забоя;
- непрерывную продувку скважин через сифонные или фонтанные трубы;
- применение плунжерного лифта; откачку жидкости скважинными насосами;
- непрерывное вспенивание жидкости в скважине.
|
Наименование критерия |
Технология | ||||
|
спуск ЦЛК без глушения |
удлинение ЛК спуском хвостовика без глушения |
перевод скважин на механизированную добычу без глушения |
Водоизоляционные работы с использованием колтюбинговой установки | ||
|
Источник и причины поступления жидкости |
конденсационная вода, недостаточная скорость в НКТ и ЭК |
конденсационная вода, недостаточная скорость в ЭК |
конденсационная вода, поступление пластовой воды |
пластовая вода | |
|
Коэффициент аномальности |
0, 3 и менее | ||||
|
Схема эксплуатации |
беспакерная |
пакерная, беспакерная | |||
|
Глубина спуска ЛК относительно ИП |
не выше середины ИП |
выше ИП |
любая глубина спуска |
не ниже середины ИП, при этом от башмака ЛК до НПО не менее 25 м | |
|
Диаметр ЛК, мм |
127, 146, 168 |
168 |
89, 102, 114, 127, 146, 168 | ||
|
Объем выносимой жидкости, м3/сут. |
0, 2-2, 0 |
0, 2-2, 0 |
более 2, 0 |
любой | |
|
Объем выносимых механических примесей, мм3/м3 |
не более 2, 0 |
любой (при наличие механических примесей перед ВИР провести крепление ПЗП) | |||
|
Величина ТЗ относительно башмака ЛК и ИП |
не менее 10 м ниже ЛК* |
на уровне НПО или нижних работающих ИП |
ниже ЛК |
ниже ЛК | |
|
Величина ТЗ относительно башмака ЛК и ИП |
не менее 10 м ниже ЛК* |
на уровне НПО или нижних работающих ИП |
ниже ЛК |
ниже ЛК | |
|
Положение газоводяного контакта |
ниже ИП, отсутствие заколонных перетоков |
не имеет значения |
в ИП или заколонный переток из нижележащих обводненных интервалов | ||
|
Наличие непроницаемых пропластков |
не обязательно |
обязательно | |||
|
* В случае когда башмак ЛК находится на расстоянии менее 10 м от ТЗ, допускается применение технологии спуска ЦЛК с предварительной перфорацией нижней части ОЛК. | |||||
Системы подводной эксплуатации газовых скважин
Системы подводной добычи могут быть классифицированы по степени сложности от единичной скважины, связанной промысловым трубопроводом с морской платформой или береговой установкой, до групп из нескольких скважин в составе интегрированного комплекса или куста скважин, соединенных с манифольдом, продукция от которого также направляется на платформу или берег.
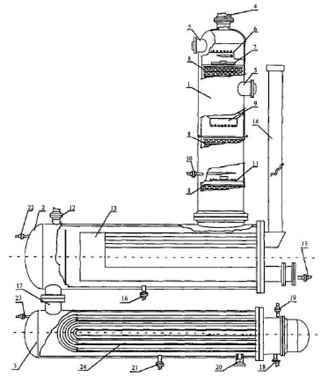
Основные компоненты, входящие в состав системы подводной добычи, показаны на рисунке 2.7.

1 - оборудование для спуска и извлечения инструмента; 2 - средства управления монтажом и капитальным ремонтом скважин; 3 - райзер для заканчивания/ремонта скважин и шлангокабель управления; 4 - одиночная скважина; 5 - опорная плита куста скважин; 6 - промысловые трубопроводы; 7 - средства управления добычей; 8 - эксплуатационный райзер; 9 - основание райзера/подводный запорный клапан; 10 - манифольд
Рисунок 2.7 - Схема расположения объектов системы подводной добычи газа
Системы подводной добычи газа могут включать:
- донную фундаментную/опорную плиту для размещения оборудования;
- устьевое оборудование скважин, использующее обсадную колонну в качестве несущей конструкции;
- подводную фонтанную арматуру с клапанами управления расходом и давлением;
- систему доступа в скважину, используемую при освоении, техническом обслуживании и ликвидации скважин;
- систему дистанционного контроля и управления добычей, предназначенную для контроля и управления режимом работы подводного оборудования;
- шлангокабель, включая электрические кабели, линии передачи/приема сигналов, а также трубопроводы системы гидравлического управления/технического обслуживания и системы подачи химических реагентов;
- систему манифольда, предназначенную для управления потоками флюидов;
- многофазные расходомеры, датчики песка и/или устройства обнаружения утечки;
- подводное технологическое оборудование, включая сепараторы и/или насосы/компрессоры;
- одну и более выкидные линии, обеспечивающие транспорт пластовой продукции и/или закачиваемых флюидов между подводным оборудованием и базовым сооружением;
- высокоинтегрированную систему защиты трубопроводов от избыточного давления;
- один или более райзеров, предназначенных для подачи на платформу (с платформы) добываемых/закачиваемых флюидов из промысловых трубопроводов;
- оборудование для проведения настройки, осмотра, технического обслуживания и ремонта оборудования систем подводной добычи;
- защитные конструкции систем подводной добычи;
- защитные маты;
- устройства для пуска и приема средств очистки и диагностики трубопровода;
- устройства контроля давления и температуры;
- оборудование для распределения энергии;
- трубные вставки и перемычки трубопроводов;
- устройства защиты трубопроводов и перемычек (маты, каменная отсыпка, траншеи, защитные конструкции и т.д.);
- подводную запорную арматуру в основании райзеров.
Система подводной добычи включает компоненты, обеспечивающие функциональное и физическое соединение элементов системы, а также ее взаимодействие:
- с внутрискважинным оборудованием (включая управляемый с поверхности внутрискважинный клапан-отсекатель, датчики измерения температуры/давления, системы подачи химических реагентов), а также с прочими устройствами и оборудованием;
- технологическим оборудованием на базовом сооружении, включая оборудование контроля обеспечения потока.
Для сокращения производственных расходов на строительство, проходку и эксплуатацию за счет централизации устьев скважин на одной площадке при нахождении конечных забоев в точках, соответствующих проектам разработки месторождения, используют кустовое бурение.
За счет централизации происходит упрощение производственной и социально-хозяйственной инфраструктуры, связанной со строительством и эксплуатацией инженерных сооружений и обслуживанием персонала. Сокращается протяженность линейных сооружений - дорог, трубопроводов, линий электропередачи и связи. Уменьшается количество площадочных объектов, прежде всего буровых площадок, УППГ, компрессорных станции, запорной арматуры, жилых поселков и др. Особое значение имеет снижение площадей временного и постоянного землеотвода в районах с природоохранными ограничениями. Наибольший эффект от кустового бурения обеспечивается в условиях моря, в болотистых местностях и др. Количество скважин в кусте определяется проектом разработки месторождения и может достигать 8-24 и более.
В состав технологических сооружений куста скважин обычно входят:
а) приустьевые площадки добывающих скважин;
б) блоки подачи реагентов-деэмульгаторов и ингибиторов;
в) трансформаторные подстанции;
г) площадки под ремонтный агрегат;
д) емкость-сборник и технологические трубопроводы;
е) факельные установки;
ж) система телемеханики и телеметрии (блок местной автоматики).
В составе сооружений кустовой площадки может находиться узел подготовки сточных вод с локальной закачкой воды в пласт. В этом случае отсутствует энергоемкая перекачка пластовых вод к пунктам подготовки воды и обратно, а в составе транспортных коридоров отсутствуют агрессивные пластовые флюиды, что повышает экологическую безопасность промысла [23, 24].
После извлечения газа из пласта и подъема к устью скважины газ поступает в газопроводную сеть, а затем - на очистку и осушку на установках подготовки газа.
Существующие системы промыслового сбора природного газа классифицируются:
а) по степени централизации технологических объектов подготовки газа (индивидуальные, групповые и централизованные);
При индивидуальной системе сбора (рисунок 2.8) каждая скважина имеет свой комплекс сооружений подготовки газа - персональную УПГ, после которого газ поступает в сборный коллектор, далее - на ЦСП. Эта система может применяться в начальном периоде разработки месторождения, а также на промыслах с большим удалением скважин друг от друга.

Рисунок 2.8 - Индивидуальная система сбора [14]
При групповой системе сбора (рисунок 2.9) весь комплекс по подготовке газа сосредоточен на групповом сборном пункте (ГСП), обслуживающем несколько близко расположенных скважин (до 16 и более). Групповые сборные пункты подключаются к промысловому сборному коллектору, по которому газ поступает на общепромысловый (центральный) пункт и далее - потребителю по магистральному газопроводу.

Рисунок 2.9 - Групповая система сбора газа на промыслах
При централизованной системе сбора (рисунок 2.10) газ со всех скважин по индивидуальным линиям или сборному коллектору поступает к единому ЦСП, где осуществляется весь комплекс технологических процессов подготовки газа и откуда он направляется потребителю.

Рисунок 2.10 - Централизованная система сбора газа
Применение централизованных систем сбора позволяет осуществить еще большую концентрацию технологического оборудования, за счет применения более высокопроизводительных аппаратов уменьшить металлозатраты и капитальные вложения в подготовку газа.
В каждом конкретном случае выбор систем сбора газа обосновывается технико-экономическим расчетом.
б) по конфигурации трубопроводных коммуникаций (бесколлекторные и коллекторные).
При бесколлекторной системе сбора газ поступает на ЦСП от скважин по индивидуальным линиям. В коллекторных газосборных системах отдельные скважины подключаются к коллекторам, а уже по ним газ поступает на ЦСП.
Различают линейные, лучевые и кольцевые коллекторные газосборные системы (рисунок 2.11). Линейная система состоит из одного коллектора и применяется при разработке вытянутых в плане месторождений с небольшим числом рядов. Лучевая система состоит из нескольких коллекторов, сходящихся в одной точке в виде лучей. Кольцевая система представляет собой замкнутый коллектор, огибающий большую часть месторождения и имеющий перемычки;

Подключение скважин: а) индивидуальное; б) групповое
Рисунок 2.11 - Формы коллекторной газосборной сети [25]
в) по рабочему давлению: вакуумные (Р < 0, 1 МПа), низкого давления (0, 1 < Р < 0, 6 МПа), среднего давления (0, 6 < Р < 1, 6 МПа) и высокого давления (Р > 1, 6 МПа).
На морских платформах обвязка газовых скважин преимущественно групповая, рабочие выкиды фонтанной арматуры подсоединяются к манифольду, через который вся продукция поступает на сепаратор первой ступени [26].
Система сбора газа должна обеспечивать и предусматривать:
а) возможность регулирования распределения отборов по эксплуатационному фонду скважин для обеспечения равномерной выработки запасов газа залежи по площади и разрезу.
б) минимизацию потерь пластовой энергии.
в) технологически обоснованное количество скважин, подключаемых к газосборному пункту.
г) возможность проведения газогидродинамических исследований и отбор проб пластовых флюидов скважин (групп скважин) для залежей, содержащих свободный газ.
д) устойчивость добычи к рискам аварий и чрезвычайных ситуаций (например, применение кольцевых схем промыслового газосборного коллектора), сохранение герметичности и минимизацию потерь углеводородного сырья при авариях.
е) минимизацию технологических потерь добываемого сырья при обслуживании и профилактических работах.
ж) возможность ее реконструкции при изменении условий добычи.
з) возможность совместного транспорта сырья, добываемого из различных эксплуатационных объектов или объектов разработки.
и) использование энергии высоконапорных газовых скважин для транспорта низконапорного газа.
При добыче кислых газов необходима защита обсадных и фонтанных труб и оборудования от агрессивного действия сероводорода и углекислого газа. Для защиты труб и оборудования от коррозии разработаны различные методы: ингибирование; применение для оборудования легированных коррозионностойких сталей и сплавов; применение коррозионностойких неметаллических и металлических покрытий, использование электрохимических методов защиты от коррозии: использование специальных технологических режимов эксплуатации оборудования.
Узлы ввода реагента на объектах сбора и транспортировки газа включают:
а) блок для дозирования и подачи деэмульгаторов;
б) блоки для дозирования и подачи ингибиторов и химреактивов;
в) склад для хранения химреактивов.
Схемы ввода ингибиторов:
- инжекция ингибиторов в межтрубное пространство;
- закачка ингибиторов непосредственно в пласт;
- введение ингибиторов в твердом состоянии.
Наибольшее применение в практике эксплуатации газовых скважин при добыче кислых газов для защиты от коррозии нашли ингибиторы коррозии. Ингибиторы коррозии делятся на три группы:
- дезактивирующие или связывающие коррозионные агенты;
- ингибиторы анодного и катодного действия;
- ингибиторы пленочного действия.
Применяемые в нефтегазовой промышленности ингибиторы должны отвечать целому комплексу требований и обладать высоким защитным эффектом при минимальных концентрациях; не оказывать отрицательного воздействия на технологические процессы сбора, подготовки, транспортировки и газа; быть умеренно токсичными. Главное требование состоит в том, чтобы защитное действие ингибитора было как можно более высоким, т.е. чтобы он с максимальной эффективностью противостоял коррозионному воздействию агрессивных сред (таблицы 2.4-2.6).
|
Основной компонент |
Добавка |
|
Фосфоросодержащая кислота, этаноламин |
Неионогенное ПАВ |
|
Таловое масло, полиэтиленполиаминамин, пятиокись фосфора, неонол |
Растворитель |
|
Смесь фосфитов |
- |
|
Дичетвертичные соли 2-(хинолил-4)бензимидазола |
- |
|
Полиэтиленполиамины, олеиновая кислота |
Растворитель, диспергатор |
|
Бромистый алкил, гексаметилентетрамин |
Растворитель |
|
Монохлоруксусная кислота, гексаметилентетрамин |
Неионогенное ПАВ |
|
Продукт взаимодействия борной кислоты, диэтаноламина и смеси жирных кислот |
Растворитель |
|
Продукт взаимодействия амина, диэтаноламина и смеси жирных кислот |
Неионогенное ПАВ, растворитель |
|
Продукт взаимодействия талового масла или олеиновой кислоты и амина |
Неионогенное ПАВ, растворитель |
|
Продукт присоединения окиси этилена к жирному амину и последующего взаимодействия полученного продукта с органической кислотой |
- |
|
Имидазолин, 2-гидроксиалканкарбоновая кислота, гликоль |
Углеводородный растворитель |
|
Смесь имидазолина с аминами |
- |
|
Имидазолин, хлористый бензил |
- |
|
Азотсодержащее вещество, алкилимидазолин |
Неионогенное ПАВ, толуол |
|
Тяжелые пиридиновые основания, фенольная смола |
Одноатомные спирты, сивушное масло |
|
Жирный амин |
Растворитель |
|
Остатки СЖК С21 и выше, моноэтаноламин, оксиэтилированные фенолы |
Алкилпиридины или пиридиновые основания |
|
Смеси имидазолинов, аминов, пиперазинов (1-диэтилендиамино-2-алкил-2-имидахолинов, моноамидов-алкилоилтриэтиленаминов и 1, 4-диалкилоилпиперазинов) |
Растворитель (ацетон, ароматические углеводороды) |
|
1-фурфуролокси-3-бензиламинопропанол-2 |
- |
|
N-ацетил-2(2, 3-дигидроксициклопентенил)анилин |
- |
|
Основной компонент |
Добавка |
|
Первичные амины С8-С25 |
Неионогенное ПАВ, растворитель |
|
Таловое масло, амины жирного ряда |
Неионогенное ПАВ, растворитель |
|
Моноэтаноламин, фосфорная кислота |
Растворитель |
|
2-алкилимидазолин, кубовые остатков СЖК |
ПАВ ОП-7 или ОП-9 |
|
Легкокипящие амины, эфиры, этиленгликоли |
Сульфат кобальта, гидрохинон, оинол, оксим |
|
Монометиламин и диметиламин, формальдегид |
Растворитель, диспергатор |
|
Продукт конденсации моноэтаноламина и фенола |
Одноатомные спирты |
|
Основной компонент |
Добавка |
|
Полиэфир, фосфоросодержащий агент, аминосодержащий агент |
Смесь моноалкиловых эфиров и моно- или диэтиленгликолей |
|
Смесь производных циклогексиловых эфиров (синтетическое масло) |
Дипроксамин |
|
Побочный продукт гидрирования бензола |
- |
В качестве основы ингибиторов анаэробной коррозии бактерицидного действия используют: первичные алифатические амины фракции С8 - С18; продукты взаимодействия первичных и вторичных алифатических аминов с техническим диметилфосфитом [27].
В качестве ингибиторов гидратообразования применяют спирты (метанол, моно-, ди- и триэтиленгликоли) и, ограниченно, водные растворы хлористого кальция.
Ингибиторы вводятся в поток газа перед участками возможного гидратообразования. Ввод осуществляется централизованно - от одной установки на сборном пункте в группу скважин, промысловые коммуникации и технологические аппараты (с помощью дозировочного насоса) или индивидуально - в каждый объект (насосом либо самотеком). Максимальный эффект достигается при постоянном поступлении ингибиторов (независимо от схемы ввода) с помощью форсунок (в распыленном состоянии).
Регенерация отработанных ингибиторов гидратообразования проводится методом ректификации (для метанола и гликолей) или упариванием (для растворов хлористого кальция).
Перспективно использование в качестве ингибиторов гидратообразования продуктов нефтехимического производства (полипропиленгликоль, этилцеллюлозы), а также применение комплексных ингибиторов. Последние предназначены для предупреждения гидратообразования и коррозии, а также солеотложения [28].
Целью промысловой подготовки газа является его очистка от механических примесей, тяжелых углеводородов, капельной влаги и паров воды, сероводорода и углекислого газа.
Очистка газа от механических примесей, капельной жидкости осуществляется в сепараторах на УКПГ, УППГ, в пылеуловителях на ДКС.
В случае применения метанола в системе сбора следует предусматривать мероприятия, позволяющие выделять из газа метанольную воду и направлять ее на утилизацию.
Установки, предназначенные для подготовки газа и извлечения конденсата на газоконденсатных месторождениях, должны быть спроектированы с учетом влияния снижения пластового давления на их работу. В первую очередь имеются в виду изменения состава и количества сырья, снижение в составе конденсата тяжелых фракций, когда конденсат используется для производства какого-либо продукта: абсорбента, моторных топлив и т.д.
Установка предварительной подготовки газа (УППГ) предназначена для сбора газа, поступающего из скважин, и его первичной подготовки (сепарации) при централизованной системе сбора и подготовки газа.
Для очистки газа от жидких и твердых примесей у скважин устанавливают газосепараторы. По принципу действия различают газосепараторы гравитационные (рисунок 2.12, а), центробежные (циклонные) (рисунок 2.12, б), инерционные (насадочные) центробежные (циклонные) (рисунок 2.13) и смешанного типа (рисунок 2.14). Гравитационные аппараты делятся на вертикальные и горизонтальные.
Вертикальные гравитационные аппараты рекомендуют для сепарации газов, содержащих твердые частицы и тяжелые смолистые фракции, так как они имеют лучшие условия очистки и дренажа. В гравитационном газосепараторе отделение твердых и жидких частиц от газа происходит в результате резкого снижения скорости движения струи газа и повороте ее на 180°.
Схема простейшего гравитационного сепаратора показана на рисунке 2.12 (а).
В этом сепараторе газ из скважины поступает по входной трубе 1 (скорость газа в нем достигает 15-20 м/с) и при выходе из нее поворачивает вверх по выкидной трубе 2. При этом сокращается скорость струи и твердые частицы и капли жидкости оседают на дно сосуда. Скопившиеся примеси удаляются из сепаратора через штуцер 3.

Рисунок 2.12 - Гравитационный односекционный сепаратор (а) и схема движения газов в циклоне (б) [29]
Вертикальные сепараторы изготовляют диаметром 400 - 1650 мм, горизонтальные диаметром 400-1500 мм. При оптимальной скорости газа эффективность сепарации достигает 70-80 %. Опыт эксплуатации показал, что скорость потока газа на выходе не должна превышать 0, 1 м/с при давлении 6 МПа. Из-за большой металлоемкости и недостаточной их эффективности гравитационные сепараторы применяют редко.
На рисунке 2.12 (б) схематически изображена работа циклонного сепаратора. Корпус циклона и патрубок для выхода газа образуют внутреннее кольцевое пространство. В нижней части выполнено отверстие для отвода осадка из циклона. При тангенциальном вводе газ в сепараторе приобретает в кольцевом пространстве и конусе вращательное движение, вследствие чего из газа выпадают механические взвеси (твердые и жидкие) и опускаются в сборный бункер. Газ с уменьшенной скоростью выходит через выходной патрубок.
Насадочные сепараторы относительно просты по конструкции и поэтому находят широкое применение в процессах газоочистки, когда в обрабатываемых газах нет твердой фазы. Для запыленного газа используется мокрая очистка (с орошением слоя насадки).
Для очистки природного газа от капельной влаги разработана конструкция насадочного сепаратора. Сепаратор (рисунок 2.13), содержащий корпус с патрубками входа 2 неочищенного газа и выхода 3 очищенного газа, сепарационное устройство 4 и 5, тарелку 6 с трубой 7 слива жидкости и сборник жидкости 10, отличающийся от известных аппаратов тем, что сепарационное устройство состоит из двух частей (секций) - нижней и верхней. Секции выполнены в виде двух пакетов регулярной насадки, установленных с образованием между ними свободного пространства, в котором размещен распределитель орошения 13, а сборник жидкости снабжен вертикальной перегородкой 8.

Рисунок 2.13 - Схема насадочного газосепаратора [30]
Сепаратор работает следующим образом: через штуцер 2 подается газ с дисперсной фазой. На выходе из штуцера имеются контактные устройства (отбойники), которые улавливают крупнодисперсную фазу (механические включения и капли). Отсепарированная фаза попадает в нижнюю часть аппарата 9, где выводится через патрубок 11. Далее после предварительной очистки газ после штуцера 2 поступает через распределительную решетку 6 в слой насадки 4. Слой насадки 4 орошается водой оросителем 13 для повышения эффективности очистки газа от дисперсной фазы. Загрязненная жидкость из слоя 4 удаляется через трубу 7 в нижнюю часть аппарата 10, где выводится через патрубок 12. Секция насадки 5 выполняет роль демистера (каплеуловителя). Очищенный газ удаляется через штуцер 3.

1 - корпус; 2 - вход неочищенного газа; 3 - выход очищенного газа; 4 - выход отделяемой жидкости; 5 - входная секция; 6 - фильтрующая секция; 7 - прямоточно-центробежные сепарационные элементы; 8 - газораспределительное устройство; 9 - усеченный конус/пирамида газораспределительного устройства 8; 10 и 11 - направляющие решетки; 12 - разборные тарелки; 13 - кольцевые сетчатые насадки; 14 - газораспределительная решетка
Рисунок 2.14 - Пример исполнения комбинированного газосепаратора
Установка комплексной подготовки газа (УКПГ) предназначена для сбора, подготовки газа и конденсата в соответствии с требованиями соответствующих отраслевых и государственных стандартов при децентрализованной системе сбора и подготовки газа.
Товарный газ по показателям качества должен удовлетворять требованиям государственного стандарта [31], в качестве сырья и топлива для промышленного и коммунально-бытового использования или отраслевого стандарта [32], при подаче в магистральный газопровод.
Для осушки и отбензинивания газа принимаются следующие типовые способы:
- абсорбционная осушка;
- адсорбционная осушка;
- низкотемпературная сепарация;
- низкотемпературная абсорбция;
- масляная абсорбция.
На газовых (бесконденсатных) месторождениях для подготовки газа рекомендуются способы абсорбционной или адсорбционной осушки. Причем последний используется, если по условиям транспортирования требуется минимальная точка росы обрабатываемого газа (ниже минус 25 °С).
2.4.2.1 Очистка газа от кислых компонентов
Известные методы очистки газов от сероводорода можно разделить на три группы:
1 группа - абсорбционные;
2 группа - адсорбционные;
3 группа - окислительные.
Абсорбционные методы очистки подразделяются на:
- химическую абсорбцию в поглотителе с помощью водных растворов аминов, поташа, щелочей и др.;
- физико-химическую абсорбцию (процесс ректизол, а также другие процессы, в которых сероводород растворяется в поглотителе при пониженных температурах и повышенном давлении).
Адсорбционные методы очистки основаны на способности сероводорода сорбироваться на твердых поверхностях различных веществ, таких, как искусственные и естественные цеолиты, активированный уголь, твердые хемосорбенты на основе окислов железа и др.
Окислительные методы основаны на том, что сероводород является восстановителем и легко может быть окислен до элементарной серы, сульфитов и сульфатов различными веществами (водно-щелочной раствор комплексных соединений железа).
Принципиальная схема очистки газа от сероводорода методом абсорбции приведена на рисунке 2.15, информация о технологическом процессе дана в таблице 2.7.

1 - абсорбер; 2 - выпарная колонна (десорбер); 3 - теплообменник; 4, 8 - холодильник; 5 - емкость-сепаратор; 6, 7 - насосы
Рисунок 2.15 - Принципиальная схема очистки газа от сероводорода
|
Входной поток |
Этап процесса (подпроцесс) |
Выходной поток |
Основное технологическое оборудование |
|
Природный газ; амины |
Абсорбция кислых компонентов (сероводород и др.) |
Природный газ и амины |
Абсорбер |
|
Природный газ и амины |
Выделение очищенного природного газа |
Очищенный природный газ; амины, насыщенные кислыми компонентами и водяным паром |
Дегазатор |
|
Аминовый раствор, насыщенный кислыми компонентами |
Регенерация аминов |
Регенерированный аминовый раствор; кислые газы и водяной пар |
Десорбер |
|
Кислые газы и водяной пар |
Конденсация влаги из кислых газов |
Кислые газы; водяной пар |
Сепаратор |
|
Аминовый раствор |
Охлаждение аминового раствора |
Аминовый раствор |
Теплообменник, холодильник |
Очищаемый газ поступает в абсорбер 1 и поднимается вверх через систему тарелок. Навстречу газу движется концентрированный раствор абсорбента. Роль жидкого поглотителя в данном случае выполняют водные растворы этаноламинов: моноэтаноламина (МЭА), диэтаноламина (ДЭА) и триэтаноламина.
Абсорбент вступает в химическую реакцию с сероводородом, содержащимся в газе, унося продукт реакции с собой. Очищенный газ выводится из аппарата через скрубберную секцию, в которой задерживаются капли абсорбента.
На регенерацию абсорбент подается в выпарную колонну 2 через теплообменник 3. В нижней части колонны он нагревается до температуры около 100 °С. При этом происходит разложение соединения сероводорода с абсорбентом, после чего сероводород, содержащий пары этаноламинов, через верх колонны поступает в холодильник 4. В емкости 5 сконденсировавшиеся пары абсорбента отделяются от сероводорода и насосом 6 закачиваются в выпарную колонну. Газ же направляется на переработку.
Горячий регенерированный абсорбент из нижней части колонны 2 насосом 7 подается для нового использования. По пути абсорбент отдает часть своего тепла в теплообменнике 3, а затем окончательно остужается в холодильнике 8. Работа этаноламиновых газоочистных установок автоматизирована. Недостатком процесса является относительно большой расход абсорбента.
2.4.2.2 Осушка газа
Промысловая подготовка газов к транспортировке осуществляется двумя основными способами:
- абсорбционная осушка с применением жидких поглотителей влаги (абсорбентов) - обычно концентрированных водных растворов гликолей (рисунок 2.16);
- адсорбционная осушка газа с использованием твердых адсорбентов влаги - силикагеля, цеолитов и др.
На рисунке 2.16 показана технологическая схема абсорбционной (гликолевой) осушки газа.

1 - первичный сепаратор; 2 - абсорбер; 3 - десорбер; 5, 6, 7 - теплообменники; 8, 9 - емкостное оборудование; 10 - фильтр; 11, 12 - насосы
Рисунок 2.16 - Принципиальная схема гликолевой осушки газа [33, 34]
Сырой газ со сборного пункта поступает во входной (первичный) сепаратор 1, где от него отделяется капельная влага и далее поступает в абсорбер 2, где он осушается, контактируя с раствором концентрированного гликоля.
Осушенный газ, пройдя фильтр для улавливания мелкодисперсного гликоля 10, поступает в магистральный газопровод или подается потребителю.
В схему входит колонна регенерации насыщенного гликоля 23, а также теплообменники 5, 6, 7, насосы 11, 12 и емкостное оборудование 8, 9.
Наибольшее распространение в России получила абсорбционная технология с применением диэтиленгликоля (ДЭГ) в качестве основного абсорбента, тогда как в зарубежной практике чаще используется триэтиленгликоль [33].
Установка абсорбционной осушки обычно включает следующее оборудование:
- абсорбер;
- теплообменники;
- холодильники;
- выветриватели;
- десорбер;
- промежуточные емкости;
- насосы и фильтры раствора.
Технологический процесс адсорбционной осушки газа заключается в избирательном поглощении порами поверхности твердого адсорбента молекул воды из газа, с последующим извлечением их из пор посредством применения внешних воздействий. В качестве адсорбентов применяют: оксиды алюминия, синтетические цеолиты, силикагели.
На рисунке 2.17 представлен процесс адсорбционной очистки газа.

1, 2 - адсорберы; 3 - подогреватель; 4 - первичный сепаратор; 5 - емкости; 6 - разделитель; 7 - фильтр; 8 - холодильник
Рисунок 2.17 - Принципиальная технологическая схема установки подготовки природного газа методом адсорбционной осушки [35]
Сырой газ со сборного пункта поступает во входной (первичный) сепаратор 4, где от него отделяется жидкая фаза, далее влажный газ поступает в адсорбер 1, где он проходит снизу вверх через слой адсорбента - твердого вещества, поглощающего пары воды. Далее осушенный газ, пройдя фильтр 7 для улавливания уносимых частичек адсорбента, поступает в магистральный газопровод или подается потребителю.
Процесс осушки газа осуществляется в течение определенного (12-16 ч) времени. После этого влажный газ пускают через адсорбер 2, а адсорбер 1 отключают и выводят на регенерацию. Для этого из газовой сети отбирается сухой газ и направляется в подогреватель 3, где он нагревается до температуры 180-200 °С.
Далее газ подается в адсорбер 1, где отбирает влагу от адсорбента, после чего поступает в холодильник 8.
Сконденсировавшаяся вода собирается в емкости 5, а газ используется для осушки повторно и т.д. Процесс регенерации адсорбента продолжается 6-7 ч. После этого в течение около 8 ч адсорбер остывает.
Преимущества адсорбционной осушки газа:
- достигается низкая температура точки росы осушенного газа в широком диапазоне технологических параметров;
- компактность и низкие капитальные затраты для установок небольшой производительности;
- изменение давления и температуры не оказывает существенного влияния на качество осушки.
Недостатки:
- высокие капитальные вложения при строительстве установок большой производительности;
- возможность загрязнения адсорбента и связанная с этим необходимость его замены;
- большие потери давления в слое адсорбента;
- большой расход тепла.
Установка адсорбционной осушки традиционно включает следующее оборудование:
- сепаратор сырого газа;
- адсорберы;
- воздушные холодильники;
- подогреватели газа;
- компрессоры для дожатия газа регенерации.
2.4.2.3 Отбензинивание газа
На газоконденсатных месторождениях для отбензинивания газа могут применяться следующие способы:
- низкотемпературная сепарация (НТС);
- низкотемпературная абсорбция (НТА);
- масляная абсорбция.
Установка НТС включает следующий минимальный набор оборудования:
- сепаратор I ступени;
- узел впрыска в поток газа ингибитора гидратообразования (метанола, 70-80 % ДЭГа или других гликолей);
- рекуперативные теплообменники;
- дроссель, эжектор утилизации газа выветривания, холодильную машину;
- низкотемпературный сепаратор (сепаратор тонкой очистки);
- разделители газового конденсата и воды с ингибитором гидратообразования.
На рисунке 2.18 приведен пример технологической схемы подготовки природного газа методом низкотемпературной сепарации.
Сырой газ со сборного пункта поступает на первую ступень сепарации во входной сепаратор 1, где от газа отделяется водная фаза и нестабильный углеводородный конденсат. Далее отсепарированный газ поступает в теплообменник 2 типа "газ - газ" для рекуперации холода сдросселированного газа, где охлаждается на 10-15 °С и более. Охлажденный газ из теплообменника подают на расширительное устройство (дроссель) 3, после которого его температура вследствие эффекта Джоуля-Томсона понижается еще на 10-20 °С.
После дроссельного устройства 2 обрабатываемый газ вместе со сконденсировавшейся жидкой фазой поступает в низкотемпературный сепаратор 4.

1 - первичный сепаратор; 2 - теплообменник; 3 - дроссель; 4 - низкотемпературный сепаратор; 5 - теплообменник; 6 - разделитель; 7 - компрессор; 8 - аппарат воздушного охлаждения
Рисунок 2.18 - Принципиальная технологическая схема установки подготовки природного газа методом низкотемпературной сепарации
Здесь от него отделяется жидкая фаза (водная и углеводородная), а очищенный от влаги и тяжелых углеводородов (С5+) холодный газ проходит рекуперативный теплообменник 2 в противотоке с "сырым" газом и далее поступает в газопровод в качестве товарного продукта.
Эффективность охлаждения газа посредством использования процесса изоэнтальпийного расширения газа с рекуперацией холода может достигать 10-12 °С на 1 МПа свободного перепада. Впрыск ингибитора гидратообразования (гликоли, метанол) предусматривается как перед теплообменником 2, так и перед дросселем в объеме, необходимом для обеспечения безгидратного режима эксплуатации технологического оборудования.
Водная фаза (т.е. водный раствор ингибитора) и углеводородный конденсат, выделившийся в сепараторе 4, поступают в разделитель 6, где углеводородный конденсат частично дегазируется. Далее конденсат направляют на установку его стабилизации или закачивают в газопровод. Отработанный водный раствор ингибитора гидратообразования направляют на установку регенерации.
C целью более рационального использования энергии пласта в схему вместо штуцера может быть включен турбодетандерный агрегат. При снижении давления газа (в процессе разработки месторождения) до значения, при котором не представляется возможным обеспечить заданную температуру сепарации за счет энергии пласта, в схему включается источник искусственного холода - холодильный агрегат. Технологический режим установки HTC определяется термодинамической характеристикой месторождения, составом газа и конденсата, a также требованиями, предъявляемыми к продукции промысла [36].
Преимущества низкотемпературной сепарации газа:
- низкие капитальные расходы и эксплуатационные затраты, особенно в начальный период эксплуатации при наличии свободного перепада давления;
- помимо извлечения жидких углеводородов, одновременно осуществляется и осушка газа до требуемых отраслевым стандартом кондиций;
- установки НТС достаточно просты в эксплуатации и техническом обслуживании, тем самым возможно использование технического персонала средней квалификации (это обстоятельство и позволяет осуществлять процесс в промысловых условиях);
- легкость регулирования технологического процесса и его автоматизации в условиях газопромысла;
- возможности постепенного дополнения и развития технологии при снижении пластового давления и, соответственно, уменьшении свободного перепада давления, так что уже на момент проектирования установки могут быть предусмотрены различные перспективные варианты продления срока ее эффективной эксплуатации (в частности, за счет использования внешних источников холода, а также подключения дожимных компрессорных станций).
Недостатки:
- несовершенство термодинамического процесса однократной конденсации, при этом степень извлечения из природного газа целевых компонентов при заданных температуре и давлении в концевом низкотемпературном сепараторе зависит только от состава исходной смеси;
- в процессе эксплуатации пластовое давление падает (при этом содержание углеводородного конденсата в пластовом газе уменьшается), так что "свободный перепад" давления на дросселе уменьшается (происходит "исчерпание" дроссель-эффекта), и, следовательно, повышается температура сепарации, - в результате не только удельное количество, но и степень извлечения целевых компонентов уменьшается;
- термодинамическое несовершенство дроссельного расширения газа как холодопроизводящего процесса по сравнению с турбодетандерным.
Низкотемпературная абсорбция основана на различии в растворимости компонентов газа в жидкой фазе при низких температурах и последующем выделении извлеченных компонентов в десорберах, работающих по полной схеме ректификации.
Преимущество НТА состоит в том, что разделение углеводородных газов можно осуществлять при умеренных температурах, используя в качестве источника холода, например, пропановые испарители.
Также процесс низкотемпературной абсорбции является экономичным благодаря высокой интенсивности сорбции целевых компонентов, возможности использования легкого абсорбента. Это позволяет снизить количество циркулирующего поглотителя и обеспечить полное извлечение из газа пропана и достаточно высокое извлечение этана с получением его в качестве целевого продукта.
Недостатком является то, что установка предполагает потери пропана с очищенным газом, отводимым с верха абсорбера, и газом деэтанизации из абсорбционно-отпарной колонны.
На установках НТА охлаждение газа следует производить за счет дроссель-эффекта, а при отсутствии его в схему необходимо включать источник искусственного холода. Установка НТА должна проектироваться на базе установки НТС с добавлением абсорбционной колонны или с заменой низкотемпературного сепаратора абсорбером-сепаратором (рисунок 2.19).
Процесс низкотемпературной абсорбции проводят при давлении 55 МПа и температуре-60 °С, а в качестве ингибитора гидратообразования предусматривается метанол.

Рисунок 2.19 - Принципиальная схема установки НТА [37]
Для обеспечения кондиции газа установка масляной абсорбции должна сочетаться с установкой осушки газа. Установка масляной абсорбции включает следующее оборудование:
- сепаратор;
- абсорбционную колонну или абсорбер-сепаратор;
- установку регенерации абсорбента.
Пример технологической схемы масляной абсорбции газа представлен на рисунке 2.20.

Рисунок 2.20 - Типовая схема установки масляной абсорбции
Процесс очистки газа на такой установке происходит следующим образом: поступающий на установку газ охлаждается в охладителях и поступает в сепаратор, после которого направляется в абсорбер, в котором происходит выделение основной части тяжелых углеводородов из газа. Насыщенный углеводородами абсорбент поступает в центральную часть отпарной колонны, ниже в эту же колонну поступает жидкая фаза из сепаратора. Сверху отпарной колонны подается регенерированный абсорбент.
В ходе процесса из абсорбента, подающегося вниз колонны, удаляются легкие углеводороды (метан, этан) и поглощаются абсорбентом углеводороды от пропана и выше. Полностью насыщенный абсорбент из нижней части колонны поступает в теплообменник, где нагревается и подается в десорбер на отгонку широкой фракции легких углеводородов, после чего регенерированный абсорбент подается снова в абсорбер и технологический цикл повторяется.
Для месторождений, расположенных в северных районах, газ, поступающий в магистральный газопровод, должен иметь температуру, близкую к температуре грунта, в целях обеспечения стационарного состояния системы газопровод - многолетнемерзлые грунты. Снижение температуры газа, поступающего в магистральный газопровод, с применением станций охлаждения газа обосновывается проектными расчетами.
2.4.2.4 Установка стабилизации газового конденсата
Для стабилизации газового конденсата используются 3 метода:
1. Ступенчатое выветривание (сепарация, дегазация);
2. Ректификация в стабилизационных колоннах;
3. Комбинирование сепарации и ректификации.
Технология стабилизации конденсата дегазацией
Стабилизация газового конденсата дегазацией или сепарацией основана на снижении растворимости низкокипящих углеводородов в конденсатах при повышении температуры и понижении давления. Обычно такая технология процесса стабилизации применяется на месторождениях, имеющих низкий конденсатный фактор.
Для стабилизации конденсата можно применять 1-, 2- и 3-ступенчатые схемы дегазации. Выбор количества ступеней зависит от содержания низкокипящих углеводородов в конденсате: чем оно больше, тем необходимо большее число ступеней.
Технология стабилизации конденсата ректификацией
Сбор и утилизация газов дегазации конденсата связаны с большими энергетическими затратами, поэтому при больших объемах перерабатываемого конденсата применяют стабилизацию с использованием ректификационных колонн. Технология имеет ряд преимуществ, в частности, энергия нестабильного конденсата рационально используется, полученный стабильный конденсат отличается низким давлением насыщенных паров и др.
Ректификационная стабилизация газового конденсата проводится чаще всего в 2 или 3 колоннах, что дает возможность, кроме газов стабилизации и стабильного конденсата, получить пропан-бутановую фракцию (или пропан и бутан).
На современных установках также применяют комбинирование процессов сепарации и ректификации, что позволяет повысить технологическую гибкость процесса и уменьшить энергозатраты.
Процессы стабилизации газового конденсата рассматриваются в справочнике по переработке природного и попутного газа.
На установках подготовки газа и газового конденсата производится регенерация реагентов: метанола, гликолей, аминов.
Регенерацию метанола из водного раствора (водометанольной смеси с содержанием метанола от 15 до 75 % масс.) производят методами ректификации и огневой регенерации. Регенерированный метанол с содержанием воды не более 10 % массовых направляется по трубопроводу в резервуарный парк (рисунок 2.21).

Рисунок 2.21 - Схема регенерации метанола
В таблице 2.8 приведены сведения о технологическом процессе регенерации метанола.
|
Входной поток |
Этап процесса (подпроцесс) |
Выходной поток |
Основное технологическое оборудование |
|
Водо-метанольный раствор |
Отделение конденсата и частичная дегазация |
Водо-метанольный раствор, газ дегазации, конденсат |
Сепаратор |
|
Водо-метанольный раствор |
Нагрев |
Водо-метанольный раствор |
Теплообменник |
|
Водо-метанольный раствор |
Разделение метанола и воды |
Метанол, водяной пар |
Колонна |
Регенерация гликолей. После насыщения парами воды проводят регенерацию гликолей и возвращают в процесс абсорбции. В зависимости от глубины осушки используют различные способы регенерации: ректификация при атмосферном давлении и под вакуумом, азеотропная перегонка, отпарка воды с применением отдувочного газа, огневая регенерация (таблица 2.9, рисунок 2.22).
|
Входной поток |
Этап процесса (подпроцесс) |
Выходной поток |
Основное технологическое оборудование |
|
Гликоль на регенерацию |
Выветривание |
Выветренный гликоль, газ |
Блок дегазации |
|
Выветренный гликоль |
Фильтрация |
Фильтрованный гликоль, соли в солесборник |
Блок фильтров |
|
Фильтрованный гликоль |
Огневая регенерация |
Регенерированный гликоль |
Установка огневой регенерации |

1 - вакуумная колонна; 2 - вакуумный испаритель; 3 - буферная емкость; 4 - штуцер выхода паров; 5 - люк-лаз; 6 - тарелка дефлегматора; 7 - тарелка верхняя; 8 - секция регулярной насадки; 9, 11 - тарелка средняя; 10, 18 - штуцер входа гликоля; 12 - штуцер предохранительного клапана; 13 - жаровые трубы; 14 - труба дымовая; 15 - штуцер топливного газа; 16, 21 - штуцер дренажа; 17, 19, 20 - штуцер выхода гликоля; 22 - штуцер выхода гликоля в солесборник; 23 - штуцер входа гликоля из солесборника; 24 трубный пучок
Рисунок 2.22 - Схема огневой регенерации гликоля
Регенерация аминов (рисунок 2.23, таблица 2.10) осуществляется в несколько стадий:
- за счет дегазации при снижении давления в гидротурбине и после подогрева в рекуперативных теплообменниках;
- методом отпарки кислых компонентов в регенераторе; из регенератора 2/3 полурегенерированного раствора направляется в среднюю часть абсорбера и 1/3 часть регенерированного раствора подается в верхнюю часть абсорбера. Каждая установка оборудована узлом сбора и фильтрации раствора амина, что максимально снижает потери амина.

1 - эжектор; 2 - сепаратор; 3 - рекуперационный теплообменник; 4 - десорбер; 5 - конденсатор; 6 - нагреватель; 7 - дроссельный вентиль; 8 - емкостный сепаратор; I - насыщенный аминовый раствор; II - пары сепарации; III - газ выветривания; IV - дегазированный аминовый раствор; V - пары; VI - кислый газ; VII - рефлюкс; VIII, IX, Х - регенерированный аминовый раствор; XI - сконцентрированный регенерированный абсорбент
Рисунок 2.23 - Схема регенерации аминового раствора
|
Входной поток |
Этап процесса (подпроцесс) |
Выходной поток |
Основное технологическое оборудование |
|
Амины на регенерацию |
Дегазация |
Дегазированный аминовый раствор; газ выветривания |
Сепаратор |
|
Дегазированный аминовый раствор |
Нагревание |
Нагретый дегазированный аминовый раствор |
Рекуперационный теплообменник |
|
Нагретый дегазированный аминовый раствор |
Выделение кислых газов. |
Регенерированный аминовый раствор; кислые газы |
Десорбер |
К основным видам промышленных адсорбентов, применяемых при осушке газа, следует отнести силикагели, синтетические цеолиты и окись алюминия.
Типовая схема регенерации адсорбента горячим осушенным газом позволяет получить сравнительно низкую остаточную влажность регенерированного адсорбента, а следовательно, и более низкую температуру точки росы газа в начале стадии адсорбции. Однако эта технология имеет ряд существенных недостатков, резко снижающих ее надежность и ухудшающих технико-экономические показатели работы УКПГ.
До начала периода компрессорной эксплуатации месторождения (ввода в эксплуатацию ДКС) работоспособность такой системы регенерации определяется главным образом надежностью узла компримирования газа, причем степень сжатия осушенного газа и давление его в печи определяются гидравлическим сопротивлением адсорбера, в котором в данный момент идет стадия адсорбции. Изменение гранулометрического состава адсорбента во времени, его измельчение и отклонения от проектных параметров технологического режима ведут к столь существенному росту гидравлического сопротивления адсорберов, что установленные компрессоры не могут обеспечить подачу требуемого количества газа через аппараты. Все это ведет к необходимости сбрасывать на факел от 200 до 750 тыс. м3/сут. добытого и осушенного газа. Применение технологии регенерации горячим осушенным газом ведет к некоторому увеличению нагрузки на систему осушки газа (на 3-3, 5 %), так как циркулирующий в системе газ регенерации не подается в магистральный газопровод. Такая технология требует практически непрерывной и надежной эксплуатации на каждой УКПГ всего компрессорного оборудования [38].
Узлы замера продукции скважин
Для контроля за режимом работы эксплуатационных скважин и замера их дебита в обвязке устьев скважин следует применять приборы, принцип действия которых основан на измерении перепада давления, создаваемого при прохождении газа через сужающее устройство:
- расходомеры (измерители докритического течения);
- ДИКТ (диафрагменные измерители критического течения).
Тип замерного устройства выбирается в зависимости от конкретных условий исследуемой скважины: дебита скважины, максимального рабочего давления, наличия мехпримесей, влаги и т.д.
Для газогидродинамических исследований скважин и определения количественного содержания в газе твердых и жидких фаз рекомендуются блочные замерные установки, которые монтируются на продувочной линии.
Для измерения количества продукции по каждой отдельной скважине на площадках кустов скважин могут предусматриваться также передвижные замерные сепараторы.
Для замера продукции скважин на промысле УКПГ, УППГ с количеством скважин более 4-х следует предусматривать блоки замерных сепараторов, позволяющих замерять продукцию скважин: газ, конденсат, пластовая вода.
Для пунктов товарного учета конденсата рекомендуется использовать автоматизированные расходомерные системы с применением диафрагменных или турбинных расходомеров.
Для пунктов оперативного учета конденсата рекомендуется использовать механические (или комбинированные электромеханические) расходомерные системы с применением диафрагменных или турбинных расходомеров.
Наряду с вышеупомянутыми, допускается применение и других типов расходомеров, обеспечивающих требуемую по стандартам точность измерения, например, вихревые, ультразвуковые и т.п.
Блок измерительных линий поверочной установки включает:
- измерительные линии собираются по коллекторной схеме;
- в состав блока входят резервные линии, на случай выхода из строя одной из основных линий. Переключение может производиться как в ручном, так и автоматическом режиме;
- предусматривается контрольная линия для подтверждения показаний основных измерительных линий;
- для поверки и калибровки основных расходомеров по месту производится отбор рабочей среды на поверочную установку.
Блоки дозирования реагентов (БДР) предназначены для дозированного ввода жидких деэмульгаторов, ингибиторов коррозии, ингибиторов солеотложений, ингибиторов гидратообразования и др. в трубопровод промысловой системы транспорта и подготовки газа, газовые скважины с целью осуществления защиты трубопроводов и оборудования от коррозии, гидратообразования и пр.
Выделяют отдельный класс БДР - БДР скважинные.
Конструктивные особенности и состав блоков (рисунок 2.24):
- основное оборудование блока расположено в металлическом корпус-контейнере. В зависимости от климатических условий возможно изготовление утепленного варианта корпус-контейнера;
- в блоке расположены насос-дозатор; емкость технологическая c датчиком уровня; фильтр тонкой очистки; визуальный указатель уровня; трубопроводная обвязка с электроконтактным манометром; система (шкаф) управления взрывозащищенного исполнения;
- исполнение емкости, деталей и узлов, контактирующих с реагентом, коррозионно-стойкое (нержавеющая сталь). При необходимости блок может быть укомплектован наземным трубопроводом и узлом ввода реагента в скважину.

Рисунок 2.24 - Оборудование блока дозирования реагентов
Резервуары на складах (парках) для сжиженных углеводородов рекомендуют располагать группами. Резервуарный парк состоит из одной, или нескольких групп резервуаров. В каждой группе размещают резервуары, аналогичные по своим конструктивным особенностям (горизонтальные, шаровые, изотермические и т.п.).
При хранении на одном складе (парке) ЛВЖ и ГЖ совместно со сжиженными углеводородами и ЛВЖ под давлением резервуары ЛВЖ и ГЖ устанавливают в самостоятельной группе (группах).
Дренажные и факельные емкости, а также сепараторы на линиях сброса предохранительных клапанов располагают вне обвалования склада (парка). "Свечу" размещают вне обвалования с подветренной стороны к резервуарам и другим сооружениям склада. Высоту "свечи" определяют по коэффициенту рассеивания и принимают не менее 30 м.
В пределах противопожарных расстояний не рекомендуют размещение временных и постоянных объектов, устройств и сооружений. Не рекомендуют размещение сливоналивных эстакад в составе промежуточных складов.
Блок буферной емкости
Предназначен для создания буферного объема нестабильного конденсата перед насосами для обеспечения их стабильной работы при подаче жидкости в конденсатопровод.
Блок дренажной емкости
Предназначен для сбора и временного хранения жидкой фазы (газовый конденсат, вода) из технологических аппаратов и трубопроводов с последующей откачкой насосами откачки.
Блок сбора конденсата
Предназначен для сбора жидкой фазы (газовый конденсат, вода).
При выборе способа подготовки газа и конденсата учитывают следующие факторы:
- физический и химический состав пластовой продукции и технологических жидкостей;
- возможные и предельно допустимые величины скоростей потоков, давления и температуры, а также концентрации коррозионно-агрессивных компонентов во всех элементах жидкостных и газовых систем (емкости под давлением, трубопроводы и т.д.);
- качку для плавучих морских платформ;
- дальность и режим транспортирования газа.
В зависимости от условий транспортировки осуществляют предварительную или полную подготовку (осушку) газа, обеспечивающую транспортировку газа в безгидратном режиме.
Предварительную подготовку осуществляют в сепараторах перед компримированием в зависимости от условий транспортировки.
Для полной подготовки (осушки) газа используют следующие типовые способы:
- абсорбционная осушка - для газовых месторождений;
- НТС и низкотемпературная абсорбция - для подготовки продукции газоконденсатных месторождений.
Для стабилизации газового конденсата используют ступенчатую дегазацию, одно- или двухколонную ректификацию.
Технические решения по способу подготовки газа и конденсата осуществляют на основе технического и экономического сравнения вариантов при условии безгидратной транспортировки. Борьбу с гидратообразованием осуществляют при помощи следующих мероприятий, проводимых в зависимости от конкретных условий, как отдельно, так и в комплексе: нагрев газа до температуры, превышающей температуру возможного гидратообразования; ввод в поток ингибитора гидратообразования.
Согласно типовой схеме обустройства морских месторождений (рисунок 2.25) пластовая продукция, поступающая со скважин, подается в подводный промысловый центр (ППЦ), где установлена фонтанная арматура, контрольно-измерительная аппаратура, управляющая система и манифольд для объединения потоков, редуцирования, замера параметров и при необходимости впрыска ингибитора гидратообразования. Из ППЦ пластовая продукция поступает в центральный манифольд, предназначенный для сбора продукции скважин с ППЦ и представляющий собой систему труб и необходимого оборудования (регулирующие клапаны, муфты для трубопроводов, блок управления и т.д.). Далее пластовая продукция подается в подводную систему подготовки, где осуществляется сепарация и осушка газа, его очистка от механических примесей, контроль точки росы по воде и жидким углеводородам, а также содержания механических примесей перед подачей на блок компримирования. С выхода подводной системы подготовки продукция попадает на блок компримирования для передачи на берег. Основной парк сырьевых емкостей и блоков регенерации ингибитора гидратообразования предусматривается на берегу. В зависимости от потребности в состав подводного оборудования также может входить блок ингибитора гидратообразования, состоящий из сырьевой емкости ингибитора гидратообразования, насоса и запорно-регулирующей арматуры.
Блок утилизации предназначен для закачки отделенной воды с механическими примесями в нагнетательную скважину. Блок состоит из трехфазных разделителей и трубопроводной обвязки с запорно-регулирующей арматурой, а также насосов. В разделителях происходит отделение воды от механических примесей и жидких углеводородов. Насосы предназначены для перекачки воды с механическими примесями и жидких углеводородов соответственно.

* - Вариант с многофазным транспортом
ППЦ - подводный промысловый центр; СКВ - подводное устье скважины; НСКВ - подводное устье нагнетательной скважины; УКПГ - установка комплексной подготовки газа; ИГ - ингибитор гидратообразования
Рисунок 2.25 - Типовая схема обустройства подводного промысла
В зависимости от состава пластовой продукции, условий транспортировки на береговую УКПГ, а также климатических и географических факторов может быть применена упрощенная технологическая схема. Такая схема предназначена для предварительной подготовки пластовой продукции и заключается в сепарации капельной жидкости и механических примесей в соответствии с требованиями поставщиков компрессорного оборудования.
Компрессорная станция (КС) - комплекс сооружений и оборудования для повышения давления сжатия газа при его добыче, транспортировке и хранении. Технологическая схема КС состоит из установок очистки газа, компрессорных цехов, установок воздушного охлаждения газа. Работа оборудования КС обеспечивается технологическими трубопроводами с запорно-регулирующей арматурой, маслосистемой, установками подготовки пускового, топливного и импульсного газов, системой электроснабжения и пр.
По виду выполняемой работы выделают КС дожимные (головные), линейные КС магистральных газопроводов, КС подземных хранилищ газа, нагнетательные КС обратной закачки газов в пласт [39].
При эксплуатации газовой скважины происходит непрерывное снижение давления газа в промысловом газопроводе. В связи с тем, что отдача газа в магистральный газопровод (МГ) или другому потребителю должна происходить при постоянном давлении, существует необходимость его поддержания. Использование промысловых дожимных компрессорных станций (ДКС) позволяет решить следующие задачи:
- сжать газ до необходимого давления;
- увеличить газоотдачу пласта понижением давления на всем пути движения газа из пласта до приемного коллектора ДКС и в самой залежи;
- увеличить дебит добывающих скважин уменьшением забойного давления и, следовательно, увеличением депрессии.
Дожимные компрессорные станции могут сильно отличаться по конструкции и комплектации, но, тем не менее, в них можно выделить ряд основных элементов:
- установка (цех) очистки газа;
- компрессорный цех;
- установка охлаждения газа после компримирования;
- вспомогательное оборудование.
Главным элементом ДКС является группа газоперекачивающих агрегатов, которые могут работать как по параллельной, так и по последовательной схеме. Под вспомогательным оборудованием подразумевается любые дополнительные устройства, необходимые для корректной работы станции: система маслоснабжения, система подготовки газа собственных нужд, системы электроснабжения, системы автоматики и т.д.
Основная классификация применяемых в ГПА компрессоров (рисунок 2.27):
- поршневые;
- винтовые;
- центробежные.

Рисунок 2.27 - Основные типы компрессоров ДКС [40]
Поршневые компрессоры относятся к компрессорам объемного типа и работают за счет направленного уменьшения объема рабочей камеры, образованной цилиндром и подвижным поршнем, в которой претерпевает сжатие газ.
Достоинства поршневых компрессоров:
- простота конструкции;
- неприхотливость и надежность;
- невысокая стоимость.
Недостатки:
- неравномерность выдаваемого потока газа;
- цикличность изменения объема рабочей камеры;
- высокие уровня шума и вибрации при работе.
Винтовые компрессоры также относятся к объемному типу, однако рабочие камеры в них образуются путем отсекания пространства корпусом компрессора и одним или более винтами, находящимися в зацеплении.
Достоинства:
- высокая надежность;
- простота эксплуатации;
- позволяют сжимать газ без пульсаций в отличие от поршневых компрессоров.
Недостатки:
- сложность конструкции;
- более высокая стоимость;
- требуют строго исполнения норм эксплуатации.
Центробежные компрессоры - это машины динамического сжатия газа в результате значительного увеличения скорости его движения с последующим превращением кинетической энергии потока в потенциальную энергию давления в диффузорах.
Каждая ступень сжатия центробежного компрессора состоит из вращающейся крыльчатки и неподвижных отсеков для впуска и выпуска. Газ направляется в "устье" вращающейся крыльчатки через впускное отверстие. Крыльчатка сообщает потоку газа дополнительную скорость и выпускает его через диффузор, преобразуя скорость в давление.
Преимуществами центробежных компрессоров являются:
- использование в качестве в топлива перекачиваемого газа;
- независимость потоков газа и масла;
- более низкие уровни вибрации по сравнению с компрессорами объемного типа;
- отсутствие необходимости установки глушителей шума;
- меньшие габариты.
Недостатки:
- невысокий КПД (80-85 %);
- целесообразность использования в системах предварительного нагнетания или в условиях малой производительности [41].
Также ДКС классифицируют по типу используемого привода, которые отличаются видом используемого топлива. Наиболее часто используются следующие виды приводов:
- газомоторный;
- газотурбинный;
- электрический.
Основу газомоторного привода составляет двигатель внутреннего сгорания, работающий на газообразном топливе - достаточно дешевом и доступном источнике энергии. Такие устройства надежны и неприхотливы в эксплуатации. Пуск привода осуществляется с помощью сжатого воздуха, а регулировка оборотов происходит за счет изменения подаваемого в цилиндры газа.
В газотурбинном приводе механическая энергия вырабатывается с помощью турбины, в которой происходит расширение горячего газа, образующегося в камере сгорания, куда подаются топливо и атмосферный воздух. Воздух засасывается с помощью компрессора, поэтому для пуска газотурбинной установки требуется отдельный источник энергии (стартер). Компрессор, камера сгорания и турбина являются основными компонентами газотурбинного агрегата. Данный вид приводов получил широкое распространение, поскольку не привязан к поставкам топлива извне и работает на том же газе, который перекачивает ДКС, а излишки вырабатываемой энергии могут идти на отопление и электроснабжение самой станции и близлежащих объектов.
ДКС с электрическим приводом, несмотря на необходимость в обязательном подведении электроэнергии, имеет ряд преимуществ перед газомоторными и газотурбинными установками. Во-первых, использование электричества экономит само перекачиваемое топливо, а также благоприятно сказывается на экологичности ДКС за счет снижения выбросов в атмосферу. Во-вторых, электродвигатель гораздо проще поддается регулировке и автоматизации, что значительно упрощает контроль работы всей станции и позволяет уменьшить необходимый рабочий персонал. И, в-третьих, значительно улучшаются условия труда на такой ДКС благодаря уменьшению шума установки, вибрации и запыленности воздуха.
В целях предотвращения загрязнения и эрозии оборудования и трубопроводов на входе в ДКС устанавливается система очистки газа от твердых и жидких примесей.
Может быть предусмотрена двухступенчатая очистка:
а) в пылеуловителях (I ступень);
б) в фильтр-сепараторах (II ступень) с системой газосберегающей продувки аппаратов от механических примесей и жидкости, и возможностью отбора очищенного газа низкого давления для установки подготовки топливного, пускового и импульсного газа.
Аппарат воздушного охлаждения (АВО) представляет собой теплообменный аппарат, состоящий из следующих основных частей:
- теплообменной поверхности (теплообменная секция);
- системы подачи воздуха, включающей вентилятор с приводом от электродвигателя, диффузор с коллектором;
- опорной металлоконструкции.
Типовая конструкция аппарата приведена на рисунке 2.28.

а - аппарат нагнетательного вида; б - аппарат вытяжного вида 1 - теплообменная секция; 2 - колесо вентилятора; 3 - привод вентилятора; 4 - диффузор с коллектором; 5 - металлоконструкция
Рисунок 2.28 - Конструкция аппарата воздушного охлаждения [42]
По способу принудительной подачи охлаждающего воздуха на теплообменную поверхность аппараты подразделяют на два вида:
- нагнетательный (рисунок 2.28 а);
- вытяжной (рисунок 2.28 б).
По условиям эксплуатации аппараты могут быть снабжены дополнительными устройствами, обеспечивающими рециркуляцию нагретого в теплообменных секциях воздуха, для предотвращения переохлаждения продукта в зимнее время. По этому признаку аппараты подразделяют следующим образом:
а) без рециркуляции;
б) с внутренней рециркуляцией через соседний вентилятор;
в) с внешним коробом для рециркуляции.
Аппараты воздушного охлаждения характеризуются простотой обслуживания и высокой надежностью работы, исключающей необходимость установки резервных аппаратов. В случае остановки вентилятора аппараты воздушного охлаждения могут работать с нагрузкой 25-30 % от расчетной благодаря естественной тяге. Из-за низкой тепловой инерции АВО изменение количества и температур, поступающих на охлаждение потоков, резко влияет на работу аппарата [43].
Газоперекачивающие агрегаты (ГПА) состоят из нагнетателя природного газа, привода нагнетателя, всасывающего и выхлопного устройств (в случае газотурбинного привода), систем автоматики, маслосистемы, топливовоздушных и масляных коммуникаций и вспомогательного оборудования.
ГПА классифицируют следующим образом:
а) по типу нагнетателей: поршневые газомоторные компрессоры (газомотокомпрессоры) и ГПА с центробежными нагнетателями;
б) по типу привода: ГПА с газовым двигателем внутреннего сгорания (газомоторные двигатели), с газотурбинным приводом, с электроприводом.
ГПА с газотурбинным приводом, в свою очередь, подразделяются на агрегаты со стационарной газотурбинной установкой и с приводами от газотурбинных двигателей авиационного и судового типов [44].
К газоперекачивающим агрегатам для промысловых ДКС предъявляют следующие требования:
- высокий КПД компрессора при широком изменении степени сжатия газа и его расхода;
- большая степень сжатия газа в одной ступени (агрегата) для уменьшения числа машин, работающих последовательно;
- большая подача одного компрессора для уменьшения числа машин, работающих параллельно;
- возможность регулирования подачи и степени сжатия газа в агрегате для полного использования мощности силового привода;
- привод дожимного компрессора должен иметь небольшие массу на единицу мощности и габариты, допускать полную автоматизацию работы и дистанционное управление;
- компрессорные агрегаты должны быть транспортабельными, размещаться в легких сооружениях сборного типа;
- высокая надежность и большой ресурс работы основных элементов;
- низкий уровень шума и вибраций;
- высокий уровень заводской готовности и комплектность, блочность исполнения.
Блоки подготовки газа (БПГ) необходимы для предварительной подготовки, учета объема и контроля качества газа непосредственно перед его подачей на дожимную компрессорную станцию или другое совместимое оборудование. Блоки подготовки топливного газа позволяют существенно продлить ресурс сопряженного компрессорного и иного оборудования, а также снижают затраты на эксплуатацию этого оборудования.
Основные функции БПГ:
- грубая очистка газа (улавливание жидкостных пробок и сепарация капельной влаги при помощи фильтров-сепараторов, очистка от механических примесей до 1 мкм);
- технический, коммерческий учет газа;
- подогрев, охлаждение газа;
- редуцирование давления;
- тонкая очистка газа (очистка от капельной влаги и механических примесей до 0, 1-0, 3 мкм при помощи фильтров-коалесцеров);
- контроль точки росы по воде и углеводородов;
- автоматический сбор и откачка конденсата (вода, углеводороды) с узлов очистки в отдельно стоящей емкости (подземного и надземного типа).
При многоступенчатом сжатии с промежуточным охлаждением газа необходимо проводить расчеты на возможное выпадение конденсата после каждой ступени, исходя из условий наиболее холодного периода года. В случае выпадения конденсата после установок охлаждения газа предусматриваются сепараторы с отводом конденсата в промысловую конденсатосборную систему.
Производство сжиженного природного газа основано на значительном (примерно в 600 раз) уменьшении занимаемого этим газом объема. СПГ - криогенная жидкость, получаемая из природного газа охлаждением до температуры конденсации -161, 5 °С. Температура кристаллизации - -182, 5 °С, плотность - 0, 42 кг/л.
За счет этого достигается существенное сокращение расходов на хранение и транспортировку, которая может осуществляться специальными судами, контейнерами, автомобильным и железнодорожным транспортом и т.д., что позволяет СПГ составить серьезную конкуренцию традиционному трубопроводному газу. Кроме того, хранение СПГ обходится недорого; при этом образуются огромные "буферы энергии", доступ к которым обеспечивается за считанные секунды.
Общие характеристики газа природного сжиженного установлены в ГОСТ Р 57431-2017. Технические условия на СПГ как топливо для двигателей внутреннего сгорания и энергетических установок установлены в ГОСТ Р 56021-2014.
Как правило, производство СПГ включает следующие установки:
а) подготовка газа;
б) сжижение газа;
в) фракционирование;
г) хранение сжиженного газа;
д) системы отгрузки.
В последнее время получили распространение новые технологии, которые активно применяются на заводах СПГ со средней производительностью (около 1, 5 млн т СПГ в год). На таких заводах, как правило, используется цикл смеси холодильных агентов MRC (mixed refrigerant cycle). Заводы данного типа потребляют больше электроэнергии, но это окупается меньшими капитальными затратами.
В 2009 г. на Сахалине начал работу завод по производству сжиженного природного газа производительностью завода - 9, 6 млн т СПГ в год. Технология сжижения природного газа с использованием двойного смешанного хладагента - лицензионная технология производства СПГ компании "Шелл", специально разработанная для холодного климата.
Природный газ охлаждается в двух циклах со смешанным хладагентом: в цикле со смешанным хладагентом предварительного охлаждения и в основном цикле со смешанным хладагентом. Смешанный хладагент состоит из смеси легких углеводородов, в основном этана и пропана. Изменяя состав хладагента в зимний и летний периоды, можно увеличить производство СПГ.
Мини-завод СПГ - это завод по сжижению газа производительностью 200 т/день (0, 07 млн т/год). Занимаемая им площадь составляет 10 тыс. м2 (5 тыс. м2 приходится на системы предварительной очистки и сжижения газа; 5 тыс. м2 - на системы охлаждения воды, хранилище СПГ, площадку для автотрейлеров СПГ) [45].
На мини-заводах СПГ возможно использование двух технологических решений: технология "открытого цикла" (использование давления подаваемого газа в качестве источника энергии для его охлаждения) и технология "цикла расширения азота" (на основе циркуляции азота в замкнутом контуре, содержащем компрессоры и турбины).
Регазификация СПГ производится на специальных регазификационных терминалах, куда СПГ доставляется морскими танкерами. Терминалы состоят из причала, сливной эстакады, резервуаров для хранения, испарительной системы, установок обработки газов испарения из резервуаров и узла учета. Превращение СПГ в газ происходит в системе испарения с помощью нагрева. Подогрев может осуществляться прямым и непрямым способом. В первом случае газ получает тепло непосредственно от горячего теплоносителя, во втором тепло поступает к газу через промежуточный теплоноситель, обогреваемый горячим теплоносителем. В качестве горячего теплоносителя используется морская вода, в качестве промежуточного теплоносителя - пропан.
Сырой природный газ на входе подвергается фильтрации для очистки от взвешенных твердых частиц. Далее поток через входные сепараторы-каплеуловители. Где газ очищается от капельных жидкостей, захваченных потоком из трубопроводов. После выхода из сепаратора-газоуловителя газ направляется на установку удаления кислых компонентов.
Существует несколько способов очистки природного газа от кислых примесей:
- адсорбционная осушка;
- химическая абсорбция;
- физическая абсорбция [46].
Большинство заводов СПГ используют аминовую очистку от углекислого газа и сероводорода - метод химической абсорбции водными растворами амина (МЭА, ДЭА, ДГА, МДЭА) и его соединениями с активаторами.
В результате взаимодействия кислых газов с аминовыми растворами в очистной системе образуется воды, содержание которой в природном газе ограничено 1 ppmv, это определяет порядок размещения в технологической цепи обезвоживающей установки адсорбционной установки.
В настоящее время используются различные технологические процессы, основанные на одном принципе: охлаждение и конденсация природного газа в теплообменном аппарате одним или более хладагентами.
К ключевым компонентам оборудования процесса сжижения относятся, прежде всего, теплообменники и компрессоры, а к технологическим - тип хладагента и способ охлаждения.
Процесс сжижения природного газа - перевод в жидкое состояние основного его компонента - метана. На рисунке 2.29 приведен пример технологической схемы сжижения природного газа.
В промышленности применяются как процессы сжижения природного газа с целью получения сжиженного природного газа как конечного продукта, так и процессы сжижения в сочетании с процессами низкотемпературного фракционирования попутных и природных газов, позволяющие выделять из этих газов газовый бензин, бутаны, пропан и этан, а также извлекать гелий из гелиеносных природных и попутных газов.

Рисунок 2.29 - Технологическая схема сжижения природного газа
Чтобы сжижить природный газ, его необходимо охладить до температуры порядка-160 °С, то есть температуры ниже критической. Существует несколько способов достижения холода такой глубины.
В настоящее время для получения сжиженного природного газа применяются два процесса:
- конденсация при постоянном давлении (компримирование);
- теплообменный: рефрижераторный с использованием охладителя или турбодетандерный/дросселирование с получением необходимой температуры при резком расширении газа.
Процесс сжижения природного газа является весьма энергоемким, вследствие чего в настоящее время в мировой практике зачастую отдают предпочтение теплообменным способам сжижения.
Дросселирование позволяет получать сжиженный природный газ при малых энергетических затратах. Недостатком является низкий коэффициент ожижения - до 4 %, и требование многократной перегонки.
В компрессорно-детандерной схеме охлаждение газа происходит за счет совершения работы на лопатках турбины. Использование энергии вращающейся турбины позволяет сделать процесс сжатия газа энергетически более эффективным.
Коэффициент сжижения компрессорно-детандерных установок невысок - до 14 %. Это значит, что для реализации такой схемы, также как и для дроссельной, необходимо наличие магистрали низкого давления для сброса в нее несжиженной части природного газа.
Кроме того, выделяют следующие системы сжижения газа:
- классический каскадный цикл с последовательным использованием в качестве хладагентов пропана, этилена и метана путем последовательного снижения их температуры кипения;
- цикл с двойным хладагентом - смесью этана и метана;
- расширительные циклы сжижения;
- новый способ "объединенный" автохолодильный каскадный цикл (ARC), в котором производится ступенчатая конденсация углеводородов с использованием их в качестве хладагентов в последующей ступени охлаждения при циркуляции неконденсирующегося азота.
Каскадная схема, в которой раздельно используются три хладагента с последовательно снижающейся температурой кипения, требует больших капитальных, но меньших эксплуатационных затрат. Эта схема была последовательно усовершенствована; в настоящее время чаще применяется смесь хладоагентов; новая схема называется самоохлаждающей, так как часть хладоагента - этан и пропан - получаются из сжижаемого природного газа. Капитальные затраты при этом несколько ниже. В большинстве случаев в каскадных схемах используются поршневые компрессоры, сравнительно дорогостоящие как по капитальным, так и по эксплуатационным затратам.
Расширительные схемы представляют существенный интерес, так как в них могут использоваться центробежные, более экономичные, машины, но расширительные циклы требуют затрат энергии на 20-30 % больших, чем каскадные. Охлаждение достигается изоэнтропийным расширением метана в турбодетандере. Поток газа, предварительно очищенного от воды, углекислого газа и других загрязнений, сжижается под давлением за счет теплообмена с холодным расширенным газовым потоком.
В эксплуатационных расходах на процесс сжижения природного газа, помимо стоимости природного газа, значительную долю составляют энергетические затраты, затраты на очистку и осушку газа, а также амортизационные расходы.
Система хранения сжиженного природного газа включает в себя следующие элементы:
- стационарные резервуары;
- оборудование, предназначенное для заполнения резервуаров от технологических линий сжижения газа;
- оборудование для отгрузки (стендеры);
- оборудование, обеспечивающее безопасность хранения СПГ.
В общем случае отгрузочный терминал СПГ включает в себя следующие объекты: резервуарный парк хранения СПГ, систему трубопроводов и специализированные причалы с установленным оборудованием для отгрузки сжиженного природного газа [47]. Подробнее резервуарный парк СПГ рассмотрен в п. 2.9.9.1 настоящего справочника.
Технология отгрузки СПГ отписана в п. 2.9.9.2 настоящего справочника.
Капитальный ремонт скважин (КРС) - это комплекс работ, связанных с восстановлением работоспособности призабойной зоны, целостности обсадных колонн, цементного кольца, ликвидацией аварий, а также спуском и подъемом оборудования при раздельной эксплуатации и закачке, пакеров-отсекателей, клапанов-отсекателей, газлифтного оборудования.
КРС включает ремонтно-исправительные, ловильные и ремонтно-изоляционные работы, а также возврат и ликвидацию скважин. К ремонтно-исправительным работам относятся исправления смятий, сломов, трещин и замена поврежденной части эксплуатационной колонны, герметизация устья скважины, разбуривание цементных пробок.
Ловильные работы в скважине включают извлечение упавшей колонны насосно-компрессорных труб, насосных штанг, инструментов и др., а также чистку ствола скважины. Большинство ловильных инструментов можно разделить на 5 категорий:
- шламометаллоуловители для улавливания небольших объектов или обломков, вес которых слишком велик для подъема путем циркуляции раствора;
- инструменты для фрезерования головы аварийного инструмента;
- режущий инструмент для обрезки труб;
- внешние захваты для извлечения аварийного инструменты после соединения его с внешней поверхностью (при помощи ловильного метчика или овершота);
- внутренние захваты для извлечения аварийного инструмента после соединения с его внутренней поверхностью (ловильные метчики для внутреннего захвата) (рисунок 2.30) [48].

Рисунок 2.30 - Устройства для внутреннего захвата
Ремонтно-изоляционные работы проводят при прорыве в скважину пластовых вод (верхних или нижних по отношению к эксплуатируемому продуктивному горизонту, подошвенных, краевых и поступающих из соседних скважин). Приток верхних вод, поступающих через дефект в колонне, ликвидируют заливкой цементного раствора, а также других реагентов и материалов, спуском дополнительной колонны, пакеров. Приток вод, поступающих по заколонному пространству через отверстия фильтра, ликвидируют нагнетанием через эксплуатационный или специальный фильтр растворов под давлением. Нижние и подошвенные воды, проникающие через цементный стакан или дефект в зумпфе, изолируют созданием нового цементного стакана (предварительно разбурив старый). Воды, поступающие по заколонному пространству, ликвидируют нагнетанием растворов под давлением через отверстия фильтра. Нижние и верхние воды изолируют также созданием цементных поясов вокруг эксплуатационной колонны в интервале между источником обводнения и эксплуатационным объектом.
В случае невозможности восстановления технического состояния или прекращения эксплуатации скважину ликвидируют (отсекают продуктивные пласты, устраняют заколонные перетоки, устанавливают цементные мосты в стволе скважины).
Комплекс работ, осуществляемый при КРС, является источником негативного воздействия на окружающую среду за счет образования выбросов, сбросов ЗВ, отходов производства.
Особо следует отметить, что ремонт скважин с подводным закачиванием осуществляется со специализированных судов, и его технология отличается от технологии ремонта скважин с надводным устьем. Для подводных скважин разработан специальный комплекс технических средств.
При ремонте скважин для предотвращения выбросов применяют плашечный превентор или герметизирующее устройство устья скважин.
Циркуляционная система для капитального ремонта скважин (стационарная) предназначена для приготовления, очистки, химической обработки, хранения и циркуляции бурового раствора от устья скважины к буровым насосам при капитальном ремонте газовых скважин (рисунок 2.31).

1 - блок очистки; 2 - блок приготовления; 3 - вибросито; 4 - смеситель; 5 - диспергатор; 6 - насос; 7 - перемешиватель; 8 - лестницы; 9 - шкаф управления
Рисунок 2.31 - Пример циркуляционной системы для капитального ремонта скважин (стационарная)
Особенностью стационарных циркуляционных систем (ЦС) является их низкая монтажеспособность вследствие необходимости полного монтажа и демонтажа всего навесного оборудования и укрытия при переезде буровой установки. Энергоемкость стационарных ЦС высока, т.к. все оборудование должно соответствовать производительности промывки скважины не менее 60 л/с.
Перед началом ремонтных работ подлежат глушению (рисунок 2.32):
- скважины с пластовым давлением выше гидростатического;
- скважины с пластовым давлением ниже гидростатического, но в которых согласно расчетам сохраняются условия фонтанирования или нефтегазопроявления.

Рисунок 2.32 - Проведение процесса глушения
Для глушения газовых скважин используют жидкости с плотностью, обеспечивающей создание необходимого давления на пласт. Жидкость для глушения должна удовлетворять следующим требованиям:
- инертность к породе, коллектору;
- стабильность в конкретных термобарических условиях в течение времени, необходимого для выполнения предусмотренных работ;
- взрывопожаробезопасность, нетоксичность;
- высокотехнологичность в приготовлении и использовании;
- должна исключать необратимую кольматацию пор и трещин продуктивного пласта;
- не должна оказывать коррозионного воздействия на металл скважинного оборудования и промысловых коммуникаций.
В качестве агентов для глушения газовых скважин используют двух- и трехфазные пены - дисперсные системы, состоящие из жидкости, газа, ПАВ в случае двухфазных пен, а также содержащие твердые частицы (глины) в качестве третьей фазы в трехфазных пенах [49, 50].
Повышение газоотдачи газовых пластов достигается путем своевременной изоляции прорвавшихся вод по отдельным пропласткам. Также повышение газоотдачи достигается путем доведения пластового давления до минимально возможного - отбор газа из скважин под вакуумом.
Для поддержания пластового давления в пласт закачивают рабочий агент: углеводородные, неуглеводородные газы или их смеси.
В качестве углеводородных газов используют большей частью сухой газ, добываемый из газоконденсатной смеси, прошедшей промысловую обработку с целью удаления высококипящих углеводородов С5+ высшие (сайклинг-процесс), а в качестве неуглеводородных газов - двуокись углерода, азот, дымовые газы.
Пластовое давление поддерживают на уровне (или выше) давления начала конденсации и ниже давления начала конденсации пластовой газоконденсатной смеси. В первом случае во всем пласте за исключением призабойных зон эксплуатационных скважин создаются условия, предотвращающие выделение конденсата. Во втором случае месторождение разрабатывают вначале в течение некоторого времени на режиме истощения и лишь затем начинают закачку в пласт газа. Для обоснования экономической целесообразности обратной закачки определяют содержание конденсата в газе, оценивают схему обработки добываемого газа и расходы на нагнетание рабочего агента. Количество закачиваемого газа может быть выше (используют газ с соседних месторождений), равным или меньшим количества отбираемого из пласта газа. В последнем случае часть отбираемого из пласта газа подается потребителю.
Метод обратной закачки газа в пласт (сайклинг-процесс) - метод разработки газоконденсатных месторождений с поддержанием пластового давления путем закачки сухого (отбензиненного) газа в пласт.
Применяются также часто различные комбинации этого метода:
- полный сайклинг;
- неполный сайклинг;
- канадский сайклинг, когда газ закачивается в летний период времени и отбирается зимой в периоды наибольшего спроса газа.
В насыщенных залежах при падении давления сразу начинает выделяться в пласте конденсат. В ненасыщенных со снижением давления с первоначального до давления насыщения выпадения конденсата в пласте не происходит. В перегретых залежах при любом снижении давления при пластовой температуре в пласте выделения конденсата не происходит. Таким образом, как частично ненасыщенные залежи, так и полностью перегретые газоконденсатные залежи в процессе их разработки не требуют поддержания пластового давления, а могут разрабатываться на истощение [51].
Сайклинг-процесс широко применяется на месторождениях с содержанием конденсата более 100 см3/м3 и при запасах газа от 10 млрд. м3 и более при близости начального пластового давления и давления начала конденсации.
Недостатки применения сайклинг-процесса:
- большие капитальные вложения и необходимость создания специального оборудования при эксплуатации месторождений с высокими пластовыми давлениями;
- большие эксплуатационные затраты;
- понижение надежности промыслового оборудования (скважинного и наземного) в связи с увеличением срока эксплуатации, особенно при наличии агрессивных компонентов в добываемой продукции.
Потребление и генерация электро- и тепловой энергии являются одним из важнейших аспектов при добыче газа. Выработка энергии необходимы для удовлетворения потребностей объектов основного и вспомогательного производства, обеспечивающих работоспособность этих объектов в целом на газовых месторождениях.
При эксплуатации месторождений природного газа часть добываемого сырья (извлекаемый из недр природный газ) полезно используется для проведения обязательных технологических операций. На собственные нужды добывающие организации используют природный газ как добытые газообразные углеводороды с примесями (H2S, CO2, N2, RSH и др.), не прошедшие, так и прошедшие обработку на промысле.
На газовом промысле топливный газ в основном расходуется на копримирование на дожимных компрессорных станциях и станциях охлаждения газа в качестве топлива для выработки тепловой энергии (производство пара, горячей воды, подогрев газа, насыщенных растворов химических реагентов, воды в резервуарах водоснабжения и др.), для выработки электроэнергии и на термическом обезвреживании промышленных стоков.
Системы обеспечения энергоресурсами и водой и технологические установки предприятий добычи взаимосвязаны производственным циклом по материальным и энергетическим потокам являются крупными потребителями тепловой и электрической энергии, получаемой от внутренних или внешних источников. Внутрипроизводственные системы энергообеспечения представляют собой единый энергетический комплекс, эффективность которого во многом определяет рентабельность всего предприятия. Первичными энергоресурсами являются топливо как компонент углеводородного сырья и электроэнергия.
Часть потребляемой тепловой энергии генерируется в технологических процессах в виде водяного пара и горячей воды; недостающее количество потребляется от внешнего источника - котельной или ТЭЦ. Энерготехнологическую схему и тип установленного оборудования определяет во многом состав сырья. В общем виде их блочно-иерархическая структура может быть представлена древовидной формой с внутренними взаимосвязями на I и II уровнях - технологическая система - энергокомплекс, производства - системы энергокомплекса (рисунок 2.33).

Рисунок 2.33 - Блочно-иерархическая модель взаимосвязей элементов энергокомплекса и технологических систем
Очевидно, что взаимосвязанные технологические системы и энергокомплексы представляют собой сложноструктурированный объект, исследование энергетической эффективности и совершенствование которого необходимо проводить с позиций системного анализа и в соответствии с современной концепцией развития энергетики этих предприятий, базирующейся на принципах максимального использования вторичных энергетических ресурсов, в том числе горючих отходов, сжигаемых в факельных системах, минимизации водопотребления от внешнего источника и водоотведения основного и вспомогательного процессов путем организации замкнутых технологических циклов в каждый период функционирования объекта газодобычи, включая строительство, ввод в эксплуатацию, эксплуатацию, вывод из эксплуатации.
2.9.1.1 Энергетический менеджмент
Система показателей, структурированная по уровням агрегирования (рисунок 2.34), основана на базовом наборе показателей и предполагает расчет агрегированного показателя энергоемкости. С целью проведения более основательного, детального анализа причин изменения энергоемкости при построении системы показателей был использован метод дезагрегирования в разрезе потребляемых на газодобывающем предприятии видов энергоресурсов (электроэнергия, теплоэнергия и природный газ), при этом энергоемкость рассматривается как синтез показателей газоемкости, электроемкости и теплоемкости, которые в свою очередь являются обобщающими для частных показателей.

Рисунок 2.34 - Система показателей оценки эффективности использования энергоресурсов на газодобывающем предприятии [52]
Охлаждение газа - понижение температуры перекачиваемого газа на газовых сборных пунктах и компрессорных станциях (КС).
Охлаждение газа производят между ступенями сжатия компрессорных агрегатов и на выходе из компрессорной станции. Межступенчатые холодильники для охлаждения газа обеспечивают определенную температуру газа на входе в последующую ступень компримирования, массовая производительность которой будет тем выше, чем ниже температура всасываемого газа.
Энергия, необходимая для охлаждения газа, зависит от количества отводимого от газа тепла и способа охлаждения. Охлаждение газа производят до температуры, превышающей на 10-15 °С температуру атмосферного воздуха, с помощью теплообменных агрегатов водяного или воздушного охлаждения газа или до температуры 2 °С с целью ограничения теплового воздействия в районах прокладки трубопровода в многолетнемерзлых грунтах с помощью аппаратов воздушного охлаждения газа, холодильных установок, рекуперативной системы охлаждения газа, а также системы охлаждения газа с дополнительным сжатием перед ABO и турбодетандером после ABO.
Известен способ глубокого охлаждения природного газа после КС с помощью пропановых или пропан-бутановых парокомпрессионных холодильных установок, работающих по замкнутому циклу. Главные недостатки известного способа - сложность эксплуатации и управления, высокая стоимость оборудования.
Также существует способ охлаждения природного газа, согласно которому транспортируемый газ после КС поступает сначала в рекуперативный теплообменник прямого потока (РТО), где за счет теплообмена с газом обратного потока нагревается и подается в нагнетатель, в котором он нагревается при сжатии. Далее нагретый газ поступает в аппарат воздушного охлаждения (АВО), где охлаждается за счет теплообмена с атмосферным воздухом, и предварительно охлажденный в АВО газ далее доохлаждается в РТО за счет теплообмена с газом прямого потока, после чего газ направляется в детандер (расширительную машину) или через дроссельное устройство, где он охлаждается, далее поступает в газопровод, по которому движется до следующей КС.
Данный способ позволяет существенно улучшить процесс охлаждения и соответственно повысить технико-экономические показатели охлажденного газа, однако также сложен в эксплуатации, недостаточно эффективен в условиях многолетнемерзлых пород и требует значительных увеличений капитальных и эксплуатационных затрат и не позволяет получить необходимую температуру природного газа на выходе из коллектора системы охлаждения.
Для охлаждения газа до положительных температур в качестве охлаждающего теплоносителя могут использоваться вода и воздух. Применение воздушного охлаждения резко сокращает потребление воды, исключает обмерзание и разрушение градирен при низкой температуре окружающей среды, уменьшает загрязнение теплообменной аппаратуры.
Газовая промышленность не является водоемкой. Доля газовой отрасли в сбросе сточных вод промышленностью России в целом незначительна (0, 2 %) по сравнению с такими водоемкими отраслями, как электроэнергетика (21, 1 %) и химическая промышленность (18, 1 %).
Предприятия нефтегазового комплекса являются водопользователями, осуществляющими самостоятельный забор воды из источников и отведение сточных вод с использованием соответствующих водозаборных и водоотводящих сооружений. Водозабор осуществляется как из поверхностных, так и из подземных источников.
Выделяют несколько типов видов воды по цели использования:
- хозяйственно-питьевая;
- противопожарная;
- оборотная;
- повторно используемые воды.
Потоковая диаграмма водопользования предприятий газовой отрасли приведена на рисунке 2.35. Диаграмма отражает движение потоков воды на предприятиях добычи, транспортировки и хранения газа.
Вода в основных технологических процессах добычи, подготовки, переработки и транспорта газа используется по следующим направлениям - приготовление растворов реагентов, промывка оборудования, аппаратов, трубопроводов, а также в качестве охлаждающего агента.
Во вспомогательных процессах и производстве вода также используется на приготовление растворов реагентов, на охлаждение, на промывку оборудования, на мытье посуды (химическая лаборатория), автомашин; на подпитку тепловых сетей, оборотной системы; на собственные нужд станций водоподготовки.
Свежая вода расходуется на следующие хозяйственно-бытовые нужды работников предприятий: питьевые и гигиенические, приготовление пищи и мытье посуды, уборку помещений и сооружений, полив дорог и зеленых насаждений.
В качестве источника водоснабжения следует рассматривать водотоки (реки, каналы), водоемы (озера, водохранилища, пруды), моря, подземные воды (водоносные пласты, подрусловые, шахтные и другие воды).
Также в определенных целях в качестве источников водоснабжения могут использоваться - очищенные сточные воды и попутно добываемые с газом воды (после их подготовки).
Для производственного водоснабжения промышленных предприятий надлежит рассматривать возможность использования очищенных сточных вод.
В качестве источника водоснабжения могут быть использованы наливные водохранилища с подводом к ним воды из естественных поверхностных источников.
Производственное водопотребление включает расход воды:
- на технологические процессы подготовки газа, стабилизации и переработки конденсата;
- промывку технологического оборудования;
- нужды капитального и текущего ремонтов эксплуатационных скважин;
- глушение газовых скважин;
- подпитку тепловых сетей, разбавление продувочной воды и нужды ХВО в котельной [23].
Выбор источника хозяйственно-питьевого водоснабжения должен производиться в соответствии с требованиями ГОСТ 17.1.1.04-80. Для хозяйственно-питьевых водопроводов должны максимально использоваться имеющиеся ресурсы подземных вод, удовлетворяющих санитарно-гигиеническим требованиям.
Реагенты для обработки оборотных систем охлаждения
Реагенты этой группы необходимы для предотвращения коррозии оборудования, отложения солей как на теплообменных поверхностях, так и в трубопроводах, биологического загрязнения системы.

Рисунок 2.35 - Потоковая диаграмма водопользования предприятий газовой отрасли
Основные типы реагентов для оборотных систем:
а) комплексные ингибиторы коррозии и накипеобразования для открытых и закрытых систем;
б) биоциды;
в) промывочные реагенты.
Реагенты содержат в определенной пропорции фосфаты, фосфонаты, фосфонкарбоксилаты, силикаты, дисперсанты, комплексообразователи и другие модифицирующие компоненты. Все реагенты совместимы практически с любой биоцидной обработкой, в том числе с хлорированием и обработкой броморганическими биоцидами или солями меди. Рабочие дозы реагентов подбираются в зависимости от химического состава воды (или опытным путем) и составляют порядка 30-120 г/м3. Рабочие температуры, при которых эти реагенты сохраняют эффективность - до 90 °С.
Все биоциды в рабочих концентрациях не должны быть токсичны для человека и животных, должны характеризоваться коротким периодом разложения.
На газовых промыслах образуются, как правило, следующие виды сточных вод:
- производственные, загрязненные нефтепродуктами, метанолом, ДЭГом, сероводородом, минеральными солями, механическими примесями, ингибиторами коррозии и гидратообразования;
- производственные, имеющие повышенное солеотложение и незагрязненные технологическими продуктами, образующимися при продувке систем открытых циклов водоснабжения, котлов и ХВО котельных;
- дождевые, загрязненные преимущественно взвешенными веществами минерального происхождения и нефтепродуктами, с обвалованных и отбортованных технологических площадок;
- бытовые.
Состав очистных сооружений зависит от характеристики и количества сточных вод, поступающих на очистку, требуемой степени их очистки, метода обработки осадка в соответствии с нормами [53].
Производственные сточные воды рекомендуется очищать:
- от механических примесей - в песколовках, в прудах дополнительного отстоя, во флотаторах и на фильтрах;
- от нефтепродуктов - в нефтеловушках, флотаторах, отстойниках, на фильтрах, в гидроциклонах;
- от солей - на ионообменных, электродиализных, обратноосмотических или термических опреснительных установках;
- от метанола - в отпарных колоннах и на установках биологической очистки;
- от сероводорода - аэрацией, обработкой солями железа, биологической очисткой.
Для очистки бытовых сточных вод, как правило, используются биологические очистные сооружения следующих типов:
- септики и поля подземной фильтрации;
- аэротенки без наполнителей и с наполнителями;
- биофильтры с различной нагрузкой.
Перед очистными сооружениями бытовых и производственных сточных вод при необходимости предусматриваются усреднители, предназначенные для выравнивания состава сточных вод и их равномерной подачи на очистные сооружения.
В зависимости от конкретных условий возможны следующие методы утилизации очищенных сточных вод:
- возврат на повторное использование;
- сброс в поверхностные водные объекты (водотоки, водоемы);
- закачка в поглощающие скважины;
- сжигание на факельных установках.
В случае когда технология не требует постоянного производственного водопотребления и, следовательно, постоянного водоотвода, отделяемая от газа пластовая и кондиционная вода с примесями ингибитора гидратообразования, вода от промывки технологических аппаратов, а также вода после использования в хозяйственных нуждах с объемом до 3 м3/сутки должна собираться в накопительной емкости.
Из накопительной емкости собранная жидкость постоянно или периодически должна вывозиться на очистные сооружения или специальной насосной установкой через нагнетательную скважину направляться в пласт.
Закачка производственных сточных вод в пласт производится в соответствии с требованиями нормативно-правовых актов РФ, а также лицензии на пользование недрами для строительства и эксплуатации объектов, не связанных с добычей полезных ископаемых, выданной Федеральным агентством по недропользованию или его территориальными органами, при наличии согласования с органами Государственного санитарно-эпидемиологического надзора.
На случай перебоя в приеме сточных вод поглощающими скважинами должны быть предусмотрены резервные скважины, а также резервные емкости, рассчитанные на прием сточных вод на время, необходимое для переключения на резервную скважину [23].
Сжигание на газофакельных установках зачастую не является экологически безопасным способом утилизации сточных вод, так как при термическом обезвреживании происходит вторичное загрязнение ландшафта загрязняющими веществами. Продукты сгорания поступают в атмосферу и в последствии оседают на поверхность земли и открытые водоемы. Кроме того, производительность газофакельных установок недостаточна для утилизации значительных объемов стоков.
Наиболее распространен на газовых промыслах способ подачи метанола в струю газа. При этом он образует с парообразной и жидкой влагой спиртоводные смеси, температура замерзания которых значительно ниже нуля. Пары воды поглощаются из газа, что значительно снижает точку росы, и, следовательно, создаются условия для разложения гидратов или для предупреждения их образования.
Для борьбы с гидратообразованием на групповом пункте предусматривается одна метанольная установка (иногда две) (рисунок 2.36).

1 - метанольный бак; 2 - емкость для хранения метанола; 3 - емкость конденсата; 4 и 6 - штуцер регулируемый; 5 - ручной насос; 7 - сепаратор циклонный; К - линии конденсата
Рисунок 2.36 - Схема группового пункта сбора и очистки газа [54]
Метанол вводится, как правило, после сепараторов первой ступени под избыточным давлением, равным разности между давлением высоконапорной скважины, с которой соединен метанольный бачок, и давлением скважин, в которые вводится метанол, что составляет около 30-50 кгс/см2.
Расход метанола увеличивается с ростом давления и уменьшением температуры. Для характерных термобарических условий эксплуатации шлейфов на северных месторождениях теоретический расход метанола может изменяться в довольно широких пределах (от 0 до 300 г/1000 м3 газа). На практике же необходим дополнительный запас в 20-25 % по расходу метанола при ингибировании шлейфов с целью устранения опасности появления гидратов в коллекторе.
В составе склада метанола следует предусматривать резервуары для метанола, керосина, одоранта и насосную станцию. Склады метанола должны обеспечивать:
- прием метанола, керосина и одоранта в соответствующие резервуары;
- прием на метанольные насосы для смешения одоранта, керосина и метанола;
- передачу приготовленной смеси на раздаточные и замерные устройства.
Блок подачи метанола оснащен насосами-дозаторами, технологическим емкостями хранения метанола. Емкость блока оборудована линией деаэрации с дыхательным клапаном. Заполнение емкости может производиться от метанолопровода, расположенного на месторождении, либо от транспортной емкости через трубопровод. Сигнал о наполнении емкости поступает от сигнализатора уровня. Уровнемер служит для определения точного расхода метанола.
Схема подачи метанола в эксплуатационную скважину приведена на рисунке 2.37.

Рисунок 2.37 - Схема подачи метанола в газовую скважину
Так как метанол - сильный яд, действующий преимущественно на нервную и сосудистую системы, то в целях исключения возможности ошибочного употребления метанола в качестве спиртного напитка в него необходимо добавлять одорант - этилмеркаптан C2H5SH в соотношении 1:1000 или керосин в соотношении 1:100. Можно добавлять химические чернила или другой краситель темного цвета, хорошо растворяющийся в метаноле, из расчета 2-3 л на 1000 л метанола.
Факельная установка (рисунок 2.38) предназначена для сжигания некондиционных газовых и газоконденсатных смесей, образующихся при работе оборудования или аварийных сбросах.

1 - сепаратор; 2 - факельный ствол; 3 - лабиринтное уплотнение; 4 - горелка с электрозапалом; 5 - гидравлический затвор (огнепреградитель)
Рисунок 2.38 - Схема факельной установки
На объектах добычи газа и конденсата используются горизонтальные и высотные факельные установки для сжигания углеводородных смесей и сбросных газов после продувки (при введении в эксплуатацию, после КРС) скважин на газовых промыслах, газопроводов после капитального ремонта, технологического оборудования на газовых промыслах и установках подготовки газа, пылеуловителей на компрессорных станциях.
Горизонтальные факельные установки располагаются в специальных земляных амбарах на расстоянии около 100 м от устья скважин. Фонтанная арматура скважины соединена с амбаром горизонтальной трубой, конец которой выведен над землей. Горение происходит в открытом факеле от поверхности земли, а рассеивание ЗВ в вертикальной части факела. Температура продуктов сгорания 900-2000 °С в зависимости от сжигаемой смеси, коэффициент избытка воздуха 1-1, 5.
На высотных факельных установках (высокого и низкого давления) факельные горелки расположены в верхней части факельной трубы. По факельному стволу поднимаются только горючие компоненты, а горение происходит в атмосфере над оголовком факельного ствола.
При эксплуатации сероводородсодержащих месторождений предпочтительно использовать высотные факельные установки для повышения степени рассеивания ЗВ.
Конструкция факельных установок обеспечивает бессажевое горение газовых смесей при соблюдении определенных условий истечения газа. Поскольку режим сброса газа в факельные системы может варьироваться в широком диапазоне, состав выбросов (сажевое/бессажевое горение) должен определяться расчетом для каждого конкретного случая (вида регламентной операции). Эффективное смешение углеводородных смесей с воздухом обеспечивается использованием факельной горелки с разделением газового потока на отдельные струи с помощью большого числа горелок либо с большим числом выходных отверстий.
Также можно выделить несколько типов факельных систем:
а) факельная система по удалению теплых влажных паров - газ сжигается через данный факел постоянно, периодически или в чрезвычайных ситуациях в следующем порядке:
- периодическое использование во время технического обслуживания или ремонта;
- использование в чрезвычайных ситуациях при активации клапанов сброса давления или случайном аварийном отключении;
б) факел низкого давления - на ранней стадии эксплуатации системы топливного газа может устанавливаться отдельный независимый факел низкого давления, который будет использоваться в период до сооружения основных факельных установок. Сброс газа на факел низкого давления может осуществляться либо периодически, либо в случае аварийных ситуаций. Постоянно действующие факельные установки могут работать от резервуаров нестабилизированного конденсата, от установки регенерации метанола и др.;
в) факельная система холодного/сухого газа - система состоит из факельных и дренажных коллекторов вместе с сопутствующими дренажными емкостями и факелами, для сжигания газов и жидкостей. Факельные коллекторы сухого газа собирают холодные жидкости - дренажи, которые не содержат воды или ее паров;
г) факельная система отпарных газов - для зоны хранения и отгрузки СПГ требуется отдельный независимый факел с низким давлением из-за очень слабого давления выбросов из системы. Мощность данной системы должна быть достаточной, чтобы справляться с испарением в ходе операций в зоне хранения СПГ. Испарения, которые могут возникнуть в случае чрезвычайных ситуаций (отказ регулирующей арматуры клапана сброса или опрокидывание емкости), будут сбрасываться в атмосферу через предохранительные клапаны резервуара для хранения СПГ.
В соответствии с ФНП в области безопасности "Правила безопасности нефтегазоперерабатывающих производств", утвержденными Приказом Ростехнадзора от 29 марта 2016 года N 125, факельные системы должны быть оснащены средствами сигнализации (с выводом сигналов в помещение управления), срабатывающими при достижении следующих параметров:
- минимально допустимого расхода продувочного газа в коллекторе или газовом затворе;
- минимально допустимого давления или расхода топливного газа на дежурные горелки;
- погасания пламени дежурных горелок;
- максимально допустимого уровня жидкости в сепараторах, сборниках конденсата;
- максимально допустимого уровня жидкости в факельных гидрозатворах;
- максимально допустимой температуры газов, поступающих в резервуар;
- наличия горючих газов и паров в количестве 20 процентов от НКПР в помещениях компрессорной, гидрозатвора с дублированием звукового и светового сигналов и расположением указанных средств сигнализации над входной дверью, а также на наружных установках в местах размещения резервуаров хранения СПГ, сепараторов насосов.
Средства сигнализации разрежения не требуются, если произведение разности плотностей воздуха (килограмм на кубический метр) и продувочного газа на высоту факельного ствола (метр) не превышает 100.
Факельная установка должна быть укомплектована устройствами дистанционного розжига и непрерывного дистанционного контроля наличия пламени.
При бурении будут образовываться следующие виды отходов:
а) Шлам, выбуренный при использовании растворов на водной основе (бентонит/полимерные растворы на основе пресной воды), при бурении верхних интервалов скважин;
б) шлам, выбуренный при использовании растворов на нефтяной основе, который образуется при бурении нижних интервалов скважин;
в) отработанные буровые растворы на водной и нефтяной основе и промывочные растворы;
г) твердые отходы строительства скважин.
Выбуренный шлам и отработанный буровой раствор могут закачиваться в подземные пласты через нагнетательные скважины.
В таблице 2.12 представлена классификация методов переработки буровых шламов.
|
Метод |
Основной классификационный признак |
|
1. Термический |
Сжигание в открытых амбарах, печах различных типов. Получение битуминозных остатков |
|
2. Физический |
Захоронение в специальных могильниках, разделение в центробежном поле, вакуумное фильтрование и фильтрование под давлением, замораживание |
|
3. Химический |
Экстрагирование с помощью растворителей, отвердение с применением неорганических (цемент, жидкое стекло, глина) и органических (эпоксидные и полистирольные смолы, полиуретаны и др.) добавок, применение коагулянтов и флокулянтов |
|
4. Физико-химический |
Применение специально подобранных реагентов, изменяющих физико-химические свойства, с последующей обработкой на специальном оборудовании |
|
5. Биологический |
Микробиологическое разложение в почве непосредственно в местах хранения, биотермическое разложение |
Основные направления утилизации отходов бурения показаны на рисунке 2.39.

Рисунок 2.39 - Основные направления утилизации отходов бурения
Термический метод переработки отходов бурения
В качестве безреагентных методов обезвреживания твердых отходов заслуживает внимания термический метод. Цель любой технологии термодесорбции состоит в том, чтобы получить твердые частицы, свободные от углеводородов (или ультранизкое содержание ОУ), для утилизации путем отгонки углеводородов из бурового шлама и извлечения углеводородов для повторного использования в буровом растворе.
Захоронение отходов бурения
Одним из наиболее известных и распространенных методов является захоронение ОБР и БШ в земляном амбаре (при обезвоживании) до полного высыхания с последующим захоронением. Метод отличается наибольшей простотой, но и наименьшей экологичностью вследствие продолжительного контакта ОБР с компонентами окружающей природной среды. Содержащиеся в отходах загрязнители вследствие подвижности и высокой проникающей способности мигрируют в почвогрунты, вызывая в них отрицательные негативные процессы.
Технология закачки отходов бурения в подземные пласты
Надежный и экологически безопасный метод закачивания отходов бурения и газодобычи в подземные пласты позволяет изолировать жидкие буровые отходы глубоко под землей в природных резервуарах. По мере ужесточения требований в области охраны окружающей среды закачка бурового шлама и отработанного бурового раствора в скважины становится все более привлекательной с точки зрения утилизации отходов бурения. Данная технология является альтернативой наземному сбросу буровых отходов, зачастую невозможному (бурение в русловых частях рек, природоохранные зоны). Технологически данный процесс представляет собой закачку измельченного и смешанного с водой шлама в виде пульпы в подземный горизонт через скважину.
Существует несколько способов закачки буровых отходов под землю:
а) закачивание буровых отходов в затрубное пространство;
б) закачивание в специально пробуренную скважину;
в) закачивание в скважину после завершения буровых работ.
2.9.8.1 Резервуары СПГ
Резервуары хранения СПГ делятся на 4 типа:
- цилиндрические одностенные;
- двустенные;
- с цельной защитной оболочкой;
- подземные.
Подземные резервуары могут быть двух видов: заглубленные и подземные. Все типы подземных резервуаров обладают высоким уровнем безопасности по сравнению с другими типами и являются более экологически эффективными.
На объектах малотоннажного производства СПГ, как правило, хранится в цилиндрических стальных резервуарах объемом порядка 10 - 500 м3. [46]
2.9.8.2 Системы заполнения резервуаров и отгрузки СПГ
Наполнение резервуаров комплексов хранения и газификации СПГ может осуществляться как от установки сжижения, так и переливом из другого резервуара (стационарного или транспортного).
В случае предъявления специальных требований к качеству СПГ, наполнение резервуаров проводится через фильтр, тонкость очистки в котором должна обеспечить необходимое качество СПГ.
1. Наполнение резервуаров и цистерн от установки ожижения производят в следующем порядке:
- в подготовленном к наполнению резервуаре установить давление не ниже 0, 11 МПа;
- открыть заправочный вентиль на резервуаре;
- открыть сливной вентиль станции наполнения и произвести наполнение резервуара;
- давление в резервуаре в процессе наполнения не должно падать ниже 0, 11 МПа и возрастать выше рабочего давления резервуара.
Скорость наполнения регулируется степенью открытия вентиля в соответствии с технологическим режимом работы ожижителя.
Сразу после начала заполнения резервуара СПГ необходимо открыть линии сброса отходящих паров СПГ.
Уровень жидкости в процессе заправки контролируется по уровнемеру. Степень заполнения резервуара или транспортной цистерны не должна превышать 0, 9 (при рабочем давлении резервуара не более 0, 6 МПа).
После наполнения до заданного уровня необходимо перекрыть заправочный вентиль на приемном резервуаре, закрыть сливной вентиль на расходном резервуаре, отогреть подстыковочные участки сливных коммуникаций, сбросить пары СПГ на свечу и продуть их в течение 3 мин. азотом, давление при этом должно быть на 0, 13 МПа ниже давления в резервуаре и криогенном трубопроводе СПГ станции наполнения.
Перед отправлением к потребителю следует провести анализ СПГ в цистерне на содержание примесей (с записью результатов в паспорте на отгружаемый продукт), снизить давление до 0, 11 МПа и отсоединить цистерну от газосбросных коммуникаций станции наполнения. Продувку подстыковочных участков произвести в соответствии с требованиями ВРД 39-1.10-064-2002.
2. Наполнение резервуара и цистерны переливом из другого резервуара (расходного) производится в следующем прядке:
- установить требуемое давление в подготовленном к переливу расходном резервуаре;
- открыть заправочный вентиль в порожнем резервуаре;
- открыть сливной вентиль расходного резервуара и начать заполнение порожнего.
Выход на требуемую скорость перелива и регулировка расхода СПГ осуществляется изменением давления в расходном резервуаре. За степенью заполнения резервуара наблюдать по уровнемеру:
- открыть запорное устройство на линии газосброса непосредственно после подачи СПГ;
- давление в заправляемом резервуаре должно быть не менее 0, 11 МПа и не более рабочего.
При наполнении резервуара с меньшим рабочим давлением, чем рабочее давление расходного, наддув последнего выше рабочего давления заправляемого резервуара не допускается.
Для наполнения систем хранения СПГ допускается использование СПГ, возвращенного от потребителя, при наличии в системах средств контроля чистоты СПГ и если качество возвращаемого СПГ соответствует требованиям ГОСТ Р 56352-2015.
В соответствии с технологическим процессом приема, хранения и поставки потребителям СПГ на территории промысла располагается сливно-наливная эстакада с железнодорожной веткой для приема железнодорожных цистерн.
Объемы энергоресурсов (газа, тепло- и электроэнергии, воды), расходуемых газодобывающим предприятием на добычу газа и подготовку его к транспорту во многом зависят от уровня пластового давления разрабатываемого месторождения и способа компримирования газа в режиме падающей добычи. Предприятие стремится к извлечению максимально возможного объема углеводородного сырья из разрабатываемых месторождений и к максимально возможной эффективности использования энергетических ресурсов.
На рисунках 3.1-3.3 и в таблице 3.1 представлены данные о потреблении энергоресурсов предприятиями газодобывающей отрасли.

Рисунок 3.1 - Фактический расход электроэнергии на единицу отдельных видов произведенных продукции, работ по РФ [55]

Рисунок 3.2 - Фактический расход теплоэнергии на единицу отдельных видов произведенных продукции, работ по РФ

Рисунок 3.3 - Фактический расход топлива на единицу отдельных видов произведенных продукции, работ по РФ
Наиболее приоритетным направлением энергосбережения в добыче газа является развитие и внедрение технологий промысловой подготовки газа, что снижает материальные затраты и расход энергоресурсов при соблюдении нормативных требований к качеству товарной продукции [56].
Эксплуатационные потери газа и конденсата при добыче и подготовке, приводящие к загрязнению окружающей среды, связаны с рядом причин:
- несовершенством систем сбора и транспорта газа и конденсата;
- низкой степенью герметизации сырьевых и товарных резервуаров;
- несовершенством сепарационного оборудования и процесса сепарации;
- прорывами газопроводов и продуктопроводов из-за аварий и нарушений правил их технической эксплуатации;
- сжиганием части газа на факелах, в том числе на компрессорных станциях из-за их недостаточной мощности.
Наибольший ущерб окружающей среде наносится при сжигании газов, содержащих сероводород. Основное количество выбросов попадает в атмосферу при продувке скважин, выходящих из бурения, после капитального ремонта и различных исследованиях.
Основные источники выбросов загрязняющих веществ в атмосферный воздух от объектов добычи газа приведены в таблице 3.2.
Загрязнителями воздушной среды газодобывающих предприятий являются углеводороды. Основными источниками газовыделения являются установки комплексной подготовки газа, скважины в период их продувки, оборудование устья скважин и неисправные внутренние трубопроводы. Утечки газов на УКПГ являются наиболее опасным источником вредных выбросов. Эти источники складываются из: утечек через неплотности в запорной арматуре, отдувки скважин, работы установок очистки промышленных стоков, сжигания конденсата и метанольной воды в амбарах, работ по исследованию скважин, перекачек метанола насосами и сжиганием на факелах.
|
Наименование |
Единицы измерения |
Масса загрязняющих веществ в отходящих газах до очистки в расчете на тонну произведенной продукции |
Источники выброса |
Метод очистки, повторного использования |
Масса загрязняющих веществ в отходящих газах после очистки в расчете на тонну произведенной продукции | ||
|
Диапазон |
Среднее |
Диапазон |
Среднее | ||||
|
Газовые, газоконденсатные, нефтегазоконденсатные месторождения
| |||||||
|
Оксиды азота (в пересчете на NO2) |
кг/т.н.э. продукции (год) |
0, 69-0, 71 |
0, 70 |
Дымовые трубы, факел |
- |
0, 69-0, 71 |
0, 70 |
|
Оксид углерода |
кг/т.н.э. продукции (год) |
1, 99-2, 01 |
2, 00 |
Дымовые трубы, факел |
- |
1, 99-2, 01 |
2, 00 |
|
Метан |
кг/т.н.э. продукции (год) |
1, 40-1, 60 |
1, 5 |
Факел, свеча |
- |
1, 40-1, 60 |
1, 5 |
|
Газовые, газоконденсатные, нефтегазоконденсатные месторождения, содержащие сероводород
| |||||||
|
Оксиды азота (в пересчете на NO2) |
кг/т.н.э. продукции (год) |
0, 40-0, 60 |
0, 5 |
Дымовые трубы, факел |
- |
0, 40-0, 60 |
0, 5 |
|
Оксид углерода |
кг/т.н.э. продукции (год) |
2, 40-2, 60 |
2, 50 |
Дымовые трубы, факел |
- |
2, 40-2, 60 |
2, 50 |
|
Метан |
кг/т.н.э. продукции (год) |
0, 40-0, 60 |
0, 50 |
Дымовые трубы |
- |
0, 40-0, 60 |
0, 50 |
|
Диоксид серы |
кг/т.н.э. продукции (год) |
25, 9-26, 1 |
26, 00 |
факел |
- |
25, 9-26, 1 |
26, 00 |
Основные потоки сточных вод, образующих производственные загрязненные воды при добыче газа, представляют собой конденсационно-пластовые сточные воды, выделяющиеся в первичных сепараторах, рефлюксные воды с установок регенерации растворов гликоля, подтоварные воды из резервуарных парков.
При проведении строительных работ воздействие на поверхностные водные объекты может быть вызвано следующими видами деятельности:
- бурение скважин;
- планировка земной поверхности для размещения площадных и линейных объектов;
- забор воды из поверхностных водных объектов;
- сброс сточных вод (канализационных, ливневых, талых и использованных в процессе гидравлических испытаний);
- подводные работы и работы на берегах водных объектов в местах переходов линейных объектов.
На этапе эксплуатации воздействие на поверхностные водные объекты будет вызвано забором природной воды из поверхностных водных объектов, а также преимущественно сбросом сточных вод (в том числе санитарных, ливневых, талых и технологических вод, рассола из опреснительной установки). Помимо сброса сточных вод со специальных очистных сооружений на этапе эксплуатации имеются и другие источники сброса в поверхностные водные объекты, в число которых входят:
- нерегулируемые поверхностные стоки с территорий промышленных объектов, мест хранения сырьевых материалов и временного размещения отходов;
- загрязненные стоки с дорог;
- аварийные разливы технологических жидкостей на промышленных объектах;
- утечки вредных веществ из емкостей, трубопроводов и другого оборудования;
- утечки вдоль трассы трубопроводов, особенно в местах пересечения водотоков.
Основные источники образования сточных вод на объектах добычи газа представлены в таблице 3.3. В таблице 3.4 приведены основные ЗВ сточных вод.
|
Объект |
Источник образования сточных вод |
|
Газовый промысел, в том числе вспомогательные системы |
Автостоянка |
|
Склад ГСМ | |
|
Скважины | |
|
Емкости с метанолом | |
|
Емкости с дизельным топливом | |
|
Скважины | |
|
Установки очистки и осушки газа | |
|
Установки регенерации метанола, гликолей | |
|
Система теплоснабжения | |
|
Система водоснабжения | |
|
Система канализации | |
|
УКПГ |
Емкости с метанолом |
|
Емкости с дизельным топливом | |
|
ДКС |
Емкости масла |
|
ГПА | |
|
Газосборный коллектор |
|
Этап |
Процессы/ установки |
Характерные загрязняющие вещества и интегральные показатели |
|
Строительство скважин |
Бурение |
Химический состав буровых растворов Взвешенные вещества Общие углеводороды |
|
Строительные площадки |
Взвешенные вещества Нефтепродукты ХПК БПКполн взвешенные вещества азот аммонийный, азот нитратный, азот нитритный сульфаты хлориды железо медь фосфаты синтетические поверхностно-активные вещества метан фенолы растворенный кислород | |
|
Строительство и эксплуатация |
Сооружения очистки сточных вод, сеть канализации ливневых и дренажных вод с территории промышленных площадок |
Взвешенные вещества Нефтепродукты ХПК БПКполн взвешенные вещества азот аммонийный, азот нитратный, азот нитритный сульфаты хлориды железо медь фосфаты синтетические поверхностно-активные вещества метан фенолы растворенный кислород |
|
Строительство |
Сточные воды гидроиспытаний |
Взвешенные вещества Нефтепродукты Фенолы Растворенный кислород |
Следует отметить, что объем сточных вод газовой промышленности по сравнению с другими отраслями невелик, однако загрязненность их высокая.
Значительную опасность для поверхностных и подземных водных источников, а также морских акваторий представляют промысловые сточные воды. В ГОСТ 17.1.3.12-86 регламентированы правила охраны вод от загрязнения при добыче нефти и газа, при сборе и утилизации шлама, отходов и сточных вод при устранении последствий нефтегазовых выбросов.
Основные источники образования отходов производства и потребления на объектах добычи газа представлены в таблице 3.5.
|
Объект |
Источник |
Наименование вида отходов |
|
Газовый промысел |
Участок метанолопровода, конденсатопровода |
Шлам очистки газопроводов |
|
Резиноасбестовые изделия, утратившие потребительские свойства, и брак | ||
|
Скважины |
Отходы бурения | |
|
Отходы крепления газовых скважин (цементные с баритовой добавкой) | ||
|
Масла дизельные отработанные | ||
|
Смеси синтетических и минеральных масел, не содержащих галогены и/или ПХБ и ПХТ отработанные | ||
|
Смазка на основе минеральных масел (солидол, литол) отработанная | ||
|
Обтирочный материал, загрязненный маслами (содержание масел менее 15 %) | ||
|
Обтирочный материал, загрязненный маслами (содержание масел 15 % и более) | ||
|
УКПГ |
Установка очистки газа |
Отходы от первичной очистки природного газа на газоконденсатных месторождениях |
|
Участок метанолопровода, конденсатопровода |
Шлам очистки газопроводов | |
|
Резиноасбестовые изделия, утратившие потребительские свойства, и брак | ||
|
Скважины |
Масла дизельные отработанные | |
|
Смеси синтетических и минеральных масел, не содержащих галогены и/или ПХБ и ПХТ отработанные | ||
|
Смазка на основе минеральных масел (солидол, литол) отработанная | ||
|
Обтирочный материал, загрязненный маслами (содержание масел менее 15 %) | ||
|
Обтирочный материал, загрязненный маслами (содержание масел 15 % и более) | ||
|
Установка очистки газа |
Отходы от первичной очистки природного газа на газовых месторождениях | |
|
Отходы от первичной очистки природного газа на газоконденсатных месторождениях | ||
|
Установка низкотемпературной сепарации |
Отходы от первичной очистки природного газа на газовых месторождениях | |
|
Шлам очистки оборудования для сепарации природного газа | ||
|
Факельная установка |
Зола, шлак и пыль от установок сжигания нефтесодержащих шламов | |
|
Система канализации |
Отходы от установок очистки пластовых вод и производственных сточных вод перед закачкой в пласт на газовых месторождениях | |
|
Отходы от установок очистки пластовых вод и производственных сточных вод перед закачкой в пласт на газоконденсатных месторождениях | ||
|
Отходы (осадки) с песколовок и отстойников, содержащие тяжелые фракции углеводородов в количестве менее 10 % | ||
|
Отходы (осадки) с песколовок и отстойников, содержащие тяжелые фракции углеводородов в количестве 10 % и более | ||
|
Всплывающая пленка из нефтеуловителей (бензиноуловителей) | ||
|
Шлам нефтеотделительных установок | ||
|
Установка подогрева водо-гликолевой смеси |
Тара из черных металлов, загрязненная этиленгликолем | |
|
Система маслоснабжения |
Шлам от регенерации минеральных масел | |
|
Окалина замасленная (содержание масел менее 15 %) | ||
|
ГПА |
Смазка на основе минеральных масел (солидол, литол) отработанная | |
|
Отходы асбеста в кусковой форме | ||
|
Масла компрессорные отработанные | ||
|
Смеси синтетических и минеральных масел, не содержащие галогены и/или ПХБ и ПХТ отработанные | ||
|
Масла турбинные отработанные | ||
|
Отходы газового конденсата в процессе очистки природного газа от механических примесей | ||
|
Установка подготовки газа собственных нужд |
Шлам очистки оборудования для сепарации природного газа на газоконденсатных месторождениях | |
|
Ткани фильтрованные, тканевые фильтры, загрязненные минеральными маслами | ||
|
ДКС |
Система маслоснабжения |
Шлам от регенерации минеральных масел |
|
Окалина замасленная (содержание масел менее 15 %) |
В таблицах 3.6 - 3.7 и на рисунке 3.4 приведены потенциальные негативные воздействия на объекты окружающей среды на этапе строительства газодобывающих скважин.
|
Вид воздействия |
Источник воздействия |
Объекты воздействия |
Временные рамки воздействия |
Масштаб воздействия |
Степень устойчивости воздействия |
|
Изъятие земель и изменение режима землепользования |
Размещение объектов Проекта |
Ландшафты, земли, почвы |
Долгосрочное |
Региональный |
Постоянное |
|
Открытие доступа в ранее недоступные районы |
Строительство трубопровода, ОБТК и инфраструктуры |
Растительный и животный мир |
Среднесрочное/ долгосрочное |
Региональный |
Постоянное |
|
Удаление растительного покрова и деревьев |
Строительные работы |
Растительный и животный мир, микроклимат |
Долгосрочное |
Региональный |
Обратимое |
|
Нарушение земель и почв |
Все виды земляных работ (включая взрывные) |
Растительный и животный мир/грунтовые воды |
Среднесрочное |
Локальный |
Постоянное |
|
Нарушение русел рек |
Строительство трубопровода через русла рек |
Русла рек, речная ихтиофауна, особенно лососевые, пресноводный бентос, речная растительность |
Кратко- и среднесрочное |
Региональный |
Обратимое |
|
Выбросы в атмосферу |
Строительный транспорт и механизмы, хранение ГСМ и материалов |
Атмосферный воздух |
Кратко- и среднесрочное |
Локальный |
Преходящее |
|
Сброс сточных вод |
Сточные воды от поселков строителей, мойки оборудования и транспорта, гидравлические испытания трубопроводов, обезвоживание грунта |
Водно-болотные угодья (на севере), поверхностные и грунтовые воды, почва |
Кратко- и среднесрочное |
Региональный |
Преходящее |
|
Образование твердых отходов |
Строительные работы и поселки строителей |
Растительность, почвы и подземные ресурсы |
Среднесрочное |
Региональный |
Преходящее |
|
Шум |
Строительный транспорт и оборудование |
Животный мир |
Среднесрочное |
Локальный |
Преходящее |
|
Вид воздействия |
Источник воздействия |
Объекты воздействия |
Временные рамки воздействия |
Масштаб воздействия |
Степень устойчивости воздействия |
|
Образование осадков, приводящих к потере среды обитания или ее нарушениям |
Дноуглубительные работы при строительстве морских сооружений, прокладке морских трубопроводов, дампинге |
Морская флора и фауна, включая бентос, планктон, морских млекопитающих |
Долгосрочное |
Локальный |
Обратимое |
|
Факторы беспокойства (шум, столкновения и др.) |
Движение морских судов и строительные работы во время строительства трубопровода, платформы и ТШ |
Рыбные ресурсы, морские млекопитающие, береговые птицы |
Средне- и долгосрочное |
Точечный |
Преходящее |
|
Сброс сточных вод в море |
Сброс сточных вод гидроиспытания |
Морская флора и фауна |
Кратко- и среднесрочное |
Локальный |
Обратимое |
|
Забор морских вод |
Забор морских вод на хозяйственно-бытовые и производственные нужды |
Морская флора и фауна |
Краткосрочное |
Локальный |
Необратимое |

Рисунок 3.4 - Влияние строительства скважин на окружающую среду [57]
Ресурсопотребление
Структура водопотребления газодобывающих предприятий на этапе строительства скважин представлена на рисунке 3.5.

Рисунок 3.5 - Организация временного водоснабжения и пути отвода сточных вод на этапе строительства [58]
Выбросы
В период строительства месторождения на суше основными источниками выбросов загрязняющих веществ в атмосферу являются:
а) машинное оборудование на стройплощадке;
б) вспомогательные механизмы;
в) транспортные средства;
г) оборудование для земляных работ (бульдозеры, экскаваторы и т.д.).
Морские суда и строительное оборудование (драги, электрогенераторы) и вертолеты, используемые при проведении работ на море, будут являться источниками загрязнения атмосферного воздуха.
Основные загрязняющие вещества, содержащиеся в выбросах при проведении строительных работ на море, такие же, как при строительстве на суше: СО, СО2, NOx, SО2, углеводороды и взвешенные вещества.
Следует отметить, что запыление в летний период является основным видом потенциального воздействия на атмосферный воздух на этапе строительных работ на суше. Это воздействие будет вызвано выемкой грунта и образованием отвалов. Исключением для строительных работ на море является отсутствие пыли.
В таблице 3.8 указаны характерные загрязняющие вещества в составе выбросов технологических операций на этапе строительства скважин. В таблицах 3.9-3.10 приведены объемы выбросов основных загрязняющих веществ при строительстве скважины.
|
Этап |
Процессы/установки |
Характерные загрязняющие вещества |
|
Строительство скважин |
Выхлопные трубы стационарных энергогенераторов |
NOx CO |
|
Строительная площадка Кустовые площадки |
NOx CO2 Взвешенные частицы: (взвешенные твердые частицы; пыль неорганическая (70-20 % двуокиси кремния); сажа) Общие углеводороды Бенз(а)пирен | |
|
Строительство и эксплуатация |
Выхлопные трубы инсинераторов |
NOx CO Взвешенные частицы Диоксины/фураны |
|
ЗВ |
Максимальные (г/с) и годовые (т) объемы выбросов | |
|
Макс. |
Годовые | |
|
NOx |
10, 67 |
499, 5 |
|
SO2 |
1, 58 |
69, 39 |
|
Взвешенные частицы |
3, 18 |
206, 9 |
|
CO |
23, 81 |
561, 0 |
|
ЗВ |
Класс опасности |
Выбросы, т/скв. |
|
CO |
4 |
30, 05 |
|
NO2 |
2 |
14, 92 |
|
Сажа |
3 |
5, 6 |
|
SO2 |
2 |
19, 79 |
|
УВ |
4 |
10, 23 |
Земельные ресурсы
К одному из масштабных видов воздействия, которое оказывается при строительстве скважин на суше, является отчуждение земель и изменение режима природопользования. Нарушение земель и почв связано со следующими основными видами земляных работ:
а) зачистка поверхности, снятие верхнего слоя почвы;
б) выемка и засыпка грунта, рытье траншей для:
1) трубопроводов;
2) строительства подъездных путей;
3) выемки и засыпки грунта для планировки сооружений и рытья котлованов под фундаменты;
4) выемки грунта на участках берегового примыкания трубопроводов;
в) добыча крупно- и среднезернистого сыпучего материала - аллювиальных песков, гравия или щебня для: ингредиентов бетона, дорожных оснований и подготовок, засыпок под трубопроводы и дренажа, замены вынутого мягкого грунта материалом объемной засыпки.
При разработке месторождений на море наибольшее воздействие на физическую среду моря окажут дноуглубительные работы. Процесс строительно-монтажных работ в море предполагает выполнение дноуглубительных и иных работ на море вдоль трасс морских трубопроводов в районах добычи и на терминалах отгрузки.
Сточные воды
Основное воздействие на поверхностные воды суши возникает вследствие пересечения водных объектов и сброса сточных вод в водные объекты.
На этапе строительства образуются разные категории сточных вод из большого количества точечных источников. При условии сведения объемов сточных вод к минимуму и надлежащем контроле над очисткой, сточные воды не будут оказывать существенного воздействия на окружающую среду.
Выделяются 3 вида сточных вод, образующихся в ходе строительных работ на суше:
а) хозяйственно-бытовые сточные воды поселков строителей и стройплощадок. Не подвергшиеся очистке стоки содержат органические вещества, поверхностно-активные вещества, бактерии и вирусы;
б) сточные воды, образующиеся при мойке транспорта и строительных машин. Неочищенные сточные воды содержат поверхностно-активные вещества, масла и смазку;
в) воды от гидравлических испытаний трубопроводов и резервуаров под давлением. Неочищенные стоки содержат накипь, металлы, масла и, возможно, морскую соль, ингибиторы коррозии и биоциды.
Каждый из источников сброса сточных вод имеет отличные от других параметры и требует соответствующих мероприятий по очистке стоков.
Сточные воды обычно могут содержать примеси, способные загрязнять грунтовые воды и влиять на биологические ресурсы водоемов.
Стоки от гидравлических испытаний представляют наиболее серьезную проблему с точки зрения риска и организации сбора, очистки и удаления по следующим причинам:
а) стоки поступают на станции очистки и/или утилизации большими объемами, и, как правило, под большим давлением;
б) стоки по своим химическим свойствам требуют специальной очистки;
в) при гидроиспытаниях может быть использована морская вода, которая потом будет сброшена в пресные водные объекты (маловероятно, но возможно).
Основными потенциальными последствиями, связанными со сбросами сточных вод на этапе строительства объектов, является загрязнение почв, поверхностных и подземных вод.
Источником образования сточных вод при разработке месторождения на море является морской транспорт, использующийся на этапе строительства. Сточные воды состоят из компонентов, типичных для всех морских судов (вода систем охлаждения, бытовые сточные воды).
Считается, что сбросы сточных вод от любых судов, использующихся на этапе строительства, не будут иметь значительных последствий для морской среды.
Отходы
Предполагается, что большая часть твердых отходов за весь период жизни скважины образуется на этапе строительства (более 60 %). При этом на сооружения, расположенные на суше, приходится более 95 % строительных отходов, тогда как образование отходов на морских сооружениях относительно невелико. Таким образом, говоря о сборе и удалении отходов, прежде всего, рассматривается этап строительства объектов на суше.
В таблице 3.11 представлен объем образования основных отходов производства на этапе бурения.
|
Технология |
Наименование отхода |
Источник образования отходов |
Класс опасности отхода для ОС |
Масса образования отхода в референтном году, тонн |
Наименование способа утилизации (вторичное использование) или обезвреживания отхода |
Масса утилизированных (вторично используемых) отходов, тонн |
|
Амбарное бурение (на суше) |
шлам буровой |
скважина |
4 |
1126 |
Переработка, в том числе передача на утилизацию другой организации |
1126 |
|
Безамбарное бурение (на суше) |
4765 |
Передача на утилизацию другой организации |
4765 |
Физические факторы воздействия
Во время строительства объектов основными источниками шума будут:
а) машинное оборудование на стройплощадках;
б) вспомогательные механизмы;
в) транспортные средства;
г) оборудование для земляных работ (бульдозеры, экскаваторы и т.д.).
При строительстве объектов на море основными источниками шума будут: вертолеты, морские суда, драги и строительное оборудование.
Воздействие от данных источников будет носить локальный характер, но отличаться по продолжительности. Соответственно, вопрос шумового воздействия важен в экологически чувствительных районах.
|
Фактор воздействия |
Источник воздействия |
Единицы измерения воздействия |
Уровень воздействия |
Метод снижения уровня воздействия до нормативных показателей |
|
Шум |
Сепараторы, перекачиваемая среда, аппараты воздушного охлаждения, насосно-компрессорное оборудование, трубопроводы. |
дБА |
80-105 |
Ограничить суммарное время пребывания в зоне превышения шума, использовать регламентируемые перерывы, соблюдать режим труда и отдыха |
Потенциальные негативные воздействия на этапе эксплуатации скважин на суше и на море на объекты окружающей среды представлены в таблице в таблицах 3.13-3.14.
|
Вид воздействия |
Источник воздействия |
Объекты воздействия |
Временные рамки воздействия |
Масштаб воздействия |
Степень устойчивости воздействия |
|
Выбросы загрязняющих веществ в атмосферу |
Основное оборудование, факелы, транспорт |
Атмосферный воздух |
Долгосрочное |
Региональный |
Постоянное |
|
Сброс сточных вод |
Канализация |
Морские и речные биоресурсы, грунтовые и поверхностные воды |
Долгосрочное |
Локальный |
Обратимое |
|
Образование твердых отходов |
Эксплуатация установки СПГ, транспорт, поселки строителей |
Почвы, растительность, реки и ручьи |
Долгосрочное |
Региональный |
Постоянное |
|
Шум |
Оборудование на установках, транспорт |
Люди и животный мир |
Долгосрочное |
Локальный |
Постоянное |
|
Вид воздействия |
Источник воздействия |
Объекты воздействия |
Временные рамки воздействия |
Масштаб воздействия |
Степень устойчивости воздействия |
|
Выбросы загрязняющих веществ в атмосферу |
Эксплуатация установок (горящие факелы, выработка электроэнергии), транспорт |
Морская флора и фауна, качество морской воды |
Долгосрочное |
Региональный |
Постоянное |
|
Сброс сточных вод |
Эксплуатация платформ, сброс в море буровых растворов на водной основе и буровых шламов |
Морские биоресурсы |
Долгосрочное |
Региональный |
Постоянное |
|
Образование и размещение твердых отходов |
Эксплуатация установок |
Качество морской среды, морская флора и фауна |
Долгосрочное |
Региональный |
Обратимое |
|
Шум |
Движение морских судов, работа оборудования, полеты вертолетов |
Морская флора и фауна |
Долгосрочное |
Локальный |
Постоянное |
|
Раздражающий фактор света |
Факелы сжигания газа на платформах |
Птицы |
Долгосрочное |
Локальный |
Постоянное |
Ресурсопотребление
Уровни потребления электроэнергии и природного газа приведены в таблице 3.15.
|
Удельное потребление электроэнергии |
Удельное потребление природного газа |
|
ГДж/т.н.э продукции |
ГДж/т.н.э продукции |
|
Газовые, газоконденсатные, нефтегазоконденсатные месторождения
| |
|
0, 000001-0, 041 |
0, 00001-0, 5136 |
|
Газовые, газоконденсатные, нефтегазоконденсатные месторождения, содержащие сероводород
| |
|
0, 00025-0, 005 |
0, 744-0, 788 |
В таблице 3.16 приведены сведения о потреблении материальных ресурсов при эксплуатации газовой скважины.
|
Наименование материальных ресурсов |
Единицы измерения материальных ресурсов |
Минимальный расход материальных (сырьевых) ресурсов в год |
Максимальный расход материальных (сырьевых) ресурсов в год |
|
Метанол |
кг/тыс.м3 |
0, 4 |
0, 52 |
Выбросы
В таблице 3.17 приведены показатели загрязнения атмосферного воздуха при эксплуатации газовых скважин.
|
Наименование |
Единицы измерения |
Масса загрязняющих веществ в отходящих газах до очистки в расчете на тонну произведенной продукции |
Источники выброса |
Метод очистки, повторного использования |
Масса загрязняющих веществ в отходящих газах после очистки в расчете на тонну произведенной продукции | ||
|
Диапазон |
Среднее |
Диапазон |
Среднее | ||||
|
Газовые, газоконденсатные, нефтегазоконденсатные месторождения
| |||||||
|
Оксиды азота (в пересчете на NO2) |
кг/т.н.э. продукции (год) |
0, 69-0, 71 |
0, 70 |
Дымовые трубы, факел |
- |
0, 69-0, 71 |
0, 70 |
|
Оксид углерода |
кг/т.н.э. продукции (год) |
4, 90-5, 10 |
5, 00 |
Дымовые трубы, факел |
- |
4, 9-5, 1 |
5, 00 |
|
Метан |
кг/т.н.э. продукции (год) |
0, 90-1, 10 |
1, 00 |
Факел, свеча |
- |
0, 9-1, 1 |
1, 00 |
|
Газовые, газоконденсатные, нефтегазоконденсатные месторождения, содержащие сероводород
| |||||||
|
Оксиды азота (в пересчете на NО2) |
кг/т.н.э. продукции (год) |
0, 34-0, 36 |
0, 35 |
Дымовые трубы, факел |
- |
0, 34-0, 36 |
0, 35 |
|
Оксид углерода |
кг/т.н.э. продукции (год) |
1, 90-2, 10 |
2, 00 |
Дымовые трубы, факел |
- |
1, 90-2, 10 |
2, 00 |
|
Метан |
кг/т.н.э. продукции (год) |
0, 40-0, 60 |
0, 50 |
Дымовые трубы |
- |
0, 40-0, 60 |
0, 50 |
|
Диоксид серы |
кг/т.н.э. продукции (год) |
19, 00-21, 00 |
20, 00 |
Факел |
- |
19, 00-21, 00 |
20, 00 |
Сточные воды
На этапе добычи газа сточные воды не подлежат сбросу, поскольку газ в смеси с пластовой водой подвергаются разделению на последующих стадиях.
Отходы
В качестве отходов эксплуатации скважин образуются отработанные масла в результате замены масел в оборудовании, сальниковые и паронитовые (таблица 3.18).
|
Наименование отхода |
Масса отходов, т |
Источник образования |
Обращение с отходами |
|
Масла индустриальные отработанные |
8, 6 |
Замена масел в оборудовании |
Использование на собственные нужды предприятия (слив в технологический процесс) |
|
Сальниковая набивка асбестографитовая, промасленная (содержание масла 15 % и более) |
0, 015 |
Замена сальниковых прокладок |
Передача на обезвреживание |
|
Резиновоасбестовые отходы |
0, 24 |
Замена паронитовых прокладок |
Передача на обезвреживание |
Состав образующихся при эксплуатации скважины отходов представлен в таблице 3.19.
|
Наименование отхода |
Агрегатное состояние |
Состав |
Содержание, % | |
|
Масла индустриальные отработанные |
Жидкое |
Углеводороды предельные (С12 - С19) |
99, 82 | |
|
Вода |
0, 1 | |||
|
Механические примеси |
0, 08 | |||
|
Сальниковая набивка асбестографитовая, промасленная (содержание масла 15 % и более) |
Твердое |
Асбест |
4, 0 | |
|
Графит |
9, 0 | |||
|
Масла |
11, 0 | |||
|
Целлюлоза |
71, 0 | |||
|
Полипропилен |
5, 0 |
Кроме того, источником образования отходов является эксплуатационное бурение (таблица 3.20).
|
Наименование отхода |
Источник образования отходов |
Класс опасности отхода для ОС |
Масса образования отхода в референтном году, тонн |
Наименование способа утилизации (вторичное использование) или обезвреживания отхода |
Масса утилизированных (вторично используемых) отходов, тонн |
|
шламы буровые при бурении, связанном с добычей природного газа и газового конденсата, малоопасные |
бурение скважины |
4 |
990 |
Передача на утилизацию другой организации |
990 |
|
растворы буровые при бурении газовых и газоконденсатных скважин отработанные малоопасные |
бурение скважины |
4 |
1359 |
Передача на утилизацию другой организации |
1359 |
Значительная часть твердых отходов образуется в случаях аварийных ситуаций или проведения ремонтных работ.
Ресурсопотребление
В таблице 3.21 приведены расходы энергетических ресурсов при кустовой добыче газа.
|
Наименование энергетических ресурсов |
Единицы измерения энергетических ресурсов |
Минимальный расход энергетических ресурсов в год |
Максимальный расход энергетических ресурсов в год |
|
Потребление топлива (газового) |
т.у.т. |
0, 09-46900 |
47000-107798 |
Выбросы
В таблице 3.22 приведены значения эмиссий загрязняющих веществ.
|
Наименование загрязняющего вещества выбросов |
Код загрязняющего вещества по 1316 (I - для атм. воздуха) |
Годовая масса выбросов загрязняющего вещества, тонн |
Средний выброс загрязняющего вещества, г/с |
|
Азота диоксид |
1 |
0, 90-1293 |
- |
|
Азота оксид |
2 |
1, 19-119 |
- |
|
Метан |
33 |
1, 25-3158 |
- |
|
Сероводород |
40 |
30-93 |
- |
|
Серы диоксид |
43 |
11223-25021 |
- |
|
Спирт метиловый |
105 |
0, 03-0, 27 |
- |
|
Углеводороды предельные C1-C5 (исключая метан) |
56 |
0, 13 |
0, 004 |
|
Углеводороды предельные C6-C10 |
57 |
0, 29 |
0, 009 |
|
Углерод (сажа) |
доп. 195 |
0, 003-1, 28 |
- |
|
Углерода оксид |
46 |
7, 52-2490 |
- |
Сточные воды
В таблице 3.23 приведены массы загрязняющих веществ в составе сточных вод кустовой добычи природного газа.
|
Наименование загрязняющего вещества сбросов |
Годовая масса сброса загрязняющего вещества, тонн |
|
Метанол (метиловый спирт) |
0, 55 |
|
Нефтепродукты (нефть) |
3641 |
Отходы
При кустовой добыче природного газа образуются буровые отходы, связанные с эксплуатационным бурением скважин (таблица 3.24).
|
Наименование отхода |
Источник образования отходов |
Класс опасности отхода для ОС |
Масса образования отхода в референтном году, тонн |
Наименование способа утилизации (вторичное использование) или обезвреживания отхода |
Масса утилизированных (вторично используемых) отходов, тонн |
|
шламы буровые при бурении, связанном с добычей природного газа и газового конденсата, малоопасные |
бурение скважины |
4 |
3557 |
Передача на утилизацию другой организации |
3557, 24 - 4882, 48 |
Ресурсопотребление
Потребность в воде для испытаний и промывки трубопровода приведена в таблице 3.25.
|
Объем воды для гидроиспытаний, м3 |
Объем воды для промывки, м3 |
Общий объем воды, м3 |
|
17, 8-28, 4 |
2, 7-4, 3 |
20, 5-32, 7 |
|
Наименование энергетических ресурсов |
Единицы измерения энергетических ресурсов |
Минимальный расход энергетических ресурсов в год |
Максимальный расход энергетических ресурсов в год |
|
Потребление электроэнергии |
кВт*ч/т |
154632 |
154632 |
Выбросы
Состав и источники выбросов при сборе газа на промыслах представлены в таблице 3.27.
|
Загрязняющие вещества |
Источники выбросов систем сбора газа (индивидуальная, групповая, централизованная) |
|
Метан |
Выброс происходит при нарушении герметичности газопровода при коррозии или другим причинам |
|
Сероводород |
Выброс при эксплуатации скважин с высоким содержанием сероводорода в газе |
|
Оксиды азота |
Выбросы сгорания топлива на силовых агрегатах |
|
Оксид углерода | |
|
Диоксид углерода | |
|
Диоксид серы |
Сточные воды
На этапе сбора газа сточные воды не подлежат сбросу, поскольку газ в смеси с пластовой водой подвергаются разделению на последующих стадиях.
Отходы
На стадии промыслового сбора газа отходы производства могут образовываться при очистке природного газа от механических примесей (таблица 3.28).
|
Отход |
Характеристика отхода |
|
Отходы газового конденсата в процессе очистки природного газа от механических примесей |
Водонефтяная эмульсия, состоящая из газового конденсата (от 30 % до 85 %), воды (от 10 % до 70 %), масла (не более 5 %), образуется в результате продувки природным газом пылеуловителей, фильтров сепараторов при проведении профилактических и ремонтных работ на участке очистки природного газа на компрессорных и газораспределительных станциях |
При нормальной эксплуатации системы ввода реагента в трубопровод данный процесс не оказывает значительного негативного влияния на ОС. Потребность в энергетических ресурсах определяется мощностью используемого насосного оборудования.
Отходы
Отходы, образующиеся на складах реагентов приведены в таблице 3.29.
|
Отход |
Характеристика отхода |
|
Тара из черных металлов, загрязненная диэтиленгликолем |
Не пригодная для использования емкость из железа с содержанием этиленгликоля (от 1, 2 % до 12 %), образуется при замене металлической тары по истечении срока годности и/или при досрочном выходе из строя на складах диэтиленгликоля |
Физические факторы воздействия
При регенерации ингибитора гидратообразования - метанола - установка регенерации оказывает вибрационное и шумовое воздействия на окружающую среду (таблица 3.30).
|
Фактор воздействия |
Источник воздействия |
Единицы измерения воздействия |
Уровень воздействия |
Метод снижения уровня воздействия до нормативных показателей |
|
Вибрация |
Насосное оборудование блока насосов метанола, блока насосов конденсата, компрессорное оборудование |
дБ |
87-108 |
Соблюдение графика ППР, своевременное проведение ТО насосно-компрессорного оборудования |
|
Шум |
Сепараторы, перекачиваемая среда, аппараты воздушного охлаждения, насосно-компрессорное оборудование, трубопроводы. |
дБА |
78-90 |
Ограничить суммарное время пребывания в зоне превышения шума, использовать регламентируемые перерывы, соблюдать режим труда и отдыха |
Ресурсопотребление
Уровни потребления энергии и природного газа в качестве ресурсов УППГ представлены в таблице 3.31.
|
Наименование энергетических ресурсов |
Единицы измерения энергетических ресурсов |
Минимальный расход энергетических ресурсов в год |
|
Потребление топлива (газового) |
т.у.т. |
0, 41-39921 |
Отходы
Виды и состав отходов, образующих на УППГ, приведены в таблице 3.32.
|
Отход |
Характеристика отхода |
|
Отходы от первичной очистки природного газа на газовых месторождениях |
Шлам, содержащий минеральные соли, песок, глину (не более 65 %, пыль минеральную (35 % и более) и смолы (от 0 до 5 %), образуется в результате очистки циклонов первичной очистки природного газа на установках промысловой подготовки газа |
|
Отходы от первичной очистки природного газа на газоконденсатных месторождениях |
Шлам, содержащий породу, песок, глину (не менее 29, 3 %); сульфиды железа (не более 12, 7 %) и смолы (не более 40 %) и газовый конденсат (15 % и более), образуется в результате очистки циклонов первичной очистки природного газа на установках промысловой подготовки газа |
|
Шлам очистки оборудования для сепарации природного газа на газовых месторождениях |
Шлам, содержащий минеральные компоненты: песок, глина, вода и минеральные соли (не менее 95, 377 %), марганец (не более 0, 05 %), медь (не более 0, 01 %), цинк (не более 0, 008 %), свинец (не более 0, 005 %) и нефть (не более 5 %), образуется в результате очистки оборудования сепарации природного газа (сепараторов, абсорберов и др. на установках промысловой подготовки природного газа на газовых месторождениях |
|
Отходы газового конденсата в процессе очистки природного газа от механических примесей |
Водонефтяная эмульсия, состоящая из газового конденсата (от 30 % до 85 %), воды (от 10 % до 70 %), масла (не более 5 %) и механических примесей, образуется в результате продувки природным газом пылеуловителей, фильтров сепараторов при проведении профилактических и ремонтных работ на установках промысловой подготовки газа |
|
Смеси синтетических и минеральных масел, не содержащие галогенов и/или ПХБ и ПХТ, отработанные |
Смесь синтетических и минеральных масел, содержащая механические примеси (от 0, 3 % до 2 %), воду (от 0, 3 % до 7 %) и смолы (не более 13 %) и др., образуется в результате замены масла в пылеуловителях и висциновых фильтрах на установках промысловой подготовки природного газа |
|
Бумажные фильтры отработанные, загрязненные минеральными маслами (в том числе бумажные фильтры разобранных автомобильных фильтров) |
Замасленный пористый фильтровальный картон (бумажная целлюлоза) с содержанием минеральных масел (от 15 % до 30 %), образуется в результате замены кассет в фильтрах при техническом обслуживании и ремонте узла очистки топливного и импульсного газа на газораспределительных станциях |
|
Ткани фильтрованные, тканевые фильтры, загрязненные минеральными маслами |
Кассета из текстильной целлюлозы, содержащая механические примеси, воду и масла (от 15 % до 30 %), утратившая потребительские свойства, образуется в результате замены кассет при техническом обслуживании и ремонте фильтров очистки топливного и импульсного газа на газораспределительных станциях |
|
Шлам очистки конденсатопроводов от асфальтеносмолистых и парафинистых отложений |
Шлам, состоящий из песка, глины (не более 26, 48 %), воды (не более 2, 9 %); хлоридов натрия и кальция (не более 1 %); сульфидов железа (не более 0, 05 %); парафинов (не более 40, 35 %), асфальтенов (не более 26, 8 %), образуется в результате очистки (поршневании) внутренней поверхности конденсатопроводов при техническом обслуживании и ремонте линейных участков конденсатопроводов |
|
Шлам очистки продуктопроводов широкой фракции легких углеводородов от сульфидных отложений (количество сульфидов железа менее 20 %) |
Шлам, содержащий песок, глину и воду (не более 75, 4 %), сульфид железа (не более 19, 74 %), хлориды натрия и кальция (не более 3, 43 %), образуется в результате очистки (поршневании) продуктопроводов широкой фракции легких углеводородов, этанопроводов при техническом обслуживании и ремонте линейных участков продуктопроводов |
|
Шлам очистки продуктопроводов широкой фракции легких углеводородов от сульфидных отложений (количество сульфидов железа 20 % и более) |
Шлам, содержащий минеральные компоненты: песок, глину (не более 26, 8 %) и воду (не более 2 %), продукты коррозии в виде сульфидных отложений (не более 68, 77 %) хлориды натрия и кальция (2, 43 %), образуется при очистке (поршневании) продуктопроводов широкой фракции легких углеводородов от отложений, этанопроводов на линейных участках продуктопроводов |
Ресурсопотребление
Объемы потребления ресурсов при очистке газа, в том числе энергетических, представлены в таблице 3.33.
|
Наименование энергетических ресурсов |
Единицы измерения энергетических ресурсов |
Минимальный расход энергетических ресурсов в год |
Максимальный расход энергетических ресурсов в год |
|
Потребление топлива (газового) |
т.у.т. |
309 - 7794843 |
1800 - 9906397 |
|
Потребление электроэнергии |
кВт*ч/т |
47 - 6527287 |
48 - 6527287 |
Выбросы
Установки осушки газа являются значительными источниками выбросов в атмосферу. Основной процент выбросов описываемой установки приходится на метан. Примерные значения выбросов метана на единицу оборудования представлено в таблице.
Источниками выбросов также являются генераторы энергии, входящие в состав установок осушки. Выбросы установок генерации энергии содержат оксиды азота, оксид и диоксид углерода, оксиды серы (таблицы 3.34-3.35).
|
Наименование оборудования |
Источник выбросов |
Количество углеводородов (метана) на единицу оборудования (мощность выброса), г/с |
|
Установка очистки и осушки газа
| ||
|
Сепараторы (опорожнение перед планово-предупредительными работами) |
Свеча |
200-250 |
|
Фильтры-сепараторы |
Свеча сепаратора |
700-800 |
|
Установка редуцирования газа - сепараторы |
Свеча сепаратора |
30-40 |
|
Установка фильтров-сепараторов - нитка замера газа |
Свеча |
90-100 |
|
Установка фильтров-сепараторов газопровода предварительной подготовки газа |
Свеча |
1000-1500 |
|
Пункт сепарации газа |
Свеча |
900-1000 |
|
Пункт редуцирования газа собственных нужд - сепараторы |
Свеча |
90-100 |
|
Пункт сепарации газа. Здание замера газа - продувка нитки перед заменой ремонтом диафрагмы |
Свеча |
400-500 |
|
Корпус - емкость сбора жидкости и мехпримесей. Продувка перед выкаткой |
Свеча |
700-800 |
|
Технологическая насосная конденсата |
Вентиляционная труба |
До 0, 1 |
|
Технологический корпус - продувка оборудования перед плановой остановкой |
Свеча |
Более 16000 |
|
Наименование загрязняющего вещества выбросов |
Код загрязняющего вещества по 1316 (I - для атм. воздуха) |
Годовая масса выбросов загрязняющего вещества, тонн |
Минимальный выброс загрязняющего вещества, г/с |
Максимальный выброс загрязняющего вещества выбросов, г/с |
Средний выброс загрязняющего вещества, г/с |
|
Азота диоксид |
1 |
7, 49 - 28 |
0, 36 |
1, 79 |
0, 36 - 1, 79 |
|
Азота оксид |
2 |
3, 06 - 1, 21 |
- |
- |
0, 06 - 0, 29 |
|
Бензол |
67 |
0, 004 |
- |
- |
0, 005 |
|
Взвешенные вещества |
12 |
0, 002 |
- |
- |
0, 003 |
|
Диметилбензол (ксилол) (смесь мета-, орто- и параизомеров) |
68 |
0, 02 |
- |
- |
0, 02 |
|
Керосин |
156 |
0, 005 |
- |
- |
0, 04 |
|
Метан |
33 |
0, 95 - 16 |
- |
- |
0, 08 - 0, 55 |
|
Метилбензол (толуол) |
70 |
0, 03 |
- |
- |
0, 03 |
|
Метилмеркаптан, этилмеркаптан |
34 |
0, 00005 |
- |
- |
0, 000002 |
|
Сероводород |
40 |
0, 001 - 0, 21 |
- |
- |
0, 002 - 0, 02 |
|
Сольвент-нафта |
159 |
0, 05 |
- |
- |
0, 02 |
|
Спирт бутиловый |
101 |
0, 03 |
- |
- |
0, 008 |
|
Спирт этиловый |
107 |
0, 007 |
- |
- |
0, 005 |
|
Уайт-спирит |
160 |
0, 16 |
- |
- |
0, 05 |
|
Углеводороды предельные C12-C19 |
58 |
0, 06 |
- |
- |
0, 01 |
|
Углеводороды предельные C1-C5 (исключая метан) |
56 |
2, 38 - 3, 14 |
0, 11 |
2, 14 |
0, 11 - 2, 14 |
|
Углеводороды предельные C6-C10 |
57 |
0, 31 - 1, 96 |
0, 07 |
0, 31 |
- |
|
Углерода оксид |
46 |
1, 78 - 8, 995 |
0, 14 - 0, 22 |
0, 22 - 0, 44 |
0, 21 - 0, 44 |
Отходы
Производственными отходами установок осушки газа являются фильтровочные и поглотительные отработанные массы, не загрязненные опасными веществами (силикагель отработанный, незагрязненный опасными веществами). При использовании установок низкотемпературной сепарации образуются значительные количества шламов и золы термического обезвреживания шламов (таблица 3.36).
|
Установка |
Источник образования отходов |
Наименование отходов |
Физико-химическая характеристика отходов |
Объемы образования, т/г | |
|
Агрегатное состояние |
Содержание основных компонентов | ||||
|
УКПГ |
Процесс добычи и подготовки газа |
Шлам сепараторов установки низкотемпературной осушки газа |
твердое |
NaCl - 10, 52 %; CaCl2 - 0, 48 %; CaSO4 - 6, 42 %; CaCO3 - 8, 63 %; Fe2SO3 - 8, 1 %; асфальтены - 45, 13 %; масла - 13, 36 % |
4-6 |
|
УКПГ |
Термическое обезвреживание нефтешлама сепараторов установки низкотемпературной сепарации газа |
Зола термического обезвреживания шламов сепараторов установки низкотемпературной сепарации газа |
Порошкообразное |
NaCl - 13, 86 %; CaCl2 - 0, 63 %; CaSO4 - 8, 45 %; CaCO3 - 11, 37 %; FeS - до 10, 67 %; мехпримеси и продукты разрушения пород - до 55 % |
0, 1-1, 5 |
Сточные воды
В процессе комплексной очистки природного газа образуются большие объемы сточных вод, которые направляются на поля фильтрации, на поля орошения или в конденсатосборники.
Основными показателями качественного состава промстоков являются:
- минерализация;
- взвешенные вещества;
- ионы натрия, кальция, магния, металлов, сульфатов, хлориды;
- специфические загрязнители, содержание которых в сточных водах обусловлено технологией основного и вспомогательного производств - метанол, гликоли, этаноламины и т.д.
Объемы образовывающихся промышленных сточных вод на УКПГ могут варьироваться в пределах 501-1600 м3/месяц.
3.4.2.1 Уровни экологических воздействий при подготовке газа на основе абсорбционного метода осушки газа
Ресурсопотребление
Уровни энергопотребления приведены в таблице 3.37.
|
Наименование энергетических ресурсов |
Единицы измерения энергетических ресурсов |
Минимальный расход энергетических ресурсов в год |
Максимальный расход энергетических ресурсов в год |
|
Потребление топлива (газового) |
т.у.т. |
1442 - 22149 |
800 - 138432 |
|
Потребление электроэнергии |
кВт*ч/т |
0, 20 - 17 |
0, 28 - 66 |
Выбросы
Выбросы загрязняющих веществ воздействий при подготовке газа на основе абсорбционного метода осушки газа представлены в таблице 3.38.
|
Наименование загрязняющего вещества выбросов |
Код загрязняющего вещества по 1316 (I - для атм. воздуха) |
Годовая масса выбросов загрязняющего вещества, тонн |
Средний выброс загрязняющего вещества, г/с |
|
Азота диоксид |
1 |
2, 94 |
1, 09 |
|
Азота оксид |
2 |
0, 48 |
0, 18 |
|
Аммиак |
4 |
0, 03 |
0, 00002 |
|
Бензапирен |
7 |
0, 0000007 |
0, 000002 |
|
Бензин (нефтяной, малосернистый в пересчете на углерод) |
154 |
0, 01 |
0, 002 |
|
Бензол |
67 |
0, 005 |
0, 01 |
|
Взвешенные вещества |
12 |
0, 005 |
0, 002 |
|
Керосин |
156 |
0, 04 |
0, 46 |
|
Марганец и его соединения |
31 |
0, 00002 |
0, 0001 |
|
Метан |
33 |
3109 |
11, 05 |
|
Метилбензол (толуол) |
70 |
0, 003 |
0, 009 |
|
Метилмеркаптан, этилмеркаптан |
34 |
0, 04 |
0, 0001 |
|
Пыль неорганическая с содержанием кремния менее 20, 20 - 70, а также более 70 процентов |
37 |
0, 000007 |
0, 000007 |
|
Сероводород |
40 |
0, 04 |
0, 003 |
|
Серы диоксид |
43 |
0, 28 |
0, 23 |
|
Сольвент-нафта |
159 |
0, 06 |
0, 009 |
|
Уайт-спирит |
160 |
0, 10 |
0, 008 |
|
Углеводороды предельные C12-C-19 |
58 |
0, 002 |
0, 005 |
|
Углеводороды предельные C1-C-5 (исключая метан) |
56 |
428 |
4, 36 |
|
Углеводороды предельные C6-C10 |
57 |
13 |
1, 14 |
|
Углерод (Сажа) |
доп. 195 |
0, 006 |
0, 07 |
|
Углерода оксид |
46 |
23 |
1, 93 |
|
Фенол |
73 |
0, 003 |
0, 000002 |
|
Формальдегид |
123 |
0, 003 |
0, 02 |
|
Фториды газообразные (гидрофторид, кремний тетрафторид) (в пересчете на фтор) |
49 |
0, 00002 |
0, 00002 |
|
Фториды твердые |
50 |
0, 000007 |
0, 000007 |
Отходы
В таблице 3.39 представлены объемы образования отходов при подготовке газа на основе абсорбционного метода осушки газа.
|
Наименование отхода |
Источник образования отходов |
Класс опасности отхода для ОС |
Масса образования отхода в референтном году, тонн |
Наименование способа утилизации (вторичное использование) или обезвреживания отхода |
Масса утилизированных (вторично используемых) отходов, тонн |
|
Сальниковая набивка асбестографитовая промасленная (содержание масла менее 15 %) |
ремонт обслуживание |
4 |
0, 11 |
Передача на утилизацию другой организации |
0, 03 |
3.4.2.2 Уровни экологических воздействий при подготовке газа на основе адсорбционного метода осушки газа
Ресурсопотребление
Уровни потребления ресурсов, в том числе энергетических, приведены в таблице 3.40.
|
Наименование энергетических ресурсов |
Единицы измерения энергетических ресурсов |
Минимальный расход энергетических ресурсов в год |
|
Потребление топлива (газового) |
т.у.т. |
3195 - 17454 |
|
Потребление электроэнергии |
кВт*ч/т |
2, 50 - 8, 97 |
Выбросы
Выбросы загрязняющих веществ воздействий при подготовке газа на основе абсорбционного метода осушки газа представлены в таблице 3.41.
|
Наименование загрязняющего вещества выбросов |
Код загрязняющего вещества по 1316 (I - для атм. воздуха) |
Годовая масса выбросов загрязняющего вещества, тонн |
|
Азота диоксид |
1 |
3, 80 - 15 |
|
Азота оксид |
2 |
3, 70 - 15 |
|
Взвешенные вещества |
12 |
2, 22 - 6, 53 |
|
Метан |
33 |
116 - 790 |
|
Углерода оксид |
46 |
57 - 108 |
Сточные воды
В таблице 3.42 представлены массы загрязняющих веществ в составе сточных вод, образующихся при подготовке газа на основе абсорбционного метода осушки газа.
|
Наименование загрязняющего вещества сбросов |
Годовая масса сброса загрязняющего вещества, тонн |
|
Метанол (метиловый спирт) |
334 |
|
Нефтепродукты (нефть) |
0, 0995 |
3.4.2.3 Уровни экологических воздействий при подготовке газа на основе метода низкотемпературной сепарации газа
Энергопотребление
Уровни потребления энергии и топлива приведены в таблице 3.43.
|
Наименование энергетических ресурсов |
Единицы измерения энергетических ресурсов |
Минимальный расход энергетических ресурсов в год |
Максимальный расход энергетических ресурсов в год |
|
Потребление электроэнергии |
кВт*ч/т |
0, 68 - 10451502 |
0, 79 - 10451502 |
|
Свежая вода |
куб.м/т |
32593 - 49735 |
- |
В таблице 3.44 представлены сведения о потреблении материальных ресурсов установке низкотемпературной сепарации газа.
|
Наименование материальных ресурсов |
Единицы измерения материальных ресурсов |
Минимальный расход материальных (сырьевых) ресурсов в год |
Максимальный расход материальных (сырьевых) ресурсов в год |
|
Метанол |
т |
5, 111 |
- |
Выбросы
Выбросы загрязняющих веществ воздействий при подготовке газа на основе метода низкотемпературной сепарации газа представлены в таблице 3.45.
|
Наименование загрязняющего вещества выбросов |
Код загрязняющего вещества по 1316 (I - для атм. воздуха) |
Годовая масса выбросов загрязняющего вещества, тонн |
Средний выброс загрязняющего вещества, г/с |
|
Азота диоксид |
1 |
46 - 142 |
1, 52 - 6, 97 |
|
Азота оксид |
2 |
6, 66 - 23 |
0, 05 - 1, 14 |
|
Аммиак |
4 |
0, 060656 - 0, 060656 |
0, 00002 - 0, 00004 |
|
Бензапирен |
7 |
0, 0000004 - 0, 00003 |
0, 00000001 - 0, 000004 |
|
Бензин (нефтяной, малосернистый в пересчете на углерод) |
154 |
0, 005 - 0, 01 |
0, 002 - 0, 005 |
|
Бензол |
67 |
0, 005 - 0, 30 |
0, 01 - 0, 26 |
|
Взвешенные вещества |
12 |
0, 001 - 0, 005 |
0, 0009549 - 0, 0019097 |
|
Керосин |
156 |
0, 456 - 0, 87 |
0, 02 - 0, 04 |
|
Метан |
33 |
16 - 104 |
0, 55 - 5, 21 |
|
Метилбензол (толуол) |
70 |
0, 003 - 2, 29 |
0, 19 - 0, 52 |
|
Метилмеркаптан, этилмеркаптан |
34 |
0, 0004 - 0, 05 |
0, 0001 - 0, 06 |
|
Сероводород |
40 |
0, 009 - 0, 06 |
0, 01 - 0, 01 |
|
Серы диоксид |
43 |
1, 74 - 6, 09 |
0, 07 - 0, 43 |
|
Спирт метиловый |
105 |
0, 38 - 1, 45 |
0, 01 - 1, 66 |
|
Уайт-спирит |
160 |
0, 03 - 0, 10 |
0, 004 - 0, 008 |
|
Углеводороды предельные C12-C19 |
58 |
0, 0008 - 0, 11 |
0, 001 - 0, 64 |
|
Углеводороды предельные C1-C5 (исключая метан) |
56 |
3, 14 - 581 |
0, 11 - 479 |
|
Углеводороды предельные C6-C10 |
57 |
1, 99 - 13 |
0, 07 - 4, 75 |
|
Углерод (Сажа) |
доп. 195 |
0, 006 - 482 |
0, 071 - 15 |
|
Углерода оксид |
46 |
72 - 4162 |
1, 93 - 135 |
|
Фенол |
73 |
0, 003 - 0, 006 |
0, 000002 - 0, 000004 |
|
Формальдегид |
123 |
0, 003 - 0, 04 |
0, 000003 - 0, 005 |
Отходы
В таблице 3.46 приведены объемы образования отходов при подготовке газа на основе метода низкотемпературной сепарации газа.
|
Наименование отхода |
Источник образования отходов |
Класс опасности отхода для ОС |
Масса образования отхода в референтном году, тонн |
Наименование способа утилизации (вторичное использование) или обезвреживания отхода |
Масса утилизированных (вторично используемых) отходов, тонн |
|
Обтирочный материал, загрязненный нефтью или нефтепродуктами (содержание нефти или нефтепродуктов менее 15 %) |
Ремонт и обслуживание технологического оборудования |
4 |
0, 12 |
Передача на утилизацию другой организации |
0, 12 |
|
Смет с территории предприятия малоопасный |
Чистка и уборка территории предприятия |
4 |
0, 66 |
Передача на утилизацию другой организации |
0, 66 |
|
Лампы накаливания, утратившие потребительские свойства |
Использование ламп по назначению с утратой потребительских свойств |
5 |
0, 004 |
Передача на утилизацию другой организации |
0, 004 |
|
Лом и отходы, содержащие незагрязненные черные металлы в виде изделий, кусков, несортированные |
Обращение с черными металлами и продукцией из них, приводящее к утрате ими потребительских свойств |
5 |
10 |
Передача на утилизацию другой организации |
10 |
|
Обтирочный материал, загрязненный нефтью или нефтепродуктами (содержание нефти или нефтепродуктов менее 15 %) |
Ремонт и обслуживание технологического оборудования |
4 |
0, 12 |
Передача на утилизацию другой организации |
0, 12 |
|
Смет с территории предприятия малоопасный |
Чистка и уборка территории предприятия |
4 |
0, 56 |
Передача на утилизацию другой организации |
0, 56 |
|
Лампы накаливания, утратившие потребительские свойства |
Использование ламп по назначению с утратой потребительских свойств |
5 |
0, 001 |
Передача на утилизацию другой организации |
0, 001 |
|
Лом и отходы, содержащие незагрязненные черные металлы в виде изделий, кусков, несортированные |
Обращение с черными металлами и продукцией из них, приводящее к утрате ими потребительских свойств |
5 |
10 |
Передача на утилизацию другой организации |
10 |
|
Шлам очистки емкостей и трубопроводов от нефти и нефтепродуктов |
резервуары для конденсата |
3 |
0, 7 |
Сжигание (уничтожение) |
0, 7 |
|
Отходы минеральных масел индустриальных |
обслуживание оборудования |
3 |
0, 48 |
Передача на утилизацию другой организации |
0, 04 |
|
Обтирочный материал, загрязненный нефтью или нефтепродуктами (содержание нефти или нефтепродуктов менее 15 %) |
протирка механизмов |
4 |
0, 07 |
Передача на утилизацию другой организации |
0, 04 |
|
Лампы ртутные, ртутно-кварцевые, люминесцентные, утратившие потребительские свойства |
Использование ламп по назначению с утратой потребительских свойств |
1 |
0 |
Передача на утилизацию другой организации |
0 |
|
Шлам минеральный от газоочистки |
Зачистка емкостей сосудов от минеральных частиц |
4 |
0 |
Передача на утилизацию другой организации |
0 |
Физические факторы воздействия
В таблице 3.47 представлены сведения об уровнях шумового и вибрационного воздействий на установке НТС.
|
Фактор воздействия |
Источник воздействия |
Единицы измерения воздействия |
Уровень воздействия |
Метод снижения уровня воздействия до нормативных показателей |
|
Вибрация |
Насосное оборудование блока насосов метанола, блока насосов конденсата, компрессорное оборудование |
дБ |
90 |
Соблюдение графика ППР, своевременное проведение ТО насосно-компрессорного оборудования |
|
Шум |
Сепараторы, перекачиваемая среда, аппараты воздушного охлаждения, насосно-компрессорное оборудование, трубопроводы. |
дБА |
79-89 |
Ограничить суммарное время пребывания в зоне превышения шума, использовать регламентируемые перерывы, соблюдать режим труда и отдыха |
3.4.2.4 Уровни экологических воздействий при подготовке газа на основе метода низкотемпературной абсорбции газа
Энергопотребление
Уровни потребления ресурсов, в том числе энергетических, приведены в таблице 3.48.
|
Удельное потребление электроэнергии |
Удельное потребление природного газа |
|
ГДж/т.н.э продукции |
ГДж/т.н.э продукции |
|
0, 000008-0, 33 |
0, 00001-0, 51 |
Выбросы
Выбросы загрязняющих веществ воздействий при подготовке газа на основе абсорбционного метода осушки газа представлены в таблице 3.49.
|
Наименование |
Единицы измерения |
Масса загрязняющих веществ в отходящих газах до очистки в расчете на тонну произведенной продукции |
Источники выброса |
Метод очистки, повторного использования |
Масса загрязняющих веществ в отходящих газах после очистки в расчете на тонну произведенной продукции | ||
|
Диапазон |
Среднее |
Диапазон |
Среднее | ||||
|
Газовые, газоконденсатные, нефтегазоконденсатные месторождения
| |||||||
|
Оксиды азота (в пересчете на NO2) |
Кг/т.н.э. продукции (год) |
0, 04-0, 06 |
0, 05 |
Дымовые трубы, факел |
- |
0, 04-0, 06 |
0, 05 |
|
Оксид углерода |
Кг/т.н.э. продукции (год) |
0, 10-0, 30 |
0, 20 |
Дымовые трубы, факел |
- |
0, 10-0, 30 |
0, 20 |
|
Метан |
Кг/т.н.э. продукции (год) |
0, 00-0, 02 |
0, 01 |
Факел, свеча |
- |
0, 00-0, 02 |
0, 01 |
3.4.2.5 Уровни экологических воздействий при подготовке стабилизации газового конденсата на установке стабилизации газового конденсата
Выбросы
В таблице 3.50 приведены показатели негативного воздействия на атмосферный воздух в процессе стабилизации газового конденсата.
|
Проектная мощность установки, куб. м/год |
Установленная мощность установки, куб. м/год |
Фактическая мощность установки, куб. м/год |
Наименование загрязняющего вещества выбросов |
Код загрязняющего вещества по 1316 (I - для атм. воздуха) |
Годовая масса выбросов загрязняющего вещества, тонн |
Средний выброс загрязняющего вещества, г/с |
|
46000-982180 |
46000-982180 |
46002-982180 |
Азота диоксид |
1 |
19-28 |
1, 79-1, 20 |
|
46000-982180 |
46000-982180 |
46002-982180 |
Азота оксид |
2 |
3, 06-4, 59 |
0, 19-0, 29 |
|
46000-982180 |
46000-982180 |
46002-982180 |
Метан |
33 |
5, 58-16, 51 |
0, 55-0, 57 |
|
46000-982180 |
46000-982180 |
46002-982180 |
Углеводороды предельные C1-C5 (исключая метан) |
56 |
3, 135-3, 143 |
0, 1083-0, 1086 |
|
46000-982180 |
46000-982180 |
46002-982180 |
Углеводороды предельные C6-C10 |
57 |
1, 96-1, 99 |
0, 0677-0, 0688 |
|
46000-982180 |
46000-982180 |
46002-982180 |
Углерода оксид |
46 |
2, 27-3, 40 |
0, 14-0, 22 |
Отходы
В таблице 3.51 представлены объемы образования отходов в процессе стабилизации газового конденсата.
|
Наименование отхода |
Источник образования отходов |
Класс опасности отхода для ОС |
Масса образования отхода в референтном году, тонн |
Наименование способа утилизации (вторичное использование) или обезвреживания отхода |
Масса утилизированных (вторично используемых) отходов, тонн |
|
Обтирочный материал, загрязненный нефтью или нефтепродуктами (содержание нефти или нефтепродуктов менее 15 %) |
Ремонт и обслуживание технологического оборудования |
4 |
0, 12 |
Передача на утилизацию другой организации |
0, 12 |
|
Смет с территории предприятия малоопасный |
Чистка и уборка территории предприятия |
4 |
0, 66 |
Передача на утилизацию другой организации |
0, 661 |
|
Лампы накаливания, утратившие потребительские свойства |
Использование ламп по назначению с утратой потребительских свойств |
5 |
0, 004 |
Передача на утилизацию другой организации |
0, 004 |
|
Лом и отходы, содержащие незагрязненные черные металлы в виде изделий, кусков, несортированные |
Обращение с черными металлами и продукцией из них, приводящее к утрате ими потребительских свойств |
5 |
10 |
Передача на утилизацию другой организации |
10 |
|
Обтирочный материал, загрязненный нефтью или нефтепродуктами (содержание нефти или нефтепродуктов менее 15 %) |
Ремонт и обслуживание технологического оборудования |
4 |
0, 12 |
Передача на утилизацию другой организации |
0, 12 |
|
Смет с территории предприятия малоопасный |
Чистка и уборка территории предприятия |
4 |
0, 56 |
Передача на утилизацию другой организации |
0, 56 |
|
Лампы накаливания, утратившие потребительские свойства |
Использование ламп по назначению с утратой потребительских свойств |
5 |
0, 001 |
Передача на утилизацию другой организации |
0, 001 |
|
Лом и отходы, содержащие незагрязненные черные металлы в виде изделий, кусков, несортированные |
Обращение с черными металлами и продукцией из них, приводящее к утрате ими потребительских свойств |
5 |
10 |
Передача на утилизацию другой организации |
10 |
Физические факторы воздействия
В таблице 3.52 приведены данные о шумовом и вибрационном воздействии при эксплуатации установки подготовки газового конденсата.
|
Фактор воздействия |
Источник воздействия |
Единицы измерения воздействия |
Уровень воздействия |
Метод снижения уровня воздействия до нормативных показателей |
|
Вибрация |
Насосное оборудование блока насосов метанола, блока насосов конденсата, компрессорное оборудование |
дБ |
94 |
Соблюдение графика ППР, своевременное проведение ТО насосно-компрессорного оборудования |
|
Шум |
Сепараторы, перекачиваемая среда, аппараты воздушного охлаждения, насосно-компрессорное оборудование, трубопроводы. |
дБА |
82 |
Ограничить суммарное время пребывания в зоне превышения шума, использовать регламентируемые перерывы, соблюдать режим труда и отдыха |
Выбросы представлены отдувочными газами.
Сточные воды представляют собой конденсат, образующийся при термических процессах регенерации реагентов. Потоки реагентов имеют замкнутые характер и в случае потерь собираются/улавливаются и возвращаются в установку регенерации.
Образование отходов
Виды отходов и их состав представлены в таблице 3.53.
|
Отход |
Характеристика отхода |
|
Катализаторы, содержащие платину и рений на алюмооксидной основе, отработанные |
Не пригодные для использования алюмоплатиновые катализаторы, содержащие оксид алюминия (не менее 90, 10 %), платину (не более 0, 69 %), серу (не более 1, 8 %) и сульфаты (от 7, 39 % до 9, 1 %), образуются в результате замены катализатора по истечении срока годности и/или досрочном выходе из строя при техническом обслуживании и ремонте установок каталитической очистки гелиевого конденсата и установок очистки бензиновой фракции газоконденсата от серы |
|
Молибдено-кобальтовые катализаторы на алюмооксидной основе отработанные |
Не пригодные для использования молибдено-кобальтовые катализаторы, содержащие оксид алюминия (не менее 83, 77 %), оксид кобальта (не более 2, 7 %) и оксид молибдена (не более 13, 5 %) и серу (не более 0, 03 %), образуются в результате замены катализаторов по истечении срока годности и/или досрочном выходе из строя при техническом обслуживании и ремонте установок каталитической сероочистки широкой фракции жидких углеводородов |
|
Катализаторы алюмооксидные, в процессе получения серы отработанные |
Не пригодные для использования алюмооксидные катализаторы, содержащие оксид алюминия (не менее 91, 86 %), сульфаты (не более 7, 39 %), серу (не более 0, 01 %) и кокс (не более 0, 83 %), образуются в результате замены катализаторов по истечении срока годности и/или досрочном выходе из строя при техническом обслуживании и ремонте установок получения серы из кислого газа по методу Клауса и установок доочистки отходящих газов по методу "Сульфрен" |
Энергопотребление обусловлено работой центробежных компрессоров и определяется их мощностью.
Выбросы
При регенерации или замене адсорбента и катализатора в адсорберах и реакторах происходит сброс газа, оставшегося в аппарате после отключения его из работы для указанных целей, в атмосферу или в факельную систему.
Выбросы ЗВ от факельной установке приведены в п. 3.9.6.
Отходы
Виды и состав отходов, образующихся при регенерации сорбента приведены в таблице 3.54.
|
Отход |
Характеристика отхода |
|
Цеолит, отработанный при осушке воздуха и газов |
Цеолит (алюмооксид натрия, кальция и калия), содержащий влагу (не более 9 %), образуется в результате замены сорбента по истечении срока службы и/или досрочного выхода из строя на установках осушки воздуха азотно-кислородной станции и на установках глубокой осушки природного газа |
|
Цеолит, отработанный в процессе сероочистки природного газа |
Цеолит (алюмооксид натрия, кальция или калия), содержащий влагу (не более 9 %), углеводороды (не более 1, 5 %), одорант (следы), образуется в результате замены цеолита по истечении срока годности и/или досрочном выходе из строя при техническом обслуживании установок глубокой осушки обессеренного природного газа |
|
Уголь активированный, отработанный в процессе сероочистки природного газа |
Уголь активированный, содержащий нефтепродукты (от 1, 5 до 15 %), одорант (следы) и воду, образуется в результате замены сорбента по истечении срока годности на установках адсорбционной очистки природного газа от меркаптанов и углеводородов |
В таблице 3.55 приведены объемы образования отходов при регенерации гликолевого абсорбента.
|
Наименование отхода |
Источник образования отходов |
Класс опасности отхода для ОС |
Масса образования отхода в референтном году, тонн |
Наименование способа утилизации (вторичное использование) или обезвреживания отхода |
Масса утилизированных (вторично используемых) отходов, тонн |
|
Отходы минеральных масел индустриальных |
обслуживание оборудования |
3 |
0, 29 |
Передача на утилизацию другой организации |
0, 14 |
Ресурсопотребление
|
Наименование энергетических ресурсов |
Единицы измерения энергетических ресурсов |
Минимальный расход энергетических ресурсов в год |
Максимальный расход энергетических ресурсов в год |
|
Потребление электроэнергии |
кВт*ч/т |
0, 012 - 0, 018 |
0, 018 - 0, 023 |
Выбросы
Для обеспечения исправности контрольно-измерительных приборов и системы автоматики (КИПиА) и достоверности их показаний проводится периодическая продувка газом соединительных линий приборов.
Объемы газа, расходуемого при эксплуатации КИПиА, систем автоматики и телемеханики (например, пневмокранов), определяют по паспортным данным заводов-изготовителей, а при их отсутствии - по опытным данным, на основе замеров по 4-5 однотипным приборам и устройствам, результаты которых оформлены специальным актом с указанием в нем удельного расхода газа за одну операцию, среднего количества таких операций в месяц, квартал, год и соответственно - расход газа за это время.
Характеристика выбросов ЗВ в атмосферный воздух приведена в таблице 3.57.
|
ЗВ |
Выбросы ЗВ | |
|
г/с |
т/год | |
|
Азот (IV) оксид |
1, 219•10-3 |
0, 105•10-3 |
|
Азот (II) оксид |
0, 198•10-3 |
0, 018•10-3 |
|
Сера диоксид |
- |
- |
|
Углерод черный |
- |
- |
|
Углерод оксид |
0, 19 |
1, 644•10-2 |
|
Смесь углеводородов предельных С1-С5 |
3, 914•10-2 |
3, 378•10-3 |
Сточные воды и промышленные отходы не образуются в пунктах учета и замера продукции.
При нормальной работе на поверочных пунктах конденсата негативных воздействий на окружающую среду не производится.
Энергопотребление обусловлено работой насосного оборудования и определяется его мощностью.
Выбросы метанола при дозировании и подаче ингибитора в скважины приведены в таблице 3.58.
|
Загрязняющее вещество |
Выбросы, г/с |
Выбросы, т/год |
|
метанол |
3, 22•10-8-7, 73•10-8 |
1, 02•10-6-2, 44•10-6 |
Выбросы
При хранении газового конденсата в резервуарах имеют место три вида выделений углеводородов в атмосферу за счет испарения:
- выделения от "малых дыханий", обусловленные изменением суточной температуры и давления наружного воздуха;
- выделения от "больших дыханий", обусловленные изменением объема газового пространства резервуара при его опорожнении и наполнении;
- выделения от вентиляции газового пространства при негерметичности крыши резервуара.
В условиях длительного хранения в резервуарах выделения газового конденсата происходят в основном при "малых дыханиях".
Отходы
Отходы хранения ГЖ, ЛВЖ и конденсата приведены в таблице 3.59.
|
Отход |
Характеристика отходов |
|
Окалина, загрязненная газовым конденсатом (количество конденсата менее 15 %) |
Окалина (оксиды железа), загрязненная газовым конденсатом (от 5 % до 15 %), образуется при зачистке емкостей, бывших в употреблении, от коррозии в резервуарном парке хранения газоконденсата |
|
Окалина, загрязненная газовым конденсатом (количество конденсата 15 % и более) |
Окалина (оксиды железа), загрязненная газовым конденсатом (от 15 % до 30 %), образуется при очистке емкостей, бывших в употреблении, от коррозии в резервуарных парках хранения газоконденсата |
Дожимные компрессорные станции так же, как и другие объекты промысла, являются источником загрязнения окружающей среды. Наиболее существенным узлом ДКС, являющимся источником выбросов вредных веществ, являются выхлопные трубы турбоагрегатов, свечи пуска и контур, обвязка нагнетателя, через которые стравливается природный газ при остановке агрегата.
Ресурсопотребление
Объемы потребления энергоносителей компрессорной дожимной установки приведены в таблице 3.60.
|
Технология |
Наименование энергетических ресурсов |
Единицы измерения энергетических ресурсов |
Минимальный расход энергетических ресурсов в год |
Максимальный расход энергетических ресурсов в год |
|
Большой производительности (по расходу) - более 100 куб. м/мин (газотурбинный привод) |
Потребление электроэнергии |
кВт*ч/т |
5316392 - 18205432 |
5316392 - 18205432 |
|
Средней производительности (по расходу) - от 10 до 100 куб. м/мин (газомоторный привод) |
Потребление топлива (газового) |
т.у.т. |
580 |
650 |
|
Потребление электроэнергии |
кВт*ч/т |
12 - 258 |
14 - 259 |
Данные по объемам потребности в воде приведены в таблице 3.61.
|
Объект ДКС |
Водопотребление |
|
Газовые охладители (рециркуляция и вторичный охладитель) |
145 м3/ч |
|
Маслоохладитель |
40 м3/ч |
Показатели потребности ДКС в азоте и воздухе представлены в таблице 3.62.
|
Объект ДКС |
Энергопотребление |
|
При нормальных условиях эксплуатации, на каждый компрессор: |
20 Нм3/ч |
|
Азот (воздух) для системы уплотнения |
45 Нм3/ч |
|
Воздух контрольно-измерительных приборов |
- |
В таблице 3.63 приведены сведения о потреблении материальных ресурсов.
|
Установка либо процесс |
Технология |
Наименование материальных ресурсов |
Единицы измерения материальных ресурсов |
Максимальный расход материальных (сырьевых) ресурсов в год |
|
Дожимная компрессорная станция (ДКС) с газотурбинным приводом |
Большой производительности (по расходу) - более 100 куб. м/мин (газотурбинный привод) |
Антифриз TARF-301 |
кг |
750 |
|
Головная компрессорная станция |
Большой производительности (по расходу) - более 100 куб. м/мин |
Антифриз TARF-301 |
кг |
1000 |
|
Головная компрессорная станция |
Большой производительности (по расходу) - более 100 куб. м/мин |
Гидроцилиндр ГЦ 30-150 |
шт. |
12 |
|
Головная компрессорная станция |
Большой производительности (по расходу) - более 100 куб. м/мин |
Гребень упорный Waukesha М1041200 |
шт. |
1 |
|
Головная компрессорная станция |
Большой производительности (по расходу) - более 100 куб. м/мин |
Задвижка 31нж45нж ХЛ DN50 PN160 |
шт. |
10 |
|
Головная компрессорная станция |
Большой производительности (по расходу) - более 100 куб. м/мин |
Керосин КО-25; к.20л. (шт) |
шт. |
21 |
|
Головная компрессорная станция |
Большой производительности (по расходу) - более 100 куб. м/мин |
Кольцо датчиков Waukesha М1040900 |
шт. |
1 |
|
Головная компрессорная станция |
Большой производительности (по расходу) - более 100 куб. м/мин |
Комплект ТО B Atlas Copco, 2906 0814 00 |
шт. |
1 |
|
Дожимная компрессорная станция (ДКС) с газотурбинным приводом |
Большой производительности (по расходу) - более 100 куб. м/мин (газотурбинный привод) |
Контроллер CPU 315-2 6ES7315-2EH34-0AB0 |
шт. |
1 |
|
Головная компрессорная станция |
Большой производительности (по расходу) - более 100 куб. м/мин |
Кран ЗАРД 025.100.30-03Р DN25 PN100 |
шт. |
20 |
|
Головная компрессорная станция |
Большой производительности (по расходу) - более 100 куб. м/мин |
Кран ЗАРД 050.100.27-03Р DN50 PN100 |
шт. |
10 |
|
Головная компрессорная станция |
Большой производительности (по расходу) - более 100 куб. м/мин |
К-т ЗИП к регулятору РПД 516.6800.000 |
шт. |
5 |
|
Головная компрессорная станция |
Большой производительности (по расходу) - более 100 куб. м/мин |
Л тосол супер А65 |
кг |
440 |
|
Дожимная компрессорная станция (ДКС) с газотурбинным приводом |
Большой производительности (по расходу) - более 100 куб. м/мин (газотурбинный привод) |
Масло Roto-Z Atlas Copco 2908 8501 01 |
кг |
340 |
|
Головная компрессорная станция |
Большой производительности (по расходу) - более 100 куб. м/мин |
Масло Roto-Z Atlas Copco 2908 8501 01 |
шт. |
340 |
|
Дожимная компрессорная станция (ДКС) с газотурбинным приводом |
Большой производительности (по расходу) - более 100 куб. м/мин (газотурбинный привод) |
Масло МС-8П |
кг |
3537 |
|
Головная компрессорная станция |
Большой производительности (по расходу) - более 100 куб. м/мин |
Масло МС-8П |
кг |
8546 |
|
Головная компрессорная станция |
Большой производительности (по расходу) - более 100 куб. м/мин |
Масло Тп-22С. |
кг |
6034 |
|
Дожимная компрессорная станция (ДКС) с газотурбинным приводом |
Большой производительности (по расходу) - более 100 куб. м/мин (газотурбинный привод) |
Модуль Siemens 6ES7157-0AD82-0XA0 |
шт. |
1 |
|
Дожимная компрессорная станция (ДКС) с газотурбинным приводом |
Большой производительности (по расходу) - более 100 куб. м/мин (газотурбинный привод) |
Модуль Siemens 6ES7197-1LB00-0XA0 |
шт. |
1 |
|
Дожимная компрессорная станция (ДКС) с газотурбинным приводом |
Большой производительности (по расходу) - более 100 куб. м/мин (газотурбинный привод) |
Модуль Siemens 6ES7350-1AH03-0AE0 |
шт. |
1 |
|
Дожимная компрессорная станция (ДКС) с газотурбинным приводом |
Большой производительности (по расходу) - более 100 куб. м/мин (газотурбинный привод) |
Модуль Siemens LOGO! 230RC |
шт. |
1 |
|
Дожимная компрессорная станция (ДКС) с газотурбинным приводом |
Большой производительности (по расходу) - более 100 куб. м/мин (газотурбинный привод) |
Модуль д. выв. Simatic 6ES7 322-1BH01-0AA0 |
шт. |
1 |
|
Дожимная компрессорная станция (ДКС) с газотурбинным приводом |
Большой производительности (по расходу) - более 100 куб. м/мин (газотурбинный привод) |
Модуль инт. Siemens 6ES7153-1AA03-0XB0 |
шт. |
1 |
|
Головная компрессорная станция |
Большой производительности (по расходу) - более 100 куб. м/мин |
Модуль управления Waukesha E6261310 |
шт. |
1 |
|
Дожимная компрессорная станция (ДКС) с газотурбинным приводом |
Большой производительности (по расходу) - более 100 куб. м/мин (газотурбинный привод) |
Модуль шинный Siemens 6ES7195-7HD10-0XA0 |
шт. |
1 |
|
Дожимная компрессорная станция (ДКС) с газотурбинным приводом |
Большой производительности (по расходу) - более 100 куб. м/мин (газотурбинный привод) |
Процессор CP-341C 6ES7341-1CH02-0AE0 |
шт. |
1 |
|
Головная компрессорная станция |
Большой производительности (по расходу) - более 100 куб. м/мин |
Регулятор РПД газ - газ 516.6800.000 |
шт. |
2 |
|
Головная компрессорная станция |
Большой производительности (по расходу) - более 100 куб. м/мин |
Ремень клиновой SPZ 850 |
шт. |
15 |
|
Головная компрессорная станция |
Большой производительности (по расходу) - более 100 куб. м/мин |
Ремень клиновой SPZ-1900 |
шт. |
8 |
|
Головная компрессорная станция |
Большой производительности (по расходу) - более 100 куб. м/мин |
Ремень клиновый SPZ-1125 DIN 7753/1 |
шт. |
15 |
|
Дожимная компрессорная станция (ДКС) с газотурбинным приводом |
Большой производительности (по расходу) - более 100 куб. м/мин (газотурбинный привод) |
Смазка Roto Glide, бан. 0, 4 кг |
кг |
0, 8 |
|
Головная компрессорная станция |
Большой производительности (по расходу) - более 100 куб. м/мин |
Смазка Roto Glide, бан. 0, 4 кг |
кг |
0, 8 |
|
Дожимная компрессорная станция (ДКС) с газотурбинным приводом |
Большой производительности (по расходу) - более 100 куб. м/мин (газотурбинный привод) |
Средство моющее Турботект Т-2020 |
кг |
2265 |
|
Головная компрессорная станция |
Большой производительности (по расходу) - более 100 куб. м/мин |
Средство моющее Турботект Т-2020 |
кг |
860 |
|
Головная компрессорная станция |
Большой производительности (по расходу) - более 100 куб. м/мин |
Статор Waukesha М1040500 |
шт. |
1 |
|
Головная компрессорная станция |
Большой производительности (по расходу) - более 100 куб. м/мин |
Статор упорного подшип. Waukesha M1040002 |
шт. |
1 |
|
Головная компрессорная станция |
Большой производительности (по расходу) - более 100 куб. м/мин |
Уплотнение сухое СГДУ-1800-15136 |
шт. |
2 |
|
Головная компрессорная станция |
Большой производительности (по расходу) - более 100 куб. м/мин |
Усилитель модуля Waukesha E6261200 |
шт. |
1 |
|
Головная компрессорная станция |
Большой производительности (по расходу) - более 100 куб. м/мин |
Усилитель модуля Waukesha E6261200 |
шт. |
1 |
|
Дожимная компрессорная станция (ДКС) с газотурбинным приводом |
Большой производительности (по расходу) - более 100 куб. м/мин (газотурбинный привод) |
Устр-во сопр. Siemens 6ES7972-0AC80-0XA0 |
шт. |
1 |
|
Дожимная компрессорная станция (ДКС) с газотурбинным приводом |
Большой производительности (по расходу) - более 100 куб. м/мин (газотурбинный привод) |
Фильтр двигателя PALL UE629AS40Z смазки ГТУ |
шт. |
2 |
|
Головная компрессорная станция |
Большой производительности (по расходу) - более 100 куб. м/мин |
Фильтроэлемент Реготмас 635-1-06 |
шт. |
160 |
|
Дожимная компрессорная станция (ДКС) с газотурбинным приводом |
Большой производительности (по расходу) - более 100 куб. м/мин (газотурбинный привод) |
Часть сменная проточная (СПЧ) для 295ГЦ |
шт. |
3 |
|
Головная компрессорная станция |
Большой производительности (по расходу) - более 100 куб. м/мин |
Элемент фильтр. Atlas Copco 1617 7073 01 |
шт. |
8 |
Выбросы
Основными источниками выбросов вредных веществ в атмосферу на дожимных компрессорных станций являются: трубы свечных линий, выхлопные трубы газоперекачивающих агрегатов, дымовая труба котельной базы ГПУ, вентиляционные трубы насосных, неорганизованные выбросы от технологического оборудования ДКС.
В таблицах 3.64-3.65 представлены данные по объемам выбросов ЗВ компрессорного цеха.
|
ЗВ |
Газовые турбины |
Факел |
Резервный генератор |
Утечки оборудования |
Всего* | ||
|
Тип 1 |
Тип 2 | ||||||
|
3 ед. |
4 ед. |
5 ед. | |||||
|
NOx |
343 |
458 |
852 |
2, 5 |
1, 9 |
- |
348 |
|
SO2 |
- |
- |
- |
- |
0, 18 |
- |
0, 18 |
|
CO |
261 |
348 |
569 |
16, 6 |
1, 7 |
- |
279 |
|
Сажа |
- |
- |
- |
- |
0, 09 |
- |
0, 09 |
|
CH4 |
25 |
33 |
21 |
0, 5 |
- |
82 |
107 |
|
CO2 |
488357 |
651143 |
464580 |
3600 |
514 |
- |
492471 |
|
* - значения выбросов приведены для случая использования на станции 3-х компрессоров типа 1 как наиболее длительного периода с самым большим объемом выбросов | |||||||
|
Наименование оборудования |
Наименование источника |
Количество углеводородов (метана) на единицу оборудования (мощность выброса), г/с |
|
Дегазатор масла ГПА |
Свеча |
До 30 |
|
Установка подготовки топливного, пускового и импульсного газов |
Вентиляционная труба |
До 0, 20 |
|
Здание арматуры топливного газа |
Вентиляционная труба |
0, 001 |
|
Газоперекачивающий агрегат |
Свеча пуска ГПА |
До 2000 |
Раз в год в соответствии с графиком планово-предупредительных работ проводиться остановка ДКС, который сопровождается сбросом технологических сред для наибольшей эффективности этих мероприятий. При остановке с целью снижения уровня загрязнения атмосферы процесс освобождения оборудования и трубопроводов от технологических сред обычно производится путем стравливания в атмосферу.
Перед пуском в работу после ремонта оборудование и трубопроводы продуваются очищенным газом, при которой в атмосферу в составе газовоздушной смеси поступают углеводороды и в незначительных количествах сероводород и меркаптаны, содержащиеся в продувочном газе.
В таблицах 3.66-3.67 приведены величины эмиссий загрязняющих веществ на компрессорных станциях большой мощности (более 100 м3/мин.) и средней производительности (10-100 м3/мин.) с газомоторным приводом, соответственно.
|
Наименование загрязняющего вещества выбросов |
Код загрязняющего вещества по 1316 (I - для атм. воздуха) |
Годовая масса выбросов загрязняющего вещества, тонн |
Минимальный выброс загрязняющего вещества, г/с |
Максимальный выброс загрязняющего вещества выбросов, г/с |
Средний выброс загрязняющего вещества, г/с |
|
Азота диоксид |
1 |
68 - 358 |
- |
- |
1, 73 - 11 |
|
Азота оксид |
2 |
8, 36 - 864 |
- |
- |
0, 28 - 19 |
|
Бензапирен |
7 |
0, 000003 - 0, 0008 |
- |
- |
0, 0000002 - 0, 00003 |
|
Бензол |
67 |
0, 000003 - 0, 0003 |
- |
- |
0, 000006 |
|
Взвешенные вещества |
12 |
0, 001 - 0, 01 |
- |
- |
0, 0007 - 0, 008 |
|
Керосин |
156 |
0, 005 - 0, 17 |
- |
- |
0, 04 - 0, 15 |
|
Метан |
33 |
11 - 561 |
- |
- |
0, 43 - 2891 |
|
Метилбензол (толуол) |
70 |
0, 002664 - 0, 0035237 |
- |
- |
0, 000004 - 0, 004 |
|
Минеральное масло |
157 |
0, 06 - 2, 55 |
- |
- |
0, 02 - 0, 08 |
|
Сероводород |
40 |
0, 10 - 643 |
- |
- |
0, 004 - 20 |
|
Сероуглерод |
41 |
0, 25 - 11 |
- |
- |
0, 21 - 0, 35 |
|
Углеводороды предельные C1-C5 (исключая метан) |
56 |
1155 |
- |
- |
38 |
|
Углеводороды предельные C6-C10 |
57 |
5, 29 |
- |
- |
0, 49 |
|
Углерод (Сажа) |
доп. 195 |
0, 29 - 964 |
- |
- |
0, 03 - 31 |
|
Углерода оксид |
46 |
0, 29 - 88 |
- |
- |
20 - 255 |
|
Формальдегид |
123 |
0, 002 - 0, 007 |
- |
- |
0, 002 - 0, 006 |
|
Фториды газообразные (гидрофторид, кремний тетрафторид) (в пересчете на фтор) |
49 |
0, 00002 |
- |
- |
0, 00002 |
|
Фториды твердые |
50 |
0, 000007 |
- |
- |
0, 000007 |
|
Наименование загрязняющего вещества выбросов |
Код загрязняющего вещества по 1316 (I - для атм. воздуха) |
Годовая масса выбросов загрязняющего вещества, тонн |
Минимальный выброс загрязняющего вещества, г/с |
Максимальный выброс загрязняющего вещества выбросов, г/с |
Средний выброс загрязняющего вещества, г/с |
|
Азота диоксид |
1 |
1, 10 - 42 |
- |
- |
0, 21 - 1, 54 |
|
Азота оксид |
2 |
0, 18 - 6, 75 |
- |
- |
0, 02 - 0, 25 |
|
Аммиак |
4 |
0, 002 - 0, 03 |
- |
- |
0, 00002 - 0, 00009 |
|
Ацетон |
124 |
0, 0007 - 0, 01 |
- |
- |
0, 002 - 0, 0045 |
|
Бензапирен |
7 |
0, 0000001 - 0, 0002 |
- |
- |
0, 0000002 - 0, 00001 |
|
Бензин (нефтяной, малосернистый в пересчете на углерод) |
154 |
0, 0003 - 0, 0005 |
- |
- |
0, 001 - 0, 002 |
|
Бензол |
67 |
0, 00004 - 0, 00014 |
- |
- |
0, 00013 - 0, 0004 |
|
Бутилацетат |
115 |
0, 001 - 0, 02 |
- |
- |
0, 003 - 0, 0064 |
|
Взвешенные вещества |
12 |
0, 002 - 0, 004 |
- |
- |
0, 003342 - 0, 0038194 |
|
Диметилбензол (ксилол) (смесь мета-, орто- и параизомеров) |
68 |
0, 034 - 0, 036 |
- |
- |
0, 014 - 0, 016 |
|
Керосин |
156 |
0, 005 - 0, 04 |
- |
- |
0, 04 - 0, 043 |
|
Метан |
33 |
20 - 15601 |
0, 81 - 495 |
- |
0, 81 - 15 |
|
Метилбензол (толуол) |
70 |
0, 005 - 0, 08 |
0, 02 - 0, 03 |
0, 016 - 0, 03 |
0, 016 - 0, 03 |
|
Минеральное масло |
157 |
0, 000007 - 0, 0006 |
- |
- |
0, 000007 - 0, 0009 |
|
Сероводород |
40 |
0, 003 - 0, 006 |
- |
- |
0, 0001 - 0, 00018 |
|
Серы диоксид |
43 |
0, 002 - 5, 40 |
- |
- |
0, 013 - 0, 20 |
|
Углеводороды предельные C12-C19 |
58 |
0, 0001 - 0, 0002 |
- |
- |
0, 0002 - 0, 00023 |
|
Углеводороды предельные C1-C5 (исключая метан) |
56 |
0, 96 - 2543 |
- |
- |
0, 34 - 1, 11 |
|
Углеводороды предельные C6-C10 |
57 |
0, 46 - 81 |
- |
- |
0, 038 - 0, 041 |
|
Углерод (Сажа) |
доп. 195 |
0, 001 - 32 |
- |
- |
0, 008 - 1, 01 |
|
Углерода оксид |
46 |
0, 01 - 883 |
- |
- |
3, 59 - 33 |
|
Формальдегид |
123 |
0, 0004 - 0, 002 |
- |
- |
0, 0004 - 0, 002 |
|
Фториды газообразные (гидрофторид, кремний тетрафторид) (в пересчете на фтор) |
49 |
0, 000016 - 0, 00002 |
- |
- |
0, 000016 - 0, 000025 |
Сточные воды
Дожимные компрессорные станции являются крупным источником образования хозяйственно-бытовых и промышленных сточных вод. Однако зачастую сточные воды собираются, усредняются, очищаются при необходимости и закачиваются в поглощающий пласт.
В таблице 3.68 приведены массы загрязняющих веществ в составе сточных вод ДКС.
|
Технология |
Наименование загрязняющего вещества сбросов |
Годовая масса сброса загрязняющего вещества, тонн |
|
ДКС Большой производительности (по расходу) - более 100 куб. м/мин (газотурбинный привод) |
Метанол (метиловый спирт) |
3089, 5 |
|
ДКС Большой производительности (по расходу) - более 100 куб. м/мин (газотурбинный привод) |
Нефтепродукты (нефть) |
0, 55 |
Промышленные отходы
Виды и характер отходов, образующихся в процессе работы ДКС, представлены в таблице 3.69.
|
Наименование отхода |
Источник образования отходов |
Класс опасности отхода для ОС |
Масса образования отхода в референтном году, тонн |
Наименование способа утилизации (вторичное использование) или обезвреживания отхода |
Масса утилизированных (вторично используемых) отходов, тонн |
|
Лом и отходы, содержащие незагрязненные черные металлы в виде изделий, кусков, несортированные |
Ремонт и техническое обслуживание ДЭС |
5 |
191 |
Передача на утилизацию другой организации |
191 |
|
Отходы минеральных масел турбинных |
обслуживание оборудования |
3 |
0, 96 |
Передача на утилизацию другой организации |
0, 48 |
|
Обтирочный материал, загрязненный нефтью или нефтепродуктами (содержание нефти или нефтепродуктов 15 % и более) |
обслуживание оборудования |
3 |
0, 7 |
Сжигание (уничтожение) |
0, 7 |
Физические факторы воздействия
К физическим факторам воздействия на ДКС можно отнести вибрацию (таблица 3.70).
|
Технология |
Фактор воздействия |
Источник воздействия |
Единицы измерения воздействия |
Уровень воздействия |
Метод снижения уровня воздействия до нормативных показателей |
|
Большой производительности (по расходу) - более 100 куб. м/мин (газотурбинный привод) |
Вибрация |
Насосное оборудование блока насосов метанола, блока насосов конденсата, компрессорное оборудование, газотурбинная установка, нагнетатель |
дБ |
95-114 |
Соблюдение графика ППР, своевременное проведение ТО насосно-компрессорного оборудования |
В режиме нормальной эксплуатации установки очистки газа на ДКС могут образовываться отходы из пылеуловителей и фильтров. Выбросы и сбросы на данной установке не предусмотрены.
Потребление энергии обусловлено работой вентиляторов.
Выбросы
Источником выбросов ЗВ в атмосферный воздух является свеча рассеивания дренажной емкости для сбора конденсата охлаждения газа (таблица 3.71).
|
ЗВ |
Выбросы ЗВ | |
|
г/с |
т/год | |
|
метан + этан |
17, 44-1872, 79 |
2, 09•10-5-4, 12•10-3 |
|
пропан |
1, 51-90, 57 |
2, 92•10-6-1, 99•10-4 |
|
изобутан |
0, 3353-10, 64 |
4, 02•10-7-2, 34•10-5 |
|
бутан |
0, 5603-22, 99 |
6, 72•10-7-5, 06•10-5 |
Сточные воды
В качестве сточных вод рассматривается образующийся при охлаждении конденсат, который собирается в специальные дренажные емкости.
Отходы
Промышленные отходы не образуются.
Физические факторы воздействия
Основным источником шума АВО газа являются вентиляторы. Наиболее интенсивное звуковое воздействие, создаваемое работой вентиляторов АВО газа, наблюдается в диапазоне звуковой мощности от 101 до 105 дБ, высота звука варьируется от 250 до 1000 Гц.
Выбросы ЗВ от ГПА приведены в таблице 3.72.
|
Абсолютное давление за компрессором высокого давления, МПа |
Мощность выброса | |
|
оксидов азота, г/с |
оксида углерода, г/с | |
|
0, 87-1, 90 |
0, 69-5, 84 |
0, 41-11, 8 |
Отходы
Характеристика отходов, образующихся при работе ГПА, приведена в таблице 3.73.
|
Отход |
Характеристика отходов |
|
Масла компрессорные отработанные |
Отработанные компрессорные масла (не менее 79 %), содержащие механические примеси (от 0, 3 % до 2 %) и воду (от 0, 3 % до 5 %), образуются в результате замены масла насосов и компрессоров по истечении срока годности и/или досрочном выходе из строя при техническом обслуживании и ремонте газоперекачивающих агрегатов компрессорных станций |
|
Масла турбинные отработанные |
Отработанные турбинные минеральные масла с содержанием механических примесей (от 0, 3 % до 2 %), йоды (от 0, 3 % до 5 %), образуются в результате замены масла двигателей и турбин по истечении срока годности и/или досрочном выходе из строя при техническом обслуживании газотурбинных установок газоперекачивающих агрегатов компрессорных станций |
|
Масла авиационные отработанные |
Отработанные авиационные минеральные масла с содержанием механических примесей (от 0, 3 % до 2 %) и воды (от 0, 3 % до 5 %), образуются в результате замены масла двигателей турбин по истечении срока годности и/или досрочном выходе из строя при техническом обслуживании газотурбинных установок газоперекачивающих агрегатов |
|
Отходы асбеста в кусковой форме |
Куски асбестового картона, состоящего из асбеста (не менее 65 %), каолина (не более 30 %) и крахмала (не более 5 %), образуются в результате замены тепловой изоляции газоперекачивающих агрегатов компрессорных станций |
Физические факторы воздействия
ГПА является источником шумового загрязнения окружающей среды, показатели шумового воздействия приведены в таблице 3.74.
|
Наименование помещения и территории |
Характер шума |
Вид спектра шума |
Уровни звуковой мощности по шкале А, дБА |
|
Зона всасывания |
Широкополосный, постоянный |
высокочастотный |
123-138 |
|
Зона выхлопа |
Широкополосный, постоянный |
низко- и высокочастотный | |
|
Отсек двигателя |
Широкополосный, постоянный |
высокочастотный | |
|
Отсек нагнетателя |
Тональный, постоянный |
высокочастотный |
Энергопотребление
Потребляемая мощность - 250 Вт.
Выбросы
Оборудование изготавливается герметичным, поэтому при нормальной эксплуатации выбросов ЗВ в атмосферный воздух не предусмотрено.
Сбросы - влага, собирающаяся в фильтре, конденсат в специальных сборных емкостях.
Промышленными отходами являются отходы очистки газа и отработанные фильтры.
Блок сбора конденсата представлен системой технологических емкостей, которая не предусматривает образования отходов, сточных вод и не нуждается в энергии и ресурсах. Выбросы ЗВ в атмосферный воздух возможны при нарушении герметичности систем и представлены в основном метаном.
Ресурсопотребление
Максимальный объем потребления воды составляет 2 722, 5 м3/сут, в том числе 541, 7 м3/сут - питьевая вода для санитарных нужд, 980, 7 м3/сут - сырая вода для технологических нужд и 1 200, 1 м3/сут - оборотная вода для технологических нужд.
Выбросы
Основными источниками выбросов ЗВ в атмосферный воздух при производстве СПГ являются установки очистки и сжижения газа, хранения и отгрузки СПГ, электростанция. Величины выбросов ЗВ приведены в таблице 3.75.
|
ЗВ |
Выбросы, г/с |
|
NOx |
20, 9 |
|
SO2 |
0, 02 |
|
Взвешенные частицы |
0, 03 |
|
CO |
1, 04 |
Сточные воды
- Система технологической канализации. Эта система предназначена для сбора сточных вод, образующихся при работе технологических объектов (например, от установки регенерации метанола и метанолсодержащих сточных вод), а также с площадки размещения резервуара для хранения конденсата. Эти сточные воды поступят в накопительные резервуары промливневых стоков и далее на очистные сооружения.
- Система промливневой канализации будет принимать промстоки, возникающие в результате мойки и гидроиспытаний технологического оборудования, загрязненные ливневые стоки и талые воды с обвалованных технологических площадок и стоки от внешних и внутренних модулей системы пожаротушения. Эти сточные воды будут направляться в накопительные резервуары для промливневых стоков и далее на очистные сооружения.
Отходы
Основными составляющими потока отходов производства СПГ являются:
- отходы, возникающие при очистке трубопроводов скребками;
- использованные фильтры технологического оборудования;
- упаковка от химических реагентов;
- отходы технического обслуживания и ремонта основного и вспомогательного оборудования.
Физические факторы воздействия
Источниками шумового воздействия при производстве СПГ являются:
- устройства приема газа;
- газогенераторы и компрессоры;
- электростанция.
Более полная информация представлена в информационно-техническом справочнике НДТ "Переработка природного и попутного газа".
При проведении ремонтных работ образуются отходы, в таблице 3.76 приведены объемы образования отходов при проведении ремонтных работ на газовых месторождениях.
|
Наименование отхода |
Источник образования отходов |
Класс опасности отхода для ОС |
Масса образования отхода в референтном году, тонн |
Наименование способа утилизации (вторичное использование) или обезвреживания отхода |
Масса утилизированных (вторично используемых) отходов, тонн |
|
Пыль (порошок) абразивные от шлифования черных металлов с содержанием металла менее 50 % |
Металлообрабатывающие работы |
4 |
0, 02 |
Передача на утилизацию другой организации |
0, 005 |
|
Абразивные круги отработанные, лом отработанных абразивных кругов |
Металлообрабатывающие работы |
5 |
0, 23 |
Передача на утилизацию другой организации |
0, 06 |
|
Отходы минеральных масел индустриальных |
Металлообрабатывающие работы |
3 |
0, 02 |
Передача на утилизацию другой организации |
0, 008 |
|
Шлак сварочный |
Сварочные работы |
4 |
0, 03 |
Передача на утилизацию другой организации |
0, 0089 |
|
Остатки и огарки стальных сварочных электродов |
Сварочные работы |
5 |
0, 06 |
Передача на утилизацию другой организации |
0, 016 |
|
Сварочные работы |
5 |
0, 06 |
Передача на утилизацию другой организации |
0, 016 | |
|
Сварочные работы |
5 |
0, 13 |
Передача на утилизацию другой организации |
0, 03 |
Установка приготовления растворов для ремонта скважин является потребителем энергоресурсов.
Источники и загрязняющие вещества, в составе выбросов и сбросов установки, будут зависеть от типа используемых реагентов.
Основные источники и объемы выбросов установок для приготовления реагентов и дозирования реагентов скважин представлены в таблице 3.77.
|
Источник |
Загрязняющее вещество |
Валовый выброс загрязняющих веществ, т/год |
|
Емкость хранения |
Метанол |
0, 007-0, 47 |
|
Толуол |
0, 11-0, 43 | |
|
Насос |
Метанол |
0, 30-1, 4 |
Установка приготовления растворов для глушения скважин является потребителем энергоресурсов.
Источники и загрязняющие вещества, в составе выбросов и сбросов установки, будут зависеть от типа используемых химических агентов.
Образование промышленных отходов и сточных вод в системах ППД на газовом промысле не предусмотрено. Состав выбросов ЗВ обусловлен использованием углеводородных газов: сухого газа, прошедшего промысловую обработку с целью удаления высококипящих углеводородов С5+ высшие (сайклинг-процесс), а в качестве неуглеводородных газов - двуокись углерода, азот, дымовые газы.
Ресурсопотребление
На газовых месторождениях применяют оборудование для получения энергии. Такими объектами являются, например, газотурбинные электростанции, предназначенные для производства и обеспечения электроэнергией промышленных и бытовых потребителей. Выработка электрической энергии переменного тока производится с помощью синхронного трехфазного турбогенератора, приводимого газотурбинной установкой.
Распространенной системой электрогенерации является газопоршневая станция, уровни энерго- и ресурсопотребления которой приведены в таблице 3.78.
|
Технология |
Наименование энергетических ресурсов |
Единицы измерения энергетических ресурсов |
Минимальный расход энергетических ресурсов в год |
Максимальный расход энергетических ресурсов в год |
|
Газопоршневая электростанция |
Потребление топлива (газового) |
т.у.т. |
8, 7 |
12, 9 |
Также на газовых промыслах используются дизельные электростанции (ДЭС) в целях обеспечения аварийного электроснабжения (таблица 3.79).
|
Технология |
Наименование энергетических ресурсов |
Единицы измерения энергетических ресурсов |
Минимальный расход энергетических ресурсов в год |
Максимальный расход энергетических ресурсов в год |
|
Аварийная ДЭС (УКПГ) |
Потребление топлива (жидкого) |
т.у.т. |
0, 77-3, 87 |
1, 03-5, 16 |
|
Аварийная ДЭС (ВЖК) |
т.у.т. |
0, 77-1, 22 |
1, 03-1, 63 | |
|
Аварийная ДЭС (ДКС) |
т.у.т. |
2, 51 |
3, 35 | |
|
Аварийная ДЭС (ЭСН) |
т.у.т. |
0, 77-2, 44 |
1, 03-3, 25 | |
|
Аварийная ДЭС (Котельной УКПГ) |
т.у.т. |
2, 44 |
3, 25 |
Уровни потребления энергетических ресурсов при теплоснабжении представлены в таблице 3.80.
|
Наименование энергетических ресурсов |
Единицы измерения энергетических ресурсов |
Минимальный расход энергетических ресурсов в год |
|
Потребление электроэнергии |
кВт*ч/т |
562489 |
|
Потребление топлива (газового) |
т.у.т. |
2, 2-2545 |
|
Наименование энергетических ресурсов |
Единицы измерения энергетических ресурсов |
Минимальный расход энергетических ресурсов в год |
Максимальный расход энергетических ресурсов в год |
|
Потребление топлива (всего) |
т.у.т. |
7048 |
7884 |
Выбросы
Выбросы ЗВ представлены на примере газотурбинной электростанции (таблица 3.82).
|
N |
Источник |
Загрязняющие вещества |
Валовый выброс загрязняющих веществ, т/год | |
|
Установка 1 |
Установка 2 | |||
|
Блок входного сепаратора
| ||||
|
1 |
Свеча продувочная |
Метан |
0, 027 |
- |
|
2 |
Входной сепаратор С-1 |
Метан |
1, 70 |
- |
|
Блок фильтрации и подогрева
| ||||
|
3 |
Фильтр-сепаратор |
Метан |
0, 70 |
- |
|
4 |
Свеча продувочная |
Метан |
0, 12 |
- |
|
5 |
Теплообменник |
Метан |
0, 0007 |
- |
|
Этиленгликоль |
0, 0003 |
- | ||
|
Блок насоса откачки конденсата
| ||||
|
6 |
Насос откачки конденсата |
Гексан |
0, 041 |
- |
|
7 |
Заглубленная дренажная емкость |
Гексан |
0, 0002 |
- |
|
8 |
Запорно-регулирующая арматура узла подготовки газа |
Метан |
3, 31 |
- |
|
Машинный зал
| ||||
|
9 |
Газотурбинная установка |
Азота диоксид |
3, 7 |
3, 7 |
|
Азота оксид |
0, 6 |
0, 6 | ||
|
Углерод оксид |
90 |
93 | ||
|
Бенз(а)пирен |
0, 0001 |
0, 0002 | ||
|
10 |
Маслонасос |
Масло минеральное нефтяное |
1, 11 |
- |
|
11 |
Факельная установка |
Азота диоксид |
0, 17 |
- |
|
Азота оксид |
0, 028 |
- | ||
|
Углерод (сажа) |
3, 3 |
- | ||
|
Углерод оксид |
27, 5 |
- | ||
|
Гексан |
0, 01 |
- | ||
|
Метан |
6, 3 |
- | ||
|
Бенз(а)пирен |
9*10-9 |
- | ||
|
Комплекс газотурбинной электростанции
| ||||
|
1 |
Сепараторы газовые вихревые |
Гексан |
0, 0004 |
- |
|
2 |
Емкость сбора конденсата |
Метан |
0, 0007 |
- |
|
3 |
Горелка газотурбинной установки |
Азота диоксид |
3, 5 |
3, 5 |
|
Азота оксид |
0, 56 |
0, 56 | ||
|
Углерод оксид |
81 |
84 | ||
|
Бенз(а)пирен |
0, 00009 |
0, 00009 | ||
Энергетические системы являются источниками крупных выбросов в результате сжигания разных видов топлива. Главными загрязняющими веществами процессов горения являются дымовые газы, содержащие оксиды серы, оксиды азота, оксиды углерода (моноокись углерода и диоксид углерода), кокс, твердые частицы разного размера и металлы (например, V, Ni). При нормальной работе и при сжигании более чистых видов топлива, таких как природный газ или топливо с низким содержанием серы, эти выбросы являются относительно низкими. Однако при неполном сгорании топлива выбросы могут быть значительно выше.
В таблице 3.83 представлены данные по выбросам загрязняющих веществ в процессе топливоснабжения.
|
Наименование загрязняющего вещества выбросов |
Код загрязняющего вещества по 1316 (I - для атм. воздуха) |
Годовая масса выбросов загрязняющего вещества, тонн |
Средний выброс загрязняющего вещества, г/с |
|
Азота диоксид |
1 |
309 |
6, 97 |
|
Азота оксид |
2 |
50, 19 |
1, 13 |
|
Бензапирен |
7 |
0, 0001 |
0, 0000002 |
|
Керосин |
156 |
26, 1 |
0, 05 |
|
Серы диоксид |
43 |
38 |
0, 067 |
|
Углерод (Сажа) |
доп. 195 |
4, 35 |
0, 008 |
|
Углерода оксид |
46 |
276 |
5, 87 |
|
Формальдегид |
123 |
1, 09 |
0, 002 |
Сточные воды
Сточная вода образуется в энергетических системах основном за счет сточной воды, поступающей с котлов. Главными источниками образования стоков являются процессы продувки котлов. Состав сточных вод котельной можно охарактеризовать следующими показателями: ХПК = 100 мг/л; Азот N-Кьельдаль = 0-30 мг/л, фосфаты = 0-10 мг/л.
Отходы
Твердые отходы образуются в результате чистки оборудования энергетических систем (таблица 3.84). Объемы отходов зависят от конструкции печей и котлов.
|
Технология |
Наименование отхода |
Источник образования отходов |
Класс опасности отхода для ОС |
Масса образования отхода в референтном году, тонн |
Наименование способа утилизации (вторичное использование) или обезвреживания отхода |
Масса утилизированных (вторично используемых) отходов, тонн |
|
Теплоснабжение (котельная) |
Смет с территории предприятия малоопасный |
Чистка и уборка территории предприятия |
4 |
0, 66 |
Передача на утилизацию другой организации |
0, 66 |
|
Топливоснабжение |
Чистка и уборка территории предприятия |
4 |
0, 56 |
Передача на утилизацию другой организации |
0, 56 |
|
Отход |
Характеристика отхода |
|
Бой кирпичной внутренней футеровки от котельных агрегатов для нагревания воды |
Бой кирпича, состоящего из песка, глины и др. минеральных компонентов и не загрязненного опасными компонентами, образуется при ремонте футеровки водогрейных котельных агрегатов |
|
Отходы стекловолокна |
Не пригодный для использования стекловолокнистый материал, содержащий диоксид кремния, образуется в результате замены по истечении срока годности или досрочного выхода из строя при техническом обслуживании и ремонте теплоизоляции трубопроводов |
|
Золошлаки от сжигания углей в горне кузницы (башкирский бурый, ирша-бородинский, назаровский угли) |
Золошлаки, образующиеся при сжигании углей типа башкирского бурого, ирша-бородинского, назаровского в горне кузницы |
|
Накипь котельная |
Отложения солей, содержащие карбонаты, сульфаты и силикаты натрия и кальция, образуются при очистке котла от накипи |
|
Отходы шлаковаты |
Не пригодные для использования куски шлаковаты, в состав которой входят минеральная вата (не менее 52 %), глина (не более 35 %), битум (не более 13 %) и др., образуются при замене изоляции поверхностей нагрева |
|
Резиноасбестовые изделия, утратившие потребительские свойства, и брак |
Не пригодные для использования паронитовые прокладки, содержащие листовой пористый материал из асбеста, каучук и наполнители, образуется в результате замены по истечении срока годности и/или досрочном выходе из строя при техническом обслуживании и ремонте уплотнений трубопроводов и арматуры |
|
Ртутные лампы, люминесцентные ртутьсодержащие трубки, отработанные и брак |
Не пригодные для использования ртутные лампы, содержащие стекло, - 95 %, металл - 4, 5 % и ртуть (от 0, 015 % до 0, 5 % включ.), образуются в результате замены ртутных ламп по истечении срока годности и/или досрочном выходе из строя при техническом обслуживании электрооборудования |
|
Электрические лампы накаливания отработанные и брак |
Не пригодные для использования лампы, состоящие из стекла (диоксид кремния не менее 90 %) и алюминиевого цоколя (не более 10 %), утратившие потребительские свойства, образуются в результате замены ламп накаливания по истечении срока годности и/или досрочном выходе из строя при техническом обслуживании электрооборудования |
|
Масла трансформаторные отработанные, не содержащие галогенов, полихлорированных бифенилов и терфенилов |
Отработанные трансформаторные масла, не содержащие галогенов, полихлорированных бифенилов и терфенилов, загрязненные механическими примесями (от 0, 3 % до 1 %), образуются в результате замены масла по истечении срока годности при техническом обслуживании и ремонте трансформаторов, реостатов, масляных выключателей и др. |
|
Масла дизельные отработанные |
Дизельные нефтяные масла с содержанием механических примесей (от 0, 3 % до 2 %) и воды (от 0, 3 % до 3 %), образуются в результате замены масла в двигателях по истечении срока годности при техническом обслуживании и ремонте дизельных электростанций |
|
Остатки дизельных масел, потерявшие потребительские свойства |
Остатки дизельных масел с содержанием механических примесей (от 0, 3 % до 2 %) и воды (от 0, 3 % до 5 %), образуются в результате замены смазки механизмов |
|
Кислота аккумуляторная серная отработанная |
Не пригодный для использования кислотный электролит, содержащий в зависимости от климатической зоны водный раствор серной кислоты с содержанием кислоты от 20 % до 60 %, образуется в результате замены электролита по истечении срока годности в аккумуляторных батареях при техническом обслуживании и ремонте автомобилей |
|
Шлам сернокислотного электролита аккумуляторного |
Шлам, содержащий соли свинца, серную кислоту и воду, образуется в виде осадка в емкости сбора отработанного кислотного электролита аккумуляторных батарей при техническом обслуживании и ремонте автомобилей |
|
Щелочь электролита едкого натра аккумуляторная отработанная |
Электролит щелочной аккумуляторных батарей, содержащий водный раствор щелочи с содержанием гидроксида натрия от 20 % до 60 %, образуется в результате замены щелочного электролита аккумуляторных батарей по истечении срока годности при техническом обслуживании и ремонте автомобилей |
|
Шлам щелочного электролита аккумуляторного |
Шлам, содержащий оксиды железа, никель (подвижная форма) и щелочь (гидроксид натрия), образуется в виде осадка в емкости сбора отработанного электролита аккумуляторных батарей |
|
Провод алюминиевый незагрязненный, потерявший потребительские свойства |
Не пригодный для использования провод алюминиевый, образуется в результате замены электропроводки по истечении срока годности и/или по мере износа при монтаже и ремонте систем и линий связи и энергоснабжения |
|
Отходы изолированных проводов и кабелей |
Не пригодные для использования изолированные провода и кабели, содержащие медь, алюминий, изолирующее покрытие, образуются по мере износа и/или по истечении срока годности при монтаже и ремонте систем и линий связи, энергоснабжения |
|
Обтирочный материал, загрязненный маслами (содержание масел менее 15 %) |
Промасленная обтирочная ветошь, в состав которой входит текстиль (целлюлоза) с содержанием механических примесей и масел (от 5 % до 15 %), образуется при техническом обслуживании и ремонте электроустановок |
|
Обтирочный материал, загрязненный маслами (содержание масел 15 % и более) |
Промасленная обтирочная ветошь, в состав которой входят текстиль, влага, механические примеси и масла (от 15 % до 30 %), образуется при техническом обслуживании и ремонте электроустановок |
Ресурсопотребление
Потребление энергии системами охлаждения обусловлено в основном работой насосов в системе водного охлаждения и вентиляторами в системе воздушного охлаждения (таблица 3.86). В системе водного охлаждения используют воду, предварительно подготовленную химическими веществами, такими как ингибиторы роста коррозии и бактерий.
|
Воздействия |
Прямоточные |
Прямоточные (замкнутая система) |
Воздушные охладители |
Воздушные охладители (замкнутая система) |
|
Вода
| ||||
|
Температурный нагрев (МВт) |
300 |
300 |
- |
- |
|
Углеводороды (кг/час) |
2, 626 |
- |
- |
- |
|
Химическое кондиционирование (кг/час) |
2, 6 |
2, 6 |
- |
- |
|
Спуск продувочной воды (м3/час) |
26000 |
26000 |
- |
- |
|
Воздух
| ||||
|
Потребление энергии (кВт) |
3500 |
5500 |
2000 |
8700 |
|
Потребление свежей воды (м3/час) |
- |
В замкнутом цикле |
- |
- |
|
Другие вредные воздействия
| ||||
|
Шум |
+ |
+ |
+ |
+ |
Выбросы
Основными загрязняющими веществами, составляющими выбросы установок охлаждения являются углеводороды (таблица 3.87).
|
Источник |
Загрязняющее вещество |
Валовый выброс загрязняющих веществ, т/год | |
|
Установка 1 |
Установка 2 | ||
|
Аппарат воздушного охлаждения |
Масло минеральное нефтяное |
0, 20 |
0, 026 |
|
Этиленгликоль |
0, 0006 |
0, 008 | |
Потребность в энергоресурсах определяется мощностью насосного оборудования.
Выбросы
Состав выбросов ЗВ в атмосферный воздух обусловлен процессами дегазации подготавливаемой воды, испарения с открытых поверхностей.
Сточные воды
Номенклатура загрязняющих веществ сточных вод в основном определяется источниками их образования. Так, загрязняющими веществами сбрасываемых продувочных сточных вод системы оборотного водоснабжения являются минеральные соли. Основными загрязняющими веществами сточных вод установок водоподготовки являются избыток регенерационного раствора (поваренной соли), продукты регенерации катионита (соли кальция и магния), взвешенные вещества (крошка ионнообменных смол, применяемых в качестве загрузки фильтров водоподготовительной установки). Загрязняющими веществами сточных вод от продувки котлов являются соли жесткости (соли кальция и магния). Загрязняющими веществами от промывки кварцевых фильтров водопровода являются взвешенные вещества и железо (при использовании подземных источников водоснабжения).
Отходы
В процессах водоподготовки могут образовываться следующие виды отходов:
- отходы (осадки) при механической и биологической очистке сточных вод;
- отходы (осадки) от реагентной очистки сточных вод;
- отходы (осадки) при промывке канализационных сетей;
- отходы улавливаемые пескоуловителями на очистных сооружениях;
- отходы от водоэксплуатации;
- шлам известковый;
- отработанные ионообменные смолы;
- осадки седиментации;
- осадки при умягчении воды;
- осадки от чистки котлов;
- осадки от опреснителей воды;
- осадок из отстойников;
- отработанные сорбенты и фильтрующие материалы.
|
Наименование отхода |
Источник образования отходов |
Класс опасности отхода для ОС |
Масса образования отхода в референтном году, тонн |
Наименование способа утилизации (вторичное использование) или обезвреживания отхода |
Масса утилизированных (вторично используемых) отходов, тонн |
|
Смет с территории предприятия малоопасный |
Чистка и уборка территории предприятия |
4 |
0, 66 |
Передача на утилизацию другой организации |
0, 66 |
|
Смет с территории предприятия малоопасный |
Чистка и уборка территории предприятия |
4 |
0, 56 |
Передача на утилизацию другой организации |
0, 56 |
Энергопотребление
В качестве примера в таблице 3.89 представлены данных потребления энергоресурсов факельных установок утилизации промстоков (ГФУ). В таблице 3.90 приведены сведения об уровнях энергопотребления канализационными насосными.
|
Показатели |
Параметры | ||
|
ГФУ1 |
ГФУ2 |
ГФУ3 | |
|
Производительность по промстокам, м3/ч |
2, 5-6, 0 |
1, 5-2, 0 |
2, 0 |
|
Расход топливного газа, м3/ч |
1250-3000 |
1250 |
700 |
|
Расчетное количество газа на сжигание 1 м3 промстоков, м3 |
500 |
840-625 |
350 |
|
Наименование энергетических ресурсов |
Единицы измерения энергетических ресурсов |
Минимальный расход энергетических ресурсов в год |
Максимальный расход энергетических ресурсов в год |
|
Потребление электроэнергии |
кВт*ч/т |
421548 |
421548 |
Выбросы
Выбросы в атмосферу установок очистки сточных вод происходят за счет улетучивания веществ в процессе отстаивания в сепараторах, прудах-отстойниках, флотационных установках или из канализации. Выбросы очистных сооружений газовых промыслов будут в основном содержать метан. При наличии блока биологической очистки сточных вод в атмосферу будут поступать сероводород, аммиак, этилмеркаптан, метилмеркаптан, оксид углерода, диоксид азота, метан.
|
Наименование загрязняющего вещества выбросов |
Код загрязняющего вещества по 1316 (I - для атм. воздуха) |
Годовая масса выбросов загрязняющего вещества, тонн |
Минимальный выброс загрязняющего вещества, г/с |
Средний выброс загрязняющего вещества, г/с |
|
Азота диоксид |
1 |
5, 34 |
1, 29 |
1, 34 |
|
Азота оксид |
2 |
0, 87 |
0, 21 |
0, 22 |
|
Бензапирен |
7 |
0, 00000005 |
0, 00000001 |
1, 13-10-8 |
|
Метан |
33 |
1, 31 |
0, 31 |
0, 33 |
|
Углерода оксид |
46 |
44, 5 |
10, 7 |
11, 1 |
|
Азота диоксид |
1 |
8, 18 |
1, 97 |
2, 04 |
|
Азота оксид |
2 |
1, 3288 |
0, 3207 |
0, 35 |
|
Бензапирен |
7 |
0, 000000068 |
0, 000000016 |
0, 000000017 |
|
Метан |
33 |
2, 01 |
0, 49 |
0, 50 |
|
Серы диоксид |
43 |
1, 35 |
0, 33 |
0, 34 |
|
Углерода оксид |
46 |
68 |
16 |
17 |
Сбросы
Основными источниками образования производственных стоков на предприятиях отрасли являются процессы:
- сепарации газа (конденсационно-пластовые сточные воды, содержащие нефтепродукты, песок, глинистые частицы, в некоторых случаях ингибиторы коррозии и гидратообразования, ионы железа, сероводород и углекислый газ);
- регенерации раствора гликоля (рефлюксная вода, содержащая ДЭГ или ТЭГ);
- регенерации метанола;
- промывки оборудования;
- продувки котлов и систем оборотного водоснабжения (сточные воды, содержащие соли натрия и калия);
- водоподготовки (сточные воды установок водоподготовки);
- охлаждения оборудования.
Кроме того, источниками производственных сточных вод являются вспомогательные производства предприятий.
На состав производственных сточных вод оказывают влияние природный состав пластовых вод и применяемые реагенты при добыче, подготовке и переработке газа.
Основными показателями качественного состава производственных сточных вод являются взвешенные вещества (песок, глинистые частицы), нефтепродукты, в некоторых случаях ингибиторы коррозии, ионы железа, ди- или триэтиленгликоль, метанол, соли натрия и калия, а также производные или составляющие этих веществ и продукты их трансформации.
Нефтепродукты, метанол, фенолы, гликоли, ингибиторы коррозии - специфические загрязнители, содержание которых в сточных водах обусловлено технологией основного и вспомогательного производства.
Также важно отметить большое содержание в промышленных стоках, поступающих на очистные сооружения ионов железа (двух и трех валентное), содержание которых может достигать до 100 мг/дм3. Данная проблема характерна для газовых северных месторождений, содержащих в газе СО2, и требует для своего решения использования особых установок по очистке, ввода ингибиторов коррозии или применения дорогостоящих коррозионно-стойких труб, установки озонирования для обезжелезивания, что приводит к удорожанию производства в целом.
В таблице 3.92 приведен перечень источников образования сточных вод, структурированных по видам экономической деятельности и технологическим процессам.
|
Технологический процесс |
Технологический объект - источник образования сточных вод |
|
Газосборный коллектор | |
|
Станция охлаждения газа | |
|
Установка комплексной подготовки газа | |
|
Установки очистки и осушки газа | |
|
Установки регенерации реагентов | |
|
Склады и резервуарные парки | |
|
Системы теплоснабжения | |
|
Системы водоснабжения | |
|
Системы канализации | |
|
Скважины | |
|
Система подготовки газа к транспорту | |
|
Конденсатопровод | |
|
Межпромысловый коллектор газа | |
|
Метанолопровод | |
|
Промысловая подготовка природного газа |
Компрессорная станция |
|
ГПА | |
|
Установка очистки газа | |
|
Производственно-технологические установки | |
|
Установка регенерации метанола | |
|
Установки сепарации пластового газа высокого давления | |
|
Установки очистки газа от сероводорода и окиси углерода | |
|
Установка осушки и отбензинивания газа | |
|
Установка очистки и компримирования газа среднего давления | |
|
Установка стабилизации конденсата и обработки СВ | |
|
Склады хранения и отгрузки готовой продукции | |
|
Общезаводское оборудование | |
|
Системы теплоснабжения | |
|
Системы водоснабжения | |
|
Системы канализации |
Хозяйственно-бытовые сточные воды и производственные сточные воды с качественным составом близким к хозяйственно-бытовым проходят обработку на очистных сооружениях биологической очистки. Основными загрязнителями хозяйственно-бытовых сточных вод являются взвешенные вещества, соединения азота (азот аммонийный, азот нитратов и азот нитритов), соединения фосфора, железо и синтетические поверхностно активные вещества (СПАВ).
Поверхностный сток (дождевые и талые воды) на ряде предприятий канализуется совместно с производственными и хозяйственно-бытовыми сточными водами, на других предприятиях сброс дождевых (талых) вод не организован. На загрязнение поверхностного стока промплощадки существенно влияют характер технологических процессов, количество и техническое состояние автотранспорта и механизмов, организации складского хозяйства, культура производства на предприятии, благоустройство и качество уборки территории.
Характеристики сточных вод и состав очищенных для сточных вод приведены в таблице 3.93.
|
ЗВ |
Ед. изм. |
Неочищенная вода |
После очистки | ||
|
минимум |
ср. знач. |
максимум | |||
|
Взвешенные вещества |
мг/л |
200 |
100 |
1 | |
|
Нефтепродукты |
мг/л |
500 |
1000 |
1 | |
|
МЭГ |
мг/л |
100 |
1000 |
1500 |
60 |
|
Na+ |
мг/л |
15 |
22 |
45 |
45 |
|
K+ |
мг/л |
0, 1 |
0, 19 |
2 |
2 |
|
Mg2+ |
мг/л |
0, 05 |
0, 12 |
4 |
4 |
|
Ca2+ |
мг/л |
0, 8 |
0, 8 | ||
|
Cl- |
мг/л |
34 |
34 | ||
|
HCO3- |
мг/л |
150 |
200 |
200 | |
|
Азот аммонийный |
мг/л |
0 |
4, 0 | ||
|
Фосфаты |
мг/л |
0 |
0, 1 | ||
|
HSO3- |
мг/л |
1 |
5 |
1 | |
|
H2S |
мг/л |
0, 5 |
0, 75 |
0, 9 |
0, 2 |
|
Минерализация |
мг/л |
250 |
500 |
750 |
500 |
|
Нитраты |
мг/л |
0 |
20, 0 | ||
|
Нитриты |
мг/л |
0 |
0, 05 | ||
|
БПКполн. |
мг/л |
2500 |
130 | ||
|
pH |
мг/л |
4 |
4-5 |
5 |
6, 5-8, 5 |
Промышленные отходы
В процессе очистки сточных вод образуется значительные объемы шламов (таблица 3.94). Шлам, образующийся в результате очистки пластовых вод и производственных сточных вод на газовых месторождениях состоит из:
- песка, глины, минеральных солей (не менее 62, 76 %);
- хлоридов натрия и кальция (от 10 % до 24, 52 %);
- сульфида железа (не более 0, 7 %);
- нефти (не более 1 %).
|
Технология |
Наименование отхода |
Источник образования отходов |
Класс опасности отхода для ОС |
Масса образования отхода в референтном году, тонн |
Наименование способа утилизации (вторичное использование) или обезвреживания отхода |
Масса утилизированных (вторично используемых) отходов, тонн |
|
Канализационные насосные |
Ил избыточный биологических очистных сооружений хозяйственно-бытовых и смешанных сточных вод |
Биологическая очистка хозяйственно-бытовых стоков |
4 |
1, 42 |
Передача на утилизацию другой организации |
1, 42 |
|
Отход |
Характеристика отхода |
|
Отходы (осадки) с песколовок и отстойников, содержащие тяжелые фракции углеводородов в количестве менее 10 % |
Осадки, содержащие песок, глину, воду, минеральные соли (не менее 66, 15 %; продукты коррозии (оксиды железа; сульфиды железа), серу, ионы металлов: медь (не более 0, 01 %), марганец (не более 0, 09 %), цинк (не более 0, 02 %), свинец (0, 01 %) и тяжелые фракции углеводородов (асфальтены, смолы) - менее 10 %, образуются при очистке производственных сточных вод в отстойниках и песколовках |
|
Отходы (осадки) с песколовок и отстойников, содержащие тяжелые фракции углеводородов в количестве 10 % и более |
Осадки, содержащие минеральные компоненты (песок, глину, воду, минеральные соли) не менее 45, 83 %, оксиды железа не более 6 %, сульфиды железа не более 18 %, хлориды натрия и кальция (не более 1, 44 %) и в том числе тяжелые фракции углеводородов (асфальтены, смолы, парафины) в количестве 10 % и более, образуются при очистке производственных сточных вод в отстойниках и песколовках |
|
Всплывающая пленка из нефтеуловителей (бензиноуловителей) |
Всплывающая пленка, содержащая газоконденсат (от 15 % до 70 %), минеральные масла (до 10 %), воду и механические примеси, образуется при отстаивании водонефтяных эмульсий в нефтеуловителях |
|
Шлам нефтеотделительных установок |
Шлам, состоящий из песка, глины, минеральных солей (не менее 38 %); оксидов железа (не более 5 %), сульфидов железа (не более 10 %), асфальтенов, смол (не более 28 %), нефти (не более 10 %) и воды (не более 9 %), образуется при очистке производственных и ливневых сточных вод от газоконденсата и масел на нефтеотделительных установках |
|
Отходы от установок очистки пластовых вод и производственных сточных вод перед закачкой в пласт на газовых месторождениях |
Шлам, состоящий из песка, глины, минеральных солей (не менее 62, 76 %), хлоридов натрия и кальция (от 10 % до 24, 52 %), сульфида железа (не более 0, 7 %), нефти (не более 1 %), образуется в результате очистки пластовых вод и производственных сточных вод на газовых месторождениях |
|
Отходы от установок очистки пластовых вод и производственных сточных вод перед закачкой в пласт на газоконденсатных месторождениях |
Шлам, состоящий из песка, глины, минеральных солей (не менее 30, 5 %), хлоридов натрия и кальция (не более 14, 2 %), железа сульфида (не менее 10, 7 %), нефти (не менее 17, 2 %), натрия сульфита (не более 15, 78 %), образуется в результате очистки пластовых вод и производственных сточных вод перед закачкой в пласт на газоконденсатных месторождениях |
|
Ткани фильтровальные, тканевые фильтры, отработанные в процессе очистки нефтесодержащих производственных сточных вод |
Целлюлоза фильтровальная текстильная, содержащая песок (не более 7, 29 %), воду (не более 27, 69 %) нефтепродукты (не более 25 %), диэтаноламин (не более 0, 1 %), железа оксид (не более 1, 06 %), натрия хлорид (не более 0, 37 %) и серу (не более 2, 43 %), образуется в результате замены фильтра по истечении срока годности и/или досрочном выходе из строя при техническом обслуживании и ремонте установок очистки амино-, соле- и нефтесодержащих сточных вод |
|
Сульфоуголь, отработанный в процессе водоподготовки (очистка воды от механических примесей и умягчения питьевой воды) |
Сульфоуголь, содержащий механические примеси и воду, образуется в результате замены по истечении срока годности в процессе водоподготовки |
|
Кварцевый песок, отработанный в процессе очистки воды от железа при водоподготовке |
Не пригодный для использования песок (диоксид кремния), содержащий оксиды железа, воду и механические примеси, образуется при очистке воды от железа в процессе водоподготовки |
|
Ионообменные смолы для водоподготовки, потерявшие потребительские свойства |
Катионовая смола, утратившая потребительские свойства и содержащая механические примеси и воду, образуется в результате замены по мере загрязнения и/или по истечении срока годности при техническом обслуживании установки водоподготовки |
|
Отбросы с решеток |
Отбросы, содержащие куски бумаги, текстиля, пластмассы, веток и др., оседающие на решетках, образуются при первичной очистке сточных вод |
|
Отходы (осадки) при механической очистке сточных вод |
Осадок, содержащий песок, оксиды железа, нефтепродукты в количестве менее 15 %, образуются при механической очистке сточных вод |
|
Осадок с песколовок и отстойников очистных сооружений (в том числе осадок ливневых стоков) |
Осадки песка, содержащего оксиды железа, нефтепродукты в количестве менее 15 %, образуются при очистке ливневых стоков на песколовках и отстойниках |
|
Иловые осадки после биологической очистки хозяйственно-бытовых, сточных вод |
Ил отработанный, содержащий белок, клетчатку, нефтепродукты (не более 5 %), образуется при биологической очистке хозяйственно-бытовых и сточных вод на очистных сооружениях |
|
Осадки с иловых площадок |
Ил отработанный, содержащий белок, клетчатку, воду и нефтепродукты (не более 1, 5 %), образуется при биологической очистке сточных вод на очистных сооружениях |
Выбор технологии очистки сточных вод должен производиться в соответствии с горизонтальным справочником НДТ - информационно-техническим справочником НДТ 8-2015 "Очистка сточных вод при производстве продукции (товаров), выполнении работ и оказании услуг на крупных предприятиях".
Основными источниками загрязнения атмосферного воздуха парами метанола на объектах УКПГ являются:
а) неорганизованные источники:
1) разгружаемые транспортные емкости (авто- и железнодорожные цистерны, бочки, резервуары водного транспорта);
2) приемные и технологические резервуары "чистого" метанола и водометанольного раствора;
3) запорно-регулирующая арматура на внешних и внутренних технологических линиях УКПГ;
б) организованные источники:
1) непрерывного действия - вытяжные трубы систем общеобменной вентиляции из помещений основного технологического оборудования;
2) периодического действия - "залповые выбросы" от "свечей" при периодических продувках технологического оборудования.
Валовый выброс природного газа при заправке метанольных устройств составляет 3, 913 т/год.
|
Наименование оборудования |
Кол-во ед. |
Валовые выбросы, т/год |
Макс.-разовые выбросы, г/с |
г/м3 |
м/с | ||
|
От единицы оборудования |
От всех ед. оборудования |
От единицы оборудования |
От всех ед. оборудования | ||||
|
Насосная метанола |
- |
- |
- |
- |
- |
- |
- |
|
(Vв = 16000 м3/ч; Fвп = 0, 785 м2) |
- |
- |
- |
- |
- |
- |
- |
|
Насос |
1 |
0, 425 |
0, 425 |
0, 0135 |
0, 0135 |
0, 0034 |
5, 7 |
|
Задвижка |
1 |
0, 0395 |
0, 0395 |
0, 0013 |
0, 0013 |
- |
- |
|
Фланцы |
4 |
0, 158•10-3 |
0, 632•10-3 |
0, 49•10-4 |
1, 96•10-4 |
- |
- |
|
Итого |
- |
- |
0, 465 т/г |
- |
0, 0150 г/с |
- |
- |
|
Компрессорная |
- |
- |
- |
- |
- |
- |
- |
|
(Vв = 8500 м3/ч; Fвп = 0, 785 м2) |
- |
- |
- |
- |
- |
- |
- |
|
Компрессор центробежный |
1 |
0, 8•10-4 |
0, 8•10-4 |
0, 25•10-5 |
0, 25•10-5 |
1, 9•10-6 |
3, 01 |
|
Кран-отсекатель |
2 |
0, 053•10-4 |
0, 106•10-4 |
0, 17•10-6 |
0, 34•10-6 |
- |
- |
|
Предохранительный клапан |
1 |
0, 548•10-4 |
0, 548•10-4 |
1, 74•10-6 |
1, 74•10-6 |
- |
- |
|
Фланцы |
8 |
0, 192•10-7 |
1, 536•10-7 |
0, 61•10-9 |
0, 488•10-6 |
- |
- |
|
Итого |
- |
- |
1, 47•10-4 |
4, 58•10-6 |
- |
- | |
|
Цех УКПГ |
- |
- |
- |
- |
- |
- |
- |
|
(Vв = 250000 м3/ч |
- |
- |
- |
- |
- |
- |
- |
|
Рвп = 19, 6 м2) |
- |
- |
- |
- |
- |
- |
- |
|
Кран-отсекатель |
1 |
0, 053•10-4 |
0, 053•10-4 |
0, 17•10-6 |
0, 17•10-6 |
2, 1•10-4 |
3, 5 |
|
1 |
0, 274•10-4 |
0, 274•10-4 |
0, 80•10-6 |
0, 80•10-6 |
- |
- | |
|
Задвижки |
2 |
0, 0395 |
0, 079 |
0, 0013 |
0, 0026 |
- |
- |
|
Предохранительные клапаны |
2 |
0, 175 |
0, 350 |
0, 0039 |
0, 0078 |
- |
- |
|
Фланцы*' |
1 |
0, 181•10-4 |
0, 181•10-4 |
5, 7•10-6 |
5, 7•10-6 |
- |
- |
|
Резервуар водо- |
1 |
0, 548•10-4 |
0, 548•10-4 |
1, 74•10-6 |
1, 74•10-6 |
- |
- |
|
метанольного |
28 |
1, 58•10-4 |
44, 24•10-4 |
4, 9•10-6 |
0, 137•10-3 |
- |
- |
|
раствора |
1 |
0, 129 |
0, 129 |
0, 004 |
0, 004 |
- |
- |
|
Итого |
- |
0, 563 |
- |
0, 0145 |
- |
- | |
Ресурсопотребление
Уровни энергопотребления факельными установками приведены в таблице 3.97.
|
Наименование энергетических ресурсов |
Единицы измерения энергетических ресурсов |
Минимальный расход энергетических ресурсов в год |
Максимальный расход энергетических ресурсов в год |
|
Потребление топлива (всего) |
т.у.т. |
14227 |
26827 |
|
Потребление топлива (жидкого) |
т.у.т. |
0 |
0 |
|
Потребление топлива (газового) |
т.у.т. |
14227 |
26827 |
|
Потребление электроэнергии |
кВт*ч/т |
27740 |
33288 |
|
Потребление пара |
Гкал |
2107 |
2216 |
Выбросы
Эффективность сжигания, свечение, сажа и шум зависят от факельной системы. Хорошо функционирующие факелы обычно достигают превращения 98 % углеводородов в CO2, 1, 5 % - частично сожженные продукты (почти все СО) и 0, 5 % - не превращенные. Закрытые наземные факелы имеют сниженный уровень шума и дыма по сравнению с высотными факелами. Однако первоначальная стоимость часто делает их неподходящими для больших выбросов по сравнению с высотными системами.
Для снижения уровня образования отходов применяют метод возврата катализаторов, абсорбентов, адсорбирующих веществ и другим производителям для утилизации.
В таблице 3.98 представлены средние значения выбросов загрязняющих веществ факельных установок.
|
Наименование загрязняющего вещества выбросов |
Код загрязняющего вещества по 1316 (I - для атм. воздуха) |
Годовая масса выбросов загрязняющего вещества, тонн |
Минимальный выброс загрязняющего вещества, г/с |
Максимальный выброс загрязняющего вещества выбросов, г/с |
Средний выброс загрязняющего вещества, г/с |
|
Азота диоксид |
1 |
0, 00002 - 756 |
- |
- |
0, 000005 - 24 |
|
Азота оксид |
2 |
0, 0003 - 123 |
- |
- |
0, 00008 - 3, 89 |
|
Метан |
33 |
4, 6017 - 3, 54 |
- |
- |
0, 15 - 4, 99 |
|
Углерод (Сажа) |
доп. 195 |
4, 02 - 629, 7 |
- |
- |
1, 01 - 20 |
|
Углерода оксид |
46 |
33, 5 - 6297 |
- |
- |
8, 38 - 199, 7 |
|
Азота диоксид |
1 |
5, 34 - 8, 18 |
1, 29 - 1, 97 |
- |
1, 34 - 2, 04 |
|
Азота оксид |
2 |
1, 33 - 0, 87 |
0, 21 - 0, 32 |
- |
0, 11 - 0, 22 |
|
Бензапирен |
7 |
0, 000000045 - 0, 000000068 |
0, 000000011 - 0, 000000016 |
- |
0, 000000011 - 0, 000000017 |
|
Метан |
33 |
1, 31 - 2, 01 |
0, 32 - 0, 49 |
- |
0, 33 - 0, 50 |
|
Серы диоксид |
43 |
0, 188 - 1, 3466 |
0, 006 - 0, 33 |
- |
0, 25 - 0, 34 |
|
Углерода оксид |
46 |
44, 5084 - 68, 1434 |
10, 7 - 16, 4 |
- |
11, 1 - 17 |
Отходы
Вид и состав отходов, образующихся на факельном хозяйстве, представлены в таблице 3.99.
|
Технология |
Наименование отхода |
Источник образования отходов |
Класс опасности отхода для ОС |
Масса образования отхода в референтном году, тонн |
Наименование способа утилизации (вторичное использование) или обезвреживания отхода |
Масса утилизированных (вторично используемых) отходов, тонн |
|
Сжигание на факеле |
Смет с территории предприятия малоопасный |
Чистка и уборка территории предприятия |
4 |
0, 66 |
Передача на утилизацию другой организации |
0, 66 |
|
Чистка и уборка территории предприятия |
4 |
0, 562 |
Передача на утилизацию другой организации |
0, 56 |
Физические факторы воздействия
В таблице 3.100 приведены уровни контролируемых физических воздействий на факельных установках.
|
Код установки |
Фактор воздействия |
Источник воздействия |
Единицы измерения воздействия |
Уровень воздействия |
Метод снижения уровня воздействия до нормативных показателей |
|
Факел |
Шум |
технологическое оборудование |
дБА |
60-63 |
- |
|
Факел ГФУ |
Шум |
технологическое оборудование |
дБА |
91, 2 |
неустранимый фактор |
|
Электромагнитное загрязнение |
Электрическое поле от ПЭВМ |
В/м |
25 |
- | |
|
Электромагнитное загрязнение |
Магнитный поток от ПЭВМ |
нТл |
570 |
- | |
|
Факел установки утилизации |
Шум |
компрессорные воздушные |
дБА |
61-81 |
предусмотреть обеспечение предельных уровней звукового давления |
Ресурсопотребление
Уровни потребления энергоресурсов представлены в таблице 3.101.
|
Наименование энергетических ресурсов |
Единицы измерения энергетических ресурсов |
Минимальный расход энергетических ресурсов в год |
Максимальный расход энергетических ресурсов в год |
|
Потребление электроэнергии |
кВтч |
- |
1103088 |
|
Потребление электроэнергии |
кВт*ч/т |
3, 54 |
21, 1 |
|
Потребление пара |
Гкал |
- |
14356 |
|
Потребление пара |
Гкал |
804 |
2019 |
|
Свежая вода |
м3 |
- |
106725 |
|
Свежая вода |
м3/т |
5911 |
11133 |
Выбросы
Объемы выбросов ЗВ от установки переработки шламов приведены в таблице 3.102.
|
Наименование загрязняющего вещества выбросов |
Годовая масса выбросов загрязняющего вещества, тонн |
Минимальный выброс загрязняющего вещества, г/с |
Максимальный выброс загрязняющего вещества выбросов, г/с |
Средний выброс загрязняющего вещества, г/с |
|
Углеводороды предельные C6-C10 |
33 |
0, 94 |
1, 05 |
1, 99 |
|
Бензол |
0, 55 |
0, 015 |
0, 017 |
0, 033 |
|
Диметилбензол (ксилол) (смесь мета-, орто- и параизомеров) |
1, 59 |
0, 045 |
0, 05 |
0, 096 |
|
Метилбензол (толуол) |
3, 71 |
0, 11 |
0, 12 |
0, 22 |
Отходы
В таблице 3.103 приведены виды и состав отходов системы утилизации отходов.
|
Отход |
Характеристика отходов |
|
Отходы песка, не загрязненного опасными веществами |
Остатки песка, не содержащие опасных компонентов, образуются в результате проведения землеройных работ при строительстве площадки хранения буровых растворов, земляных амбаров хранения отходов бурения |
|
Грунт, образовавшийся при проведении землеройных работ, не загрязненный опасными веществами |
Остатки грунта, не содержащие опасных компонентов, образуются в результате проведения землеройных работ при строительстве площадки резервуаров хранения буровых растворов, земляных амбаров хранения отходов бурения и др. |
В случае использования газоочистки при переработке шламов, то используются щелочные растворы гидроксидов и оксидов кальция, в результате чего в качестве отходов технологии образуется сульфат кальция.
Состав остатка после утилизации шлама представлен в таблице 3.104.
|
Наименование отхода |
Агрегатное состояние |
Состав |
Содержание, % |
|
Минеральный остаток |
Твердое |
Вода |
10, 6 |
|
Органическое вещество |
0, 18 | ||
|
Нефтепродукты |
0, 054 | ||
|
Зола |
88, 64 | ||
|
Свинец |
0, 0009 | ||
|
Цинк |
0, 0011 | ||
|
Медь |
0, 0031 | ||
|
Никель |
0, 0021 | ||
|
Кобальт |
0, 0032 | ||
|
Железо |
0, 45 | ||
|
Марганец |
0, 058 | ||
|
Хром |
0, 036 | ||
|
Хлориды |
0, 059 |
Физические факторы воздействия
К физическим факторам воздействия при утилизации отходов относят шум, вибрацию, тепловое излучение, электромагнитное загрязнение (таблица 3.105).
|
Фактор воздействия |
Источник воздействия |
Единицы измерения воздействия |
Уровень воздействия |
|
Шум |
технологическое оборудование |
дБА |
83 |
|
Вибрация |
технологическое оборудование |
дБ |
92 |
|
Тепловое воздействие |
факторы среды, технологическое оборудование |
гр. Цельсия |
27, 9 |
|
Электромагнитное загрязнение |
Электрическое поле от ПЭВМ |
В/м |
7 |
|
Электромагнитное загрязнение |
Магнитный поток от ПЭВМ |
нТл |
580 |
Газосброс природного газа является технологической операцией, применяемой для сброса избытков газа или отработанного газа из элементов стационарных криогенных систем хранения (резервуаров, трубопроводов, подстыковочных узлов коммуникации, узлов рассечек и т.п.), транспортных резервуаров, а также при эвакуации газа из других криогенных аппаратов и установок.
Пары СПГ должны, как правило, сбрасываться в специальные газоприемные устройства, возвращаться на производство СПГ или в другой технологический цикл работы криогенных систем, возвращаться в общепромышленную газовую сеть и лишь при невозможности вышеперечисленного - выбрасываться в атмосферу.
При возврате сбрасываемого газа на производство или в технологический цикл чистота возвращаемого СПГ должна соответствовать требованиям производства или требованиям технологии работы криогенной системы.
Выброс паров в атмосферу может производиться с дожиганием их в специальном факельном устройстве. В отдельных случаях, например, при срабатывании предохранительных клапанов и разрывных мембран при проведении газосброса в пути следования цистерны допускается выброс газа и паров без дожигания с отведением выбрасываемой среды в безопасное место.
Газодобывающая промышленность оказывает значительное негативное воздействие на окружающую среду в районах разработки и эксплуатации месторождений, а также в прилегающих к объектам газодобычи населенных пунктах. Добыча природного газа как комплекс технологических операций и процессов влияет на атмосферный воздух, поверхностные и подземные водные ресурсы, почву, растительность, животный мир и геологическую среду.
Результатом антропогенного воздействия газодобывающих предприятий на окружающую среду становятся ее качественные изменения, вызванные нарушением структурных и функциональных связей между ее компонентами. Особенно характерно проявление последствий нарушения естественного равновесия природных комплексов в криолитозоне, где осуществляется значительная часть добычи газа. Причиной изменений геодинамического состояния элементов рельефа, геокриологической обстановки, ландшафтно-климатических, гидрогеологических и других условий является совокупное воздействие газодобывающих промыслов на все компоненты геосистем, что представляет собой одну из определяющих особенностей данной отрасли промышленности [59].
Кроме того, характерной чертой всех видов загрязнений, связанных с газодобычей, является непредсказуемость, неравномерность, непостоянство состава загрязнений. Вещества, входящие в состав техногенных потоков, геохимически активны, часто высокотоксичны и опасны для природной среды [60].
Каждая из стадий освоения газоносных территорий отличается степенью преобразования природной среды и уровнями воздействия на нее. Анализ отдельных технологических процессов и установок, а также качественных и количественных показателей негативного влияния на окружающую среду позволяет выделить основные источники воздействия и состав загрязняющих веществ, поступающих в объекты окружающей среды.
В соответствии с распоряжением Правительства РФ N 1316-р от 8 июля 2015 г. [61], устанавливающим перечень загрязняющих веществ, в отношении которых применяются меры государственного регулирования в области охраны окружающей среды, система нормирования экологических воздействий газодобывающих компаний должна охватывать только загрязняющие вещества, входящие в этот перечень и характерные для данного типа промышленности.
В соответствии с п. 5 ст. 67 ФЗ от 10.01.2002 г. N 7 "Об охране окружающей среды" (с изм. от 3.07.2016 г.), "при осуществлении производственного экологического контроля измерения выбросов, сбросов загрязняющих веществ в обязательном порядке производятся в отношении загрязняющих веществ, характеризующих применяемые технологии и особенности производственного процесса на объекте, оказывающем негативное воздействие на окружающую среду (маркерные вещества)" [62].
Таким образом, с целью оптимизации механизма производственного контроля и мониторинга состояния окружающей среды из перечня загрязняющих веществ, характерных для данной отрасли промышленности, выделяются маркерные вещества [63]. Маркерным веществом является "наиболее значимый представитель группы веществ, внутри которой наблюдается тесная корреляционная взаимосвязь, выбираемый по определенным критериям. Особенностью маркерного вещества является то, что по его значению можно оценить значения всех веществ, входящих в группу" [64].
Федеральным законом N 219-ФЗ вводится новый инструмент осуществления производственного экологического контроля - маркерные вещества: "При осуществлении производственного экологического контроля измерения выбросов, сбросов загрязняющих веществ в обязательном порядке производятся в отношении загрязняющих веществ, характеризующих применяемые технологии и особенности производственного процесса на объекте, оказывающем негативное воздействие на окружающую среду (маркерные вещества)".
Данное определение абстрактно, поэтому его необходимо конкретизировать в подзаконных актах для того, чтобы установить способ формирования перечня маркерных веществ для конкретных предприятий. При этом в законе 219-ФЗ не оговаривается, каким способом должна осуществляться конкретизация, т.е. этот вопрос является предметом обсуждения и принятия решения. Принимаемое решение во многом определит порядок работы органов власти и предприятий в части нормирования, разрешительных процедур и утверждения документов, производственного экологического контроля, эффективность этой деятельности и временные и финансовые затраты на нее.
В существующем законодательстве имеются следующие перечни загрязняющих веществ:
- Примерный перечень загрязняющих веществ, способных накапливаться в донных отложениях водных объектов (утв. приказом Министерства природных ресурсов и экологии от 24 февраля 2014 г. N 112);
- Перечень загрязняющих веществ, в отношении которых применяются меры государственного регулирования в области охраны окружающей среды (утв. распоряжением Правительства РФ от 8 июля 2015 г. N 1316-р);
- Перечень вредных веществ, подлежащих контролю в воздухе производственных помещений (утв. постановлением Главного государственного санитарного врача РФ от 30 мая 2003 г. N 107);
- Перечень загрязняющих веществ и их ПДК на рабочих местах в дорожном хозяйстве (утв. распоряжением Минтранса РФ от 14 апреля 2003 г. N ОС-339-р);
- Перечень вредных веществ, выбрасываемых в атмосферу на разных этапах строительства скважин (утв. Минтопэнерго РФ и Минприроды РФ 25 января, 10 августа 1996 г.);
- Перечень основных загрязняющих веществ, выделяемых предприятиями ТДК, их ПДК в атмосферном воздухе населенных пунктов (утв. Министерством охраны окружающей среды и природных ресурсов Российской Федерации 18 ноября 1992 года);
- Перечень веществ, вредных для здоровья людей или для живых ресурсов моря, сброс которых запрещается, и нормы предельно допустимой концентрации этих веществ в сбрасываемых смесях в открытом море при наличии разрешения (утв. Министерством природных ресурсов РФ 12 июля 1999 г.).
Приведенные перечни используются в системе государственного управления для решения той или иной управленческой задачи (осуществления контроля концентрации загрязняющих веществ на рабочих местах в дорожном хозяйстве, в воздухе производственных помещений и т.д.).
Следует отметить высокий уровень конкретизации некоторых задач, инструментом решения которых являются указанные выше перечни веществ - например, задача контроля концентрации вредных веществ, выбрасываемых на разных этапах строительства скважин [65].
В случае разработки перечней маркерных веществ также необходимо установить решаемую с помощью данного инструмента задачу управления. Опыт выделения некоторого подмножества загрязняющих веществ, аналогичного множеству веществ, определяемому как "маркерные", можно усмотреть в системе экологического регулирования США.
Законом о чистом воздухе от 1970 г. установлен перечень индикаторных загрязняющих веществ (criteria pollutants) для атмосферного воздуха: свинец, двуокись азота, окись углерода, озон, диоксид серы и твердые частицы. Индикаторные вещества выделяются среди загрязняющих веществ большей распространенностью и большими объемами выбросов.
В нашей стране обсуждение идеи использования маркерных веществ в системе управления качеством окружающей среды началось задолго до ее законодательного внедрения. Одной из первых попыток такого внедрения является включение концепции выделения маркерных веществ в Экологическую промышленную политику (далее - ЭПП), разработанную и утвержденную Российским союзом промышленников и предпринимателей (РСПП). Данный документ фиксирует позицию российского бизнес-сообщества в решении проблем экологического регулирования.
В основе определения понятия "маркерные вещества", содержащегося в ЭПП, лежит утверждение о том, что каждая технология обладает определенным спектром воздействия - набором загрязняющих веществ, попадающих в окружающую среду в результате применения данной технологии. Спектр воздействия характеризуется наличием зависимости между концентрациями содержащихся в нем веществ. То есть, зная концентрации части веществ спектра воздействия, можно с высокой точностью контролировать концентрацию остальных веществ спектра. Выбор веществ, концентрация которых позволяет судить о концентрации остальных веществ спектра, есть выбор маркерных веществ для данной технологии.
Таким образом, для определения подмножества маркерных веществ из множества загрязняющих веществ можно использовать различные подходы, некоторые из которых проиллюстрированы выше. Маркерные вещества при этом выступают в качестве инструмента решения некоторых задач управления качеством окружающей среды. Для осуществления выбора подхода к определению понятия "маркерные вещества" необходимо определить задачу управления, которая должна решаться с помощью данного инструмента.
Рассмотренные выше подходы к определению маркерных веществ отвечают следующим задачам управления качеством окружающей среды:
1. Задача уменьшения нагрузки на предприятия по контролю выбросов/сбросов загрязняющих веществ (уменьшение затрат на датчики онлайн контроля). Решается при определении маркерных веществ как веществ, концентрация которых позволяет оценивать концентрацию группы веществ для данной технологии. Данный подход предлагается ЭПП.
Применение данного подхода приводит к сокращению группы веществ, необходимых для мониторинга на данном предприятии. Отметим, что подход не подразумевает обязательной установки датчиков онлайн-контроля "на конце трубы" - возможен контроль параметров осуществления производственного процесса на промежуточных этапах. Данная задача показывает наличие такого атрибута понятия "маркерные вещества", как "технология". При применении такого подхода легко проиллюстрировать разницу между маркерными и опасными загрязняющими веществами. Для смеси веществ, являющейся спектром воздействия данной технологии, маркерным веществом может быть выбрано не самое опасное в смеси, а, например, затраты на измерение концентрации которого наименьшие, или надежность/простота измерения концентрации которого выше. Очевидно, что при применении данного подхода составление общего перечня маркерных веществ для всех предприятий противоречит решаемой задаче управления - снижению количества веществ, концентрацию которых необходимо контролировать на данном предприятии.
2. Задача уменьшения нагрузки на службы мониторинга воздействия на окружающую среду. Решается при определении маркерных веществ как веществ, вносящих наибольший вклад в загрязнение окружающей среды. Так же, как и в случае определения маркерных веществ на основе спектра воздействия технологии (подход N 1), определяемые на основе данного подхода маркерные вещества не обязательно входят в категорию опасных. Данная задача показывает наличие такого атрибута понятия "маркерные вещества", как "локализация" (конкретная среда). Отметим, что составление общего перечня маркерных веществ, определенных для каждой конкретной территории приведет к необоснованному увеличению количества загрязняющих веществ, концентрацию которых необходимо измерять для каждой территории.
3. Задача администрирования экологической платы. Решается при определении маркерных веществ как веществ, плата за которые составляет основную часть всей экологической платы предприятия. При таком подходе выделяется часть загрязняющих веществ предприятия, суммарные экологические платежи за выбросы/сбросы которых составляют незначительную часть от общей суммы экологических платежей. Отмена необходимости осуществления выплат за сбросы/выбросы данных веществ позволяет также избежать расходов по их администрированию. Данная задача показывает наличие такого атрибута понятия "маркерные вещества", как "структура экологических платежей".
Определение перечня маркерных веществ на основе определения задачи, решаемой с помощью данного инструмента в рамках экологического законодательства, не осуществлялось. Перечни, соответствующие той или иной задаче управления, необходимо разработать. Существующие перечни определены эмпирически, что привело к неконтролируемости их содержания.
Методика выбора группы маркерных веществ для оптимизации системы мониторинга атмосферного воздуха [66] была разработана в 1995 г. и может применяться и в отношении веществ, загрязняющих другие среды.
Маркерным веществом (или маркером), по этой методике, называется наиболее яркий представитель корреляционной плеяды, который выбирается исходя из определенных критериев. Особенностью маркерного вещества является то, что по его значению можно оценить значения всех веществ, входящих в корреляционную плеяду.
В связи с применением в настоящей методике вероятностных способов оценки необходима предварительная статистическая обработка имеющихся массивов данных по всем видам воздействий на окружающую среду, которая предназначена для выявления грубых ошибок. При анализе аномальных (резко выделяющихся) наблюдений для отдельно взятого фактора его значения рассматриваются как самостоятельный вариационный ряд и для него определяются аномальные наблюдения с 5 %-ным уровнем значимости.
Анализ аномальных наблюдений выполняется до основной обработки данных. Это необходимо для исключения из матрицы исходных данных грубых ошибок и резко выделяющихся наблюдений, уровни которых сложились под влиянием особых факторов, не характерных для основной совокупности. Аномальные наблюдения определяются для каждого значения фактора в отдельности с использованием статистики:
,
где: xik - i-тое наблюдение i-того фактора;
xk - среднее значение i-того фактора;
σk - среднее квадратическое отклонение i-того фактора.
Данная статистика имеет распределение Стьюдента и сравнивается с табличным значением коэффициента Стьюдента для уровня значимости α = 0, 95 с n-3 степенями свободы (где n - количество наблюдений). Если значение, то данное наблюдение является аномальным и подлежит корректировке или удалению.
Следует отметить, что резко выделяющиеся наблюдения могут содержать достаточно важную информацию, и при удалении из анализируемой совокупности аномальных наблюдений теряется потенциально важная информация о факторах. Поэтому вместо удаления таких наблюдений используются процедуры оценки параметров распределения, нечувствительные к структуре данных. Эти процедуры оценивания называются робастными. Одна из таких процедур - винзоризованные оценки. Сущность данной процедуры заключается в замене кратных аномальных значений упорядоченного ряда на последующие и предшествующие значения наблюдений этого ряда.
Порядок выбора маркерных веществ
Задача выбора маркерных веществ состоит в том, чтобы все выбрасываемые промышленными предприятиями загрязняющие вещества на территории разделить на группы, внутри которых наблюдается тесная корреляционная взаимосвязь, а затем по некоторым критериям из каждой группы выбрать вещество-маркер, характеризующее состояние всей группы. При выборе маркерных веществ необходимо использовать и обрабатывать информацию двух уровней:
- информация о суммированных воздействиях промышленными предприятиями на рассматриваемой территории;
- информация о воздействиях отдельных предприятий, расположенных на рассматриваемой территории.
Для каждого из уровней необходимо произвести аналогичные расчеты по определению маркеров, которые сводятся к следующим действиям.
1. Просуммировать массы выбросов загрязняющих веществ промышленных предприятий, находящихся на исследуемой территории в разрезе ингредиентов (для анализа данных территориального уровня).
2. Определить количество общих факторов, объясняющих определенную часть общей дисперсии. Для этого необходимо использовать следующий критерий: количество необходимых общих факторов определяется количеством собственных значений корреляционной матрицы больших либо равных единице. В этом случае общие факторы будут объяснять 95 % общей дисперсии.
3. К данным каждого из уровней необходимо применить метод определения главных факторов факторного анализа, в результате чего формируется так называемая матрица факторных нагрузок. Коэффициенты этой матрицы представляют собой не что иное, как коэффициенты корреляции между исходным фактором и общим фактором.
4. Для более четкой группировки факторов к матрице факторной нагрузки необходимо применить метод ортогонального вращения "варимакс". Это приведет к увеличению больших и уменьшению малых факторных нагрузок.
5. Используя матрицу факторных нагрузок, сгруппировать все исходные факторы. В качестве критерия группировки необходимо использовать максимальную факторную нагрузку с одним из общих факторов. В результате все исходные факторы распределятся по группам, количество которых определяется количеством общих факторов.
6. Рассчитать показатель М/ПДК и отсортировать факторы внутри группы по этому показателю.
7. В качестве вещества-маркера для каждой группы следует выбирать фактор с максимальным показателем М/ПДК.
Перечень маркерных загрязняющих веществ, характерных для производства, представлен в таблице 3.76.
Перечень маркерных ЗВ производственных процессов, технологических операций на производственных объектах по добыче углеводородного сырья приведен в таблице 3.106.
|
Для атмосферного воздуха |
Для водных объектов |
|
Оксиды азота (NOx в пересчете на NO2) |
Нефтепродукты |
|
Диоксиды серы (SO2)* |
Взвешенные вещества |
|
Оксиды углерода (CO) |
Солесодержание |
|
Метан (природный газ) |
ХПК |
|
Взвешенные вещества |
БПК |
|
* Характерно для отдельных месторождений с высоким содержанием сероводорода. | |
|
Номер п/п |
Наименование производственного процесса, технологической операции* |
Маркерные ЗВ | ||||
|
Метан |
Монооксид углерода |
Оксиды азота (NOx в перечете на NO2) |
Взвешенные вещества |
Диоксид серы | ||
|
1.1 |
Сбор газа
| |||||
|
1.1.1 |
Продувка скважин (свеча, факел) |
+ |
+ |
+ |
- |
+** |
|
1.1.2 |
Продувка технологических трубопроводов (газосборных сетей и межпромысловых трубопроводов, конденсатопроводов нестабильного конденсата) (свеча, факел) |
+ |
+ |
+ |
- |
+** |
|
1.1.3 |
Стравливание при остановке на ремонт, продувка с целью очистки установки сепарации газа (свеча, факел) |
+ |
+ |
+ |
- |
+** |
|
1.2 |
Подготовка газа
| |||||
|
1.2.1 |
Подготовка технологического газа в абсорберах, адсорберах, фильтрах (сепараторах), пылеуловителях (свеча) |
+ |
- |
- |
+ |
- |
|
1.2.2 |
Регенерация метанола (дымовая труба) |
+ |
+ |
+ |
- |
+** |
|
1.2.3 |
Регенерация ДЭГа, ТЭГа (дымовая труба) |
+ |
+ |
+ |
- |
+** |
|
1.2.4 |
Эксплуатация факельных устройств (факел) |
+ |
+ |
+ |
- |
+** |
|
1.3 |
Компримирование газа
| |||||
|
1.3.1 |
Компримирование газа в ГПА (выхлопная труба) |
+ |
+ |
+ |
- |
+** |
|
1.3.2 |
Пуск, останов и изменение режимов работы ГПА (свеча) |
+ |
- |
- |
- |
- |
|
1.3.3 |
Подогрев газа (дымовая труба) |
+ |
+ |
- |
+** | |
|
1.3.4 |
Стравливание из АВО газа (свеча) |
+ |
- |
- |
- |
- |
|
1.3.5 |
Стравливание при остановке на ремонт, продувка с целью очистки газопроводов "малого" и "большого" контура (свеча) |
+ |
- |
- |
- |
- |
|
1.3.6 |
Стравливание через свечи газоотделителей системы уплотнения ЦБН (свеча) |
+ |
- |
- |
- |
- |
|
1.4 |
Сжигание ПНГ (факел) |
+ |
+ |
+ |
+ (сажа) |
+** |
|
1.5 |
Сжигание промстоков (дымовая труба) |
+ |
+ |
+ |
+ (сажа) |
+** |
|
1.6 |
Стабилизация газового конденсата (дымовая труба) |
+ |
+ |
+ |
- |
+** |
|
1.7 |
Сжигание газов сероочистки (дымовая труба) |
+ |
+ |
+ |
- |
+** |
|
1.8 |
Сжигание продувочных газов (факел) |
+ |
+ |
+ |
- |
+** |
|
1.9 |
Выработка тепловой энергии (дымовая труба) |
- |
+ |
+ |
- |
+** |
|
1.10 |
Выработка электроэнергии на газовых и дизельных ЭСН (дымовая труба) |
- |
+ |
+ |
+ (сажа) |
+ |
|
1.11 |
Подогрев реагентов и теплоносителей (дымовая труба) |
- |
+ |
+ |
- |
+** |
|
* При осуществлении иных технологических операций, сопровождаемых выбросами приоритетных ЗВ, перечень указанных технологических операций может изменяться. ** При сжигании газа с содержанием сернистых соединений. | ||||||
Работы установок на предприятиях добычи и промысловой подготовки природного газа сопровождаются выделением в атмосферный воздух загрязняющих веществ. Выделяют технологически неизбежные выбросы и выделения загрязняющих веществ вследствие неплотностей в оборудовании или отклонений в технологическом режиме (аварийные выбросы).
Среди технологически неизбежных выбросов различают выбросы постоянного и периодического действия (рисунок 3.6).

Рисунок 3.6 - Источники технологически неизбежных выбросов [67]
Источники газовыделений в результате наличия неплотностей разъемных соединений оборудования или газопроницаемости материалов являются также выбросами постоянного действия, к ним относятся:
- соединения фланцевого типа;
- уплотнения вращающихся валов насосов и компрессоров;
- уплотнения запорно-регулирующей арматуры [67].
Также вклад в загрязнение воздуха вносят неорганизованные выбросы погрузочно-разгрузочных операций, товарно-сырьевого парка и выбросы от технологического оборудования.
Следует отметить, что состав выбросов при добыче газа в первую очередь зависит от состава и свойств добываемого сырья, геологических характеристик пласта, набора реагентов, используемых для повышения производительности пласта и подготовки газа, и может варьироваться в зависимости от месторождения.
В выбросах нефтегазовых предприятий может быть обнаружено незначительное количество таких веществ, как фториды газообразные (гидрофторид, кремний тетрафторид) в пересчете на фтор и фтористый водород (источники: механический цех и сварочные посты).
Были выделены основные загрязняющие вещества, входящими в состав выбросов предприятий по добыче природного газа (рисунок 3.7):
- метан, поступающие в атмосферный воздух в результате отсутствия герметичности оборудования;
- предельные углеводороды, система предварительной подготовки газа и сжигание топлива;
- продукты горения топлива (диоксид и оксид углерода, оксиды азота, оксиды серы, взвешенные вещества);
- сероводород - при разработке отдельных месторождений с высоким содержанием серы;
- взвешенные вещества - при проведении буровых работ, от установок подготовки газа.

Рисунок 3.7 - Состав выбросов основных загрязняющих веществ газодобывающего предприятия на этапе эксплуатации
Для водных объектов удобно устанавливать интегральные показатели - показатели, характеризующие группы индивидуальных веществ со сходными свойствами, характеристиками или признаками, характеризующие экологическую эффективность технологических процессов и эффективность работы очистных сооружений, позволяющие оценить общий уровень загрязнений, не осуществляя полной программы индивидуальных измерений. Широкий список контролируемых показателей может негативно сказаться и на результативности мониторинга состава сточных и поверхностных вод. При большом объеме получаемой мониторинговой информации, в том числе частично недостоверной и противоречивой, возможность ее анализа для оперативного принятия необходимых управленческих решений часто в значительной мере снижается. Особенно это относится к водным объектам многоцелевого использования, когда присутствие в воде какого-либо компонента может рассматриваться для одних видов водопользования как позитивный, а для других как негативный факт [61].
Состав сточных вод, образующийся при добыче газа, зависит от типа химических реагентов, используемых при добыче углеводородного сырья и в целях снижения риска коррозии оборудования и трубопроводов, химического состава добываемой продукции и геологических характеристик пласта.
Основной объем образующихся производственных сточных вод при добыче природного газа составляют попутно добываемые пластовые воды, характеристики которых и обуславливают химический состав сточных вод. По данным добывающей промышленности Северного моря объемы пластовых вод варьируется 2-30 м3/сут. для газовых месторождений [68].
Состав производственных сточных вод предприятий добычи природного газа может быть охарактеризован следующими показателями:
- неорганические соли;
- взвешенные вещества;
- ионы натрия, кальция, магния;
- тяжелые металлы;
- сульфаты;
- хлориды;
- нефтепродукты;
- метанол;
- гликоли.
Многие нефтегазодобывающие предприятия не имеют непосредственных выпусков сточных вод в поверхностные водные объекты, а очищенная вода до требований нормативов закачивается обратно в пласт.
В результате процессов первичной подготовки газа на предприятиях добычи образуется большое количество промышленных отходов различного химического состава. Состав этих отходов зависит от используемых в процессе очистки химических реагентов и геологических характеристик пласта и варьируется в зависимости от месторождения. Состав производственных отходов необходимо определять в каждом конкретном случае, однако можно выделить основные загрязнители, характерные для газодобывающей отрасли, соответственно.
Согласно принципу нормирования выбросов НДТ подразумевается объединение оборудования в технологические блоки и анализ суммарных удельных показателей экологических воздействий определенного технологического блока.
Выделенные показатели должны находиться под непрерывным мониторингом.
Основными экологическим критерием отбора наилучшей доступной технологии являются обеспечение комплексного предотвращения экологического воздействия на объекты окружающей среды, а именно одновременное сокращение выбросов и сбросов загрязняющих веществ, сокращения образования отходов производства и потребления, снижения энергоемкости и ресурсоемкости как отдельных производственных процессов, так и всего производства в целом.
Устанавливаемые нормативы негативных воздействий на окружающую среду, а также меры технического регулирования должны определяться на основе:
- норм качества окружающей среды, установленные на законодательном уровне;
- критериев наилучших доступных технологий без указания на использование какой-либо одной определенной технологии.
В целях предотвращения негативного воздействия на окружающую среду объектов, оказывающих значительное и умеренное негативное воздействие на окружающую среду (I и II категории) в нефтегазовой отрасли, устанавливаются следующие виды нормативов допустимого воздействия на окружающую среду:
- нормативы допустимых выбросов и сбросов загрязняющих веществ в атмосферу, водные объекты, почву;
- нормативы образования отходов производства и потребления и лимиты на их размещение;
- нормативы допустимых физических воздействий (уровни шума, вибрации, электромагнитных полей и иных физических воздействий);
- нормативы допустимого извлечения компонентов природной среды;
- нормативы допустимой антропогенной нагрузки на окружающую среду;
- нормативы иного допустимого воздействия на окружающую среду при осуществлении хозяйственной деятельности [69].
В рамках принципа НДТ необходимо установление всех перечисленных нормативов для каждого технологического блока промышленного предприятия. Анализ комплексного воздействия промышленного предприятия позволяет установить уровни удельных выбросов основных загрязняющих веществ, соответствующие НДТ. Для каждого технологического блока и каждого загрязняющего вещества устанавливается отдельные уровни удельных выбросов, которые можно достичь путем внедрения НДТ. Необходимо учесть, что устанавливаются разные уровни НДТ для новых установок, только введенных в эксплуатацию, и установок, проработавших много лет. Рассмотрим способ предоставления данных на примере установок комплексной подготовки и газа и газодобывающей отрасли соответственно (рисунок 3.8).

Рисунок 3.8 - Уровни НДТ для установок предварительной подготовки газа
Важнейшими аспектами НДТ газодобывающих предприятий являются вопросы увеличения ресурсосбережения и энергоэффективности. Нормативы ресурсосбережения включают требования к порядку обращения с отходами (включая лимиты на их размещение) с целью их вовлечения в хозяйственный оборот в качестве вторичных ресурсов. Нормативы ресурсосбережения, как правило, определяются на основе методологии технологического нормирования. Технологическое нормирование заключается в учете технико-технологических характеристик установки при условии обеспечения выполнения требований по предотвращению и сокращению экологических воздействий.
Наряду с возможностью снижения отрицательного воздействия на окружающую среду и экономическими преимуществами, в определении наилучших доступных технологий принцип энергоэффективности является не менее важной составляющей. Повышение энергоэффективности предприятия имеет непосредственную связь со снижением выбросов загрязняющих веществ в атмосферу, поэтому энергоэффективность является одним из определяющих факторов для оценки предприятий, на которых применяются процессы, связанные с генерацией и расходованием электрической и тепловой энергии. Для таких крупных объектов, как газодобывающие предприятия, оценка энергоэффективности представляет собой важную задачу ввиду огромных количеств потребляемой ими энергии.
Энергоэффективность предприятия определяется двумя основными показателями:
Удельные затраты энергии. Этот показатель вычисляется как потребляемая предприятием энергия для получения тонны продукции. Однако этот показатель не отражает всей комплексности системы энергоснабжения и энергопотребления предприятий нефтегазовой отрасли.
Метод учета продукции. В рамках данного метода рассматриваются объемы производимой продукции и выработанная собственная энергия и рассчитывается удельные затраты энергии при производстве 1 т продукции. Умножая величину удельных затрат энергии на количество собственно выработанной энергии, получается показатель, характеризующий исходное потребление для конкретного предприятия.
Таким образом, при рассмотрении применяемых нормативов и оценке экологической эффективности процессов (с учетом уровней выбросов/сбросов, достигаемых при внедрении НДТ) необходимо учитывать следующее:
- получаемые в результате анализа уровни НДТ могут отличаться от ПДВ или ПДС и других нормативов;
- уровни НДТ будут различными для нововведенных установок и установок, эксплуатируемых несколько лет;
- на конкретной установке понижение уровня выбросов/сбросов в случае применения НДТ может оказаться не наилучшим решением, если принять во внимание экономические аспекты и комплексное воздействие на окружающую среду.
В Российской Федерации критерии определения технологии в качестве НДТ установлены статьей 28.1 [60]. Согласно указанной статье ФЗ, применение наилучших доступных технологий направлено на комплексное предотвращение и (или) минимизацию негативного воздействия на окружающую среду. Сочетанием критериев достижения целей охраны окружающей среды для определения НДТ являются:
- наименьший уровень негативного воздействия на окружающую среду в расчете на единицу времени или объем производимой продукции (товара), выполняемой работы, оказываемой услуги либо другие предусмотренные международными договорами Российской Федерации показатели (критерий 1);
- экономическая эффективность ее внедрения и эксплуатации (критерий 2);
- применение ресурсо- и энергосберегающих методов (критерий 3);
- период ее внедрения (критерий 4);
- промышленное внедрение этой технологии на двух и более объектах, оказывающих негативное воздействие на окружающую среду (критерий 5).
Статья 28.1 ФЗ N 7 также устанавливает следующее:
- порядок определения технологии в качестве НДТ устанавливается Правительством Российской Федерации;
- методические рекомендации по определению технологии в качестве наилучшей доступной технологии разрабатываются уполномоченным Правительством Российской Федерации федеральным органом исполнительной власти.
В настоящее время постановлением Правительства Российской Федерации от 23 декабря 2014 г. N 1458 утверждены Правила определения технологии в качестве наилучшей доступной технологии, а также разработки, актуализации и опубликования информационно-технических справочников по наилучшим доступным технологиям (далее - Правила). Указанные Правила устанавливают порядок определения технологии в качестве НДТ, в том числе определения технологических процессов, оборудования, технических способов, методов для конкретной области применения.
В Правилах уточнена формулировка вышеназванных критериев, на основании которых технологические процессы, оборудование, технические способы и методы оцениваются в качестве НДТ:
- наименьший уровень негативного воздействия на окружающую среду в расчете на единицу времени или объем производимой продукции (товара), выполняемой работы, оказываемой услуги либо соответствие другим показателям воздействия на окружающую среду, предусмотренным международными договорами Российской Федерации (критерий 1);
- экономическая эффективность внедрения и эксплуатации (критерий 2);
- применение ресурсо- и энергосберегающих методов (критерий 3);
- период внедрения (критерий 4);
- промышленное внедрение технологических процессов, оборудования, технических способов, методов на двух и более объектах в Российской Федерации, оказывающих негативное воздействие на окружающую среду (критерий 5).
Правила также устанавливают, что определение технологических процессов, оборудования, технических способов, методов (далее - технологии) в качестве НДТ проводится в соответствии с методическими рекомендациями по определению технологии в качестве НДТ, которая, как указано в статье 28.1, разрабатываются уполномоченным Правительством Российской Федерации федеральным органом исполнительной власти. В настоящее время приказом Министерства промышленности и торговли Российской Федерации (Минпромторг России) от 31 марта 2015 г. N 665 утверждены (разработанные в соответствии с указанными выше нормативными правовыми актами) Методические рекомендации по определению технологии в качестве наилучшей доступной технологии (далее - Рекомендации) [70]. Главной целью Рекомендаций является формирование научно-методической базы для технических рабочих групп (ТРГ) по технологии в качестве НДТ на основании данных, полученных от промышленности и других информированных сторон. В Рекомендациях установлена совокупность критериев отнесения технологии к НДТ, рассмотрены общие методологические подходы к определению НДТ, порядок отнесения технологии к НДТ и принципы взаимодействия членов ТРГ.
Отдельные методические аспекты определения наилучших доступных технологий, в том числе технологий обезвреживания отходов термическим способом (сжигания отходов), содержатся в ряде других документов [71, 72, 73, 74, 75, 76], в которых отмечено, что при определении технологии в качестве НДТ целесообразно учитывать соответствие ее новейшим разработкам в данной сфере применения; экономическую и практическую приемлемость технологии для объекта хозяйственной деятельности; оправданность применения технологии с точки зрения минимизации техногенного воздействия на окружающую среду.
В общем случае при отнесении технологии к НДТ соблюдается следующая последовательность действий:
а) первоначально целесообразно выделить технологии, направленные на решение ранее выделенных экологических проблем (с учетом маркерных загрязняющих веществ, отходов обезвреживания, выбросов, сбросов и иных видов негативного воздействия, а также потребляемых ресурсов и материалов);
б) для выделенных технологий проводится оценка воздействия на различные компоненты окружающей среды и уровней потребления различных ресурсов и материалов;
в) оценка, при наличии необходимой информации, затрат на внедрение технологий и содержание оборудования, возможные льготы и преимущества после внедрения технологий, период внедрения;
г) по результатам оценки из выделенных технологий газодобычи выбираются технологии:
1) обеспечивающие предотвращение или снижение воздействия на различные компоненты окружающей среды (для выбросов - по каждому из основных загрязняющих веществ, для отходов обезвреживания - по каждому из основных видов отходов, определенных ранее) или потребления ресурсов;
2) внедрение которых не приведет к существенному увеличению объемов выбросов других загрязняющих веществ, сбросов загрязненных сточных вод, образования отходов обезвреживания, потребления ресурсов, иных видов негативного воздействия на окружающую среду и увеличению риска для здоровья населения выше приемлемого или допустимого уровня;
3) внедрение которых не приведет к чрезмерным материально-финансовым затратам (с учетом возможных льгот и преимуществ при внедрении);
4) имеющие приемлемые сроки внедрения;
д) установление технологий, имеющих положительное заключение государственной экологической экспертизы на проекты технической документации на новые технику, технологию, использование которых может оказать воздействие на окружающую среду.
На практике, согласно Рекомендациям, оценка технологий на их соответствие установленным нормативными правовыми актами критериям определения в качестве НДТ осуществляется в следующей очередности, включающей 5 последовательных шагов. Заключительным (6-м) шагом является принятие членами ТРГ решения об отнесении технологии в НДТ, которое осуществляется в соответствии с установленным Рекомендациями порядке (таблица 4.1).
|
Очередность (шаг) рассмотрения (алгоритм оценки) технологии |
Основные действия |
|
1 |
Рассмотрение критерия 5. Промышленное внедрение технологических процессов, оборудования, технических способов, методов на 2-х и более объектах в Российской Федерации, оказывающих негативное воздействие на окружающую среду |
|
2 |
Рассмотрение критерия 1. Наименьший уровень негативного воздействия на окружающую среду в расчете на единицу времени или объем производимой продукции (товара), выполняемой работы, оказываемой услуги либо соответствие другим показателям воздействия на окружающую среду, предусмотренным международными договорами Российской Федерации |
|
3 |
Рассмотрение критерия 2. Экономическая эффективность внедрения и эксплуатации |
|
4 |
Рассмотрение критерия 4. Период внедрения |
|
5 |
Рассмотрение критерия 3. Применение ресурсо- и энергосберегающих методов |
|
6 |
Принятие членами ТРГ решения об отнесении технологии к НДТ |
Рассмотрение данного критерия осуществляется в два этапа:
- этап 1. Получение общей информации о применяемых на практике технологиях газодобычи;
- этап 2. Выбор технологий газодобычи, внедренных на двух или более предприятиях в Российской Федерации.
На этапе 1 (этап сбора и обработки данных) проводится сбор и анализ общих сведений о применяемых на практике технологиях газодобычи.
Основным источником информации о применяемых на практике технологиях газодобычи являются сведения, полученные в результате анкетирования предприятий, которое осуществляется на основе специальной анкеты.
Анкета для каждого предприятия, на котором применяются технологии газодобычи, в обязательном порядке включает следующие разделы (вопросы, на которые должны быть получены ответы):
- информация о предприятии;
- сведения о составе производства с указанием используемого технологического процесса (сушка, сжигание, пиролиз, газификация, плазменный метод) и оборудования, включая перечень основных технологических узлов, срок эксплуатации, мощность основного оборудования;
- графическая схема технологического процесса, на которой должны быть указаны этапы технологического процесса (накопление и предварительная подготовка обезвреживаемых отходов, термическое обезвреживание, теплоиспользование, получение и обращение с побочными продуктами, очистка газовых выбросов, обращение с образующимися отходами) и все возможные источники эмиссий (с указанием среды, в которую происходит эмиссия);
- описание производственного процесса и основных этапов производства, включая описание основных его стадий; технологии очистки газообразных выбросов, которые группируются по веществам; утилизация остаточных продуктов газообразных продуктов сгорания; контроль за выбросами; контроль и очистка сточных вод, в том числе в результате дренажа площадок; утилизация и обработка отходов). Отдельные технологии описываются по следующим параметрам:
- техническая характеристика и технологические параметры используемого оборудования (основного и природоохранного) с указанием производителя (фирмы, страны);
- сведения о материальном балансе;
- сведения об удельных эмиссиях вредных веществ (сбросы, выбросы, отходы), включая данные о соблюдении нормативов качества атмосферного воздуха после рассеивания выбросов;
- сведения об опасных и вредных факторах производства;
- сведения о пожаровзрывоопасности технологических сред (в соответствии с ФЗ N 123);
- сведения о соответствии производства требованиям пожарной безопасности;
- сведения о выполненных технологических, технических и организационных мероприятиях;
- сведения о разработчике технологии и оборудования;
- копии технических и разрешительных документов (паспорта оборудования, заключения государственной экологической экспертизы, разрешения на применение, сертификаты соответствия и т.п.).
Анкета заполняется предприятиями и организациями, внедрившими технологические процессы, оборудование, технические способы, методы газодобычи. Для целей определения перспективных НДТ анкета заполняется также и предприятиями (организациями), осуществляющими научно-исследовательские и опытно-конструкторские работы или опытно-промышленное внедрение технологий в данной сфере. Необходимо учитывать, что к НДТ, помимо технологических процессов непосредственно газодобычи, могут быть отнесены такие стадии технологического процесса, как очистка отходящих газов, очистка сточных вод, методы обращения с отходами, образующимися в результате обезвреживания отходов термическим способом, методы утилизации получаемых вторичных энергоресурсов.
В качестве дополнительных источников информации используются международные справочники НДТ, статистические сборники, результаты научно-исследовательских и диссертационных работ, иные источники, а также информация, полученная в ходе консультаций с экспертами в соответствующей области.
На этапе 2 осуществляется выбор технологий газодобычи, внедренных на 2 и более предприятиях в России, который осуществляется в соответствии с алгоритмом, приведенным в Методических рекомендациях (рисунок 4.1).
Обработка информации для выбора технологий газодобычи, внедренных на 2 и более предприятиях в Российской Федерации, включает:
- группировку (классификацию) используемых и перспективных технологий газодобычи по типам;
- группировку технологических процессов, оборудования, технических способов, методов, приемов и средств по стадиям, на которых они применяются;
- учет ограничений по применимости каких-либо технологий, связанных с территориальными (региональными) условиями, в том числе климатическими; при наличии существенных различий в применяемых технологиях в зависимости от территориальных (региональных), в том числе климатических, условий технологии следует сгруппировать в зависимости от условий, в которых они применяются; в таком случае НДТ определяются как для области применения НДТ в целом, так и для каждой группировки технологий в отдельности;
- оценку воздействия на окружающую среду и потребления ресурсов на всех стадиях производства, включая определение стадий производства, характеризующихся наибольшим воздействием на окружающую среду (по видам воздействия, по видам загрязняющих веществ и классам опасности отходов) и потреблением ресурсов (по видам ресурсов - вода, энергия, реагенты и т.д.).

Рисунок 4.1 - Алгоритм выбора технологий газодобычи в качестве НДТ
Данный критерий рассматривается в двух основных аспектах:
- опасность используемых и (или) образующихся в технологических процессах веществ для атмосферы, почвы, водных систем, человека, других живых организмов и экосистем в целом;
- характер негативного воздействия и удельные (на единицу обезвреженных отходов) значения эмиссий вредных веществ (в составе выбросов/сбросов/отходов).
В первом случае устанавливаются все виды эмиссии вредных веществ (в составе выбросов/сбросов/отходов) и их объемы (масса). При оценке опасности используемых и (или) образующихся в ходе технологических процессов вредных веществ устанавливаются так называемые маркерные загрязняющие вещества, выделяющиеся в атмосферу, поступающие в водные объекты, в промежуточные продукты и твердые отходы. По степени воздействия на организм вредные вещества подразделяются на четыре класса опасности: 1-й - вещества чрезвычайно опасные; 2-й - вещества высокоопасные; 3-й - вещества умеренно опасные; 4-й - вещества малоопасные. Особое внимание следует обратить на данные о соблюдении нормативов качества атмосферного воздуха после рассеивания выбросов, особенно веществ 1-го и 2-го классов опасности, а также на состав отходов обезвреживания (остаточных продуктов переработки отходов), образующихся в ходе технологических процессов, и на состав выбросов в атмосферу.
При оценке выбросов в атмосферу необходимо учитывать следующие параметры:
- характер последствий воздействия - долгосрочные необратимые воздействия рекомендуется рассматривать как наносящие больший вред окружающей среде, чем обратимые краткосрочные последствия;
- загрязняющие вещества, характеризующиеся высокой стойкостью, биоаккумуляцией, токсическими и канцерогенными эффектами, рекомендуется рассматривать как приоритетные в связи с возможностью их переноса на дальние расстояния (в том числе трансграничным переносом).
Характер негативного воздействия и удельные значения эмиссий (в составе выбросов/сбросов/отходов) оцениваются на основании следующих показателей:
а) для выбросов загрязняющих веществ в атмосферный воздух:
1) характеристика источников выбросов загрязняющих веществ в атмосферу;
2) перечень загрязняющих веществ, содержащихся в выбросах в атмосферу;
3) объем и (или) масса выбросов загрязняющих веществ до очистки в расчете на тонну переработанного сырья (обезвреженных отходов);
4) наличие очистных сооружений;
5) метод очистки, повторного использования;
6) объем и (или) масса выбросов загрязняющих веществ после очистки в расчете на тонну переработанного сырья;
7) информация о соблюдении установленных нормативов ПДВ;
б) для сбросов загрязняющих веществ:
1) характеристика источников сбросов загрязняющих веществ;
2) направление сбросов (в водный объект, в системы канализации и т.д.);
3) перечень загрязняющих веществ, содержащихся в сбросах;
4) объем и (или) масса сбросов загрязняющих веществ до очистки в расчете на тонну переработанного сырья (обезвреженных отходов);
5) наличие очистных сооружений;
6) метод очистки, повторного использования;
7) объем и (или) масса сбросов загрязняющих веществ после очистки в расчете на тонну переработанного сырья;
в) для отходов обезвреживания (остаточных продуктов) и отходов потребления:
1) источники образования;
2) перечень образующихся отходов по классам опасности;
3) объемы образования отходов (абсолютные и удельные) и источники их образования;
4) перечень размещаемых отходов по классам опасности;
5) объемы размещения отходов (абсолютные и удельные);
6) перечень обезвреживаемых, перерабатываемых и повторно используемых отходов;
7) объемы обезвреживания, переработки и повторного использования отходов (абсолютные и удельные);
г) для прочих факторов воздействия (шум, запах, электромагнитные и тепловые воздействия):
1) перечень факторов;
2) источники воздействия;
3) уровень загрязнения окружающей среды до снижения в расчете на тонну продукции (или постоянный уровень);
4) метод снижения уровня воздействия;
5) уровень загрязнения окружающей среды после снижения в расчете на тонну продукции (перерабатываемого сырья).
Возможное (вероятное) изменение (снижение) рисков негативного воздействия эмиссий (в составе выбросов/сбросов/отходов) после внедрения данной технологии рекомендуется считать дополнительным критерием отнесения технологии к НДТ.
Рекомендуется из анализа исключить все виды воздействия, которые не оказывают существенного влияния на окончательный результат при определении технологии в качестве НДТ. Для обеспечения прозрачности при представлении конечных результатов виды воздействия, которые были исключены как незначимые, должны быть указаны, а их исключение обосновано.
По результатам рассмотрения критерия 1 "Наименьший уровень негативного воздействия на окружающую среду в расчете на единицу времени или объем производимой продукции (товара), выполняемой работы, оказываемой услуги либо соответствие другим показателям воздействия на окружающую среду, предусмотренным международными договорами Российской Федерации" формируется соответствующий подраздел справочника НДТ, включающий следующие положения:
- характеристику окружающей обстановки, которая предусматривает анализ основных физических параметров исследуемой области и характеристику популяций, потенциально подверженных воздействию;
- идентификацию маршрутов воздействия, источников загрязнения, потенциальных путей распространения и точек воздействия на человека;
- количественную характеристику экспозиции - установление и оценку величины, частоты и продолжительности воздействий для каждого анализируемого пути поступления эмиссий.
Анализ экономической эффективности заключается в оценке затрат на внедрение и эксплуатацию технологии и выгоды от ее внедрения путем применения метода анализа затрат и выгод. Если внедрение различных технологий дает положительные результаты, то технологией с самой высокой результативностью считается та, которая дает наилучшее соотношение "цена/качество". Недостаток данного вида анализа заключается в необходимости обработки большого количества данных, причем некоторые выгоды сложно представить в денежной форме. Альтернативой методу анализа затрат и выгод, как указано в Рекомендациях, может служить анализ эффективности затрат, используемый для определения того, какие мероприятия являются наиболее предпочтительными для достижения определенной экологической цели при самой низкой стоимости.
Экономическую эффективность (ЭФ) технологии рекомендуется определять следующим образом:
ЭФ = Годовые затраты, руб. / Сокращение эмиссий, т/год
(1).
В контексте определения НДТ использование подхода экономической эффективности не является исчерпывающим. Тем не менее, ранжирование вариантов НДТ по мере возрастания их экономической эффективности является полезным, например, чтобы исключить варианты, которые необоснованно и неоправданно дороги по сравнению с полученной экологической выгодой.
Методология расчета затрат устанавливает алгоритм, позволяющий собрать и проанализировать данные о капитальных затратах и эксплуатационных издержках для сооружения, установки, технологии или процесса с учетом критерия 2 "Экономическая эффективность внедрения и эксплуатации".
Использование последовательного (поэтапного) подхода позволяет сравнить альтернативные варианты даже в том случае, если данные были получены из различных компаний, различных отраслей промышленности, различных регионов или стран.
Основные принципы (этапы) оценки схематично показаны на рисунке 4.2.

Рисунок 4.2 - Основные принципы оценки экономической целесообразности внедрения НДТ/методология оценки затрат
Основной принцип 1 - определение области применения и идентификации альтернативных технологий. Этот принцип аналогичен основному принципу 1 в методологии оценки комплексного воздействия технологий на окружающую среду.
Основной принцип 2 - сбор и проверка правильности (валидация) данных о затратах на внедрение технологий. Этот принцип помогает пользователю пройти все этапы, необходимые для сбора, анализа и обоснования, учитывая любую неопределенность в имеющихся данных.
Основной принцип 3 - определение структуры затрат. Этот принцип устанавливает состав затрат, которые должны быть включены в оценку или исключены из оценки. При оценке результатов этот принцип полезен для лица, принимающего решение, тем, что помогает понять структуру затрат и статьи, на которые затраты были отнесены: капитальные или эксплуатационные затраты. Принцип требует, чтобы затраты были представлены настолько прозрачно, насколько возможно.
Распределение затрат по компонентам (например, инвестиционные затраты, эксплуатационные затраты и т.д.) является существенным для обеспечения прозрачности процесса, хотя нередко на практике трудно сделать разграничение между затратами на реализацию процесса и экологическими затратами (затратами на мероприятия по защите окружающей среды).
Основной принцип 4 - обработка и представление информации о затратах. Этот принцип излагает процедуры по обработке и представлению информации о затратах. Здесь необходимо принять во внимание норму дисконтирования и годовую процентную ставку, полезный срок службы оборудования и ценность лома, образующегося в конце жизненного цикла оборудования. Там, где это возможно, затраты должны быть представлены в виде ежегодных затрат.
Основной принцип 5 - определение затрат, относящихся к охране окружающей среды. Этот принцип устанавливает различия между затратами на охрану окружающей среды и другими затратами (например, затратами на модернизацию процесса или затратами на повышение эффективности процесса).
В ходе выполнения оценки экономической целесообразности внедрения НДТ необходимо также рассмотреть:
- опыт предыдущего успешного использования в промышленном масштабе сопоставимых технологий;
- информацию об известных авариях, связанных с внедрением и эксплуатацией данной технологии на производстве;
- географические факторы климата внедрения технологий (расположение относительно источников энергии, ее доступность, логистические цепочки), а также технологические ограничения, связанные с региональными физико-географическими и геологическими условиями, а также наличием особо охраняемых природных территорий, памятников культуры и объектов рекреации.
При сборе и обосновании данных, касающихся затрат на внедрение технологии, рекомендуется обратить особое внимание на следующие положения:
- источник и дата происхождения информации должны быть ясно указаны;
- данные о затратах должны быть максимально полными;
- данные о затратах следует получать из нескольких (независимых) источников;
- источники получения и происхождения всех данных необходимо указывать по возможности точно;
- рекомендуется использовать современные доступные и действующие в настоящее время данные;
- для обоснования данных следует представить диапазон количественных показателей; если же это не представляется возможным, то рекомендуется использовать качественный признак.
Для проведения оценки предлагаемой к внедрению технологии рекомендуется определить структуру затрат с выделением капитальных затрат (на строительство сооружений, приобретение и монтаж оборудования) и эксплуатационных. В эксплуатационных затратах необходимо выделить затраты на техническое обслуживание и ремонт, энергоносители, материалы и услуги, затраты на оплату труда.
По итогам сбора информации о затратах рекомендуется обработать ее для обеспечения дальнейшего объективного сравнения рассматриваемых альтернативных вариантов. При этом может потребоваться рассмотрение таких вопросов, как различные эксплуатационные сроки службы технологий (оборудования), годовая процентная ставка по кредиту, расходы на кредитные выплаты, влияние инфляции и валютный курс.
Внедрение технологии является сложным и трудоемким процессом. Это объясняется необходимостью внедрения автоматизированных методов управления, а также наличием на действующих объектах технических систем различного назначения.
При определении экономической эффективности осуществления природоохранных мероприятий и оценки экономического ущерба, причиняемого народному хозяйству загрязнением окружающей среды, рекомендуется руководствоваться положениями, подходами и методическими приемами, обоснованными во Временной типовой методике определения экономической эффективности осуществления природоохранных мероприятий и оценки экономического ущерба, причиняемого народному хозяйству загрязнением окружающей среды.
Для оценки времени внедрения технологии следует использовать период окупаемости определенной технологии в сравнении с затратами, относящимися к обеспечению охраны окружающей среды. Необходимо провести оценку скорости внедрения НДТ, так как именно сроки внедрения могут быть критичными для промышленности. При этом рекомендуется раздельно рассматривать скорости внедрения НДТ следующих временных масштабов в соответствии с Рекомендациями: краткосрочные (от нескольких недель до месяцев); среднесрочные (от нескольких месяцев до года); долгосрочные (обычно составляет несколько лет).
Технические и технологические решения НДТ должны обеспечивать возможность создания производственно-технических комплексов путем их интеграции, открытых для модернизации и развития, отвечающих положениям настоящего справочника.
Выбор времени модернизации должен совпасть с плановой заменой существующего оборудования, а инвестиционные циклы могут быть эффективным средством для рентабельного внедрения технологии. Оценивая скорость (период) внедрения НДТ, рекомендуется также проанализировать предельные затраты на модернизацию. Для НДТ, которые требуют существенных инвестиционных капитальных затрат или значительных модификаций производственных процессов и инфраструктуры, представляется необходимым предусматривать более длительные периоды их внедрения.
При рассмотрении данного критерия следует учитывать требования Методических рекомендаций и положения существующих нормативно-правовых документов по энерго- и ресурсосбережению. Основным методическим приемом, используемым при рассмотрении данного критерия, является сравнительный анализ технологий с точки зрения их энергоэффективности и ресурсосбережения. Целью данного анализа является установление технологии или технологий, которые характеризуются (среди рассматриваемых) лучшими показателями энерго- и ресурсосбережения.
Следует, прежде всего, провести сравнительный анализ технологий по потреблению основных ресурсов, принимая во внимание:
а) потребление энергии:
1) уровень энергопотребления в целом и в различных (основных, вспомогательных и обслуживающих) технологических процессах (с оценкой основных возможностей его снижения);
2) вид и уровень использования топлива (природный газ, мазут, горючие отходы и т.д.);
б) потребление воды:
1) технологические процессы, в которых используется вода;
2) объем потребления воды в целом и в различных технологических процессах (с оценкой возможностей его снижения или повторного использования);
3) назначение воды (промывная жидкость, хладагент и т.д.);
4) наличие систем повторного использования воды;
в) объем потребления сырья и вспомогательных материалов (реагентов и т.п.) с оценкой возможностей их повторного использования.
Затем необходимо также рассмотреть возможность регенерации и рециклинга веществ и рекуперации энергии, использующихся в технологическом процессе, принимая во внимание, что:
а) для снижения энергопотребления могут быть использованы следующие методы и приемы:
1) внедрение на предприятии систем энергоменеджмента;
2) энергоэффективное проектирование на этапе строительства предприятия;
3) беспламенное сжигание (беспламенное окисление);
4) использование сжатого воздуха в качестве средства хранения энергии и т.д.;
б) для снижения потребления воды:
1) изменение технологического процесса (воздушное охлаждение вместо водного, замкнутый водооборот);
2) предварительная обработка воды и ее повторное использование и т.д.;
в) для снижения потребления сырья:
1) возврат не подвергнутых смешиванию реагентов;
2) возврат боя/лома изделий в технологический процесс;
3) использование отходов других отраслей промышленности (например, как топливо).
В качестве основных показателей энергоэффективности и ресурсосбережения, применяемых для сравнительной оценки рассматриваемых технологий, используются (при регламентированных условиях эксплуатации оборудования) удельные показатели - удельные расходы электроэнергии, тепла, топлива, воды, различных материалов, т.е. фактические затраты того или иного ресурса (электроэнергии, тепла, воды, реагента и т.д.) на единицу обезвреженных отходов, выражаемые, например, для электроэнергии в кВт-ч на 1 т обезвреженных отходов, для тепловой энергии в Гкал/т отходов, для воды в м3/т отходов и т.д.
Ресурсосбережение (т.е. сбережение энергии и материалов) оценивается также с точки зрения возможности реализация соответствующих правовых, организационных, научных, производственных, технических и экономических мер, направленных на эффективное (рациональное) использование и экономное расходование топливно-энергетических и других материальных ресурсов. На практике потенциал ресурсосбережения реализуется через конкретные энерго- и ресурсосберегающие мероприятия, которые можно разделить на организационно-технические, предполагающие повышение культуры производства, соблюдение номинальных режимов эксплуатации оборудования, обеспечение оптимального уровня загрузки агрегатов, ликвидацию прямых потерь топливно-энергетических ресурсов, своевременное выполнение наладочных и ремонтно-восстановительных работ, использование вторичных энергоресурсов (сюда же можно условно отнести утилизацию низкопотенциального тепла вентиляционных выбросов, а также процессы регенерации и рекуперации энергии), оснащение приборами учета используемых энергетических и других ресурсов, и инвестиционные, связанные со своевременным замещением морально устаревших производственных мощностей (производственных узлов), внедрением современного энергоэффективного и энергосберегающего оборудования, модернизацией и автоматизацией существующих технологических процессов.
Любое возможное преобразование технологического процесса и (или) используемого оборудования, влекущее за собой уменьшение удельного расхода энерго- и других ресурсов на единицу обезвреженных отходов, особенно при снижении (или, хотя бы, остающемся уровне выбросов и сбросов вредных веществ) следует оценивать как повышение его энергоэффективности и ресурсосбережения (с учетом экономической эффективности и технологической надежности данного преобразования).
Особое внимание следует уделить анализу возможностей вторичного использования образующихся при термическом обезвреживании отходов побочных продуктов (зола от сжигания, шлак, металлом, стекло, пиролизное топливо, пиролизный газ и др.).
Результаты рассмотрения данного критерия являются дополнительным положительным фактором при принятии решения в отношении определения той или иной технологии газодобычи в качестве НДТ.
Технология газодобычи может быть определена в качестве НДТ при достижении соглашения между всеми членами ТРГ по данному вопросу. При возникновении различных мнений в ТРГ по какому-либо вопросу федеральным органом исполнительной власти, ответственным за разработку информационно-технических справочников НДТ, может быть предложено компромиссное решение. При возникновении серьезных разногласий относительно того, какие технологии определить в качестве НДТ, может быть проведена более углубленная комплексная оценка технологий.
Окончательное решение о выборе технологии принимают не только с учетом ее "экологичности", но и с учетом ее доступности с финансовой точки зрения. В данном случае рекомендуется ориентироваться на следующий логический подход (рисунок 4.3).
При наличии особого мнения по определению технологии газодобычи в качестве НДТ, не поддерживаемого всеми членами ТРГ, такая технология может быть определена в качестве НДТ и включена в информационно-технический справочник НДТ, что сопровождается специальными указаниями на особое мнение и допускается при соблюдении следующих условий:
- в основе особого мнения лежат данные, которыми располагает ТРГ и федеральный орган исполнительной власти, ответственный за разработку информационно-технических справочников НДТ, на момент подготовки выводов относительно НДТ;
- заинтересованными членами ТРГ представлены обоснованные доводы для включения технологии в перечень НДТ. Доводы являются обоснованными, если они подтверждаются техническими и экономическими данными, данными о воздействии на различные компоненты окружающей среды, соответствием рассматриваемой технологии понятию "наилучшая доступная технология" и критериям определения НДТ в соответствии с Федеральным законом от 10 января 2002 г. N 7-ФЗ "Об охране окружающей среды".

Рисунок 4.3 - Подход для принятия решения по НДТ
НДТ 1. Система экологического менеджмента
Система экологического менеджмента (СЭМ) является частью системы менеджмента организации, которая нацелена на предотвращения загрязнения, связанного с производственно-хозяйственной деятельностью, защиту окружающей среды и постоянное улучшение общей экологической результативности предприятия. В 2015 году опубликован международный стандарт ISO 14001:2015, а в 2016 году - ГОСТ Р ИСО 14001-2016.
Предотвращение загрязнения предполагает использование технологий, методов, подходов, материалов или энергии для того, чтобы предотвратить или снизить до минимально возможного уровня выбросы или сбросы загрязняющих веществ или объемы образования отходов, чтобы минимизировать негативное воздействие на окружающую среду.
Предотвращение загрязнения может включать устранение источника, уменьшение его воздействия, оптимизацию технологического процесса, эффективное использование ресурсов, замену материалов и энергии, повторное использование, восстановление, вторичную переработку, утилизацию и очистку, т.е. полностью соответствует принципам НДТ.
1. Общие требования.
2. Экологическая политика.
3. Требования к планированию:
- экологические аспекты;
- законодательные и прочие требования;
- цели, задачи и программы;
4. Внедрение и функционирование:
- структура и ответственность;
- обучение, осведомленность и компетентность;
- информирование;
- документация и контроль документации;
- управление операциями;
- подготовленность к аварийным ситуациям;
5. Проверки:
- мониторинг и измерения;
- оценка соответствия;
- несоответствия, корректирующие и предупреждающие действия;
- управление записями;
- внутренний аудит СЭМ;
6. Анализ и оценка СЭМ руководством организации.
Функционирование СЭМ обеспечивается путем разработки, внедрения и выполнения основных процедур, необходимых для управления экологическими аспектами, рисками и воздействиями. Экологический аспект - ключевое понятие СЭМ, позволяющее соотнести деятельность организации и ее взаимодействие с ОС.
Все процессы текущей и намечаемой деятельности по добыче газа связаны со следующими видами воздействия на ОС (экологическими аспектами):
- загрязнение атмосферного воздуха;
- загрязнение поверхностных и подземных водных объектов;
- образование и размещение отходов производства и потребления;
- нарушение земель и почвенного покрова;
- воздействие на растительный и животный мир;
- потребление энергии;
- физические воздействия на ОС (шум, вибрация, излучения);
- воздействие на геологическую среду (многолетнемерзлые породы, подземные воды и т.п.).
При проведении буровых, строительных и ремонтных работ, в том числе на шельфе, наряду с перечисленными, существуют специфические экологические аспекты, связанные:
- с загрязнением водной, в том числе морской, среды взвешенными веществами (повышение мутности воды);
- с воздействием на ареалы обитания растений и животных при изъятии земель под строительство и т.п.
Принцип постоянного улучшения реализуется путем постановки экологических целей и задач, выделения ресурсов и распределения ответственности для их достижения и выполнения. Экологические цели ставятся с учетом технологических показателей НДТ.
Снижение технологических потерь и потребления природного газа на собственные нужды при добыче достигается в результате применения следующих решений:
- использование интегрированных автоматизированных систем управления технологическими процессами на газовых промыслах (включая скважины, газосборные сети, УКПГ (УППГ), ДКС) с комплексным регулированием технологических режимов объектов добычи и промысловой подготовки газа;
- создание комплексных автоматизированных систем управления энергообеспечением газовых промыслов, реализующих централизованный контроль и управление объектами электро-, тепло-, водоснабжения и учет потребления энергоресурсов;
- оптимизация режима работы горелочных устройств на устьевых подогревателях эксплуатационных скважин;
- отключение устьевых подогревателей газа на эксплуатационных скважинах, которое позволяет экономить расход газа в качестве топлива для горелок устьевых подогревателей пластовой смеси в весенне-летний и летне-осенний период;
- использование устройства детонационного розжига в факельном устройстве;
- использование технологий ремонта без остановки технологического процесса;
- подогрев топливного газа ГПА в блоке подготовки газа с использованием горячей воды системы отопления ДКС;
- использование тепла отходящих дымовых газов ГПА для системы отопления;
- герметизация арматуры и оборудования цехов по добыче газа и газового конденсата;
- использование газа выветривания для подогрева печей в УСКиРМ;
- размещение попутных вод и вод, использованных для собственных производственных и технологических нужд путем закачки в поглощающие скважины, исключив сжигание стоков на горизонтальных факельных устройствах.
Снижение негативного воздействия на ОС при добыче природного газа достигается в результате применения следующих решений (комплекса решений):
1) обеспечение минимального негативного воздействия на состояние атмосферного воздуха за счет:
решений при строительстве скважин, в том числе:
- надежной изоляции проницаемых пластов в скважине от устья до забоя для недопущения перетоков газа из скважины в вышележащие горизонты;
- исследования скважин без выпуска газа в атмосферный воздух;
- использования на устье скважины противовыбросового оборудования, которое перекрывает устье скважины в случае противодавления на пласт по каким либо причинам и препятствует выбросам нефти и газа в атмосферу;
- герметизации циркуляционной системы, емкостей блока приготовления бурового раствора, системы очистки бурового раствора, устья скважины;
- применения в составе буровых растворов химреагентов, не приводящих к опасному загрязнению атмосферного воздуха;
- проведения контроля качества воздуха рабочей зоны;
- обеспечения герметичности системы приема и замера пластовой продукции в процессе испытания;
- применения запорно-регулирующей арматуры и фланцевых соединений герметичности класса "А";
- применения сепараторов-утилизаторов при освоении скважин позволит сократить время сжигания газа на факеле до 3-4 ч, что обеспечит значительное уменьшение выбросов продуктов сгорания.
решений при эксплуатации объектов газового промысла, в том числе:
- использования малоэмиссионных ГПА;
- проведения технологических процессов в закрытой (герметичной) системе, исключающей постоянные выбросы газа;
- применения оборудования, арматуры и трубопроводов, рассчитанных на давление, превышающее максимально возможное рабочее давление, максимальную и минимальную рабочую температуру;
- оснащения аппаратов арматуры, трубопроводов предохранительными клапанами с выбросом избытка газа на факел в случае превышения предела давления предусмотренного проектом;
- соединения всех производственных модулей с факельной системой для сбора и сжигания газа на случай нарушения технологического режима ведения производственного процесса и при сбоях в работе оборудования;
- использования газа, выделяющегося при разгазировании насыщенного ДЭГ, ТЭГ и других реагентов на установках регенерации, в качестве топлива для печей огневого нагрева с целью предотвращения и минимизации выбросов, уменьшения потерь газа, максимального использования вторичных энергетических ресурсов;
- утилизации тепла выхлопных газов ГПА ДКС для нужд теплоснабжения, что исключает необходимость в установке подогрева теплоносителя УКПГ, которая в этом случае может быть переведена в резерв;
- использования централизованной системы подвода, слива и очистки масла, а также системы очистки смазочного масла любого из работающих ГПА, которая подключается к передвижной установке очистки (отсепарированное и очищенное от мехпримесей масло возвращается в маслобак ГПА);
- использования скважинной автоматизированной телеметрической системы, осуществляющей дистанционный контроль работы скважин путем оперативной передачи на пульт оператора основных параметров работы (давление, температура, расход и сигналы об их отклонениях);
- использования надежной схемы обвязки технологического оборудования, обеспечивающей снижение объема выделения ЗВ от неорганизованных источников выбросов;
- осуществления дренажа из всех аппаратов в герметическую дренажную систему, исключающую попадание жидкости на поверхность грунта;
- применения "дыхательных" клапанов, обеспечивающих проектные величины внутреннего давления и позволяющих ограничить испарение в атмосферу токсичных и легковоспламеняющихся жидкостей, хранящихся в резервуарах при атмосферном давлении;
- применения азото-кислородной подушки на резервуарах склада метанола, что позволяет исключить попадания паров метанола в атмосферный воздух;
- рассредоточения во времени работы технологических агрегатов, участвующих в едином непрерывном технологическом процессе, при работе которых выбросы ЗВ в атмосферу достигают максимальных значений;
- выполнения инструментального контроля выбросов ЗВ в атмосферу в воздухе рабочей и на границе санитарно-защитной зоны;
- применения в котельных экологически "чистого" вида топлива - природного газа;
- проведения ревизий и своевременной наладки горелочных устройств котлоагрегатов;
2) обеспечение минимального негативного воздействия на состояние водной среды за счет:
- расположения промысловых объектов за пределами водоохранных зон;
- соблюдения режима водоохранных зон рек и озер;
- гидроизоляции и обваловки промплощадок, площадок для хранения ГСМ и химреагентов;
- контроля за состоянием водорегулирующих сооружений;
- регламентированного сбора, хранения и вывоза отходов производства и потребления;
- повторного использования очищенных СВ на технологические операции (обмыв механизмов системы очистки и регенерации буровых растворов, оборудование рабочих площадок, опрессовка обсадных и бурильных труб, приготовление буровых растворов и др.);
- снижения объемов накопления СВ путем использования ОБР при приготовлении новых порций буровых растворов для проходки нижележащих интервалов;
- применения замкнутой системы водопользования;
3) обеспечение минимального негативного воздействия при обращении с отходами производства и потребления за счет:
- осуществления раздельного сбора отходов по классам опасности в специализированные емкости и обустройство специализированных площадок с твердым покрытием для накопления отходов;
- обустройства мест временного хранения образующихся отходов в соответствии с классом опасности и агрегатным состоянием отхода;
- накопления и передачи специализированным предприятиям для дальнейшего транспортирования, обработки, утилизации, обезвреживания и размещения отходов I-V классов опасности (срок накопления отходов не должен превышать сроки, установленные законодательством);
- сбора в герметичные емкости ОБР от строительства скважин III класса опасности и БСВ IV класса опасности;
- конструктивного исполнения емкостей, коммуникаций, насосов, трубопроводов и другого технологического оборудования, которое должно предотвращать утечки, переливы и проливы технологических жидкостей, воды и реагентов;
- дополнительной обработки отходов бурения коагулянтами и флокулянтами и обезвоживание буровых шламов (БШ);
- утилизации БШ; для утилизации БШ может использоваться химический метод (капсулирование), обеспечивающий получение безопасного продукта (гранулированный материал IV класса опасности) и его последующее использование в строительной сфере (для основания полотна автодорог, при строительстве рабочих площадок, для выравнивания рельефа местности и т.п.). Данный способ позволяет утилизировать опасные компоненты, включая тяжелые металлы, сульфиды и нефтепродукты;
- обезвреживания буровых растворов; ОБР могут обезвреживаться биологическим методом с использованием добавки (гуминоминерального концентрата) для получения гуминоминерального мелиоранта с его последующим использованием при рекультивации нарушенных земель;
4) сокращение теплового воздействия скважины в пределах интервала распространения льдистых, просадочных мерзлых пород:
- использование теплоизолированных лифтовых труб, обустройства сезонных систем термостабилизации грунтов (ТСГ) в приустьевых зонах скважин и систем ТСГ в пределах свайных фундаментов прискважинных сооружений;
- применение в конструкции скважины теплоизолированного направления в верхнем интервале вмещающих грунтов при разработке глубоких продуктивных горизонтов с высокой пластовой температурой (60-100 °С).
Технология внедрена на большинстве газодобывающих предприятий.
НДТ 2. Система энергетического менеджмента
С 1970-х годов в различных государствах были разработаны национальные стандарты в области систем энергетического менеджмента (СЭнМ). В 2011 г. опубликован международный стандарт ISO 50001:2011, а в 2012 г. - ГОСТ Р ИСО 50001-012 "Системы энергетического менеджмента. Требования и руководство по применению".
СЭнМ представляет собой часть системы менеджмента организации и включает набор (совокупность) взаимосвязанных или взаимодействующих элементов, используемых для разработки и внедрения энергетической политики и энергетических целей, а также процессов и процедур для достижения этих целей [77].
СЭнМ позволяет сформулировать обоснованные цели и задачи в области повышения эффективности использования энергии на предприятии и обеспечить их достижение (решение) путем реализации программ, охватывающих все стадии производственного процесса - от планирования закупок оборудования до организации отгрузки готовой продукции. Следует отметить, что в соответствии со статьей 28.4 Федерального закона N 219-ФЗ "применение ресурсо- и энергосберегающих методов" отнесено к ключевым критериям "достижения целей охраны окружающей среды для определения наилучшей доступной технологии".
Для энергоемких отраслей, к которым относится и добыча природного газа, значимость систем энергетического менеджмента весьма высока.
С точки зрения НДТ основные численные показатели обычно представляют как удельное потребление энергии (в расчете на единицу продукции) как на отдельных стадиях (наиболее энергоемких), так и в процессе производства в целом. Именно в размерности сокращения удельных затрат энергии топлива, пара, электроэнергии и др. обычно ставятся цели и задачи повышения энергоэффективности, потенциально важные для обеспечения соответствия предприятий НДТ.
В связи с тем, что для постановки и проверки выполнения задач СЭнМ необходимо обеспечить мониторинг и измерение показателей, связанных с потреблением и использованием энергии, разработка программ энергетического менеджмента предполагает и совершенствование практики учета и контроля, включая выбор, обоснование и организацию измерений ключевых параметров.
Особенности российского климата (в том числе и региональные) определяют достаточно существенные отличия в потреблении энергии, необходимой для подготовки сырья, материалов, отопления производственных помещений, от показателей, характерных, например, для Европы.
Для постановки обоснованных целей и задач в области повышения энергоэффективности производства необходимо четко знать и документировать распределение потребления энергии на различные нужды с учетом отраслевых и региональных особенностей.
В общем случае в состав СЭнМ входят следующие взаимосвязанные элементы:
- энергетическая политика;
- планирование (цели, задачи, мероприятия), программа СЭнМ;
- внедрение и функционирование, управление операциями;
- взаимодействие и обмен информацией;
- мотивация персонала;
- подготовка и обучение персонала;
- внутренний аудит СЭнМ;
- анализ и оценка СЭнМ руководством организации.
Действенность СЭнМ обеспечивается путем разработки, внедрения и соблюдения основных процедур, т.е. способов (в том числе документированных) осуществления действия или процесса.
В связи с тем, что воздействие предприятий по добыче газа в значительной степени обусловлено именно высокой энергоемкостью технологических процессов, системы энергетического менеджмента могут стать как инструментами повышения энергоэффективности, так и инструментами сокращения негативного воздействия на ОС.
Технология внедрена на большинстве газодобывающих предприятий.
НДТ 3. Технология безамбарного бурения скважин
Технология основана на глубокой очистке БСВ для их повторного использования в технологическом цикле с применением четырехступенчатой очистки БСВ и отходов буровых растворов на вибрационных ситах, пескоотделителе, илоотделителе, центрифуге для отделения твердой фазы.
Технология не предусматривает строительство шламовых амбаров в естественных грунтах для сбора отходов бурения и включает:
- раздельное накопление отходов при проведении буровых работ по их видам и временное хранение на буровой в специальных контейнерах с последующим вывозом для ликвидации в специализированные организации и установки по переработки отходов или в амбары бурящихся скважин согласно проектным решениям, а также другие меры;
- накопление отходов при проведении ремонтных работ в специальные емкости с последующим вывозом для утилизации, обезвреживания, ликвидации в специализированных организациях и установки по переработке отходов;
- использование на буровой при проведении буровых работ системы глубокой очистки БСВ и ОБР;
- максимальное использование оборотной системы водоснабжения для технологических нужд;
- гидроизоляцию места установки блоков буровых установок, мест накопления и хранения отработанных технологических жидкостей капитального ремонта скважин;
- использование гидроизолированной площадки сбора обезвоженного на центрифуге БШ при проведении буровых работ;
- применение низкотоксичных и биоразлагаемых буровых растворов на основе УВ и синтетических жиров, обеспечивающих высокое качество вскрытия продуктивного пласта и промывки призабойной зоны;
- обваловку при проведении буровых работ площадки бурения по периметру высотой 0, 5 м и шириной по верху 0, 5 м;
- вывоз отходов с территории рабочей площадки специально оборудованным транспортом.
Технология обязательна для применения при бурении скважин на территориях с экологическими ограничениями их использования.
Технология имеет более двух примеров успешного внедрения.
НДТ 4. Технология бурения скважин с использованием амбаров (накопителей)
Технология используется для размещения, обезвреживания и утилизации отходов производства при бурении, предусматривает строительство шламовых амбаров в естественных грунтах с обязательным обеспечением их надежным гидроизоляционным покрытием для предотвращения фильтрации растворов.
Технология включает:
- накопление отходов бурения;
- очистку БСВ и отходов буровых растворов до нормативов;
- использование буровых шламов, осадка БСВ и отходов буровых растворов (в качестве строительного материала, плодородного субстрата, закрепления подвижных песков, получения глинопорошка и др.);
- отверждение (консолидацию) БШ, осадка БСВ и отходов буровых растворов;
- ликвидация и рекультивация накопителя.
Технология предназначена для применения на территориях, не относящихся к территориям с экологическими ограничениями их использования (например, бросовые земли, площади земель с низким плодородием, пустынные и полупустынные территории с песчаными почвами и песками).
Технология имеет более двух примеров успешного внедрения.
Применение НДТ 3, 4 при бурении скважин позволяет достичь следующих технологических параметров, приведенных в таблице 5.1.
Удельный объем образования отходов бурения, помимо типа буровой установки, также зависит от специфики месторождения.
|
Тип буровой установки |
Удельный объем образования отходов бурения, т/м проходки | |
|
min |
max | |
|
1 |
2 |
3 |
|
ZJ-20 |
≤ 2, 38 | |
|
ZJ 30 DBS |
0, 18 |
28, 3 |
|
БР-125 |
0, 06 |
0, 32 |
|
БР-125 N 5 (2001) |
0, 47 |
0, 57 |
|
БУ-Уралмаш 4Э-76 |
0, 06 |
3, 59 |
|
БУ-2500/160 ЭП |
0, 01 |
0, 07 |
|
БУ-3000 ЭУК |
0, 04 |
2, 03 |
|
БУ-3200/200 ЭУК |
0, 06 |
1, 21 |
|
БУ-4200/250 ЭК-БМ(Ч) |
0, 06 |
192, 43 |
|
БУ-4200/250 ЭЧК-БМ |
0, 05 |
1, 13 |
|
БУ-5000/320 ЭК-БМЧ |
0, 08 |
3, 3 |
|
БУ 6000/400 ЭК-БМЧ |
0, 14 |
0, 15 |
|
БУ-1600/100 ЭУК |
≤ 0, 52 | |
|
HR-5000-AC-CS |
0, 09 |
1, 76 |
|
К703МТП127Г |
0, 29 |
37, 14 |
|
НБО-1600/100 ЭУК |
0, 25 |
1, 02 |
|
КЕБОТ-90 |
≤ 0, 49 | |
|
МБК-140 |
0, 42 |
0, 5 |
|
МБУ-125 |
0, 23 |
1, 49 |
|
МБУ-140 |
0, 26 |
0, 65 |
|
МБУ-3200/200 ДЭР |
0, 02 |
54, 28 |
|
ТД-160 |
≤ 0, 3 | |
|
УПА-60/80 |
≤ 6, 79 | |
НДТ 5. Технология по сбору, транспортировке, кондиционированию отходов буровых растворов с дальнейшим возвращением в производственный цикл, а также по производству технологических жидкостей различного назначения
В основе технологии лежат принципы:
а) разделения (сепарации) с дальнейшим обезвреживанием (термической деструкцией/методом отверждения) отходов, образующихся в процессе очистки и кондиционирования;
б) а также переработки прочих отходов бурения с применением специализированного оборудования, материалов и реагентов общего назначения с получением конечного продукта (материала), имеющего характеристики строительного материала и вовлекаемого во вторичные производственные процессы:
- планирование территории;
- формирование обваловки;
- откосов дорог;
- засыпку приямков и иных строительных целях.
Технология позволяет:
1) готовить пачки глушения утяжеленных промышленных растворов с плотностью 1, 1-, 8 ("рассолов"), применяемых для капитального ремонта скважин (КРС);
2) восстанавливать (регенерировать) эмульсионный раствор на углеводородной основе (ЭРУО);
3) обезвреживать жидкую и твердую фазу отходов бурения: после очистки отработанных полимер-глинистые растворов и БСВ.
Основные технологические потоки представлены на рисунке 5.1.

Рисунок 5.1 - Направление технологических потоков
Актуальное технологическое решение содержит целый ряд конкурентных преимуществ:
1) универсальность. Технология позволяет производить кондиционирование углеводородного бурового раствора эмульсионного типа (ЭРУО) и осуществлять дальнейшую переработку твердой фазы, получаемой в процессе кондиционирования, а также использовать очищенные БСВ (в т.ч., изначально содержащих нефтепродукты) для приготовления промывочных и технологических жидкостей;
2) компактность, подразумевающая размещение всех необходимых блоков и агрегатов на небольшой специализированной площади, а также их синергию;
3) качество продуктов кондиционирования и переработки;
4) специализированный емкостной парк, дающий возможность хранения кондиционированных ЭРУО и получаемой технической воды для повторного использования;
5) широкий спектр применения получаемого конечного продукта переработки твердой фазы - инертного строительного материала, пригодного для использования по непосредственному назначению (строительство, отсыпка площадок и дорог, наполнение (пересыпка) рекультивируемых амбаров/полигонов, восстанавливаемых карьеров, оврагов).
Данная технология имеет более двух примеров успешного внедрения.
НДТ 6. Переработка и использование твердой фазы отходов бурения
Технология основана на использовании твердой фазы отходов бурения и капсулизирующих компонентов с получением строительного материала.
Твердая фаза отходов бурения подается в приемный контейнер (1), скиповым подъемником или опрокидывателем (2) перегружаются в бункер (3) шнекового подавателя (4), из которого через дозатор и шнековый подаватель (4) поступают в двухвальный смеситель (8), куда также подается смесь добавок, которая поступает из мерных расходных бункеров 6.1, 6.2, 6.3 через шнековые подаватели-дозаторы 7.1, 7.2, 7.3 в двухвальный смеситель порошковой смеси (5) для равномерного перемешивания с отходами. Однородность смешивания достигается согласно эксплуатационных характеристик смесительного оборудования в соответствии с руководством по эксплуатации. Процесс смешивания занимает не более 10 мин. Данная смесь в зависимости от требований к готовой продукции должна выгружаться на ленточный транспортер (10) или поступает в гранулятор (9) и далее на ленточный транспортер. По ленточному транспортеру смесь поступает на площадку хранения для предварительного твердения, которое должно осуществляться в течение 12-24 ч.
Удельный выход обезвреженных отходов составляет 1, 2-2, 37 т/т.
Перечень обезвреживаемых отходов приведен в таблице 5.2.
Буровой отход должен относиться не менее чем к IV классу опасности, иметь паспорт опасного отхода, согласованный и утвержденный в установленном порядке. Содержание нефтепродуктов - не более 15 %, с влажностью на границе текучести - не более 55 % по массе.
|
Наименование группы обезвреживаемых отходов |
Код ФККО |
Класс опасности |
Состав обезвреживаемого отхода, в % |
|
Шламы буровые при бурении, связанном с добычей сырой нефти, природного (попутного) газа и газового конденсата |
2 91 120 00 00 0 |
4, 5 |
Содержание нефтепродуктов - не более 15 % |
|
Растворы буровые при бурении нефтяных, газовых и газоконденсатных скважин отработанные |
2 91 110 00 00 0 |
4, 5 |
Содержание нефтепродуктов - не более 15 % |
|
Воды сточные буровые при бурении, связанном с добычей сырой нефти, природного газа и газового конденсата |
2 91 130 00 00 0 |
4, 5 |
Содержание нефтепродуктов - не более 15 % |
Общая технологическая схема переработки ТФ ОБ с использованием специализированного смесительного оборудования приведена на рисунке 5.2.

1 - приемный бункер для ТФ ОБ; 2 - устройство подачи отходов из приемного контейнера в приемный бункер (опрокидыватель, скиповый подъемник - в зависимости от комплектации); 3 - приемный бункер; 4 - шнековый подаватель отходов; 5 - двухвальный смеситель сухих добавок; 6.1, 6.2, 6.3 - мерные приемные бункера добавок; 7.1, 7.2, 7.3 - шнеки-дозаторы подачи добавок; 8 - двухвальный смеситель для смешения отходов с добавками; 9 - гранулятор (в зависимости от комплектации); 10 - ленточный транспортер; 11.1, 11.2 - растариватель сыпучих материалов; 12 - площадка хранения и отгрузки готовой продукции
Рисунок 2 - Общая технологическая схема
Показателем НДТ переработки отходов бурения (НДТ 5, 6) является вовлечение в полезное использование в качестве вторичного сырья не менее 50 % образующихся отходов.
Технология имеет более двух примеров успешного внедрения.
НДТ 7. Технологии эксплуатации скважин без выбросов загрязняющих веществ в атмосферу
НДТ являются технологии, обеспечивающие эксплуатацию скважин без выпуска добываемого флюида и продуктов его сгорания в атмосферу в том числе:
- проведение газодинамических и геофизических исследований без выпуска природного газа в атмосферу с использованием средств телеметрии (при технологической возможности обеспечения необходимого диапазона расходов газа в газосборную сеть), за исключением обязательных выбросов газа из лубрикаторов;
- использование закрытой системы продувки скважин (при технологической возможности обеспечения необходимого диапазона расходов газа в газосборную сеть) за исключением вариантов, когда на момент необходимой продувки скважины она по технологическим условиям не может быть включена в систему сбора и транспортировки. Поступивший в коллектор после продувки скважины газ расходуется на обеспечение технологических потребностей в границах промысла (не является доступным с экономической точки зрения для месторождений, находящихся на завершающем этапе эксплуатации, с аномально низким пластовым давлением и извлекаемыми остаточными запасами менее 1 млрд м3);
- ремонт скважин с применением колтюбинговой техники (при технологической необходимости применения именно колтюбинга в зависимости от целей ремонта). Технология также применима для капитального ремонта скважин с аномально низким пластовым давлением и обеспечивает герметизацию устья скважины в широком диапазоне давлений и скоростей перемещения гибких труб за счет ее гладкой наружной поверхности герметизирующего устройства.
Технология имеет более двух примеров успешного внедрения.
НДТ 8. Технологии интенсификации притока газа в скважине
НДТ являются технологии, направленные на интенсификацию притока газа и уменьшение количества продувок скважин, в том числе:
- использование в эксплуатационных скважинах плунжерных и концентрических лифтов, замена насосно-компрессорных труб лифтовых колонн на трубы меньшего диаметра для удаления воды (при экономической целесообразности проведения реконструкции скважины);
- ввод в ствол скважины жидких и (или) твердых ПАВ, за исключением вариантов, когда ПАВ или их производные могут оказать негативное воздействие на последующие процессы переработки газа. При использовании ПАВ различных составов, скапливаемая на забое жидкость выносится на поверхность в виде пены;
- применение средств телеметрии и телемеханики (при наличии в системе обвязки скважин телеметрии или телемеханики или при экономической целесообразности проведения реконструкции обвязки) для оперативного контроля и управления режимами работы (включая измерение дебита газа, выноса жидкости) скважин (кустов скважин), шлейфов, в том числе для оптимизации режимов работы самозадавливающихся скважин;
- применение информационно-управляющих систем на скважинах (при наличии ИУС в системе обвязки скважин или при экономической целесообразности проведения реконструкции обвязки), эксплуатация которых осложняется выносом песка и механических примесей. Это позволит оптимизировать технологические режимы эксплуатации скважин, предотвратить разрушение призабойной зоны, своевременно проводить необходимые геолого-технические мероприятия и увеличить суточные отборы на 10-25 %;
- применение горизонтального бурения гибкими трубами дополнительных горизонтальных стволов из эксплуатируемых скважин при доразработке истощенных месторождений, вовлечении в разработку трудноизвлекаемых запасов, восстановлении бездействующих и малодебитных скважин (при экономической целесообразности проведения реконструкции скважины).
Технология имеет более двух примеров успешного внедрения.
Применением НДТ 7, 8 можно достичь следующих показателей по выбросам ЗВ в атмосферу при эксплуатации скважин (таблица 5.3).
|
Загрязняющее вещество |
Удельный выброс, кг/т.н.э продукции (год) |
|
Газовые, газоконденсатные, нефтегазоконденсатные месторождения
| |
|
Оксиды азота (NOx в пересчете на NO2) |
≤ 0, 70 |
|
Монооксид углерода (СО) |
≤ 5, 00 |
|
Метан (СН4) |
≤ 1, 00 |
|
Газовые, газоконденсатные, нефтегазоконденсатные месторождения, содержащие сероводород
| |
|
Оксиды азота (NOx в пересчете на NO2) |
≤ 0, 35 |
|
Монооксид углерода (СО) |
≤ 2, 00 |
|
Метан (СН4) |
≤ 0, 50 |
|
Диоксид серы (SО2) |
≤ 20, 00 |
НДТ 9. Применение предварительной сепарации пластового газа
НДТ заключается в использовании сепараторов для очистки гравитационным методом от жидкости и мехпримесей, поступающих из скважин, а также для приема залповых поступлений жидкости, выносимой газом из пониженных участков газопроводов-шлейфов (особенно в условиях увеличения количества добываемой воды).
Отделение основной массы пластовой жидкости и крупных частиц мехпримесей в сепараторах повышает эксплуатационную надежность оборудования УКПГ, ДКС, оборудования КИП и А (регуляторы, узлы учета газа), а также уменьшает трудоемкость обслуживания технологического оборудования по очистке от капельной влаги и мехпримесей.
Применяя эту технологию, можно достичь следующих показателей выбросов ЗВ в атмосферный воздух (таблица 5.4).
|
Загрязняющее вещество |
Удельный выброс, кг/т.н.э продукции (год) |
|
Оксиды азота (NOx в пересчете на NO2) |
≤ 0, 005 |
|
Монооксид углерода (СО) |
≤ 0, 05 |
|
Метан (СН4) |
≤ 25, 0 |
Технология имеет более двух примеров успешного внедрения.
НДТ 10. Технология подготовки газа горючего природного к транспорту на основе абсорбционного метода осушки газа
НДТ является технология подготовки газа горючего природного к транспорту на основе абсорбционного метода осушки газа.
Преимущества осушки с использованием жидких сорбентов:
- относительно небольшие капиталовложения и эксплуатационные расходы;
- малые перепады давления в системе осушки;
- непрерывность процесса.
Применяя эту технологию, можно достичь следующих показателей выбросов ЗВ в атмосферный воздух от подготовки газа горючего природного к транспорту (таблица 5.5).
|
Загрязняющее вещество |
Удельный выброс, кг/т.н.э продукции (год) |
|
Оксиды азота (NOx в пересчете на NO2) |
≤ 0, 03 |
|
Монооксид углерода (СО) |
≤ 0, 03 |
|
Метан (СН4) |
≤ 0, 2 |
Технология имеет более двух примеров успешного внедрения.
НДТ 11. Технология подготовки газа горючего природного к транспорту на основе адсорбционного метода осушки газа
НДТ является технология подготовки газа горючего природного к транспорту на основе адсорбционного метода осушки газа.
Процесс адсорбционной осушки по сравнению с другими технологиями подготовки газа менее чувствителен к возможным сезонным скачкам производительности и к изменению параметров сырьевого газа, таким как температура и давление.
Процессы адсорбционной осушки природного газа обеспечивают значительно более высокую степень защиты ОС.
Применяя эту технологию, можно достичь следующих показателей выбросов ЗВ в атмосферный воздух от подготовки газа горючего природного к транспорту (таблица 5.6).
|
Загрязняющее вещество |
Удельный выброс, кг/т.н.э продукции (год) |
|
Оксиды азота (NOx в пересчете на NO2) |
≤ 0, 05 |
|
Монооксид углерода (СО) |
≤ 0, 02 |
|
Метан (СН4) |
≤ 0, 2 |
Технология имеет более двух примеров успешного внедрения.
НДТ 12. Технология подготовки газа горючего природного к транспорту, нестабильного конденсата газового на основе низкотемпературной сепарации газа
НДТ является технология подготовки газа горючего природного к транспорту, нестабильного конденсата газового на основе НТС.
В качестве основных достоинств применения технологии НТС при промысловой подготовке газа, газового конденсата можно отметить следующие:
- низкие капитальные расходы и эксплуатационные затраты, особенно в начальный период эксплуатации при наличии свободного перепада давления;
- извлечение жидких углеводородов одновременно с осушкой газа;
- простоту в эксплуатации и техническом обслуживании;
- легкость регулирования технологического процесса и его автоматизацию в условиях газового промысла;
- возможность постепенного дополнения и развития технологии холодильными и компрессорными машинами при снижении пластового давления и соответственно уменьшение свободного перепада давления, так что уже на момент проектирования установки могут быть предусмотрены различные перспективные варианты продления срока ее эффективной эксплуатации.
Применяя эту технологию, можно достичь следующих показателей выбросов ЗВ в атмосферный воздух от подготовки газа горючего природного к транспорту, нестабильного конденсата газового (таблица 5.7).
Технология имеет более двух примеров успешного внедрения.
|
Загрязняющее вещество |
Удельный выброс, кг/т.н.э продукции (год) |
|
Оксиды азота (NOx в пересчете на NO2) |
≤ 0, 03 |
|
Монооксид углерода (СО) |
≤ 0, 05 |
|
Метан (СН4) |
≤ 0, 2 |
НДТ 13. Технология подготовки газа горючего природного к транспорту на основе низкотемпературной абсорбции газа
НДТ является технология подготовки газа горючего природного к транспорту на основе НТА.
Применяя эту технологию, можно достичь следующих показателей выбросов ЗВ в атмосферный воздух от подготовки газа горючего природного к транспорту (таблица 5.8).
|
Загрязняющее вещество |
Удельный выброс, кг/ т.н.э продукции (год) |
|
Оксиды азота (NOx в пересчете на NO2) |
≤ 0, 05 |
|
Монооксид углерода (СО) |
≤ 0, 20 |
|
Метан (СН4) |
≤ 0, 01 |
Технология имеет более двух примеров успешного внедрения.
НДТ 14. Оптимизация дожимных компрессорных станций
НДТ заключается в снижении выбросов ЗВ в атмосферу при компримировании газа горючего природного за счет оптимизации работы ДКС в результате применения одного или нескольких технологических решений:
- повышение степени сжатия ступеней компримирования путем замены СПЧ, и нагнетателей (уменьшение расхода топливного газа и снижение массы выбросов ЗВ);
- внедрение блочно-комплектных ДКС;
- применение ГПА на базе экономичных приводов;
- оптимизация работы ДКС на основе раздельно-группового переподключения газосборных коллекторов с различными параметрами (работа ДКС на объединенных потоках газа от нескольких УКПГ и вывод избыточного оборудования из эксплуатации);
- использование мобильных компрессорных установок (МКУ) для поддержания давления на входе действующей промысловой ДКС (необходима при снижении давления на входе в ДКС до 0, 4 Мпа и представляет собой блок-боксы полной заводской готовности, включающие электроприводной винтовой компрессор, все необходимое оборудование и системы, эксплуатируемые автономно по принципу "малолюдных технологий". После истощения месторождения возможно перемещение МКУ на другие промыслы);
- проведение промывок ГВТ двигателей, а также СПЧ газовых компрессоров ГПА;
- автоматическая система контроля и управления частотой вращения аппаратов;
- применение воздушного или электрического запуска ГПА;
- снижения потерь давления на выходе КС за счет оптимизации работы АВО газа и сепараторов УОГ ДКС;
- использование горелок предварительного смешения (сухое подавление выбросов) (таблица 5.9);
- сжигание обедненной смеси (сухое подавление выбросов) (таблица 5.9);
- наладка ГПА на низкий уровень образования NOх (сухое подавление выбросов) (таблица 5.9).
|
Наименование |
Объект использования |
Описание |
Примечание |
|
Горелки предварительного смешения (сухое подавление выбросов) |
Новые и существующие газовые турбины |
Низкотемпературное сжигание богатой топливно-воздушной смеси с подачей всего топлива в первую зону горения, быстром смешении с оставшимся воздухом и достижением бедной топливно-воздушной смеси при низкой температуре во второй зоне камеры сгорания. Эффективность технологии зависит от зоны смешения, от скорости перевода продуктов горения из "богатого" состояния в "бедное". | |
|
Сжигание обедненной смеси (сухое подавление выбросов) в ГПА |
Новые газовые двигатели |
Низкотемпературное (температура пламени менее 1800-900 К) сжигание перемешенной "бедной" топливовоздушной смеси. |
Используется в агрегатах, оборудованных устройством "SoLoNOx". |
|
Наладка ГПА на низкий уровень образования NOх (сухое подавление выбросов) |
Существующие газовые двигатели |
Уменьшение средней температуры пламени (путем перераспределения вторичного воздуха), сокращения поверхностей (объемов зон) горения со стехиометрическим составом топливовоздушной смеси (ТВС) и снижения времени пребывания горячих газов в зонах с высокой температурой. |
Используется на агрегатах промышленного типа ГТ-750-6 и ГТК-10. |
Применение технологических решений (НДТ 14) при компримировании газа горючего природного позволяет достичь следующих технологических показателей выбросов ЗВ (таблица 5.10).
|
Загрязняющее вещество |
Удельный выброс, кг/т.н.э продукции (год) |
|
Оксиды азота (NOx в пересчете на NO2) |
≤ 0, 7 |
|
Монооксид углерода (СО) |
≤ 1, 0 |
|
Метан (СН4) |
≤ 1, 0 |
Технология имеет более двух примеров успешного внедрения.
НДТ 15. Технология производства газа горючего природного сжиженного (СПГ)
НДТ заключается в производстве СПГ с применением технологических решений, обеспечивающих сокращение выбросов ЗВ в атмосферный воздух, в том числе:
- использование изотермических резервуаров для первичного хранения СПГ с отводом и использованием испарений газа в качестве топлива;
- использование на заводе СПГ факельной установки, позволяющей исключить выбросы невоспламененного углеводородного газа в атмосферный воздух.
Технология имеет примеры успешного внедрения.
НДТ 16. Утилизация попутного нефтяного газа
НДТ является полезное использование ПНГ путем применения следующих решений:
- подача ПНГ на ГПЗ для получения различных видов топлива и сырья для нефтехимии;
- подготовка и подача в систему ЕСГ;
- использование попутного нефтяного и природного газа для получения электро- и теплоэнергии;
- потребление ПНГ на собственные нужды в районе разработки месторождения;
- закачка ПНГ в пласт.
Технология имеет более двух примеров успешного внедрения.
Эксплуатация промысловых объектов с применением технологий и технических решений, обеспечивающих сокращение выбросов ЗВ в атмосферный воздух при:
- эксплуатации скважин;
- подготовке газа, к транспорту, включая компримирование природного газа, подготовке НГК;
- производстве сжиженного природного газа характеризуется следующими показателями выбросов ЗВ (таблица 5.11).
|
Загрязняющее вещество |
Удельный выброс, кг/т.н.э продукции (год) |
|
1 |
2 |
|
Предварительная сепарация
| |
|
Применение НДТ 7, 8, 9, 14
| |
|
Оксиды азота (NOx в пересчете на NO2) |
≤ 0, 8 |
|
Монооксид углерода (СО) |
≤ 2, 0 |
|
Метан (СН4) |
≤ 35, 0 |
|
Взвешенные вещества |
≤ 0, 03 |
|
Применение НДТ 7, 8, 9, 14, 16
| |
|
Оксиды азота (NOx в пересчете на NO2) |
≤ 2, 5 |
|
Монооксид углерода (СО) |
≤ 2, 5 |
|
Метан (СН4) |
≤ 10, 0 |
|
Взвешенные вещества |
≤ 0, 03 |
|
Абсорбционная осушка
| |
|
Применение НДТ 7, 8, 10, 14
| |
|
Оксиды азота (NOx в пересчете на NO2) |
≤ 0, 8 |
|
Монооксид углерода (СО) |
≤ 1, 0 |
|
Метан (СН4) |
≤ 1, 0 |
|
Взвешенные вещества |
≤ 0, 02 |
|
Адсорбционная осушка
| |
|
Применение НДТ 7, 8, 11, 14
| |
|
Оксиды азота (NOx в пересчете на NO2) |
≤ 0, 4 |
|
Монооксид углерода (СО) |
≤ 1, 5 |
|
Метан (СН4) |
≤ 1, 5 |
|
Взвешенные вещества |
≤ 0, 02 |
|
Низкотемпературная сепарация
| |
|
Применение НДТ 7, 8, 12, 14
| |
|
Оксиды азота (NOx в пересчете на NO2) |
≤ 1, 0 |
|
Монооксид углерода (СО) |
≤ 0, 5 |
|
Метан (СН4) |
≤ 1, 0 |
|
Взвешенные вещества |
≤ 0, 02 |
|
Применение НДТ 7, 12, 14
| |
|
Оксиды азота (NOx в пересчете на NO2) |
≤ 0, 1 |
|
Монооксид углерода (СО) |
≤ 0, 5 |
|
Метан (СН4) |
≤ 0, 5 |
|
Взвешенные вещества |
≤ 0, 01 |
|
Низкотемпературная абсорбция
| |
|
Применение НДТ 7, 8, 13, 14
| |
|
Оксиды азота (NOx в пересчете на NO2) |
≤ 0, 7 |
|
Монооксид углерода (СО) |
≤ 2, 0 |
|
Метан (СН4) |
≤ 0, 5 |
|
Взвешенные вещества |
≤ 0, 02 |
|
Сероводородсодержащие месторождения
| |
|
Применение НДТ 7, 8
| |
|
Оксиды азота (NOx в пересчете на NO2) |
≤ 0, 5 |
|
Монооксид углерода (СО) |
≤ 2, 5 |
|
Метан (СН4) |
≤ 0, 5 |
|
Серы диоксид (SO2) |
≤ 26, 0 |
|
Взвешенные вещества |
≤ 0, 03 |
|
Предварительная сепарация, абсорбционная осушка
| |
|
Применение НДТ 8, 9, 10, 14, 16
| |
|
Оксиды азота (NOx в пересчете на NO2) |
≤ 0, 6 |
|
Монооксид углерода (СО) |
≤ 0, 6 |
|
Метан (СН4) |
≤ 0, 5 |
|
Применение НДТ 9, 10, 14
| |
|
Оксиды азота (NOx в пересчете на NO2) |
≤ 0, 5 |
|
Монооксид углерода (СО) |
≤ 1, 0 |
|
Метан (СН4) |
≤ 0, 5 |
|
Применение НДТ 7, 9, 10, 14
| |
|
Оксиды азота (NOx в пересчете на NO2) |
≤ 1, 0 |
|
Монооксид углерода (СО) |
≤ 0, 5 |
|
Метан (СН4) |
≤ 0, 05 |
|
Предварительная сепарация, низкотемпературная сепарация
| |
|
Применение НДТ 8, 9, 12
| |
|
Оксиды азота (NOx в пересчете на NO2) |
≤ 0, 5 |
|
Монооксид углерода (СО) |
≤ 2, 5 |
|
Метан (СН4) |
≤ 2, 0 |
|
Взвешенные вещества |
≤ 0, 02 |
|
Применение НДТ 7, 8, 9, 12, 14
| |
|
Оксиды азота (NOx в пересчете на NO2) |
≤ 0, 5 |
|
Монооксид углерода (СО) |
≤ 0, 7 |
|
Метан (СН4) |
≤ 27, 0 |
|
Взвешенные вещества |
≤ 0, 01 |
|
Применение НДТ 7, 8, 9, 12, 14, 16
| |
|
Оксиды азота (NOx в пересчете на NO2) |
≤ 0, 05 |
|
Монооксид углерода (СО) |
≤ 0, 1 |
|
Метан (СН4) |
≤ 2, 0 |
|
Применение НДТ 8, 9, 12, 14, 16
| |
|
Оксиды азота (NOx в пересчете на NO2) |
≤ 1, 0 |
|
Монооксид углерода (СО) |
≤ 0, 5 |
|
Метан (СН4) |
≤ 1, 0 |
|
Взвешенные вещества |
≤ 0, 03 |
|
Предварительная сепарация, низкотемпературная абсорбция
| |
|
Применение НДТ 9, 13, 14
| |
|
Оксиды азота (NOx в пересчете на NO2) |
≤ 0, 5 |
|
Монооксид углерода (СО) |
≤ 0, 7 |
|
Метан (СН4) |
≤ 0, 05 |
|
Абсорбционная осушка, низкотемпературная сепарация
| |
|
Применение НДТ 7, 10, 12, 14
| |
|
Оксиды азота (NOx в пересчете на NO2) |
≤ 1, 5 |
|
Монооксид углерода (СО) |
≤ 3, 0 |
|
Метан (СН4) |
≤ 2, 0 |
|
Предварительная сепарация, абсорбционная осушка, низкотемпературная сепарация
| |
|
Применение НДТ 8, 9, 10, 12, 14, 16
| |
|
Оксиды азота (NOx в пересчете на NO2) |
≤ 1, 0 |
|
Монооксид углерода (СО) |
≤ 0, 5 |
|
Метан (СН4) |
≤ 0, 5 |
|
Взвешенные вещества |
≤ 0, 01 |
Международная практика учета экономических аспектов при внедрении НДТ, согласно Справочнику Европейского Союза "Экономические аспекты и вопросы воздействия на различные компоненты окружающей среды" [78], использует метод дисконтированных денежных потоков с учетом данных о затратах и эффектах, связанных с внедрением технологии за весь жизненный цикл. Обоснование существенных аспектов такой оценки, например, коэффициента дисконтирования, порядок учета инфляции и т.д. идентично тому, которое применяется при оценке экономической эффективности инвестиционных проектов.
Внедрение системы НДТ подразумевает внедрение, замену/реконструкцию/модернизацию технологического оборудования или отдельных его элементов, что должно привести к повышению эффективности внедряемых и существующих производственных процессов.
Следует отметить, что переход на НДТ не должен ухудшать экономические показатели работы предприятия, и в этой связи, целесообразно рассматривать внедрение НДТ, как и любой другой техники и технологии, не выделяя в отдельную категорию затраты, имеющие исключительно природоохранное назначение. При выделении природоохранных затрат в российской практике могут возникнуть серьезные трудности. Во-первых, затраты на внедрение природоохранной техники (яркий пример - очистные сооружения) могут быть значительно больше положительных эффектов в денежном выражении. Во-вторых, обоснование отнесения затрат к категории природоохранных часто вызывает сложности, т.к. бывает сложно определить, какая часть технологического оборудования внедряется с целью обновления основных производственных фондов, а какая - для снижения негативного воздействия на окружающую среду. Выделение затрат, направленных непосредственно на охрану окружающей среды, может быть оправдано в том случае, когда можно выделить конкретную технологическую установку, обеспечивающую природоохранный эффект.
Технологическое оборудование, используемое в добыче природного газа, представлено широкой номенклатурой, его индивидуальные показатели зависят от характеристик конкретного месторождения и характеристик добываемого сырья. В связи с этим невозможно установить удельные капитальные и эксплуатационные затраты на внедрение НДТ в сегменте добычи природного газа.
Поэтому при обосновании доступности технологий необходимо использовать следующие критерии и показатели экономической эффективности (таблица 6.1).
Расчет экономической эффективности внедряемой технологии должен производиться в соответствии со следующими принципами:
- исходные данные для расчета экономической эффективности должны соответствовать критериям достоверности, обоснованности и сопоставимости;
- расчет производится в рамках жизненного цикла (расчетного периода);
- расчет производится в денежной форме в ценах, действующих на момент выполнения расчетов (с обязательным указанием этого момента);
|
Показатель |
Критерий |
|
Чистый дисконтированный доход |
Неотрицательный. При сравнении с альтернативными технологиями предпочтение должно отдаваться технологии с большим ЧДД |
|
Внутренняя норма доходности |
Не ниже 15 %. При сравнении альтернативных проектов предпочтение должно отдаваться проекту с большим значением ВНД |
|
Срок окупаемости с учетом дисконтирования |
Не более 6 лет. При сравнении альтернативных проектов предпочтение должно отдаваться проекту с меньшим сроком окупаемости |
- расчет должен включать все денежные поступления и расходы в течение расчетного периода, связанные с внедрением технологии;
- расчет эффективности проекта должен проводиться путем сопоставления релевантных денежных потоков. Учитываются только те затраты и эффекты, которые связаны с внедрением технологии;
- учет динамики (изменение во времени) параметров проекта и его экономического окружения, а также неравноценность произведенных в разное время затрат и/или полученных доходов. Учет неравноценности разновременных денежных потоков производится методом дисконтирования. Представленные показатели ВНД и срока окупаемости являются ориентировочной границей отсечения экономически неэффективных технологий, внедрение которых обусловлено только снижением негативного воздействия на окружающую среду. В расчетах по определению эффективности внедряемой технологии рекомендуется выбирать норму дисконта с учетом степени риска, которая указана в таблице 6.2.
|
Характер производства |
Норма дисконта, % | ||
|
Низкая степень риска (инвестиции в модернизацию/ реконструкцию действующей технологии) |
Средняя степень риска (инвестиции в объекты с частичным использованием новых технических и технологических решений) |
Высокая степень риска (инвестиции в принципиально новые технологии) | |
|
Добыча |
8 |
10 |
12 |
При рассмотрении экономических аспектов перехода на систему НДТ предприятий по добыче природного газа необходимо учитывать существующие меры государственного стимулирования: инвестиционный налоговый кредит и применение механизма ускоренной амортизации.
В случае экономической нецелесообразности внедрения НДТ на действующих производственных объектах отрасли продлевается срок использования действующей технологии.
Технология предназначена для создания системы, обеспечивающей (посредством автоматизации функций пуска и останова устьевых подогревателей) высокоэффективный низкотемпературный безгидратный энергосберегающий режим добычи и транспортировки пластовой смеси; сокращение энергетических затрат при предварительной подготовке пластовой смеси в условиях строгого соблюдения технологических регламентов в части температурных параметров для скважин и газоконденсатопроводов в автоматическом режиме.
При добыче и транспортировке пластовой смеси крайне важной технологической задачей является строгое обеспечение температуры пластовой смеси, направляемой на переработку. При завышенных значениях температуры возникает превышение потребления топливного газа, в то время как заниженное значение температуры влечет за собой гидратообразование и, как следствие, неравномерную подачу на переработку конденсатной части углеводородного сырья. Посредством варьирования пуска и останова подогревателей средствами разработки, температурный режим поддерживается на входе на завод в оптимальных границах оптимальной зоны.
Разработанная система контроля и управления работой устьевых подогревателей, обеспечивает раннюю диагностику и активное противодействие гидратообразованию при транспортировке пластовой смеси за счет изменения режимов работы подогревателей на площадках скважин.
Преимущество системы автоматического управления температурными параметрами объектов газового промысла заключается в прозрачности для дистанционного диспетчерского воздействия на температурные режимы подогревателей на площадках скважин в приоритетном режиме. Система позволяет обеспечить в течение всего периода эксплуатации скважин соблюдение температурного технологического регламента, что способствует сокращению числа несанкционированных остановов скважин и, соответственно, простоев, отрицательно сказывающихся на выработке товарной продукции.
Структурная схема информационно-измерительной управляющей системы автоматического управления температурными параметрами объектов газового промысла приведена на рисунке 7.1.
Система работает в реальном масштабе времени. Данные считываются с датчиков скважин и магистрального трубопровода. На указанные объекты системой выдаются управляющие воздействия и уставки по управлению температурными режимами подогревателей (нагревательных элементов для скважин).
Применение системы позволяет сократить расход очищенного газа для предварительной подготовки (подогрева) пластовой смеси на площадках скважин, снизить тепловые потери на сборных пунктах (манифольдах) при перемешивании потоков пластовой смеси от различных скважин, обеспечивает соблюдение повышенных мер безопасности в условиях малолюдных технологий.

1 - промысловые объекты; 2 - файлы конфигурационных и настроечных параметров; 3 - база данных технологической SCADA-системы; 4 - диспетчерский пункт контроля и управления техпроцессом; 5 - файлы накопления результатов работы ИИУС; 6 - блок считывания параметрических данных ИИУС; 7 - блок анализа состояния промысловых объектов перед циклическим прогоном ИИУС; 8 - блок анализа и вычисления необходимых приращений температуры для поддержания заданного температурного профиля; 9 - блок распределения вычисленных температурных уставок по подогревателям площадок скважин с учетом изменения температурных профилей; 10 - блок выдачи температурных уставок (вновь вычисленных) на контроллеры скважин, дающих газ; 11 - блок выравнивания температурного профиля на манифольде для соответствующего магистрального трубопровода; 12 - блок регистрации выполненных изменений, с отображением результатов на видеограммах диспетчера промысла и ведением журнала действий и событий; 13 - поток данных с датчиков промысловых объектов; 14 - поток данных для контроля действий ИИУС и корректировки ее динамических параметров; 15 - поток из базы данных для функционирования ИИУС, 16 - поток конфигурационных данных для работы ИИУС; 17 - поток данных для работы ИИУС, 18 - поток данных с учетом корректировок по результатам анализа; 19 - поток данных из уточненного потока; 20 - поток вновь рассчитанных уставок по температуре; 21 - поток данных уточненного потока после распределения по заданному алгоритму по фонду скважин; 22 - поток данных, откорректированный в части уставок по температуре газа; 23, 24, 25 - поток данных, подготовленный для записи в файлы, 26 - потоком данных для визуализации, 27 - поток значимых команд для ИИУС; 28 - поток диспетчерского управления системами подогрева газа на площадках скважин; 29 - поток в базе данных
Рисунок 7.1 - Схема системы автоматического управления температурными параметрами объектов газового промысла
Для обеспечения безопасности применения разработки в условиях действующего промысла была выполнена апробация системы на специально разработанной виртуальной модели температурных характеристик технологического процесса промысла. Помимо этого, использование математической модели позволило определить условия сходимости и корректности функционирования энергосберегающей системы автоматического управления (ЭСАУ).
Для визуализации и управления ЭСАУ авторским коллективом были созданы и внедрены в состав действующей АСУ ТП промысла многофункциональные диспетчерские интерфейсы. Для контроля за качеством работы системы и автоматического формирования отчетных форм по экономии очищенного газа и сокращению выбросов вредных веществ в атмосферу, в составе разработки предусмотрена специализированная база данных.
Данная работа является лауреатом премии ПАО "Газпром" в области науки и техники за 2014 год.
Разработка внедрена в производственную деятельность ООО "Газпром добыча Астрахань" и защищена патентом на полезную модель. Фактический экономический эффект за 2011-013 гг. составил 42, 7 млн руб., при этом сэкономлено свыше 59 м3 очищенного газа, затрачиваемого на собственные нужды промысла.
Технология предназначена для минимизации расхода ингибитора в УКПГ для предупреждения гидратообразования в системе "шлейфы - газосборный коллектор" и снижение затрат времени на ликвидацию гидратообразования.
Существующая схема обвязки скважин и кустов скважин на месторождениях Крайнего Севера предусматривает подачу ингибитора гидратообразования непосредственно в каждую скважину и в общий коллектор с каждого куста скважин.
Технология обеспечивает снижение расхода ингибитора для предупреждения и ликвидации гидратообразования в системе "шлейфы - газосборный коллектор", снижение затрат времени на ликвидацию гидратообразования. Все это в конечном итоге приводит к снижению себестоимости добываемого и подготавливаемого к транспорту газа. Коллекторная схема подключения кустов скважин представлена на рисунке 7.2.
Технология предусматривает выявление средствами АСУ ТП УКПГ начала процесса гидратообразования в системе "шлейфы - газосборный коллектор". Выявив начало процесса гидратообразования, АСУ ТП УКПГ переходит в режим анализа изменения давления на устье каждой из скважин и определяет, на какой из скважин давление повышается и приближается к своему максимально возможному значению на устье - р уст.м. Максимально возможное значение давления на устье каждой скважины регулярно вводится в базу данных АСУ ТП УКПГ по результатам газодинамических испытаний скважин. Выявив скважину, у которой давление приближается к своему максимально возможному значению на устье, АСУ ТП УКПГ определяет, на каком участке системы "шлейфы - газосборный коллектор" происходит образование гидратов. После выявления этого участка АСУ ТП УКПГ подает ингибитор на ту скважину, которая расположена непосредственно перед участком, в котором начался процесс гидратообразования.

1, 2, 3, 4 - кусты скважин NN 1, 2, 3, 4 соответственно; 5 - газовые скважины; 6, 7, 8, 9, 10 - возможные места образования гидратов; 11 - вход УКПГ; 12 - газосборный коллектор; 13 - ингибиторопровод; 14 - газосборный шлейф; 15 - направление движения газа; 16 - направление подачи ингибитора
Рисунок 7.2 - Коллекторная схема подключения кустов скважин
Используя телеметрию, производят с заданным шагом квантования измерение базовых параметров работы скважин, кустов скважин, их шлейфов и газосборного коллектора. Для каждой i-ой скважины контролируемые значения давления газа на ее устье р уст.к строят в виде графика временной функции изображенного на рисунке 7.3.

1 - максимальное возможное значение давления на устье (р уст.м); 2 - динамика изменения давления на устье скважины (р уст.к)
Рисунок 7.3 - Динамика измерения давления газа на устье i-скважины
При этом для каждой скважины в базе данных АСУ ТП хранится значение максимально возможного для нее давления, которое выдается геологами и определяется при газогидродинамических исследованиях скважин.
В случае обнаружения начала процесса гидратообразования АСУ ТП переходит в режим анализа изменения давления на устье каждой из скважин. В результате этого анализа выявляется, на какой скважине давление повышается и приближается к своему максимально возможному значению на устье. В результате этого выбора АСУ ТП делает вывод - на каком участке системы "шлейфы - газосборный коллектор" происходит образование гидратов, и подает ингибитор на ту скважину, которая расположена непосредственно перед этим участком.
Предположим, система обнаружила начало образования гидратов в газосборном коллекторе 12 (рисунок 7.2). Если на всех скважинах начинается одновременное повышение давления, тогда однозначно можно утвердить, что гидрат образуется в газосборном коллекторе 12 в районе, где расположена точка 10. Поэтому следует подать ингибитор либо на куст скважин 3, либо 4 в зависимости от того, где будет меньше расстояние до УКПГ.
Допустим, при обнаружении начала гидратообразования в газосборном коллекторе, давление газа начинает повышаться на кусте скважин 2 (рисунок 7.2). Тогда однозначно можно утверждать, что гидрат образуется в районе точки 6. Поэтому необходимо подавать метанол на куст скважин 2.
Автоматизация этого процесса значительно облегчает работу оператора на УКПГ. В разработанных алгоритмах управления учтены сложные функциональные связи между параметрами управляемых процессов. Созданное прикладное программное обеспечение обеспечивает совместную работу системы сбора, обработки и отображения данных о технологических режимах работы газопромысловых шлейфов (ГСШ).
Применение данного метода позволяет существенно снизить расход метанола для предупреждения гидратообразования в газопромысловых шлейфах и снизить нагрузку на оператора УКПГ, тем самым повысить эффективность принимаемых управленческих решений и улучшить условия работы обслуживающего персонала на УКПГ.
Внедрение системы позволяет определять момент начала зарождения процесса гидратообразования и своевременно вырабатывать соответствующие управляющие воздействия, что обеспечивает безгидратный режим эксплуатации ГСШ с минимально возможным расходом метанола.
В условиях истощения пластовой энергии и запасов газа и накопления жидкости на забое для продолжения дальнейшей эксплуатации газовых скважин разработана и проведена успешная апробация технологии эксплуатации скважин по концентрическим лифтовым колоннам с использованием специального автоматического комплекса контроля и управления скважиной после ее реконструкции без глушения, позволяющей не проводить замену насосно-компрессорной трубы до конца службы скважины. До настоящего времени основным способом решения проблемы накопления жидкости на забое в обводненных скважинах была замена лифтовых труб на трубы с меньшим диаметром.
Однако ее эффективность может быть значительно выше в случае реализации спуска дополнительной лифтовой колонны без проведения капитального ремонта и глушения скважины.
С этой целью разработаны полимерные армированные трубы и технология их спуска единым отрезком под давлением без глушения скважины, создан мобильный комплекс МКРС-20, оборудование прошло успешные заводские и стендовые испытания, организовано производство труб.
Полимерные трубопроводы по сравнению со стальными имеют следующие преимущества:
- продолжительный срок эксплуатации (гарантийный срок 50 лет, прогнозируемый срок службы - до 100 лет);
- высокая стойкость ко многим агрессивным средам;
- низкие адгезионные свойства полимера, благодаря чему на поверхности трубопровода не происходит отложений солей и других веществ;
- высокие гидродинамические характеристики из-за низкой шероховатостью полиэтиленовой поверхности трубы;
- высокая надежность при механических перегрузках вследствие таких свойств полиэтилена, как вязкость и упругость одновременно;
- хорошие теплоизоляционные свойства;
- вес полиэтиленовых труб в 2-4 раза меньше стальных, что существенно облегчает их транспортировку, монтаж и снижает требования к прочности несущих конструкций;
- возможно изготовление трубы отрезками до 2000 м;
- малое количество стыков или их отсутствие при монтаже труб;
- простота и дешевизна стыковой сварки полиэтиленовых труб.
На основании технических требований, разработанных к полимерной армированной трубе в качестве концентрической лифтовой колонны для газовых скважин, была создана полимерная армированная труба ТГ19/73-10/10-75 (рисунок 7.4) с бронированием стальной лентой с заданным шагом.

1 - внутренняя полимерная труба; 2 - поперечное армирование; 3, 4 - повивы брони (левый, правый); 5 - наружная оболочка
Рисунок 7.4 - Полимерная армированная труба ТГ19/73-10/10-75: а) конструкция трубы; б) фотография трубы
Труба ТГ19/73-10/10-75 состоит из внутренней полимерной трубы, которая является непосредственным гидроканалом для транспортировки газа с жидкостью. Основным элементом, воспринимающим радиальную нагрузку (внутреннее давление), является поперечное армирование. Конструктивно это высокопрочная стальная лента, наложенная с заданным шагом для достижения сочетания высоких характеристик гибкости трубы при максимальной величине внутреннего давления. Для обеспечения требуемой величины разрывного усилия (осевой нагрузки) применяются повивы брони из высокоуглеродистой стали, навитые в противоположные стороны. Защита армирования от коррозии осуществляется с помощью наружной оболочки из полимерного материала.
Одновременно с разработкой трубы ТГ19/73-10/10-75 для применения ее в технологии концентрического лифта спроектирован и изготовлен комплекс оборудования МКРС-20 для спуска трубы в скважину без глушения, состоящий из следующего оборудования:
- трубодержатель для КЛК;
- превентор 4-плашечный с рабочим давлением 21 МПа;
- герметизатор 2-камерный с рабочим давлением 14 МПа;
- инжектор (податчик);
- вышка для монтажа инжектора;
- приемно-отдающее устройство;
- технологическая штанга;
- гидростанция с системой управления.
Схема оборудования газовой скважины концентрической лифтовой колонной приведена на рисунке 7.5.

1 - приемо-отдающее устройство с барабаном; 2 - гибкая сталеполимерная труба; 3 - направляющий желоб; 4 - инжектор, 5 - блок превенторов; 6, 7 - фонтанная арматура; 8 - колонная головка, 9 - направление; 10 - кондуктор; 11 - эксплуатационная колонна; 12 - НКТ; 13 - сталеполимерная труба (СПТ); 14 - интервал перфорации; 15 - искусственный забой
Рисунок 7.5 - Схема оборудования скважины концентрической лифтовой колонной
По результатам проведения опытных промысловых испытаний на газовой скважине Уренгойского месторождения общее время работ по оснащению скважины системой КЛК составило около 10 суток, что на 40 % меньше, чем предусмотрено рабочей документацией и на 290 % меньше, чем при замене НКТ на трубы меньшего диаметра. Важным достоинством разработанной технологии спуска КЛК явился отказ от проведения работ по освоению скважины, которые составляют 3 суток. Благодаря этому сократились потери газа и снизилась нагрузка на окружающую среду.
Для управления параметрами эксплуатации скважины применяется технологический комплекс контроля и управления (ТК КЛК), реализующий задачу оптимизации режима ее эксплуатации посредством автоматического поддержания в ЦЛК уровня дебита по газу, необходимого для удаления жидкости по мере скопления в стволе скважины.
По результатам годового опыта эксплуатации скважины, оборудованной КЛК, можно сделать следующие выводы. Внедрение технологии концентрического лифта обеспечило стабильную работу скважины без технологических продувок. Скважина показала высокую работоспособность в широком диапазоне дебитов. Технологический комплекс контроля и управления работой скважины обеспечил надежную эксплуатацию в условиях Крайнего Севера. Применение технологии КЛК перспективно на поздней и завершающей стадиях разработки месторождений.
Технология предназначена для устойчивой эксплуатации газосборных сетей при разработке месторождений с продуктивными горизонтами, значительно различающимися между собой по геолого-промысловым характеристикам.
Анализ показывает, что основной причиной выбытия скважин в бездействие (остановки) являются различия в добывных возможностях скважин, не позволяющие осуществлять эксплуатацию низкопродуктивных скважин в общий газосборный коллектор с высокопродуктивными. Продуктивные характеристики и диапазоны рабочих дебитов скважин даже в пределах одного куста различаются в несколько раз, что приводит к осложнениям при эксплуатации скважин.
Решение указанной проблемы возможно за счет внедрения на определенной стадии освоения месторождений двухнапорной системы сбора скважинной продукции.
Двухнапорная система сбора добываемой продукции (рисунок 7.6) включает в себя:
- газосборные коллекторы от проектируемых и существующих кустов для подачи газа по существующей системе сбора на запорно-переключающую арматуру (ЗПА) установки комплексной подготовки газа (УКПГ) - высоконапорный коллектор (ВНК);
- газосборные коллекторы от проектируемых и существующих кустов для подачи газа по вновь проектируемой системе сбора газа на пункт переключения арматуры (ППА) УКПГ - низконапорный коллектор (ННК).
Применение двухнапорной системы сбора позволяет не только управлять процессом разработки при одновременной эксплуатации скважин одного куста с низким и высоким энергетическими потенциалами, но и поддерживать высокий коэффициент использования фонда скважин (0, 96 д. ед.). Также это позволяет более рационально подбирать необходимые мощности дожимного комплекса и увеличивать эффективность его использования в связи с возможностью направлять продукцию высоконапорных скважин, не нуждающихся в компримировании, напрямую в цех подготовки товарной продукции.

Рисунок 7.6 - Двухнапорная система сбора газа
Анализ результатов прогнозных расчетов технико-экономических показателей показал, что за счет использования данной технологии сбора продукции за 10 лет ее эксплуатации стабильной работой будет обеспечено 28 % скважин, прогнозируемых к выбытию, а добыча конденсатосодержащего газа за рассматриваемый период увеличится более чем на 20 %.
В результате применения технологии достигнуто ежегодное сокращение потерь углеводородов, что соответствует снижению выбросов парниковых газов в атмосферу на 2 тыс. тонн (около 3 млн м3 в год).
Технология успешно применима на Северо-Уренгойском НГКМ.
Технология относится к сбору и обработке природного углеводородного газа по способу абсорбционной осушки и может применяться в процессах промысловой подготовки к транспорту продукции газовых месторождений [83].
Технология обеспечивает однофазную транспортировку газа и сокращение расхода метанола.
Задачей технологии является обеспечение однофазного транспорта газа с дальних кустов скважин на установку комплексной подготовки газа, а также транспортировка газа в однофазном состоянии на 2-ю ступень компримирования.
Прототипом технологии является сбор и подготовка углеводородного газа к транспорту, в котором газ с дальних кусов скважин проходит первичную сепарацию на установках предварительной подготовки газа (УППГ), откуда по трубопроводу поступает на окончательную подготовку на УКПГ.
При подаче газа дальних кустов перед первой ступенью компримирования реализуется следующая технология сбора и подготовки углеводородного газа к транспорту: подают газ с дальних кустов на сепарацию, транспортируют газ для дальнейшей подготовки совместно с газом ближних кустов скважин. Подают газ с ближних кустов скважин на сепарацию, вводят в газовый поток предварительно отсепарированный газ с дальних кустов скважин, сепарируют смесевой газ, компримируют и охлаждают смесевой газ в две ступени, вводят в газовый поток регенерированный абсорбент, выводят из газового потока насыщенный абсорбент на регенерацию, охлаждают смесевой газ и выводят его из установки.
Технический результат достигается следующим образом. Методом абсорбционной осушки подают газ с дальних кустов скважин на сепарацию, транспортируют газ для дальнейшей подготовки совместно с газом ближних кустов скважин. Подают газ с ближних кустов скважин на сепарацию, вводят в газовый поток предварительно отсепарированный газ с дальних кустов скважин, сепарируют смесевой газ, компримируют и охлаждают смесевой газ в две ступени, вводят в газовый поток регенерированный абсорбент, выводят из газового потока насыщенный абсорбент на регенерацию, охлаждают смесевой газ и выводят его из установки, в отличие от прототипа ввод регенерированного гликоля в газовый поток и вывод насыщенного влагой абсорбента из газового потока осуществляют также после сепарации газа дальних и ближних кустов скважин. Температуру точки росы транспортируемого газа обеспечивают ниже температуры транспортируемого газа на 7-2 °C.
На рисунке 7.7 представлена предлагаемая схема подготовки углеводородного газа к транспорту.
Пластовый газ с дальних кустов скважин по трубопроводам 1 подают на установку предварительной подготовки газа во входной сепаратор 2, где из него выделяют механические примеси и жидкую фазу. Механические примеси и жидкую фазу из входного сепаратора 2 по трубопроводу 3 выводят из установки. Отсепарированный газ из входного сепаратора 2 по трубопроводу 4 подают в абсорберы 5 для предварительной осушки. Регенерированный абсорбент по трубопроводам 6 подают в абсорберы 5 и после поглощения влаги из газа насыщенный абсорбент по трубопроводам 7 выводят из установки. Предварительно осушенный газ из абсорберов 5 транспортируется по трубопроводам 8 в сепаратор 17 установки комплексной подготовки газа, где из него выделяют механические примеси. Механические примеси из сепаратора 17 по трубопроводу 18 выводят из установки. Предварительно осушенный и дополнительно отсепарированный газ дальних кустов скважин по трубопроводу 19 вводят в газовый поток с ближних кустов скважин в трубопровод 16.
Пластовый газ с ближних кустов скважин (условно не показаны) по трубопроводу 9 подают на установки комплексной подготовки газа во входной сепаратор 10, где из него выделяют механические примеси и жидкую фазу. Механические примеси и жидкую фазу из входного сепаратора 10 по трубопроводу 11 выводят из установки. Отсепарированный газ из входного сепаратора 10 по трубопроводу 12 подают в абсорбер 13 для предварительной осушки. Регенерированный абсорбент по трубопроводу 14 подают в абсорбер 13 и после поглощения влаги из газа насыщенный абсорбент по трубопроводу 15 выводят из установки. Предварительно осушенный газ из абсорбера 13 подают по трубопроводу 16 в компрессор 20 первой ступени дожимной компрессорной станции.

1 - трубопровод; 2 - сепаратор; 3 - трубопровод; 4 - трубопровод; 5 - абсорбер; 6 - трубопровод; 7 - трубопровод; 8 - трубопровод; 9 - трубопровод; 10 - сепаратор; 11 - трубопровод; 12 - трубопровод; 13 - абсорбер; 14 - трубопровод; 15 - трубопровод; 16 - трубопровод; 17 - сепаратор; 18 - трубопровод; 19 - трубопровод; 20 - компрессор; 21 - трубопровод; 22 - охладитель; 23 - трубопровод; 24 - компрессор; 25 - трубопровод; 26 - охладитель; 27 - трубопровод; 28 - абсорбер; 29 - трубопровод; 30 - трубопровод; 31 - трубопровод; 32 - охладитель; 33 - трубопровод
Рисунок 7.7 - Схема подготовки углеводородного газа к транспорту
Смесевой газовый поток после сжатия в компрессоре 20 направляют по трубопроводу 21 в охладитель газа 22. Охлажденный газ по трубопроводу 23 подают в компрессор второй ступени сжатия дожимной компрессорной станции 24 и после сжатия направляют по трубопроводу 25 в охладитель 26. Охлажденный газ по трубопроводу 27 направляют в нижнюю часть абсорбера 28. В верхнюю часть абсорбера по трубопроводу 29 подают регенерированный абсорбент. Насыщенный абсорбент по трубопроводу 29 выводят из установки. Осушенный газ по трубопроводу 31 направляют в охладитель 32 и после охлаждения по трубопроводу 33 выводят из установки.
Такая технологическая схема обеспечивает межпромысловую транспортировку газовой фазы без выделения водной фазы на значительные расстояния (десятки километров и более), поскольку температура точки росы предварительно осушенного газа ниже температуры, при которой происходит выделение влаги из газа в диапазоне давлений транспортировки газа от УППГ на УКПГ для окончательной абсорбционной осушки.
Для оценки эффективности предложенной технологии на Уренгойском нефтегазоконденсатном месторождении были проведены исследования совместной эксплуатации двух промыслов путем технологического моделирования процесса транспортировки и подготовки газа в программной системе "ГазКондНефть".
Результаты промысловых исследований показали, что технология обеспечивает в однофазном режиме, без образования гидратов и льда, транспортировку на значительные расстояния газа между промыслами. При этом оптимизируются процессы и работа промыслового оборудования и сокращаются затраты на подготовку и внутрипромысловый транспорт газа.
Технология сверхзвуковой сепарации газа (3S-технология - SuperSonic Separation) предназначена для подготовки газа к транспорту, а также для извлечения из газа целевых фракций, таких как углеводородный конденсат, пропан-бутановая и этановая фракции [83]. Технология базируется на охлаждении закрученного потока газа в сверхзвуковом сопле Лаваля.
Сепараторы, изготовленные в соответствии с этой технологией, позволяют не только отделить от газа жидкость, но также произвести отбор отдельных целевых фракций углеводородов. Данная технология позволяет реализовать подводную подготовку газа к транспорту, заключающуюся в обеспечении необходимых точек росы по воде и углеводородам в транспортируемом с морского месторождения газе.
В технологии сверхзвуковой сепарации сверхзвуковой поток газа реализуется с помощью конфузорно-диффузорного сопла Лаваля. В таком сопле газ разгоняется до скоростей больших скорости распространения звука в газе. При этом за счет перехода части потенциальной энергии потока в кинетическую энергию происходит сильное охлаждение газа.
Расширение природного газа даже до небольших чисел Маха (М ~ 1.5-2.0) позволяет охладить газ до температур, достаточных для конденсации не только компонентов тяжелее пропана, но даже и этана. При этом для достижения криогенных температур природного газа дополнительных источников холода, таких как: холодильники, турбодетандеры и т.д., не требуется. В 3S-технологии отбор сконденсировавшихся в сверхзвуковом сопле капель конденсата, содержащих целевые компоненты, осуществляется под воздействием центробежных сил. Поле центробежных сил создается посредством закрутки потока в форкамере сверхзвукового сопла.
Принципиальная схема установки, реализующей 3S-технологию (далее - 3S-сепаратор), представлена на рисунке 7.8.
3S-сепаратор включает в себя: закручивающее устройство, до/сверхзвуковое сопло, рабочую часть, устройство отбора газожидкостной смеси, диффузоры.
Применение диффузора на выходе из рабочей части 3S-сепаратора позволяет за счет торможения преобразовать часть кинетической энергии потока в потенциальную, что обеспечивает получение давления газа на выходе из диффузора существенно большего, чем статическое давление газа в сверхзвуковом сопле, при котором происходит конденсация целевых компонент.
Установка 3S-сепарации, смонтированная в ПАО "Роснефть" на УКПГ Губкинского месторождения, позволила понизить точки росы по углеводородам и воде на 20 °С, по сравнению со стандартной схемой с клапаном Джоуля-Томсона, используемой ранее на этом объекте. Данная установка успешно эксплуатируется и обеспечивает подготовку до 80 000 нм3/час природного газа при входном давлении газа 70-80 атм.

Рисунок 7.8 - Принципиальная схема 3S-сепаратора
По результатам успешно проведенных межведомственных испытаний 3S-сепаратора на Заполярном месторождении, эта технология была рекомендована к применению на других объектах ПАО "Газпром".
Основные преимущества 3S-сепараторов по сравнению с традиционными технологиями сепарации углеводородов из природного газа заключаются в следующем:
- малогабаритность и, как следствие, возможность размещения в достаточно ограниченном объеме, возможность достаточно легкого включения в комплекс другого оборудования, снижение стоимости монтажа и установки;
- низкие капитальные затраты и эксплуатационные издержки;
- экологическая безопасность;
- отсутствие движущихся частей;
- отсутствие потребности в постоянном обслуживании;
- способность использовать обычно пропадающую энергию пласта;
- более высокая эффективность по сравнению с общераспространенным оборудованием для сепарации.
Наиболее интересным является случай использования 3S-технологии на месторождениях, в которых требуется поддерживать на выходе из установки подготовки газа давление подготовленного газа на уровне ~ 100 атм. Высокий уровень давления газа на выходе из установки может быть обусловлен необходимостью транспортирования газа на большие расстояния. Особенно важно это для вариантов, в которых подготовленный газ необходимо транспортировать по подводному трубопроводу. Такой вариант в частности актуален при разработке месторождений, находящихся на значительном расстоянии от берега (Штокмановское месторождение и т.п.).
В этом случае обеспечить подготовку природного газа к транспортировке в большинстве случаев с помощью схем низкотемпературной сепарации газа (НТС) с использованием JT-клапана или турбодетандера невозможно. Это связано с тем, что в стандартных схемах провести конденсацию целевых компонентов при давлениях, близких к 100 атм., невозможно. В то время как за счет расширения газа до сверхзвуковых скоростей в сопловом канале 3S-сепаратора удается достаточно сильно охладить газ и провести сепарацию тяжелых компонентов.
Установка 3S-сепарации, смонтированная в ПАО "Роснефть" на УКПГ Губкинского месторождения, позволила понизить точки росы по углеводородам и воде на 20 °С, по сравнению со стандартной схемой с клапаном Джоуля-Томпсона, используемой ранее на этом объекте. Данная установка успешно эксплуатируется и обеспечивает подготовку до 80 000 нм3/час природного газа при входном давлении газа 70-80 атм.
По результатам успешно проведенных межведомственных испытаний 3S-сепаратора на Заполярном месторождении, эта технология была рекомендована к применению на других объектах газовых месторождений, расположенных на Ямале и на шельфе Арктических морей.
Технология сжижения природного газа DRI (Liquefaction of natural gas by Direct Refrigerant Injection technology) предназначена для производства сжиженного природного газа на базе технологии охлаждения газовой смеси прямым впрыском хладагента в поток.
Особенности технологии - модуль прямого впрыска DRIM (Direct Refrigerant Injection Module) и многопоточный криогенный теплообменный аппарат градиентного испарения, позволяющие снизить себестоимость готовой продукции и увеличить прибыль компаний-операторов. Реализация проекта предусматривает использование существующих машиностроительных мощностей российских компаний-производителей профильного и криогенного оборудования.
Охлаждение путем прямого впрыска хладагента в жидком виде в поток углеводородного газа при контролируемых параметрах скорости и давления является более эффективным по сравнению с охлаждением посредством теплообмена через ограничивающую стенку.
Процесс предварительного охлаждения путем прямого впрыска хладагента позволит существенно модернизировать процесс сепарации, что приведет к повышению энергоэффективности процесса в целом, уменьшит сеть коммуникаций, общих капиталовложений и потерь сырьевого продукта.
Хладагентом в системе является отсепарированные жидкие компоненты, поступающие в составе газового потока. Система спроектирована таким образом, что охлаждение происходит за счет теплообмена между каплями жидкого хладагента, и за счет латентной теплоты парообразования более летучих компонентов хладагента. Во время впрыска хладагента происходит образование газового тумана, смещение точки росы, что позволяет существенно улучшить отчистку газа от более тяжелых компонентов, таких как пропановые фракции.
Схема технологии производства СПГ методом прямого впрыска хладагента DRI приведена на рисунке 7.9.

Рисунок 7.9 - Схема технологии производства СПГ методом прямого впрыска хладагента DRI
Особенностями технологии DRI являются: наличие 3 контуров смешанного хладагента (три стадии охлаждения); применение технологии модуля прямого впрыска хладагента (DRIM) - регулирование теплотворной способности СПГ (жирности) без внесения изменений в конструкцию установки и состав хладагентов, унификация и уменьшение линейных габаритов теплообменников, самоадаптация системы к составу сырьевого газа; разделение горячего потока природного газа и хладагента (раздельный сброс давления хладагента, исключение взаимовлияния потоков, упрощение конструкции теплообменных аппаратов).
Стадии охлаждения:
1) прохождение газа через первый участок смешения с хладагентом. Хладагентом в данном случае является более тяжелая фракция, выделенная из потока путем сепарации. Необходимая температура хладагента достигается путем прохождения его через теплообменник;
2) сепарация газа после первой стадии охлаждения. На данной стадии происходит отделение более тяжелых фракций смеси для использования в качестве хладагента. В дальнейшем отсепарированный газ следует на следующую стадию охлаждения путем впрыска, а хладагент поступает в теплообменники и охлаждается;
3) после нескольких циклов охлаждения путем прямого впрыска, вся смесь, изначально подававшаяся на вход системы, поступает на теплообменник, где происходит финальное охлаждение стандартным методом путем теплопередачи через ограничивающую стенку.
Преимущества технологии:
1) гибкая самоадаптация системы при изменении характеристик входящего газа, при изменении требований к сжиженному газу или при изменении температуры ОС. Возможность менять конечные характеристики СПГ (например, теплоту сгорания), основываясь на требованиях конкретного заказчика, и оптимизировать процесс при колебании сезонных температур.
2) разделение газа на компоненты можно проводить при меньшем давлении по сравнению с существующими технологиями:
- возможность использовать оборудование с меньшей толщиной стенки;
- благодаря процессу рециркуляции по методу прямого впрыска хладагента значительно улучшается разделение газа на компоненты;
3) за счет прямого впрыска хладагента и исключения теплообмена через ограничивающую стенку охлаждение газового потока происходит практически мгновенно:
- возможность использования оборудования меньших габаритов;
- частичная замена дорогостоящих теплообменных аппаратов на системы прямого впрыска хладагента, что позволит уменьшить капитальные затраты на строительство установки СПГ;
4) возможность применения вакуумной изоляции системы прямого впрыска хладагента, что уменьшит до минимума теплообмен с ОС;
5) при контроле параметров процесса (давления, температуры, скорости потока и пр.) система, основываясь на заложенных в нее алгоритмах, способна самостоятельно регулировать процесс сжижения при изменении характеристик входящего газа;
6) использование преимущества арктического климата для повышения энергоэффективности процесса сжижения;
7) термодинамический цикл по данной технологии на 13 % энергоэффективнее цикла C3MR благодаря оптимизации холодильного цикла при сохранении идентичного периферийного оборудования (компрессоры, теплообменники и т.д.);
8) отсутствие решений, использующих зарубежные технологии;
9) еще одним из преимуществ технологии сжижения DRI является возможность масштабирования производства в зависимости от требуемой проектной мощности. Технология DRI может быть использована при реализации проектов в различных секторах индустрии СПГ - от малотоннажного производства сжиженного газа для газификации отдаленных регионов и производства газомоторного топлива до крупнотоннажного производства сжиженного газа для трансконтинентальных перевозок СПГ.
К настоящему моменту спроектирована и сконструирована лабораторная установка по сжижению газа методом прямого впрыска хладагента. На ней проведена серия экспериментов, подтверждающих возможность сжижения газа путем впрыска хладагента в жидком состоянии в поток газа. Составлено техническое описание разработки, проведены технологические расчеты в программе Hysys, описана термодинамика процесса, рассмотрено влияние давления на процесс, выполнено сравнение разрабатываемой технологии с существующими. Компания-разработчик является резидентом инновационного центра Сколково [85].
Основные положения технологии [85]:
- предварительное охлаждение и сжижение по циклу SMR;
- переохлаждение по газовому азотному циклу;
- применение многокомпонентного хладагента (азот, метан, этан, пропан, бутан, изо-пентан).
Схема технологии сжижения приведена на рисунке 7.10.

Рисунок 7.10 - Схема технологии сжижения газа
Установка сжижения природного газа, на которой реализуется технология сжижения природного газа, включает в себя два контура:
- контур смешанного хладагента;
- контур азотного хладагента.
Технологическая схема сжижения природного газа представлена на рисунке 7.11.

1 - теплообменник предварительного охлаждения; 2, 20, 8, 11, 14 - с первого по пятый сепараторы; 3, 5 - первый и второй дроссели; 4 - теплообменник сжижения; 6, 9, 12 - с первого по третий компрессоры, предназначенные для сжатия смешанного хладагента; 7, 10, 13, 23, 25 - с первого по пятый воздушные охладители; 15, 16 - первый и второй насосы; 17 - теплообменник переохлаждения; 18 - теплообменник азотного цикла; 19 - жидкостной детандер; 20 - турбодетандерный агрегат, 21 - детандер; 22 - компрессор; 24, 26 - два компрессора азотного цикла; 27 - блок фракционирования; 28 - емкость хранения СПГ.
Рисунок 7.11 - Технологическая схема сжижения природного газа
Предварительно очищенный и осушенный природный газ подают на сжижение и затем охлаждают за счет холода смешанного хладагента в теплообменнике предварительного охлаждения 1 до температуры минус 52-54 °С. Двухфазный поток проходит через первый сепаратор 2, где происходит отделение этановой фракции, после чего жидкость из первого сепаратора направляют на фракционирование. Газовый поток направляют в теплообменник сжижения 4 и охлаждают до температуры минус 120-125 °С.
Далее СПГ переохлаждают в теплообменнике переохлаждения 17 азотом до температуры минус 150-160 °С.
Давление переохлажденного СПГ, выходящего из теплообменника переохлаждения 17, снижают в жидкостном детандере 19 до 0, 11-0, 13 МПа. СПГ низкого давления поступает в сепаратор 20, и затем его направляют в емкость хранения СПГ.
Применение жидкостного детандера 19 позволяет сэкономить количество энергии, затрачиваемой на процесс сжижения, за счет использования энергии расширения сжиженного газа.
Снижение энергетических показателей, затрачиваемых на процесс сжижения газа, достигается за счет использования смешанного хладагента на стадии предварительного охлаждения и сжижения и азотного цикла на стадии переохлаждения. Сравнение удельной потребляемой мощности процессов сжижения приведены в таблице 7.1.
|
Наименование |
CMR |
DMR |
MFC |
GMR |
|
Холодные условия (tвозд = -3, 9 °С) |
250 |
237 |
226 |
236 |
|
Теплые условия (tвозд = +24, 5 °С) |
275 |
269 |
295 |
285 |
|
В среднем (tвозд = +6 °С) |
260 |
255 |
261 |
259 |
Достоинства нового процесса сжижения газа по технологии GMR:
- низкие удельные энергозатраты (244-295 кВтч/т СПГ при +10... +30 °С), сравнимые с наиболее экономичными циклами;
- простота технологии - невысокие капитальные затраты;
- хорошая адаптации для холодного климата - использует все преимущества смесевых циклов;
- удобство эксплуатации - два независимых цикла, отдельный компрессор для каждого цикла;
- возможность использования пластинчатых теплообменников на стадии азотного переохлаждения - компактность теплообменной системы;
- апробированные технические решения - как по процессу SMR (охлаждение и сжижение - с 1970 года), так и по азотному переохлаждению (процесс AP-X - с 2006 года).
Технология сжижения газа с применением двойного смешанного хладагента
Технология предполагает использование двух потоков циркулирующего охладителя, представляющего собой смесь азота и легких углеводородов (обычно - метан, этан, пропан, изобутан, бутан): контур предварительного охлаждения и контур сжижения.

Т - теплообменник; К - компрессор; Х - холодильник; Д - дроссель
Рисунок 7.12 - Технологическая схема сжижения газа с применением двойного смешанного хладагента
Хладагент цикла предварительного охлаждения (СХА-1) представляет собой смесь этана и пропана с добавлением небольших количеств метана и бутана. Использование смешанного хладагента в цикле предварительного охлаждения делает процесс более гибким и эффективным в условиях низких температур окружающего воздуха. Процесс легко адаптируется к изменению внешней температуры путем изменения соотношения пропана и этана в смесевом хладагенте СХА-1. Преимущества данной технологии особенно сказываются в условиях зимних температур (около -30 °С), когда вследствие вариабельности составов хладагентов коэффициент сжижения природного газа достигает максимума.
Кроме того, изменение состава хладагента позволяет более эффективно использовать мощности газовых турбин.
Хладагент СХА-1 сжимается в двухступенчатом компрессоре КЗ с воздушным охлаждением и поступает в трубный пучок теплообменника Т1. На выходе из теплообменника Т1 СХА-1 разделяется на два потока. Первый поток дросселируется в устройстве Д5 и направляется в межтрубное пространство теплообменника Т1 для охлаждения потоков, поднимающихся по трубным пучкам. Второй поток направляется в теплообменник Т2 для дальнейшего охлаждения, дросселирования в устройстве Д4 и образования потока охлаждения теплообменника Т2. Выходящие из нижней части теплообменников Т1 и Т2 потоки газа направляются в компрессор К3.
Очищенный природный газ и смешанный хладагент основного цикла сжижения СХА-2 охлаждаются в цикле предварительного охлаждения до 50-80 °С. Проходя последовательно снизу вверх по трубным пучкам теплообменников Т1 и Т2.
СХА-2 состоящий преимущественно из метана и этана с добавлением некоторого количества пропана и азота, охлаждается в теплообменнике Т1 и частично конденсируется в теплообменнике Т2, после чего разделяется в сепараторе С1 и двумя потоками - жидким и газовым - наступает снизу в трубные пучки основного криогенного теплообменника Т3. Процесс охлаждения и конденсации природного газа смешанным хладагентом в основном криогенном теплообменнике Т3 был описан в разделе 4.3. Хладагент основного цикла сжижения, выйдя из нижней части теплообменника Т3 подается на всасывание в двухступенчатый компрессор К1, 2, где сжимается, охлаждается и возвращается в теплообменник Т1.
В основном криогенном теплообменнике Т3 природный газ при движении по трубным пучкам снизу вверх сжижается и переохлаждается до температуры -153 °С. После основного криогенного теплообменника сжатый и сжиженный газ расширяется в устройстве Д1 до 0, 12-0, 13 МПА, охлаждается до температуры -101 °С и направляется в резервуар для хранения.
Технологический процесс Duble Mixed Refrigerant - DMR был разработан компанией Shell для средне- и крупнотоннажного производства СНГ с производительностью технологических линий от 2 до 5 млн т в год. По этой технологии работает завод СПГ на Сахалине, стартовавший в феврале 2009 г. производительность каждой из двух технологических линий составляет 4, 8 млн т СПГ в год.
Технология сжижения природного газа, основанная на применении смесевого цикла
Технология предназначена для сжижения природного газа за счет кипения смесевого хладагента, что обеспечивает высокие технико-экономические показатели и энергетическую эффективность.
Технологическая схема представлена на рисунке 7.13.

I - природный газ; II - топливный газ для генератора; III - отпарной газ; IV - СПГ; V - N2; VI - легкокипящие углеводороды; 1 - криогенный теплообменник; 2 - фракционатор; 3 - компрессорно-холодильный агрегат; 4 - компрессор; 5 - конденсатор; 6 - криогенный блок
Рисунок 7.13 - Технологическая схема сжижения природного газа, основанная на применении смесевого цикла
В криогенном теплообменнике (1) происходит охлаждение потока природного газа за счет кипения смесевого хладагента. Фракционатор (2) добавляется в случае необходимости отделения от потока газа различных компонентов. Компрессорно-конденсаторный холодильный агрегат (3) состоит в основном из комплектующих, применяющихся в коммерческой холодильной технике.
Основными особенностями технологии МГТУ им. Н.Э. Баумана являются:
- применение серийных холодильных компрессоров;
- применение отечественных высокоэффективных теплообменных аппаратов специальной конструкции.
За счет оригинальных схемных и конструктивных решений стоимость криогенных блоков СПГ-установок удалось снизить примерно в 2 раза по сравнению с иностранными аналогами при сохранении тех же показателей энергоэффективности.
Технология сжижения газа на плавучих установках
Технология предназначена для применения на плавучих установках в условиях морской качки. Одной из проблем, с которыми сталкиваются плавучие суда по сжижению, является плескание выпаривающейся текучей среды внутри теплообменников, которое может привести к возникновению сил, которые могут повлиять на устойчивость и управление теплообменником. Кроме того, циклический характер перемещения может привести к цикличности эффективности теплопередачи и, соответственно, может повлиять на технологические условия сжижения природного газа. Эта неустойчивость может привести к ухудшению общей эффективности работы установки, а также к сужению эксплуатационных режимов и ужесточению ограничений существующей производительности.
Разработана технология сжижения природного газа в движущейся окружающей среде с использованием теплообменника кожухо-серцевинного типа (типа "core-inshell") (рисунок 7.14)

I - природный газ; II - хладагент в паровой фазе; III - хладагент в жидкой фазе; IV - охлажденный технологический поток; V - нагретый технологический поток; VI - частично выпаренный хладагент; VII - сжиженный газ 1 - дроссель; 2 - разделительный сосуд; 3 - перегородка; 4 - теплообменник
Рисунок 7.14 - Схема разделительно сосуда с использованием теплообменника кожухо-серцевинного типа
Технология включает в себя:
- введение хладагента в раздельный сосуд (2) для образования потока (II) парового хладагента и потока (III) жидкого хладагента;
- введение потока (III) жидкого хладагента около нижней части, расположенной снаружи относительно разделительного сосуда (2) серцевины (4) теплообменника;
- введение более теплого технологического потока (IV) в расположенную снаружи серцевину (4) теплообменника в месте над потоком (III) жидкого хладагента;
- охлаждение более теплого технологического потока (IV) через непрямой теплообмен с потоком жидкого хладагента (III) в расположенной снаружи серцевине теплообменника (3) для образования охлажденного технологического потока (V) и потока частично выпаренного хладагента (VI);
- отвод охлажденного технологического потока (V) и потока частично выпаренного (VI) хладагента из расположенной снаружи серцевины теплообменника (3).
Разделительный сосуд (2) включает в себя перегородки гашения движения.
Принципиальная конструкция кожухо-серцевинного теплообменника обеспечивает перекрестный теплообмен горячего технологического питающего потока с холодной выпаривающей текучей средой. Выпаривающаяся текучая среда находится в сосуде под давлением, где спаянные алюминиевые компактные серцевины теплообменника смонтированы и полностью погружены в выпаривающуюся текучую среду, которая находится на точке кипения теплообменника, где она вступает в контакт с более горячими поверхностями внутри серцевины. Затем выпаривающая жидкость передает тепло через каналы серцевины теплообменника. Больший объем теплопередачи генерируется скрытой теплотой испарения выпаривающейся жидкости. Питающий поток охлаждается или сжимается при его прохождении через противоположную сторону каналов в серцевинах теплообменника.
Технология двуступенчатой абсорбции при осушке газов
Технология двуступенчатой абсорбции предназначена для снижения эксплуатационных затрат при глубокой осушке газа.
Схема для осуществления технологии осушки газа представлена на рисунке 7.15.
Сырой газ подают в абсорбер 1 через штуцер подачи сырого газа 6 на сепарационную секцию 2, на которой отделяют капельную жидкость. Отсепарированный от жидкости газа далее направляют в абсорбционную секцию предварительной осушки газа 3, на которой осуществляют противоточный контакт с частью регенерированного абсорбента, подаваемого через штуцер 8, и таким образом извлекают основную часть влаги из газа.
Далее газ направляют на ступень окончательной осушки 4, где осуществляют противоточный контакт с абсорбентом высокой концентрации, который подают через штуцер 9. Осушенный газ после фильтрации от абсорбента на ступени 5 выводят в виде готового продукта через штуцер 7.
Смесь насыщенных абсорбентов выводят из абсорбента 1 через штуцер 10, после чего ее дросселируют, снижая давление на регулирующем клапане 12, и подают в выветриватель 13, газы выветривания отбирают через штуцер 15, а сорбент через штуцер выветренного абсорбента 16 и направляют на фильтр 17.

1 - абсорбер 2 - сепарационная секция; 3 - абсорбционная секция предварительной осушки газа; 4 - абсорбционная секция окончательной осушки газа; 5 - фильтрующая секция; 6 - штуцер подачи сырого газа; 7 - штуцер выхода осушенного газа; 8 - штуцер подачи частично регенерированного абсорбента; 9 - штуцер подачи абсорбента высокой концентрации; 10 - штуцер выхода абсорбента; 11, 12 - регулирующий клапан; 13 - выветриватель; 14 - штуцер входа насыщенного абсорбента; 15 - штуцер выхода газа выветривания; 16 - штуцер выхода выветренного абсорбента; 17 - фильтр; 18, 19 - теплообменники для нагревания насыщенного раствора регенерированным раствором; 20 - ректификационная колонна частичной регенерации абсорбента; 21 - ректификационная колонна окончательной регенерации для получения абсорбента высокой концентрации; 22 - конденсатор - воздушный холодильник; 23 - рефлюксная емкость; 24 - насос перекачки рефлюкса; 25, 26 - насосы высокого давления; 27 - вакуумный насос второй ступени ректификации; 28 - штуцер ректификационной колонны подачи сырья (насыщенного абсорбента); 29 - штуцер ректификационной колонны выхода отпаренной воды; 30 - штуцер ректификационной колонны выхода частично регенерированного абсорбента; 31 - штуцер ректификационной колонны подачи несконденсированных паров со второй ступени ректификации; 32 - штуцер ректификационной колонны подачи части насыщенного абсорбента из дефлегматора второй ступени ректификации; 33 - штуцер ректификационной колонны подачи сырья с низа колонны 20; 34 - штуцер ректификационной колонны выхода остатка; 35 - штуцер ректификационной колонны выхода несконденсированных паров на вакуумный насос; 36 - штуцер ректификационной колонны подачи хладоагента (части абсорбента в дефлегматор); 37 - штуцер ректификационной колонны выхода из дефлегматора; 38 - штуцер ректификационной колонны подачи отпарного газа; 39 - штуцер ректификационной колонны отбора высококонденсированного абсорбента; 40 - штуцер ректификационной колонны подачи части высококонденсированного абсорбента на орошение; 41 - штуцер рефлюксной емкости выхода несконденсированных паров; 42 - штуцер рефлюксной емкости отбора углеводородного конденсата; 43 - штуцер рефлюксной емкости отбора рефлюкса на насос 24
Рисунок 7.15 - Технологическая схема двуступенчатой абсорбции при осушке газа
Отфильтрованный поток насыщенных абсорбентов делят на две части. Одну часть подают на теплообменник 18, в котором ее нагревают частично регенерированным гликолем и подают через штуцер 28 в ректификационную колонну частичной регенерации 20 в качестве сырья. Другую часть подают на теплообменник 19, где ее нагревают высококонцентрированным потоком абсорбента, который отбирают через штуцер 39 колонны 21.
Из теплообменника 19 насыщенный абсорбент подают на дефлегматор через штуцер 36, из которого его отбирают через штуцер 37 и подают в качестве второго сырьевого потока в ректификационную колонну частичной регенерации 20 через штуцер 32.
Отпаренную влагу отбирают через штуцер 29 и подают на конденсацию в воздушный холодильник 22. После конденсации поток подают в рефлюксную емкость 23, из которой несконденсированные пары отводят через штуцер 41. Водяной конденсат через штуцер отбора рефлюкса 43 отбирают насосом 24. Часть его направляют на орошение колонны 20, а оставшуюся часть сбрасывают в дренаж или используют для промыва сырого газа, конденсат легких углеводородов отбирают через штуцер 42.
Основную часть потока частично регенерированного абсорбента, отбираемого из колонны 20 через штуцер выхода частично регенерированного абсорбента 30, после утилизации тепла в теплообменнике 18 насосом 25 подают через штуцер 8 в абсорбер 1 на контакт с сырым газом для предварительной осушки его от воды.
Другую часть потока горячего частично регенерированного абсорбента из колонны 20 подают через штуцер подачи сырья на вторую ступень ректификации в ректификационную колонну окончательной регенерации 21. Отсепарированный и сконденсированный абсорбент отбирают из колонны 21 в виде жидкостного потока через штуцер 39. Небольшую часть потока абсорбента через штуцер 40 возвращают в колонну 21 для орошения. Остальную часть после охлаждения в теплообменнике 19 насосом 26 подают через штуцер 9 в абсорбер 1 на окончательную ступень осушки 4 для окончательного извлечения влаги из предварительно осушенного газа в абсорбционной секции предварительной осушки газа 3.
Из колонны 21 остаток отбирают через штуцер 34, а несконденсированные пары через штуцер 35 вакуумным насосом 27 подают в колонну 20.
Часть несконденсированных паров верха колонны 21 может использоваться в качестве отпарного газа при подаче его в колонну 21 через штуцер 38.
Технология позволяет получить газ с низкой температурой точки росы по воде при двухступенчатой осушке газа абсорбентом разной концентрации и объема при одновременном отводе из абсорбента солей, механических примесей и смолистых веществ. Технология обеспечивает увеличение продолжительности работы оборудования приблизительно в два раза, так как исключает попадание примесей на фильтрующую ступень абсорбера (ее забивание), снижает их концентрацию в системе. Исключая вспенивание абсорбента и его потери.
Назначение технологии - осушка с помощью гликолей газов природного, нефтяного и синтетического происхождений, имеющих различное содержание влаги, до температуры точки росы (ТТР) минус 40 °С.
По этой технологии осушка газа и регенерация гликоля проводится в аппаратах колонного типа (рисунок 7.16). Для обеспечения длительного пробега аппаратов из гликоля непрерывно удаляются продукты деградации и водорастворимые соли. Насыщенный гликоль, в полном объеме, очищается с помощью фильтра 1, способного удалять соли. Регенерированный гликоль частично очищается с помощью фильтра 2 тонкой фильтрации, остальная работа установки классическая. Глубокую осушку газа с помощью гликоля, до ТТР минус 30-40 °С, удается достичь за счет высокой эффективности насадки, специально разработанной для данной системы. Производительность по газу абсорбера с насадкой, в два раза выше производительности абсорбера с использованием тарелок. Для снижения потерь гликоля с осушенным газом до равновесных значений в абсорбере применяется специальный демистер сверхтонкой очистки. Габариты установки, даже для больших объемов газа, незначительны. Это позволяет размещать ее на площадках имеющих ограниченные размеры, например, на морских платформах.

Рисунок 7.16 - Технология осушки газов с помощью гликолей [87]
Реализация осушки, в сравнении с известными технологиями, позволяет на 10 % сократить удельные энергозатраты и снизить капитальные затраты на 30 %. Срок безостановочного пробега установки не менее 4 лет.
Технология имеет опыт успешного применения в НХК Узбекистана.
Назначение технологии
Осушка природного, нефтяного и синтез-газа, имеющих различное содержание влаги, до ТТР минус 100 °С с применением цеолитов и использованием рецикла газа регенерации.
Технология предусматривает дооборудование различных типовых схем осушки газов модульным блоком "мокрой" промывки газа регенерации от микрочастичек цеолита (до 5 мкм) (рисунок 7.17). Эти примеси практически невозможно уловить обычными фильтрами после адсорберов. Кроме этого, промывка газа позволяет удалить водорастворимые соли, которые со временем накапливаются на цеолитах. Эти примеси затрудняют работу компрессора рецикла газа регенерации, а также мешают ведению процесса очистки этого газа в случае присутствия кислых примесей в исходном газе. Промывка газа регенерации проводится в сепараторе с насадкой. В качестве промывочной жидкости используется вода, которая затем фильтруется. В ходе фильтрации удаляются до 99 % микрочастичек цеолита. Блок работает в автоматическом режиме с обратной промывкой фильтров и сбором шлама в тару.

Рисунок 7.17 - Технология очистки газа регенерации от цеолитной пыли
В результате применения очистки газа регенерации по технологии обеспечивается стабильная и надежная работа компрессора и узла очистки газа. Срок безостановочного пробега блока - не менее 5 лет. Наибольший эффект достигается для объектов большой мощности, от 2 млрд нм3 в год.
Технология имеет опыт успешного применения в НХК Узбекистана.
Технология применения возобновляемых источников энергии (ВИЭ) на базе ветрогенераторов и солнечных батарей предназначена для работы в буфере с аккумуляторными батареями на напряжение± 24 В при электроснабжении УППГ и кустов скважин.
Электроснабжение потребителей газовых кустов и одиночных скважин, а также электроснабжение потребительной площадки УППГ выполняется от комплексных возобновляемых источников электроэнергии на базе солнечных панелей и ветрогенераторов.
Солнечные панели являются основным источником электроэнергии для питания оборудования контролируемых пунктов телемеханики, контрольно-измерительных устройств и приводов исполнительных устройств в условиях отсутствия сетевого электропитания (рисунок 7.18, таблица 7.2).

Рисунок 7.18 - Солнечные модули и ветрогенератор
|
Параметры |
Значения |
|
Количество солнечных модулей |
10 шт. |
|
Температура окружающей среды |
от -60 °С до +90 °С |
|
Выходное напряжение |
24 В |
|
Максимальное напряжение изоляции |
2200 В (пост. тока) |
|
Максимальный рабочий ток |
8 А |
|
Максимальная мощность |
175 Вт |
|
Размеры 1 модуля |
1575 х 826 х 46 мм |
|
Масса 1 модуля |
17, 0 кг |
|
Срок службы |
10 лет |
|
Период обслуживания |
Не обслуживается |
Фотоэлектрические модули состоят из монокристаллических кремниевых солнечных элементов площадью 1, 3 м2 каждый.
Солнечные панели, количество которых выбирается исходя из мощности, потребляемой оборудованием, при наличии солнечного света способны полностью обеспечить потребности контролируемых пунктов телемеханики в электроэнергии. Общая мощность блоков солнечных панелей, реализуемая при помощи доступных технических решений, может иметь значение от 0, 2 до 3 кВт.
При недостаточной мощности, вырабатываемой солнечными панелями, выполняется автоматическое подключение ветрогенератора, используемого в качестве второго независимого основного источника электроэнергии для питания оборудования (таблица 7.3).
|
Параметры |
Значения |
|
Диаметр ротора |
2, 7 м |
|
Максимальная мощность при ветре 11, 6 м/с |
1000 Вт |
|
Стартовая скорость ветра |
3, 1 м/сек |
|
Максимальная скорость ветра |
55 м/сек |
|
Минимальная скорость ветра |
3 м/сек |
|
Выходящее напряжение (постоянный ток) |
12, 24, 36, 48 В |
|
Выходящее напряжение (переменный ток) |
230 В |
|
Вес |
30 кг |
|
Количество лопастей |
3 шт |
Ветрогенераторы устанавливаются на высоте 25 метров над землей и позволяют получить мощность от 1 до 3 кВт. Количество электрической энергии, вырабатываемой за счет ветрогенерации, зависит от географического расположения месторождения (ветрового района). Ветрогенераторы выполнены на базе ветряных турбин и устанавливаются на мачтах с возможностью самоориентации по направлению ветра. На верхнем уровне матч устанавливаются ветромониторы, оснащенные контроллерами, предназначенными для мониторинга ветровой обстановки с целью оптимизации режима работы ветрогенератора.
Подключение ветрогенераторов в систему электроснабжения контролируемых пунктов осуществляется посредством балластных шкафов. С помощью выключателей в балластных шкафах имеется возможность стопорить ветрогенераторы путем замыкания его обмотки.
Для обеспечения требуемого уровня надежности используются аккумуляторные батареи необходимой емкости. Аккумуляторные батареи в процессе функционирования поддерживаются в заряженном состоянии. Излишки вырабатываемой возобновляемыми источниками энергии - утилизируются при помощи балластных шкафов. При отсутствии поступления электроэнергии от возобновляемых источников электрическая энергия батарей поступает в систему и обеспечивает бесперебойную работу оборудования.
Для решения задачи по снижению энергопотребления в контролируемых пунктах телемеханики используются периферийные устройства с низким электропотреблением, а также устройства, которые могут быть программно переключены в режим низкого электропотребления.
В аварийных ситуациях (при снижении процента заряда аккумуляторной батареи в связи с малым поступлением электроэнергии от возобновляемых источников) программно реализуется автоматическое оповещение оперативного персонала (на пульте управления) о возникновении чрезвычайной ситуации.
Система электропитания контролируемого пункта телемеханики функционирует под управлением программного обеспечения, моделирующего все возможные ситуации и обеспечивающего оптимизацию заряда-разряда аккумуляторной батареи и питания всех входящих устройств.
Технология применятся в районе обустройства Северо-Ханчейского лицензионного участка (Пуровский район ЯНАО).
Справочник НДТ подготовлен в соответствии с Поэтапным графиком создания в 2015-017 гг. справочников наилучших доступных технологий, утвержденным распоряжением Правительства Российской Федерации от 31 октября 2014 г. N 2178-р, и правилами определения технологии в качестве наилучшей доступной технологии, а также разработки, актуализации и опубликования информационно-технических справочников по наилучшим доступным технологиям, утвержденными постановлением Правительства Российской Федерации от 23 декабря 2014 г. N 1458.
Разработка справочника НДТ проводилась с использованием научно-обоснованных предложений по проекту справочника НДТ, подготовленных Минэнерго России в 2016 г. Подготовка настоящего справочника НДТ осуществлялась ТРГ 29, созданной приказом Росстандарта от 9 сентября 2016 г. N 1296.
Был проведен анализ и систематизация информации о газодобывающей отрасли в целом, о применяемых в отрасли технологиях, оборудовании, сбросах и выбросах загрязняющих веществ, образовании отходов производства, других факторов воздействия на окружающую среду, энерго- и ресурсопотреблении с использование литературных данных, изучения нормативной документации, экологических отчетов, планов модернизации и инновационного развития нефтегазовых компаний.
На основе разработанных и опубликованных на площадке Бюро НДТ шаблонов анкет, после их общественного обсуждения и внесения изменений было проведено анкетирование газодобывающих предприятий. Сбор и обработка данных анкетирования газодобывающей отрасли позволили провести анализ уровней воздействия на окружающую среду идентифицированных основных технологий (установок) газодобычи и объектов вспомогательного хозяйства с дальнейшим выделением технологий в качестве НДТ.
По итогам подготовки справочника НДТ были сформулированы следующие рекомендации, касающиеся дальнейшей работы над настоящим справочником НДТ и внедрения НДТ:
- газодобывающим предприятиям рекомендуется осуществлять сбор, систематизацию и хранение сведений об уровнях эмиссий загрязняющих веществ, в особенности маркерных, в окружающую среду, потребления сырья и энергоресурсов, а также о проведении модернизации основного и природоохранного оборудования, экономических аспектах внедрения НДТ;
- при проектировании, эксплуатации, реконструкции, модернизации объектов газодобычи необходимо обратить внимание на мониторинг, контроль и снижение физических факторов воздействия на окружающую среду;
- при модернизации технологического и природоохранного оборудования в качестве приоритетных критериев выбора новых технологий, оборудования, материалов следует использовать повышение энергоэффективности, ресурсосбережение, снижение негативного воздействия объектов газодобычи на окружающую среду.
Приложение А
(обязательное)
|
N |
Наименование НДТ |
|
1. |
Система экологического менеджмента |
|
2. |
Система энергетического менеджмента |
|
3. |
Технология безамбарного бурения скважин |
|
4. |
Технология бурения скважин с использованием амбаров (накопителей) |
|
5. |
Технология по сбору, транспортировке, кондиционированию отходов буровых растворов с дальнейшим возвращением в производственный цикл, а также по производству технологических жидкостей различного назначения |
|
6. |
Переработка и использование твердой фазы отходов бурения |
|
7. |
Технологии эксплуатации скважин без выбросов загрязняющих веществ в атмосферу |
|
8. |
Технологии интенсификации притока газа в скважине |
|
9. |
Применение предварительной сепарации пластового газа |
|
10. |
Технология подготовки газа горючего природного к транспорту на основе абсорбционного метода осушки газа |
|
11. |
Технология подготовки газа горючего природного к транспорту на основе адсорбционного метода осушки газа |
|
12. |
Технология подготовки газа горючего природного к транспорту, нестабильного конденсата газового на основе низкотемпературной сепарации газа |
|
13. |
Технология подготовки газа горючего природного к транспорту на основе низкотемпературной абсорбции газа |
|
14. |
Оптимизация работы дожимных компрессорных станций |
|
15. |
Технология производства газа горючего природного сжиженного (СПГ) |
|
16. |
Утилизация попутного нефтяного газа |
Приложение Б
(обязательное)
маркерных веществ
|
Для атмосферного воздуха |
Для водных объектов |
|
Оксиды азота (NOx в пересчете на NO2) |
Нефтепродукты |
|
Серы диоксид (SO2)* |
Взвешенные вещества |
|
Монооксид углерода (CO) |
Солесодержание |
|
Метан (CH4) |
ХПК |
|
Взвешенные вещества |
БПК |
|
* - характерно для отдельных месторождений с высоким содержанием сероводорода | |
Приложение В
(обязательное)
технологических показателей для НДТ
|
Загрязняющее вещество |
Удельный выброс, кг/т.н.э продукции (год) |
|
1 |
2 |
|
НДТ 7, 8
| |
|
Газовые, газоконденсатные, нефтегазоконденсатные месторождения
| |
|
Оксиды азота (NOx в пересчете на NO2) |
≤ 0, 7 |
|
Монооксид углерода (СО) |
≤ 5, 0 |
|
Метан (СН4) |
≤ 1, 0 |
|
Газовые, газоконденсатные, нефтегазоконденсатные месторождения, содержащие сероводород
| |
|
Оксиды азота (NOx в пересчете на NO2) |
≤ 0, 35 |
|
Монооксид углерода (СО) |
≤ 2, 0 |
|
Метан (СН4) |
≤ 0, 5 |
|
Серы диоксид (SO2) |
≤ 20, 0 |
|
НДТ 9
| |
|
Оксиды азота (NOx в пересчете на NO2) |
≤ 0, 005 |
|
Монооксид углерода (СО) |
≤ 0, 05 |
|
Метан (СН4) |
≤ 25, 0 |
|
НДТ 10
| |
|
Оксиды азота (NOx в пересчете на NO2) |
≤ 0, 03 |
|
Монооксид углерода (СО) |
≤ 0, 03 |
|
Метан (СН4) |
≤ 0, 2 |
|
НДТ 11
| |
|
Оксиды азота (NOx в пересчете на NO2) |
≤ 0, 05 |
|
Монооксид углерода (СО) |
≤ 0, 02 |
|
Метан (СН4) |
≤ 0, 2 |
|
НДТ 12
| |
|
Оксиды азота (NOx в пересчете на NO2) |
≤ 0, 03 |
|
Монооксид углерода (СО) |
≤ 0, 05 |
|
Метан (СН4) |
≤ 0, 2 |
|
НДТ 13
| |
|
Оксиды азота (NOx в пересчете на NO2) |
≤ 0, 05 |
|
Монооксид углерода (СО) |
≤ 0, 2 |
|
Метан (СН4) |
≤ 0, 01 |
|
НДТ 14
| |
|
Оксиды азота (NOx в пересчете на NO2) |
≤ 0, 7 |
|
Монооксид углерода (СО) |
≤ 1, 0 |
|
Метан (СН4) |
≤ 1, 0 |
|
Загрязняющее вещество |
Удельный выброс, кг/т.н.э продукции (год) |
|
1 |
2 |
|
Предварительная сепарация
| |
|
Применение НДТ 1, 6, 7, 8, 13
| |
|
Оксиды азота (NOx в пересчете на NO2) |
≤ 0, 8 |
|
Монооксид углерода (СО) |
≤ 2, 0 |
|
Метан (СН4) |
≤ 35, 0 |
|
Взвешенные вещества |
≤ 0, 03 |
|
Применение НДТ 1, 6, 7, 8, 13, 15
| |
|
Оксиды азота (NOx в пересчете на NO2) |
≤ 2, 5 |
|
Монооксид углерода (СО) |
≤ 2, 5 |
|
Метан (СН4) |
≤ 10, 0 |
|
Взвешенные вещества |
≤ 0, 03 |
|
Абсорбционная осушка
| |
|
Применение НДТ 1, 6, 7, 9, 13
| |
|
Оксиды азота (NOx в пересчете на NO2) |
≤ 0, 8 |
|
Монооксид углерода (СО) |
≤ 1, 0 |
|
Метан (СН4) |
≤ 1, 0 |
|
Взвешенные вещества |
≤ 0, 02 |
|
Адсорбционная осушка
| |
|
Применение НДТ 1, 6, 7, 10, 13
| |
|
Оксиды азота (NOx в пересчете на NO2) |
≤ 0, 4 |
|
Монооксид углерода (СО) |
≤ 1, 5 |
|
Метан (СН4) |
≤ 1, 5 |
|
Взвешенные вещества |
≤ 0, 02 |
|
Низкотемпературная сепарация
| |
|
Применение НДТ 1, 6, 7, 11, 13
| |
|
Оксиды азота (NOx в пересчете на NO2) |
≤ 1, 0 |
|
Монооксид углерода (СО) |
≤ 0, 5 |
|
Метан (СН4) |
≤ 1, 0 |
|
Взвешенные вещества |
≤ 0, 02 |
|
Применение НДТ 1, 6, 11, 13
| |
|
Оксиды азота (NOx в пересчете на NO2) |
≤ 0, 1 |
|
Монооксид углерода (СО) |
≤ 0, 5 |
|
Метан (СН4) |
≤ 0, 5 |
|
Взвешенные вещества |
≤ 0, 01 |
|
Низкотемпературная абсорбция
| |
|
Применение НДТ 1, 6, 7, 12, 13
| |
|
Оксиды азота (NOx в пересчете на NO2) |
≤ 0, 7 |
|
Монооксид углерода (СО) |
≤ 2, 0 |
|
Метан (СН4) |
≤ 0, 5 |
|
Взвешенные вещества |
≤ 0, 02 |
|
Сероводородсодержащие месторождения
| |
|
Применение НДТ 1, 6, 7
| |
|
Оксиды азота (NOx в пересчете на NO2) |
≤ 0, 5 |
|
Монооксид углерода (СО) |
≤ 2, 5 |
|
Метан (СН4) |
≤ 0, 5 |
|
Серы диоксид (SO2) |
≤ 26, 0 |
|
Взвешенные вещества |
≤ 0, 03 |
|
Предварительная сепарация, абсорбционная осушка
| |
|
Применение НДТ 1, 7, 8, 9, 13, 15
| |
|
Оксиды азота (NOx в пересчете на NO2) |
≤ 0, 6 |
|
Монооксид углерода (СО) |
≤ 0, 6 |
|
Метан (СН4) |
≤ 0, 5 |
|
Применение НДТ 1, 8, 9, 13
| |
|
Оксиды азота (NOx в пересчете на NO2) |
≤ 0, 5 |
|
Монооксид углерода (СО) |
≤ 1, 0 |
|
Метан (СН4) |
≤ 0, 5 |
|
Применение НДТ 1, 6, 8, 9, 13
| |
|
Оксиды азота (NOx в пересчете на NO2) |
≤ 1, 0 |
|
Монооксид углерода (СО) |
≤ 0, 5 |
|
Метан (СН4) |
≤ 0, 05 |
|
Предварительная сепарация, низкотемпературная сепарация
| |
|
Применение НДТ 1, 7, 8, 11
| |
|
Оксиды азота (NOx в пересчете на NO2) |
≤ 0, 5 |
|
Монооксид углерода (СО) |
≤ 2, 5 |
|
Метан (СН4) |
≤ 2, 0 |
|
Взвешенные вещества |
≤ 0, 02 |
|
Применение НДТ 1, 6, 7, 8, 11, 13
| |
|
Оксиды азота (NOx в пересчете на NO2) |
≤ 0, 5 |
|
Монооксид углерода (СО) |
≤ 0, 7 |
|
Метан (СН4) |
≤ 27, 0 |
|
Взвешенные вещества |
≤ 0, 01 |
|
Применение НДТ 1, 6, 7, 8, 11, 13, 15
| |
|
Оксиды азота (NOx в пересчете на NO2) |
≤ 0, 05 |
|
Монооксид углерода (СО) |
≤ 0, 1 |
|
Метан (СН4) |
≤ 2, 0 |
|
Применение НДТ 1, 7, 8, 11, 13, 15
| |
|
Оксиды азота (NOx в пересчете на NO2) |
≤ 1, 0 |
|
Монооксид углерода (СО) |
≤ 0, 5 |
|
Метан (СН4) |
≤ 1, 0 |
|
Взвешенные вещества |
≤ 0, 03 |
|
Предварительная сепарация, низкотемпературная абсорбция
| |
|
Применение НДТ 1, 8, 12, 13
| |
|
Оксиды азота (NOx в пересчете на NO2) |
≤ 0, 5 |
|
Монооксид углерода (СО) |
≤ 0, 7 |
|
Метан (СН4) |
≤ 0, 05 |
|
Абсорбционная осушка, низкотемпературная сепарация
| |
|
Применение НДТ 1, 6, 9, 11, 13
| |
|
Оксиды азота (NOx в пересчете на NO2) |
≤ 1, 5 |
|
Монооксид углерода (СО) |
≤ 3, 0 |
|
Метан (СН4) |
≤ 2, 0 |
|
Предварительная сепарация, абсорбционная осушка, низкотемпературная сепарация
| |
|
Применение НДТ 1, 7, 8, 9, 11, 13, 15
| |
|
Оксиды азота (NOx в пересчете на NO2) |
≤ 1, 0 |
|
Монооксид углерода (СО) |
≤ 0, 5 |
|
Метан (СН4) |
≤ 0, 5 |
|
Взвешенные вещества |
≤ 0, 01 |
Приложение Г
(обязательное)
1. Краткая характеристика отрасли с точки зрения ресурсо- и энергопотребления
Добыча углеводородного сырья связана с потреблением природного газа, электроэнергии, тепловой энергии на собственные технологические нужды и технологическими потерями природного газа.
Ресурсо- и энергопотребление зависит от эффективности используемых технологических процессов и оборудования. Потребление природного газа сопровождается выбросами ЗВ, которые определяют экологическую результативность процесса.
Энергоэффективность газодобывающей организации является интегральной характеристикой всех входящих в него газовых промыслов, которая обусловлена структурой технологических систем, составом производственных и вспомогательных объектов и изменяется в течение всего жизненного цикла по этапам разработки месторождений.
Основные тенденции, характеризующие энергоэффективность газодобывающей организации на всех этапах жизненного цикла месторождений:
- энергоэффективность промыслов и в целом организации, в основном, определяется энергоэффективностью процесса компримирования;
- наблюдается устойчивое увеличение показателей удельного расхода топливного газа после ввода в эксплуатацию ДКС;
- потребность в ДКС и ее мощность определяется внешними факторами, такими как снижение пластового давления и изменение объемов добычи газа;
- увеличение удельных показателей энергопотребления ДКС в продолжение периода разработки месторождения обусловлено, в первую очередь, спецификой динамики показателей эксплуатации промысловых технологических объектов.
Снижение энергоэффективности ДКС приводит к снижению энергоэффективности газовых промыслов и организации в целом. Поэтому с учетом указанных особенностей при использовании НДТ в добыче газа следует говорить о повышении (поддержании) энергетической эффективности только при сравнении показателей энергоэффективности технологических процессов и оборудования при сопоставимых условиях эксплуатации.
2. Система показателей энергоэффективности технологических процессов и оборудования, используемых при добыче газа
2.1 Основные технологические процессы, связанные с использованием энергии
Общее описание технологических процессов, используемых при добыче углеводородного сырья приведено в разделе 2.
Описание процессов, на которые приходится основное потребление энергии, приведено в разделах 2.5 (компримирование газа на промысле), 2.6 (производство сжиженного природного газа).
2.2 Уровни потребления
Удельный расход энергии при добыче углеводородного сырья указан в разделе 3.
Основная часть наилучших доступных технологий, описанных в разделе 5, относится к НДТ повышения энергоэффективности и ресурсосбережения.
2.3 Наилучшие доступные технологии, направленные на повышение энергоэффективности и ресурсосбережение
К наилучшим доступным технологиям, которые включены в настоящий справочник, и повышают энергоэффективность технологических процессов и обеспечивают ресурсосбережение при добыче углеводородного сырья, относятся следующие технологии, приведенные в таблице Г.1.
|
Номер и наименование НДТ |
Раздел/пункт справочника |
|
НДТ 1. Системы экологического менеджмента |
5.1 |
|
НДТ 2 Система энергетического менеджмента |
5.1 |
|
НДТ 7. Технологии эксплуатации скважин без выбросов загрязняющих веществ в атмосферу |
5.3 |
|
НДТ 8. Технологии интенсификации притока газа в скважине |
5.3 |
|
НДТ 14. Оптимизация работы дожимных компрессорных станций |
5.4 |
|
НДТ 15. Технология производства газа горючего природного сжиженного |
5.5 |
|
НДТ 16. Утилизация попутного нефтяного газа |
5.5 |
2.4 Перспективные технологии, направленные на повышение энергоэффективности и ресурсосбережение
К перспективным технологиям и решениям относятся:
- использование энергосберегающей системы автоматического управления работой подогревателей на площадках скважин и оптимизации температурных режимов газового промысла;
- применение способа управления процессом предупреждения гидратообразования в газосборных шлейфах, подключенных к общему коллектору на газовых и газоконденсатных месторождениях Крайнего Севера;
- применение технологии реконструкции газовых скважин без глушения с последующей их эксплуатацией по концентрическим лифтовым колоннам;
- применение двухнапорной системы сбора и подготовки газа;
- применение технологии подготовки углеводородного газа к транспорту;
- применение технологии сверхзвуковой сепарации газа (3S-технология)
Библиография
1. Обзор состояния газовой отрасли за 2015 г. [Электронный ресурс]//Российское газовое общество [Офиц. сайт]. - URL: http://www.gazo.ru/news/2217/ (дата обращения 20.08.2016).
2. Обзор состояния газовой отрасли за май 2016 г. [Электронный ресурс]//Российское газовое общество [Офиц. сайт]. - URL: http://www.gazo.ru/news/2910/ (дата обращения: 20.08.2016).
3. Основные показатели газовой отрасли в 2015 г. [Электронный ресурс]// Министерство энергетики Российской Федерации [Офиц. сайт]. - URL: http://minenergo.gov.ru/node/1156 (дата обращения: 20.08.2016).
4. О состоянии и использовании минерально-сырьевых ресурсов Российской Федерации в 2014 году: Государственный доклад. - М.: ООО "Минерал-Инфо", 2015. - С. 37-58.
5. Электроэнергетика: время сокращать издержки [Электронный ресурс]: Энергетический бюллетень//Аналитический центр при Правительстве РФ [Офиц. сайт]. - URL: http://ac.gov.ru/files/publication/a/9764.pdf (дата обращения: 01.10.2016).
6. Позиции природного газа в энергобалансе [Электронный ресурс]: Энергетический бюллетень//Аналитический центр при Правительстве РФ [Офиц. сайт]. - URL: http://ac.gov.ru/files/publication/a/6397.pdf (дата обращения: 17.09.2016).
7. ТЭК России - 2015 [Электронный ресурс]//Аналитический центр при Правительстве РФ [Офиц. сайт]. - URL: http://ac.gov.ru/files/publication/a/9162.pdf (дата обращения: 17.08.2016).
8. Зиновьев, В.В. Охрана окружающей среды на предприятиях газовой отрасли: учебное пособие/В.В. Зиновьев, А.В. Завгороднев, А.Г. Ишков, А.Д. Хованский и др.; под ред. В.В. Зиновьева, А.Д. Хованского. - Ростов н/Д.: ИИЦ ООО "Наш регион", 2008. - 84 с.
9. Лагутин, В.В. Защита атмосферы на объектах добычи и переработки природного газа, содержащего сероводород, и новые решения по его утилизации/В.В. Лагутин//Современные наукоемкие технологии. - 2005. - N 1. - С. 25.
10. Горюнкова, А.А. Экологические проблемы газовой промышленности/А.А. Горюнкова, Д.В. Галунова//Известия ТулГУ. Технические науки. - N 11-2 - 2014. - С. 292-296.
11. Экологическая и промышленная безопасность при освоении месторождений полезных ископаемых государств-участников СНГ. - М., 2014. - 42 с.
12. Газовый промысел [Электронный ресурс]//Геологическая энциклопедия [Офиц. сайт]. - URL: http://dic.academic.ru/dic.nsf/enc_geolog/1052/Газовый (дата обращения: 20.08.2016).
13. Крец, В.Г. Основы нефтегазового дела: учебное пособие/В.Г. Крец, А.В. Шадрина. - Томск: Изд-во Томского политехнического университета, 2011. - 200 с.
14. Мордвинов, А.А. Основы нефтегазопромыслового дела: учеб. пособие/А.А. Мордвинов, О.А. Морозюк, Р.А. Жангабылов. - Ухта: УГТУ, 2015. - 161 с.
15. Гребнев, Д.А. Основы нефтегазопромыслового дела: учебное пособие/В.Д. Гребнев, Д.А. Мартюшев, Г.П. Хижняк. - Пермь: Перм. нац. иссл. полит. ун-т., 2013. - 185 с.
16. Долгих, Л.Н. Крепление, испытание и освоение нефтяных и газовых скважин: Учебное пособие/Л.Н. Долгих. - Пермь: Перм. гос. техн. ун-т., 2007. - 189 с.
17. Харин, А.Ю. Скважинная добыча углеводородов морских и шельфовых месторождений: учеб. пособие/А.Ю. Харин, С.Б. Харина. - Уфа: Изд-во УГНТУ, 2004. - 140 с.
18. РД 39-133-94. Инструкция по охране окружающей среды при строительстве скважин на нефть и газ на суше//Экологический консалтинг. - N 3 - 2008. - С. 17-60.
19. ГОСТ Р 53241-2008. Геологоразведка морская. Требования к охране морской среды при разведке и освоении нефтегазовых месторождений континентального шельфа, территориального моря и прибрежной зоны. - М.: Стандартинформ, 2009. - 14 с.
20. Балаба, В.И. Обеспечение экологической безопасности строительства скважин на море/В.И. Балаба//Бурение и нефть. - 2004. - N 1. - С. 18-21.
21. Об утверждении Правил разработки месторождений углеводородного сырья [Электронный ресурс]: Приказ от 14 июня 2016 г. N 356//(дата обращения: 21.08.2016).
22. Епрынцев, А.С. Технология эксплуатации скважин по концентрическим лифтовым колоннам на поздней стадии разработки газовых месторождений/А.С. Епрынцев, И.Е. Якимов, П.С. Кротов, А.В. Нурмакин//Геология, география и глобальная энергия. - N 2 (4) - 2011. - С. 178-186.
23. СТО Газпром НТП 1.8-001-2004. Нормы технологического проектирования объектов газодобывающих предприятий и станций подземного хранения газа.
24. Шайнуров, И.А. АСУТП добычи, утилизации, транспорта газа/И.А. Шайнуров//Экспозиция Нефть Газ. - N 4 - 2012. - С. 28-29.
25. Коршак, А.А. Основы нефтегазового дела: учебник для вузов/А.А. Коршак, А.М. Шаммазов. - 3-е изд., испр. и доп. - Уфа: ООО "ДизайнПолиграфСервис", 2005. - 528 с.
26. Гусейнов, Ч.С. Обустройство морских нефтегазовых месторождений: учебник для вузов/Ч.С. Гусейнов, В.К. Иванец, Д.В. Иванец. - М.: ФГУП Изд-во "Нефть и газ" РГУ нефти и газа им. И.М. Губкина, 2003. - 608 с.
27. Фархутдинова, А.Р. Составы ингибиторов коррозии для различных сред/А.Р. Фархутдинова, Н.И. Мукатдисов, А.А. Елпидинский, А.А. Гречухина//Вестник Казанского технологического университета. - N 4 - 2013. - С. 272-276.
28. Ингибиторы гидратообразования [Электронный ресурс]//Горная энциклопедия [Офиц. сайт]. - URL: http://www.mining-enc.ru/i/ingibitorygidratoobrazovaniya/ (дата обращения: 21.08.2016).
29. Антонова, Е.О. Основы нефтегазового дела: учеб. пособие для вузов/Е.О. Антонова, Г.В. Крылов, А.Д. Прохоров, О.А. Степанов. - М.: ООО "Недра-Бизнесцентр", 2003. - 307 с.
30. Фарахов, Т.М. Высокоэффективное сепарационное оборудование очистки природного газа от дисперсной среды/Т.М. Фарахов, А.Р. Исхаков, Р.М. Минигулов//Электронный научный журнал "Нефтегазовое дело". - N 6 - 2011. - С. 263-279.
31. ГОСТ 5542-2014. Газы горючие природные промышленного и коммунально-бытового назначения. Технические условия [Электронный ресурс]//Техэксперт [Офиц. сайт]. - URL: http://docs.cntd.ru/document/1200113569 (дата обращения: 22.08.2017).
32. СТО Газпром 089-2010. Газ горючий природный, поставляемый и транспортируемый по магистральным газопроводам. Технические условия [Электронный ресурс]//Издательство ЦентрЛитНефтеГаз [Офиц. сайт]. - URL: http://centrlit.com/Market/Book/Index/82067 (дата обращения: 22.08.2016)..
33. Вяхирев, Р.И. Разработка и эксплуатация газовых месторождений/Р.И. Гриценко, Вяхирев Р.И., Р.М. Тер-Саркисов. - М.: ООО "Недра-Бизнесцентр", 2002. - 880 с.
34. Установки подготовки газа. ПГ "Генерация" [Электронный ресурс]//Нефтегазовое оборудование [Офиц. сайт]. - URL: http://www.generationngo.ru/podgotovka/upg (дата обращения: 23.08.2016).
35. Установки подготовки, очистки и утилизации природного и попутного нефтяного газа [Электронный ресурс]: каталог продукции//АО НТК МодульНефтеГазКомплект [Офиц. сайт]. - URL: http://www.mngk.ru/catalog/26/135/ (дата обращения: 23.08.2016).
36. Кобилов, Х.Х. Низкотемпературная сепарация углеводородов из природного и нефтяного попутных газов/Х.Х. Кобилов, Д.Ф. Гойибова, А.П. Назарова//Молодой ученый. - 2015. - N 7. - С. 153-155.
37. Подготовка газа [Электронный ресурс]//ЭТЦ ЦКБН [Офиц. сайт]. - URL: http://www.etckbn.ru/tech_gas.html (дата обращения: 23.08.2016).
38. Шешуков, Н.Л. Сбор и подготовка продукции газовых и газоконденсатных месторождений: учеб. пособие/Н.Л. Шелухов. - Тюмень: ГОУ ВПО ТГНУ, 2013. - 100 с.
39. Информаторий [Электронный ресурс]//ПАО "Газпром" [Офиц. сайт]. - URL: http://www.gazprominfo.ru/terms/compressor-station/ (дата обращения: 24.08.2016).
40. Компрессорные станции. Дожимная компрессорная станция [Электронный ресурс]//Компания в России Интех ГмбХ [Офиц. сайт]. - URL: http://www.intechgmbh.ru/gas_booster_station.php (дата обращения: 24.08.2016).
41. Рудаченко, А.В. Газотурбинные установки для транспорта природного газа: уч. пос./А.В. Рудаченко, Н.В. Чухарева. - Томск: Изд-во ТПУ, 2012. - 213 с.
42. ГОСТ Р 51364-99 (ИСО 6758-80). Аппараты воздушного охлаждения [Электронный ресурс]//Интернет-портал "Все для строительства и дома" [Офиц. сайт]. - URL: http://www.vashdom.ru/gost/51364-99/ (дата обращения: 24.08.2016).
43. Берлин, М.А. Переработка природных и нефтяных газов/М.А. Берлин. - М.: Химия, 1981. - 472 с.
44. Газоперекачивающий агрегат [Электронный ресурс]//Горная энциклопедия [Офиц. сайт]. - URL: http://www.mining-enc.ru/g/gazoperekachivayuschij-agregat/ (дата обращения: 24.08.2016).
45. Мини-заводы по производству СПГ [Электронный ресурс]//Аналитический портал химической промышленности Новые Химические Технологии [Офиц. сайт]. - URL: http://www.newchemistry.ru/printletter.php?n_id=8797 (дата обращения: 18.09.2016).
46. Федорова, Е.Б. Современно состояние и развитие мировой индустрии сжиженного природного газа: технологии и оборудование. - М.: РГУ нефти и газа имени И.М. Губкина, 2011. - 159 с.
47. ВРД 39-1.10-064-2002. Оборудование для сжиженного природного газа (СПГ). Общие технологические требования при эксплуатации систем хранения, транспортирования и газификации [Электронный ресурс]//Информационная система МЕГАНОРМ [Офиц. сайт]. - URL: http://meganorm.ru/ (дата обращения: 27.08.2016).
48. Джонсон, И. Искусство ловильных работ/И. Джонсон, Д.Л.М. Ли, З. Зобертсон//"Нефтегазовое обозрение". Сборник I: избранные статьи из журнала "Oilfield review". - 2014. - Т. 25. - N 1. - С. 58-71.
49. Басарыгин, Ю.М. Ремонт газовых скважин/Ю.М. Басарыгин, П.П. Макаренко, В.Д. Мавромати. - М.: ОАО "Издательство "Недра", 1998. - 271 с.
50. Амиров, А.Д. Справочная книга по текущему и капитальному ремонту нефтяных и газовых скважин/А.Д., Амиров, К.А. Карапетов, Д.Ф. Лемберанский, А.С. Яшин. - М.: Недра, 1979. - 309 с.
51. Муродов, М.Н., Паноев, Э.Р. Системы разработки газоконденсатных месторождений//Молодой ученый. - 2014. - N 1. - С. 102-103.
52. Старовойтова, О.М. Оценка эффективности использования энергоресурсов при добыче природного газа на основе применения системы показателей/О.М. Старовойтова//Современные проблемы науки и образования. - 2014. - N 4. - С. 398-405.
53. СП 32.13330.2012. Канализация. Наружные сети и сооружения. Актуализированная редакция СНиП 2.04.03-85 (с Изменением N 1) [Электронный ресурс]//ТЕХЭКСПЕРТ [Офиц. сайт]. - URL: http://docs.cntd.ru/document/1200094155 (дата обращения: 27.08.2016).
54. Блок подачи метанола [Электронный ресурс]//ООО Синергия-Лидер [Офиц. сайт]. - URL: http://sinlid.ru/product_info.php?products_id=12 (дата обращения: 27.08.2016).
55. Технологическое развитие отраслей экономики [Электронный ресурс]//Федеральная служба государственной статистики [Офиц. сайт]. - URL: http://www.gks.ru/ (дата обращения: 28.08.2016).
56. Холодионова, А.С. Оценка энергосберегающих мероприятий на предприятиях по добыче газа/А.С. Холодионова//Горизонты экономики. - 2016. - N 3 (29). - С. 110-113.
57. Безродный, Ю.Г. Разработка методов обеспечения охраны окружающей среды при проектировании и строительстве нефтегазовых скважин: диссертация ... доктора технических наук: 25.00.15/Безродный Юрий Георгиевич; [Место защиты: ОАО "НПО "Буровая техника" - Всероссийский научно-исследовательский институт буровой техники"]. - М., 2009. - 369 с.
58. Оценка воздействия на окружающую среду и социальную сферу. Ямал СПГ [Электронный ресурс]//Ямал СПГ [Офиц. сайт]. - URL: yamallng.ru/403/docs/ESIA%20RUS %20.pdf (дата обращения: 30.08.2016).
59. Партум, С.Э., Золотарев, И.И. Влияние газовой промышленности на природную среду Ямала//Интерэкспо Гео-Сибирь. - 2007. - N. - С. 241-244.
60. Макаренкова, И.Ю. Экологическая оценка воздействия нефтегазодобывающей деятельности на водные объекты Среднего Приобья [Электронный ресурс]//Электронная библиотека диссертаций и авторефератов [Офиц. сайт]. - URL: http://www.dissercat.com/ (дата обращения: 01.09.2016).
61. Перечень загрязняющих веществ, в отношении которых применяются меры государственного регулирования в области охраны окружающей среды: Распоряжение Правительства Российской Федерации N 1316-р от 8 июля 2015 г. - 2015. - 22 с.
62. Об охране окружающей среды (с изм. от 03.07.2016 г.) [Электронный ресурс]: Федеральный закон от 10 января 2002 г. N 7-ФЗ// (дата обращения: 02.09.2016).
63. Гусакова, М.А. Научно-методические подходы к организации системы контроля и мониторинга на основе маркерных веществ [Электронный ресурс]/М.А. Гусакова, О.С. Бровко, С.А. Константинова, Г.И. Христофорова//Экологический вестник России. - 2016. - N 2. - URL: www.burondt.ru/NDT/PublishingFileDownload.php?UrlId=52 (дата обращения: 02.09.2016).
64. ПНСТ 22-014. Наилучшие доступные технологии. Термины и определения. - М.: Стандартинформ, 2014. - 12 с.
65. Емельянова, С.В., Кучкаров, З.А., Никитин, А.В. Понятие "маркерное вещество" и подходы к его определению. Наилучшие доступные технологии. Определение маркерных веществ в различных отраслях промышленности: сборник статей 3. - М.: Издательство "Перо", 2015. - 172 с.
66. Выбор группы маркерных веществ для оптимизации системы мониторинга атмосферного воздуха: методические указания (утв. Главным государственным санитарным врачом Российской Федерации Е.Н. Беляевым 14 ноября 1995 г.).
67. Локштанова, А.С. Воздействие на атмосферный воздух газодобывающей и газотранспортирующей промышленности [Электронный ресурс]/А.С. Локштанова, Р.Л. Пялина; науч. рук. Н.А. Алексеев//Неразрушающий контроль: электронное приборостроение, технологии, безопасность: сборник трудов III Всероссийской научно-практической конференции студентов, аспирантов и молодых ученых, Томск, 27-31 мая 2013 г.: в 2 т./Национальный исследовательский Томский политехнический университет (ТПУ). - 2013. - Т. 2. - С. 183-186. - URL: http://www.lib.tpu.ru/fulltext/c/2013/C36/V2/057.pdf.
68. Kharaka, Y. K. Environmental issues of petroleum exploration and production: Introduction/Y. K. Kharaka, N. S. Dorsey//Environmental Geosciences. - 2005 - V. 12. - N 2. - Р. 61-63.
69. Модельный закон о предотвращении и комплексном контроле загрязнений окружающей среды: Постановление N 31-8 от 25 ноября 2008 г. - 2008. - С. 46.
70. Методические рекомендации по определению технологии в качестве наилучшей доступной технологии (утв. приказом Минпромторга России N 665 от 31 марта 2015 г.).
71. ГОСТ Р 54097-2010. Ресурсосбережение. Наилучшие доступные технологии. Методология идентификации.
72. ГОСТ Р 54198-2010. Ресурсосбережение. Промышленное производство. Руководство по применению наилучших доступных технологий для повышения энергоэффективности.
73. ГОСТ Р 54205-2010. Ресурсосбережение. Обращение с отходами. Наилучшие доступные технологии повышения энергоэффективности при сжигании.
74. ПНСТ 22-2014 Наилучшие доступные технологии. Термины и определения.
75. ПНСТ 23-2014. Наилучшие доступные технологии. Формат описания технологий.
76. ПНСТ 21-2014 Наилучшие доступные технологии. Структура информационно-технического справочника.
77. Авязов, Д.З. и др. "Информационно-измерительная управляющая система автоматического управления температурными параметрами объектов газового промысла". РФ Патент RU 97544, 10.09.2010.
78. Экономические аспекты и вопросы воздействия на различные компоненты окружающей среды: справочник Европейского Союза, 2016 [Электронный ресурс]. - URL: http://eippcb.jrc.ec.europa.eu/reference/ (accessed: 12.04.2017).
79. Методические рекомендации по оценке эффективности инвестиционных проектов (утв. Минэкономики РФ, Минфином РФ и Госстроем РФ от 21 июня 1999 г. N ВК 477).
80. Методика ранжирования приоритетных инвестиционных проектов на десятилетний период (утв. 07 июля 2009 г. приказом ПП ОАО "Газпром" N 01/01/1600-69).
81. Временные методические указания по определению эффективности внедрения новой техники в ОАО "Газпром".
82. Корякин, А.Ю. [и др.] Способ подготовки углеводородного газа к транспорту. РФ Патент RU 2587175, 20.06.2016.
83. Имаев, С.З. Перспективы использования 3S-технологии при разработке морских месторождений природного газа: доклад/С.З. Имаев//5-ая Международная конференция "Освоение ресурсов нефти и газа российского шельфа: Арктика и Дальний Восток", 29-30 октября 2014 г. в ООО "Газпром ВНИИГАЗ".
84. Кластер энергоэффективных технологий: брошюра/Фонд "Сколково". - М., 2016. - С. 53.
85. Афанасьев, И.П. [и др.] Способ сжижения природного газа и установка для его осуществления. РФ Патент RU 2538192.
86. Технологический инжиниринговый холдинг "ПЕТОН" [Электронный ресурс]. - URL: http://www.peton.ru (дата обращения: 17.05.2017).


