ИТС 32-2017 ПРОИЗВОДСТВО ПОЛИМЕРОВ, В ТОМ ЧИСЛЕ БИОРАЗЛАГАЕМЫХ
Production of polymers, including biodegradable
Введение
Настоящий информационно-технический справочник по наилучшим доступным технологиям "Производство полимеров, в том числе биоразлагаемых" (далее - справочник НДТ) является документом по стандартизации, разработанным в результате анализа технологических, технических и управленческих решений, применяемых при производстве полимеров: пластмасс, синтетических каучуков, термоэластопластов (ТЭП), латексов.
Разработка справочника НДТ осуществлена в соответствии с Поэтапным графиком создания в 2015-2017 гг. справочников наилучших доступных технологий, утвержденным распоряжением Правительства Российской Федерации от 31 октября 2014 г. N 2178-р (ред. от 7 июля 2016 г.).
Структура настоящего справочника НДТ соответствует ГОСТ Р 56828.14-2016 "Наилучшие доступные технологии. Структура информационно-технического справочника", формат описания технологий - по ГОСТ Р 56828.13-2016 "Наилучшие доступные технологии. Формат описания технологий", термины приведены в соответствии с ГОСТ Р 56828.15-2016 "Наилучшие доступные технологии. Термины и определения".
Определение технологий в качестве наилучших доступных технологий выполнено в соответствии с постановлением Правительства Российской Федерации от 23 декабря 2014 г. N 1458 "О порядке определения технологии в качестве наилучшей доступной технологии, а также разработки, актуализации и опубликования информационно-технических справочников по наилучшим доступным технологиям".
Краткое содержание справочника НДТ
Введение. Представлено краткое содержание справочника НДТ.
Предисловие. Указана цель разработки справочника НДТ, его статус, законодательный контекст, краткое описание процедуры создания в соответствии с установленным порядком, а также взаимосвязь с аналогичными международными документами.
Область применения. Описаны основные виды деятельности, на которые распространяется действие справочника НДТ.
В разделе 1 представлена информация о состоянии и уровне развития отрасли.
В разделах 2-11 представлена информация по производствам: синтетических каучуков, термоэластопластов (ТЭП), полиэтилена, полипропилена, полистирола, поливинилхлорида (ПВХ), АБС-пластиков, полиэтилентерефталата (ПЭТФ), высокомолекулярных соединений специального назначения и латексов.
Разделы 2-11 содержат следующие подразделы:
- описание технологических процессов, используемых в настоящее время;
- текущие уровни эмиссии в окружающую среду.
В разделах 12, 13 представлены определение наилучших доступных технологий и наилучшие доступные технологии.
В разделах 14, 15 представлены экономические аспекты внедрения НДТ и информация о перспективных технологиях.
Заключительные положения и рекомендации. Приведены сведения об использованных материалах при подготовке справочника НДТ.
Библиография. Приведен перечень источников информации, использованных при разработке справочника НДТ.
Предисловие
Цели, основные принципы и порядок разработки справочника НДТ установлены постановлением Правительства Российской Федерации от 23 декабря 2014 г. N 1458 "О порядке определения технологии в качестве наилучшей доступной технологии, а также разработки, актуализации и опубликования информационно-технических справочников по наилучшим доступным технологиям".
1 Статус документа
Настоящий справочник НДТ является документом по стандартизации.
2 Информация о разработчиках
Справочник НДТ разработан технической рабочей группой ТРГ 32 "Производство полимеров, в том числе биоразлагаемых", состав которой утвержден в соответствии с протоколом совещания под председательством заместителя Министра промышленности и торговли Российской Федерации В.С. Осьмакова от 22 марта 2017 г. N 15-ОВ/12.
Справочник НДТ представлен на утверждение Бюро наилучших доступных технологий (далее - Бюро НДТ) (www.burondt.ru).
3 Краткая характеристика
Справочник НДТ содержит описание технологий, применяемых при производстве синтетических каучуков, термоэластопластов (ТЭП), полиэтилена, полипропилена, полистирола, поливинилхлорида (ПВХ), АБС-пластиков, полиэтилентерефталата (ПЭТФ), высокомолекулярных соединений специального назначения и латексов, используемых в производствах и реализованных на территории Российской Федерации технологических процессов, оборудования, технических способов, методов, в том числе позволяющих снизить негативное воздействие на окружающую среду, водопотребление, повысить энергоэффективность, ресурсосбережение. Из описанных технологических процессов, оборудования, технических способов, методов определены решения, являющиеся наилучшими доступными технологиями. Для НДТ в справочнике установлены соответствующие технологические показатели НДТ.
4 Взаимосвязь с международными, региональными аналогами
При разработке справочника НДТ был использован справочник Европейского союза НДТ по полимерам Reference Document on Best Available Techniques in the Production of Polymers.
5 Сбор данных
Информация о технологических процессах, оборудовании, технических способах, методах, применяемых при производстве синтетических каучуков, термоэластопластов, полиэтилена, полипропилена, полистирола, поливинилхлорида, АБС-пластиков, полиэтилентерефталата, высокомолекулярных соединений специального назначения и латексов в Российской Федерации, была собрана в процессе разработки справочника НДТ в соответствии с Порядком сбора данных, необходимых для разработки информационно-технического справочника по наилучшим доступным технологиям и анализа приоритетных проблем отрасли, утвержденным приказом Росстандарта от 23 июля 2015 г. N 863.
6 Взаимосвязь с другими справочниками НДТ
Взаимосвязь настоящего справочника НДТ с другими справочниками НДТ, разрабатываемыми в соответствии с распоряжением Правительства Российской Федерации от 31 октября 2014 г. N 2178-р, приведена в разделе "Область применения".
7 Информация об утверждении, опубликовании и введении в действие
Настоящий справочник НДТ утвержден приказом Росстандарта от 15 декабря 2017 г. N 2843.
Настоящий справочник НДТ введен в действие с 1 июля 2018 г., официально опубликован в информационной системе общего пользования - на официальном сайте Федерального агентства по техническому регулированию и метрологии в сети Интернет (www.gost.ru).
Область применения
Настоящий справочник НДТ распространяется на следующие основные виды деятельности:
- производство синтетических каучуков, получаемых методом растворной и эмульсионной полимеризации;
- производство синтетических каучуков специального назначения;
- производство термоэластопластов (ТЭП);
- производство полиэтилена;
- производство полипропилена;
- производство полистирола;
- производство АБС-пластиков;
- производство поливинилхлорида (ПВХ);
- производство полиэтилентерефталата (ПЭТФ);
- производство высокомолекулярных соединений специального назначения, в том числе поликарбонатов, полиамидов, полиуретанов, фторопласты, сэвилена (сополимера винилацетата с этиленом), биоразлагаемых полимеров;
- производство латексов.
Справочник НДТ также распространяется на следующие процессы, связанные с основными видами деятельности, которые могут оказывать влияние на объемы эмиссий или масштабы загрязнения окружающей среды:
- хранение и подготовка сырья;
- производственные процессы;
- методы предотвращения и сокращения эмиссий, образования и размещения отходов.
При рассмотрении каждой отдельной технологии в рамках настоящего справочника НДТ при определении НДТ учитываются удельные уровни эмиссии и удельные расходы потребления сырья и энергоресурсов. При этом, основываясь на логике принципов НДТ, можно сказать, что оптимальными показателями будут обладать существующие или проектируемые производства, где применяются наилучшие решения, в том числе в обращении со сточными водами, выбросами в атмосферу и отходами.
Сфера распространения настоящего справочника НДТ приведена на рисунке 1.1. Серым прямоугольником выделена сфера распространения настоящего справочника НДТ.

Рисунок 1 - Сфера распространения настоящего справочника НДТ
Полимеры - неорганические и органические, аморфные и кристаллические вещества, состоящие из повторяющихся "мономерных звеньев", соединенных в длинные макромолекулы молекулярной массой от нескольких тысяч до нескольких миллионов химическими или координационными связями. Полимеры образуются из мономеров в результате реакций полимеризации или поликонденсации. Мономеры, принадлежащие в основном к группе органических веществ массового производства, в настоящее время обычно получают из нефтехимического сырья (сырой нефти или газа), при производстве фторполимеров (фторопластов и фторкаучуков) используют винилиденфторид, трифторхлорэтилен, тетрафторэтилен, гексафторпропилен, этилен. Исключение составляют целлюлозные материалы, производимые из волокон хлопка или шерсти, либо биоразлагаемые продукты, являющиеся результатом переработки возобновляемого сырья.
Полимеры по происхождению могут быть природными, полусинтетическими (химически измененные природные полимеры) и синтетическими. Большей частью понятие "полимер" относится к органическим соединениям. Основные синтетические полимеры относятся к каучукам или пластмассам. Большинство видов каучука (в вулканизованном состоянии - резины) эластичны, т.е. после внешнего воздействия (изгиба или растяжения) принимают свою первоначальную форму. Пластмассы представляют собой конструкционные полимерные материалы, способные при нагреве принимать заданную форму и сохранять ее после охлаждения. Термопластичные пластмассы (пластики) легко плавятся и подвергаются переплавке, термореактивные пластмассы переплавить нельзя.
Основные свойства полимеров
Существует возможность создавать полимеры с широким рядом свойств и их сочетаний. В виде изделий, волокон или пленок полимеры могут быть:
- жесткими или пластичными;
- прозрачными, полупрозрачными или светонепроницаемыми;
- твердыми или мягкими;
- устойчивыми к погодным условиям или разлагаемыми;
- устойчивыми к высоким или низким температурам;
- устойчивыми к агрессивным химическим средам (окислители, кислоты, щелочи), маслам и топливам;
- устойчивыми к радиации и УФ-излучению;
- обладать высокими диэлектрическими характеристиками.
Обычно конкретный полимер является не единственным материалом, который можно использовать в какой-либо области. Существуют альтернативные материалы, и поэтому полимерам необходимо развиваться в условиях конкурентного рынка.
Полимеры часто имеют преимущества в многочисленных сферах применения, например:
- облегченные конструкции, что упрощает монтаж и нагрузки, а также ведет к снижению транспортных и энергетических затрат;
- обеспечение электроизоляционных свойств, необходимых для монтажа электропроводки, переключателей, розеток, а также в механических инструментах и электрических приборах;
- обеспечение прозрачности в системах оптики и освещения;
- обеспечение антикоррозионных свойств систем водопроводно-канализационных систем и орошения, непромокаемой одежды и спортивных товаров;
- обеспечение устойчивости к химикатам, грибкам и плесени;
- в упрощении процессов обработки материалов, делая возможным создание сложных форм;
- в снижении затрат по сравнению с применением альтернативных материалов.
В последние годы география производства крупнотоннажной нефтехимии - основного производителя синтетических пластических материалов и каучуков из развитых стран Северной Америки и Западной Европы смещается ближе к сырью - в регионы Ближнего Востока и Азиатско-Тихоокеанского региона. При этом потребительский спрос в развивающихся странах растет опережающими темпами.
Россия, обладающая значительными запасами углеводородного сырья, занимает около 2 % мирового нефтехимического рынка. Производство и потребление полимеров в нашей стране в последние годы неуклонно растет, вместе с тем объемы потребления полимерной продукции на душу населения в России до сих пор ниже в 3-3, 5 раза, чем в странах Западной Европы и Северной Америки. Стратегия развития химического и нефтехимического комплекса на период до 2030 года, утвержденная Министерством промышленности и торговли РФ и Министерством энергетики РФ, предусматривает ряд мероприятий, направленных на стимулирование увеличения доли продукции "высоких переделов". В совокупности данные факторы говорят о значительном потенциале роста производства полимеров в Российской Федерации.
Объем производства полимеров
Ввод в эксплуатацию новых производственных мощностей в последние годы способствовал покрытию дефицита полимеров на российском рынке и увеличению экспортных поставок. Основной вклад в рост производства полимеров обеспечил запуск "Тобольск-Полимера", "РусВинила", "Полиома" и нескольких производств на предприятии "Нижнекамскнефтехим".
В течение последних 7 лет ежегодные темпы роста отечественного производства полимеров составили около 6, 5 %, что существенно превышает мировые показатели. В 2016 г. объем производства полимеров в России составил около 6, 5 млн т, динамика производства за 2010-2016 гг. представлена на рисунке 1.1.1.

Рисунок 1.1.1 - Динамика производства полимеров
Около 70 % объемов производства полимеров приходится на полиэтилен, полипропилен и синтетические каучуки. Структура производства полимеров в Российской Федерации представлена на рисунке 1.1.2.

Рисунок 1.1.2 - Структура производства полимеров
До 2025 г. в России планируется реализация проектов производства полимеров суммарной мощностью более 5, 5 млн т, крупнейшими из которых являются "ЗапСибНефтехим", "Амурский ГХК", "Восточная нефтехимическая компания".
Наиболее распространенным видом пластмасс являются полиолефины, получаемые реакциями полимеризации и сополимеризации этилена и других олефинов (пропилена, бутена-1, гексена-1 и т.д.).
По масштабу промышленного производства и широте областей применения (пленки и волокна, электроизоляционные покрытия, литьевые изделия и др.) пластики-полиолефины не имеют себе равных среди термопластичных материалов. Полиолефины позволяют сочетать в готовом изделии низкую стоимость, долговечность и небольшой вес. Полиэтилен и полипропилен составляют около половины объема годового потребления пластмасс в Европе.
Широкое распространение, кроме полиэтилена и полипропилена, имеют также сополимеры этилена с винилацетатом, пропиленом и бутиленом, обладающие повышенной эластичностью и трещиноустойчивостью, хлорированный и вспененный полиэтилен.
Полиэтилен наиболее популярен ввиду сравнительной простоты его синтеза, надежности и сравнительно низкой стоимости. Для производства 1 т полиэтилена во всех современных технологиях требуется не больше 1, 005-1, 015 т этилена и 400-800 кВт·ч электроэнергии. В большинстве областей, где применяются пластики, нет необходимости использования других материалов. По той же причине второй наиболее популярный материал - полипропилен.
Изделия из полипропилена, наряду с другими полимерными материалами, нашли широкое распространение в мире как отличный заменитель металлов, дерева, стекла, натуральных волокон. Трубы из полипропилена стремительно вытесняют металлические в коммунальном хозяйстве и промышленности. В связи с этим мировое производство полипропилена растет очень быстро.
Российская промышленность синтетического каучука (СК) занимает значительное место в мире. Первые технологии производства СК были разработаны на базе пищевого и гидролизного спиртов. С переходом на углеводородное сырье из нефти, попутных нефтяных газов и природного газа размещение производств СК (мономеров, пластиков и каучуков) претерпело значительные изменения. Преимущественное развитие получили производства СК в Центральном (г. Ярославль, г. Москва, г. Ефремов), Поволжском (г. Казань, г. Волжский, г. Тольятти, г. Новокуйбышевск, г. Саратов, г. Нижнекамск), Уральском (г. Уфа, г. Пермь, г. Орск, г. Стерлитамак), Западно-Сибирском (г. Омск, г. Томск, г. Тобольск), Восточно-Сибирском (г. Красноярск, г. Ангарск) регионах с высокоразвитой нефтедобывающей и нефтеперерабатывающей промышленностью.
Таким образом, наибольшее влияние на размещение производств полимеров оказывают сырьевой и энергетический факторы. В перспективе оно будет расширяться на базе западносибирской нефти и попутных газов в составе Омского, Томского, Тобольского нефтеперерабатывающих и нефтехимических комплексов, а также нефтеперерабатывающих заводов Восточной Сибири (г. Ачинск, г. Ангарск) с благоприятными энергетическими возможностями (Братская, Красноярская, Саяно-Шушенская, Богучанская ГЭС).
Исходным сырьем для получения полимеров являются сырая нефть и попутный нефтяной газ (ПНГ). Нефть разделяют на фракции (углеводороды определенной молекулярной массы) и далее уже используют в синтезе необходимых мономеров. Продукцию переработки ПНГ на газоперерабатывающих заводах (широкую фракцию легких углеводородов, ШФЛУ) разделяют на индивидуальные углеводороды на газофракционирующих установках (ГФУ) и далее их также используют в синтезе необходимых мономеров. Основным методом получения пластмасс и синтетических каучуков является полимеризация диенов и олефинов (алкенов). Наиболее широко в качестве мономеров в процессе производства используются бутадиен, изопрен, стирол, α -метилстирол, акрилонитрил, хлоропрен, изобутилен, этилен, пропилен и др.
В настоящее время производится широкий ассортимент синтетических каучуков, различных по составу и потребительским свойствам. Обычно каучуки классифицируют и называют по названию мономеров, использованных для их получения (изопреновые, бутадиеновые, бутадиен-стирольные, бутадиен-нитрильные каучуки и др.) или по характерной группе атомов, входящих в их состав (полисульфидные, кремнийорганические и т.д.).
Основные типы синтетических каучуков:
- изопреновый;
- бутадиеновый;
- бутадиен-стирольный;
- бутадиен-α-метилстирольный;
- бутилкаучук (изобутилен-изопреновый сополимер);
- этилен-пропиленовый;
- бутадиен-нитрильный (бутадиен-акрилонитрильный сополимер);
- хлоропреновый (поли-2-хлорбутадиен);
- силоксановый каучук;
- фторкаучуки;
- тиоколы (полисульфиды).
По областям применения каучуки принято разделять на каучуки общего и специального назначения.
Каучуки общего назначения обладают комплексом свойств, позволяющим применять их для производства широкого круга изделий, основной характеристикой которых является высокая эластичность при обычных температурах (шины, транспортерные ленты, обувь и др.).
Каучуки специального назначения должны обладать свойствами, обеспечивающими работоспособность изделий в специфических, часто экстремальных условиях: стойкостью к действию растворителей, масел, кислорода, озона, тепло- и морозостойкостью при сохранении своих основных свойств - высокой эластичности в широком диапазоне температур и другими специфическими характеристиками.
Существуют особые группы синтетических каучуков, такие как водные дисперсии каучуков - синтетические и искусственные латексы, жидкие каучуки - отверждающиеся олигомеры, наполненные каучуки - смеси каучука с наполнителями или пластификаторами.
Среди каучуков общего назначения широко распространены бутадиеновые СКД (стереорегулярный 1, 4-цис-полибутадиен) и изопреновые СКИ (1, 4-цис-полиизопрен) каучуки. Они обладают высокой прочностью, эластичностью, износостойкостью и невысокой стоимостью, что обусловливает их широкое применение в производстве шин (более 90 %). Для модификации потребительских свойств каучуков широко используют сополимеризацию - основной диен полимеризуют с добавлением какого-либо алкена. Таким сополимером является еще один распространенный СК - бутадиен-стирольный каучук (СКС), который применяется при производстве резиновых изделий в широком ассортименте. Близок к СКС по свойствам и области применения бутадиен-α -метилстирольный каучук (СКМС).
Бутилкаучук (БК) - сополимер изобутилена (2-метилпропена) с небольшим количеством изопрена - относят к каучукам специального назначения, так как он обладает высокой стойкостью к различным воздействиям. Поэтому его используют для изготовления электроизоляции, антикоррозионных и теплостойких покрытий. Полихлоропрен (неопрен, наирит в СССР) - один из наиболее давно известных видов синтетических каучуков, разработанных компанией "Дюпон" еще в 1930-х годах. Каучук обладает высокой масло-, бензо- и озоностойкостью, широко используется в производстве клеев. С высокой масло-, бензо- и теплостойкостью связано также и применение бутадиенакрилонитрильного (СКН) каучука. Высокая прочность при растяжении и стойкость к различным воздействиям обусловливает их разнообразное применение - от искусственной кожи для обуви до изготовления износостойких покрытий, клеев и герметиков.
Для работы в экстремальных условиях используют фторкаучуки - сополимеры фторированных или частично фторированных алкенов, традиционно считавшиеся каучуками, работающими в специфических условиях. Высокая теплостойкость, инертность к воздействиям агрессивных сред - растворителей, кислот, сильных окислителей, негорючесть, стойкость к УФ-облучению позволяют использовать эти уникальные каучуки для работы в условиях высоких температур, в агрессивных средах, а также для изоляции проводов и антикоррозионной защиты аппаратуры.
Кремнийорганические каучуки - полиорганосилоксаны (помимо тепло- и морозостойкости и высоких электроизоляционных свойств) - обладают еще и физиологической инертностью, что обусловливает их применение в изделиях пищевого и медицинского назначения.
Синтетические каучуки выпускаются в промышленных масштабах уже почти 80 лет.
Самой емкой областью потребления синтетического каучука в мире является шинная промышленность. Другим крупным сегментом потребления, который включает в себя самые разнообразные изделия, является производство резинотехнических изделий.
Наиболее популярными каучуками в обоих сегментах являются изопреновый каучук (СКИ), бутадиен-стирольный каучук, бутилкаучук и полибутадиен. Распределение в сегменте резинотехнических изделий общего назначения по маркам каучуков представлено на рисунке 1.1.3.
По состоянию на начало 2016 г. мощности предприятий по производству СК в Российской Федерации составляли примерно 1800 тыс. т в год при объеме производства более 1300 тыс. т в год.
В последние два года в России наблюдается некоторое снижение производства синтетических каучуков. Это объясняется прежде всего:
- усилением конкуренции со стороны стран - производителей натурального каучука;
- определенными трудностями с поставками сырья;
- значительным износом основных фондов;
- медленным осуществлением модернизации и реконструкции производства;
- логистическими проблемами (доля транспортных затрат в структуре себестоимости составляет более 15 %).

Рисунок 1.1.3 - Распределение объема производства по маркам каучуков
С 1931 г. (год пуска первого завода СК в СССР) и вплоть до 1990 г. СССР по объемам производства синтетических каучуков занимал первое место в мире. Сегодня Россия сохраняет лидирующие позиции как в производстве, так и в экспорте каучуков, сохраняя за собой право экспортера мирового значения. На внутреннем рынке остается примерно половина объема производимой продукции.

Рисунок 1.1.4 - Экспорт каучука из России
Среди всех марок экспортируемого из РФ синтетического каучука больше всего экспортно ориентированными являются: изопреновый каучук (СКИ), бутадиеновый каучук и бутилкаучук.
Мировое потребление синтетического каучука с каждым годом увеличивается. Крупнейшие потребители - Китай, Япония, США и Южная Корея. Это объясняется продолжающимся ростом автомобильной промышленности и, соответственно, развитием производства смежных отраслей.

Рисунок 1.1.5 - Экспорт каучука из России
Производство каучуков различного назначения является ведущим направлением в составе нефтехимической промышленности РФ в силу их конкурентоспособности и сохранения стабильных потребительских свойств, чем объясняется их дальнейшее развитие с расширением при этом экспортных позиций с одновременным развитием внутреннего рынка.
Главными предпосылками развития производства каучуков являются:
- расширение производств за счет увеличения их выработки в восточных регионах страны на базе западносибирской нефти и попутных нефтяных газов;
- создание производств мономеров, растворителей, катализаторов и других необходимых составляющих для производства каучуков с использованием отечественного сырья;
- сокращение импорта и увеличение доли отечественной полимерной продукции; при этом вытеснение импорта будет способствовать динамичному развитию отрасли и регионов в ближайшей перспективе;
- сохранение позиций на экспортных рынках;
- внедрение агрегатов большой единичной мощности, что значительно уменьшит выброс органических продуктов в окружающую среду;
- создание новых видов полимерных материалов, пригодных для изготовления трубопроводов, арматуры, емкостей и различного оборудования, работающего в условиях агрессивной среды;
- быстрое развитие систем промышленной инфраструктуры.
Этому будет способствовать расширение использования новых видов полимеров, в том числе пластиковых композитов, как материала для производства крупногабаритных корпусных и мелких, конструктивно сложных деталей машин и механизмов, заменяющих и превосходящих по своим свойствам традиционные материалы.
Основными производителями полимеров в России являются: ПАО "СИБУР Холдинг", ПАО "Нижнекамскнефтехим", ПАО "Казаньоргсинтез" ПАО "ЛУКОЙЛ", ПАО "НК "Роснефть", ОАО "Синтез-Каучук" (г. Стерлитамак), АО "Галополимер" и др. При этом многие основные технологические процессы или стадии процессов синтеза эластомеров и пластиков совпадают или очень близки.
В крупномасштабных производствах преимущественно используется непрерывная технология получения полимеров. Лишь для отдельных типов и марок эластомеров, где требуется иметь узкое молекулярно-массовое распределение (ММР), применяют периодический или полупериодический способ. Технология процесса полимеризации в установках периодического действия проще, чем непрерывного. Однако зачастую производительность таких установок ниже, чем непрерывно работающих производств.
Практически для любой технологии и независимо от характера процесса можно условно выделить несколько основных стадий:
1) прием и хранение мономеров, растворителя и другого сырья;
2) подготовка (осушка, очистка и т.п.) мономеров и растворителя;
3) получение и подготовка компонентов каталитической системы;
4) полимеризация, стопперирование и усреднение;
5) выделение: дегазация, сушка, упаковка и отгрузка продукта в соответствующих выпускных формах.
Для всех технологий основные различия характерны для стадий 3-5. При этом стадия 2 часто совмещает очистку свежих и переработку возвратных растворителя и мономера.
Свойства полимера определяются в основном выбором технологии полимеризации и характеристиками используемого оборудования.
Способы проведения полимеризации
Выбор способа полимеризации определяется конкретными требованиями, предъявляемыми к продукту полимеризации или сополимеризации, природой используемых мономеров, инициатора и целью производства.
В зависимости от фазового состояния среды, в которой протекает реакция полимеризации, различают несколько видов процесса: в среде мономера (в массе или блоке и газофазная), эмульсионная, растворная и суспензионная полимеризация. Полимеры, полученные разными способами полимеризации, отличаются структурой и свойствами.
Полимеризация в массе (блочная полимеризация) - мономер - жидкость, инициатор и агент передачи цепи растворяются в мономере. Если реакцию ведут до практически полного превращения мономера, то получают монолит (блок), имеющий форму сосуда, в которой был залит исходный мономер. При блочной полимеризации можно использовать как инициаторы радикальной, так и катализаторы ионной полимеризации, растворимые в мономере.
Полимеризация в массе наиболее проста по участию наименьшего числа добавок, которые в дальнейшем могут приводить к образованию примесей или дополнительным затратам (в случае, например, растворного процесса). Полимеризация осуществляется при высокой температуре, вследствие чего затруднен теплообмен, возрастает возможность протекания побочных неуправляемых реакций, в том числе термодеструкция полученного эластомера. Если полимер растворим в собственном мономере, то реакционная масса становится очень высоковязкой и могут возникать сопутствующие эффекты типа автоускорения (гель-эффект, управляемый разогрев и др.).
Достоинства:
- простота реализации процесса;
- чистота получаемого продукта, не требующего дальнейшей переработки, отделения и очистки (хотя может возникнуть проблема удаления готового полимера из аппарата синтеза).
Недостатки:
- вязкость реакционной системы увеличивается, что постепенно затрудняет ее перемешивание и в конечном итоге приводит к получению продукта с очень широким молекулярно-массовым распределением;
- автоускорение или гель-эффект.
Применение: используют при получении каучука СКБ, радикальной полимеризации стирола (получение ПС), также полимеризуют винилхлорид для получения поливинилхлоридных смол (которые можно смешивать на стадии коагуляции с латексами каучуков СКН), АБС-пластиков.
Полимеризация в растворе - мономер, инициатор и агент передачи цепи растворяют в инертном растворителе.
Полимеризация в растворе проводится в жидкой фазе, в которой должны растворяться мономер, катализатор и полимер (гомогенный процесс). Если катализатор нерастворим, имеет место гетерогенный процесс. Механизм полимеризации может быть в отдельных случаях идентичен механизму полимеризации в массе, если растворитель полностью инертен. В противном случае он может участвовать в процессе передачи цепи, изменять полярность и др. В качестве растворителя применяют углеводородные соединения ароматического ряда - толуол, бензол и др., алифатического - гексан, изопентан, циклогексан, циклопентан и др. и (или) их смеси разного состава (например, с нефтяным растворителем-нефрасом). Возможно также использование углеводородных растворителей в сочетании с полярными углеводородами (например, хлоралкилами).
Достоинства процесса:
- позволяет гибко управлять (менять и по ходу непрерывного процесса) свойствами получаемых каучуков в широких пределах; облегчает контроль роста вязкости;
- обеспечивает возможность организации лучшего съема, выделяемого при полимеризации тепла.
Недостатки:
- существует определенная вероятность передачи цепи на растворитель, что затрудняет получение очень высокомолекулярных продуктов;
- присутствие растворителя ухудшает условия безопасного ведения процесса в сравнении с эмульсионной полимеризацией в водной среде;
- образующийся полимер необходимо отделять от растворителя.
Применение: используют при получении каучуков СКД, СКИ, ДССК, БК, термоэластопластов (ТЭП линейных и разветвленных), а также при радикальной полимеризации акрилонитрила и катионной полимеризации изобутилена.
Суспензионная полимеризация (капельная или бисерная) - мономер диспергируют в воде в виде мелких капелек, мономер должен быть водонерастворимым.
При суспензионной полимеризации условия проведения реакции такие же, как и при проведении реакции в растворе (низкая вязкость, улучшенная теплопередача и т.д.). Здесь в качестве среды можно использовать углеводороды (например, хлорметил, хлорэтил, изопентан, их смеси и т.п.) или воду, в которой могут быть нерастворимы или растворимы мономер, катализатор, полимер. Используемую среду требуется отделять в конце процесса с последующим возвратом в рецикл. Химический путь реакции в дисперсионной органической фазе может быть идентичным пути реакции при полимеризации в массе.
Достоинства:
- контроль длины кинетических цепей (неширокое молекулярно-массовое распределение);
- эффективный перенос тепла;
- легкость отделения от воды;
- простота переработки готового продукта.
Недостатки:
- ограниченность использования;
- дисперсию готовят механическим перемешиванием, добавляя при этом в большинстве случаев инертные стабилизаторы, вследствие чего в систему попадают загрязняющие элементы.
Применение: используют для получения полистирольных гранул (из которых получают пенополистирол), полистирол-дивинилбензольных гранул (для изготовления ионообменных смол) и гранул поливинилацетата (используемых для дальнейшего превращения в поливиниловый спирт), а также для получения полиэтилена, полипропилена, поливинилхлорида.
Эмульсионная полимеризация - мономер диспергируют в водной фазе в виде однородной эмульсии.
При эмульсионной полимеризации в качестве среды-разбавителя используется предварительно подготовленная специальным образом вода, но органическая фаза в ней более стабильна и более тонкодиспергирована. Катализатор - собственно инициатор и другие компоненты катализирующей системы - обычно растворимы в воде, а точки развития роста цепи находятся в так называемых мицеллах. Полимер выделяют коагулированием с последующими стадиями дегазации и обезвоживания.
Достоинства:
- небольшое изменение вязкости;
- относительная легкость организации теплосъема;
- достаточно высокие скорости реакции;
- простота переработки готового продукта.
Недостатки:
- необходимость использования дополнительных веществ (ПАВ, эмульгаторы и т.д.).
Применение: проводят полимеризацию бутадиена, хлоропрена, винилацетата, винилхлорида, а также акрилатов и метакрилатов. Используют для получения каучуков СКС (СКМС), СКН; АБС-пластиков, полистирола и ПВХ.
Газофазная полимеризация (является разновидностью полимеризации в среде мономера) - способ полимеризации, когда исходный мономер находится в газовой фазе, а целевой продукт образует твердую дисперсную или жидкую фазу.
Достоинства:
- гибкость процесса: параметры реакции могут быть оптимизированы на основе характеристик катализатора и продукта и не ограничиваются физико-химическими свойствами жидких смесей реакционных компонентов (обычно включающих водород в качестве регулятора степени полимеризации);
- расширение ассортимента продукта: влияние набухания растущих полимерных частиц и солюбилизации полимерных фракций в жидкой среде значительно снижает интервал получения всех видов сополимеров;
- минимизация операций полимеризации вниз по потоку: полимер получается непосредственно из реактора в виде сухого твердого вещества и требует простых операций для удаления растворенных мономеров и деактивации катализатора.
Недостатки:
- ограниченность использования.
Применение: полимеризация олефинов (получение полиэтилена, полипропилена и других полиолефинов). Методом газофазной полимеризации по C.В. Лебедеву в СССР раньше получали основной вид каучука СКБ.
В то же время все процессы полимеризации при получении полимеров не завершаются полным превращением мономеров. Это в наибольшей степени характерно для эмульсионной полимеризации, при которой конверсия мономеров обычно составляет 70 % - 80 %. Кроме необходимости удаления воды, появляется необходимость специального узла дегазации (отгонки) непрореагировавших мономеров. При полимеризации в растворе, как правило, конверсия (93 % - 98 % и более) тоже никогда не достигает 100 %, полимер получается в большинстве случаев в виде гомогенной смеси с растворителем. Кроме того, исходные мономеры могут содержать примеси, которые частично остаются в полимере и/или растворителе, так как не вступают в реакцию полимеризации. Поэтому обязательной операцией при всех способах полимеризации является дегазация (наиболее энергоемкая стадия) - отгонка летучих веществ (мономеров, примесей, среды - воды, растворителей из раствора полимера, чаще всего с использованием "острого" водяного пара). С целью снижения энергозатрат возможно применение стадии предварительного концентрирования полимеризата за счет отгона части растворителя.
В соответствии с методами полимеризации могут быть идентифицированы процессы дегазации блочного полимера, латексов, а также каучуков, получаемых полимеризацией в эмульсии и растворе. В основном, как указано выше, в действующих производствах используется водная ("острым" паром) дегазация. Для производства некоторых полимеров возможно использование и безводной дегазации. Дегазация проводится в одном или двух аппаратах специальной конструкции (для некоторых процессов она совмещена с полимеризацией - производство полиизобутилена, кремнийорганических полимеров). Для ускорения процесса дегазации может применяться вакуум. Тепловая энергия для дегазации латексов и каучуков из раствора может подводиться либо через стенку, либо при непосредственном смешении с жидким или парообразным теплоносителем.
Аппаратурное оформление стадий сушки и упаковки также имеет свои особенности, связанные как со свойствами продукта, так и технико-экономическими показателями оборудования. Для каждого выпускаемого полимера используются свои технологии, которые будут рассмотрены в соответствующих разделах ИТС.
В таблице 1.1 приведен перечень предприятий, относящихся к сфере распространения настоящего справочника НДТ, и их географическое расположение.
|
N п/п |
Наименование организации |
Наименование группы, ассоциации, холдинга |
Регион Российской Федерации |
Город (населенный пункт) |
|
1 |
АО "Сибур-Химпром" |
ПАО "СИБУР Холдинг" |
Пермский край |
г. Пермь |
|
2 |
АО "Воронежсинтезкаучук" |
ПАО "СИБУР Холдинг" |
Воронежская обл. |
г. Воронеж |
|
3 |
ООО "НПП "Нефтехимия" |
ПАО "СИБУР Холдинг", АО "Газпромнефть-МНПЗ" |
г. Москва |
г. Москва |
|
4 |
АО "Красноярский завод СК" |
ПАО "СИБУР Холдинг" |
Красноярский край |
г. Красноярск |
|
5 |
ООО "СИБУР Тольятти" |
ПАО "СИБУР Холдинг" |
Самарская обл. |
г. Тольятти |
|
6 |
ООО "Томскнефтехим" |
ПАО "СИБУР Холдинг" |
Томская обл. |
г. Томск |
|
7 |
ООО "СИБУР Тобольск" |
ПАО "СИБУР Холдинг" |
Тюменская обл. |
г. Тобольск |
|
8 |
АО "ПОЛИЭФ" |
ПАО "СИБУР Холдинг" |
Республика Башкортостан |
г. Благовещенск |
|
9 |
АО "СИБУР-ПЭТФ" |
ПАО "СИБУР Холдинг" |
Тверская обл. |
г. Тверь |
|
10 |
ООО "РусВинил" |
ПАО "СИБУР Холдинг", группа Solvay (Бельгия) |
Нижегородская обл. |
г. Кстово |
|
11 |
ПАО "Омский каучук" |
АО "ГК "Титан" |
Омская обл. |
г. Омск |
|
12 |
ООО "Полиом" |
ПАО "СИБУР Холдинг", АО "ГК "Титан", "Газпромнефть" |
Омская обл. |
г. Омск |
|
13 |
ПАО "Уфаоргсинтез" |
ПАО АНК "Башнефть" |
Республика Башкортостан |
г. Уфа |
|
14 |
OОO "Газпром нефтехим Салават" |
ПАO "Газпром" |
Республика Башкортостан |
г. Салават |
|
15 |
ЗАО "Стерлитамакский НХЗ" |
ООО "Управляющая Компания "ТАУ НефтеХим" |
Республика Башкортостан |
г. Стерлитамак |
|
16 |
ОАО "Синтез-Каучук" |
ООО "Управляющая Компания "ТАУ НефтеХим" |
Республика Башкортостан |
г. Стерлитамак |
|
17 |
ПАО "Нижнекамскнефтехим" |
ОАО "ТАИФ" |
Республика Татарстан |
г. Нижнекамск |
|
18 |
ПАО "Казаньоргсинтез" |
ОАО "ТАИФ" |
Республика Татарстан |
г. Казань |
|
19 |
ОАО "Казанский завод синтетического каучука" (ОАО "КЗСК") |
ОАО "КЗСК" |
Республика Татарстан |
г. Казань |
|
20 |
ООО "Ставролен" |
ПАО "ЛУКОЙЛ" |
Ставропольский край |
г. Буденновск |
|
21 |
АО "Ангарский завод полимеров" (АО "АЗП") |
ПАО "НК "Роснефть" |
Иркутская обл. |
г. Ангарск |
|
22 |
ОАО "Пластик" |
Группа "Пластик" |
Тульская обл. |
г. Узловая |
|
23 |
АО "Саянскхимпласт" |
ОАО "Саянскхимпром" |
Иркутская обл. |
г. Саянск |
|
24 |
АО "Башкирская содовая компания", Стерлитамак |
(Башкирская содовая компания) |
Республика Башкортостан |
г. Стерлитамак |
|
25 |
АО "Каустик", г. Волгоград |
Группа компаний "НИКОХИМ" |
Волгоградская обл. |
г. Волгоград |
|
26 |
ЗАО "Завод Новых Полимеров "СЕНЕЖ" |
Объединение предприятий "Европласт" |
Московская обл. |
г. Солнечногорск |
|
27 |
ООО ОХК "Щекиноазот" |
Объединенная химическая компания (ОХК) "Щекиноазот" |
Тульская обл. |
р.п. Первомайский (г. Щекино) |
|
28 |
ПАО "КуйбышевАзот" |
ООО "Куйбышевазот-плюс" |
Самарская обл. |
г. Тольятти |
|
29 |
ООО "Фторопласт" |
Частная собственность |
Республика Татарстан |
г. Бугульма |
|
30 |
АО "ГалоПолимер Пермь" |
АО "ГалоПолимер" |
Пермский край |
г. Пермь |
|
31 |
ООО "ГалоПолимер Кирово-Чепецк" |
АО "ГалоПолимер" АО "ГалоПолимер Пермь" |
Кировская обл. |
г. Кирово-Чепецк |
|
32 |
ООО "С-ПЛЮС" |
Росатом и НАНОПОЛИМЕР |
г. Москва |
г. Пенза |
|
33 |
ОАО НИИ "Ярсинтез" |
Смешанная российская собственность с долей собственности субъектов РФ |
Ярославская обл. |
г. Ярославль |
|
34 |
Воронежский филиал ФГУП "НИИСК", г. Воронеж |
ФГУП "НИИСК" им. академика С.В. Лебедева |
Воронежская обл. |
г. Воронеж |
|
35 |
ООО "ПЕНОПЛЭКС СПБ" |
- |
Ленинградская обл. |
г. Санкт-Петербург |
Мощности производств основной полимерной продукции отрасли в РФ за 2016 г. приведены таблицах 1.2-1.13.
|
N п/п |
Наименование предприятия |
Основные марки каучуков |
Объем производства, тыс. т/год |
|
Каучук синтетический цис-изопреновый (СКИ)
| |||
|
1 |
ОАО "Синтез-Каучук", г. Стерлитамак |
СКИ-3, СКИ-3С (светлый), СКИ-5 (неодимовый), СКИ-5ПМ |
74, 0 |
|
2 |
ПАО "Нижнекамскнефтехим" |
СКИ-3 |
269, 0 |
|
3 |
ООО "СИБУР Тольятти" |
СКИ-3, СКИ-3С |
58, 0 |
|
Всего: |
~400, 0 | ||
|
Каучук синтетический цис-бутадиеновый (СКД)
| |||
|
4 |
АО "Воронежсинтезкаучук" |
СКД с использованием неодимовых (СКД/BR-1203 Ti, марка B) и титановых (СКД-НД/BR/-1243 Nd, марка B (LP)) катализаторов |
104, 0 |
|
5 |
ПАО "Нижнекамскнефтехим" |
СКД-Н (неодимовый), СКД-L (литиевый) |
195, 0 |
|
6 |
ОАО "Ефремовский завод СК" |
СКД, СКД Н-СН |
7, 5 (производство временно остановлено) |
|
7 |
Воронежский филиал ФГУП "НИИСК" |
СКД-ГТР (гидроксилсодержащий, низкомолекулярный) |
Выпускается периодически малыми партиями |
|
Всего: |
~307, 0 | ||
|
Каучук синтетический бутадиен-стирольный (ДССК)
| |||
|
8 |
АО "Воронежсинтезкаучук" |
ДССК-2560-М27, марка А, ДССК-4040-М27 |
13, 8 |
|
9 |
ПАО "Нижнекамскнефтехим" |
ДССК-2012 (блочный сополимер), ДССК-2560Ф, ДССК-2560ФМ (статистический сополимер) |
1, 0 |
|
10 |
Воронежский филиал ФГУП "НИИСК" |
ДССК-18, ДССК-Д, ДССК-65/3, ДССК-65/35, ДССК-65/40 |
Выпускается периодически малыми партиями |
|
Всего: |
~15, 0 | ||
|
Бутилкаучук (БК)
| |||
|
11 |
ПАО "Нижнекамскнефтехим" |
БК-1675Н |
72, 0 |
|
12 |
ООО "СИБУР Тольятти" |
БК-1675Н |
61, 0 |
|
Всего: |
~135, 0 | ||
|
Галобутилкаучук
| |||
|
13 |
ПАО "Нижнекамскнефтехим" |
Бромбутиловый каучук: ББК-232, ББК-239, ББК-246 |
101, 0 |
|
Хлорбутиловый каучук (ХБК) |
33, 0 | ||
|
Всего: |
~135, 0 | ||
|
N п/п |
Наименование предприятия |
Основные марки каучуков |
Объем производства, тыс. т/год |
|
Каучук синтетический бутадиен-стирольный (СКС)
| |||
|
1 |
АО "Воронежсинтезкаучук" |
Немаслонаполненные: СКС-30 АРК/SBR-1500, СКС-30АРКПН/SBR Маслонаполненные: СКС-30 АРКМ-15/SBR-1705, СКС-30 АРКМ-27/SBR-1723 |
45, 0 |
|
2 |
ЗАО "Стерлитамакский НХЗ" |
СКС-30 АРК, СКС-30 АРКМ-15, 27 СКС-30 АРКПН |
43, 4 |
|
3 |
ООО "СИБУР Тольятти" |
Немаслонаполненные: СКС-30 АРК/SBR-1500 Маслонаполненные: СКС-30 АРКМ-15/SBR-1705 HI-AR OR СКС-30 АРКМ-27/SBR-1723 TDAE |
47, 6 (суммарно с СКМС) |
|
4 |
Воронежский филиал ФГУП "НИИСК" |
СКС-30 АРПД, СКС-30АКО |
Выпускается периодически малыми партиями |
|
Всего: |
~183, 0 | ||
|
Каучук синтетический бутадиен-α -метилстирольный (СКМС) | |||
|
5 |
ПАО "Омский каучук" |
СКМС-30 |
46, 8 |
|
6 |
ООО "СИБУР Тольятти" |
СКМС-30АРКМ-15 БСК-1502/SBR-1502 |
см. СКС |
|
7 |
Воронежский филиал ФГУП "НИИСК" |
СКМС-10РКП |
Выпускается периодически малыми партиями |
|
Всего: |
см. СКС | ||
|
Каучук синтетический бутадиен-нитрильный (СКН)
| |||
|
8 |
АО "Красноярский завод СК" |
СКН, БНКС |
41, 0 |
|
9 |
Воронежский филиал ФГУП "НИИСК" |
СКН (20 марок), СКН (карбоксилатные - 6 марок), СКН-18(26, 40)ПВХ-30 - наполненные поливинилхлоридом |
Выпускается периодически малыми партиями |
|
Всего: |
> 40, 0 | ||
|
N п/п |
Наименование предприятия |
Основные марки каучуков |
Объем производства, тыс. т/год |
|
Термоэластопласты дивинил-стирольные (ДСТ)
| |||
|
1 |
АО "Воронежсинтезкаучук" |
ДСТ-30Р-01, ДСТ-30Р-814, ДСТ-30Р-58 |
73, 3 |
|
2 |
Воронежский филиал ФГУП "НИИСК" |
ДСТ-30 (21 марка), ДМДСТ-Р, ДСМСТ, СтироТЭП-65(70) |
Выпускается периодически малыми партиями |
|
Всего: |
~75, 0 | ||
|
N п/п |
Наименование предприятия |
Основные марки каучуков |
Объем производства, тыс. т/год |
|
Каучук синтетический этилен-пропиленовый (СКЭП)
| |||
|
1 |
ПАО "Уфаоргсинтез" |
СКЭП-40 (50, 60) |
3, 0 |
|
2 |
ПАО "Нижнекамскнефтехим" |
СКЭП (5 марок), СКЭПТ (32 марки) |
Не выпускается |
|
Всего: |
> 3, 0 | ||
|
Каучук синтетический уретановый
| |||
|
3 |
ОАО "Казанский завод синтетического каучука" |
СКУ-ПФЛ-100 (74, 65), СКУ-8А (М, ТБ) Форполимеры уретановые |
6, 25 |
|
Всего: |
> 6, 0 | ||
|
Каучук синтетический силиконовый
| |||
|
4 |
ОАО "Казанский завод синтетического каучука" |
СКТ, СКТВ-щ, СКТВ-1 щ, СКТН, СКТФ, СКТЭ |
80, 4 |
|
Всего: |
~80, 5 | ||
|
Каучук синтетический эпихлоргидриновый
| |||
|
5 |
ОАО "Синтез-Каучук", г. Стерлитамак |
СКЭХГ |
- |
|
Каучук синтетический пропиленоксидный
| |||
|
6 |
ОАО "Синтез-Каучук", г. Стерлитамак |
СКПО |
- |
|
Каучук синтетический олигопипериленовый
| |||
|
7 |
ПАО "Нижнекамскнефтехим" |
СКОП (полимер пиперилена с бутадиеном) |
Не выпускается |
|
Транс-полиизопрен
| |||
|
8 |
ООО "СИБУР Тольятти" |
СГ (торговая марка) |
Промышленные испытания |
|
Натрий-бутадиеновый каучук (СКБ)
| |||
|
9 |
ОАО "Казанский завод синтетического каучука" (ОАО "КЗСК") |
СКБ-Р (общетехнического назначения), СКБ-РЩ (медицинского назначения) |
1, 0 |
|
Всего: |
~1, 0 | ||
|
N п/п |
Наименование предприятия |
Основные марки |
Объем производства, тыс. т/год |
|
1 |
ПАО "Омский каучук" |
Латексы синтетические СКС, БМС, БС, СКД |
Возобновлено производство в 2017 г. |
|
2 |
ОАО НИИ "Ярсинтез" |
Латексы синтетические и искусственные |
Мелкие партии |
|
3 |
Воронежский филиал ФГУП "НИИСК" |
Латексы синтетические СКС, БМ, БС, СКД, БНК, БН, БА, БАС и др. |
Выпускается по требованию |
|
4 |
ОАО "Казанский завод синтетического каучука" |
Бутадиен-винилиденхлоридный латекс ДВХБ (эмульсионный) |
33, 3 |
|
5 |
ООО "ГалоПолимер Кирово-Чепецк", г. Кирово-Чепецк |
Латексы Элафтор-3000, -7000 |
- |
|
Всего: |
~33, 0 |
|
N п/п |
Наименование предприятия |
Основные марки |
Объем производства, тыс. т/год |
|
1 |
ПАО "Уфаоргсинтез" |
ПВД (полиэтилен высокого давления) |
99, 0 |
|
2 |
OОO "Газпром нефтехим Салават" |
ПВД (полиэтилен высокого давления) |
37, 0 |
|
ПЭВД (полиэтилен низкого давления высокой плотности) |
108, 5 | ||
|
(∑145, 5) | |||
|
3 |
ПАО "Нижнекамскнефтехим" |
ПЭВП - гомополимер (полиэтилен высокой плотности PE2260М) ПЭВП - сополимерные марки (сополимер этилена с гексеном-1 РЕ 6148С, 6948С, 6949СБД и др.) ПЭВП - сополимерные марки (этилена с бутеном-1) ПЭСП - сополимерные марки с гексеном-1 РЕ6432R, PE6438R и др.) Полиэтилен низкой плотности (ЛПЭНП РЕ5118QM, PE5118N, PE5122PM) Всего 34 марки полиэтилена низкой плотности (ЛПЭНП), средней (ПЭСП) и высокой плотности (ПЭВП) |
∑209, 0 |
|
4 |
ПАО "Казаньоргсинтез" |
Полиэтилен низкого давления высокой плотности |
510, 0 |
|
Полиэтилен высокого давления |
219, 0 | ||
|
∑729, 0 | |||
|
5 |
ООО "Ставролен", г. Буденновск |
Полиэтилен низкого давления (ПЭНД) (высокой и средней плотности) |
∑271, 0 |
|
6 |
ООО "Томскнефтехим" |
Полиэтилен высокого давления (ПЭНП) (низкой плотности) |
245, 6 |
|
7 |
АО "Ангарский завод полимеров" |
Полиэтилен высокого давления (ПЭВД) |
39, 6 |
|
Всего: |
~1750 |
|
N п/п |
Наименование предприятия |
Основные марки |
Объем производства, тыс. т/год |
|
1 |
ПАО "Уфаоргсинтез" |
ПП 01030, ПП 01130, ПП 01270, ПП 02015 |
131, 0 |
|
2 |
ПАО "Нижнекамскнефтехим" |
Полипропилен (гомополимеры РР1262R, РР1362R, РР1316M; статсополимеры РР4132В, РР4215М, PP4445S, PP4240GM; блок-сополимеры РР8300G, РР8348SM, PP8348R, PP8440T, PP9240M, PP9240N, РР9240Р), ППТП (переходные марки) |
217, 0 |
|
3 |
ООО "Ставролен", г. Буденновск |
РРG 3008, РРG 3013, РРG 1035 |
112, 0 |
|
4 |
ООО "СИБУР Тобольск" |
РР Н030 GР |
465, 0 |
|
5 |
ООО "Томскнефтехим" |
РР Н030 GР, РР Н270 ff |
130, 0 |
|
6 |
ООО "Полиом", г. Омск |
РР Н030 GР, РР Н250 GР |
203, 0 |
|
7 |
ООО "НПП "Нефтехимия", г. Москва |
РР Н030, РР Н250, РР Н080, РР Н450 - всего 62 марки |
130, 5 |
|
Всего: |
~1400 |
|
N п/п |
Наименование предприятия |
Основные марки |
Объем производства, тыс. т/год |
|
1 |
OОO "Газпром нефтехим Салават" |
ПСМ-Э общего назначения УПМ 0508 ударопрочный |
∑33, 5 |
|
2 |
ПАО "Нижнекамскнефтехим" |
ПСОН 525М, 585, 530, 402, 403, 407, 591, 537 (585V) общего назначения УППС 825, 825ES, 945Е (740) ударопрочный |
∑295, 0 |
|
3 |
АО "Ангарский завод полимеров" |
ПСВ - полистирол вспенивающийся |
6, 8 |
|
4 |
ОАО "Пластик", г. Узловая |
Полистиролы суспензионные марок ПСВ-С, ПСВ-Д, ПСЭ |
9, 8 |
|
5 |
АО "Сибур-Химпром", г. Пермь |
ПСВ - полистирол вспенивающийся |
99, 0 |
|
6 |
ООО "ПЕНОПЛЭКС СПб" |
Общего назначения и ударопрочный |
∑8, 4 |
|
Всего: |
> 450 |
|
N п/п |
Наименование предприятия |
Основные марки |
Объем производства, тыс. т/год |
|
1 |
ООО "РусВинил", г. Кстово |
Суспензионный и эмульсионный поливинилхлорид (ПВХ) |
306, 0 |
|
2 |
АО "Саянскхимпласт", г. Саянск |
Суспензионный поливинилхлорид (ПВХ) |
147, 0 |
|
3 |
АО "Башкирская содовая компания" |
Суспензионный поливинилхлорид (ПВХ) - 27 марок |
249, 0 |
|
4 |
АО "Каустик", г. Волгоград |
Суспензионный поливинилхлорид (ПВХ) |
88, 5 |
|
Всего: |
~800 |
|
N п/п |
Наименование предприятия |
Основные марки |
Объем производства, тыс. т/год |
|
1 |
ПАО "Нижнекамскнефтехим" |
АБС-пластики (акрилонитрилбутадиен-стирольный сополимер) |
4, 4 |
|
2 |
ОАО "Пластик", г. Узловая |
АБС-пластики (акрилонитрилбутадиен-стирольный сополимер) |
11, 9 |
|
Всего: |
> 16, 0 |
|
N п/п |
Наименование предприятия |
Основные марки |
Объем производства, тыс. т/год |
|
1 |
АО "ПОЛИЭФ", г. Благовещенск |
Полиэтилентерефталат (ПЭТФ) аморфный и высоковязкий |
211, 0 |
|
2 |
АО "СИБУР-ПЭТФ", г. Тверь |
Полиэтилентерефталат (ПЭТФ) под маркой "ТВЕРПЭТ" |
76, 8 |
|
3 |
АО "Экопэт", г. Калининград |
Высоковязкий гранулированный полиэтилентерефталат (ПЭТФ) под торговой маркой Eköpet |
155, 0 |
|
4 |
ЗАО "Завод Новых Полимеров "СЕНЕЖ", г. Солнечногорск |
Полиэтилентерефталат (ПЭТ) бутылочного назначения под маркой "РОСПЭТ" |
Нет данных |
|
Всего: |
~450 |
|
N п/п |
Наименование предприятия |
Основные марки |
Объем производства, тыс. т/год |
|
1 |
ПАО "Казаньоргсинтез" |
Поликарбонаты |
66, 0 |
|
Сэвилен (сополимер винилацетата с этиленом) |
13, 0 | ||
|
2 |
ПАО "КуйбышевАзот", г. Тольятти |
Полиамид 6 |
150, 0 |
|
Полиамид 6 вторичный |
4, 5 | ||
|
3 |
ООО ОХК "Щекиноазот" |
Полиамиды: - полиамид 6 первичный; - полиамид 6130; - полиамид 6 вторичный | |
|
4 |
ООО "С-ПЛЮС", г. Москва |
Полиуретан | |
|
5 |
ООО "ГалоПолимер Кирово-Чепецк", г. Кирово-Чепецк |
Фторопласт-4 (ПТФЭ) Фторполимеры различного назначения Фторкаучуки (СКФ-32, СКФ-26, СКФ-26 ОНМ, СКФ-26 НМ, элафтор -2000, -3000, -7000, -8000, -1000Р) |
- |
|
6 |
АО "ГалоПолимер Пермь", г. Пермь |
1. Фторполимеры различного назначения 2. Специальные фторполимеры |
- |
|
7 |
ООО "Фторопласт", г. Бугульма |
Политетрафторэтилен - фторполимер-4 (Ф-4) |
- |
Развитие промышленности полимеров происходит в направлении повышения экономической эффективности производств и обеспечения промышленной и экологической безопасности производств.
Охрана окружающей среды и экологическая безопасность процессов получения синтетических полимеров и сополимеров должны обеспечиваться выбором исходного сырья и стадий его переработки. Реализация процессов получения полимеров (сополимеров) должна сопровождаться минимальным образованием отходов (побочных продуктов).
Загрязнение окружающей среды может быть вызвано газообразными выбросами, сбросами загрязненных вод, твердыми отходами процессов полимеризации.
На предприятиях производства полимеров проводится большая работа по дальнейшему совершенствованию технологий, изысканию путей снижения количества вредных выбросов. Это достигается за счет внедрения прогрессивных технологических процессов, которые обеспечивают сокращение количества производственных выбросов, наряду с применением более совершенного технологического оборудования.
Охрана воздушного бассейна
Количество газообразных вредных веществ, поступающих в атмосферу с производственными выбросами от предприятий подотрасли, исчисляется десятками тысяч тонн.
Основными источниками загрязнения атмосферы являются мономеры, выделяющиеся при коагуляции и сушке каучуков, переработке пластиков, абгазы, выделяющиеся на различных стадиях производства, особенно при регенерации.
Газообразные загрязнения: бутадиен, акрилонитрил, стирол и α -метилстирол, бутилен, изопрен, винилхлорид, пропилен и этилен. В некоторых процессах полимеризации образуются олигомеры, которые при дегазации и сушке попадают в атмосферу, иногда окисляясь с образованием не менее опасных продуктов. Все перечисленные вещества обладают физиологическим действием. Особого внимания требуют выбросы акрилонитрила, бутадиена и винилхлорида как веществ с канцерогенными и мутагенными свойствами.
Основные мероприятия по охране воздушного бассейна:
- внедрение новых каталитических систем в производство стереорегулярных каучуков, что позволяет исключить образование олигомеров и резко снизить выбросы углеводородов;
- совершенствование рецептуры полимеризации и коагуляции в производствах эмульсионных каучуков, что позволяет снизить остаточное содержание мономеров в латексе после дегазации;
- совершенствование и замена устаревших сушильных агрегатов каучука в производстве эмульсионных каучуков;
- применение каталитического и термического дожига органики, содержащейся в воздухе от сушильных агрегатов цехов выделения каучуков, в том числе с выработкой собственного водяного пара;
- объем предельно допустимых выбросов (ПДВ) и организация санитарно-защитной зоны (СЗЗ) могут потребовать внедрения дополнительных стадий очистки выбросов.
Охрана водоемов
В сбросах загрязненных вод возможно присутствие углеводородов в виде эмульсий, суспензий полимеров, поверхностно-активных веществ и солевых загрязнений. Использование процессов фильтрации, коагуляции, экстракции и биологической очистки позволяет обеспечивать состав сточных вод до нормативных требований.
Изменение экологической обстановки и требований санитарных рыбоохранных норм выдвигает задачу совершенствования очистных сооружений предприятий синтетического каучука и полимеров, которые характеризуются большим объемом водопотребления и, соответственно, сбросом сточных вод.
В основу рационального использования водных ресурсов положены следующие основные принципы:
- сокращение водопотребления за счет применения аппаратов воздушного охлаждения перерабатываемых продуктов;
- широкое использование для целей промышленного водоснабжения систем оборотного водоснабжения, работающих с минимальным сбросом или вообще без сбросов продувочных вод в водоем;
- сокращение количества сточных вод в промышленных процессах и улучшение их очистки;
- использование очищенных сточных вод различных категорий для пополнения систем промышленного водоснабжения и технических нужд, что дает возможность создания замкнутых систем без сброса сточных вод в водоемы;
- применение новых, более эффективных сооружений водоподготовки и очистки сточных вод.
Разработка и совершенствование замкнутых систем водоснабжения заводов по производству нефтехимической продукции являются главным научно-техническим направлением, обеспечивающим дальнейшее развитие с целью обеспечения требований водоохранного законодательства.
Научно-технические разработки последних лет и опыт работы на передовых предприятиях показали возможность создания беспродувочных систем оборотного водоснабжения, потребление которыми воды из источника вплотную приближается к теоретическому минимуму.
Экологический эффект беспродувочных систем оборотного водоснабжения позволяет улучшить технико-экономические показатели производства.
Задача обезвреживания сточных вод решается в двух направлениях: улучшение технологии действующих и вновь проектируемых производств в направлении сокращения количества сточных вод и их качественного состава; добавление к комплексу мероприятий такого характера внутритехнологического водооборота, локальной очистки сточных вод, изменение рецептуры реакционной смеси с целью снижения количества стоков и исключения применения токсичных и биологически неокисляемых веществ.
Решение вопросов повышения эффективности применяемых схем и сооружений биологической очистки и доочистки сточных вод.
Доочистка сточных вод с применением различных методов позволяет утилизировать сточную воду в качестве источника водоснабжения и создать схему без сброса сточных вод в водоем.
Применение указанных выше технических решений позволяет увеличить мощности производства синтетических каучуков и полимеров не только без привлечения дополнительных источников водоснабжения, но с сокращением забора воды из источников при некотором сокращении сброса сточных вод на очистку.
К твердым отходам процессов получения синтетических каучуков и полимеров относятся каугулюм, нестандартные полимеры, твердые олигомеры. При невозможности утилизации эти вещества требуют размещения на полигонах промышленных отходов.
Основные опасности при производстве различного вида полимеров обусловлены: свойствами применяемых веществ, особенностями технологических процессов, применяемым оборудованием и условиями его эксплуатации, возможными нарушениями правил безопасности работающими.
Свойства применяемых веществ
В производствах обращаются взрыво- и пожароопасные вещества, их соединения и смеси, определяющие в основном характер опасности производства. К таким веществам относятся: горючие газы (ГГ), сжиженные углеводородные газы (СУГ), легковоспламеняющиеся жидкости (ЛВЖ), горючие жидкости (ГЖ), твердые горючие и токсичные вещества. По степени токсического воздействия они относятся к веществам 1, 2, 3, 4-го классов опасности.
Особенности технологических процессов
Технологические процессы протекают при повышенных температурах и давлениях, что увеличивает вероятность разгерметизации трубопроводов и оборудования с последующим возгоранием или взрывом.
Применяемое оборудование и условия его эксплуатации
Основными факторами опасности, возникающими при эксплуатации оборудования, являются:
- наличие и эксплуатация трубопроводов пара и горячей воды;
- эксплуатация оборудования с повышенной (выше 45 °C) температурой поверхности;
- эксплуатация оборудования с пожароопасными материалами при повышенной температуре;
- эксплуатация машин и механизмов с движущимися, режущими и вращающимися деталями;
- эксплуатация насосного оборудования с высоким давлением нагнетания;
- эксплуатация электрооборудования;
- эксплуатация грузоподъемных устройств и автотранспорта;
- повышенная вибрация аппаратов;
- возможная загазованность рабочей зоны;
- наличие шума от вращающихся и грузоподъемных механизмов;
- расположение оборудования на высоте (наружные установки);
- газоопасные работы внутри аппаратов при их очистке и ремонте;
- огневые работы.
При эксплуатации оборудования могут возникать опасности, связанные со следующими факторами:
- коррозия и усталость металлов;
- механическое повреждение оборудования;
- некачественное проведение ремонта;
- нарушение условий эксплуатации;
- брак, допущенный на этапе изготовления оборудования.
Возможные нарушения правил безопасности работающими
Причинами, которые могут привести к аварийным ситуациям в процессе работы, чаще всего являются:
- ошибки производственного персонала;
- нарушение регламентных параметров технологического процесса;
- отказы оборудования;
- отключение электроэнергии;
- прекращение подачи хладагентов;
- прекращение подачи греющего пара;
- прекращение подачи охлаждающей воды;
- прекращение подачи воздуха КиА;
- разряды статического электричества при нарушении заземления;
- отказы в системах блокировок и сигнализации, вызванные неисправностью приборов и линий их подключения;
- отказы средств контроля, управления параметрами технологического процесса, отказы систем ПАЗ и противоаварийных устройств;
- нарушение правил промышленной безопасности работающими.
Эти опасности могут быть минимизированы вплоть до исключения при условии четкого выполнения рабочих инструкций, инструкций по технике безопасности и охране труда, при систематическом контроле хода производственного процесса и работы вентиляционных систем.
Наиболее важными направлениями повышения экономической эффективности в производстве полимеров являются:
- необходимость в техническом перевооружении и реконструкции морально и физически устаревших производств и предприятий;
- внедрение более эффективных технологий получения полимеров и стадий технологических процессов (полимеризации, выделения и очистки продуктов реакции, сушки, упаковки и др.);
- создание новых катализаторов, обладающих высокой активностью и обеспечивающих высокую селективность образования целевого продукта в течение длительного периода работы (до нескольких лет);
- оптимальный выбор приемлемого по стоимости, доступности и качеству сырья;
- минимизация материальных и энергетических затрат путем оптимизации параметров работы действующего оборудования и внедрения организационно-технических мероприятий по экономии материальных и энергоресурсов;
- расширение ассортимента с созданием новых видов полимеров, менее затратных (имеющих меньшие расходные нормы материальных и энергоресурсов), но более эффективных, чем существующие;
- экономическая эффективность комбинирования, которая учитывает не только снижение затрат, но и повышение сложности управления предприятием и его организационной структуры. Комбинирование эффективно, если объединяют процессы, технологически родственные и основанные на комплексном использовании сырья (например, производства продуктов из этилена, пропилена, бутиленов, производства смол, каучука и др.);
- автоматизация производств;
- более высокий уровень специализации проведения ремонтных и подготовительных работ;
- повышение производительности труда за счет совершенствования уровня контроля и управления производством, более четкой организации рабочих мест и совмещения должностных обязанностей операторов, внедрения инвестиционных проектов, увеличения межремонтного пробега оборудования за счет более рационального проведения подготовки к ремонтным работам и самого ремонта и др.
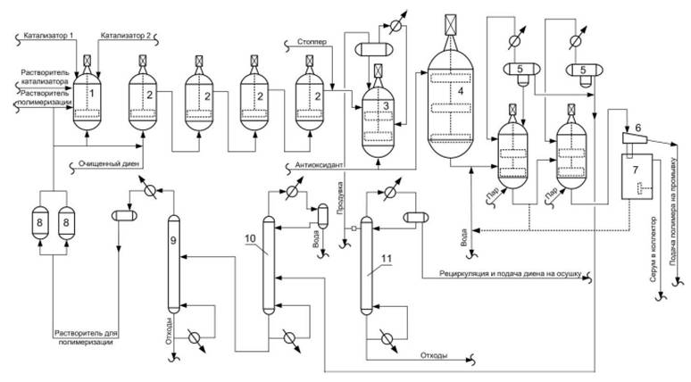
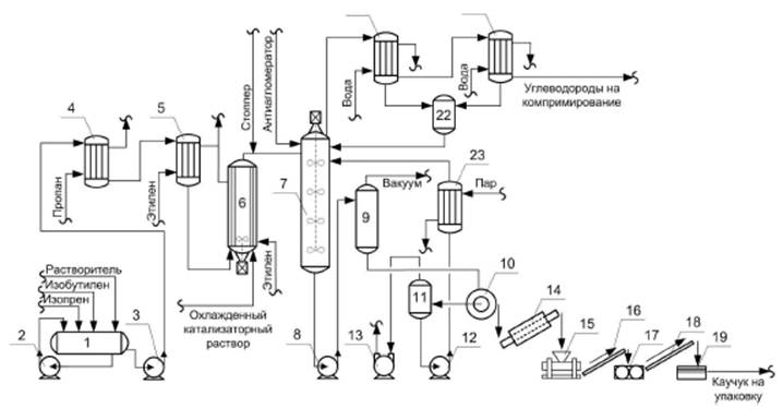
В производстве синтетических каучуков полимеризация в растворе всегда проводится как ионная: чаще всего - как анионно-координационная, реже - как анионная или катионная. Применение обезвоженных органических растворителей позволяет использовать в процессе растворной полимеризации различные эффективные каталитические системы, с помощью которых можно осуществлять направленный синтез эластомеров с заданной структурой.
Катализаторами анионно-координационной полимеризации, позволяющей получать стереорегулярные полимеры, часто являются комплексы переходных металлов и алюминийорганических соединений. Для получения различных стереорегулярных полимеров чаще других применяют следующие переходные металлы: IV периода системы элементов - титан (Ti), ванадий (V), хром (Cr), кобальт (Со), никель (Ni); V периода - молибден (Мо), родий (Rh); VI периода - празеодим (Pr), неодим (Nd), вольфрам (W).
Наиболее распространенным при получении полиизопрена является катализатор на основе титана. Для бутадиенового каучука в последнее время все чаще применяют катализатор на основе неодима. Так как в природе неодиму всегда сопутствует некоторое количество празеодима, их часто используют совместно и такую смесь называют "ди-дим". Стереоспецифичность таких катализаторов очень высока и мало зависит от типа лантаноида.
Ионы неодима в составе переходного комплекса не меняют валентности, и каждый из них является активным, в то время как в катализаторе на основе титана активны только около 1 % ионов переходного металла. Поэтому необходимая концентрация неодимового каталитического комплекса существенно ниже, чем титанового.
Существенную роль играет природа применяемого растворителя. При полимеризации диеновых мономеров алифатические растворители обеспечивают более высокое содержание цис-1, 4-звеньев в каучуке и большие скорости полимеризации. Активность лантаноидного катализатора понижается в ряду растворителей: н-гексан > н-пентан > хлорированный ароматический углеводород > толуол.
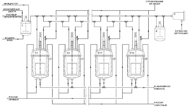
Полимеризация в растворе может осуществляться как по периодической, так и по непрерывной схеме. В крупнотоннажных производствах растворную полимеризацию осуществляют непрерывным методом в батарее (каскаде) последовательно соединенных полимеризаторов, охлаждаемых через рубашку. Для более эффективного отвода теплоты реакции полимеризаторы снабжены скребковыми мешалками, способствующими очистке поверхности теплообмена от налипающего полимера.
В первый аппарат каскада подают раствор мономера в растворителе (шихту), раствор или дисперсию приготовленного катализатора (или его компонентов, если каталитический комплекс образуется непосредственно в полимеризаторе). При работе батареи из 4-6 полимеризаторов в изотермическом режиме первый реактор, где конверсия может достигать 30 % - 50 %, оказывается наиболее напряженным в отношении теплосъема, и, несмотря на автоматическое регулирование температуры, возможны местные перегревы, влекущие за собой снижение молекулярной массы каучука и его отложение на стенках реактора.
Принципиально другой подход к повышению качества полимера и интенсификации процесса реализуется при проведении процесса в адиабатическом режиме. При этом теплота реакции отводится за счет предварительного сильного охлаждения поступающих в первый реактор растворов шихты и катализатора. Такой прием позволяет почти в два раза сократить необходимое количество полимеризаторов и повысить качество каучука.
Процессы дезактивации катализатора подразделяются на три группы:
- процессы, в которых происходит разрушение остатков каталитического комплекса, но переходный металл не переводится в неактивную форму и поэтому необходимо удаление его из полимеризата путем отмывки;
- процессы, в которых дезактивация катализатора происходит за счет перевода переходного металла в неактивную форму, при этом отпадает необходимость отмывки полимеризата;
- процессы, в которых при дезактивации происходит разрушение каталитического комплекса и связывание ионов металлов в трудно диссоциирующие комплексы.
Процессы первой группы основаны на химическом взаимодействии спиртов или кетонов с растущими полимерными цепями и каталитическим комплексом.
При обработке полимеризата спиртом обрыв реакций роста цепей происходит путем разрушения связей C-Mt (например, при полимеризации изопрена).
При выборе спирта для этой реакции предпочтение отдают низшим спиртам метанолу и этанолу, поскольку при использовании высших гомологов комплексы TiCl3·6ROH обычно бывают нерастворимыми. Для полной дезактивации катализатора необходим достаточно большой избыток спирта; так, минимальная зольность каучука (на уровне 0, 20 масс. %) достигается при мольном соотношении спирт: катализатор более 50:1.
Избыток спирта не только способствует разложению катализатора, но и повышает растворимость образующихся продуктов вследствие их сольватации спиртом.
Чаще всего для дезактивации применяют метанол, легко регенерируемый из промывных вод. Спирт смешивают с полимеризатом в интенсивном смесителе, причем для обеспечения достаточной полноты дезактивации необходимо определенное время выдержки при перемешивании; обычно для этого достаточно 20-30 мин.
Имеются рекомендации по использованию для дезактивации каталитического комплекса безводного СО2, подаваемого в трубопровод с полимеризатом после реактора.
Полимеризат после дезактивации катализатора направляют на отмывку; при этом нецелесообразно применять значительные количества воды, так как с увеличением ее объема эффективность отмывки повышается незначительно. Чтобы снизить зольность каучука, отмывку иногда проводят в специальных секционированных колоннах с чередующимися смесительными и отстойными секциями, где одновременно по высоте колонны осуществляется смешение полимеризата с водой и расслоение эмульсии.
Для отмывки применяют умягченную воду, освобожденную от кислорода, и возвратную воду после дегазации полимера. Подаваемую на отмывку воду подкисляют до pH = 3, 0, чтобы предотвратить образование в щелочной среде нерастворимых основных солей титана и алюминия (или даже гидроксида алюминия) и, следовательно, повышение зольности каучука. В присутствии кислых добавок (чаще хлороводородной кислоты) образуются растворимые соли металлов, легче удаляемые при отмывке полимера.
Во второй группе процессов дезактивация катализатора состоит в образовании комплексов переходного металла с различными хелатирующими агентами. В комплексообразовании с соединениями трехвалентного титана могут участвовать фосфиты, амины, аммиак, фосфорная кислота, динатриевая соль этилендиаминтетрауксусной кислоты (трилон Б), олигомеры и полимеры, содержащие хелатирующие фрагменты. Применение фосфорной кислоты, ее солей, а также других водорастворимых продуктов, силикатов, солей многоосновных кислот вызывает коррозию оборудования. Поэтому более эффективно применение органических фосфитов, олиго- и полифосфатов и полифосфитов, вводимых в виде углеводородных растворов.
Такой способ дезактивации катализатора приводит к снижению количества сточных вод и улучшает технико-экономические показатели производства.
В процессе третьей группы для более полного связывания атомов переходного металла применяют комплексообразователи после дезактивации и отмывки полимеризата. Это повышает стойкость каучука к термоокислительной деструкции, однако несколько увеличивает его себестоимость.
Процесс дегазации каучука можно проводить в основном двумя способами:
- безводная дегазация, когда нагрев полимеризата осуществляют через поверхности теплообмена без непосредственного контакта полимеризата с горячим теплоносителем;
- водная дегазация, когда нагрев раствора каучука проводят путем смешения полимеризата с горячей водой и паром.
Водная дегазация каучука обеспечивает довольно полное освобождение от растворителя. В процессе дегазации каучук выделяется в виде крошки, которая в водной суспензии хорошо транспортируется по трубопроводам. Кроме того, вода является дешевым и безвредным теплоносителем, а отделение от воды растворителя и мономера происходит очень легко, так как органические мономеры и растворители в воде практически нерастворимы.
После отгонки растворителя и мономера из капель полимеризата образуются пористые частицы каучука - крошка, которая отделяется от воды и подается на дальнейшую переработку. Тепло подводится к воде паром, барботирующим через водную дисперсию крошки каучука. Количество растворителя в полимеризате обычно намного превышает количество оставшегося мономера. Кроме того, в большинстве случаев температура кипения растворителя выше температуры кипения мономера. Поэтому процесс дегазации лимитируется отгонкой растворителя.
Дегазацию можно проводить в одном или нескольких последовательно работающих аппаратах, поэтому различают одно- и многоступенчатую дегазацию. При отгонке растворителя и мономера, имеющих низкие температуры кипения и, соответственно, высокие упругости паров при температуре дегазации, а также при хорошем диспергировании полимеризата удается осуществить дегазацию до необходимого остаточного содержания растворителя уже в одноступенчатом аппарате.
Растворители, имеющие высокую температуру кипения, отгоняются с большим трудом, вследствие чего в этом случае чаще всего используют многоступенчатые схемы дегазации.
Выделение каучуков из растворов с помощью горячей воды и пара является основным промышленным способом дегазации, так как имеет ряд достоинств, связанных с возможностью осуществления непрерывного процесса, эффективным удалением растворителя и остаточного мономера, а также хорошей транспортабельностью получаемой водной дисперсии каучука (пульпы). Водная дегазация фактически сочетает несколько одновременно протекающих процессов - отгонку мономеров и растворителя, выделение каучука и промывку образовавшейся крошки каучука.
При водной дегазации растворитель и остаточный мономер удаляются из системы в виде азеотропной смеси паров углеводородов и воды. Процессы водной дегазации проводят по непрерывной схеме в одну, две и более ступени (в зависимости от природы отгоняемого растворителя), главным образом в условиях противотока, позволяющего снизить расход пара. При наиболее распространенной двухступенчатой дегазации полимеризат, горячая вода и антиагломератор подаются в дегазатор первой ступени для отгонки основной части летучих углеводородов, а затем пульпа передается в дегазатор второй ступени, где содержание растворителя в каучуке снижается до установленного нормой значения, и выводится на последующие операции. Паровой поток движется в противоположном направлении: острый пар поступает в нижнюю часть дегазатора второй ступени, проходит через перемешиваемый слой пульпы и смесь паров воды и растворителя из верхней части аппарата переходит в кубовую часть дегазатора первой ступени. Эти пары являются основным теплоносителем для аппарата первой ступени, а недостающее по балансу количество теплоты подводится в виде острого пара в крошкообразователи.
Проходя через водную дисперсию, содержащую значительное количество растворителя и мономера, пары насыщаются углеводородами и из верхней части дегазатора отводятся на конденсацию и разделение.
Аналогично могут работать системы и с большим числом дегазаторов. С ростом числа ступеней дегазации уменьшается расход пара, необходимого для достижения одинакового остаточного содержания растворителя в каучуке. Для увеличения времени пребывания частиц каучука в дегазаторе второй ступени и более полного удаления растворителя целесообразно после первой ступени дегазации концентрировать пульпу в 2-3 раза (например, фильтрованием).
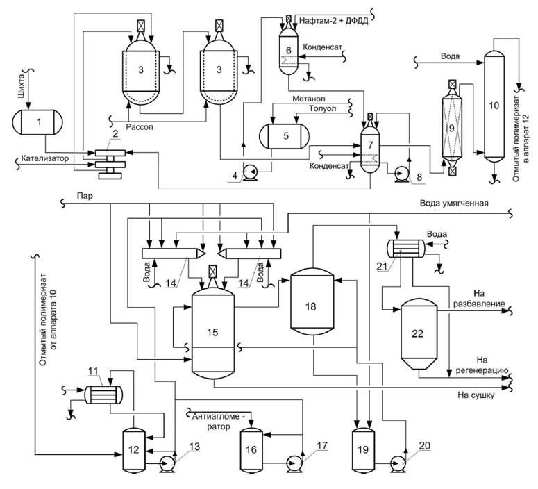
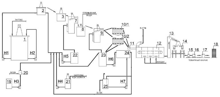
После водной дегазации дисперсия каучука в воде (пульпа) содержит обычно 5 масс. % - 8 масс. % полимера, поэтому выделение товарного каучука с минимальной влажностью обычно состоит из трех последовательных стадий:
- концентрирование пульпы (отделение крошки от воды) до влажности 30 % - 60 % на виброситах или в аппаратах типа отстойников (концентраторах);
- механическое обезвоживание выделенной крошки в червячном аппарате (экспеллере) до содержания воды 7 % - 15 %;
- сушка каучука до установленной нормы влажности.
Водная дисперсия полимера образуется и при выделении каучуков эмульсионной полимеризации, поэтому рассмотренные ниже процессы имеют много общего для обоих способов синтеза каучуков.
Концентрирование пульпы может быть основано на разности плотностей каучука и воды (отстаивание, центрифугирование) или может осуществляться методами фильтрования (вибросита, вакуум-фильтры). Пульпа выходит из дегазатора под некоторым избыточным давлением при температуре 120 °C - 130 °C и направляется в сепаратор, где дросселируется до атмосферного давления. Образовавшийся при этом пар с помощью эжектора возвращают в дегазатор.
Отбираемая из концентраторов крошка содержит довольно много воды, и перед сушкой целесообразно снизить влажность пульпы путем механического отжима. Для этой цели чаще всего используют экспеллеры, в загрузочную воронку которых подают крошку каучука, где она захватывается вращающимся червяком и, продвигаясь по каналам нарезки червяка в сторону головки, интенсивно перемешивается. В корпусе экспеллера за счет переменного шага червячного вала происходит постепенное сжатие и отжим влаги из массы каучука. Фильтр-корпус экспеллера выполнен с продольными щелями, проходя через которые вода стекает в поддон экспеллера и далее самотеком в сборник-гидрозатвор.
В корпусе экспеллера установлены разрывные пластины, обеспечивающие лучшее перемешивание и усреднение массы каучука. Червячным валом масса каучука продвигается к выгружному устройству, в котором имеется массивная литая плита с круглыми отверстиями для выхода каучука. Перед плитой во внутренней полости корпуса имеются механические устройства, позволяющие регулировать проходное сечение на выходе и, соответственно, давление в корпусе экспеллера. Измельчение каучука, выходящего из экспеллера, происходит за счет его нарезания четырехлопастным ножом, установленным на валу и вращающимся на расстоянии 3 мм от внешней плоскости плиты.
Степень отжима воды из каучука в экспеллере регулируется задвижками в выгружном устройстве. Остаточное влагосодержание в измельченном каучуке после экспеллера составляет 7 масс. % - 15 масс. %
Окончательное высушивание каучука может осуществляться различными способами. На ряде производств растворных каучуков используют многоходовые конвейерные сушилки, в которых реализуется конвективная сушка полимера горячим воздухом или перегретым паром. Такой метод сушки, несмотря на простоту аппаратурного оформления, сопряжен с рядом трудностей, в частности, связанных с налипанием каучука на транспортерную ленту. Поэтому считается перспективной сушка каучука в псевдоожиженном слое, позволяющая осуществить интенсивный теплообмен и создать равномерное температурное поле по всему объему.
Одним из наиболее распространенных способов сушки каучука является термомеханический. В применяемых для этих целей червячных машинах (экспандерах) удаление воды основано на ее быстром испарении при сбросе давления. Экспандер снабжен фильерной головкой, число и диаметр фильер легко регулируется. Производительность экспандера регулируется изменением частоты вращения шнека. Сразу за фильерной головкой установлен нож для гранулирования выходящего каучука.
Упакованные в пленку брикеты помещают в маркированные бумажные (или полипропиленовые) мешки, подаваемые далее в прошивочную машину. Специальный толкатель подает мешки на транспортер, передающий каучук на склад готовой продукции.
Схемы и аппаратурное оформление технологических процессов производства цис-полиизопрена и цис-полибутадиена во многом сходны между собой, но они значительно отличаются от схем и оборудования, применяемых в производстве синтетических каучуков других видов.
Принципиальная технологическая схема производства синтетических каучуков стереорегулярного строения (цис-полиизопрена и цис-полибутадиена) приведена на рисунке 2.1.1.

1 - аппаратура для приготовления катализатора; 2 - батареи реакторов для непрерывной полимеризации; 3 - бак для отдувки (дегазации); 4 - промежуточная емкость; 5 - испарительные камеры; 6 - сито для обезвоживания; 7 - установка для очистки диена; 8 - осушители; 9-11 - ректификационные колонны
Рисунок 2.1.1 - Принципиальная технологическая схема производства синтетических каучуков стереорегулярного строения
Синтетические изопреновые каучуки (СКИ) получают стереоспецифической полимеризацией изопрена (2-метилбутадиена-1, 3) в растворе.
При синтезе полиизопрена возможно образование макромолекул с четырьмя типами звеньев в зависимости от расположения первого и четвертого атомов углерода элементарного звена по отношению к двойной связи:

В полимерах, состоящих из цис- или транс-1, 4-звеньев, вероятно соединение молекул по принципу "голова к хвосту" (С1-С4), "голова к голове" (С1-С1) или "хвост к хвосту" (С4-С4). Регулярность микроструктуры (доля звеньев, присоединенных в определенном порядке) является важнейшей характеристикой изопреновых каучуков, которая зависит от состава применяемого катализатора и условий полимеризации. Наибольшее техническое значение имеет стереорегулярный цис-1, 4-изопреновый каучук, по строению и свойствам очень близкий к натуральному каучуку.
Стереорегулярные цис-1, 4-полиизопрены синтезируют с помощью анионно-координационных катализаторов. В зависимости от природы металла, входящего в состав каталитического комплекса, различают три типа синтетических изопреновых каучуков:
- литиевый (СКИЛ) - на основе литийалкилов;
- титановый (СКИ-3) - на основе хлоридов титана и алюминийалкилов;
- лантаноидный (СКИ-5) - на основе солей лантаноидов неодимовой группы.
В России в промышленном масштабе выпускают изопреновый каучук двух типов - СКИ-3 и СКИ-5, а также такие марки, как СКИ-3Д, СКИ-3НТ, СКИ-3А, СКИ-3Ш, СКИ-3В, СКИ-3С, СКИ-3П, СКИ-3НТП, СКИ-3-01, СКИ-5ПМ (буквы в наименовании марки каучука СКИ-3 указывают на область применения).
2.1.1.1 Описание технологических процессов, используемых в настоящее время
Строение и свойства цис-1, 4-полиизопрена и скорость полимеризации зависят от состава катализатора и содержащихся в нем примесей, наличия примесей в изопренеректификате и в растворителе, а также от температуры полимеризации и условий выделения каучука из полимеризата.
Процесс получения промышленных цис-изопреновых каучуков включает следующие основные стадии (без учета подготовительных и вспомогательных операций):
- приготовление каталитического комплекса;
- полимеризацию изопрена;
- дезактивацию катализатора;
- стабилизацию каучука;
- выделение каучука из раствора (водную дегазацию каучука);
- сушку каучука;
- очистку возвратных углеводородов.
Приготовление каталитического комплекса осуществляется в реакторе с мешалкой и водяной рубашкой смешением толуольных растворов тетрахлорида титана и триизобутилалюминия. Для предотвращения разделения образующейся гетерогенной системы на фазы предусматривается постоянная циркуляция по контуру с помощью насоса. Процесс приготовления катализатора контролируется методами диэлектрической проницаемости, ЭПР и др.
Полимеризацию изопрена проводят непрерывно в батарее из двух-трех последовательно соединенных полимеризаторов, причем температуру полимеризации повышают по ходу процесса с (30 ± 5) °C в первых полимеризаторах до (60 ± 5) °C в последних. Реакция полимеризации начинается сразу же после добавления в полимеризационную шихту катализатора. Ввиду экзотермичности реакции для получения каучука хорошего качества необходим эффективный отвод теплоты в условиях высоковязкой реакционной среды. Теплоту реакции отводят путем подачи охлажденного рассола в рубашки полимеризаторов при непрерывном перемешивании содержимого полимеризаторов.
Принципиальная схема получения цис-полиизопрена приведена на рисунке 2.1.2. Охлажденный до минус 20 °C раствор изопрена поступает в емкость для приема шихты 1. Шихта и раствор каталитического комплекса дозировочным насосом 2 подаются в первый из батареи последовательно включенных полимеризаторов 3. Охлаждение полимеризаторов и регулирование температуры полимеризации можно осуществлять за счет изменения массы подаваемого рассола в рубашки полимеризаторов, изменения температуры шихты, поступающей на полимеризацию, и режима подачи катализатора.
Переток раствора полимера из первого в последующие по ходу процесса полимеризаторы 3 осуществляется за счет постепенного уменьшения давления в реакторах.
После проведения процесса полимеризации до заданной конверсии изопрена, осуществляется дезактивация каталитического комплекса, заключающаяся в разрушении катализатора и удалении его из системы.
Дезактивация катализатора осуществляется путем введения специальных компонентов, имеющих в своем составе реакционно-способные кислород или азотсодержащие группы (метанол, органические кислоты, фенолы, амины).
Для каучука СКИ-3 в качестве стабилизатора применяются жидкие стабилизаторы аминного типа (такие как С-789) растворенные в углеводородном растворителе в результате чего образуется донорно-акцепторный комплекс с титановой составляющей, который остается в полимеризате. Для каучука СКИ-3С используется стабилизатор фенольного типа.
Выделение полимера, незаполимеризованного изопрена и растворителя осуществляется в процессе водной дегазации полимеризата, при которой выделяющийся в виде крошки полимер дополнительно отмывается. Так как содержание растворителя в полимеризате значительно превышает содержание незаполимеризованного изопрена, дегазацию проводят, пока массовое содержание растворителя в каучуке не уменьшится до 0, 5 %, что практически исключает присутствие свободного мономера.
Процесс дегазации включает несколько стадий: эмульгирование отмытого полимеризата водой и паром, введение антиагломератора, образование крошки каучука, отгонку растворителя и незаполимеризовавшегося изопрена.

1 - емкость для приема шихты; 2 - дозировочный насос; 3 - полимеризаторы; 4, 8, 13, 17, 20 - насосы; 5 - емкость для метанолотолуольной смеси; 6, 7 - аппараты для приготовления раствора стабилизатора; 9 - смеситель; 10 - отмывная колонна; 11, 21 - конденсаторы; 12 - усреднительная емкость; 14 - крошкообразователи; 15 - дегазатор; 16 - емкость для антиагломератора; 18 - отпарная колонна; 19 - емкость для сбора крошки; 22 - сепаратор
Рисунок 2.1.2 - Схема получения цис-1, 4-полиизопрена
Процесс водной дегазации проводят непрерывно в одну или две ступени. Для предотвращения слипания крошки каучука в отмытый полимеризат в дегазаторе вводят антиагломератор.
В качестве антиагломераторов можно применять гидроксиды (например, гидроксид цинка), соли жирных кислот (стеарат кальция) и др.
Полученная пульпа каучука поступает на обезвоживание и сушку.
Обезвоживание и сушку пульпы каучуков производят главным образом в экспеллерно-экспандерных (двухшнековых) агрегатах. Эти агрегаты позволяют увеличить степень механизации и автоматизации процесса обезвоживания и сушки при одновременном улучшении однородности и качества каучука. Кроме того, процесс обезвоживания и сушки каучука в двухшнековом агрегате значительно рентабельней предварительного обезвоживания каучука с последующей сушкой его в конвейерных сушилках.
2.1.1.2 Текущие уровни эмиссии в окружающую среду
При производстве каучуков СКИ загрязняющие вещества (ЗВ) в окружающую среду попадают с воздушными выбросами и сточными водами. Основными источниками выделения ЗВ являются технологическое оборудование и коммуникации.
Сточные воды
Производственные сточные воды направляются на очистку на локальные и/или общезаводские очистные сооружения.
Твердые отходы
В технологическом процессе получения каучука образуются твердые отходы, в основном отходы полимера - так называемый коагулюм, образующийся на внутренней поверхности технологического оборудования, а также отбракованные партии некондиционного каучука. Учитывая то, что такие отходы могут быть использованы для изготовления резинотехнических изделий неответственного назначения, они практически полностью передаются на последующую переработку в менее ответственные изделия, поэтому вредного воздействия на окружающую среду не оказывают.
Показатели потребления сырья и энергоресурсов (нормы расхода) при производстве СКИ приведены в таблице 2.1.1.
В таблицах 2.1.2-2.1.4 представлена информация по выбросам, сбросам и отходам предприятий - производителей растворных каучуков СКИ.
|
Минимальный расход энергетических (сырьевых) ресурсов в год |
Максимальный расход энергетических (сырьевых) ресурсов в год | |
|
Сырье, кг/т: | ||
|
- изопентан |
13 |
35 |
|
- изопрен |
980 |
1050 |
|
Электроэнергия, кВт·ч/т |
350 |
440 |
|
Теплоэнергия, Гкал/т |
2, 4 |
5, 5 |
|
Холод, Гкал/т |
0, 12 |
0, 32 |
|
Вода горячая, Гкал/т |
0, 89 |
0, 95 |
|
* Удельные расходы по потреблению энергоресурсов показаны только по энергоресурсам, поставляемым со стороны, собственные энергоресурсы в расчетах удельных показателей не учтены. | ||
|
Наименование ЗВ |
Удельные показатели выбросов ЗВ, кг/т продукции, не более |
|
Оксиды азота (в сумме) |
0, 01 |
|
Углеводороды предельные С1-С5 (исключая метан) |
10 |
|
Углеводороды предельные C6 - C10 |
2, 1 |
|
Амилены (смесь изомеров) |
4, 1 |
|
Метилбензол (толуол) |
3, 2 |
|
Спирт метиловый |
0, 03 |
|
Минеральное масло |
0, 03 |
|
Изопрен (2-метилбутадиен-1, 3) |
1, 2 |
|
Наименование ЗВ |
Удельные показатели ЗВ, кг/т продукции, не более |
|
Алюминий |
0, 5 |
|
Титан |
0, 35 |
|
Нефтепродукты |
2, 0 |
|
Спирт метиловый (метанол) |
51 |
|
Взвешенные вещества |
5, 1 |
|
ХПК |
51 |
|
Наименование отходов |
Код по ФККО |
Класс опасности для ОС |
Группа отходов |
Масса образования отходов в референтном году, т |
Удельная масса образования отходов, кг/т |
|
Отработанная окись алюминия |
3 16123 11 49 3 |
3 |
3 16000 00 00 0 |
26, 0 |
0, 5 |
|
Термополимер от зачистки оборудования очистки и дегазации каучуков синтетических |
3 16191 11 20 4 |
4 |
3 16000 00 00 0 |
0, 4 |
0, 007 |
|
Отходы зачистки оборудования хранения и сырья и промежуточных продуктов при производстве каучуков синтетических |
3 16018 11 39 4 |
4 |
3 16000 00 00 0 |
3, 0 |
0, 052 |
|
Отходы зачистки оборудования, содержащие полимеры изопрена, при производстве каучуков изопреновых |
3 16128 32 20 4 |
4 |
3 16000 00 00 0 |
1, 0 |
0, 017 |
|
Обтирочный материал, загрязненный нефтепродуктами (содержание нефтепродуктов менее 15 %) |
9 19204 02 60 4 |
4 |
9 19000 00 00 0 |
1, 22 |
0, 021 |
Бутадиеновые каучуки (СКД) относятся к группе каучуков общего назначения. Превосходные эластические свойства и низкие значения гистерезисных потерь, стойкость к низким температурам, сочетание высокой износостойкости за счет низкого коэффициента трения и прочностных показателей делают полибутадиен весьма ценным синтетическим каучуком. По сравнению с резинами из СКИ-3, резины из СКД обладают более высокой износо- и морозостойкостью, большим сопротивлением тепловому старению, но уступают по сопротивлению раздиру и температуростойкости. Ввиду затруднений при переработке резиновых смесей, связанных с хладотекучестью СКД, его применяют в смесях из двух или более полимеров, а также с различными наполнителями.
Бутадиеновые каучуки получают полимеризацией бутадиена-1, 3 различными методами.
В зависимости от природы катализатора и условий реакции бутадиен может полимеризоваться в положениях цис-1, 4-, транс-1, 4- и 1, 2-. Содержание этих структур и их распределение в макромолекулах определяют технические свойства каучука.
Натрий-бутадиеновый каучук (СКБ) был получен жидкофазной полимеризацией в массе по технологии, разработанной проф. С.В. Лебедевым. В дальнейшем был разработан способ газофазной полимеризации бутадиена на металлическом натрии, а также с использованием лития и калия. Макромолекулы каучука этого типа построены из звеньев 1, 4- и 1, 2-, статистически распределенных вдоль полимерной цепи:

Содержание 1, 2-звеньев составляет 40 % - 66 %. Это обусловливает высокую термоокислительную стойкость и пониженную эластичность резины на основе таких полибутадиенов.
Микроструктура каучуков определяется в основном составом катализатора, применяемого при синтезе. В таблице 2.1.5 приведены некоторые показатели физических свойств первых отечественных бутадиеновых каучуков, полученных на различных катализаторах.
|
Показатель |
СКБМ* (литиевый) |
СКВ (калиевый) |
СКБ (натриевый) |
|
Содержание звеньев, %: | |||
|
1, 4- |
60 |
43 |
34 |
|
1, 2- |
40 |
57 |
66 |
|
Общая непредельность, % |
68 |
65 |
87 |
|
Плотность, кг/м3 |
900-920 |
900-920 |
900-920 |
|
Температура стеклования, °C |
Минус 70 - минус 75 |
Минус 57 - минус 65 |
Минус 48 - минус 50 |
|
Диэлектрическая проницаемость |
- |
- |
2, 5-2, 8 |
|
Удельное объемное электросопротивление, Ом·м |
- |
- |
1012-1013 |
|
Тангенс угла диэлектрических потерь |
(15-40)·10-4 | ||
|
* На некоторых предприятиях-СКДЛ. | |||
2.1.2.1 Каучук цис-бутадиеновый на титановом катализаторе
2.1.2.1.1 Описание технологических процессов, используемых в настоящее время
В промышленности для синтеза полибутадиена с высоким содержанием цис-1, 4-звеньев применяют каталитические системы на основе соединений титана, кобальта, никеля и неодима.
Стереоспецифичность титановых систем существенно зависит от природы галогена, связанного с атомом титана. Каталитические системы на основе тетраиодида титана или смешанных иодидхлоридов титана и триизобутилалюминия более простые и эффективные.
Полибутадиены, синтезированные с использованием иодидов титана (СКД), имеют практически линейное строение и содержат 87 % - 93 % цис-1, 4-звеньев.
Каталитические системы на основе соединений кобальта и алкилалюминийгалогенидов позволяют получать полибутадиены, содержащие до 98 % цис-1, 4-звеньев. Особенность кобальтовых систем состоит в том, что полимеризация бутадиена под их влиянием протекает с заметной скоростью лишь в присутствии небольших количеств воды или некоторых других соединений (алюминийхлорида, аллилбромида и др.). При полимеризации бутадиена на кобальтовых системах количество образующихся полимерных цепей во много раз превосходит количество введенных в систему атомов кобальта, а молекулярная масса полимера мало изменяется с увеличением степени полимеризации. Высокая разветвленность макромолекул полимера, получаемого на кобальтовых катализаторах, приводит к повышению вязкости полимеризата, особенно при синтезе каучуков с высокой молекулярной массой.
Никелевые каталитические системы, применяемые для получения цис-1, 4-полибутадиена (каучук СКД-3), включают две группы катализаторов: на основе солей никеля и на основе π-аллильных комплексов никеля.
Каталитическая система на основе солей никеля образуется при взаимодействии нафтената или октоата никеля с триалкилалюминием и эфиратом трифторида бора. С применением такого катализатора выпускают бутадиеновый каучук в Японии. Никелевый катализатор также широко используется в производстве бутадиенового каучука в КНР.
Молекулярные характеристики бутадиеновых каучуков зависят от типа катализатора (таблица 2.1.6) и условий проведения полимеризации. Наиболее узкое ММР имеют бутадиеновые каучуки, получаемые с применением литийорганических катализаторов, наиболее широкое - с применением никелевых и кобальтовых катализаторов. Наименьшей разветвленностью характеризуются макромолекулы литиевых бутадиеновых каучуков, наибольшей - кобальтовых бутадиеновых каучуков.
|
Показатель |
Катализатор на основе | ||||
|
Ni |
Co |
Ti |
Li |
Nd | |
|
Содержание звеньев, %: | |||||
|
цис-1, 4- |
94-98 |
93-98 |
87-93 |
32-35 |
96-98 |
|
транс-1, 4- |
1-5 |
1-5 |
1-7 |
42-58 |
1-3 |
|
1, 2- |
1-5 |
1-4 |
1-7 |
8-15 |
< 1 |
|
Непредельность, % |
95-98 |
95-98 |
95-98 |
98-100 |
98-100 |
|
Содержание геля, % |
0-1 |
0-1 |
0-1 |
0 |
0 |
|
Характеристическая вязкость η, дл/г |
2, 4-3, 5 |
1, 6-2, 7 |
1, 8-3, 0 |
1, 8-3, 0 |
3, 0-5, 0 |
|
Среднечисленная молекулярная масса Mn×10-3 |
80-135 |
70-230 |
70-280 |
80-270 |
100-150 |
|
Показатель полидисперсности Mw/Mn |
2, 4-7, 3 |
1, 6-8, 7 |
1, 3-4, 2 |
1, 1-2, 7 |
2, 5-4 |
|
Степень разветвленности |
Средняя |
Сильная |
Слабая |
Слабая |
Очень слабая |
Процесс получения СКД состоит из следующих основных стадий:
1) полимеризация бутадиена;
2) дезактивация катализатора и стабилизация полимера;
3) дегазация полимеризата, обезвоживание и сушка каучука.
Схема получения стереорегулярного каучука СКД (рисунок 2.1.3) аналогична схеме получения СКИ-3, однако изменяется состав каталитического комплекса; дезактивацию катализатора производят слабощелочной водой; в качестве антиоксиданта используют нетемнеющие антиоксиданты фенольного типа (Агидол-2, Vulkanox BKF, Lovinox 2246); дегазацию полимеризата проводят в 2-3 ступени.
Процесс полимеризации бутадиена экзотермичен, тепловой эффект реакции составляет 72 кДж/моль. Полимеризацию проводят непрерывно в батарее из четырех-шести последовательно включенных полимеризаторов (называемых также реакторами или автоклавами), таких же как и в производстве СКИ-3.
Полимеризационную шихту готовят из охлажденных бутадиена и растворителя. Шихту содержащую 10 % - 12 % бутадиена, дополнительно охлаждают и насосом под давлением около 0, 5 МПа подают в первый полимеризатор. Компоненты комплексного катализатора в виде растворов в толуоле подаются в полимеризаторы вместе с шихтой.
Теплота реакции полимеризации отводится за счет охлаждения шихты и полимеризаторов рассолом. Продолжительность полимеризации при 90 %-ном превращении бутадиена составляет 3 ч. Полимеризат, содержащий около 10 % полимера, с вязкостью около 3000 мПа·с поступает на дезактивацию катализатора и стабилизацию полимера.
Стабилизацию полимера проводят в этом же смесителе указанных выше нетемнеющих антиоксидантов фенольного типа. Стабилизированный полимеризат поступает затем на дегазацию, обезвоживание и сушку каучука.
Выделение полимера из полимеризата проводят водной дегазацией в двухступенчатом агрегате аналогично выделению полиизопрена. При этом на дегазацию одновременно поступает водный раствор антиагломератора. Пар на дегазацию подают противотоком полимеризату.
Пульпу каучука из второго дегазатора насосом перекачивают на обезвоживание и сушку. Содержание каучука в пульпе составляет около 5 %.
Обезвоживание и сушка каучука из пульпы, получаемой при дегазации полимеризата, полностью аналогичны этим процессам при производстве СКИ-3.
Осушка и тонкая очистка растворителя осуществляются в системе из осушителей, заполненных активной окисью алюминия (или цеолитами) по схеме, аналогичной используемой при производстве СКИ-3.

Рисунок 2.1.3 - Блок-схема процесса производства каучука СКД
2.1.2.1.2 Текущие уровни эмиссии в окружающую среду
Показатели потребления сырья и энергоресурсов (нормы расхода) при производстве СКД на титановом катализаторе приведены в таблице 2.1.7.
В побочных продуктах реакции полимеризации на титановой каталитической системе, особенно при повышенной температуре (свыше 30 °С) и высокой концентрации бутадиена в шихте (более 12 масс. %), содержатся циклические низкомолекулярные продукты (олигомеры), основную массу которых составляют 4-винил-1-циклогексен и 2, 4, 6, 10-додекатетраен. В конечном итоге олигомеры распределяются между кубовыми остатками после ректификации возвратного растворителя, товарным каучуком и воздухом, выбрасываемым из сушильных агрегатов в атмосферу, что загрязняет воздушный бассейн при отсутствии подачи воздуха на термическую или каталитическую установку дожига.
Твердые отходы
Воздействие технологического процесса получения каучука на окружающую среду возможно также и от образующихся твердых отходов. Такие отходы, как песок, загрязненный нефтепродуктами с содержанием нефтепродуктов 15 % и более (далее - д нефтепродукты), и термополимер от зачистки оборудования ректификации бутадиена и дегазации каучуков, подлежат обезвреживанию либо захоронению на специализированном полигоне. Катализаторы, прочие отработанные отходы сорбентов, не загрязненные опасными веществами, отработанный алюмогель, загрязненный опасными веществами, подлежат захоронению. Отходы синтетических и полусинтетических масел и гидравлических жидкостей, отходы пленки полиэтилена и изделий из нее незагрязненные, тару деревянную, утратившую потребительские свойства (незагрязненную), отходы прочей продукции из пластмасс, не содержащих галогены, незагрязненные (упаковочная лента) возможно повторно использовать.
В таблицах 2.1.8-2.1.10 представлена информация по выбросам, сбросам и отходам предприятий - производителей СКД на титановом катализаторе.
|
Показатели |
Минимальный расход энергетических (сырьевых) ресурсов в год |
Максимальный расход энергетических (сырьевых) ресурсов в год |
|
Сырье, кг/т: | ||
|
- бутадиен |
1015 |
1025 |
|
Электроэнергия, кВт·ч/т |
230 |
260 |
|
Пар водяной, Гкал/т |
5, 4 |
6 |
|
* Удельные расходы по потреблению энергоресурсов показаны только по энергоресурсам, поставляемым со стороны, собственные энергоресурсы в расчетах удельных показателей не учтены. | ||
|
ЗВ в выбросах |
Удельное значение, кг/т, не более |
|
Азота диоксид |
0, 61 |
|
Азота оксид |
0, 10 |
|
Углерода оксид |
0, 60 |
|
Циклогексан |
0, 55 |
|
1, 3-бутадиен (дивинил) |
0, 41 |
|
Метилбензол (толуол) |
0, 60 |
|
Нефрас ЧС/94/99 |
0, 43 |
|
ЗВ в сбросах |
Удельное значение, кг/т, не более |
|
Нефтепродукты |
0, 02 |
|
Толуол |
0, 61 |
|
Взвешенные вещества |
0, 12 |
|
Сухой остаток |
6, 0 |
|
ХПК |
6, 2 |
|
pH (ед.) |
7, 5-10, 5 |
|
Наименование отходов |
Код по ФККО |
Класс опасности для ОС |
Масса образования отходов в референтном году, т |
Удельная масса образования отходов, кг/т |
|
Отходы синтетических и полусинтетических масел и гидравлических жидкостей |
41300000313 |
3 |
5 |
0, 08 |
|
Отходы производства каучуков бутадиен-стирольных и бутадиен-метилстирольных |
31613000294 |
4 |
12 |
0, 2 |
|
Катализаторы на основе оксидов кремния и алюминия прочие отработанные |
44101200494 |
4 |
6, 3 |
0, 1 |
|
Отходы сорбентов, не загрязненные опасными веществами |
44210000494 |
4 |
0, 3 |
0, 005 |
|
Алюмогель отработанный, загрязненный опасными веществами |
44250200494 |
4 |
10 |
0, 2 |
|
Термополимер от зачистки оборудования ректификации бутадиена и дегазации каучуков |
31619111204 |
4 |
1 |
0, 02 |
2.1.2.2 Каучук цис-бутадиеновый на неодимовом катализаторе
На мировом рынке широким спросом пользуются неодимовые каучуки, так как они являются экологически чистыми и позволяют получать изделия с высокими эксплуатационными свойствами.
Каталитические системы на основе неодима позволяют получить неодимовый цис-1, 4-полибутадиен (СКД-Н, СКД-НД), который характеризуется высоким содержанием цис-1, 4-звеньев (96 % - 98 %) и линейностью полимерных цепей, что обеспечивает его отличные физико-механические показатели при статическом и динамическом нагружении, теплообразование в вулканизатах как при переменной нагрузке, так и при переменной деформации, а также усталостную выносливость, сопротивление разрастанию трещин и порезов. Кроме того, по сравнению с другими цис-бутадиеновыми каучуками он лучше перерабатывается на вальцах, имеет большую когезионную прочность и клейкость сырых смесей, более высокие эластичность, износостойкость и сопротивление раздиру вулканизатов.
В настоящее время этот полибутадиен выпускается в ОАО "Нижнекамскнефтехим" под торговым названием СКДН и в ОАО "Воронежсинтезкаучук" под торговым названием СКД-НД.
Неодимовые полибутадиены вследствие высокой стерической и молекулярной однородности и линейности имеют лучшие, по сравнению с другими полибутадиенами, динамические свойства и не имеют равных по износостойкости в процессе эксплуатации в протекторной резине. Однако в климатических условиях России проявляются и некоторые отрицательные свойства неодимовых полибутадиенов, связанные с их повышенной стереорегулярностью, - высокая кристаллизуемость и пониженная морозостойкость.
2.1.2.2.1 Описание технологических процессов, используемых в настоящее время
Каучуки СКД-НД, СКДН являются продуктами, содержащими не менее 96 % цис-1, 4-звеньев, полученными в результате полимеризации бутадиена в растворе в присутствии катализаторов на основе редкоземельных металлов.
Технологическая схема получения каучука СКДН представлена на рисунке 2.1.4. Полимеризация бутадиена-1, 3 осуществляется в гексановом растворителе в присутствии каталитической системы на основе неодеканоата неодима.
Гексановый растворитель и бутадиен-1, 3 непрерывно подается в смеситель конфузор-диффузорного типа для приготовления шихты. Шихта после смесителя подается в нижнюю часть первого по ходу полимеризатора Р-1. В линию шихты, перед первым по ходу полимеризатором, подается каталитический комплекс. Полимеризаторы работают гидравлически заполненными. Полимеризат из первого по ходу полимеризатора поступает во второй по ходу полимеризатор, а затем в третий.
Все полимеризаторы оборудованы винтообразными мешалками со скребками, предназначенными для интенсивного перемешивания реакционной массы и очистки внутренних поверхностей полимеризаторов от пленки полимеризата, ухудшающей условия теплообмена через стенку аппарата.
Полимеризат после третьего по ходу полимеризатора поступает в отстойник Е-1.
В линию полимеризата перед отстойником в заданном количестве дозируется раствор стабилизатора.
Для отмывки полимеризата от продуктов разложения каталитического комплекса предусмотрена подача частично-обессоленной воды (ЧОВ) в коллектор полимеризата.
В отстойнике Е-1 происходит разделение полимеризата и воды. Нижний водный слой с продуктами разложения каталитического комплекса подается на отстаивание. Полимеризат из отстойника поступает в усреднитель Е-2. По мере заполнения усреднителя полимеризат освобождается от воды за счет разности удельных весов с образованием слоя воды и полимеризата. Вода из кубовой части усреднителя, по мере накопления, откачивается в отстойник Е-1. Усредненный и освобожденный от воды полимеризат подается на систему дегазации, предназначенную для отгонки растворителя и получения крошки полимера. Полимеризат подается в эмульгатор Э-1, где происходит эмульгирование полимеризата и циркуляционной воды. После эмульгатора полимеризат поступает в крошкообразователь Пн-1, сюда же подается пар и циркуляционная вода. Под действием пара полимеризат, поступающий в крошкообразователь, измельчается и нагревается. Образовавшаяся смесь пара, измельченного полимеризата, паров углеводородов и циркуляционной воды поступает в кубовую часть первой ступени дегазации - дегазатор Л-1. При поступлении смеси в кубовую часть I ступени дегазатора незаполимеризовавшиеся мономеры и растворитель при температуре от 90 °C до 110 °C и давлении не более 3 кгс/см2 испаряются из измельченного полимеризата, образуя крошку каучука. Содержащийся в циркуляционной воде антиагломератор адсорбируется на поверхности крошки каучука, образуя тонкую пленку, что предотвращает слипание отдельных частиц крошки каучука. Пары углеводородов и воды I ступени дегазатора поступают на конденсацию и регенерацию.
Суспензия крошки каучука (пульпа) в воде поступает из I ступени дегазатора Л-1 за счет разности давлений между I и II ступенями дегазации на II ступень дегазатора. Дегазированная крошка каучука в циркуляционной воде выводится из II ступени дегазатора и поступает на агрегат сушки.
Суспензия крошки каучука поступает в концентратор Л-2. За счет разности удельных весов воды и крошки каучука крошка всплывает и концентрируется в верхней части концентратора. В верхней части концентратора установлен скребковый транспортер (грабли), с помощью которого сырая крошка каучука с содержанием воды 50 % - 60 % по наклонному столу концентратора подается на шнековый транспортер А-1. Крошка каучука шнековым транспортером подается в отжимную машину поз. А-2. В отжимной машине крошка каучука отжимается до содержания влаги 5 масс. % - 10 масс. %. Далее крошка каучука поступает в сушильную машину поз. А-3, где происходит быстрая сушка всей массы каучука до содержания влаги не более 0, 05 масс. %. Из сушильной машины крошка каучука поступает на горизонтальный вибротранспортер А-4 (сушилки), где происходит окончательная сушка крошки каучука и затем ее охлаждение. Сухая крошка каучука подается на спиральный виброэлеватор А-5, где крошка каучука обдувается подогретым воздухом. Крошка каучука из вертикального вибрационного транспортера поступает в дозировочные весы. При наполнении дозировочных весов до определенного веса крошка каучука сбрасывается в камеру прессования. После камеры прессования брикет каучука с температурой не более 80 °C и весом 30 кг упаковывается в EVA-пленку и по транспортерным лентам поступает на склад готовой продукции.

Рисунок 2.1.4 - Схема получения каучука СКДН
2.1.2.2.2 Текущие уровни эмиссии в окружающую среду
Показатели потребления сырья и энергоресурсов (нормы расхода) при производстве СКДН на неодимовом катализаторе приведены в таблице 2.1.11.
В таблицах 2.1.12-2.1.14 приведена информация по выбросам, сбросам, отходам предприятий - производителей СКДН на неодимовом катализаторе.
При производстве каучуков СКДН загрязняющие вещества (ЗВ) в окружающую среду попадают с воздушными выбросами и сточными водами. Основными источниками выделения ЗВ являются технологическое оборудование и коммуникации.
|
Показатели |
Минимальный расход энергетических (сырьевых) ресурсов в год |
Максимальный расход энергетических (сырьевых) ресурсов в год |
|
Сырье, кг/т: | ||
|
- бутадиен (дивинил) |
1000 |
1052 |
|
Электроэнергия, кВт·ч/т |
330 |
425 |
|
Тепловая энергия, Гкал/т |
5, 0 |
7, 0 |
|
* Удельные расходы по потреблению энергоресурсов показаны только по энергоресурсам, поставляемым со стороны, собственные энергоресурсы в расчетах удельных показателей не учтены. | ||
|
ЗВ в выбросах |
Удельное значение, кг/т, не более |
|
Азота диоксид |
0, 62 |
|
Азота оксид |
0, 10 |
|
Углерода оксид |
0, 61 |
|
Углеводороды предельные C1 - C5 (исключая метан) |
0, 02 |
|
Углеводороды предельные C6 - C10 |
9, 0 |
|
Циклогексан |
0, 73 |
|
1, 3-бутадиен (дивинил) |
0, 65 |
|
Метилбензол (толуол) |
0, 74 |
|
Нефрас ЧС/94/99 |
0, 55 |
|
ЗВ в сбросах |
Удельное значение, кг/т, не более |
|
Нефтепродукты |
0, 01 |
|
Толуол |
1, 43 |
|
Взвешенные вещества |
0, 10 |
|
Сухой остаток |
4, 5 |
|
ХПК |
5, 0 |
|
pH (ед.) |
7, 5-10, 5 |
|
Наименование отходов |
Код по ФККО |
Класс опасности для ОС |
Масса образования отходов в референтном году, т |
Удельная масса образования отходов, кг/т |
|
Отходы синтетических и полусинтетических масел и гидравлических жидкостей |
41300000313 |
3 |
4, 2 |
0, 2 |
|
Отходы производства каучуков бутадиен-стирольных и бутадиен-метилстирольных |
31613000294 |
4 |
12, 5 |
0, 5 |
|
Катализаторы на основе оксидов кремния и алюминия прочие отработанные |
44101200494 |
4 |
6, 25 |
0, 3 |
|
Отходы сорбентов, не загрязненные опасными веществами |
44210000494 |
4 |
0, 3 |
0, 01 |
|
Алюмогель отработанный, загрязненный опасными веществами |
44250200494 |
4 |
10 |
0, 4 |
|
Термополимер от зачистки оборудования ректификации бутадиена и дегазации каучуков |
31619111204 |
4 |
1, 06 |
0, 05 |
2.1.2.3 Каучук цис-бутадиеновый на литиевом катализаторе
Бутадиеновый каучук СКД-Л - продукт полимеризации бутадиена в растворе в присутствии литийорганического инициатора, обладающий пониженной хладотекучестью, хорошей морозостойкостью и узким молекулярно-массовым распределением. Каучук СКД-Л содержит 11 % - 16 % 1, 2-звеньев и характеризуется вязкостью по Муни 46-60 усл. ед. Предназначен для использования в процессе синтеза ударопрочного полистирола.
В России непрерывный процесс получения каучука под маркой СКД-ЛПР, впоследствии СКД-Л250, осуществлялся на Воронежском заводе СК в период 1980-1993 гг., на данный момент на ПАО "Нижнекамскнефтехим" выпускается марка СКД-Л.
В качестве каталитической системы используется н-бутиллитий и модификатор на основе алкоголятов щелочных и щелочноземельных металлов, позволяющий повысить скорость инициирования, получать полибутадиен с узким ММР и обеспечивать высокую скорость полимеризации.
Конверсия бутадиена в процессе получения каучука СКД-Л - не менее 92 %.
Важной особенностью анионной полимеризации является наличие "живущих" полимерных цепей, которые в условиях непрерывного протекания процесса полимеризации и постоянной подпитки мономером способствует протеканию процессов гелеобразования и забивке полимеризационных аппаратов. Для предотвращения гелеобразования в реакционную систему вводится толуол.
Обрыв полимеризации можно проводить водой, спиртами, кислотами.
Аппаратурное оформление стадий технологического процесса получения каучука СКД-Л представлено на рис. 2.1.5.
2.1.2.3.1 Описание технологических процессов, используемых в настоящее время
Бутадиеновый литиевый каучук производится методом анионной полимеризации бутадиена-1, 3 в растворе гексанового растворителя с применением высококонцентрированного катализатора н-бутиллития (НБЛ) в присутствии модификаторов на основе алкоголятов щелочных и щелочноземельных металлов.
Бутадиен и гексановый растворитель смешиваются в трубопроводе и с температурой от 28 °C до 30 °C подается в верхнюю часть первого по ходу полимеризатора Р-1. В линию шихты, перед первым по ходу полимеризатором, подается модификатор. Катализатор НБЛ подается непосредственно в аппарат. Полимеризат из первого по ходу процесса полимеризатора поступает во второй. Полимеризаторы работают гидравлически заполненными.
По окончании полимеризации для прерывания процесса подается неодекановая кислота и производится заправка антиоксидантом. Далее полимеризат направляется в усреднитель Е-1. После усреднения полимеризат подается на систему дегазации, предназначенную для отгонки растворителя и получения крошки полимера. Полимеризат подается в эмульгатор Э-1, где происходит эмульгирование полимеризата и циркуляционной воды. После эмульгатора полимеризат поступает в крошкообразователь Пн-1, сюда же подается пар и циркуляционная вода. Под действием пара полимеризат, поступающий в крошкообразователь, измельчается и нагревается. Образовавшаяся смесь пара, измельченного полимеризата, паров углеводородов и циркуляционной воды поступает в кубовую часть первой ступени дегазации - дегазатор Л-3. При поступлении смеси в кубовую часть I ступени дегазатора незаполимеризовавшиеся мономеры и растворитель при температуре от 90 °С до 110 °C и давлении не более 3 кгс/см2 испаряются из измельченного полимеризата, образуя крошку каучука. Содержащийся в циркуляционной воде антиагломератор адсорбируется на поверхности крошки каучука, образуя тонкую пленку, что предотвращает слипание отдельных частиц крошки каучука. Пары углеводородов и воды I ступени дегазатора поступают на конденсацию и регенерацию.
Суспензия с содержанием крошки каучука 2, 5 % - 3, 5 % в воде (пульпа) из I ступени дегазатора Л-3 за счет разности давлений между I и II ступенями дегазации поступает на II ступень дегазатора. Дегазированная крошка каучука в циркуляционной воде выводится из II ступени дегазатора и поступает на узел выделения и сушки.
Суспензия крошки каучука поступает в бак-сборник Л-4. Бак-сборник снабжен мешалкой для предотвращения комкования крошки каучука. Из бака-сборника пульпа каучука подается на наклонное сито А-1 агрегата выделения и сушки. Далее крошка каучука поступает в отжимной экструдер А-2. В отжимной машине крошка каучука отжимается до содержания влаги 5 масс. % - 10 масс. %. Далее крошка каучука поступает в сушильную машину А-3, где происходит быстрая сушка всей массы каучука до содержания влаги не более 0, 06 масс. %. Из сушильной машины пневмотранспортом крошка каучука поступает на горизонтальную сушилку А-4 (сушилки), где происходит окончательная сушка крошки каучука и затем ее охлаждение. Сухая крошка каучука подается на распределительный конвейер А-5, далее поступает в дозировочные весы. При наполнении дозировочных весов до определенного веса крошка каучука сбрасывается в камеру прессования. После камеры прессования брикет каучука с температурой не более 80 °C и весом 30 кг упаковывается в полистирольную пленку и по транспортерным лентам поступает на склад готовой продукции.
Принципиальная схема получения СКДЛ приведена на рисунке 2.1.5.

Рисунок 2.1.5 - Принципиальная схема получения СКД-Л
2.1.2.3.2 Текущие уровни эмиссии в окружающую среду
Показатели потребления сырья и энергоресурсов (нормы расхода) при производстве СКД на литиевом катализаторе приведены в таблице 2.1.15.
В таблицах 2.1.16-2.1.18 приведена информация по выбросам, сбросам, отходам предприятий - производителей СКД на литиевом катализаторе.
Твердые отходы
Воздействие технологического процесса получения каучука на окружающую среду возможно также и от образующихся твердых отходов.
При замене фильтрующих элементов при производстве синтетического каучука образуются отходы фильтров и фильтровальных материалов отработанные (отходы фильтрующих элементов, загрязненные полибутадиеном) 3 класса опасности. Больший объем образующихся отходов составляют отходы зачистки оборудования ректификации бутадиена в производстве каучуков бутадиеновых (4 класс опасности). Оба вида отходов направляются на полигон захоронения промышленных отходов.
|
Показатели |
Минимальный расход энергетических (сырьевых) ресурсов в год |
Максимальный расход энергетических (сырьевых) ресурсов в год |
|
Сырье, т/т: | ||
|
- бутадиен (дивинил) |
1, 1 |
1, 1 |
|
Электроэнергия, кВт·ч/т |
667, 2 |
667, 2 |
|
Теплоэнергия, Гкал/т |
6, 14 |
6, 14 |
|
Холод аммиачный, Гкал/т |
0, 12 |
0, 12 |
|
Вода частично обессоленная, м3 |
1, 41 |
1, 41 |
|
Вода техническая осветленная, м3 |
6, 60 |
6, 60 |
|
Вода оборотная, тм3 |
0, 45 |
0, 45 |
|
Вода горячая, Гкал/т |
1, 402 |
1, 402 |
|
* Удельные расходы по потреблению энергоресурсов показаны только по энергоресурсам, поставляемым со стороны, собственные энергоресурсы в расчетах удельных показателей не учтены. | ||
|
ЗВ в выбросах |
Удельное значение, кг/т, не более |
|
Углеводороды предельные C1 - C5 (исключая метан) |
0, 30 |
|
Углеводороды предельные C6 - C10 |
0, 25 |
|
Углеводороды предельные C12-C19 |
0, 01 |
|
1, 3-бутадиен (дивинил) |
0, 002 |
|
Метилбензол (толуол) |
0, 81 |
|
Циклогексан |
0, 02 |
|
Керосин |
0, 003 |
|
Минеральное масло |
0, 19 |
|
Пыль абразивная (корунд белый, монокорунд) |
0, 001 |
|
Пыль каучука |
0, 01 |
|
Железа оксид и пыль металлическая от сварочных постов и станков |
0, 07 |
|
ЗВ в сбросах |
Удельное значение, кг/т, не более |
|
Нефтепродукты |
0, 25·10-8 |
|
Взвешенные вещества |
0, 38·10-6 |
|
ХПК |
0, 19·10-5 |
|
pH (ед.) |
6, 5-9, 5 |
|
Наименование отходов |
Код по ФККО |
Класс опасности для ОС |
Масса образования отходов в референтном году, т |
|
Прочие отходы фильтров и фильтровальных материалов отработанные (отходы фильтрующих элементов, загрязненные полибутадиеном) |
44390000000 |
3 |
0, 5 |
|
Отходы зачистки оборудования ректификации бутадиена в производстве каучуков бутадиеновых |
31611811204 |
4 |
14, 73 |
Сополимеры бутадиена со стиролом (α -метилстиролом) являются одними из наиболее массовых каучуков общего назначения. Основное количество таких каучуков получают путем радикальной сополимеризации в эмульсии. Вместе с тем бутадиен способен к сополимеризации со стиролом по анионному механизму, поэтому имеется возможность синтеза их сополимеров в растворе с использованием литийорганических катализаторов. Такие (растворные) бутадиен-стирольные каучуки в последние годы находят все более широкое применение. Технология синтеза полимеров в растворе более энергоемка и сложна, чем в эмульсии, поэтому стоимость таких полимеров оказывается несколько выше, чем у эмульсионных каучуков, но выигрыш в свойствах получаемых полимеров оправдывает эти затраты.
При полимеризации на литийорганических соединениях можно получать два типа сополимеров:
- статистические (ДССК) с неупорядоченной структурой, не содержащие стирольных микроблоков; по сравнению с радикальными сополимерами они содержат меньше низкомолекулярных фракций, их макромолекулы практически не имеют разветвлений и характеризуются повышенным содержанием бутадиеновых звеньев в положении 1, 4-цис- и пониженным - в положении 1, 2-;
- блочные, с регулярным расположением стирольных звеньев, обладающие свойствами термоэластопластов и способные перерабатываться методами жидкого формования. Блок-сополимеры могут обладать свойствами термопластов или термоэластопластов.
Бутадиеновые звенья в молекулах бутадиен-стирольных и бутадиен-α -метилстирольных каучуков соединены как в положении 1, 4- (75 % - 80 %), так и в положении 1, 2- (17 % - 23 %).
2.1.3.1 Описание технологических процессов, используемых в настоящее время
Технология получения ДССК имеет много общего с процессами получения растворных изопреновых и бутадиеновых каучуков. Однако особенностями этого процесса являются практически полное исчерпание мономеров и, следовательно, упрощение схемы переработки возвратных продуктов; сравнительно низкий расход катализатора; высокая температура полимеризации (60 °C - 80 °C), позволяющая использовать в качестве хладагента воду.
В качестве растворителя применяют смесь циклогексана и гексановой фракции в соотношении 75:25. Смесь растворителя и мономеров заданного состава после титрования на соединениях лития (дилитийполибутадиен и бутиллитий, растворенные в гексановой фракции) поступает в первый аппарат каскада реакторов. Сюда же подают катализатор, представляющий собой раствор бутиллития и бутилата калия в гексановой фракции. Обычно работают 2-3 полимеризатора.
Таким образом, при проведении полимеризации в растворе, по сравнению с эмульсионной, требуется меньшая номенклатура вспомогательных материалов, достигается полная конверсия мономеров, процесс может быть организован с небольшим количеством сточных вод или даже полным их исключением.
Статистические бутадиен-стирольные каучуки ДССК, полученные методом растворной полимеризации, по целому ряду свойств превосходят бутадиен-стирольные каучуки эмульсионной полимеризации.
В настоящее время наиболее распространенными являются марки ДССК с высоким содержанием винильных звеньев 60 % - 70 % (немаслонаполненный ДССК-2560 и маслонаполненный ДССК-2560М27). За счет изменения расхода модификатора возможно регулирование содержания винильных звеньев от 10 % до 70 %.
Сополимеризация осуществляется в батарее полимеризаторов. Шихта готовится смешением очищенных и осушенных стирола, бутадиена и растворителя (циклогексанового или гексанового).
Компоненты шихты подаются на смешение в диафрагмовый смеситель 8 из мерников 1-4, затем готовая шихта с помощью дозировочного насоса 11 подается в первый полимеризатор. В этот же полимеризатор дозируют инициирующую систему, состоящую из растворов литийорганического соединения и полярной добавки (рендомизера), сближающей константы сополимеризации бутадиена и стирола в гексановой фракции. Принципиальная схема полимеризации при получении каучука ДССК-2560 приведена на рисунке 2.1.6.

1-6, 18 - мерники; 10; 11; 12 - дозировочные насосы; 13; 14; 15 - полимеризаторы; 16 - фильтр; 17, 21 - насосы; 19 - интенсивный смеситель; 20 - усреднитель
Рисунок 2.1.6 - Схема полимеризации при получении ДССК-2560
Сополимеризация происходит в батарее стандартных полимеризаторов объемом 20 м3 при последовательной непрерывной подаче шихты снизу и выводе полимеризата из верха аппаратов. В полимеризаторах поддерживается температура 20 °C - 60 °C, при этом на выходе из последнего аппарата достигается практически полная конверсия мономеров. Теплота, выделяющаяся при полимеризации, отводится промышленной циркуляционной водой, подаваемой в рубашки аппаратов 12.
Раствор стабилизатора готовится в аппарате 14 и дозируется на смешение с полимеризатом насосом 15. Полимеризат через фильтр 13, где отделяется нерастворимый в углеводородах полимер, подается в интенсивный смеситель 16 на смешение с раствором стабилизатора. Заправленный стабилизатором полимеризат после усреднения в аппарате 17 насосом 18 откачивается на водную дегазацию, которая осуществляется по обычным схемам, применяемым в производстве каучука СКИ-3, при температуре 100 °C - 115 °C и давлении 0, 14-0, 17 МПа.
При необходимости получения масло- или саженаполненного каучука в раствор каучука на стадии дезактивации катализатора вводят наполнители - углеводородное масло или технический углерод (или диоксид кремния).
Дальнейшая сушка и упаковка каучука проводятся по схемам, описанным выше, при получении СКИ-3, СКД.
В шинной промышленности России используют растворный бутадиен-стирольный каучук ДССК-18, содержащий около 13 % 1, 2-звеньев бутадиена.
Для обеспечения низких потерь на качение при сохранении высокого сцепления с мокрой дорогой растворный бутадиен-стирольный каучук должен содержать 45 % - 50 % 1, 2-звеньев. Такими каучуками являются ДССК-1845 (линейный) и ДССК-1845Ф (разветвленный), которые содержат в бутадиеновой части (50 ± 5) % винильных звеньев.
В промышленности освоен процесс получения статистического бутадиен-стирольного маслонаполненного каучука ДССК-2545М27 на основе каталитической системы н-бутиллитий-алкоксид натрия.
В качестве алкоксида натрия использован растворимый в толуоле лапрамолат натрия, раствор которого легко дозируется.
При взаимодействии н-бутиллития с лапрамолатом натрия в углеводородной среде образуется н-бутилнатрий в виде желто-лимонного осадка, нерастворимого в углеводородном растворителе.
Основные свойства растворных бутадиен-стирольных каучуков и каучуков эмульсионной полимеризации типа СКС-30 приводятся в таблице 2.1.19.
Кроме того, во время механической обработки растворные каучуки не подвергаются деструкции, они хорошо смешиваются с другими каучуками общего назначения, такими как полиизопреновые, полибутадиеновые и др.
В отличие от эмульсионных бутадиен-стирольных каучуков, растворные каучуки могут наполняться значительно большим количеством технического углерода, масла - при этом физико-механические свойства резины не ухудшаются.
|
Показатели |
Растворный каучук |
Эмульсионный каучук |
|
Массовое содержание, %: | ||
|
органических кислот |
- |
5, 8 |
|
полимеров |
98 |
91 |
|
золы |
0, 05-0, 1 |
0, 4-0, 6 |
|
Содержание 1, 2-звеньев; |
9 |
15 |
|
цис-1, 4; |
34 |
12 |
|
транс-1, 4 |
5 |
73 |
|
Наличие боковых ответвлений |
Нет |
Есть |
|
Молекулярно-массовое распределение |
Узкое |
Широкое |
2.1.3.2 Текущие уровни эмиссии в окружающую среду
Показатели потребления сырья и энергоресурсов при производстве каучука бутадиен-стирольного (ДССК), в том числе маслонаполненного, приведены в таблице 2.1.20.
В таблицах 2.1.21-2.1.23 приведена информация по выбросам, сбросам, отходам предприятий - производителей каучука бутадиен-стирольного (ДССК), в том числе маслонаполненного.
При производстве ДССК образуются в основном полимерные отходы, в том числе термополимер, образующийся в реакторах полимеризации, на стадиях сушки и выделения полимера, и отработанные адсорбенты на основе оксидов кремния и алюминия.
Отходы передаются на утилизацию организациям - потребителям отходов, имеющим лицензию по обращению с отходами.
|
Показатели |
Минимальный расход энергетических (сырьевых) ресурсов в год |
Максимальный расход энергетических (сырьевых) ресурсов в год |
|
Сырье, кг/т: | ||
|
- бутадиен** |
580 |
600 |
|
- масло Норман-346** |
275 |
300 |
|
- стирол** |
180 |
190 |
|
- бутадиен + стирол |
1130 |
1150 |
|
Электроэнергия, кВт·ч/т |
750 (320**) |
790 (350**) |
|
Теплоэнергия, Гкал/т |
6, 5 |
6, 9 |
|
Пар водяной**, Гкал/т |
5, 5 |
6, 0 |
|
* Удельные расходы по потреблению энергоресурсов показаны только по энергоресурсам, поставляемым со стороны, собственные энергоресурсы в расчетах удельных показателей не учтены. ** Для маслонаполненных марок. | ||
|
ЗВ в выбросах |
Удельное значение, кг/т, не более |
|
Азота диоксид |
1, 2 |
|
Азота оксид |
0, 1 |
|
Углерода оксид |
3, 3 |
|
Углеводороды предельные C6 - C10 |
2, 7 |
|
Углеводороды предельные C12-C19 |
1, 95 |
|
1, 3-бутадиен (дивинил) |
0, 8 |
|
Стирол |
0, 24 |
|
Метилбензол (толуол) |
0, 8 |
|
Циклогексан |
0, 9 |
|
Керосин |
0, 4 |
|
Нефрас ЧС/94/99 |
0, 6 |
|
Минеральное масло |
27, 5 |
|
ЗВ в сбросах |
Удельное значение, кг/т, не более |
|
Нефтепродукты |
0, 02 |
|
Стирол |
0, 02 |
|
Толуол |
2, 8 |
|
Взвешенные вещества |
0, 20 |
|
Сухой остаток |
9, 2 |
|
ХПК |
9, 6 |
|
pH (ед.) |
6, 5-10, 5 |
|
Наименование отходов |
Код по ФККО |
Класс опасности для ОС |
Масса образования отходов в референтном году, т |
Удельное потребление отходов, кг/т |
|
Отходы синтетических и полусинтетических масел и гидравлических жидкостей |
41300000313 |
3 |
6, 1 |
0, 5 |
|
Отходы производства каучуков бутадиен-стирольных и бутадиен-метилстирольных |
31613000294 |
4 |
40 |
3, 0 |
|
Катализаторы на основе оксидов кремния и алюминия прочие отработанные |
44101200494 |
4 |
6, 3 |
0, 5 |
|
Отходы сорбентов, незагрязненные опасными веществами |
44210000494 |
4 |
0, 3 |
0, 02 |
|
Алюмогель отработанный, загрязненный опасными веществами |
44250200494 |
4 |
10, 1 |
0, 8 |
|
Термополимер от зачистки оборудования ректификации бутадиена и дегазации каучуков |
31619111204 |
4 |
1 |
0, 08 |
Бутилкаучук (БК) представляет собой сополимер изобутилена с небольшим (1 масс. % - 5 масс. %) количеством изопрена и может быть получен катионной сополимеризацией изобутилена и изопрена в присутствии катионного катализатора Фриделя - Крафтса. В силу строения полимерной цепи бутилкаучук обладает хорошими барьерными свойствами и отличается высокой газо- и паронепроницаемостью, высокой тепло- и химической стойкостью. Эти свойства отличают его от высоконенасыщенных каучуков и определяют направления использования. Основное применение - автомобильные камеры и камеры форматоров-вулканизаторов. Однако из-за малой ненасыщенности бутилкаучук имеет такие недостатки, как плохая адгезия к металлокорду, низкая скорость вулканизации при использовании вулканизующих агентов, предназначенных для переработки непредельных каучуков, невозможность совулканизации с высоконенасыщенными каучуками. Эти недостатки устраняются модификацией БК. Наиболее распространенный способ модификации - это галогенирование с получением хлор- и бромбутилкаучука.
Известны два промышленных процесса получения бутилкаучука. Первый - это сополимеризация в среде растворителя (метилхлорида или этилхлорида), растворяющего мономеры, но не растворяющего каучук (бутилкаучук суспензионный). Получаемая дисперсия полимера в растворителе имеет более низкую вязкость, чем раствор каучука такой же концентрации, и поэтому можно применять повышенные концентрации мономеров в исходной шихте (до 35 масс. %).
Второй способ получения бутилкаучука имеет много общих черт с типовыми процессами синтеза растворных каучуков. Он состоит в полимеризации под действием алюминийорганических катализаторов в среде углеводородного растворителя (изопентана), растворяющего и мономеры, и каучук (бутилкаучук растворный). Галобутилкаучуки производят на основе специально полученного бутилкаучука взаимодействием с молекулярным галогеном в среде инертного к процессам галогенирования растворителя.
Каучуки, предназначенные для различных областей применения (в шинной промышленности, РТИ, строительной, медицинской и др.), различаются молекулярными параметрами, непредельностью, содержанием галогена, типом антиоксиданта, обусловливающего цвет продукта (от светлого до темно-желтого). Наиболее распространенные торговые марки отечественных и зарубежных производителей приведены в таблице 2.1.24.
|
Фирма-производитель |
Марка | ||
|
бутилкаучука |
хлорбутилкаучука |
бромбутилкаучука | |
|
ОАО "Нижнекамскнефтехим" |
БК-1675 H БК-1675 М БК-157 °C |
ХБК-139 ХБК-150 |
ББК-232 ББК-239 ББК-246 |
|
ООО "СИБУР" - Тольятти |
БК-1675 Н БК-1675 М БК-1675 С | ||
Резина из бутилкаучука характеризуется высокой теплостойкостью, стойкостью к термоокислительной деструкции, озонному старению. Они устойчиво работают в агрессивных средах (окислители, кислоты, щелочи), что позволяет использовать эту резину для гуммирования химической аппаратуры. Отличительная особенность бутилкаучука - исключительно высокая газо- и паронепроницаемость, по этому показателю он превосходит все известные каучуки.
2.1.4.1 Бутилкаучук суспензионный
2.1.4.1.1 Описание технологических процессов, используемых в настоящее время
Технологическая схема получения бутилкаучука в среде метилхлорида приведена на рисунке 2.1.7.
Технологический процесс получения бутилкаучука состоит из следующих стадий:
1) приготовление катализаторного раствора;
2) приготовление исходных мономеров;
3) полимеризация;
4) двухступенчатая водная дегазация;
5) выделение, сушка и упаковка каучука;
6) разделение возвратных продуктов.
В качестве катализатора в процессе совместной полимеризации применяют трихлорид алюминия. Реакцию проводят при температуре минус 100 °С, при этом в качестве охлаждающего агента используют жидкий этилен, а в качестве инертного разбавителя - метилхлорид.
Исходная шихта представляет собой смесь изобутилена, изопрена, возвратного метилхлорида, которые поступают со склада в емкость 1, для более полного смешивания компонентов используется циркуляционный насос 2. Состав смеси контролируется хроматографом и в зависимости от получаемой марки бутилкаучука производится корректировка смеси. Катализаторный раствор готовится пропусканием хлорметила через реакторы, заполненные гранулированным хлористым алюминием. Шихта и катализаторный раствор проходят систему пропановых и этиленовых холодильников и подаются через отдельные штуцера в нижнюю часть полимеризатора, снабженного многоярусной мешалкой и охлаждающей трубчаткой, - тепло реакции (тепловой эффект реакции 240 ккал/кг полимера) снимается за счет подачи жидкого этилена в трубное пространство.

1 - емкость для приготовления шихты; 2, 3, 8, 12 - насосы; 4-5 - холодильники; 6 - полимеризатор; 7 - водный дегазатор; 9 - вакуумный дегазатор; 10 - вакуум-фильтр; 11-вакуум-ресивер; 13 - вакуум-насос; 14 - сушилка; 15 - шприц-машина; 16 - конвейер; 17 - вальцы; 18 - охлаждающий конвейер; 19 брикетировочная машина; 20, 21 - конденсаторы; 22 - сепаратор; 23 - подогреватель
Рисунок 2.1.7 - Схема получения бутилкаучука в среде метилхлорида
Приготовленная смесь мономеров насосом 3 подается на охлаждение в холодильники 4 и 5 (первый из них охлаждается пропаном, а второй - этиленом). При выходе из последнего холодильника смесь с температурой минус 95 °C поступает в полимеризатор 6, который охлаждается жидким этиленом и за счет этого в нем поддерживается температура минус 100 °C. Смесь мономеров и катализаторный раствор подаются в нижнюю часть полимеризатора, смешиваются осевым циркуляционным насосом; по центральной переточке трубы реакционная смесь подается в верхнюю часть полимеризатора, откуда по периферическим циркуляционным трубам, которые охлаждаются жидким этиленом, возвращается в нижнюю часть аппарата. Образующаяся дисперсия бутилкаучука, содержащая 8 % - 12 % полимера, выводится из верхней части полимеризатора по трубе в водный дегазатор 7. В трубопровод выхода полимера подается стоппер - изопропиловый спирт с целью дезактивации катализатора.
Полимеризатор бутилкаучука работает периодически в течение 24 ч. Система работает на выпуске полимера, за это время на стенках аппарата откладывается полимер, что ведет к ухудшению теплообмена. В следующие 16 ч производится освобождение полимеризатора от раствора полимера, затем аппарат промывают гексановой фракцией и готовят к новому рабочему циклу. Учитывая цикличность работы полимеризатора бутилкаучука, для достижения необходимой мощности устанавливают несколько аппаратов и обвязывают их в батареи, так что поступление полимера на дегазацию и выделение каучука осуществляется непрерывно.
В дегазаторе первой ступени 7 поддерживаются температура 70 °C - 75 °C, давление 0, 145 МПа и постоянный уровень; при этом под действием температуры испаряется основная часть мономеров и метилхлорида, которые поступают в конденсаторы 20 и 21, а несконденсированная часть направляется на компримирование и дальнейшую переработку. В дегазатор подается антиагломератор - стеарат кальция для предотвращения слипания крошки каучука.
Крошка каучука в воде из дегазатора 7 насосом 8 подается на вторую ступень - в вакуумный дегазатор 9, в котором отгоняют оставшуюся часть мономеров и метилхлорида. Из дегазатора 9 крошка каучука в воде направляется на концентраторы, а затем в усреднители. Усреднители объемом 100-150 м3 служат для усреднения крошки каучука с целью получения однородного полимера. Из усреднителя насосом крошка каучука в воде направляется на выделение, сушку и упаковку.
Выделение и сушка бутилкаучука осуществляются в двух вариантах. По первому варианту сушку каучука проводят в воздушной сушилке 14 подогретым воздухом при температуре 100 °C - 120 °C. До входа в сушилку крошка каучука отделяется от воды на барабанном вакуум-фильтре 10. Вода поступает в сепаратор 11, откуда насосом 12 подается в подогреватель 23 и возвращается в дегазатор первой ступени 7. Вакуум в системе создается вакуум-насосом 13. В последнее время вакуум-фильтры заменили прессами предварительного отжима перед сушилками, что позволило уменьшить влажность каучука до 12 % - 15 % вместо 40 % - 50 % после вакуум-фильтра. Влажность каучука после сушилки равна 0, 5 %. После сушилки каучук поступает в шприц-машину 15, из которой выходит в виде ленты и конвейером 16 подается на вальцы 17, где удаляются остатки влаги и летучие продукты. Дальше каучук охлаждается воздухом на конвейере 18, брикетируется, взвешивается, упаковывается на машине 19 и отправляется на склад.
2.1.4.1.2 Текущие уровни эмиссии в окружающую среду
В таблице 2.1.25 приведены показатели потребления сырья и энергоресурсов при производстве БК суспензионного и галобутилкаучуков, вырабатываемых в одном производстве.
В таблицах 2.1.26-2.1.28 представлена информация по выбросам, сбросам, отходам предприятий - производителей БК суспензионного и галобутилкаучуков, вырабатываемых в одном производстве.
Твердые отходы
Воздействие технологического процесса получения каучука на окружающую среду возможно также и от образующихся твердых отходов.
Отходы зачистки оборудования хранения сырья и промежуточных продуктов при производстве каучуков синтетических направляются на полигон захоронения промышленных отходов.
Термополимер от зачистки оборудования очистки и дегазации каучуков синтетических и обтирочный материал, загрязненный нефтепродуктами (их содержание менее 15 %), подлежат обезвреживанию термическим методом либо захоронению на специализированном полигоне.
|
Показатели |
Максимальный расход энергетических (сырьевых) ресурсов в год |
|
Сырье, кг/т: | |
|
- изобутилен и изопрен на бутилкаучук |
1034 |
|
- изобутилен и изопрен на хлорбутилкаучук |
1142 |
|
- изобутилен и изопрен на бромбутилкаучук |
1035 |
|
- хлор для бромбутилкаучука |
23 |
|
- хлор для хлорбутилкаучука |
27 |
|
- бромид натрия |
38 |
|
Теплоэнергия на бутилкаучук, Гкал/т |
2, 9 |
|
Электроэнергия на бутилкаучук, кВт·ч/т |
947 |
|
Топливный газ на бутилкаучук, т усл. т./т |
0, 008 |
|
Теплоэнергия на хлорбутилкаучук, Гкал/т |
6, 17 |
|
Электроэнергия на хлорбутилкаучук, кВт·ч/т |
1148 |
|
Топливный газ на хлорбутилкаучук, т усл. т./т |
0, 007 |
|
Теплоэнергия на бромбутилкаучук, Гкал/т |
5, 97 |
|
Электроэнергия на бромбутилкаучук, кВт·ч/т |
1135 |
|
Топливный газ на бромбутилкаучук, т усл. т./т |
0, 007 |
|
ЗВ в выбросах |
Удельное значение, кг/т |
|
Азота диоксид |
0, 65·10-2 |
|
Азота оксид |
0, 11·10-2 |
|
Водород бромистый (гидробромид) |
0, 20·10-4 |
|
Метан |
0, 68·10-3 |
|
Серы диоксид |
0, 22·10-3 |
|
Углерода оксид |
0, 97·10-2 |
|
Хлор |
0, 34·10-2 |
|
Хлористый водород |
0, 88·10-2 |
|
Углеводороды предельные C1 - C5 (исключая метан) |
0, 76 |
|
Углеводороды предельные C6 - C10 |
1, 54 |
|
Этилен |
0, 60 |
|
Минеральное масло |
0, 32·10-2 |
|
Этиленгликоль (1, 2-этандиол) |
0, 58·10-2 |
|
Изобутилен (изобутен) |
0, 92 |
|
Изопрен (2-метилбутадиен-1, 3) |
0, 03 |
|
Натрий гидроксид (натрия гидроокись, натр едкий, сода каустическая) |
0, 36·10-2 |
|
Бром |
8, 7·10-4 |
|
Пыль каучука ГБК |
0, 073 |
|
ЗВ в сбросах |
Годовая масса сброса ЗВ, т |
Удельное значение, кг/т |
|
Алюминий |
98, 10 |
0, 50 |
|
Бромид анион |
674, 50 |
5, 31 |
|
Метанол (метиловый спирт) |
549, 36 |
2, 77 |
|
Нефтепродукты |
0, 01 |
0, 56·10-4 |
|
АСПАВ (анионные синтетические поверхностно-активные вещества) |
9, 81 |
0, 05 |
|
Хлорид-анион (хлориды) |
0, 88 |
0, 44·10-2 |
|
Взвешенные вещества |
98, 10 |
0, 50 |
|
ХПК |
- |
- |
|
pH (ед.) |
- |
- |
|
Наименование отходов |
Код по ФККО |
Класс опасности для ОС |
Группа отходов |
Масса образования отходов в референтном году, т |
|
Термополимер от зачистки оборудования очистки и дегазации каучуков синтетических |
3 16191 11 20 4 |
4 |
3 16000 00 00 0 |
10 |
|
Отходы производства синтетического каучука в первичных формах (шлам от зачистки оборудования завода БК) |
3 16000 00 00 0 |
3 |
105 | |
|
Отходы производства синтетического каучука в первичных формах (отходы пластиката после чистки дегазаторов) |
3 16000 00 0 00 |
3 |
37 | |
|
Оксид алюминия, отработанный при осушке газов в производстве бутилкаучука |
3 18123 11 49 3 |
3 |
96 | |
|
Отходы производства синтетического каучука в первичных формах (отходы полимера, образующегося при производстве БК и ГБК) |
3 16000 00 00 0 |
4 |
12 |
2.1.4.2 Бутилкаучук растворный
2.1.4.2.1 Описание технологических процессов, используемых в настоящее время
Для совершенствования технологии и уменьшения содержания в процессе токсичного растворителя - метилхлорида в СССР был разработан и освоен промышленностью процесс получения бутилкаучука в углеводородном растворителе (изопентане с добавлением этилхлорида) при температуре (75 ± 5) °C с использованием в качестве катализатора комплексных алюминийорганических соединений. Каталитический комплекс получается контролируемым взаимодействием этилалюминийсесквихлорида [продукт взаимодействия АlСl3 и Al(С2Н5)3] с водой. Продолжительность непрерывной полимеризации между промывками реактора около 10 сут. Новая технология позволила регулировать молекулярную массу и молекулярно-массовое распределение бутилкаучука в широких пределах и получать полимеры, по свойствам не отличающиеся от бутилкаучука суспензионного, получаемого при использовании метилхлорида.
Для получения бутилкаучука в растворе применяют углеводороды, хорошо растворяющие полимер при низкой температуре (изопентан, не содержащий примесей, ингибирующих полимеризацию).
Для получения бутилкаучука растворного, по сравнению с получением бутилкаучука суспензионного, характерны:
- большая производительность по причине увеличения пробега полимеризаторов;
- меньший расход этиленового холода на охлаждение шихты и полимеризацию;
- уменьшение содержания токсичного хлорсодержащего растворителя;
- увеличение расходов тепла на дегазацию каучука из-за более низкого сухого остатка полимеризата;
- расширение интервала непредельности бутилкаучука.
Процесс, проводимый в соответствии с принятой в производстве растворных каучуков технологией, состоит из стадий:
- приготовление каталитического комплекса алюминийсесквихлорида с водой в растворе изопентана в реакторе, охлаждаемом жидким пропаном;
- приготовление смеси мономеров нужного состава в изопентан-этилхлоридном растворе и охлаждение шихты в этиленовых холодильниках до минус 90 °C;
- полимеризация в типовых аппаратах с мешалками трубчатого типа при температуре от минус 70 до минус 80 °C;
- дезактивация катализатора спиртом - водная дегазация;
- выделение и сушка каучука в червячных отжимных машинах;
- регенерация возвратных продуктов.
Каучуки, получаемые по суспензионному и растворному способам, идентичны по свойствам, но по техническо-экономическим показателям второй способ несколько предпочтительнее.
Приготовление шихты и каталитического комплекса
Шихта готовится смешением очищенных от микропримесей и освобожденных от влаги и кислорода изопентана, этилхлорида, изобутилена и изопрена в емкостном аппарате. Соотношение компонентов шихты определяется маркой получаемого бутилкаучука. Перемешивание и подача шихты на полимеризацию осуществляются циркуляционным насосом, контроль и регулирование состава шихты - автоматически хроматографом. Готовая шихта охлаждается до температуры -90 °C последовательно в пропановом, рекуперативном и этиленовом холодильниках и подается на сополимеризацию.
Каталитический комплекс готовится в аппарате с рубашкой и мешалкой, предварительно продутом очищенным и обескислороженным азотом. Изопентан, этилалюминийсесквихлорид и модификатор дозируются в заданном соотношении из мерников. Все аппараты и трубопроводы перед заполнением продуваются очищенным азотом. Теплота, выделяющаяся при приготовлении комплекса, отводится жидким пропаном, подаваемым в рубашку аппарата приготовления комплекса. Готовый комплекс через этиленовый холодильник подается на сополимеризацию.
Сополимеризация и выделение каучука
Сополимеризация изобутилена с изопреном проводится в трубчатом реакторе, снабженном мешалкой и рубашкой, в которую подается жидкий этилен для отвода теплоты, выделяющейся при сополимеризации. Тепловой эффект реакции 240 ккал/кг полимера.
В реакторе поддерживается температура минус (75 ± 5) °C. В нижнюю часть полимеризатора в заданном соотношении дозируется охлаждаемый раствор каталитического комплекса.
После прекращения процесса сополимеризации производится промывка аппаратов от полимера, для чего последовательно проводятся операции промывки катализаторным раствором, ополаскивания от катализатора и промывного раствора стоппером, промывки полимеризатора и связанного с ним оборудования незахоложенной шихтой.
Выходящий из реактора полимеризат, содержащий 10 масс. % - 12 масс. % полимера, в смеси непрореагировавших мономеров и растворителя смешивается в интенсивном смесителе со стоппером для дезактивации каталитического комплекса и через рекуперативный теплообменник поступает в усреднитель. После усреднения полученной партии продукт поступает в двухступенчатый водный дегазатор. Для предотвращения слипания крошки полимера в него подают антиагломератор. В дегазатор также вводят стабилизатор полимера в виде водной дисперсии.
В дегазаторе поддерживается постоянный уровень воды с температурой 70 °C - 75 °C, при этом испаряется основная часть мономеров и метилхлорида, которые после конденсаторов направляются на компримирование и переработку.
Помимо основной функции - перемешивания системы и интенсификации теплообмена - мешалка обеспечивает турбулентный режим движения, что способствует уменьшению отложения полимера на внутренней поверхности аппарата. Для удаления отложений аппарат через 20-60 ч работы останавливают на чистку, которая проводится путем растворения полимера в чистом углеводородном растворителе при работающей мешалке.
Для предотвращения слипания крошки каучука в дегазатор подают антиагломератор - стеарат кальция (до 1, 5 % от массы каучука). Из водного дегазатора первой ступени суспензия каучука в воде подается в вакуумный дегазатор, где удаляются остатки мономеров и метилхлорида. Из вакуумного дегазатора каучук с водой направляется на выделение, сушку и упаковку.
Бутилкаучук сушат в червячно-отжимных прессах по схемам, подобным принятым в производстве растворных каучуков при температуре 210 °C - 230 °C.
Затем каучук охлаждается воздухом на конвейере, брикетируется, упаковывается в полиэтиленовую пленку и укладывается в контейнеры. Масса брикета - 30 кг.
Для стабилизации бутилкаучука применяют неокрашивающие стабилизаторы "Агидол 1", "Агидол 2", "Фосфит НФ", "Ирганокс 1010" (до 0, 3 % от массы каучука), вводимые в полимеризат вместе с антиагломератором. Приготовление раствора стоппера, суспензии стабилизатора и суспензии антиагломератора осуществляется по обычным схемам.
В связи с разработкой различных процессов получения модифицированных бутилкаучуков и латексов процесс дегазации полимеризата может быть осуществлен с использованием вместо изопентана других органических растворителей (гексана, циклогексана, бензина и др.).
Разделение возвратных продуктов
Пары углеводородов и воды поступают в отделитель, орошаемый водой, где происходит частичная конденсация возвратных продуктов, улавливание крошки каучука и отделение летучих продуктов, направляемых на компримирование.
Конденсация возвратных продуктов осуществляется в конденсаторе, охлаждаемом рассолом. Конденсат, объединенный с конденсатом отделителя, сливается в гидрозатвор, где происходит расслаивание.
Нижний водный слой направляется на отпарку от органических продуктов, а верхний углеводородный слой насосом подается в интенсивный смеситель для смешения с водой и отмывки от стоппера. Углеводороды, отмытые от водорастворимых примесей, из верха отстойника подаются в колонну азеотропной осушки, а водный слой направляется на выделение стоппера.
Азеотроп, отгоняемый из верхней части колонны азеотропной осушки, проходит конденсатор, охлаждаемый захоложенным рассолом, и подается в отстойник, где происходит разделение конденсата на углеводородный и водный слои. Нижний водный слой из отстойника направляется на отпарку органических продуктов.
Осушенная возвратная углеводородная фракция из куба колонны азеотропной осушки подается в ректификационную колонну, снабженную кипятильником и дефлегматором. Конденсат погона колонны (смесь углеводородов) частично возвращается в колонну в виде флегмы на орошение. Другая часть подается на приготовление шихты. Кубовый продукт колонны подается в колонну разделения углеводородной фракции, снабженную кипятильником и дефлегматором. Изобутилен, сконденсированный в дефлегматоре, частично возвращается в виде флегмы, частично направляется на склад. Кубовый продукт колонны - углеводороды С5 откачиваются на склад или переработку.
2.1.4.2.2 Текущие уровни эмиссии в окружающую среду
Показатели потребления сырья и энергоресурсов (нормы расхода) при производстве бутилкаучука растворного приведены в таблице 2.1.29.
В таблицах 2.1.30-2.1.33 представлена информация по выбросам, сбросам и отходам производителей бутилкаучука растворного.
Твердые отходы
При производстве бутилкаучука растворного образуются следующие основные типы отходов: шлам от зачистки оборудования, термополимер от зачистки оборудования ректификации мономера и дегазации, оксид алюминия, отработанный при осушке газов. Отходы подлежат захоронению на специализированном полигоне.
|
Показатели |
Минимальный расход энергетических (сырьевых) ресурсов в год |
Максимальный расход энергетических (сырьевых) ресурсов в год |
|
Сырье, кг/т: | ||
|
- изобутилен |
980 |
1020 |
|
- изопрен |
25 |
30 |
|
Электроэнергия, кВт·ч/т |
2000 |
2200 |
|
Пар водяной, Гкал/т |
4, 2 |
5 |
|
* Удельные расходы по потреблению энергоресурсов показаны только по энергоресурсам, поставляемым со стороны, собственные энергоресурсы в расчетах удельных показателей не учтены. | ||
|
ЗВ в выбросах |
Удельное значение, кг/т |
|
Углеводороды предельные C1 - C5 (исключая метан) |
12 |
|
Хлорэтан (этил хлористый) |
9 |
|
Спирт метиловый |
0, 4 |
|
Изобутилен (изобутен) |
0, 9 |
|
Изопрен (2-метилбутадиен-1, 3) |
0, 8 |
|
ЗВ в сбросах |
Удельное значение, кг/т |
|
Метанол (метиловый спирт) |
18 |
|
Нефтепродукты |
4, 5 |
|
Взвешенные вещества |
4, 5 |
|
ХПК |
90 |
|
pH (ед.) |
4-12 |
|
Наименование отходов |
Код по ФККО |
Класс опасности для ОС |
Группа отходов |
Масса образования отходов в референтном году, т |
|
Термополимер от зачистки оборудования очистки и дегазации каучуков синтетических |
3 16191 11 20 4 |
4 |
3 16000 00 00 0 |
4, 5 |
|
Отходы зачистки оборудования хранения и сырья и промежуточных продуктов при производстве каучуков синтетических |
3 16018 11 39 4 |
4 |
3 16000 00 00 0 |
1, 2 |
|
Обтирочный материал, загрязненный нефтепродуктами (содержание нефтепродуктов менее 15 %) |
9 19204 02 60 4 |
4 |
9 19000 00 00 0 |
0, 672 |
|
Наименование отходов |
Код по ФККО |
Класс опасности для ОС |
Масса образования отходов в референтном году, т |
Удельная масса отходов, кг/т |
|
Термополимер от зачистки оборудования очистки и дегазации каучуков синтетических |
3 16191 11 20 4 |
4 |
4, 5 |
0, 08 |
|
Отходы зачистки оборудования хранения и сырья и промежуточных продуктов при производстве каучуков синтетических |
3 16018 11 39 4 |
4 |
1, 2 |
0, 02 |
|
Обтирочный материал, загрязненный нефтепродуктами (содержание нефтепродуктов менее 15 %) |
9 19204 02 60 4 |
4 |
0, 7 |
0, 02 |
2.1.4.3 Галобутилкаучуки
Галобутилкаучуки (ГБК), хлор- или бромбутилкаучуки получают галогенированием бутилкаучука. Наличие активных атомов галогенов в молекулярной цепи бутилкаучука улучшает его свойства и расширяет области применения.
Хлорбутилкаучук представляет собой продукт хлорирования бутилкаучука до содержания 1, 1 % - 1, 3 % хлора, присоединенного главным образом в α -положении к двойной связи изопренильных звеньев макромолекулы.
Бромбутилкаучук является продуктом бромирования бутилкаучука, содержащим 1, 6 % - 2 % брома, присоединенного в α -положении к двойным связям изопренильных звеньев макромолекулы.
В России производство галобутилкаучуков освоено в 2004 г. в ОАО "Нижнекамскнефтехим".
2.1.4.3.1 Описание технологических процессов, используемых в настоящее время
2.1.4.3.1.1 Получение галобутилкаучука
Введение хлора или брома в макромолекулу БК позволяет придать каучуку целый комплекс весьма ценных свойств и прежде всего высокую адгезию к корду и повышенную скорость вулканизации. Это особенно важно в производстве шинной продукции, которая потребляет более 90 % производимых ГБК для получения в основном гермослоя бескамерных шин. При этом тенденция развития этих производств направлена в сторону увеличения доли ГБК, которая уже сейчас достигает 50 % от общего производства БК и ГБК.
Промышленные способы получения ГБК различаются в основном методами галогенирования бутилкаучука: в растворе (наиболее распространенный способ в промышленности), расплаве и дисперсии. Получение галобутилкаучуков непосредственно связано с производством бутилкаучука. Поскольку при получении галобутилкаучуков изменяются физико-химические свойства самого эластомера, снижается молекулярная масса, а непредельность должна обеспечивать мольное соотношение к галогену 1 : 1, для галогенирования следует использовать бутилкаучук, вязкость по Муни которого на 5-7 ед., а непредельность на 0, 1 % - 0, 2 % мол. превышает эти показатели получаемого галобутилкаучука.
Процесс получения галобутилкаучуков включает следующие стадии:
- приготовление раствора бутилкаучука в алифатическом растворителе;
- галогенирование бутилкаучука в алифатическом растворителе;
- нейтрализация и отмывка раствора галобутилкаучука;
- стабилизация и усреднение раствора галобутилкаучука;
- дегазация, выделение и сушка галобутилкаучука;
- брикетирование галобутилкаучука;
- отгонка углеводородов из сточных вод.
Приготовление раствора бутилкаучука в алифатическом растворителе. В промышленности применяются в основном три способа растворения бутилкаучука.
При совместном производстве бутилкаучука и хлорбутилкаучука для приготовления исходного раствора используют крошку бутилкаучука, которая поступает с виброподъемника агрегата выделения и сушки и транспортируется с помощью ленточного конвейера на узел растворения.
В России используется установка растворения бутилкаучука в гексане, в которой водная суспензия каучука, подаваемая со стадии дегазации, взаимодействует с возвратным растворителем. Крошка, содержащаяся в такой суспензии, имеет развитую поверхность и, соответственно, высокую скорость растворения, длительность которого составляет 1-1, 5 ч. Концентрация каучука в растворе поддерживается на уровне 10 масс. % - 15 масс. %.
Галогенирование бутилкаучука хлором в растворе. Реакция хлорирования протекает с очень высокой скоростью. Лимитирующей стадией процесса является массообмен. Поэтому необходимо равномерно распределять галоген в объеме раствора каучука. Лучше всего это делать, дозируя в раствор каучука раствор галогена в том же углеводородном растворителе, в аппарат с интенсивной мешалкой.
В основном галоген замещает аллильный водород в изопреновом звене макромолекулы полимера. Но незначительная его часть присоединяется по двойной связи, уменьшая непредельность каучука. Кроме того, происходит деструкция макромолекул, что несколько снижает молекулярную массу эластомера. При этом сохраняется более 75 % ненасыщенности исходного бутилкаучука. Содержание хлора в промышленно выпускаемом каучуке 1, 1 % - 1, 3 %.
Реакция замещения атомов водорода на хлор протекает достаточно быстро - менее 60 с. В качестве добавки, предотвращающей деструкцию при хлорировании, чаще всего используют воду. В процессе галогенирования протекают побочные реакции: хлорирование ненасыщенных примесей в растворителе и взаимодействие стеарата кальция, присутствующего в исходном каучуке, с образующимся в процессе хлористым водородом. Процесс галогенирования проводится при температуре 40 °C - 60 °C и давлении 0, 2-0, 4 МПа.
Полученный раствор хлорбутилкаучука из реактора сначала отмывается водой от основного количества хлористого водорода, а затем нейтрализуется щелочью.
Галобутилкаучуки, а особенно бромбутилкаучук, склонны к процессу дегидрогалогенирования, поэтому очень важным моментом является необходимость стабилизации галогенированного продукта. Стабилизаторами дегидрогалогенирования являются эпоксидированное соевое масло и стеарат кальция, который одновременно выступает антиагломератором при дегазации. Поэтому эти стабилизаторы вносятся в раствор галобутилкаучука перед подачей на дегазацию. Каучук выделяется из раствора стандартными методами водной дегазации растворных каучуков с последующей сушкой, также на аналогичном оборудовании. Отличительной особенностью сушки галобутилкаучука является низкая температура процесса. Так если сушка бутилкаучука проводится при 200 °C - 215 °C, то температура сушки хлорбутилкаучука не должна превышать 160 °C, а бромбутилкаучука - 140 °C. Эти ограничения связаны с тем, что реакция дегидрогалогенирования значительно ускоряется при более высоких температурах и возможно образование геля. Кроме температуры, большое влияние на процесс дегидрогалогенирования оказывает наличие в каучуке ионов железа. Содержание последних не должно превышать 0, 002 масс. %. Поэтому вся аппаратура, трубопроводы и запорная арматура выполнены из коррозионно-стойкой стали. Ограничение по температуре сушки не позволяет проводить процесс только в червячных отжимных машинах. Конечная стадия сушки проводится в воздушной виброконвейерной сушилке.
Закономерности и схема процесса бромирования бутилкаучука в основном аналогичны процессу хлорирования. В отличие от хлора реакция с бромом протекает медленнее, а конечный продукт более склонен к дегидрогалогенированию и требует большей дозировки стабилизирующих агентов.

1 - емкость для приготовления шихты; 2, 3, 8, 12 - насосы; 4-5 - холодильники; 6 - полимеризатор; 7 - водный дегазатор; 9 - вакуумный дегазатор; 10 - вакуум-ресивер; 13 - вакуум-насос; 14 - сушилка; 15 - шприц-машина; 16 - конвейер; 17 - вальцы; 18 - охлаждающий конвейер; 19 брикетировочная машина; 20, 21 - конденсаторы; 22 - сепаратор; 23 - подогреватель
Рисунок 2.1.8 - Схема получения бутилкаучука суспензионного и галобутилкаучуков
2.1.4.4 Текущие уровни эмиссии в окружающую среду
Расходы энергосредств и величины, характеризующие текущие уровни эмиссии, приведены в 2.1.4.1 (данные общие для производства БК и ГБК).
В производстве синтетических каучуков полимеризацию в эмульсиях применяют очень часто, и эти процессы всегда протекают по радикальному механизму при высокой (48 °C - 50 °C) или низкой (5 °C) температуре - "горячая" или "холодная" полимеризация соответственно.
Среди синтетических каучуков довольно большую часть составляют статистические сополимеры, чаще всего получаемые путем радикальной совместной полимеризации в эмульсии двух (иногда трех или более) мономеров. При ионных процессах сополимеризации в основном сохраняются закономерности, выведенные для радикальных реакций, но активность мономеров может определяться механизмом полимеризации, природой среды и активного центра, поскольку возможны явления специфической сольватации одного из мономеров.
Наиболее распространенными каучуками общего назначения, получаемыми полимеризацией в эмульсии, являются бутадиен-стирольные (α -метилстирольные). Этим методом получают также ряд каучуков специального назначения - бутадиен-нитрильные, хлоропреновые, фторкаучуки и др., а также широкий ассортимент синтетических латексов.
Технологический процесс получения синтетического каучука при эмульсионной полимеризации состоит из нескольких стадий:
- подготовка реагентов, включающая приготовление: мономерной фазы (шихты); водной фазы, содержащей растворенные эмульгаторы и регулирующие pH среды электролиты; растворов инициатора (или компонентов окислительно-восстановительной системы) и стоппера полимеризации; водной эмульсии гидропероксида и дисперсии антиоксиданта; раствора регулятора молекулярной массы в одном из мономеров;
- полимеризация или сополимеризация в эмульсии, которую в зависимости от температуры называют "горячей" (48 °C - 50 °C) или "холодной" (5 °C) и проводят в реакторах с мешалками и развитыми поверхностями теплообмена; по достижении заданной конверсии мономеров в систему вводят стоппер для обрыва реакций роста цепей и инициирования (часто одновременно вводят противостаритель);
- отгонка из латекса незаполимеризовавшихся мономеров (дегазация), необходимая практически во всех случаях, так как к каучукам и товарным латексам предъявляются жесткие требования по содержанию остаточных мономеров; с повышением конверсии уменьшается нагрузка на узел дегазации и снижаются энергетические затраты на процесс;
- выделение каучука из латекса, осуществляемое обычно коагуляцией с последующей промывкой и сушкой выделенного полимера; в зависимости от типа каучука и технологии его выделения возможно получение различных товарных форм каучука: рулонов, брикетов, неслипающейся крошки (порошка).
При полимеризации в гетерогенной эмульсионной системе обязательно присутствуют: дисперсная фаза (мономер или смесь мономеров при проведении сополимеризации), дисперсионная среда (водная фаза), эмульгатор и инициатор полимеризации.
В качестве основных мономеров в производстве синтетических каучуков применяют бутадиен и хлоропрен, а дополнительными могут быть стирол, α -метилстирол, акрилонитрил, 2-метил-5-винилпиридин, винилиденхлорид, метакриловая кислота и др. Почти все эти вещества в воде или практически нерастворимы, или растворяются в ограниченном количестве.
Соотношение дисперсионной среды и дисперсной фазы определяется условиями полимеризации и назначением получаемого латекса или каучука. При высокотемпературной полимеризации (48 °C - 50 °C) и при получении товарных латексов с высокой концентрацией полимера соотношение фаз может составлять 100 : 100 (масс. ч.). При получении каучуков при низкой температуре (около 5 °C) с целью снижения вязкости латекса обычно используют большее разбавление мономеров, и соотношение водной и мономерной фаз может достигать (190-250) : 100 (масс. ч.). С увеличением степени разбавления облегчаются отвод теплоты полимеризации и возможность автоматического регулирования процесса, но снижается эффективность использования полимеризационного оборудования, возрастают энергетические затраты и расход материалов при выделении каучука из латекса.

Рисунок 2.2.1 - Принципиальная технологическая схема производства эмульсионных каучуков
Бутадиен-стирольные (СКС) и бутадиен-α -метилстирольные каучуки (СКМС) получают методом радикальной сополимеризации бутадиена со стиролом или α -метилстиролом в эмульсии в присутствии эмульгаторов, инициаторов и регуляторов. При этом образуются сополимеры следующего строения:
Эмульсионный бутадиен-стирольный каучук имеет преимущества и недостатки по сравнению с натуральным каучуком и конкурирует с ним.
Во многих областях практического применения натуральные и синтетические каучуки являются взаимодополняющими, используются в смесях для получения лучших свойств. Эмульсионный бутадиен-стирольный каучук является синтетическим каучуком общего назначения. Предприятия по производству эмульсионного бутадиен-стирольного каучука используют доступные мономеры - стирол и бутадиен. В производстве также используется широкий спектр других химических веществ, таких как эмульгаторы, катализаторы, модификаторы, химические соединения, приводящие к обрыву цепи, антиоксиданты и масла-наполнители.
Производство эмульсионного бутадиен-стирольного каучука - самое большое по объему производство синтетического каучука, составляющее около 30 % от общего объема.
В таблице 2.2.1 приведен перечень производителей бутадиен-стирольных каучуков эмульсионной полимеризации в России с уточнением применяемой технологии.
|
N п/п |
Технология |
Наименование предприятия |
|
1 |
Полимеризация* - низкотемпературная (при температуре 4 °С - 8 °С) Дегазация - предварительная, вакуумная Выделение - бессолевая коагуляция Предварительное обезвоживание - экспеллер (червячная отжимная машина) Сушка - одно- и полутораходовые конвейерные сушилки |
АО "Воронежсинтезкаучук" |
|
2 |
Полимеризация* - низкотемпературная (при температуре 4 °С - 8 °С) Дегазация - предварительная, вакуумная, противоточная Выделение - бессолевая коагуляция Предварительное обезвоживание - экспеллер (червячная отжимная машина) Сушка - полутораходовая конвейерная сушилка |
ООО "Сибур-Тольятти" |
|
3 |
Полимеризация* - низкотемпературная (при температуре 4 °С - 8 °С) Дегазация - предварительная, вакуумная, противоточная Выделение - бессолевая коагуляция Предварительное обезвоживание - экспеллер (червячная отжимная машина) Сушка - полутораходовая конвейерная сушилка |
ЗАО "Стерлитамакский НХЗ" |
|
4 |
Полимеризация* - низкотемпературная (при температуре 4 °С - 8 °С) Дегазация - предварительная, вакуумная Выделение: - полиаминный коагулянт + кислота (для безмасляных марок); - бессолевая коагуляция (для масляных марок) Предварительное обезвоживание - экспеллер (червячная отжимная машина) Сушка - трехходовая конвейерная сушилка |
ПАО "Омский каучук" |
|
5 |
Полимеризация** - низкотемпературная (при температуре 4 °С - 8 °С) Дегазация - предварительная, вакуумная Выделение - бессолевая коагуляция Предварительное обезвоживание - экспеллер (червячная отжимная машина) Сушка - одноходовая конвейерная сушилка |
Воронежский филиал ФГУП "НИИСК" |
|
* В качестве основного эмульгатора используется мыло канифоли и жирных кислот. ** В качестве основного эмульгатора используется мыло жирных кислот. |
2.2.1.1 Описание технологических процессов, используемых в настоящее время
Технологический процесс получения эмульсионных бутадиен-стирольных каучуков состоит из следующих основных стадий:
- прием, хранение и подача сырья и материалов;
- синтез бутадиен-стирольных латексов способом эмульсионной полимеризации;
- выделение каучука из латекса, его сушка, брикетирование и упаковка;
- утилизация воздушных выбросов сушилок;
- хранение товарного каучука на складе и его отгрузка;
- получение холода для производства синтетического бутадиен-стирольного каучука;
- синтез антиоксидантов для каучуков.
СКС получают как при высокой температуре полимеризации (50 °C), так и при низкой (5 °C - 10 °C). Основная масса каучуков выпускается при низкой температуре полимеризации.
Лучший комплекс свойств имеют каучуки, полученные при низкой температуре полимеризации, однако СКС высокотемпературной полимеризации с содержанием стирола менее 10 % имеют лучшую морозостойкость.
Получение СКС в больших количествах осуществляется непрерывным методом в батарее из 8-12 полимеризаторов в зависимости от их объема. Чаще всего их объем составляет 12 м3, иногда 25 м3.
Примечания
1 Высокотемпературная эмульсионная полимеризация - полимеризация, при которой мономеры образуют эмульсию в воде под действием поверхностно-активных веществ и реакция протекает при температуре 50 °C. При данной температуре конверсия происходит на 5 % - 6 % в час и процесс полимеризации останавливают при 70 % - 75 %, так как более глубокая конверсия может вызвать ухудшение физических свойств полимера).
2 Низкотемпературная эмульсионная полимеризация по механизму ничем не отличается от полимеризации, проводимой при повышенных температурах, основная разница между двумя процессами эмульсионной полимеризации (высокотемпературной и низкотемпературной) состоит в системе инициирования. Используя более активную систему инициирования, полимеризация может быть осуществлена при 5 °C с высоким процентом конверсии. Для инициирования процесса используется высокоэффективная окислительно-восстановительная система. Низкотемпературную полимеризацию останавливают при ~60 % конверсии).
Периодическим способом получают малотоннажные каучуки, в основном модифицированные, в аппаратах объемом от 25 до 45 м3.
Полимеризация
Сополимеризация бутадиена со стиролом осуществляется в эмульсии в присутствии эмульгатора, диспергатора, буфера, инициатора, окислительно-восстановительной системы, регулятора молекулярной массы в среде обессоленной и обескислороженной (деаэрированной) воды.
На активность процесса полимеризации оказывают влияние:
- различные примеси в мономерах и других ингредиентах сырья;
- содержание основного вещества в смеси бутадиенов прямого и возвратного; при этом изменение концентрации бутадиена на 1 % изменяет время полимеризации на 1, 0-1, 2 ч;
- концентрация стирола прямого и возвратного; при этом изменение концентрации на 1 % изменяет время полимеризации на 0, 3-0, 5 ч;
- наличие кислорода в воде и мономерах более 0, 001 % вызывает индукционный период от 2 до 6 ч;
- повышенное содержание абиетиновых кислот в канифоли более 5 % вызывает индукционный период пропорционально увеличению времени полимеризации;
- наличие железа, аммиака, меди замедляет процесс вплоть до полной остановки;
- нарушение соотношения мыл смоляных и жирных кислот (канифолевые мыла замедляют процесс);
- изменение дозировки эмульгатора;
- увеличение pH водной фазы выше 10, 8 замедляет процесс полимеризации.
Указанные зависимости в конкретных условиях могут быть скорректированы для конкретного полимеризационного оборудования.
Основными регулирующими параметрами вязкости по Муни являются:
- дозировка регулятора ТДМ;
- конверсия мономеров как конечная, так и по полимеризаторам;
- температура полимеризации;
- скорость процесса;
- недостаточное количество стоппера;
- интенсивность перемешивания в полимеризаторах.
Температура полимеризации: 4 °C - 8 °C.
Конечная конверсия мономеров: 70 % - 72 %.
Оформление схем непрерывной полимеризации практически идентично, различие состоит в количестве аппаратов, их вместимости, типе перемешивающих устройств, систем охлаждения.
Принципиальные технологические схемы получения латекса СКС (СКМС) и узла непрерывной полимеризации приведены на рисунках 2.2.2 и 2.2.3 соответственно.

1 - емкость для бутадиена; 2 - емкость для стирола; 3 - аппарат для приготовления углеводородной фазы; 4 - аппарат для приготовления водной фазы; 5 - смеситель углеводородной и водной фаз; 6, I-XII - полимеризаторы; 7, 8 - отгонные колонны противоточной дегазации; 9 - емкость для латекса
Рисунок 2.2.2 - Принципиальная схема получения латекса СКС (или СКМС)

1 - смеситель; 2/1-2/12 - полимеризатор; 3 - дозреватель; 4 - фильтр
Рисунок 2.2.3 - Принципиальная схема узла полимеризации
Дегазация латексов
После проведения полимеризации до заданной глубины, составляющей до 70 %, а иногда и больше, в латексах остаются незаполимеризованные мономеры. Их количество зависит от содержания стирола (α -метилстирола) в исходной шихте и сополимере и составляет 25 % - 35 % от суммы исходных мономеров.
Незаполимеризованные мономеры должны быть максимально удалены из латексов, так как на последующих стадиях выделения каучуков и сушки они создают опасность загорания и "хлопков" и загрязняют сточные воды и атмосферу.
Дегазация мономеров осуществляется, как правило, водяным паром и осложняется тем, что мономеры находятся не в виде отдельной фазы, а адсорбированы полимерными частицами. Кроме того, наличие эмульгатора в латексе может вызвать сильное пенообразование и последующую забивку оборудования.
Частицы полимера сферической формы имеют диаметр 10-7-10-6 мк при соответственно очень развитой поверхности.
Аппаратурное оформление стадии дегазации существенно влияет на себестоимость товарного каучука, так как требует значительных расходов водяного пара и является источником материальных потерь в виде коагулюма, образующегося вследствие термических и механических воздействий на латекс, и остаточных мономеров в латексе (которые частично выделяются в атмосферу при коагуляции и сушке, а частично попадают в товарный каучук).
При выборе схемы дегазации и технологического оборудования необходимо стремиться к достижению следующих условий:
- обеспечить минимальное пребывание латекса в зоне повышенных температур;
- создать минимальное гидравлическое сопротивление всей системы дегазации за счет вакуумирования;
- обеспечить наибольший контакт латекса с паром для улучшения максимального массообмена при одновременном исключении чрезмерно интенсивного гидродинамического воздействия на латекс или паролатексную смесь, уменьшая при этом коагуляцию;
- создать систему эффективного охлаждения в конденсаторах.
Таким образом, стадия дегазации (отгонки) незаполимеризовавшихся мономеров из латексов преследует две основные цели:
- регенерацию отогнанных мономеров для их последующей очистки и возвращения в процесс полимеризации;
- обеспечение взрыво- и пожаробезопасности, отсутствия токсичности и при последующей переработке латекса и каучука в цехах выделения и сушки и улучшение условий труда на заводах шинных и РТИ.
Отгонка незаполимеризовавшихся мономеров из латекса проводится в две или три стадии с помощью острого пара. На первой стадии отгонки, преддегазации, из латекса под небольшим избыточным давлением удаляется основное количество бутадиена, затем под вакуумом на двух- или трехступенчатом отгонном агрегате удаляются практически весь бутадиен и основная часть стирола, после чего на противоточной колонне дегазации из латекса СКС происходит отгонка остаточного стирола до содержания его в латексе ~0, 05 %. Возвратные мономеры после очистки возвращаются в процесс.
Наиболее экономичными считаются противоточные схемы дегазации независимо от числа практических ступеней дегазации. Для достижения степени дегазации до 0, 15 масс. %, применительно к латексу СКС, расход водяного пара составляет при прямоточной дегазации 6-9 кг/кг отгоняемого мономера и только 3-4 кг/кг - при противоточной.
Прямоточная и противоточная схемы дегазации означают прежде всего, применительно к дегазаторам различных конструкций, параллельную подачу водяного пара и дегазируемого латекса в прямоточной схеме и подачу латекса и водяного пара противотоком (сверху вниз и снизу вверх в дегазаторах соответственно) в противоточной.
Дегазированный латекс поступает на следующую стадию производства - выделение каучука, его сушку, брикетирование и упаковку.
Перед выделением каучуков из латекса любым способом латекс необходимо скомплектовать и усреднить.
Усреднение латексов осуществляется, как правило, в аппаратах объемом от 150 до 500 м3 (хотя имеются сведения о емкостях объемом 1000 м3).
Чаще всего используются аппараты объемом 300-500 м3, снабженные лопастными или пропеллерными мешалками и циркуляционными насосами производительностью 250-500 м3/ч.
При эффективном перемешивании и циркуляции усреднение латексов достигается за 30-60 мин.
Усреднение ведется сначала по основному техническому показателю - вязкости каучука по Муни.
При получении необходимого значения вязкости по Муни латекс заправляется эмульсией или суспензией антиоксиданта, которую целесообразно вводить во всасывающую линию циркуляционного насоса и далее вести усреднение латекса при перемешивании и циркуляции в течение 40-60 мин.
После получения анализов латекс направляют на коагуляцию.
Выделение (коагуляция) и сушка каучука
Для выделения каучуков из латекса наиболее эффективным является бессолевой способ коагуляции, применение которого ведет к исключению или значительному сокращению расхода хлористого натрия и практически полному связыванию биологически неразлагаемого диспергатора - лейканола. Нерастворимый комплекс лейканола и коагулянта остается в составе каучука.
В качестве коагулянтов при бессолевом способе коагуляции могут применяться полимерные четвертичные аммониевые основания, такие как ЭПАМ, ВПК-402, Superfloc C-592, Нитрофлок 213, а также АПК-46 - продукт взаимодействия высокомолекулярных полимерных природных органических соединений, связанных полипептидной связью.
При получении безмасляных каучуков антиоксидант вводится в латекс в виде дисперсии или эмульсии на стадии кондиционирования партий латекса. При получении маслонаполненных каучуков масло вместе с антиоксидантом вводится в латекс непосредственно перед коагуляцией.
Коагуляция латекса и последующая промывка крошки каучука проводится в каскаде аппаратов "мокрой группы". Для более полного использования коагулянта и серной кислоты в процессе используют циркуляцию серума.
Сушка каучуков производится в две стадии: предварительное обезвоживание и окончательная сушка. Предварительное обезвоживание каучука до влажности 5 % - 10 % производится в отжимной машине - экспеллере. Экспеллер представляет собой горизонтальный шнек с переменным шагом винта, вращающийся в фильтр-корпусе. Непрерывное удаление влаги осуществляется нажимом шнека, вращающегося внутри цилиндра со щелями на каучуковую массу.
Из экспеллера крошка поступает в воздушную сушилку. Наиболее распространены типы сушилок, применяемые в промышленности для сушки каучуков в крошке: одноходовые, полутораходовые, трехходовые и ленточные (для сушки в ленте).
Крошка равномерным слоем толщиной около 50 мм распределяется на перфорированной металлической движущейся конвейерной ленте. Сквозь слой каучука снизу вверх продувается горячий воздух. В процессе движения ленты каучук переворачивается или рыхлится. Время пребывания каучука в сушилке не более 1 ч. Температура сушки каучуков не более 120 °C.
Высушенная крошка каучука подается на брикетировочный пресс, где из отмеренного количества крошки формируется брикет весом 30 кг.
Брикет проверяется на отсутствие металла на металлодетекторе, упаковывается в полиэтиленовую пленку на пленкооберточной машине и транспортером подается на склад товарной продукции.
После выделения и сушки образуются воздушные выбросы и сточные воды.
Отработанный воздух из сушилок, содержащий загрязняющие вещества, подается на печи термического или каталитического дожига органики, сточные воды - в ХЗК и далее на очистные сооружения.
Наибольший объем в общей массе производства СКС занимают маслонаполненные каучуки.
Масла для наполнения этих каучуков являются высококипящими фракциями нефти, получаемыми после отделения бензинов и низкокипящих фракций. По преобладающему типу углеводородов масла разделяют на три основные группы: ароматические, нафтеновые и парафиновые. Все они являются смесью углеводородов, содержащих в своих молекулах ароматические, нафтеновые (циклопарафиновые) и парафиновые фрагменты с преобладанием тех или иных групп в соответствующем типе масла.
Выбор типа масла для наполнения определяется его совместимостью с полимером, влиянием на технологические свойства резиновых смесей и вулканизатов, а также стоимостью и доступностью. На совместимость с каучуками и на свойства эластомеров существенное влияние оказывает групповой и фракционный состав масел, а также строение углеводородов, входящих в их состав (число колец в молекуле, длина боковых цепей). С СКС совмещаются все нефтяные масла, и совмещение тем лучше, чем выше их ароматичность. При этом наилучшее совмещение наблюдается в случае легких (коэффициент рефракции (преломления) n20D = 1, 49 ÷ 1, 53) и средних (n20D = 1, 54 ÷ 1, 59) ароматических углеводородов с двумя-четырьмя кольцами в молекуле.
Масло, введенное в каучук, уменьшает межмолекулярное взаимодействие между полимерными цепями, благодаря чему становится возможна переработка высокомолекулярных каучуков (с молекулярной массой 270-350 тыс.), вулканизаты которых превосходят по своим свойствам вулканизаты полимеров с более низкой молекулярной массой. Введение масел, имеющих более низкую стоимость, чем каучуки, дает очевидные экономические преимущества. Использование маслонаполненных каучуков позволяет для достижения необходимой твердости резины вводить большое количество наполнителей и тем самым дополнительно уменьшать стоимость изделий. Кроме того, применение маслонаполненных каучуков позволяет избежать необходимости введения большого количества масла в резиносмесители и улучшает обрабатываемость резиновых смесей.
Для получения светлых маслонаполненных каучуков используются парафино-нафтеновые масла. Каучуки, наполненные светлыми маслами-наполнителями, на российском рынке не востребованы, хотя за рубежом ведущие фирмы - производители каучуков выпускают их в широком ассортименте.
Масла-наполнители: ароматическое, парафиновое, Норман-346, ПН-6К.
2.2.1.2 Текущие уровни эмиссии в окружающую среду
Показатели потребления сырья и энергоресурсов при производстве СКС приведены в таблице 2.2.2.
В таблицах 2.2.3-2.2.5 представлена информация по выбросам, сбросам, отходам предприятий - производителей эмульсионных бутадиен-стирольных каучуков.
При производстве каучуков СКС загрязняющие вещества (ЗВ) в окружающую среду попадают с воздушными выбросами и сточными водами. Основным источником выделения ЗВ является технологическое оборудование на стадиях дегазации полимера, выделения и сушки полимера.
Воздушные выбросы
При выделении и сушке бутадиен-стирольных каучуков образуются воздушные выбросы из сушилок, содержащие мономеры (бутадиен, стирол).
Отработанный воздух, содержащий в небольших количествах органические примеси (мономеры), продукты разложения каучука, из камер сушилки вытяжным вентилятором подается в общий коллектор и далее направляется на сжигание в печи (термического или каталитического дожига).
Сточные воды
Непрерывно в коллектор ХЗК сбрасывается серум после отжима влаги из крошки каучука в экспеллере. Основные загрязняющие вещества в сточных водах: АСПАВ, сульфаты, взвешенные вещества, стирол. Сточные воды направляются на очистку на локальные и/или общезаводские очистные сооружения.
Твердые отходы
При производстве СКС образуются следующие основные типы твердых отходов:
- отходы полимерных материалов (крошка, коагулюм);
- термополимер, образующийся в реакторах полимеризации, на стадиях сушки и выделения полимера.
Учитывая то, что в настоящее время такие отходы востребованы для изготовления резинотехнических изделий неответственного назначения, они практически полностью утилизируются. При необходимости отходы передаются на утилизацию, организациям - потребителям отходов, имеющим лицензию по обращению с отходами.
|
Показатели |
Минимальный расход энергетических (сырьевых) ресурсов в год |
Максимальный расход энергетических (сырьевых) ресурсов в год |
|
Сырье, кг/т: | ||
|
- стирол привозной |
240 |
260 |
|
- бутадиен на производство каучука и с учетом образования ББФ |
708 |
720 |
|
Электроэнергия, кВт·ч/т |
290 |
320 |
|
Пар водяной, Гкал/т |
1, 7 |
2, 2 |
|
* Удельные расходы по потреблению энергоресурсов показаны только по энергоресурсам, поставляемым со стороны, собственные энергоресурсы в расчетах удельных показателей не учтены. | ||
|
ЗВ в выбросах |
Удельное значение, кг/т, не более |
|
Азота диоксид |
0, 20 |
|
Азота оксид |
0, 03 |
|
Серы диоксид |
0, 03 |
|
Углерода оксид |
0, 5 |
|
1, 3-бутадиен (дивинил) |
1, 1 |
|
Этилбензол (стирол) |
4, 7 |
|
ЗВ в сбросах |
Удельное значение, кг/т, не более |
|
АСПАВ (анионные синтетические поверхностно-активные вещества) |
0, 10 |
|
Стирол (этенилбензол, винилбензол) |
0, 7 |
|
Сульфат-анион (сульфаты) |
7, 7 |
|
Взвешенные вещества |
0, 8 |
|
ХПК |
1, 5 |
|
Наименование отходов |
Код по ФККО |
Класс опасности для ОС |
Масса образования отходов в референтном году, т |
Удельная масса отходов, кг/т |
|
Отходы синтетических и полусинтетических масел и гидравлических жидкостей |
41300000313 |
3 |
5, 0 |
0, 11 |
|
Отходы производства каучуков бутадиен-стирольных и бутадиен-метилстирольных |
31613000294 |
4 |
72 |
1, 6 |
|
Катализаторы на основе оксидов кремния и алюминия прочие отработанные |
44101200494 |
4 |
6, 3 |
0, 14 |
|
Алюмогель отработанный, загрязненный опасными веществами (отработанная окись алюминия) |
44250200494 |
4 |
10, 2 |
0, 23 |
|
Термополимер от зачистки оборудования ректификации бутадиена и дегазации каучуков |
31619111204 |
4 |
1 |
0, 022 |
|
Керамические изделия прочие, утратившие потребительские свойства, незагрязненные |
45911099515 |
5 |
3, 8 |
0, 08 |
Бутадиен-метилстирольный каучук (СКМС) - продукт сополимеризации бутадиена-1, 3 и стирола - наиболее распространенный тип каучуков общего назначения, синтез которых осуществляется в эмульсии по свободнорадикальному механизму. Бутадиен-α -метилстирольные (СКМС) имеют близкие с СКС структуру и свойства.
Технические и физико-механические свойства СКМС зависят от соотношения бутадиена и α -метилстирола, что используется для получения каучуков различного назначения.
В России производство бутадиен-α -метилстирольных каучуков реализовано на двух промышленных предприятиях - ПАО "Омский каучук" и ООО "Сибур-Тольятти". Периодически малыми партиями выпускаются Воронежским филиалом ФГУП "НИИСК".
По итогам 2016 г. ПАО "Омский каучук" увеличил долю в производстве бутадиен-α -метилстирольных каучуков с 22 % до 26 %, став одним из крупнейших производителей каучуков в России (выпущено около 47 тыс. т продукции). По доле в потреблении на российском рынке предприятие занимает первое место среди производителей с показателем 36 %. Кроме того, ПАО "Омский каучук" вошел в тройку крупнейших экспортеров бутадиен-α -метилстирольных каучуков в России: за 2016 г. доля поставок за рубеж выросла более чем в два раза - с 7 % до 15 %.
В ООО "Сибур-Тольятти" в 2016 г. выпуск бутадиен-стирольных каучуков увеличился на 13 % и составил 47, 6 тыс. т. Также в 2016 г. предприятие наладило выпуск новой марки этого вида каучука - бутадиен-α -метилстирольного маслонаполненного каучука эмульсионной полимеризации СКМС-30 АРКМ-27. Новая марка каучука позволит получать улучшенные прочностные характеристики конечных изделий - автомобильных покрышек, резинотехнических изделий.
Воронежский филиал ФГУП "НИИСК" выпускает периодически малыми партиями (в зависимости от спроса потребителя) каучуки высокотемпературной полимеризации СКМС-50П, СКМС-10РКП.
2.2.2.1 Описание технологических процессов, используемых в настоящее время
Производство бутадиен-α -метилстирольных каучуков, исключая синтез мономеров, состоит из следующих стадий:
1) сополимеризация мономеров в эмульсии;
2) отгонка незаполимеризовавшихся мономеров;
3) выделение и сушка каучука.
Весь производственный процесс оформлен по непрерывной технологической схеме.
Процесс вулканизации бутадиен-стирольных и бутадиен-α -метилстирольных каучуков аналогичен вулканизации смесей из натурального каучука. Скорость вулканизации бутадиен-стирольных и α -метилстирольных каучуков обусловлена природой содержанием в них примесей, эмульгаторов и продуктов их превращения, антиоксидантов и др.
Промышленность синтетического каучука вырабатывает бутадиен-стирольные и бутадиен-α -метилстирольные каучуки в широком ассортименте полимеризацией при 5 °C и 50 °C. Наиболее распространены каучуки, получаемые путем полимеризации при температуре 5 °C. Эти каучуки содержат 22, 0 % - 25, 0 % связанного стирола или α-метилстирола и относятся к каучукам общего назначения, потребляемым главным образом для изготовления автомобильных шин и резинотехнических изделий. Указанное содержание связанного стирола или α -метилстирола является оптимальным в отношении свойств каучуков.
2.2.2.2 Текущие уровни эмиссии в окружающую среду
Показатели потребления сырья и энергоресурсов (нормы расхода) при производстве СКМС приведены в таблице 2.2.6.
В таблицах 2.2.7-2.2.9 представлена информация по выбросам, сбросам, отходам предприятий - производителей эмульсионных бутадиен-α -метилстирольных каучуков.
При производстве каучуков СКМС загрязняющие вещества (ЗВ) в окружающую среду попадают с воздушными выбросами и сточными водами. Основным источником выделения ЗВ является технологическое оборудование на всех стадиях процесса.
Воздушные выбросы содержат в основном бутадиен и α -метилстирол.
При получении СКМС образуются сточные воды, содержащие в основном АПАВ, взвешенные вещества, сульфаты, нефтепродукты. Сточные воды направляются на очистку на локальные и/или общезаводские очистные сооружения.
Твердые отходы
При производстве СКМС образуются следующие основные типы твердых отходов:
- отходы полимерных материалов (крошка, коагулюм);
- термополимер, образующийся в реакторах полимеризации на стадиях сушки и выделения полимера. Такие отходы используются для производства резинотехнических изделий. При необходимости отходы передаются на утилизацию организациям - потребителям отходов, имеющим лицензию по обращению с отходами.
|
Показатели |
Минимальный расход энергетических (сырьевых) ресурсов в год |
Максимальный расход энергетических (сырьевых) ресурсов в год |
|
Сырье, кг/т: | ||
|
- бутадиен на производство каучука марки СКМС-30АРКМ-15 |
720 (610**) |
760 (640**) |
|
- α -метилстирол на производство каучука марки СКМС-30АРКМ-15 |
205 (175**) |
220 (180**) |
|
Электроэнергия, кВт·ч/т |
250, 00 |
275, 00 |
|
Пар водяной, Гкал/т |
2, 50 |
2, 75 |
|
* Удельные расходы по потреблению энергоресурсов показаны только по энергоресурсам, поставляемым со стороны, собственные энергоресурсы в расчетах удельных показателей не учтены; ** Для маслонаполненных марок. | ||
|
ЗВ в выбросах |
Удельное значение, кг/т, не более |
|
1, 3-бутадиен (дивинил) |
1, 7 |
|
α -метилстирол |
0, 2 |
|
Минеральное масло |
0, 01 |
|
ЗВ в сбросах |
Удельное значение, кг/т, не более |
|
Аммоний-ион |
3, 2 |
|
Нефтепродукты |
2, 2 |
|
АСПАВ (анионные синтетические поверхностно-активные вещества) |
0, 13 |
|
Сульфат-анион (сульфаты) |
43, 3 |
|
Взвешенные вещества |
6, 5 |
|
ХПК |
52 |
|
Наименование отходов |
Код по ФККО |
Класс опасности для ОС |
Масса образования отходов в референтном году, т |
Удельная масса отходов, кг/т |
|
Отходы зачистки оборудования сополимеризации бутадиена и α -метилстирола при производстве каучуков бутадиен-стирольных |
3 16138 12 20 4 |
4 |
0, 08 |
0, 0017 |
|
Термополимер от зачистки оборудования очистки и дегазации каучуков синтетических |
3 16191 11 20 4 |
4 |
5 |
0, 11 |
|
Отходы зачистки оборудования хранения и транспортировки латекса при производстве каучуков бутадиен-стирольных |
3 16138 11 20 4 |
4 |
114 |
2, 5 |
|
Отходы зачистки оборудования хранения и сырья и промежуточных продуктов при производстве каучуков синтетических |
3 16018 11 39 4 |
4 |
3 |
0, 07 |
|
Обтирочный материал, загрязненный нефтепродуктами (содержание нефтепродуктов менее 15 %) |
9 19204 02 60 4 |
4 |
7, 5 |
0, 2 |
Бутадиен-нитрильные каучуки (СКН) являются продуктами совместной полимеризации бутадиена и нитрила акриловой кислоты (НАК, ACN), проводимой в водных эмульсиях в присутствии инициаторов свободнорадикальных процессов:
Бутадиен-нитрильные каучуки выпускаются с различным содержанием связанного НАК: 13-15, 17-20, 26-30, 32-35 и 38 масс. % - 42 масс. %. Бутадиен-нитрильные каучуки (СКН, NBR) как полимеры специального назначения уступают по объему производства лишь полихлоропрену.
СКН получают высокотемпературной (при 30 °C) и низкотемпературной (при 5 °C) сополимеризацией в эмульсии. Низкотемпературные СКН, обладающие лучшими технологическими свойствами, выпускаются в гораздо более широком ассортименте. Каучуки различаются по пластичности: мягкие - с вязкостью по Муни 50-70, жесткие - с вязкостью по Муни выше 70, очень мягкие - с вязкостью по Муни ниже 50 и жидкие.
Для обозначения марок отечественных БНК применяются аббревиатуры СКН, БНКС. Цифры в названии марки соответствуют содержанию НАК в исходной смеси мономеров. Другие буквы, входящие в обозначение марки, характеризуют некоторые особенности каучука:
|
СКН |
Синтетический каучук нитрильный производится с применением биоразлагаемого эмульгатора, характеризуется низким содержанием эмульгатора в каучуке. |
|
ПБНК-28, 33, 40 |
Порошкообразный бутадиен-нитрильный каучук. Цифра после обозначения типа каучука указывает марку каучука (со средним НАК связанным), используемую для получения ПБНК. Индекс "А" после цифры обозначает, что данная марка каучука произведена способом низкотемпературной полимеризации. |
|
БНКС-28АМН СКН-18(26)ПВХ-30 |
Индекс "М" обозначает, что данная марка каучука является "мягкой", т.е. вязкость по Муни 40-70. Отсутствие буквы "М" в обозначении указывает на то, что данный каучук является "жестким", вязкость по Муни 80-120. Индекс "Н" обозначает, что каучук заправлен неокрашивающим антиоксидантом. Индекс "ПВХ-30" означает, что каучук данной марки наполнен модификатором поливинилхлоридом в количестве ~30 масс. %. |
Применение БНК
БНК применяется в основном в тех областях, в которых требуются как высокая устойчивость к горюче-смазочным материалам (ГСМ) и химически активным средам, так и высокая эластичность и низкая остаточная деформация. БНК используют в производстве разнообразных изделий и деталей, эксплуатируемых в контакте с агрессивными средами, например: уплотнителей, сальников, резиновых компенсаторов, топливных и масляных шлангов, приводных ремней, топливных баков для автомобильной, авиационной, нефтяной промышленности, полиграфических офсетных пластин, подошвы маслостойкой обуви и др. Из БНК изготавливаются грязесъемники, штоковые и поршневые уплотнения для низких давлений, уплотнения валов, прокладочные кольца круглого сечения.
БНК широко используется для изготовления перчаток в химической, пищевой и медицинской промышленности. Чаще применяются перчатки, целиком изготовленные из БНК. В машиностроении и других отраслях промышленности БНК используется как покрытие на защитных перчатках для погрузочно-разгрузочных и сборочных работ. При этом востребованы как химическая и маслобензостойкость БНК, так и высокая износостойкость и надежный, без скольжения, захват чистых и загрязненных (замасленных) предметов.
БНК также используется для изготовления изделий методом литья, обуви, клеев, герметиков, губок, монтажной строительной пены, ковриков и других покрытий.
БНК применяют также как основу адгезивов, в качестве нелетучих и невымываемых пластификаторов пластмасс, БНК некоторых типов - для изготовления оболочек электрических кабелей, эбонита и др.
Благодаря стойкости к растительным и животным жирам БНК широко применяется в пищевой и косметической промышленности. При этом используются специальные марки БНК (СКН), обозначаемые в России буквой П (пищевой) после численного индекса, международные обозначения: FoodGrade, FoodQuality. Пищевые БНК чаще выпускаются белого или серого цвета, но встречаются и черные.
Недостатком БНК является сравнительно невысокая погодо- и озоностойкость. Поэтому еще в первой половине XIX в. было замечено, что добавление 33-50 масс. ч. пластифицированного поливинилхлорида (ПВХ) от массы БНК повышает озоно- и светостойкость смесей в сравнении с обычным БНК. Приготовление таких смесей на вальцах затруднительно, поэтому достаточно быстро была освоена технология получения БНК, модифицированного ПВХ предварительным смешением обоих латексов перед коагуляцией, что упростило дальнейшую обработку. БНК, модифицированные ПВХ, стали широко применяться для изоляции в кабельной промышленности, в переплетном деле в качестве кожзаменителей, для пропитки обивочной ткани и получения других РТИ, которые должны обладать погодо- и огнестойкостью, а также стойкостью к агрессивным средам.
Начато и развивается производство новых, относительно небольших по объему производства и потребления модификаций БНК: порошкообразных каучуков, применение которых резко сокращает энерго- и трудозатраты в смежной отрасли при производстве РТИ.
В настоящее время в России в промышленном масштабе бутадиен-нитрильные каучуки производятся в ОАО "Красноярский завод СК" и в небольшом количестве (маленькими партиями) периодически выпускаются на опытном заводе Воронежского филиала ФГУП "НИИСК".
В настоящее время в России в промышленном масштабе бутадиен-нитрильные каучуки производятся в ОАО "Красноярский завод СК" и в небольшом количестве (маленькими партиями) периодически выпускаются на опытном заводе Воронежского филиала ФГУП "НИИСК".
Основной производственной деятельностью ОАО "Красноярский завод СК" является выпуск бутадиен-нитрильных каучуков различных марок, в том числе порошкового БНК. Всего предприятием освоен выпуск 85 марок синтетического каучука.
2.2.3.1 Описание технологических процессов, используемых в настоящее время
Сополимеризация бутадиена с нитрилом акриловой кислоты осуществляется по классическому свободнорадикальному механизму в эмульсии. Образование свободных радикалов, инициирующих полимеризацию, осуществляется за счет разрыва ковалентных связей мономеров или распада специальных веществ - инициаторов.
Бутадиен-нитрильные каучуки получают методом низкотемпературной и высокотемпературной полимеризации при 5 °C - 10 °C и 20 °C - 32 °C соответственно. При низкотемпературной полимеризации образуются сополимеры более регулярной структуры: с большим содержанием транс-1, 4-звеньев, меньшими разветвленностью и сшивкой макроцепей, а также с лучшими технологическими свойствами.
Производство СКН состоит из следующих стадий:
1) приготовление углеводородной и водной фаз;
2) приготовление растворов инициатора, регулятора и стабилизатора;
3) сополимеризация бутадиена с НАК;
4) дегазация латекса;
5) выделение каучука из латекса, сушка и упаковка.
Получение БНК в больших количествах осуществляется непрерывным методом в батарее 8-12 полимеризаторов в зависимости от их объема. Чаще всего их объем составляет 12 м3, иногда 25 м3.
Периодическим способом получают малотоннажные каучуки, в основном модифицированные, в аппаратах объемом от 25 до 45 м3.
Сополимеризация бутадиена с нитрилом акриловой кислоты осуществляется в водной эмульсии с использованием:
- для процесса высокотемпературной полимеризации - инициирующей системы "персульфат калия - триэтаноламин";
- для процесса низкотемпературной полимеризации - обратимой окислительно-восстановительной системы, состоящей из железотрилонового комплекса, ронгалита, гидропероксида пинана (или гидроперекиси изопропилбензола).
Полимеризаторы оборудованы рамными мешалками и системой охлаждения (змеевик и рубашка). Для снятия выделяющегося тепла и выдерживания заданной температуры в полимеризаторах в качестве хладагента используется рассол (20 % - 25 %-ный раствор хлористого кальция), подаваемый в рубашку и змеевик аппарата.
В батарею полимеризаторов поступают водная и углеводородная фазы в соотношении 200 : 100. Углеводородная фаза состоит из смеси бутадиена и НАК. Соотношение мономеров зависит от типа получаемого каучука. Водная и углеводородная фазы смешиваются в насосе, образовавшаяся эмульсия подается в первый полимеризатор.
В состав водной фазы входят умягченная вода, эмульгатор (алкилсульфонат натрия), пирофосфат натрия, едкий натр и лейканол.
Приготовление водной фазы ведется периодически в аппаратах, внутренняя часть которых покрыта полуэбонитом. В аппарат, снабженный мешалкой, сначала подается половина всего объема умягченной воды, затем вводится эмульгатор, едкий натр, пирофосфат натрия, триэтаноламин, лейканол, остальное количество умягченной воды.
После перемешивания всех компонентов в водной фазе определяют содержание сухого остатка (3, 2 % - 3, 5 %), щелочи (не ниже 0, 025 %), железа (не выше 0, 0001 %).
Низкотемпературную полимеризацию проводят до конверсии мономеров около 70 %. По выходе латекса из батареи вводят стоппер (гидрохинон, диметилдитиокарбамат натрия и др.).
Установлено, что если процесс проводить без регулятора, то даже при конверсии мономеров 5 % образуется нерастворимый, разветвленный полимер. Во избежание этого и для получения полимера заданной пластичности в систему полимеризации вводится раствор регулятора при конверсии мономеров 25, 45 и 55 %. Регулятором служат дипроксид или трет-додецилмеркаптан. Порционное введение регулятора дает возможность получать СКН с заданным комплексом свойств при достижении высокой степени конверсии мономеров.
Инициатором высокотемпературного процесса является персульфат калия, активатором - триэтаноламин, регулятором - дипроксид, стоппером - гидрохинон или диметилдитиокарбамат натрия.
Для эффективного обрыва процесса полимеризации после полимеризаторов устанавливают дополнительные аппараты с мешалками - так называемые дозреватели. В России объем таких аппаратов составляет 3, 0 и 12 м3.
После проведения полимеризации до заданной конверсии мономеров, которая, как правило, составляет 65 % - 75 %, в латексах остаются незаполимеризованные мономеры. Их количество в зависимости от содержания акрилонитрила в исходной шихте и сополимере составляет от 25 % до 35 % суммы мономеров.
Незаполимеризованные мономеры должны быть максимально удалены из латексов, так как на последующих стадиях выделения каучуков и сушки они загрязняют сточные воды и атмосферу.
Дегазация
Латекс из последних по ходу процесса полимеризаторов каждой батареи непрерывно через фильтры подается в систему дегазации (отгонки незаполимеризовавшихся мономеров). В линию латекса дозировочным насосом непрерывно подается раствор стоппера (0, 15 масс. ч. гидрохинона на 100 масс. ч. углеводородов).
Процесс дегазации латекса (отгонки незаполимеризовавшихся бутадиена и нитрила акриловой кислоты) осуществляется непрерывным способом в три стадии. Содержание свободных мономеров в латексе после отгонки не должно превышать допустимые нормы: бутадиен - не более 0, 0009 %, НАК - не более 0, 1 %.
Первая стадия - предварительная дегазация латекса на прямоточной колонне при давлении не более 2, 0 кгс/см2 (0, 2 МПа) и температуре куба 20 °C - 60 °C, где происходит в основном отгонка бутадиена.
Вторая стадия - дегазация латекса в горизонтальной цистерне под вакуумом (или прямоточной колонне) при вакууме куба 200-600 мм рт. ст. (минус 0, 26 - минус 0, 79 кгс/см2) и температуре куба 45 °C - 80 °C, где отгоняется оставшийся бутадиен и частично НАК.
Третья стадия - дегазация в прямоточной (или противоточной) колонне при вакууме куба 300-620 мм рт. ст. (минус 0, 4 - минус 0, 82 кгс/см2) и температуре куба 60 °C - 90 °C, где из латекса окончательно удаляется НАК.
Схема предусматривает работу отгонного агрегата как двухступенчатого, при этом первая колонна является первой ступенью, а вторая (или третья) - второй ступенью вакуумной дегазации.
Для устранения пенообразования в отгонные колонны (дегазаторы) подаются пеногасители.
Особенностью дегазации латексов БНК является сравнительно высокая растворимость акрилонитрила в воде (7, 9 % при 40 °С по сравнению с 0, 039 % стирола). Поэтому отделение акрилонитрила от бутадиена можно осуществить экстракцией водой с последующим выделением акрилонитрила из воды простой отгонкой или по классической двухколонной схеме.
Дегазированный латекс из цеха полимеризации собирается и хранится в вертикальных цилиндрических емкостях объемом от 150 до 1000 м3, снабженных мешалками рамного типа. В этих емкостях происходит также усреднение партий латекса.
Приготовленная партия латекса через сетчатый фильтр непрерывно подается на коагуляцию, расход латекса на коагуляцию замеряется и регулируется автоматически.
Усреднение ведется сначала по основному техническому показателю - вязкости по Муни или жесткости по Дефо. При получении необходимого значения вязкости по Муни латекс заправляется эмульсией или суспензией антиоксиданта, которую целесообразно вводить во всасывающую линию циркуляционного насоса и далее вести усреднение латекса при перемешивании и циркуляции в течение 40-60 мин. После получения анализов латекс направляют на коагуляцию.
При выпуске каучуков СКН-ПВХ-30 латекс поливинилхлорида (ПВХ) принимают в усреднители, в которых производится перемешивание латекса ПВХ не менее 3 ч, после чего отбирается проба на анализ. Хранение латекса ПВХ осуществляется при постоянном перемешивании.
Выделение каучука из латекса, сушка и упаковка
Способы выделения каучуков из латексов условно можно разбить на безреагентные, электролитные, осуществляемые солями одно-, двух- или трехвалентных металлов, и бессолевые или малосолевые с применением аминных полиэлектролитов, четвертичных аммониевых солей с добавками минеральных кислот.
Выделение каучуков (коагуляция) в настоящее время происходит бессолевым или малосолевым способом.
Для выделения БНК, синтезируемых с применением алкилсульфонатов, используется смесь хлористого натрия и полиэлектролитов на основе бутилметакрилата с малеиновым ангидридом (БП-40) или бутилакрилата с метакриловой кислотой (AC-54). При использовании AC-54 в количестве ~0, 7-1, 0 кг/т каучука расход хлорида натрия сокращается до 700-800 кг/т каучука, а при использовании БП-40 в количестве ~0, 30, 5 кг/т расход хлорида натрия снижается до 500 кг/т. Коагулирующее действие указанных анионных полиэлектролитов сводится к образованию мостичных связей между коагулянтом и глобулами латекса.
Механизм бессолевой коагуляции и условия применения этих продуктов связан с образованием нерастворимого комплекса полиамина или четвертичного аммониевого основания с лейканолом.
Так в России для производства БНК стали использовать при коагуляции продукты АПК-46, ВПК-402 в сочетании с серной, соляной, уксусной кислотами.
После коагуляции каучук промывают, обезвоживают, отжимают, сушат, брикетируют, упаковывают. Готовую продукцию отвозят на склад готовой продукции. Брикеты каучука весом 30 кг упаковывают в полиэтиленовую пленку, затем в пластиковый или гофроконтейнер или в полипропиленовые (бумажные) мешки.
Возможны два варианта оформления технологической схемы коагуляции и сушки БНК: с использованием вибросит или концентраторов крошки для предварительного отделения серума перед сушкой. На рисунке 2.2.4 приведена схема с концентраторами крошки (поз. 7 и 9, между которыми встроена промывная емкость).
Вариант с виброситами приемлем для всех видов каучуков и для каучуков с высоким содержанием акрилонитрила в сополимере, с плотностью, близкой к плотности воды.
Вариант с концентраторами крошки наиболее целесообразен для выделения БНК с низким и средним содержанием акрилонитрила, более легких, чем вода. Известна совмещенная конструкция вибросит с экспеллером.
Выбор схемы и оборудования сушки определяется маркой каучука, вязкостью его по Муни, типом выбранного антиоксиданта. Наиболее эффективна при сушке БНК комбинация червячной машины (экспеллера) с одноходовой или двухходовой воздушной сушилкой.
При установке двух экспеллеров для предварительного отжима влаги перед окончательной сушкой наиболее целесообразна параллельная установка двух агрегатов, поскольку при выходе из строя одного из них вся технологическая линия сушки остается вполне работоспособной.
Процесс сушки БНК в настоящее время проводится в виде крошки. В качестве агрегатов для окончательной сушки применяют одноходовые воздушные сушилки.
Товарный каучук выпускается в так называемых брикетах, упакованных в полиэтиленовую пленку и крафт-мешки или паллеты.
Для упаковки каучука в контейнеры, как правило, используются роботы-укладчики.
Современная принципиальная схема выделения и сушки БНК приведена далее на рисунке 2.2.4.

1 - емкость для латекса; 2 - аппарат для коагуляции латекса; 3 - дозреватель; 7, 9 - концентраторы; 8 - промывная емкость; 10/1, 10/2 - экспеллеры; 11 - распределительный лоток; 12 - сушилка; 13 - ковшовый элеватор; 14 - брикетировочные прессы; 15 - металлодетектор; 16 - контрольная система взвешивания; 17 - пленкооберточная машина; 18 - паллетоукладчик; 19 - контейнер с серной кислотой; 20 - смеситель; 21 - аппарат для коагулянта; 22 - сборник для серума; 23 - сборник сточной воды; 24 - фильтр; Н1-Н7 - насосы; 25 - сборник очищенных стоков
Рисунок 2.2.4 - Принципиальная технологическая схема коагуляции латекса и сушки БНК с использованием концентраторов
2.2.3.2 Текущие уровни эмиссии в окружающую среду
Показатели потребления сырья и энергоресурсов (нормы расхода) при производстве БНК приведены в таблице 2.2.10.
В таблицах 2.2.11-2.2.13 представлена информация по выбросам, сбросам, отходам предприятия - производителя эмульсионных бутадиен-нитрильных каучуков.
При производстве каучуков СКН загрязняющие вещества (ЗВ) в окружающую среду попадают с воздушными выбросами и сточными водами. Основными источниками выделения ЗВ являются технологическое оборудование и коммуникации.
Воздушные выбросы
При выделении и сушке бутадиен-нитрильных каучуков образуются воздушные выбросы, содержащие в основном мономеры - бутадиен и акрилонитрил (НАК).
Отработанный воздух, содержащий в небольших количествах мономеры (бутадиен, НАК), продукты разложения каучука, антиоксидант, из камер сушилки вытяжным вентилятором подается в общий коллектор сдувок и далее направляется на сжигание в печи или сбрасываются в атмосферу.
Сточные воды
В производстве СКН образуются сточные воды. Их состав зависит от рецептуры полимеризации, типов эмульгаторов и условий коагуляции и промывки каучуков.
С применением бессолевой коагуляции и исключения стадии промывки крошки каучука умягченной водой количество сточных вод, сбрасываемых в химзагрязненную канализацию (ХЗК), значительно уменьшается.
Основными примесями, загрязняющими сточные воды, являются: эмульгаторы, минеральные соли, такие как хлорид натрия, хлорид кальция, хлорид магния, сульфат калия или натрия, а также мелкодисперсная крошка.
Для очистки стоков создаются локальные очистные сооружения (ЛОС). Их назначение - очистить стоки от загрязняющих примесей и по возможности возвратить их в технологический процесс в максимальной степени.
На первом этапе стоки необходимо очистить от мелкодисперсной крошки каучука. С этой целью используют фильтры различной конструкции. Лучшие результаты показали центробежные самоочищающие фильтры. В этих фильтрах происходит разделение потоков. Концентрат, содержащий 30-50 г/м3 крошки, возвращается в технологический цикл (в промывную емкость), а фильтрат, не содержащий крошку, сбрасывается в ХЗК.
Для очистки сточных вод от ПАВ наиболее широко используются: коагуляция, угольная адсорбция, флотация, баромембранные методы, различные способы окисления (озоном, каталитическое при повышенных температурах и давлении, пероксидом водорода, перманганатом калия).
Большинство органических веществ (мономеров) удаляется из латексов на стадии дегазации. Отогнанные пары бутадиена, НАК и воды направляются в конденсатор, охлаждаемый промышленной водой. Конденсат из конденсатора сливается в разделительный сосуд, из которого верхний слой - нитрил акриловой кислоты возвращается в производство, а нижний слой сливается в ХЗК. Отпаренные латексные стоки возвращаются в производство и направляются на доочистку на локальные и/или общезаводские очистные сооружения.
Твердые отходы
Воздействие на окружающую среду возможно также и от образующихся твердых отходов, в основном отходов полимера - коагулюма, образующегося на внутренней поверхности технологического оборудования. Учитывая то, что в настоящее время отходы такого рода востребованы для изготовления резинотехнических изделий неответственного назначения, они практически полностью утилизируются, поэтому вредного воздействия на окружающую среду оказывать не могут.
В действующих производствах СКН также используется установка для переработки бракованных брикетов с возвращением в рецикл мелкой крошки в воде.
|
Показатели |
Минимальный расход энергетических (сырьевых) ресурсов в год |
Максимальный расход энергетических (сырьевых) ресурсов в год |
|
Сырье, кг/т: | ||
|
- бутадиен-1, 3 |
672 |
690 |
|
- нитрил акриловой кислоты |
308 |
325 |
|
Электроэнергия, кВт·ч/т |
330 |
360 |
|
Теплоэнергия, Гкал/т |
1, 7 |
2 |
|
* Удельные расходы по потреблению энергоресурсов показаны только по энергоресурсам, поставляемым со стороны, собственные энергоресурсы в расчетах удельных показателей не учтены. | ||
|
ЗВ в выбросах |
Удельное значение, кг/т, не более |
|
Акрилонитрил |
0, 6 |
|
1, 3-бутадиен (дивинил) |
4, 5 |
|
Углерода оксид |
0, 04 |
|
Азота диоксид |
0, 04 |
|
ЗВ в сбросах |
Удельное значение, кг/т, не более |
|
Аммоний-ион |
0, 9 |
|
Нефтепродукты |
0, 05 |
|
Нитрат-анион |
1, 7 |
|
Нитрит-анион |
0, 3 |
|
АСПАВ (анионные синтетические поверхностно-активные вещества) |
0, 03 |
|
Сульфат-анион (сульфаты) |
3, 4 |
|
ХПК |
29 |
|
Наименование отходов |
Код по ФККО |
Класс опасности для ОС |
Масса образования отходов в референтном году, т |
Удельная масса отходов, кг/т |
|
Отходы минеральных масел гидравлических, не содержащих галогены |
40612001313 |
3 |
3, 5 |
0, 09 |
|
Отходы минеральных масел индустриальных |
40613001313 |
3 |
1, 5 |
0, 04 |
|
Отходы минеральных масел компрессорных |
40616601313 |
3 |
2, 5 |
0, 07 |
|
Отходы минеральных масел трансмиссионных |
40615001313 |
3 |
3 |
0, 08 |
|
Отходы прочих минеральных масел |
40619001313 |
3 |
2, 2 |
0, 06 |
Производство синтетических каучуков - активно развивающаяся отрасль нефтехимической промышленности. Развитие всех отраслей промышленности в настоящее время требует разработки и производства каучуков, пригодных для эксплуатации в большом интервале температур в контакте с различными агрессивными средами. В результате было разработано и организовано производство нескольких видов малотоннажных каучуков специального назначения.
К каучукам специального назначения относят каучуки с одним или несколькими свойствами, обеспечивающими выполнение специальных требований к изделию и его работоспособность, в том числе в экстремальных условиях эксплуатации.
Натрий-бутадиеновый каучук представляет собой продукт полимеризации бутадиена в присутствии металлического натрия в качестве катализатора. Каучук СКБ нетоксичен, невзрывоопасен, самопроизвольно не воспламеняется.
Натрий-бутадиеновый каучук (СКБ) был получен жидкофазной полимеризацией в массе по технологии, разработанной академиком С.В. Лебедевым. В дальнейшем был разработан способ газофазной полимеризации бутадиена на металлическом натрии, а также с использованием лития и калия. Макромолекулы каучука этого типа построены из звеньев 1, 4-цис и 1, 2-1, 4-транс, статистически распределенных вдоль полимерной цепи:
.

Содержание 1, 2-звеньев составляет 40 % - 66 %. Это обусловливает высокую термоокислительную стойкость и пониженную эластичность резины на основе таких полибутадиенов.
Микроструктура каучуков определяется в основном составом катализатора, применяемого при синтезе. В таблице 2.3.1 приведены некоторые показатели физических свойств первых отечественных бутадиеновых каучуков, полученных на различных катализаторах.
|
Показатель |
СКБМ (литиевый) |
СКВ (калиевый) |
СКБ (натриевый) |
|
Содержание звеньев, %: | |||
|
1, 4- |
60 |
43 |
34 |
|
1, 2- |
40 |
57 |
66 |
|
Общая непредельность, % |
68 |
65 |
87 |
|
Плотность, кг/м3 |
900-920 |
900-920 |
900-920 |
|
Температура стеклования, C |
-70 + -75 |
-57 + -65 |
-48 + -50 |
|
Диэлектрическая проницаемость |
- |
- |
2, 5-2, 8 |
|
Удельное объемное электрическое сопротивление, Ом/мм |
- |
- |
1012-1013 |
|
Тангенс угла диэлектрических потерь |
- |
- |
(15-40) 10-4 |
При нагревании изделий из СКБ в присутствии кислорода, а также под действием α -излучения происходит дополнительное структурирование каучука, что затрудняет его применение.
Синтез новых бутадиеновых каучуков с использованием катализаторов Циглера - Натта свел к минимуму объем производства каучука СКБ, но в небольшом объеме, преимущественно для нужд асботехники, его выпуск сохраняется.
В зависимости от типа антиоксиданта выпускаются каучук СКБ-Р - общетехнического и СКБ-РЩ - пищевого назначения, предназначенный для изготовления резиновых изделий, контактирующих с пищевыми продуктами.
В зависимости от пластичности каучук подразделяют на марки СКБ-Р (30, 40, 50), СКБ-РЩ (30, 40).
СКБ-Р применяется в различных отраслях промышленности:
- в асботехнической промышленности - для производства тормозных колодок;
- в резинотехнической промышленности - для производства транспортерных лент, резиновых уплотнителей, прокладок и т.д.;
- в кабельной промышленности - для изоляции оболочек высоковольтных и низковольтных кабелей;
- в электротехнической промышленности - для изготовления электроизоляционных прокладок (если не требуется термостойкость);
- в кабельной промышленности - для изоляции оболочек высоковольтных и низковольтных кабелей;
- в обувной промышленности - для изготовления резиновых деталей обуви, а также для лакового покрытия резиновой обуви;
- в производстве абразивных материалов - в качестве связующего материала.
СКБ-РЩ применяется в пищевой промышленности для производства никельных колец; РТИ пищевого назначения.
2.3.1.1 Описание технологических процессов, используемых в настоящее время
Первый каучук СКБ был получен методом периодической полимеризации в жидкой фазе и был реализован для получения первого промышленного синтетического каучука в г. Ярославле в 1932 г. Мономером для синтеза каучука служил бутадиен, синтезируемый из этилового спирта по методу С.В. Лебедева и содержавший около 10 % бутилена. В качестве катализатора использовали металлический натрий в виде лент, покрытых тонким слоем парафина и закрепленных в специальных металлических зажимах. Этот процесс, хотя и в ограниченном масштабе, сохранился и по сей день.
Возможно также получение каучука СКБ непрерывным методом растворной полимеризации в алифатическом растворителе, но его технологические свойства значительно уступают каучукам, получаемым на литиевом катализаторе и наиболее массово производящимся на основе соединений титана и неодима, а также кобальта и никеля. Технологическое оформление и условия проведения процесса получения СКБ методом растворной полимеризации в основном аналогичны описанным выше (см. 2.1.2.2).
Этиленпропиленовые каучуки (ЭПК) получают каталитической сополимеризацией этилена с пропиленом или этилена с пропиленом и несопряженным диеном. Макромолекулы этиленпропиленового каучука СКЭП построены из чередующихся звеньев этилена и пропилена.
Коммерческие сорта ЭПК (СКЭП) и ЭПДК (СКЭПТ) различаются по молекулярной массе (ММ), молекулярно-массовому распределению (ММР), вязкости по Муни, соотношению этилена и пропилена в сополимере, микроструктуре, а СКЭПТ - также по типу и содержанию диена. В качестве третьего мономера чаще всего используют 5-этилиден-2-норборнен (ЭНБ), реже дициклопентадиен, гексадиен-1, 4, метилтетрагидроинден. Третий мономер позволяет сочетать хорошую вулканизуемость и свойства конечных продуктов с приемлемой ценой. Маслонаполненные каучуки выпускаются с содержанием масла (парафинового или нафтенового) от 15 до 100 масс. ч на 100 масс. ч каучука.
СКЭП выпускаются в виде гранул, крошки или прессованных кип по 20-30 кг.
В общей массе потребляемых изделий, полученных из этих каучуков, наибольшая доля приходится на автомобильную промышленность, в которой они занимают первое место среди других типов СК.
В автомобилестроении около половины СКЭП расходуется на изготовление автодеталей. СКЭП могут применяться практически во всех резинотехнических деталях автомобилей, за исключением шин и маслобензостойких изделий. СКЭП применяются для изготовления атмосферостойких уплотнителей окон, дверей, багажника, капота, днища (твердые и губчатые), деталей тормозного устройства (сальников и др.), трубопроводов, гидромуфт, прокладок, звукоизоляционных, амортизирующих и антивибрирующих деталей, изоляции проводов систем зажигания, освещения и отопления, подлокотников, подголовников кресел, ковриков. Широкое использование для внутренней и внешней отделки нашли конструкционные материалы на основе термопластов, модифицированных СКЭП.
СКЭП используются в смесях с ненасыщенными каучуками (БСК, НК) для изготовления боковин шин, от которых требуется особая стойкость к атмосферным воздействиям, а также в смесях с бутилкаучуком для производства камер и велосипедных шин для придания им эластичности и озоностойкости.
В электротехнике и кабельной промышленности спрос на СКЭП обусловлен возможностью эксплуатировать изделия на их основе в экстремальных условиях при длительном сроке эксплуатации (до 25 лет). Из СКЭП изготавливают оболочки кабеля высокого, среднего и низкого напряжения, изоляцию проводов, полупроводящие компаунды, электроизоляционные материалы для фундаментов и кожухов машин и приборов; фурнитуру и детали электропроводки (розетки, вилки, муфты, приборные доски и т.п.). Благодаря стойкости к коронному разряду СКЭП используют в различных трекингостойких изолирующих устройствах: распорках, держателях, изоляторах высоковольтных линий электропередач, трансформаторах и т.п.
В строительстве СКЭП широко используются: для изготовления профилей для уплотнения и герметизации окон, дверей, стыков панелей (твердые и губчатые); тепло-, звукоизоляционных и водостойких покрытий; амортизирующих подушек несущих конструкций; материалов для защиты стенок доков, причалов (кранцев), волнорезов; плит для каналов и бассейнов; покрытий полов производственных помещений (кисло- и водостойких); кровельных материалов.
СКЭП также используют как модифицирующую добавку к битумам, асфальтобетону и т.п., которые применяют при строительстве зданий, дорог, взлетных полос аэродромов.
Из других областей применения следует отметить изготовление конвейерных лент, особенно для перемещения горячих и корродирующих материалов, компенсаторов теплового расширения, амортизаторов и виброизоляторов машин и приборов, обкладочных материалов резервуаров и контейнеров, паропроводных промышленных шлангов, поливочных рукавов и т.п. Кроме того, СКЭП используются как присадки к маслам и для изготовления новых композиционных материалов - олефиновых термоэластопластов.
В производстве товаров бытового назначения из СКЭП изготавливают: уплотнители и шланги моечных и стиральных машин; уплотнители и амортизаторы холодильников; прокладки, муфты и детали сантехнических устройств; спортивную обувь; ткани с покрытием для надувных лодок, матрацев, палаток, тентов; садовые шланги, коврики и др.
Тройной сополимер является основной промышленной продукцией и применяется во всех рассмотренных выше областях. Он способен вулканизоваться серой, что важно с технологической и экономической точек зрения, а также пероксидами, причем с большей эффективностью, чем двойной сополимер. Выпускаются также маслонаполненные каучуки, содержащие 15-100 масс. ч нафтенового и парафинового масел. Обычно для маслонаполнения используются каучуки с высоким содержанием этилена и высокой молекулярной массой. Маслонаполненные каучуки применяются как в индивидуальном виде, так и в смесях с каучуками других марок для улучшения их технологичности и снижения стоимости резины.
2.3.2.1 Описание технологических процессов, используемых в настоящее время
Двойные и тройные этиленпропиленовые каучуки получают растворной полимеризацией с использованием анионно-координационных катализаторов из галогенида переходного металла и металлоорганического восстановителя, обычно алкила или галогеналкила алюминия.
При полимеризации в растворе и суспензии используются реакторы с мешалками, в которые этилен, пропилен и третий мономер загружаются либо в растворе, либо вводятся в реактор, заполненный жидким пропиленом. После начала реакции при проведении процесса в растворе этиленпропиленовый сополимер растворяется в растворителе, а при суспензионном процессе остается в жидком пропилене в виде суспензии. В этих процессах используются большие количества растворителей или разбавителей, содержание полимера в которых составляет 8 % - 25 %.
Этиленпропиленовые каучуки можно получать и газофазной полимеризацией. Газообразные этилен и пропилен (в случае необходимости ЭНБ) подаются в реактор для проведения реакции в псевдоожиженном слое. В результате получается твердый гранулированный продукт в газовой фазе. В качестве псевдоожижающей добавки используется высокоструктурный печной техуглерод.
Этиленпропиленовые каучуки, получаемые газофазной полимеризацией, не подвергаются сушке, поскольку при производстве не используются растворители, разбавители и вода. Этот процесс позволяет получать каучуки от очень низкой до сверхвысокой молекулярной массы в широком интервале составов. Присутствие псевдоожижающей добавки исключает хладотекучесть и липкость каучука даже с очень низкой вязкостью по Муни.
При нагревании этиленпропиленовых каучуков выше 230 °C возможно выделение в воздух продуктов деструкции, содержащих предельные и непредельные углеводороды, оксид и диоксид углерода. При внесении в открытое пламя этиленпропиленовые каучуки загораются без взрыва и горят коптящим пламенем с выделением указанных продуктов. Интенсивное термическое разложение каучуков марок СКЭП и СКЭПТ в инертной среде начинается при 350 °C. Максимальная скорость пиролиза наблюдается при 410 °C - 420 °C. Разложение завершается при 470 °C - 480 °C. Продукт пиролиза - гомологи этана и этилена.
На воздухе температура разложения снижается приблизительно на 60 °C.
Технология получения этиленпропиленовых каучуков в среде углеводородных растворителей имеет много общего с процессами получения каучуков растворной полимеризации.
В процессе полимеризации применяют этилен с содержанием основного вещества 99, 9 %, а пропилен - не менее 99, 8 %. Вредное воздействие на процесс полимеризации оказывают примеси ацетилена, кислорода, влаги и сернистых соединений. Поэтому их предельное содержание в мономерах должно составлять не более 0, 0001 % - 0, 0002 %.
Сополимеризацию этилена и пропилена ведут с применением каталитических систем на основе соединений ванадия и алюминия, ванадия и титана в сочетании с алкилами или алкилхлоридами алюминия.
Поскольку этилен и пропилен имеют различную активность, соотношение мономеров в сополимере отличается от соотношения в зоне реакции. Для получения каучуков заданного состава необходимо обеспечить постоянство концентрации исходных мономеров во времени и по всему объему реакционной зоны. Поэтому при сополимеризации применяются реакторы идеального перемешивания. Теплота реакции отводится при испарении мономеров через теплопередающие поверхности реактора.
Процессы получения этиленпропиленовых каучуков в промышленности могут быть разделены на два типа в зависимости от состояния получаемого полимера на стадии полимеризации - в виде раствора или в виде суспензии.
Схема процесса получения этиленпропиленовых каучуков в среде избытка пропилена с отводом теплоты реакции за счет испарения мономеров приведена на рисунке 2.3.1.

1 - реактор; 2 - конденсатор; 3 - смеситель; 4 - отстойник; 5 - дегазатор; 6 - вибросито; 7 - червячная отжимная машина; 8 - ректификационная колонна; 9 - колонна азеотропной осушки; 10 - адсорбционный осушитель
Рисунок 2.3.1 - Схема получения этиленпропиленового каучука в инертном растворителе
В реактор 1 поступают мономеры (этилен, пропилен и третий мономер), компоненты каталитического комплекса, а также циркулирующая газожидкостная смесь. Температура полимеризации поддерживается в пределах 0 °C - 20 °C, давление - 0, 3-0, 6 МПа. Газовая фаза состоит из смеси этилена, пропилена и регулятора молекулярной массы. Их соотношение определяется динамическим равновесием между газом и жидкостью в реакторе. Газовая фаза непрерывно выводится из реактора и поступает на охлаждение и конденсацию в конденсатор 2.
Суспензия полимера из реактора поступает в смеситель 3, в котором происходит смешение с водой и разрушение каталитического комплекса. После смесителя суспензия полимера поступает в отстойник 4 для разделения водного и углеводородного слоев. Часть продуктов разрушения каталитического комплекса вместе с водным слоем поступает на отмывку, а часть после смешения со свежей водой возвращается в смеситель 3.
После отмывки полученный полимер поступает в дегазатор 5, в котором часть после смешения со свежей водой возвращается в смеситель, происходит отгонка с паром непрореагировавших мономеров. В дегазаторе в пульпу полимера вводят антиагломератор с целью предотвращения слипания крошки. Из дегазатора 5 пульпа поступает на вибросито 6 для отделения воды от крошки полимера. Вода возвращается в отстойник 4, а полимер поступает в червячную отжимную машину 7, где сначала происходит предварительный отжим полимера от влаги, а на второй стадии - окончательная сушка каучука.
Непрореагировавшие мономеры после ректификационной колонны 8, колонны азеотропной осушки 9 и осушителя 10 возвращаются в процесс.
Схема получения этиленпропиленового каучука в углеводородном растворителе с отводом основной части теплоты реакции через теплопередающую поверхность приводится на рисунке 2.3.2.
Полимеризация проводится в батарее полимеризаторов 1-4, соединенных последовательно с системой трубопроводов. По трубопроводам в смесители 5-8 подают мономеры и каталитический комплекс. Полимеризацию проводят при температуре 20 °C - 50 °C и давлении 1-2 МПа.
В качестве растворителя применяют гексан, гептан, бензин. Теплота реакции полимеризации отводится через рубашку хладагентом. Молекулярную массу полимера регулируют изменением параметров процесса (температуры, концентрации). Полимеризацию проводят до массового содержания полимера в суспензии 8 % - 12 %.

1-4 - реакторы; 5-9, 17 - смесители; 10, 16 - дросселяторы; 11, 12 - дегазаторы; 13 - вибросито; 14 - червячная отжимная машина; 15 - отмывная колонна; 18 - конденсатор; 19 - ректификационная колонна
Рисунок 2.3.2 - Схема получения этиленпропиленового каучука в углеводородном растворителе в батарее последовательных реакторов
Основным видом выпускаемых этиленпропиленовых каучуков являются тройные сополимеры - этилен-пропилен-диеновые каучуки (СКЭПТ) с небольшой молярной долей (0, 9 % - 2, 0 %) диенов: СКЭПТ-30, СКЭПТ-40, СКПТ-50, СКЭПТ-60 и др. (цифра указывает вязкость по Муни). Каучук этилен-пропилен-диеновый, который характеризуется частичной ненасыщенностью связей, допускает вулканизацию с серой. Он менее устойчив к старению, чем этиленпропиленовый каучук.
2.3.3.1 Описание технологических процессов, используемых в настоящее время
Двойные и тройные этиленпропиленовые каучуки получают растворной сополимеризацией этилена, пропилена и несопряженного диена с использованием анионно-координационных катализаторов из галогенида переходного металла и металлоорганического восстановителя, обычно алкила или галогеналкила алюминия.
При полимеризации в растворе и суспензии используются реакторы с мешалками, в которые этилен, пропилен и третий мономер загружаются либо в растворе, либо вводятся в реактор, заполненный жидким пропиленом. После начала реакции при проведении процесса в растворе образующийся этиленпропиленовый сополимер растворяется в растворителе, а при суспензионном процессе остается в жидком пропилене в виде суспензии. В этих процессах используются большие количества растворителей или разбавителей, содержание полимера в которых составляет 8 % - 25 %.
В промышленности в качестве исходных несопряженных диенов при синтезе тройных этиленпропиленовых каучуков ЭПДК применяются 5-этилиден-2-норборнен (ЭНБ), дициклопентадиен (ДЦПД) и 1, 4-гексадиен (ГД).
Содержание пропилена в макромолекулах этиленпропиленовых каучуков составляет 20 % - 60 % (мол.). Сополимеры с большим и меньшим содержанием пропилена являются термопластами. Содержание диеновых звеньев колеблется от 1 % до 10 %(мол.).
В качестве третьего мономера чаще всего используют ЭНБ, поскольку он позволяет сочетать хорошую вулканизуемость и свойства конечных продуктов с приемлемой ценой.
Тройной сополимер является основной промышленной продукцией и применяется во всех рассмотренных выше областях. Он способен вулканизоваться серой, что важно с технологической и экономической точек зрения, а также пероксидами, причем с большей эффективностью, чем двойной сополимер. Выпускаются также маслонаполненные каучуки, содержащие 15 масс. % ч. нафтенового и парафинового масел. Обычно для маслонаполнения используются каучуки с высоким содержанием этилена и высокой молекулярной массой. Маслонаполненные каучуки применяются как в индивидуальном виде, так и в смесях с каучуками других марок для улучшения их технологичности и снижения стоимости резины.
Операции подготовки сырья, процессов полимеризации, выделения каучука, переработки возвратных продуктов, сушки, упаковки при получении товарного каучука во многом аналогичны процессам, проводимым при получении растворных каучуков, в частности СКДН (см. 2.1.2.2). Технологические схемы и их описание совпадают с приведенными выше в 2.3.2.1, с учетом того, что в реакционный процесс вводится третий сополимер в расчетном количестве.
Полимеризацию мономеров в суспензии в жидком пропилене проводят при температуре от минус 20° до 40 °C. Компоненты системы вводят в реактор раздельно в виде растворов в жидком пропилене или бензине; активный каталитический комплекс образуется непосредственно в реакционной зоне. Полученная суспензия каучука в пропилене (25 % - 36 % по массе) поступает на водную дегазацию, а затем обезвоживается в червячно-отжимных прессах.
Низковязкие СКЭП(Т) получают обычно полимеризацией в растворе, высоковязкие - в суспензии. Выпускают этиленпропиленовые каучуки в виде гранул, резаных узких полос или прессованных кип.
СКЭПТ обычно не пластицируют; для получения резиновых смесей необходимой пластичности выбирают каучуки с соответствующей вязкостью. Этиленпропиленовые каучуки легко смешиваются с ингредиентами в резиносмесителях и на вальцах. Изделия изготавливают методом литья под давлением, каландрованием, экструзией. Кроме того, СКЭПТ можно использовать в комбинациях с бутилкаучуком, хлоропреновым и бутадиен-нитрильным каучуками, некоторыми пластиками, вулканизовать алкилфенолформальдегидными смолами. Такое комбинирование СКЭПТ с другими полимерами позволяет несколько улучшить технологические свойства смесей на его основе: увеличить их когезионную прочность, клейкость, скорость шприцевания, а также повысить адгезию резины к армирующим материалам.
2.3.3.2 Текущие уровни эмиссии в окружающую среду
Показатели потребления сырья и энергоресурсов (нормы расхода) при производстве СКЭПТ приведены в таблице 2.3.2.
В таблицах 2.3.3-2.3.5 представлена информация по выбросам, сбросам, отходам предприятий - производителей СКЭПТ.
Твердые отходы
Воздействие технологического процесса получения каучука на окружающую среду возможно также и от образующихся твердых отходов (отработанное масло, оксид алюминия, кольца рашига, отходы каучука).
|
Показатели |
Минимальный расход энергетических (сырьевых) ресурсов в год |
Максимальный расход энергетических (сырьевых) ресурсов в год |
|
Сырье, кг/т: | ||
|
- антиоксидант |
0, 002 |
0, 002 |
|
- ДЦПД |
0, 07 |
0, 07 |
|
- пропилен |
0, 55 |
0, 55 |
|
- этилен |
0, 51 |
0, 51 |
|
Электроэнергия, кВт·ч/т |
1220 |
1360 |
|
Пар водяной, Гкал/т |
9, 4 |
13, 2 |
|
МВФ, кг/т |
20, 7 |
41, 3 |
|
Промышленная вода, м3/т |
900 |
1140 |
|
* Удельные расходы по потреблению энергоресурсов показаны только по энергоресурсам, поставляемым со стороны, собственные энергоресурсы в расчетах удельных показателей не учтены. | ||
|
ЗВ в выбросах |
Годовая масса ЗВ, т |
Удельное значение, кг/т, не более |
|
Аммиак |
6, 50 |
1, 62 |
|
Агидол-2 |
1, 53 |
0, 38 |
|
Этилена окись |
8, 31 |
2, 08 |
|
Пропилен |
9, 62 |
2, 41 |
|
Бензин "Нефрас" |
52, 89 |
13, 22 |
|
Бензапирен |
0, 13·10-5 |
0, 32·10-6 |
|
Метан |
0, 02 |
0, 48·10-2 |
|
Углерода оксид |
0, 20 |
0, 05 |
|
Хлористый водород |
0, 21 |
0, 05 |
|
Азота диоксид |
0, 32 |
0, 08 |
|
Азота оксид |
0, 05 |
0, 01 |
|
Бензин (нефтяной, малосернистый в пересчете на углерод) |
1, 71 |
0, 43 |
|
Углерода оксид |
3, 04 |
0, 76 |
|
Дициклопентадиен |
22, 36 |
5, 59 |
|
ЗВ в сбросах |
Годовая масса сброса ЗВ, т |
Удельное значение, кг/т не более |
|
Алюминий |
11, 12 |
2, 78 |
|
Ванадий |
0, 061 |
0, 015 |
|
ХПК |
Не более |
400 |
|
pH (ед.) |
3-7 |
|
Наименование отходов |
Код по ФККО |
Класс опасности для ОС |
Группа отходов |
Масса образования отходов в референтном году, т |
Удельная масса образования отходов, кг/т |
|
Отработанное масло |
6, 0 | ||||
|
Оксид алюминия |
3, 0 | ||||
|
Кольца рашига |
0, 15 | ||||
|
Отходы каучука |
6, 0 |
Уретановые каучуки (российская марка СКУ) являются одним из видов полиуретанов - высокомолекулярных соединений, содержащих в основной цепи макромолекулы - повторяющие уретановые группы -O-CO-NH-. От пластиков, по свойствам наиболее близким к полиамидам, уретановые каучуки отличаются молекулярной массой и структурой. Производство полиуретанов описано в 10.3. Общая реакция синтеза полиуретанов:
.
В промышленности выпускается свыше 150 марок СКУ, различающихся химическим составом (СКУ на основе простых эфиров известны в РФ под марками СКУ-ПФ, СКУ-ПФЛ; на основе сложных эфиров - СКУ-8, СКУ-7, СКУ-8П, СКУ-7Л, СКУ-7П), способами синтеза и переработки в изделия, а также назначением. В технической литературе принята классификация СКУ по методам их переработки в изделия:
- литьевые (вулколланы) жидкие композиции, из которых получают изделия, совмещая формование с синтезом твердого "сшитого" полимера - резины;
- вальцуемые, твердые линейные или разветвленные продукты;
- термоэластопласты с Мм ≈ 15-18 тыс. перерабатываемые как термопласты.
СКУ применяют в машиностроении, автомобилестроении, авиационной, нефтяной, угольной и других отраслях промышленности. Вальцуемые СКУ используют в резинотехнической промышленности для получения на имеющемся оборудовании разных изделий: тонкостенных гибких шлангов, деталей для автомобильной промышленности и горной техники, ведущих роликов для звукозаписывающих устройств.
Вальцуемые уретановые каучуки применяются для изготовления роликов и приводных элементов лентопротяжных механизмов, уплотнительных деталей в авиационной технике и автомобилестроении, уплотнительных манжет гидросистем, уплотнителей резинотехнических деталей для АЭС, изделий медицинской техники, ортопедии и обувной промышленности, различного рода резино-тканевых материалов, стойких к воде и нефтепродуктам и др. Путем применения различных наполнителей, стабилизаторов, модифицирующих добавок, а также варьированием рецептуры резиновой смеси можно получать резину, максимально отвечающую техническим требованиям заказчика. Каучуки поставляются в виде твердых брикетов массой до 25 кг, упакованными в полиэтиленовые и крафт-мешки. В условиях, исключающих попадание влаги и при отсутствии контакта с теплом, гарантийный срок хранения уретановых каучуков достигает двух лет.
2.3.4.1 Описание технологических процессов, используемых в настоящее время
Получают уретановые каучуки взаимодействием олигомеров, содержащих гидроксильные группы, с диизоцианатами в присутствии агентов удлинения и поперечного сшивания макромолекул - низкомолекулярных многоатомных спиртов и диаминов.
В качестве катализаторов наибольшее применение получили органические производные олова и третичные амины, но могут быть использованы и другие соединения кислого или основного характера. Дибутилдилаурат олова обладает избирательной способностью, ускоряет реакцию изоцианата со спиртами и не промотирует побочных реакций.
Синтез уретановых каучуков осуществляется одно- или двухстадийным способом. Наибольшее применение получил двухстадийный способ. Он основан на образовании преполимера со средней молекулярной массой 3000-5000.
При использовании во второй стадии низкомолекулярных диолов удлинение цепи происходит за счет образования дополнительных уретановых связей.
Принципиальная схема получения уретановых каучуков двухстадийным способом приведена на рисунке 2.3.3. Процесс включает в себя четыре операции (не считая подготовки сырья): сушку олигоэфира; получение преполимера (форполимера); удлинение цепи; отверждение полимера.

1, 2, 3 - мерники; 4 - реактор; 5 - емкость для диизоцианата; 6 - насос; 7 - тележки для каучука; 8 - термостат; 9 - калорифер; 10 - вентилятор
Рисунок 2.3.3 - Принципиальная схема получения уретановых каучуков
Олигоэфир из цистерны передавливают сухим азотом в мерник 1. Если применяемый олигоэфир кристаллизуется при температуре выше комнатной, мерник 1 через рубашку и все трубопроводы для олигоэфира обогревают горячей водой. Диизоцианат из емкости 5 закачивают в мерник 2 насосом 6, бутандиол, используемый в качестве удлинителя цепи, - в мерник 3. Мерники 2 и 3, а также линии для изоцианата и бутандиола обогревают горячей водой.
Сушку олигоэфира осуществляют в реакторе 4, в рубашку которого можно подавать пар, горячую или холодную воду. В подогретый реактор 4 из мерника 1 загружают олигоэфир и при необходимости катализатор (третичные амины, оловоорганические и другие соединения). Сушку проводят при температуре ~100 °C и остаточном давлении не более 1, 33 кПа при перемешивании жидкости до остаточного содержания влаги в олигомере ~0, 05 %. После сушки олигоэфир охлаждают и в реактор подают из мерника 2 диизоцианат и сухой азот. Преполимер получают при 70 °C - 75 °C, в связи с выделением теплоты реактор непрерывно охлаждают. По окончании процесса получения преполимера в реактор 4 заливают требуемое по расчету количество бутандиола и полученную смесь вакуумируют при 75 °C около 15 мин. Вязкость полимера за это время возрастает до 80 Па·с, а за следующие 30 мин - до 160 Па·с. Полученную массу сливают из реактора 4 в специальные контейнеры, которые помещают в термостат 8, где происходит отверждение полимера при 80 °C за 12-15 мин в среде сухого азота, циркулирующего в системе "термостат 8 - калорифер 9 - вентилятор 10". Полученный твердый полиуретан (или изделия из литьевого полиуретана) выгружают из термостата 8 и направляют на склад.
Схемы процессов получения литьевых СКУ в одну или две стадии приведены на рисунке 2.3.4. Высушенные олигоэфиры добавляют к диизоцианату при сильном перемешивании, но так, чтобы температура реакции в отсутствие катализатора не превышала 90 °C - 100 °C во избежание побочных реакций. При этом получают преполимеры с концевыми изоцианатными группами (преполимеры из простых олигоэфиров в герметичной упаковке могут сохраняться до одного года.) Затем преполимер смешивают с удлинителем цепи в самоочищающихся смесительных головках с частотой вращения до 30 000 мин-1 в течение 5-15 с. После смешения реакционную массу выливают в нагретые формы, помещенные на обогреваемые столы. Продолжительность пребывания массы в формах 10-60 мин при 100 °C - 140 °C. Для получения продукции оптимального качества извлеченные из формы изделия термостатируют при 100 °C - 120 °C в течение нескольких часов.

Рисунок 2.3.4 - Схема получения изделий из вулколлана двухстадийным (а) и одностадийным (б) способом
При одностадийном способе сушки подвергается смесь олигомера, катализатора и удлинителя цепи, а диизоцианат добавляют к уже высушенной смеси.
Производство вальцуемых СКУ осуществляется также одно- или двухстадийным способом из тех же мономеров.
Вальцуемые каучуки выпускают в виде листов и перерабатывают в изделия прессованием. СКУ вулканизуют диизоцианатами (димером толуилендиизоцианата) или органическими пероксидами (пероксид дикумила или др.).
Типичные уретановые термоэластопласты получают из бутиленадипината, дифенилметилендиизоцианата и 1, 4-бутиленгликоля. Могут быть также использованы простые олигоэфиры и другие гликоли.
Термоэластопласты, предназначенные для конструкционных целей, перерабатывают в изделия на пластоавтоматах шнекового типа, литьем под давлением при 180 °C - 215 °C. Полимеры линейной структуры можно перерабатывать также шприцеванием и каландрованием.
Силиконовые (силоксановые, полисилоксаны, кремнийорганические) каучуки СК представляют собой каучукоподобные полимеры общей формулы:

где R и R' - алкильные или арильные группы (в основном СН3); R'' - водород, реже СН3.
Распределение звеньев статистическое. Отечественная промышленность выпускает: диметилсилоксановый каучук СКТ (R = R' = CH3, m = 0) и каучуки, содержащие также 0, 05 % - 0, 5 % мол. метилвинилсилоксановых звеньев - СКТВ (R = R' = CH3), СКТФТ (R = CH3, R' = CH2CH2CF3), сополимерные каучуки СКТФВ (содержат звенья с R = R' = CH3 и 8 % - 50 % мол. звеньев с R = CH3, R' = C6H5), СКТЭ (R = R' = CH3 и 8 % мол. или более звеньев с R = R' = C2H6).
Из различных классов кремнийорганических соединений наибольшее применение нашли полисилоксаны, полимерная цепь которых состоит из чередующихся атомов кислорода и кремния, связанного с заместителями различной химической природы:
Силоксановые каучуки характеризуются высокой термостойкостью, поскольку прочность связи Si-О составляет 440-495 кДж/моль по сравнению с 360 кДж/моль для связи С-С в обычных карбоцепных полимерах. Кроме того, полисилоксановая цепь характеризуется очень высокой гибкостью, так как потенциальный барьер вращения вокруг связи Si-О весьма низок, и некоторые полисилоксаны сохраняют эластичность до температуры минус 100 °C.
Выпускаемые в настоящее время силоксановые каучуки, кроме диметильных радикалов в обрамлении цепи, содержат также метилвинильные фрагменты, позволяющие уменьшать количество вулканизующего агента, а для придания определенных свойств также и другие - этильные, метилфенильные, дифенильные, γ-трифторпропильные радикалы. Введение в молекулярную цепь каучука фрагментов различного химического строения позволяет существенно улучшать свойства получаемых каучуков и их вулканизатов. Отечественные силоксановые каучуки выпускаются следующих основных марок: СКТ, СКТВ, СКТВ-1, СКТЭ-30, СКТФВ-803, СКТФТ-50, СКТФТ-100.
Силоксановые каучуки различаются по химической природе радикалов, обрамляющих цепь, составу основной цепи и молекулярной массе (твердые и жидкие).
Наряду с промышленными силоксановыми каучуками, в ограниченном объеме выпускаются каучукоподобные полимеры, которые отличаются по строению и свойствам. В макромолекулах этих каучуков часть атомов кислорода заменена на другие группы - полиалкилен- и полиариленсилоксаны. Выпускаются также блок-сополимеры полиорганосилоксанов с метилсилсесквиоксанами, а также полиэлементоорганосилоксаны, содержащие вместо кремния в основной цепи атомы бора, алюминия, карборановые фрагменты и др. Однако несмотря на уникальные свойства этих каучуков (например, поликарборансилоксаны обладают наибольшей термостойкостью из всех известных эластомеров), они не получили широкого распространения из-за сложности синтеза, высокой стоимости, а также ряда других причин.
В отличие от других типов каучуков, силоксановые имеют высокую стоимость и выпускаются в сравнительно небольшом объеме. С учетом того, что изготовление изделий на их основе требует соблюдения определенных условий в производственных помещениях и прежде всего чистоты и отсутствия контакта с компонентами резиновых смесей общего назначения, они не поставляются, как правило, для переработки в ненаполненном виде. В основном смеси поставляются в готовом виде, заправленные вулканизующими агентами.
В России промышленное производство силоксановых эластомеров налажено на Казанском заводе СК. Кроме того, освоено производство полиорганосилоксанов на базе ГНИИХТЭОС фирмой "Пента-91".
Вулканизаты ненаполненных резиновых смесей на основе выпускаемых в крупном промышленном масштабе силоксановых каучуков находят ограниченное применение, что связано не только с низкими прочностными свойствами каучуков и вулканизатов, но и с их относительно высокой стоимостью. Однако в последнее время области их применения существенно расширяются. Наполненная светлыми наполнителями резина на основе силоксановых каучуков все шире применяется в разных областях промышленности, транспорта и медицины.
Силоксановые каучуки в чистом виде применяются как модифицирующие добавки к жидким системам различного назначения - антиадгезионным композициям на основе водных дисперсий и органических растворителей и разнообразных гидрофобизаторов. Они могут входить в качестве компонентов в составы покрытий и пленок на основе реактопластов различного строения. Их широко используют также в электронике, при производстве микросхем и волоконной оптики. Одним из примеров использования их электроизоляционных свойств может служить производство термостойкой изоляционной ленты ЛЭТСАР на основе боросилоксана.
2.3.5.1 Описание технологических процессов, используемых в настоящее время
Промышленный синтез силоксановых каучуков основан на реакции каталитической полимеризации циклосилоксанов, которые получают гидролизом дихлорсиланов, с последующей очисткой циклов от трифункциональных примесей - ректификацией. Этот способ позволяет устранить образование побочных продуктов, которые могут вызывать при полимеризации нежелательное разветвление или обрыв цепей.
В качестве катализаторов используют щелочи или серную кислоту. В первом случае реакция протекает при 150 °C, во втором - при 20 °C. Качество получаемого каучука в значительной степени зависит от чистоты исходных циклосилоксанов и тщательности последующей отмывки продукта от остатков катализатора и дезактиваторов. Поэтому все большее применение находят так называемые термолабильные катализаторы на основе гидроксидов тетраалкиламмония или фосфония и их силанолятов, которые по окончании полимеризации удаляются путем разложения при прогревании реакционной массы в определенном температурном интервале. Другой способ существенного улучшения свойств каучуков, широко используемый в настоящее время, заключается в блокировании концевых гидроксильных групп макромолекулы замещением их на стадии синтеза в основном триметилсилильными группами.
При необходимости синтеза полимера с небольшим количеством модифицирующих звеньев используют смесь, полученную согидролизом диорганодихлорсиланов в растворе. Например, в качестве растворителя используют диметилсилоксановый деполимеризат и, гидролизуя совместно диметилдихлорсилан и метилвинилтрихлорсилан, получают "винильную шихту", на четверть состоящую из метилвинилсилоксановых звеньев. Затем при синтезе каучуков СКТВ, СКТВ-1 ее смешивают с деполимеризатом в соотношении, необходимом для получения требуемого количества винильных звеньев, после чего смесь полимеризуют. Такой же прием используют для получения каучуков с другими модифицирующими звеньями.
Существует два метода получения силоксановых каучуков: полимеризационный и поликонденсационный. Наибольшее распространение в промышленности получил полимеризационный метод, основанный на использовании реакций перегруппировки:

──────────────────────────────
* ТКД - термокаталитическая деполимеризация.
** ТКП - термокаталитическая полимеризация.
Принципиальная схема получения силоксановых каучуков полимеризационным методом показана на рисунке 2.3.5.
Полимеризационным методом получают силоксановые каучуки основных марок СКТ, СКТВ и др. В значительно меньшей степени в промышленности используют поликонденсационные методы (для получения ариленсилоксанов, блок-сополимеров и др.), которые протекают по схеме:

Как видно из приведенных выше схем, гидролиз диорганодихлорсиланов R2SiCl2 является общей стадией обоих методов получения силоксановых каучуков.
Наиболее распространенный мономер для крупнотоннажного производства силоксановых каучуков - диметилдихлорсилан (CH3)2SiCl2 (ДДС) с температурой кипения 70 °C, который получают прямым синтезом из кремния, активированного разными добавками, и метилхлорида. При этом, наряду с ДДС, получаются примеси с близкими температурами кипения триметилхлорсилан (57 °C), метилтрихлорсилан (66 °C). Примеси ухудшают качество получаемого каучука: метилтрихлорсилан вызывает структурирование полимера и снижает его эластичность, а триметилхлорсилан снижает молекулярную массу полимера.
Диметилдихлорсилан, используемый для получения силоксановых каучуков поликонденсационным методом, должен содержать не менее 99, 96 % основного продукта (по массе). Для этого продукт прямого синтеза подвергают ректификации на высокоэффективных многотарельчатых колоннах. Ректификация связана с большими энергозатратами.
В промышленности для получения силоксановых каучуков полимеризационным методом используют циклосилоксаны с числом атомов кремния от 3 до 7. Особенно широко используют октаметилциклотетрасилоксан или его смесь с декаметилциклопентасилоксаном. Циклосилоксаны в присутствии катализаторов при повышенной температуре расщепляются с образованием линейных продуктов.
Полимеризацию циклосилоксанов осуществляют в присутствии каталитических количеств основных или кислотных реагентов в условиях, при которых они расщепляют только связи Si-О и не затрагивают связи Si-С или какие-либо другие связи в органических радикалах.

Рисунок 2.3.5 - Принципиальная схема синтеза силоксановых каучуков методом полимеризации
Силоксановые каучуки, полученные неравновесной полимеризацией циклотрисилоксанов в отсутствие катализаторов, устойчивы в реальных условиях эксплуатации при температурах до 250 °C - 350 °C.
Для полимеризации циклосилоксанов предложено много различных катализаторов и каталитических систем, включающих главным образом сильные кислоты и сильные основания.
В промышленности для полимеризации диметилциклосилоксанов при получении СКТ применяют сульфат алюминия в виде каталитической пасты - смеси прокаленного и размолотого Al2(SО4)3 с деполимеризатом и H2SO4.
Трудоемкая и энергоемкая операция отмывки от сернокислотных катализаторов необходима потому, что они уже при 150 °C вызывают деструкцию и структурирование полимера.
Полимеризация в присутствии оснований позволяет за 2-4 ч (а иногда и быстрее), при очень малом массовом содержании катализатора (10-2 % - 10-4 %), получать полимеры с молекулярной массой до 106 и более без дозревания, получать жидкие каучуки, легко регулировать молекулярную массу полимеров и заменить трудоемкую стадию отмывки нейтрализацией катализатора.
Среди большого числа катализаторов основного характера наиболее активны гидроксиды щелочных металлов и их силоксаноляты, четвертичные аммониевые или фосфониевые основания и их силоксаноляты. Для неравновесной полимеризации циклотрисилоксанов можно, кроме того, применять смеси аминов с водой и многие другие каталитические системы.
В промышленности методом полимеризации в присутствии основных катализаторов получают высокомолекулярные диметилметилвинилсилоксановые каучуки СКТВ и СКТВ-1.
Низкомолекулярные полимеры СКТН (жидкие каучуки) получают полимеризацией диметилциклосилоксанов в присутствии KOH и воды, с помощью которой регулируют вязкость полимера в интервале 1, 5-16 Па·с при 20 °C (молекулярная масса 20-70 тыс.). Реакцию проводят при 180 °C и избыточном давлении 0, 35 МПа до установления равновесия (20-30 мин). Затем из полимера удаляют циклосилоксаны нагреванием его в вакууме после предварительной дезактивации катализатора аэросилом.
|
Марка каучука |
Технические условия |
Характеристическая вязкость, дл/ч |
Молекулярная масса, тыс. ед. |
Потеря массы (термостойкость), %, не более |
Молярная доля MeViSi-звеньев, % |
Растворимость |
|
СКТ |
38.103694-89 |
- |
420-570 (группа 1) |
2, 5 (3 ч, 150 °C) |
- |
В толуоле |
|
571-670 (группа 2) | ||||||
|
СКТВ |
38.103694-89 |
- |
420-570 (группа 1) |
3, 0 (3 ч, 150 °C) 10 (2 ч, 300 °C) |
0, 07-0, 11 |
В бензоле и толуоле |
|
571-670 (группа 2) | ||||||
|
СКТВ-1 |
38.103694-89 |
- |
470-570 (группа 1) |
3, 0 (3 ч, 150 °C) 10, 0 (2 ч, 300 °C) |
0, 18-0, 28 |
В бензоле и толуоле |
|
571-720 (группа 2) | ||||||
|
СКТВ-МЕД |
38.1033560-84 |
- |
600-950 |
4, 0 (3 ч, 150 °C) |
0, 07-0, 12 |
В бензоле и толуоле |
|
СКТФВ-803, марка 1 |
38.103371-77 |
- |
430-680 |
4, 0 (3 ч, 150 °C) |
0, 3 + 0, 05 |
В бензоле |
|
СКТФВ-803, марка 2 |
38.103371-77 |
- |
430-680 |
4, 0 (3 ч, 150 °C) |
0, 3 ± 0, 05 |
В бензоле |
|
Лестосил СМ |
38.0311006-90 |
0, 1-0, 6 |
- |
1, 5 (4 ч, 160 °C) |
- |
Полная в толуоле |
|
Лестосил СМ-НТ |
38.0311006-90 |
0, 20-0, 35 |
- |
1, 5 (4 ч, 160 °C) |
- |
В толуоле 99, 8 % |
|
СКТЭ |
38.103371-77 |
- |
470-670 |
4, 0 (3 ч, 150 °C) |
- |
В бензоле |
|
СКТЭ щ |
38.403738-92 |
- |
400-800* |
4, 0 (3 ч, 150 °C) 6, 0 (2 ч, 250 °C) |
- |
В толуоле |
|
СКТЭМ-1 |
38.03.1.048-93 |
1, 0-1, 6 |
390-800** 500 800 |
4, 0 (3 ч, 150 °C) 6, 0 (2 ч, 250 °C) |
0, 3 + 0, 1 |
В толуоле, в этилацетате |
|
СКТФТ-50 |
- |
0, 75-1, 15 |
500-800 |
5, 0 (2 ч, 200 °C) |
0, 3 ± 0, 1 |
В этилацетате |
|
СКТФТ-50 АНТ, марка А |
38.103182-85 |
0, 75-1, 15 |
500-900 |
5, 0 (2 ч, 200 °C) |
0, 3 ± 0, 1 |
В этилацетате |
|
СКТФТ-50 АНТ, марка Б |
38.103182-85 |
- |
600-900 |
2, 0 (2 ч, 200 °C) |
0, 35 ± 0, 15 |
В этилацетате |
|
СКТФТ-100 НТ |
38.103182-85 |
0, 70-1, 15 |
700-900 |
5, 0 (2 ч, 200 °C) |
0, 3 ± 0, 1 |
В этилацетате |
|
СКТФ-100П |
38.403397-81 |
- |
700-2000 |
2, 0 (2 ч, 200-С) |
0, 17 ± 0, 04 | |
|
СКТФТ-100 лестосил |
2294-114-00151963-2006 |
0, 05-0, 30 |
45-60 |
2, 0 (4 ч, 160-С) |
- |
В толуоле, этилацетате |
Каучук термостойкий низкомолекулярный СКТН выпускают четырех марок (А, Б, В, Г), различающихся вязкостью.
По внешнему виду каучук СКТН представляет собой вязкую бесцветную мутную жидкость, содержание летучих - не более 2, 0 % (для марки Г - 6 %), термостабильность - не более 2, 0 %, вулканизуемость - не более 5 ч, вода должна отсутствовать.
Силоксановый термостойкий каучук СКТ должен соответствовать следующим требованиям:
|
Внешний вид |
Однородная масса без механических включений |
|
Молекулярная масса | |
|
I группа |
420-570 тыс. |
|
II группа |
571-670 тыс. |
|
Потеря массы при 150 °C за 3 ч (%, не более) |
2, 5 |
|
Реакция водной вытяжки |
Нейтральная |
Ненаполненные вулканизаты на основе силиконовых каучуков имеют очень низкую прочность при разрыве (0, 2-0, 5 МПа) и практически не применяются.
Резина на основе высокомолекулярных силоксановых каучуков широко используют как эластичные материалы специального назначения во многих отраслях промышленности. В электротехнической, радиоэлектронной и кабельной промышленности резина из высокомолекулярных (твердых) эластомеров применяют для изоляции проводов и кабелей, моторов и генераторов, амортизации, защиты точных приборов и т.д. Высокие диэлектрические свойства, термо- и морозостойкость, гидрофобность силиконовой резины делают особо эффективным их применение для изоляции проводов и кабелей, работающих в жестких условиях.
Силиконовая резина, наполненная техническим углеродом печного типа, является электропроводящими термостойкими материалами и могут использоваться как беспроволочные электронагреватели.
Широкое применение нашла резина из твердых каучуков в резинотехнической, фармацевтической, медицинской и пищевой отраслях промышленности для изготовления тепло- и морозостойких изделий.
Резина на основе жидких каучуков типа СКТН применяют для изготовления заливочных, обволакивающих, герметизирующих и губчатых материалов, стойких при температурах от минус 60 °C до 300 °C.
На основе силоксановых каучуков промышленность СК выпускает в большом ассортименте одно- и двухкомпонентные герметики, компаунды и самослипающиеся электроизоляционные ленты.
Эпихлоргидриновые каучуки (ЭХГК) занимают особое положение в ряду топливо- и термостойких каучуков специального назначения: они обладают сочетанием таких свойств, как бензо-, термо- и морозостойкость, газонепроницаемость, стойкость к гидроксилсодержащим топливным смесям, а также озоностойкостью и превосходными динамическими характеристиками.
ЭХГК получают из циклических эфиров, содержащих эпоксидные группы. В результате раскрытия эпоксидного кольца образуются макромолекулы с эфирными связями в основной цепи. Звенья в ЭХГК соединяются посредством эфирных связей. В результате подвижность макромолекул определяется суммарным действием двух факторов: наличием простых эфирных связей в основной цепи и наличием полярных хлорметильных групп в боковой цепи. Увеличение межмолекулярного взаимодействия, связанное с этим, отрицательно влияет на гибкость цепи и эластические свойства ЭХГК.
Ассортимент выпускаемых ЭХГК достаточно широк. Варьирование свойств этих каучуков осуществляется путем изменения относительного содержания звеньев четырех типов: эпихлоргидриновых (ЭХГ), этиленоксидных (ОЭ), пропиленоксидных (ОП) и непредельных эпоксидных (НЭ), что обусловливает возможность получения резины с различными динамическими, температурными и другими техническими свойствами, такими как газопроницаемость, огнестойкость, масло- и топливостойкость.
По строению основной цепи ЭХГК делятся на две большие группы: насыщенные каучуки - гомополимер ЭХГ и сополимер ЭХГ с ОЭ или ОП и ненасыщенные каучуки - сополимер ЭХГ и аллилглицидилового эфира (АГЭ), а также терполимеры - сополимеры ЭХГ, ОЭ, ОП с АГЭ или с другими ненасыщенными эпоксидами (НЭ).
Свойства ЭХГК определяются природой структурных звеньев, входящих в состав макромолекул. Отсутствие непредельных связей в основной цепи придает этим каучукам стойкость к действию тепла, кислорода, озона и других агентов.
Состав и марки каучуков на основе органических циклических оксидов, выпускаемых ОАО "Синтез-Каучук", приведены в таблице 2.3.7.
|
Марки каучука |
Мольный состав, % |
Номер технических условий | |||
|
Оксид пропилена (ОП) |
Эпихлоргедрин (ЭХГ) |
Оксид этилена (ОЭ) |
Аллилглицидиловый эфир (АГЭ) | ||
|
СКЭХГ |
- |
100 |
- |
- |
ТУ 2294-076-00151963-2001 |
|
СКЭХГ-С |
- |
50 |
50 |
- |
ТУ 2294-074-00151963-2001 |
|
СКЭХГ-СТ(Э) |
- |
49-47, 5 |
47, 5-49 |
2-5 |
ТУ 2294-075-00151963-2001 |
|
СКПО |
95-98 |
- |
- |
2-5 |
ТУ 2294-067-16810126-99 |
|
СКЭХГ-СТ |
70-30 |
28-65 |
- |
2-5 |
ТУ 2294-049-16810126-99 |
|
СКЭХГ-СП |
43-59 |
57-41 |
- |
- |
ТУ 2294-077-00151963-2001 |
2.3.6.1 Описание технологических процессов, используемых в настоящее время
Эпихлоргидриновые каучуки получают полимеризацией эпихлоргидрина и его сополимеризацией с различными оксидами, которая проводится в присутствии каталитических систем на основе алюминийалкилов. Наиболее часто для этих целей используют системы триэтил- или триизобутилалюминия с водой (полиалкилалюмоксаны).
Для регулирования молекулярной массы полимеров, полученных в присутствии полиалкилалюмоксанов, используют хелатирующие добавки (ацетилацетон, ацетилацетонаты металлов). Ацетилацетон резко изменяет кинетику процесса полимеризации α -оксидов, при увеличении его содержания в каталитической системе увеличивается молекулярная масса полимера.
Аппаратурное оформление, условия и этапы проведения процесса являются характерными для каучуков растворной полимеризации и во многом соответствуют описанным выше для каучуков СКИ и СКД (см. 2.1.1, 2.1.2).
Свойства ЭХГК определяются природой структурных звеньев, входящих в состав макромолекул. Связь строения звена ЭХГК с его специфическими свойствами см. в таблице 2.3.8. Отсутствие непредельных связей в основной цепи придает этим каучукам стойкость к действию тепла, кислорода, озона и других агентов.
Физико-химические характеристики ЭХГК приведены в таблице 2.3.9.
|
Мономерное звено |
Особенность строения макромолекулы |
Характерные свойства вулканизатов |
|
Эпихлоргидриновое |
Эфирная связь в главной цепи; полярная хлорметильная группа в боковой цепи; отсутствие двойной связи |
Гибкость цепи, эластичность, газонепроницаемость, термостойкость, озоностойкость, теплостойкость, огнестойкость |
|
Этиленоксидное |
Эфирная связь в главной цепи; отсутствие двойной связи |
Морозостойкость, высокая эластичность, маслостойкость |
|
Аллилглицидиловое |
Двойная связь в боковой цепи |
Способность к серной и пероксидной вулканизации |
|
Показатель |
Гомополимер ЭХГ |
Сополимер ЭХГ-ОЭ |
Терполимер ЭХГ-ОЭ-АГЭ |
|
Содержание, масс. %: | |||
|
хлора |
38 |
20-26 |
20-26 |
|
кислорода |
17 |
23 |
24 |
|
Вязкость по Муни (100 °C) |
35-75 |
60-80 |
40-80 |
|
Содержание геля, % |
Отсутствие | ||
|
Температура стеклования, °C |
-29 |
-45 + -52 |
-45 + -52 |
|
Плотность энергии мольной когезии, кДж/(моль/см3) |
73, 8 |
- | |
|
Плотность, кг/м3 |
1360 |
1260 |
1260 |
|
Показатель преломления |
1, 5160 |
1, 4980 |
Пропиленоксидный каучук (СКПО) представляет собой сополимер пропиленоксида (ПО) и непредельного эпоксида, в качестве которого наиболее часто используется аллилглицидиловый эфир (АГЭ).
При этом звенья АГЭ распределяются по цепи равномерно, а присутствие 2 % - 3 % (мол.) непредельного мономера (по отношению к оксиду) пропиленоксида позволяет проводить серную вулканизацию с получением вулканизатов с хорошими физико-механическими свойствами.
Наличие в основной цепи простых эфирных групп придает молекуле большую гибкость вследствие низкого потенциала барьера вращения по связи "углерод - кислород", но в то же время полярность эфирного кислорода может усиливать межмолекулярное взаимодействие. Таким образом, подвижность цепей и свойства сополимера определяются сложным суммарным эффектом двух противоположно действующих факторов.
Полярность каучуков обеспечивает масло- и бензостойкость резины - лучшую, чем у резины на основе натурального и изопренового каучуков, но худшую, чем у резины на основе ЭХГК.
Высокая подвижность связи -С-О- позволяет прогнозировать хорошие низкотемпературные характеристики каучука. Отсутствие ненасыщенных связей в основной цепи придает ему большую стойкость к действию тепла, кислорода, озона по сравнению с непредельными каучуками, полученными на основе диеновых мономеров.
Сравнительный анализ свойств СКПО и других каучуков специального назначения, результаты испытаний некоторых резинотехнических изделий на его основе, показали, что СКПО может быть использован для производства резины, стойкой к агрессивным средам и работающей в широком температурном интервале.
2.3.7.1 Описание технологических процессов, используемых в настоящее время
Получают пропиленоксидный каучук сополимеризацией мономеров в растворе (катализаторы - алкилы алюминия или цинка; сокатализатор - вода). Чтобы гидролиз катализатора протекал мягко, в систему вводят эфир, для повышения активности катализатора и для регулирования молекулярной массы каучука - ацетилацетон.
Аппаратурное оформление, условия и этапы проведения процесса являются характерными для каучуков растворной полимеризации и во многом соответствуют описанным выше для каучуков СКИ и СКД (см. 2.1.1, 2.1.2).
Олигопипериленовый каучук (СКОП-К, СКОП-Н), как и другие жидкие углеводородные каучуки (или олигодиены), является олигомерным аналогом высокомолекулярных углеводородных каучуков.
Он представляет собой однородную вязкую жидкость (сухой остаток 50 %) с временем высыхания 24 ч, полностью совместимую с растительными неоксидированными маслами.
Синтетический каучук олигопипериленовый (СКОП-К) по ТУ 2294-083-16810126-2000 предназначен для применения в качестве заменителя натуральных олиф в производстве растительных масел для масляных красок и лаков. Также жидкий каучук СКОП может быть использован как пластификатор эластомеров взамен минерального масла ПН-6.
2.3.8.1 Описание технологических процессов, используемых в настоящее время
Олигопипериленовый каучук получают в растворе по аналогии с получением каучука СКД на различных катализаторах (см. 2.1.2), где в качестве мономера используют жидкий пиперилен (при более низком давлении, так как пиперилен представляет собой ЛВЖ).
Синтез жидких углеводородных каучуков проводят на таком же оборудовании, как и при получении синтетического каучука. Для наиболее специфичных узлов - выделения и сушки - чаще всего используют тонкопленочные роторные испарители высокой производительности.
Основное отличие в получении жидкого углеводородного каучука от синтетического каучука (получение которого происходит аналогично описанному в 2.1.2.) состоит в том, что для обрыва растущей цепи на стадии образования олигомера инициатор, катализатор или регулятор полимеризации используют в концентрации, превышающей на 1-2 порядка их концентрации при получении высокомолекулярного синтетического каучука.
Производство олигопипериленового каучука реализовано в 1987 г. на Стерлитамакском СК. Кроме проблемы замены растительных масел, создание этого производства в значительной степени было направлено на решение проблемы использования диена пиперилена, сбыт которого меньше, чем сбыт бутадиена и изопрена. Массовая доля сухого остатка в СКОП-К не менее 50 %, условная вязкость по вискозиметру ВЗ равна 246 (диаметр сопла 4 мм, время истечения 20-80 с, температура измерения 20 °C).
Производство этого полимера было организовано также в ОАО "Нижнекамскнефтехим" (Республика Татарстан).
Жидкие углеводородные каучуки можно модифицировать как по двойным связям основной цепи (гидрирование, эпоксидирование, галогенирование и т.д.), так и по функциональным группам, в частности концевым.
Каучук СКОП-К модифицируют фульвенами.
Фульвены - непредельные углеводороды, содержащие циклопентадиенильную группировку (с двумя резонансными структурами).

Каучук используется также в композиции с бутанолом и скипидаром для обеспечения влагостойкости и повышения долговечности древесины (пропитка).
Отечественный транс-1, 4-полиизопрен выпускают под торговой маркой СГ, его зарубежным аналогом является канадский полимер "Полисар-Х-414", а его природными аналогами - гуттаперча (гутта) и балата.
Гуттаперча представляет собой смолу, добываемую из растения pertja (pertja (малайск.) - дерево, источающее камедь), это высокомолекулярное соединение, геометрический стереоизомер натурального каучука (С5Н8)n средней молекулярной массой ~30-200 тыс.
Поскольку природные запасы деревьев pertja семейства гевеи постоянно сокращались, исследователи были вынуждены искать способы синтеза синтетического продукта. Впервые такой продукт был получен в 1955 г. первооткрывателем металлоорганического катализа К. Циглером, а уже в начале 60-х гг. XX века канадская компания Polysar начала промышленное производство синтетического транс-1, 4-полиизопрена на ванадиевых катализаторах.
Кроме гутты (собственно транс-1, 4-полиизопрен), техническая гуттаперча содержит смолы, белковые вещества, влагу и др.
В отличие от природных полимеров, синтетические имеют более высокую молекулярную массу и содержат определенное количество геля, поэтому они требуют пластикации перед переработкой.
При комнатной температуре техническая гуттаперча - твердый кожеподобный продукт плотностью ~0, 95 г/см3, стойкий к действию кислот (в том числе HF, HCl), водонепроницаемый, имеющий высокие электроизоляционные свойства.
Основное назначение транс-1, 4-полиизопрена - изоляция подводных кабелей, изготовление клеящих и кислотоупорных материалов в силу способности к вулканизации и хорошей совместимости с другими материалами.
Применение этого материала для изготовления протезно-ортопедических изделий для иммобилизации определенных сегментов или целиком конечностей и позвоночника позволило осуществлять непосредственно лечебные функции на завершающем этапе консервативного и оперативного лечения. Материалы использовали для производства протезов голени, фиксирующих корсетов, туторов верхних и нижних конечностей, изделий для лечения сколиоза, компрессионных переломов, в стоматологии и т.д.
2.3.9.1 Описание технологических процессов, используемых в настоящее время
Процесс синтеза синтетической гуттаперчи аналогичен процессу синтеза 1, 4-цис-изопренового каучука (СКИ), описанному выше в 2.1.1. Этот процесс также осуществляется на катализаторах Циглера - Натта в растворе, но в качестве катализаторов используют систему на основе ванадия.
Технические требования к транс-1, 4-полиизопрену:
- пластичность по Карреру - менее 0, 65;
- прочность при разрыве - более 250 кгс/см2;
- относительное удлинение при разрыве - более 400 %;
- твердость по ТМ2 - более 90;
- содержание золы - менее 0, 8 %;
- содержание ионола - 0, 2 % - 0, 8 %;
- содержание транс-1, 4-звеньев - более 85 %;
- содержание ванадия - менее 0, 06 %;
- растворимость в бензоле (толуоле) - более 90 %;
- цвет белый;
- содержание легколетучих веществ - менее 0, 7 %;
- время отверждения в воде - менее 6 мин.


