ИТС 18-2016 ПРОИЗВОДСТВО ОСНОВНЫХ ОРГАНИЧЕСКИХ ХИМИЧЕСКИХ ВЕЩЕСТВ
Production of basic organic chemicals
Дата введения - 1 июля 2017 г.
Введение
Настоящий информационно-технический справочник по наилучшим доступным технологиям (далее - справочник НДТ) является документом по стандартизации, разработанным в результате анализа технологических, технических и управленческих решений, применяемых в промышленности основного органического синтеза при производстве крупнотоннажных органических веществ.
Разработка справочника НДТ осуществлена в соответствии с Поэтапным графиком создания в 2015 - 2017 годах справочников наилучших доступных технологий, утвержденным распоряжением Правительства Российской Федерации от 31 октября 2014 г. N 2178-р (ред. от 7 июля 2016 г.).
Структура настоящего справочника НДТ соответствует ПНСТ 21-2014 "Наилучшие доступные технологии. Структура информационно-технического справочника", формат описания технологий - ПНСТ 23-2014 "Наилучшие доступные технологии. Формат описания технологий", термины приведены в соответствии с ПНСТ 22- 2014 "Наилучшие доступные технологии. Термины и определения".
Определение технологий в качестве наилучших доступных выполнено с применением Правил определения технологии в качестве наилучшей доступной технологии, а также разработки, актуализации и опубликования информационно-технических справочников по наилучшим доступным технологиям, утвержденных постановлением Правительства Российской Федерации от 23 декабря 2014 г. N 1458.
Краткое содержание справочника НДТ:
Введение. Представлено краткое содержание справочника НДТ.
Предисловие. Указана цель разработки справочника НДТ, его статус, законодательный контекст, краткое описание процедуры создания в соответствии с установленным порядком, а также взаимосвязь с аналогичными международными документами.
Область применения. Описаны основные виды деятельности, на которые распространяется действие справочника НДТ.
В разделе 1 представлена информация о состоянии и уровне развития отрасли.
В разделах 2 - 6 представлена информация по производству низших олефинов и диенов, ароматических соединений, кислородсодержащих органических соединений, дихлорэтана и винилхлорида, азотсодержащих органических веществ.
В разделе 7 - 10 представлены НДТ, технологические показатели, экономические аспекты внедрения НДТ и информация о перспективных технологиях.
Заключительные положения и рекомендации. Приведены сведения об использованных материалах при подготовке справочника НДТ.
Библиография. Приведен перечень источников информации, использованных при разработке справочника НДТ.
Предисловие
Цели, основные принципы и порядок разработки справочника НДТ установлены постановлением Правительства Российской Федерации от 23 декабря 2014 г. N 1458 "О порядке определения технологии в качестве наилучшей доступной технологии, а также разработки, актуализации и опубликования информационно-технических справочников по наилучшим доступным технологиям".
1 Статус документа
Настоящий справочник НДТ является документом по стандартизации.
2 Информация о разработчиках
Справочник НДТ разработан технической рабочей группой "Производство основных органических химических веществ" (ТРГ 18), состав которой утвержден приказом Росстандарта от 4 марта 2016 г. N 233 "О создании технической рабочей группы "Производство основных органических химических веществ" (в редакции приказа Росстандарта от 18 июля 2016 г. N 1048).
Справочник НДТ представлен на утверждение Бюро наилучших доступных технологий (далее - Бюро НДТ) (www.burondt.ru).
3 Краткая характеристика
Справочник НДТ содержит описание применяемых при производстве низших олефинов и диенов, ароматических соединений, кислородсодержащих органических соединений, дихлорэтана и винилхлорида технологий, использующихся в производстве и реализованных на территории Российской Федерации технологических процессов, оборудования, технических способов, методов, в том числе позволяющих снизить негативное воздействие на окружающую среду, водопотребление, повысить энергоэффективность, ресурсосбережение. Из описанных технологических процессов, оборудования, технических способов, методов определены решения, являющиеся наилучшими доступными технологиями (НДТ). Для НДТ в справочнике НДТ установлены соответствующие технологические показатели НДТ.
4 Взаимосвязь с международными, региональными аналогами
При разработке справочника НДТ был использован справочник Европейского союза по НДТ "Крупнотоннажное производство основных органических химикатов" (Best Available Techniques (ВАТ) Reference Document in the Large Volume Organic Chemical Industry).
5 Сбор данных
Информация о технологических процессах, низших олефинов и диенов, ароматических соединений, кислородсодержащих органических соединений, дихлорэтана и винилхлорида технологий была собрана в процессе разработки справочника НДТ в соответствии с Порядком сбора данных, необходимых для разработки информационно-технического справочника по наилучшим доступным технологиям и анализа приоритетных проблем отрасли, утвержденным приказом Росстандарта от 23.07.2015 г. N 863.
6 Взаимосвязь с другими справочниками НДТ
Взаимосвязь настоящего справочника НДТ с другими справочниками НДТ, разрабатываемыми в соответствии с распоряжением Правительства Российской Федерации от 31 октября 2014 г. N 2178-р, приведена в разделе "Область применения".
7 Информация об утверждении, опубликовании и введении в действие
Настоящий справочник НДТ утвержден приказом Росстандарта от 15 декабря 2016 г. N 1884.
Настоящий справочник НДТ введен в действие с 1 июля 2017 г., официально опубликован в информационной системе общего пользования - на официальном сайте Федерального агентства по техническому регулированию и метрологии в сети Интернет (www.gost.ru).
Область применения
Настоящий справочник НДТ распространяется на следующие основные виды деятельности:
- производство низших олефиновых и диеновых углеводородов, в частности, производство этилена, пропилена, изобутилена, бутадиена и изопрена;
- производство ароматических соединений, в частности, бензола, этилбензола, изопропилбензола, стирола, α-метилстирола;
- производство кислородсодержащих соединений, в частности, производство метанола, этанола, бутиловых спиртов, 2-этилгексанола, фенола и ацетона, оксидов этилена и пропилена, этиленгликолей, формальдегида, метил-третбутилового и метил-трет-амилового эфиров, терефталевой и акриловой кислот и их эфиров;
- производство хлорсодержащих органических веществ, в частности, производство дихлорэтана и винилхлорида;
- производство азотсодержащих органических веществ, в частности, производство нитрила акриловой кислоты и высших алифатических аминов.
Справочник НДТ также распространяется на следующие процессы, связанные с основными видами деятельности, которые могут оказать влияние на объемы эмиссий или масштабы загрязнения окружающей среды:
- хранение и подготовка сырья;
- методы предотвращения и сокращения эмиссий, образования и размещения отходов;
Справочник НДТ не распространяется на:
- производства органических веществ, основу которых составляют процессы переработки нефтяных фракций (подготовка и перегонка нефти, каталитический риформинг, каталитический крекинг, гидроочистка и другие), вошедшие в справочник НДТ "Переработка нефти";
- процессы (вопросы), касающиеся исключительно обеспечения промышленной безопасности или охраны труда.
Сфера распространения настоящего справочника НДТ приведена на рисунке 1.1.
Серым прямоугольником выделена сфера распространения настоящего справочника НДТ.

Рисунок 1.1 - Сфера распространения настоящего справочника НДТ
Основной органический синтез (тяжелый органический синтез) - промышленное многотоннажное производство органических веществ на основе углеродсодержащего сырья из природных ископаемых и из возобновляемых источников.
К ископаемым источникам относятся нефть, уголь, сланцы, природные битумы, природный газ и попутные газы нефтедобычи, к возобновляемым - углеводы растительного происхождения (целлюлоза, крахмал, сахара и др.) и масла растительного и животного происхождения.
Основной органический и нефтехимический синтез отличают масштабы отдельных производств (от десятков тысяч до миллионов тонн в год), а мировой суммарный объем выпускаемой продукции исчисляется несколькими сотнями миллионов тонн.
По своей химической природе продукты основного органического синтеза - это углеводороды, бензол и его гомологи, их галогенпроизводные, спирты и фенолы, оксиды олефинов, альдегиды и кетоны, карбоновые кислоты и их производные, нитросоединения, амины, нитрилы и др.
По своему назначению это промежуточные вещества для синтеза других товарных продуктов, мономеров для производства полимеров, экстрагентов, пластификаторов, поверхностно-активных веществ, растворителей, пестицидов, синтетического топлива, присадок и др.
Основной органический синтез зародился в конце 19 века на базе химической переработки продуктов коксования каменного угля. Из жидких продуктов коксования выделяли для последующих синтезов ароматические соединения (бензол, толуол, ксилолы, нафталин, антрацен и др.), из газообразных - этилен и водород. Кокс использовали для получения ацетилена через карбид кальция. Газификацией угля получали окись углерода или синтез-газ (смеси СО и H2).
С начала 20 века начался бурный рост нефтедобычи и нефтепереработки для производства моторных топлив и добычи природного газа для растущих потребностей энергетики. Это привело к появлению нового более дешевого и разнообразного сырья для производства продуктов органического синтеза. Из природного газа, газового конденсата и попутных газов нефтедобычи выделяют и используют в качестве сырья парафиновые углеводороды C1 - C5. Другим источником углеводородного сырья являются побочные продукты переработки нефти в моторные топлива и масла. Во всех термических и каталитических процессах переработки нефти и нефтяных фракций образуются парафиновые углеводороды и олефины нормального и изостроения C2 - C5 (метан, этан, пропан, бутан, изобутан, этилен, пропилен, бутены, пентены, бутадиен). Из нефти выделяют также парафиновые углеводороды с прямой цепью из 15 - 40 углеродных атомов.
Быстрый рост потребления нового сырья для синтеза органических продуктов привел к созданию не связанных с переработкой нефти в топлива специальных производств этилена и пропилена большой единичной мощности (до 2 млн. т. в год) путем пиролиза углеводородных газов и нефтяных фракций. Продукты пиролиза явились также дополнительным источником диенов и ароматических углеводородов.
Кроме перечисленных выше углеводородов, СО и синтез-газа, другими сырьевыми составляющими в процессах основного органического синтеза являются водород, кислород, минеральные кислоты (серная, азотная, фосфорная), щелочи, аммиак, оксиды серы и др.
Номенклатура получаемых в настоящее время хлорорганических веществ включает свыше сотни наименований. Наиболее крупнотоннажный из них - хлористый винил. Его получают из этилена и хлора и используют в качестве мономера при производстве поливинилхлорида (мировое производство свыше 40 млн.т. в год).
Широкое распространение в промышленности основного органического синтеза получили крупнотоннажные каталитические процессы окисления - этилена до оксида этилена, циклогексана до циклогексанона, п-ксилола до терефталевой кислоты, этил- и изопропилбензола до их гидропероксидов, пропилена до акролеина и акриловой кислоты, метанола до формальдегида.
Значительное количество продуктов получают по реакциям гидрирования, дегидрирования и окислительного дегидрирования. Дегидрированием этилбензола получают стирол (мономер для производства полистирола), дегидрированием бутана - бутадиен (мономер для производства синтетического каучука). Окислительным дегидрированием получают формальдегид из метанола. Гидрированием масляного альдегида и 2-этилгексеналя получают бутанол и 2-этилгексанол, гидрированием бензола - циклогексан, гидрированием высших кислот или их эфиров - высшие спирты.
К другим процессам, широко используемым в основном органическом синтезе относятся процессы алкилирования (получение этил- и изопропилбензола алкилированием бензола этиленом и пропиленом, метил-трет-бутилового и метил-трет-амилового эфиров), гидратации олефинов, лежащих в основе процесса выделения изобутилена из углеводородных фракций, а также при получении этанола, этерификации при получении эфиров акриловой кислоты, диоктилфталата и др.
Синтез-газ, получаемый сейчас преимущественно паровой конверсией метана, используют для производства метанола и в процессах оксосинтеза альдегидов из олефинов.
Из-за колебания цен на нефть возродился интерес к синтезу углеводородов для моторного топлива по реакции Фишера-Тропша из синтез-газа, получаемого как из природного газа, так и путем газификации каменного угля. По этой же причине промышленность начинает проявлять интерес к синтезам на основе метана и метанола (получение этилена из метана; этилена, пропилена и ароматических соединений из метанола).
Отрасль основного органического синтеза является ведущей и определяет прогресс всей химической промышленности - важного звена экономики страны.
Основными производителями органических химических веществ в России являются: ПАО "СИБУР Холдинг", ПАО "Нижнекамскнефтехим", ПАО "ЛУКОЙЛ", ОАО "НК "Роснефть", ОАО "Газпром нефтехим Салават", ПАО "Казаньоргсинтез" и др.
Основными процессами для производства органических химических веществ в России являются:
1. Пиролиз нефтяных фракций или углеводородных газов
Пиролиз углеводородного сырья - основной процесс получения низкомолекулярных ненасыщенных углеводородов - олефинов (этилена и пропилена).
В зависимости от исходного сырья (нафта, ШФЛУ, СУГ, ППФ, этан), температуры и времени контакта, в процессе пиролиза можно получать широкую гамму продуктов. Так при пиролизе нафты при 750 - 850°С выход олефинов C2 - C4 может достигать 50%.
В качестве сопутствующих продуктов в процессе пиролиза могут образовываться газообразные непредельные соединения: бутены, изобутен и бутадиены. Одновременно при пиролизе образуются жидкие продукты, которые содержат такие ценные углеводороды как изопрен, циклопентадиен, бензол, толуол, ксилол и др, а также тяжелые смолы пиролиза. В настоящее время более 70% мирового производства бутадиена (дивинила) получают путем его выделения из C4-фракции пиролиза. Аналогично, почти 40% производства бензола выделяют из жидких продуктов пиролиза.
В настоящее время в России действуют 15 установок пиролиза, расположенных на 10 предприятиях.
2. Каталитический риформинг прямогонных бензиновых фракций
Не смотря на то, что данный процесс вынесен в справочник НДТ "Переработка нефти" следует отметить, что это основной процесс для получения ароматических углеводородов.
В качестве исходного сырья используют узкие фракции бензина: (62 - 105°С) - для целевого получения бензола и толуола; и (105 - 140°С) - для целевого получения толуола и ксилола.
3. Процессы алкилирования
Процессы алкилирования - введение алкильных групп в молекулу органических соединений используются в промышленности органического синтеза для получения широкой гаммы продуктов.
Так, алкилирование по атому углерода (С-алкилирование) используют для получения алкилароматических соединений (этилбензола, изопропилбензола), процессы алкилирования бензола этиленом или пропиленом осуществляют в присутствии апротонных катализаторов (комплекс Густавсона) в жидкой фазе и гетерогенных (цеолиты) катализаторов в жидкой или газовой фазах.
Алкилирование по атому кислорода (О-алкилирование) представляет собой реакцию, в результате которой алкильная группа связывается с атомом кислорода, а процесс используется для получения несимметричных простых эфиров - метил-трет-бутилового и метил-трет-амилового эфиров. Алкилирование метанола изобутиленом или изоамиленом осуществляют в жидкой фазе в присутствии гетерогенных кислотных катализаторов - сульфокатионитов.
Процессы (β-окисалкилирования (ввод замещенных алкильных групп) используются для получения этаноламинов, целлозольвов, карбитолов и неионогенных ПАВ и осуществляют в жидкой фазе в отсутствии катализаторов или в присутствии гомогенных катализаторов (алкоголятов).
Процесс N-алкилирование (замещения атомов водорода на алкильную группу в молекуле аммиака или амина) используется для получения алкиламинов. В частности, алкилированием аммиака метанолом в газовой фазе в присутствии гетерогенных катализаторов - оксида алюминия или алюмосиликатов, получают метиламины.
4. Процессы гидрирования и дегидрирования
Под дегидрированием понимают химические процессы, связанные с отщеплением атомов водорода от органического соединения. Гидрирование (или гидрогенизация) заключается в превращениях органических соединений под действием молекулярного водорода.
Процессы дегидрирования C4 - C5 фракций углеводородов, этилбензола, метанола и циклогексанола используют для получения изобутилена, 1, 3-бутадиена, изопрена, стирола, формальдегида, циклогексанона. Гидрированием бутаналя и 2-этилгексеналя получают бутиловые спирты и 2-этилгексанол. Все эти процессы протекают в присутствии гетерогенных катализаторов, но гидрирование осуществляют в жидкой фазе под давлением водорода, а процессы дегидрирования - газовой фазе, как правило, с использованием инертных разбавителей.
5. Процессы окисления
К процессам окисления в промышленной органической химии относят процессы превращения исходных веществ, протекающие под действием окислителей. В качестве окислителей в промышленности, главным образом, используют воздух, технический кислород, пероксид водорода и органические гидропероксиды (этилбензола и изопропилбензола), которые получают прямым некаталитическим окислением этилбензола и изопропилбензола.
Окислением п-ксилола, пропилена и циклогексана воздухом получают терефталевую кислоту, акролеин, акриловую кислоту, циклогексанол и циклогексанон. Путем окисления этилена воздухом или кислородом получают оксид этилена, эпоксидированием пропилена гидропероксидом этилбензола - оксид пропилена.
6. Процессы гидратации и дегидратации
Под процессами гидратации или дегидратации понимают ввод или отщепление от молекулы органического соединения молекулы воды.
Гидратацией этилена и оксида этилена получают этанол и этиленгликоль. Дегидратацией диметилкарбинола получают α-метилстирол. Дегидратацией триметил-карбинола - изобутилен (на стадии выделения изобутилена и C4-фракций). Реакции гидратации и дегидратации лежат в основе последних стадий получения изопрена из формальдегида и изобутилена (по реакции Принса).
7. Процессы хлорирования/оксихлорирования, хлоргидрирования и дегидрохлорирования
Хлорированием в органическом синтезе в широком смысле слова называют процессы, при которых в молекулу органического соединения вводят атомы хлора. В зависимости от типа хлорирующего агента (хлор, хлористый водород) и условий осуществления процесса, различают процессы хлорирования, гидрохлорирования, оксихлорирования и хлоргидрирования.
Хлорированием/оксихлорированием этилена хлором/хлористым водородом получают дихлорэтан, хлоргидрированием пропилена в водной среде - пропиленхлоргидрин.
Под дегидрохлорированием понимают процессы отщепления хлористого водорода от молекулы хлорорганических соединений, которые могут протекать как термически, так и под действием щелочей. Так, термическим дегидрохлорированием дихлорэтана в газовой фазе получают винилхлорид. Щелочным дегидрохлорированием пропиленхлогидрина в жидкой фазе получают оксид пропилена.
1.1 Перспективы развития промышленности основного органического синтеза
Главными предпосылками развития промышленности основного органического синтеза являются:
- необходимость обеспечения основным сырьем практически всех отраслей химической промышленности, выпускающих синтетические материалы;
- возможность использования многочисленных источников сырья (нефти, газа, угля, древесины, отходов многих нехимических производств и т.д.), в том числе и таких, как воздух и вода;
- возможность получения одних и тех же конечных продуктов из различных исходных соединений, что обусловливает гибкость всей отрасли и ее приспособляемость к меняющимся источникам сырья;
- быстрое развитие систем нефте- и газопроводов, а также линий электропередач, обеспечивающих сырьем и энергией как действующие, так и строящиеся предприятия отрасли.
1.2 Перечень предприятий, относящихся к сфере распространения справочника
В таблице 1.1 приведен перечень предприятий, относящихся к сфере распространения настоящего справочника НДТ, и их географическое расположение.
|
N
|
Наименование организации |
Наименование группы, ассоциации, холдинга |
Регион Российской Федерации |
Город (населенный пункт) |
|
1 |
АО "Сибур-Химпром" |
ПАО "СИБУР Холдинг" |
Пермский край |
г. Пермь |
|
2 |
ООО "Сибур-Кстово" |
ПАО "СИБУР Холдинг" |
Нижегородская обл. |
г. Кстово |
|
3 |
АО "Сибур-Нефтехим" |
ПАО "СИБУР Холдинг" |
Нижегородская обл. |
г. Дзержинск |
|
4 |
АО "ПОЛИЭФ" |
ПАО "СИБУР Холдинг" |
Респ. Башкостостан |
г. Благовещенск |
|
5 |
АО "Уралоргсинтез" |
ПАО "СИБУР Холдинг" |
Пермский край |
г. Чайковский |
|
6 |
ООО "Тольяттикаучук" |
ПАО "СИБУР Холдинг" |
Самарская обл. |
г. Тольятти |
|
7 |
ООО "СИБУР Тобольск" |
ПАО "СИБУР Холдинг" |
Тюменская обл. |
г. Тобольск |
|
8 |
ООО "Тобольск-Полимер" |
ПАО "СИБУР Холдинг" |
Тюменская обл. |
г. Тобольск |
|
9 |
ООО "Томскнефтехим" |
ПАО "СИБУР Холдинг" |
Томская обл. |
г. Томск |
|
10 |
ООО "РусВинил" |
ПАО "СИБУР Холдинг" |
Нижегородская обл. |
г. Кстово |
|
11 |
ПАО "Нижнекамскнефтехим" |
- |
Респ. Татарстан |
г. Нижнекамск |
|
12 |
ОАО "Казаньоргсинтез" |
- |
Респ. Татарстан |
г. Казань |
|
13 |
ОАО "Газпром нефтехим Салават" |
ПАО "Газпром" |
Респ. Башкортостан |
г. Салават |
|
14 |
ЗАО "Стерлитамакский НХЗ" |
ООО "Управляющая Компания "ТАУ НефтеХим" |
Респ. Башкортостан |
г. Стерлитамак |
|
15 |
ОАО "Синтез-Каучук" |
ООО "Управляющая Компания "ТАУ НефтеХим" |
Респ. Башкортостан |
г. Стерлитамак |
|
16 |
ЗАО "Экоойл" |
Группа компаний "Титан" |
Омская обл. |
г. Омск |
|
17 |
ОАО "Омский каучук" |
Группа компаний "Титан" |
Омская обл. |
г. Омск |
|
18 |
ПАО "Уфаоргсинтез" |
ПАО АН К "Башнефть" |
Респ. Башкортостан |
г. Уфа |
|
19 |
ПАО "Башнефть-УНПЗ" |
ПАО АН К "Башнефть" |
Респ. Башкортостан |
г. Уфа |
|
20 |
ПАО "Башнефть-Уфанефтехим" |
ПАО АН К "Башнефть" |
Респ. Башкортостан |
г. Уфа |
|
21 |
ОАО "Ангарская НХК" |
НК "Роснефть" |
Иркутская обл. |
г. Ангарск |
|
22 |
ЗАО "Новокуйбышевская НХК" |
НК "Роснефть" |
Самарская обл. |
г. Новокуйбышевск |
|
23 |
ООО "Ставролен" |
ПАО "ЛУКОЙЛ" |
Ставропольский край |
г. Ставрополь |
|
24 |
ООО "ЛУКОЙЛ-Пермнефтеоргсинтез" |
ПАО "ЛУКОЙЛ" |
Пермский край |
г. Пермь |
|
25 |
ООО "Славнефть-Ярославнефтеоргсинтез" |
ОАО "НГК "Славнефть" |
Ярославская обл. |
г. Ярославль |
|
26 |
ОАО "Саянскхимпласт" |
- |
Иркутская обл. |
г. Саянск |
|
27 |
АО "ГАЗПРОМНЕФТЬ-ОНПЗ" |
ПАО "Газпром нефть" |
Омская обл. |
г. Омск |
|
28 |
ООО "ПО "Химпром" |
- |
Кемеровская обл. |
г. Кемерово |
|
29 |
ООО "ЛУКОЙЛ-Нижегороднефтеоргсинтез" |
ПАО "ЛУКОЙЛ" |
Нижегородская обл. |
г. Кстово |
|
30 |
АО "Газпромнефть-МНПЗ" |
НК "Газпром нефть" |
Москва |
г. Москва |
|
31 |
ООО "Саратоворгсинтез" |
ПАО "ЛУКОЙЛ" |
Саратовская обл. |
Г. Саратов |
1.3 Мощности производства основной нефтехимической продукции отрасли
Мощности производств основной нефтехимической продукции отрасли приведены в таблицах 1.2 - 1.25.
|
N |
Предприятие |
Объем производства тыс. тонн в год |
|
1 |
АО "Сибур-Химпром" |
60 |
|
2 |
ООО "Сибур-Кстово" |
360 |
|
3 |
ООО "Томскнефтехим" |
300 |
|
4 |
ПАО "Нижнекамскнефтехим" |
600 |
|
5 |
ОАО "Казаньоргсинтез" |
410 |
|
6 |
ОАО "Газпром нефтехим Салават" |
340 |
|
7 |
ПАО "Уфаоргсинтез" |
100 |
|
8 |
ОАО "Ангарский завод полимеров" |
200 |
|
9 |
АО "Новокуйбышевская НХК" |
180 |
|
10 |
ООО "Ставролен" |
350 |
|
12 |
ОАО "Ангарская НХК" |
300 |
|
N |
Предприятие |
Объем производства тыс. тонн в год |
|
1 |
АО "Сибур-Химпром" |
96, 5 |
|
2 |
ООО "Сибур-Кстово" |
180 |
|
3 |
ООО "Тобольск-Полимер" |
510 |
|
4 |
ООО "Томскнефтехим" |
139 |
|
5 |
ПАО "Нижнекамскнефтехим" |
300 |
|
6 |
ОАО "Казаньоргсинтез" |
35 |
|
7 |
ОАО "Газпром нефтехим Салават" |
100 |
|
8 |
ОАО "Омский каучук" |
52 |
|
9 |
ПАО "Уфаоргсинтез" |
150 |
|
10 |
ОАО "Ангарский завод полимеров" |
100 |
|
11 |
ОАО "Ангарская НХК" |
140 |
|
12 |
ООО "Ставролен" |
150 |
|
13 |
ООО "ЛУКОЙЛ-Нижегороднефтеоргсинтез" |
330 |
|
14 |
АО "Газпромнефть-МНПЗ" |
120 |
|
N |
Предприятие |
Объем производства тыс. тонн в год |
|
1 |
ООО "Тольяттикаучук" |
40 |
|
2 |
ООО "СИБУР Тобольск" |
83 |
|
3 |
ПАО "Нижнекамскнефтехим" |
360 |
|
4 |
ЗАО "Стерлитамакский НХЗ" |
- |
|
5 |
АО "Новокуйбышевская НХК" |
30 |
|
N |
Предприятие |
Объем производства тыс. тонн в год |
|
1 |
ООО "Тольяттикаучук" |
80 |
|
2 |
ООО "СИБУР Тобольск" |
207 |
|
3 |
ПАО "Нижнекамскнефтехим" |
180 |
|
4 |
ЗАО "Стерлитамакский НХЗ" |
30 |
|
5 |
ОАО "Омский каучук" |
40 |
|
N |
Предприятие |
Объем производства тыс. тонн в год |
|
1 |
ООО "Тольяттикаучук" |
90 |
|
2 |
ПАО "Нижнекамскнефтехим" |
200 |
|
3 |
ОАО "Каучук" |
100 |
|
N |
Предприятие |
Объем производства тыс. тонн в год |
|
1 |
ООО "Сибур-Кстово" |
96 |
|
2 |
АО "Уралоргсинтез" |
80 |
|
3 |
ПАО "Нижнекамскнефтехим" |
200 |
|
4 |
ОАО "Газпром нефтехим Салават" |
- |
|
5 |
ОАО "Омский каучук" |
- |
|
6 |
ПАО "Башнефть-Уфанефтехим" |
- |
|
7 |
ОАО "Ангарский завод полимеров" |
56 |
|
8 |
ОАО "Рязанский НПЗ" |
- |
|
9 |
ООО "Ставролен" |
95 |
|
10 |
ООО "ЛУКОЙЛ-Пермнефтеоргсинтез" |
52 |
|
11 |
ООО "Славнефть-Ярославнефтеоргсинтез" |
60 |
|
12 |
АО Тазпромнефть-Омский НПЗ" |
111 |
|
13 |
ООО ПО "Киришинефтеоргсинтез" |
- |
|
N |
Предприятие |
Объем производства тыс. тонн в год |
|
1 |
АО "Сибур-Химпром" г. Пермь |
220 |
|
2 |
ПАО "Нижнекамскнефтехим" |
348 |
|
3 |
ОАО "Газпром нефтехим Салават" |
175 |
|
4 |
ОАО "Ангарский завод полимеров" |
33 |
|
N |
Предприятие |
Объем производства тыс. тонн в год |
|
1 |
ПАО "Нижнекамскнефтехим" |
300 |
|
2 |
ОАО "Газпром нефтехим Салават" |
160 |
|
3 |
АО "Сибур-Химпром" г. Пермь |
135 |
|
4 |
ОАО "Пластик" г. Узловая |
60 |
|
5 |
ОАО "Ангарский завод полимеров" |
- |
|
N |
Предприятие |
Объем производства тыс. тонн в год |
|
1 |
ОАО "Казаньоргсинтез" |
- |
|
2 |
ПАО "Уфаоргсинтез" |
- |
|
3 |
ЗАО "Новокуйбышевская НХК" |
- |
|
N |
Предприятие |
Объем производства тыс. тонн в год |
|
1 |
АО "Сибур-Химпром" |
81 |
|
2 |
ОАО "Ангарская НХК" |
115 |
|
3 |
ОАО "Газпром нефтехим Салават" |
50 |
|
N |
Предприятие |
Объем производства тыс. тонн в год |
|
1 |
АО "Сибур-Химпром" |
83 |
|
2 |
ОАО "Газпром нефтехим Салават" |
- |
|
N |
Предприятие |
Объем производства тыс. тонн в год |
|
1 |
ОАО "Казаньоргсинтез" |
55 |
|
2 |
ОАО "Омский каучук" |
36 |
|
3 |
ПАО "Уфаоргсинтез" |
70 |
|
N |
Предприятие |
Объем производства тыс. тонн в год |
|
1 |
ОАО "Казаньоргсинтез" |
35 |
|
2 |
ОАО "Омский каучук" |
24 |
|
3 |
ПАО "Уфаоргсинтез" |
40 |
|
N |
Предприятие |
Объем производства тыс. тонн в год |
|
1 |
АО "Сибур-Нефтехим" |
300 |
|
2 |
ОАО "Казаньоргсинтез" |
45 |
|
3 |
ПАО "Нижнекамскнефтехим" |
250 |
|
N |
Предприятие |
Объем производства тыс. тонн в год |
|
1 |
АО "Сибур-Нефтехим" г. Дзержинск |
267 |
|
2 |
ОАО "Казаньоргсинтез" |
45 |
|
3 |
ПАО "Нижнекамскнефтехим" |
90 |
|
N |
Предприятие |
Объем производства тыс. тонн в год |
|
1 |
АО "Сибур-Химпром" |
35 |
|
2 |
АО "Уралоргсинтез" |
220 |
|
3 |
ООО "Тольяттикаучук" |
100 |
|
4 |
ООО "СИБУР Тобольск" |
150 |
|
5 |
ПАО "Нижнекамскнефтехим" |
25 |
|
6 |
ЗАО "Стерлитамакский НХЗ" |
36 |
|
7 |
ОАО "Омский каучук" |
200 |
|
8 |
ПАО " "Башнефть-УНПЗ" |
- |
|
9 |
ОАО "Ангарская НХК" |
- |
|
10 |
ООО "Славнефть-Ярославнефтеоргсинтез" |
- |
|
11 |
АО Тазпромнефть-Омский НПЗ" |
- |
|
N |
Предприятие |
Объем производства тыс. тонн в год |
|
1 |
ЗАО "Новокуйбышевская НХК" |
160 |
|
N |
Предприятие |
Объем производства тыс. тонн в год |
|
1 |
АО "ПОЛИЭФ", г. Благовещенск |
230 |
|
N |
Предприятие |
Объем производства тыс. тонн в год |
|
1 |
АО "Сибур-Нефтехим" г. Дзержинск |
30 |
|
N |
Предприятие |
Объем производства тыс. тонн в год |
|
1 |
АО "Сибур-Нефтехим" г. Дзержинск |
53 |
|
N |
Предприятие |
Объем производства тыс. тонн в год |
|
1 |
ООО "РусВинил" г. Кстово |
327 |
|
2 |
ОАО "Саянскхимпласт" |
- |
|
3 |
ОАО "Каустик" г. Стерлитамак |
- |
|
4 |
ОАО "Пласткард" г. Волгоград |
- |
|
N |
Предприятие |
Объем производства тыс. тонн в год |
|
1 |
ООО "РусВинил" г. Кстово |
333 |
|
2 |
ОАО "Саянскхимпласт" |
- |
|
4 |
ОАО "Пласткард" г. Волгоград |
- |
|
N |
Предприятие |
Объем производства тыс. тонн в год |
|
1 |
ООО "Ставролен" |
50 |
|
N |
Предприятие |
Объем производства тыс. тонн в год |
|
1 |
ООО "Саратоворгсинтез" |
150 |
1.4 Анализ приоритетных проблем отрасли
Развитие отрасли происходит в направлении повышения экономической эффективности и обеспечения экологической и общей производственной безопасности производств.
1.4.1 Охрана окружающей среды
Охрана окружающей среды и экологическая безопасность обеспечивается выбором сырья и химических стадий его переработки, реализация которых сопровождается минимумом образования побочных продуктов и их низкой токсичностью, а также наличием специальных технологических стадий по детоксикации отходов.
1.4.2 Источники общей опасности
Источниками общей производственной опасности являются процессы, протекающие при высоких температурах и давлениях и использующие токсичные, горючие и взрывоопасные вещества. Общая производственная безопасность обеспечивается соблюдением федеральных правил и норм в области промышленной безопасности. Кардинальным путем повышения производственной безопасности является переход к другим химическим процессам и катализаторам, не требующим использования опасных веществ и жестких условий проведения процессов.
1.4.3 Экономическая эффективность
Экономическая эффективность определяется:
- оптимальным выборам приемлемого по стоимости, доступности и качеству сырья;
- оптимальным выбором химических стадий переработки сырья, обеспечивающих высокую селективность и минимальное образование побочных продуктов, требующих дополнительных затрат для их переработки или безопасного сброса в окружающую среду;
- минимизацией энергетических затрат, путем правильного выбора химических стадий, оптимизации параметров работы реакционных узлов и стадий разделения, выделения и очистки продуктов реакции;
- использованием более эффективных стадий разделения, выделения и очистки продуктов реакции, включая процессы мембранного разделения, промышленной хроматографии и др.
- созданием новых катализаторов, обладающих высокой активностью и обеспечивающих высокую селективность образования целевого продукта в течение длительного периода работы (до нескольких лет).
В данном разделе будут рассмотрены технологии производства следующих органических соединений: этилен, пропилен, изобутилен, бутадиен-1, 3 и изопрен.
2.1 Производство этилена
Этилен является сырьем для нефтехимической промышленности. Основное направление использования этилена - в качестве мономера для получения полиэтилена (наиболее крупнотоннажный полимер в мировом производстве). В зависимости от условий полимеризации получают полиэтилены низкого давления и полиэтилены высокого давления. Практически для получения полиэтилена применяют этилен с чистотой не менее 99, 9%. Также этилен применяют для производства ряда сополимеров, в том числе с пропиленом, стиролом, винилацетатом и другими. Олигомеры этилена являются основой ряда синтетических смазочных масел. Так сополимеризацией этилена с пропиленом на катализаторах Циглера-Натта получают этилен-пропиленовые каучуки, обладающие повышенной устойчивостью к окислению и истиранию.
В Российской Федерации производится более 2500 тыс. т этилена в год, из которого около 30% производят на предприятиях "Сибура", 25% получают на ПАО "Нижнекамскнефтехим" и 21% на ОАО "Казаньоргсинтез". В России подавляющее большинство этилена производится путем пиролиза углеводородного сырья. В качестве исходного сырья в основном используется нафта, ШФЛУ, СУГ, ППФ, СНГ (сжиженный нефтяной газ), этан и различные бензиновые фракции.
2.1.1 Описание технологических процессов, используемых в настоящее время
Этилен получается во многих процессах как сопутствующий или побочный продукт. Значительное его количество как сопутствующего продукта этилена получается на установках каталитического крекинга в виду крупных мощностей последних. В данной главе детально рассмотрены процессы непосредственного получения этилена, детально технология каталитического крекинга представлена в соответствующем разделе справочника НДТ "Переработка нефти".
2.1.1.1 Пиролиз
Пиролизом (паровым крекингом) углеводородов получают более 90% всего производимого в мире этилена.
В результате пиролиза получают: этилен 99, 9%масс, пропилен 99, 9%масс, бутан-бутадиеновую фракцию, содержащую 30 - 40%масс. бутадиена, 25 - 30%масс. изобутилена, тяжелую смолу пиролиза и легкую смолу пиролиза (фракцию жидких продуктов пиролиза), из которой выделяют ароматические углеводороды - бензол, толуол, ксилолы.
Сырьем для установок пиролиза являются: нафта, этан, газойль, СНГ, пропан, бутаны, БГС, ДГК, ШФЛУ.
В России производства пиролиза условно можно разделить по видам сырья на следующие группы:
1. Пиролиз этановой фракции.
2. Пиролиз СУГ и этановой фракции.
3. Пиролиз углеводородного сырья (бензиновые фракции, ШФЛУ и СУГ).
4. Пиролиз углеводородного сырья (бензиновые фракции, ШФЛУ)
5. Пиролиз бензиновых фракций.
Особых технологических различий в процессе пиролиза не существует. Разницу между одним вариантом технологии пиролиза и другим могут составлять незначительные конструкторские решения по печам. В зависимости от сырья и технологии схема переработки продуктов пиролиза может несколько отличатся. В целом наиболее целесообразно описать технологические режимы и параметры, в общем, не привязывая их к определенным технологиям.
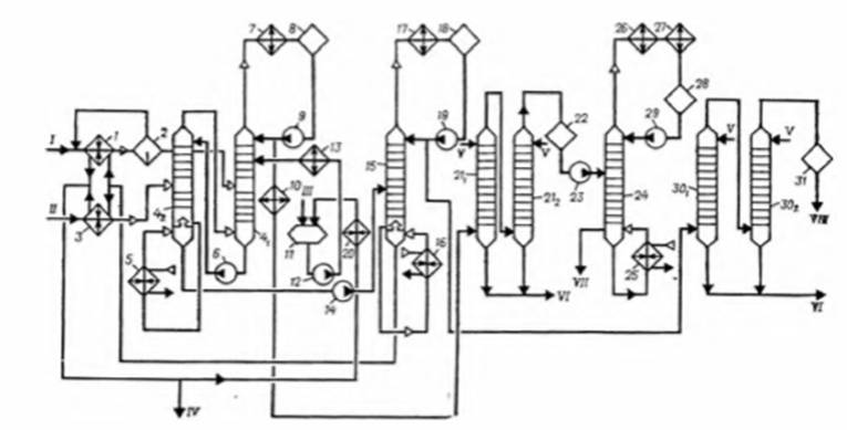
На рисунке 2.1.1 приведена принципиальная технологическая схема установки пиролиза.
Сырье СУГ со склада поступает в подогреватель, где его нагревают до 60 - 80°C. Сырье бензиновая фракция со склада поступает в подогреватель, где его нагревают до 100 - 110°C. После подогревателя сырье (СУГ или бензиновая фракция) направляют в конвекционную часть печи пиролиза, где за счет тепла отходящих топочных газов оно нагревается до 180 - 200°C, после чего в смесителе смешивается с водяным паром - разбавителем. Полученную смесь водяного пара и исходных углеводородов подают в зону высокотемпературной конвекции, где смесь нагревается до 600 - 630°C и затем направляется в зону радиантного обогрева.
На выходе из змеевика печи пиролиза смесь имеет температуру 800 - 870°С (в зависимости от вида сырья и конструкции пирозмеевика). Для резкого снижения температуры паросырьевая смесь подается в закалочно-испарительный аппарат, где она охлаждается до 330 -450°С за счет хладоносителя - котловой питательной воды, подаваемой в межтрубное пространство закалочно-испарительного аппарата. При этом из котловой питательной воды получают насыщенный водяной пар высокого давления 12 - 14 МПа, который направляют в паросборник из которого его отводят в коллектор насыщенного пара высокого давления для дальнейшего перегрева в выносном пароперегревателе или же дополнительно подогревается в нижней части конвекционной секции печи, после чего поступает в коллектор перегретого пара. Пирогаз, полученный при пиролизе нафты, сжиженных углеводородных газов и рециклового потока, поступает в колонну первичного разделения пирогаза, где происходит выделение из него тяжелых продуктов пиролиза (в нижней части колонны). Пирогаз с верхней части колонны, охлажденный до температуры не более 110°C, направляют в колонну водной закалки, где происходит его охлаждение и выделение из него фракции C5 – C9. Пирогаз с верха колонны с температурой не более 40°С направляется на всас компрессора пирогаза, а вода из кубовой части колонны направляется на дальнейшее разделение в емкость-отстойник.
В емкости происходит расслаивание углеводородов и воды. Углеводороды подают в колонну первичного разделения пирогаза в виде флегмы, а избыток углеводородов (фр. C5 – C9) откачивается для дальнейшей переработки или на склады. Водный слой с примесью растворенных углеводородов направляют в отпарную колонну для отпарки от растворенных углеводородов, после которой вода поступает на узел получения пара разбавления, где превращается в пар разбавления, который снова поступает на печи пиролиза. Небольшое количество избыточной воды сливается в канализацию в виде продувки от солей жесткости, предварительно пройдя цикл охлаждения оборотной водой в холодильниках.

Рисунок 2.1.1 - Принципиальная технологическая схема установки пиролиза
Охлажденный пирогаз с верха колонны водной закалки направляется на многоступенчатый компрессор пирогаза. После каждой ступени компрессора пирогаз охлаждается оборотной водой и разделяется на газовую и жидкую фазы в сепараторах. Между ступенями сжатия пирогаз направляют в абсорбционную колонну, орошаемую водным раствором щелочи для очистки углеводородов от кислых примесей. Циркулирующий водный раствор щелочи непрерывно обновляется путем добавления свежей щелочи. Отработанный раствор щелочи непрерывно выводится с установки и собирается в емкости, откуда направляется на утилизацию. Пирогаз, очищенный от кислых примесей, дожимается до требуемого давления, последовательно охлаждается в теплообменниках до 15 - 18°C, и подается на осушители.
Осушенные углеводороды подаются в ряд последовательно расположенных пластинчатых теплообменников, где ступенчато охлаждаются вплоть до температуры - 160°С за счет холода испаряющегося пропилена и этилена, подающихся с холодильных циклов, а также холода обратных потоков метана и водорода. Такое охлаждение происходит в несколько стадий. После каждой стадии теплообменников установлен сепаратор, углеводородный конденсат из которого направляется в ректификационную колонну - деметанизатор, где происходит выделение метано-водородной фракции, которая направляется в топливную систему предприятия. Кубовый продукт деметанизатора направляется в ректификационную колонну (деэтанизатор), где происходит отделение этан-этиленовой фракции от остальных углеводородов. Для создания флегмы в деэтанизаторе используется холод сжиженного пропилена, получаемого с холодильной установки. Куб колонны обогревается водяным паром среднего давления.
Полученную этан-этиленовую фракцию направляют в подогреватель, после чего ее смешивают с водородом и направляют в реактор на гидрирование ацетиленовых примесей (хвостовое гидрирование). В зависимости от технологии может применятся фронтальное гидрирование легкого пирогаза до выделения этан-этиленовой фракции. В реакторе на стационарном слое гетерогенного катализатора (палладийсодержащий катализатор) происходит селективное гидрирование ацетиленовых примесей. После реактора этан-этиленовая фракция осушается и подается в ректификационную колонну. В колонне выделяют товарный этилен. Для создания флегмы используется холод сжиженного пропилена, получаемого с холодильной установки. Дистиллят, товарный этилен, направляется для хранения и дальнейшего использования в других процессах. Куб колонн обогревается газообразным пропиленом. Этан, получаемый в кубе колонны, направляют в печь на пиролиз с целью получения дополнительного этилена.
Кубовый остаток деэтанизатора, содержащий углеводороды C3-C5, направляют в колонну-депропанизатор вместе с углеводородами, полученными на стадии компримирования от сепараторов межступенчатого оборудования, где происходит выделение пропан-пропиленовой фракции. Куб колонны обогревают водяным паром. Газообразная пропан-пропиленовая фракция конденсируется в конденсаторе, где в качестве хладагента используется пропилен узла пропиленового холодильного цикла. Часть конденсата подается обратно в колонну в виде флегмы с помощью насоса, а оставшийся дистиллят в газообразном виде направляется на гидрирование, в процессе которого происходит удаление метилацетилена и пропадиена. После гидрирования газообразную пропан-пропиленовую фракцию подвергают осушке, конденсации и направляют сначала в отпарную колонну C2, где из нее удаляют метан-этановую фракцию, а затем - в колонну получения пропилена. Товарный пропилен с верха колонны направляется на склад, пропановая фракция с куба колонны направляется в качестве рециклового потока на печи пиролиза.
Кубовый остаток колонны-депропанизатора, состоящий преимущественно из углеводородов C4-C9, подают в ректификационную колонну дебутанизатор. Данная колонна работает при давлении 0, 35 - 0, 45 МПа. Сверху колонны-дебутанизатора отбирают фракцию C4 углеводородов, которую конденсируют в конденсаторе, работающем на охлаждающей воде.
Кубовый продукт колонны-дебутанизатора направляют в колонну депентанизатор, предварительно смешав с углеводородами, полученными на стадии заклаки пирогаза. Сверху колонны выделяется пентан-амиленовая фракция, которая конденсируется в конденсаторе, работающем на оборотной воде. Часть пентан-амиленовой фракции направляется в качестве орошения обратно в колонну, балансовое количество отправляется потребителю либо в рецикл на печи пиролиза. Кубовый продукт колонны (пироконденсат) используется как сырье для получения ароматических углеводородов.
Нормы расхода сырья и энергоресурсов приведены в таблице 2.1.1.
2.1.2 Текущие уровни эмиссии в окружающую среду
В таблице 2.1.2 представлена информация по выбросам и сбросам предприятий - производителей этилена. В производстве этилена пиролизом бензиновых фракций и СУГ образуются такие отходы как кокс и желтое масло.
|
Технология |
Пиролиз этановой фракции |
Пиролиз СУГ и этановой фракции |
Пиролиз углеводородного сырья (бензиновые фракции, ШФЛУ и СУГ) |
Пиролиз углеводородного сырья (бензиновые фракции, ШФЛУ)(2) |
Пиролиз углеводородного сырья(4) |
Пиролиз бензиновых фракций |
|
Показатели | ||||||
|
Сырье, кг/т |
нет данных |
1950 - 2150 |
1950 - 2150 |
2260 |
2725, 5 |
нет данных |
|
Электроэнергия, кВт*ч/т (Гкал/т) |
нет данных |
1280 - 1400 (1, 1 - 1, 2) |
70 - 77 (0, 06 - 0, 07) |
40(3) |
43, 6 - 51, 2 |
нет данных |
|
Теплоэнергия, Гкал/т |
нет данных |
- |
3, 8 - 4, 2 |
0, 616(3) |
- |
нет данных |
|
Пар, Гкал/т |
нет данных |
1, 8 - 2, 0 |
- |
- |
- |
нет данных |
|
Топливный газ, кг.у.т./т |
нет данных |
1100 - 1200 |
680 - 750 |
22(3) |
54, 6 - 65, 5 |
нет данных |
|
(1) Удельные данные приведены на совместное производство этилена и пропилена (2) Удельные данные показаны на совместное производство этилена и пропилена и при соотношении структуры сырья пиролиза газовое/жидкое 20/80. (3) Удельные данные по потреблению энергоресурсов показаны только по энергоресурсам, поставляемым со стороны, собственные энергоресурсы в расчетах удельных показателей не учтены. (4) Удельные данные показаны на совместное производство этилена и пропилена и при соотношении структуры сырья пиролиза газовое/жидкое 40/60. При изменении соотношения сырья данные могут изменяться. | ||||||
|
Технология |
Пиролиз этановой фракции |
Пиролиз СУГ и этановой фракции |
Пиролиз углеводородного сырья (бензиновые фракции, ШФЛУ и СУГ) |
Пиролиз углеводородного сырья (бензиновые фракции, ШФЛУ)** |
Пиролиз углеводородного сырья |
Пиролиз бензиновых фракций |
|
Загрязняющие вещества в выбросах, кг/т* | ||||||
|
NOx |
нет данных |
не более 1, 6 |
не более 4, 0 |
не более 4, 1 |
не более 0, 38 |
нет данных |
|
CO |
нет данных |
не более 0, 5 |
не более 5, 3 |
не более 5, 0 |
не более 0, 27 |
нет данных |
|
Сумма углеводородов (без метана) |
нет данных |
не более 1, 7 |
не более 8 |
не более 11 |
- |
нет данных |
|
Загрязняющие вещества в сбросах, кг/т | ||||||
|
Нефтепродукты |
нет данных |
не более 8, 0 |
не более 0, 4 |
не более 0, 5 |
- |
нет данных |
|
ХПК |
нет данных |
не более 15 |
не более 10 |
не более 10 |
не более 28 |
нет данных |
|
рН |
нет данных |
8, 4 - 11, 7 ед. рН |
9 - 11 ед. рН |
6, 5 - 10, 5 ед. рН |
- |
нет данных |
|
* Данные получены на основе расчетной модели ** Удельные данные показаны на совместное производство этилена и пропилена | ||||||
2.2 Производство пропилена
Одним из наиболее широко применяемых полимеров является полипропилен. Из него изготавливают трубы, фитинги, ковры, упаковку, пленку и т.д. На сегодняшний день производство полипропилена составляет приблизительно 65 млн. тонн в год. Мономером для производства полипропилена является пропилен. Помимо полипропилена пропилен является сырьем для производства других крупнотоннажных продуктов.
В Российской Федерации производится около 3 млн. тонн пропилена в год, максимальные мощности по производству пропилена принадлежат ООО "Тобольск-Полимер" (до 18, 7%) и ПАО "Нижнекамскнефтехим" (около 14, 1%). Остальные предприятия производят от общей суммы от 1% до 9%.
В России основное количество пропилена производится путем пиролиза углеводородного сырья, а также дегидрированием пропана и путем каталитического крекинга. При пиролизе и каталитическом крекинге пропилен не является ключевым продуктом, а получается как сопутствующий продукт. Сырье для производства пропилена приведено в таблице 2.2.1.
|
Процесс |
Сырье |
|
Пиролиз |
СУГ, ШФЛУ, Нафта, ППФ |
|
Кат. крекинг |
Мазут, вакуумный газойль |
|
Дегидрирование |
Пропан |
2.2.1 Описание технологических процессов, используемых в настоящее время
Технология получения пропилена путем пиролиза углеводородного сырья была детально рассмотрена в главе 2.1 "Производство этилена"; технология получения пропилена путем каталитического крекинга детально рассмотрена в справочнике НДТ "Нефтепереработка"; поэтому в данной главе будет рассмотрена технология получения пропилена дегидрированием пропана.
2.2.1.1 Дегидрирование пропана
Еще в начале 90-х годов прошлого века установки дегидрирования рассматривались, в основном, как способ получения изобутилена, однако уже к концу десятилетия наметилась тенденция на пропилен ориентированное проектирование таких установок.
Существует две коммерчески реализованных технологии получения пропилена из пропана: "Oleflex" компании UOP, и ОАО НИИ "Ярсинтез".
Основным продуктом процессов дегидрирования является пропилен.
Сырьем для описываемых процессов является пропан.
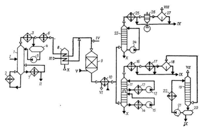
2.2.1.1.1 Технология "Oleffex" компании UOP
Для проведения дегидрирования в процессе Oleflex используют платиновые катализаторы на подложке из окиси алюминия с щелочным промотором. Технологическая схема представлена на рис. 2.2.1.
Дегидрирование пропана проводится на катализаторе с движущимся слоем для его непрерывной регенерации.
Производство состоит из трех основных секций:
●секция очистки сырья;
●реакторной секции;
●секция выделения продукта.

Рисунок 2.2.1 - Принципиальная технологическая схема процесса "Oleflex"
Каждая из данных секций в свою очередь включает в себя узлы переработки потока сырья.
Секция очистки сырья предназначена для удаления метанола и извлечения азотных компонентов, металлов, воды и тяжелых углеводородов из свежего пропанового сырья. Удаление метанола необходимо, чтобы избежать образования окиси углерода в реакторах дегидрирования, которая может вызвать дезактивацию катализатора. Примеси также могут вызвать дезактивацию катализатора.
Свежее сырье - пропановая фракция поступает в промывочную колонну, где встречным потоком циркуляционной воды из него вымывается метанол. Обогащенная метанолом вода выводится из промывочной колонны и после нагрева попадает в метанольную колонну, где происходит процесс очистки воды от метанола. Балансовое количество метанола выводится за границу производства потребителям. Отпаренная вода после охлаждения возвращается на промывку пропана.
Очищенная от метанола пропановая фракция направляется дальше для удаления соединений азота и следов металлов, последовательно проходит сверху вниз через защитные адсорберы. Для удаления воды, содержащейся в сырье после промывки, поток направляется в коагулятор (где отделяется основная масса принесенной воды) и осушители (заполненные адсорбентом, где отделяется остаточное количество воды от пропанового потока). Очищенный пропан направляется в депропанизатор для удаления тяжелых углеводородов.
Перед подачей в депропанизатор сырьевой поток обезметаноленного пропана смешивается с рецикловым пропаном из узла разделения пропан-пропиленовой фракции и направляется в теплообменник, где нагревается до 106°С. Пропан из теплообменника поступает в депропанизатор в виде парожидкостной смеси. Пары очищенного от тяжелых углеводородов пропана поступают на конденсацию в воздушный холодильник и направляются в систему сепарации. В системе сепарации очищенный пропан смешивается с потоком водорода, после чего направляется в реакторную секцию.
Кубовый продукт из депропанизатора направляется в колонну отпарки, где происходит отделение легких углеводородов, которые направляются в топливную сеть, тяжелые углеводороды выводятся на границу производства потребителям.
Перед подачей в реакторную секцию в сырьевой поток впрыскивается диметил-дисульфид (ДМДС). ДМДС предупреждает обуглероживание стали за счет образования слоя сульфида хрома на поверхности труб реакторов и печей, а также снижает протекание реакции термического расщепления пропана. Сырьевой поток последовательно проходит через 4 реактора, перед каждым входом в реактор продуктовый поток нагревается в печи. Дегидрирование пропана протекает под небольшим избыточным давлением, температуре 635 - 650°С в присутствии водорода.
Основная реакция дегидрирования осуществляется по схеме:

Параллельно с основной реакцией протекают побочные реакции, основные из них:
1. Образование диеновых углеводородов и крекинг:

2. Образование тяжелых фракций:

Узел непрерывной регенерации катализатора (НРК) обеспечивает непрерывную транспортировку катализатора по реакторам и его регенерацию (удаление кокса с поверхности). Поток катализатора из нижней части каждого из реакторов под действием собственного веса поступает в приемники катализатора, где осуществляется его охлаждение и очистка от углеводородов путем продувки отходящим водородным газом системы сепарации. Охлаждение катализатора необходимо для предотвращения повреждений в системе трубопроводов перемещения катализатора. В последнем накопителе катализатор продувается азотом от остаточного количества водорода и углеводородов для исключения их попадания в кислородосодержащую среду колонны регенерации.
В колонне регенерации катализатор выжигается от кокса с помощью потока смеси азота с кислородом. Также, для предотвращения агломерации платины на поверхности катализатора, в систему дозируется незначительное количество газообразного хлора.
На выходе из реакторов сырье охлаждается и попадает в компрессор продуктового потока. В компрессоре пропиленсодержащий поток сжимается и далее проходит очистку от соединений хлора в адсорбере с помощью нерегенерируемого оксида алюминия. Приводом компрессора служит паровая турбина. Получение пара происходит в 3-х паровых котлах (бойлерах) высокого давления за счет утилизации выделенных легких углеводородов и водорода.
В узел осушки продуктовый поток направляется для удаления воды и сероводорода, который может вызвать отравление катализатора селективного гидрирования, а также ухудшить качество пропиленового продукта и топливного газа. После этого продуктовый поток направляется в систему сепарации.
Регенерация осушителей обеспечивается подачей снизу вверх через адсорберы регенерирующего газа - смеси отходящего газа ректификационной секции деэтанизатора, водородного газа из системы сепарации и отходящего газа системы очистки водорода. Поток газа регенерации из адсорберов направляется в скруббер газов регенерации, где содержащийся в газовой смеси сероводород поглощается циркулирующим водным раствором щелочи. Очищенный углеводородный газ с верха колонны направляется в топливную сеть, отработанный раствор из куба колонны с максимальным конечным содержанием сульфидов натрия до 60 г/л направляется в емкость дегазации щелочи и далее в блок очистки. Технология очистки сульфидных стоков, разработанная фирмой Shell-Paques (Голландия), является экологически чистым биологическим процессом обезвреживания сульфидных стоков с применением живого биохимического катализатора - серобактерий, которые преобразуют серосодержащие соединения до конечных продуктов окисления - сульфатов, при этом отходящий очищенный поток после биореактора содержит менее 1 мг/л сульфидов.
Система сепарации предназначена для выделения из продуктового потока водорода, направляемого в систему очистки водорода, а также для получения смешанного потока сырьевого пропана с водородом.
На начальном этапе в системе сепарации продуктовый поток после охлаждения, попадая в сепаратор высокого давления, разделяется на 2 потока: газовый (водородосодержащий поток), жидкий (пропан-пропиленовый поток). Далее газовый поток попадает в сепаратор среднего давления, где как и в сепараторе высокого давления разделяется на 2 потока (газовый и жидкий). На следующем этапе оставшийся газовый поток направляется через турбодетандеры в сепаратор низкого давления, где отделяются оставшиеся углеводороды C3. Жидкий пропан-пропиленовый поток направляется из всех сепараторов в испарительную емкость, где отделяются легкие углеводороды, которые возвращаются в систему, пропан-пропиленовый поток направляется в реактор селективного гидрирования.
Избыточный поток водородсодержащего газа из узла сепарации поступает в систему очистки водорода, где методом короткоцикловой адсорбции разделяется на водород (99, 99%) и поток углеводородного газа. Основная часть водорода возвращается в реакторную секцию для восстановления и нагрева катализатора, часть потока водорода компримируется и направляется на производство полипропилена и в реактор селективного гидрирования. Углеводородный газ из системы очистки водорода направляется в топливную сеть.
Лицензионный процесс селективного гидрирования Huels (США) представляет собой высокоселективную технологию с неподвижным слоем катализатора, предназначенную для гидрирования ацетиленовых углеводородов и диолефинов водородом в моноолефины.
Реакции гидрирования осуществляются по схеме:

Вследствие своей высокой селективности глубина превращения ацетиленов и диенов фактически составляет до 100%, потери пропилена при насыщении являются минимальными.
Далее пропан-пропиленовый поток направляется в деэтанизатор.
На входе деэтанизатора пропан-пропиленовый поток смешивается с рецикловым потоком производства полипропилена. Кубовый продукт с низа отпарной колонны направляется на разделение в пропан-пропиленовую колонну, пары с верха колонны направляются в ректификационную секцию деэтанизатора. Кубовый продукт ректификационной секции деэтанизатора возвращается в качестве орошения в отпарную колонну деэтанизатора, пары с верха ректификационной секции направляются на регенерацию осушителей продуктового потока.
Пропан-пропиленовая колонна состоит из 180 ректификационных тарелок, такое количество обусловлено близкими температурами кипения пропана и пропилена. С куба колонны, непреобразованный пропан возвращается в депропанизатор. С тарелок отбираются непрореагировавшие ацетиленовые углеводороды и диолефины, поток которых возвращается в реактор селективного гидрирования. Пары с верха пропан-пропиленовой колонны направляются на всас компрессора теплового насоса. После первой ступени компрессора теплового насоса пары пропилена направляются в ребойлеры пропан-пропиленовой колонны. В ребойлерах утилизируется тепло пропиленового газового потока, образованное в процессе сжатия на первой ступени компрессора, пары конденсируются и направляются на орошение пропан-пропиленовой колонны. Сжатый пропиленовый газ со второй ступени компрессора конденсируется и так же возвращается на орошение пропан-пропиленовой колонны, балансовое количество направляется в буферные емкости промежуточного хранения пропилена и далее на производство полипропилена.
Основным продуктом производства является пропилен с концентрацией не менее 99, 5% масс.
2.2.1.1.2 Технология ОАО НИИ "Ярсинтез"
Для производства пропилена из пропана применяются реакторы с кипящим слоем микросферического алюмохромового катализатора. Поскольку процесс дегидрирования идет с поглощением тепла, то катализатор, применяемый в процессе, одновременно используется и как теплоноситель. Технология ОАО НИИ Ярсинтез позволяет строить установки с производительностью по пропилену до 400 тыс. тонн в год. Принципиальная технологическая схема процесса представлена на рисунке 2.2.2. Температура в реакторе - 550 - 600°С, давление - 1, 1 - 1, 5 бар. Общая селективность процесса по пропилену составляет 89% молн. Конверсия пропана за один проход находится на уровне 40%. Регенерация катализатора осуществляется непрерывно.

Рисунок 2.2.2 - Принципиальная технологическая схема процесса Ярсинтез
Нормы расхода сырья и энергоресурсов приведены в таблице 2.2.2.
2.2.2 Текущие уровни эмиссии в окружающую среду
В таблице 2.2.3 представлена информация по выбросам и сбросам предприятий - производителей пропилена.
|
Технология |
Дегидрирование пропана: технология "Олефлекс" |
Дегидрирование пропана: технология Ярсинтез |
|
Пропановая фракция (96% пропан), кг/т |
1210 - 1330 |
нет данных |
|
Электроэнергия, кВт*ч/т |
135 - 150 |
нет данных |
|
Природный газ, Кг/час |
10900 - 12000 |
нет данных |
|
Технология |
Дегидрирование пропана: технология "Олефлекс" |
Дегидрирование пропана: технология Ярсинтез |
|
Загрязняющие вещества в выбросах, кг/т* | ||
|
NOx |
не более 8, 5 |
нет данных |
|
CO |
не более 1, 5 |
нет данных |
|
Сумма углеводородов (без метана) |
- |
нет данных |
|
Загрязняющие вещества в сбросах, кг/т | ||
|
Нефтепродукты |
не более 0, 03 |
нет данных |
|
ХПК |
не более 0, 7 |
нет данных |
|
рН |
- |
нет данных |
|
* Данные получены на основе расчетной модели | ||
2.3 Производство изобутилена
Изобутилен мономер является многотоннажным мономером алифатического ряда. Изобутилен существует в двух товарных формах: как компонент C4 фракции и как чистый продукт. Концентрированный изобутилен (чистота >99% масс.) применяют для получения различного рода синтетических каучуков. Получают такой продукт путем выделения из изобутиленсодержащей фракции различными методами: экстракцией серной кислотой, через промежуточное образование трет-бутилового спирта или метил-трет-бутилового эфира на гетерогенных катализаторах. Саму же C4 фракцию получают путем ее выделения из газов пиролиза, каталитического крекинга или дегидрированием изобутановой фракции или изомеризацией нормальных бутиленов. При этом содержание целевого продукта (изобутилена) во фракции составляет от 20 до 60% масс. в зависимости от исходного сырья. Для концентрирования изобутиленсодержащих фракций применяется экстрактивная ректификация с ацетонитрилом с получением α-бутилен-изобутиленовой фракции.
Основная масса концентрированного изобутилена (72%) идет на получение бутилкаучука. Кроме бутилкаучука на основе изобутилена также получают синтетические каучуки: изопреновый, полиизобутиленовый, пластмассы, топливо, смазки, присадки к маслам, поверхностно-активные вещества, разнообразные добавки и другие продукты, которые используются практически во всех отраслях народного хозяйства.
Изобутилен из фракции C4 пиролиза выделяют путем его превращения в МТБЭ. Схема этого производства представлена в разделе 4 настоящего справочника НДТ.
Технология каталитического дегидрирования изобутана, разработанная ОАО "Ярсинтез", реализована на промышленных площадках России.
2.3.1 Описание технологических процессов, используемых в настоящее время
В предыдущем разделе 2.1 Производство этилена был рассмотрен процесс пиролиза, в результате которого получается C4 фракция пиролиза.
Процесс каталитического крекинга описан в справочнике НДТ "Переработка нефти".
В данном разделе описано только каталитическое дегидрирование изобутана.
Бутаны (нормального и изостроения) в основном содержатся в попутных нефтяных газах. Часть этих газов отделяется в сепараторах, а другая остается в нефти и отделяется при ее стабилизации, т.е. при отгонке летучих компонентов (газы стабилизации). Основным способом выделения изобутана является ректификационный метод. Поскольку разница в температуре кипения н-бутана и изобутана существенна, то это позволяет получать эти фракции отдельно с высокой чистотой (содержание целевого продукта - 98%масс).
2.3.1.1 Каталитическое дегидрирование изобутана
На сегодняшний день единственным внедренным на территории РФ является процесс, разработанный ОАО "Ярсинтез".
Принципиальная технологическая схема процесса "Ярсинтез" представлена на рисунке 2.3.1. Дегидрирование парафинов происходит в кипящем слое мелкозернистого алюмохромового катализатора, непрерывно циркулирующего между реактором 3 и регенератором 4. При этом до 40% тепла вносится в зону реакции с катализатором, перегретым на стадии регенерации, остальное тепло поступает с сырьем, нагретым в теплообменнике 1 и печи 2 перед реактором. Контактный газ из реактора 3 проходит котел-утилизатор 5 и поступает в скруббер 6, где дополнительно охлаждается и отмывается от катализаторной пыли водой. Очищенный газ компримируется в системе 8 и направляется в систему конденсации 9. Несконденсированные углеводороды C4-C5 поглощаются смесью углеводородов C6-C12 в абсорбере 10, отгоняются в десорбере 11 и вместе с жидким продуктом из конденсатора 9 поступают в ректификационные колонны 12, 13 для отделения низко- и высококипящих примесей. Дымовые газы из регенератора 4 проходят котел-утилизатор 5, освобождаются от основной доли катализаторной пыли в электрофильтре 7 или на циклонах и через скруббер 6 сбрасываются в атмосферу.

Рисунок 2.3.1 - Принципиальная технологическая схема процесса "Ярсинтез"
В процессе дегидрирования на катализаторе откладывается кокс, в результате активность катализатора падает. Для восстановления активности отработанный катализатор из реактора непрерывно подается в регенератор 4. Регенерация катализатора проводится воздухом при 650°С и давлении 0, 117 МПа. Температура в зоне горения регулируется подачей топливного газа. В нижней части регенератора имеется восстановительный стакан, куда подается природный газ для восстановления в катализаторе избыточного шестивалентного хрома до трехвалентного. Для десорбции продуктов восстановления в нижнюю часть стакана вводится азот. Газы десорбции поступают в зону горения.
На производствах ПАО СИБУР проведена реконструкция систем пылеулавливания. Новые высокоэффективные циклоны повышают степень улавливания катализаторной пыли в тысячи раз: с 98% до 99, 993%. Также применен новый высокоэффективный твердый катализатор, типа КДМ, что позволило снизить расход катализатора на тонну продукции в несколько раз.
2.3.1.2 Изомеризация нормальных бутиленов в изобутилен
Исходное сырье - бутиленовая фракция предварительно отделяется от тяжелых углеводородов и переиспаряется в газовую фазу. Подогретая бутиленовая фракция в паровой фазе с узла испарения сырья и водяной пар поступают для нагрева в технологическую печь и затем в реактор со стационарным слоем алюмооксидного катализатора.
После реактора контактный газ предварительно охлаждается в котлах-утилизаторах с выработкой вторичного пара, а затем охлаждается и отмывается в скрубберах и поступает на компримирование. Образующийся при охлаждении и конденсации - конденсат контактного газа отстаивается от углеводородов на узле отстоя. После узла компримирования в жидкой фазе изобутиленовая фракция подается на узел выделения для отгонки от легких и тяжелых углеводородов и концентрирования методом ректификации.
Блок-схема процесса приведена на рисунке 2.3.2.

Рисунок 2.3.2 - Блок-схема процесса изомеризации нормальных бутиленов в изобутилен
2.3.1.3 Концентрирование изобутилена из ИИФ фракции
Углеводороды фракции C4 имеют очень близкие температуры кипения, что исключает возможность их разделения путем использования классической ректификации. Поэтому для выделения изобутилена в промышленности используют следующие методы:
1. Получение трет-бутилового спирта из изобутан-изобутиленовой и бутан-изобутановой фракции с последующим разложением;
2 Получение трет-бутилового спирта из бутилен-изобутиленовой фракции, с последующим разложением;
3 Получение алкил-трет-бутилового эфира, с последующим разложением.
Далее приведены описания этих процессов.
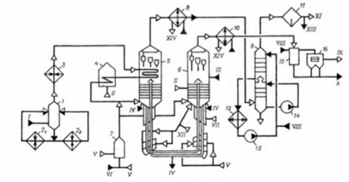
1. Получение трет-бутиловоло спирта изобутан-изобутиленовой фракции с последующим разложением
В основе этого способа выделения изобутилена лежит процесс, в котором сначала изобутилен гидратируют и получают триметилкарбинол
Принципиальная технологическая схема процесса приведена на рисунке 2.3.3.
Жидкую фракцию C4, содержащую изобутилен, смешивают в смесителе 2 с водой в объемном соотношении 1:1, поступающим из емкости 1, подогревают и подают на гидратацию в аппарат 3, заполненный катализатором. Продукты реакции из аппарата 3 после снижения давления с 2МПа до 0, 5МПа поступают в буфер-испаритель 4. Испарившиеся непрореагировавшие углеводороды выводят для соответствующей переработки. Раствор триметилкарбинола в воде и растворитель из испарителя 4 поступают в ректификационную колонну 5, из которой сверху отбирают азеотроп, содержащий 88% спирта и 12% воды. Из куба колонны 5 смесь воды и растворителя, пройдя ионитную очистку 12, возвращается в емкость 1 для повторного использования. Полученный в колонне 5 азеотроп поступает в ректификационную колонну 6 для отгонки остатков фракции C4, а затем в дегидрататор 7. Дегидрататор представляет собой вертикальную колонну, верхняя часть которой заполнена катализатором.
Из верхней части дегидрататора выделяется изобутилен, который после ректификации в колонне 8 и осушки является товарным продуктом. Воду из куба дегидрататора 7 подают после ионитной очистки в емкость 1 на повторное использование.

Рисунок 2.3.3 - Принципиальная технологическая схема выделения изобутилена через промежуточное образования трет-бутилового спирта
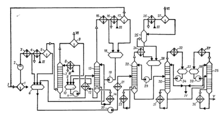
2. Получение трет-бутилового спирта из бутилен-изобутиленовой фракции с последующим разложением:
Отличием от первого способа является применяемое сырье - бутилен-изобутиленовая фракция.
Принципиальная технологическая схема процесса приведена на рисунке 2.3.4.
Жидкая фракция α-БИФ, содержащая изобутилен, поступает на жидкофазную гидратацию, которую проводят в параллельно работающих системах, состоящих из трех последовательно включенных реакторов - гидрататоров 1, в присутствии катализатора КУ-2ФПП. Процесс гидратации проводится в экстракционно-реакционном противоточном режиме, где экстрагентом является паровой конденсат, который из углеводородов C4 экстрагирует триметилкарбинол (ТМК), образовавшийся в результате реакции присоединения воды к изобутилену на катализаторе КУ-2ФПП, при движении воды против потока углеводородов через группу реакторов. Процесс проводится при температуре 72 - 90°С, под давлением 17, 5 - 20, 0 кгс/см2, объемном соотношении воды и изобутиленсодержащей фракции не менее 7:1. Отработанная фракция C4 (ББФ) подается в колонну ректификации бутиленов от тяжелых соединений (димеры изобутилена, спирты), с верха которой выводятся на склад для дальнейшей изомеризации.
Водный 5% раствор ТМК из гидрататоров подается на две параллельно работающие колонны концентрирования ТМК, с куба которых вода возвращается на стадию гидратации, пройдя анионитные фильтра, а сконцентрированный азеотроп ТМК до 80% масс, с верха колонн поступает в колонну дегазации азеотропа ТМК от растворенных углеводородов C4.
Во втором случае жидкофазную гидратацию изобутилена проводят в присутствии макропористого сильнокислотного катализатора - Пьюролайт СТ-275 в много полочном реакторе 2 синтеза ТМК. Для гомогенизации реакционной смеси α-БИФ предварительно смешивается с рециркулирующим раствором триметилкарбинола (ТМК) с водой в массовом соотношении α-БИФ:ТМК – 1:0, 7÷0, 9. После реактора реакционная смесь подается на питание в колонну 3 ректификации ТМК от C4. С верха колонны углеводороды C4, содержащие не прореагировавший изобутилен, направляются на водную систему гидратации, а раствор ТМК 90% подается в колонну 4 для дегазации его от растворенных углеводородов. После этого дегазированный азеотроп ТМК подается на дегидратацию, состоящую из четырех параллельно работающих реакторов. Дегидрататор 5 представляет собой вертикальную колонну, верхняя часть которой заполнена катализатором КУ-2ФПП.

Рисунок 2.3.4 - Принципиальная технологическая схема выделения изобутилена через промежуточное образование трет-бутилового спирта
Из верхней части дегидрататора выделяется изобутилен, который после отмывки в колонне 6 и ректификации в колонне 7 проходит осушку в колонне 8 и откачивается на склад в виде товарного продукта.
3. Получение алкил-трет-бутилового эфира, с последующим разложением
Синтез и разложение метил-трет-бутилового эфира рекомендуется проводить в прямоточных реакторах с неподвижным слоем катионного катализатора по одному из двух вариантов. В качестве катализаторов используют Al2O3, SiO2, MgO на носителе или катиониты.
Из реакционной смеси после первого реактора ректификацией отделяются непрореагировавшие углеводороды, и кубовый продукт либо направляется непосредственно в реактор разложения (1-й вариант), либо подается во вторую ректификационную колонну для отделения избытка метанола. Снизу колонны выводится спирт, возвращаемый в реактор синтеза эфира, а сверху - отбирается азеотроп метанола с эфиром, который направляется в реактор разложения эфира (2-й вариант). Образующийся изобутилен подвергается очистке путем отмывки и ректификации.
Синтез метил-трет-бутилового эфира на сульфокатионитах может быть оформлен в виде реакционно-ректификационного процесса.
Предложен двухступенчатый синтез метил-трет-бутилового эфира с проведением реакции сначала при избытке одного из реагирующих компонентов - метанола, что обеспечивает более полное превращение трет-олефина, и при избытке изобутилена - в другом реакторе на второй ступени. С верха ректификационной колонны в первый реактор возвращается углеводородная фракция с пониженным содержанием трет-олефина. По одному из вариантов исходные потоки метанола и углеводородной фракции перед подачей в реактор синтеза эфира объединяются. Более мягкий режим синтеза на первой ступени (50 - 90°С, 1 - 3 МПа) по сравнению со второй ступенью (60 - 100°С, 1, 47 - 3, 52МПа) позволяет снизить скорости побочных реакций, что позволяет сократить потери изобутилена.
Поскольку реакции синтеза эфира и его разложения являются равновесными, непрерывный вывод продуктов реакции имеет важное значение. В связи с этим лучший вариант выделения изобутилена из углеводородных смесей достигается при проведении процессов взаимодействия со спиртом и разложения эфира в присутствии гетерогенного катализатора в аппаратах реакционно-ректификационного типа. Смесь углеводородов, содержащих изобутилен, смешивается с метанолом и подается в среднюю часть колонны-реактора. С верха этого реактора отбирается фракция непрореагировавших углеводородов, снизу - продукт реакции - эфир, который направляется в следующую колонну-реактор для разложения. С верхней части реактора выводится изобутилен, снизу или боковым погоном - метанол, который вновь подается в первый реактор.
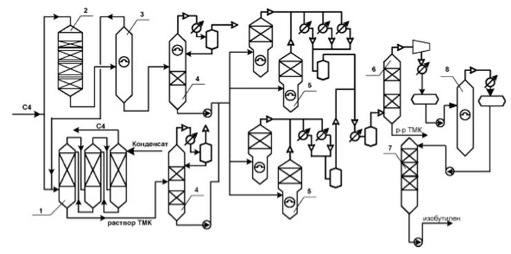
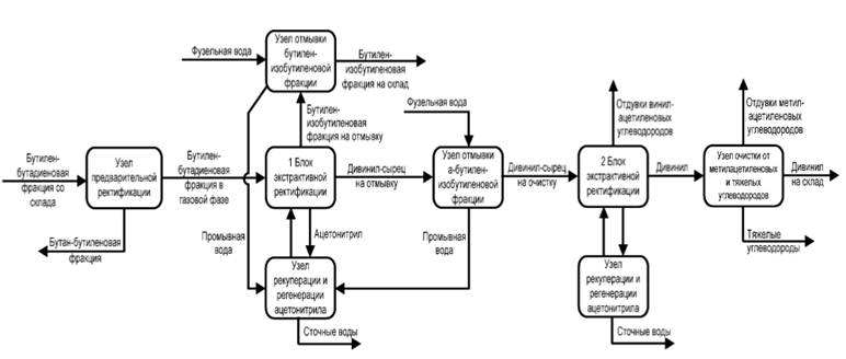
2.3.1.4 Процесс экстрактивной ректификации изобутилен содержащих фракций с ацетонитрилом с получением а-бутилен-изобутиленовой фракции
Изобутиленсодержащие фракции проходят предварительную ректификацию для выделения бутан-бутиленовой фракции. С верха колонны предварительной ректификации в газовой фазе бутилен-изобутиленовая фракция подается на узел экстрактивной ректификации с ацетонитрилом для разделения на бутан-изобутановую и α-бутилен-изобутиленовую фракции. Бутан-изобутановая и α-бутилен-изобутиленовая фракция отмываются от ацетонитрила в колоннах отмывки.
Технологический режим узла экстрактивной ректификации:
- давление верха - не более 4, 5 кгс/см2;
- соотношение ацетонитрил: сырье - 6÷10:1;
- флегмовое число - не более 4, 5.
Циркулирующий ацетонитрил в определенном количестве, а также промывная вода с узлов отмывки подаются на узел рекуперации, регенерации и концентрирования ацетонитрила для вывода солей. Концентрированный ацетонитрил возвращается на узел экстракции, а фузельная вода в определенном количестве выводится в качестве сточных вод.
Блок-схема процесса приведена на рисунке 2.3.5.

Рисунок 2.3.5 - Блок-схема процесса экстрактивной ректификации изобутилен содержащих фракций с ацетонитрилом с получением а-бутилен-изобутиленовой фракции
Нормы расхода сырья и энергоресурсов приведены в таблице 2.3.1, 2.3.3.
2.3.2 Текущие уровни эмиссии в окружающую среду
В таблицах 2.3.2, 2.3.4 представлена информация по выбросам и сбросам предприятий - производителей изобутилена.
|
Технология |
"Ярсинтез", Дегидрирование изобутана (в расчете на 100% ИБ) |
Изомеризация нормальных бутиленов в изобутилен (в расчете на изобутиленсодержащую фракцию) |
|
Изобутановая фракция, кг/т |
1220 - 1310 |
Не применимо |
|
Бутиленовая фракция, кг/т |
Не применимо |
1070 |
|
Электроэнергия, кВт*ч/т |
135 - 530 |
205 |
|
Теплоэнергия, Гкал/т |
0, 04 - 1, 3 |
1, 3 |
|
Технология |
"Ярсинтез", Дегидрирование изобутана |
Изомеризация нормальных бутиленов в изобутилен |
|
Загрязняющие вещества в выбросах, г/т* | ||
|
NOx |
не более 650 |
не более 300 |
|
CO |
не более 925 |
не более 250 |
|
Сумма углеводородов (без метана) |
не более 1504 |
не более 500 |
|
Загрязняющие вещества в сбросах, кг/т | ||
|
Нефтепродукты |
не более 0, 12 |
не более 0, 1 |
|
ХПК |
не более 7 |
не более 2, 5 |
|
рН |
6, 8 - 9, 0 ед. рН |
6, 5 - 9, 0 ед. рН |
|
* Данные получены на основе расчетной модели | ||
|
Технология |
Получение концентрированного изобутилена через ТМК из ИИФ |
Получение концентрированного изобутилена через ТМК из α-БИФ (в расчете на 100% изобутилен) |
Получение концентрированного изобутилена через МТБЭ |
Получение а-бутилен-изобутиленовой фракции методом экстрактивной ректификации с ацетонитрилом |
|
ИИФ (в пересчете на 100% изобутилен), кг/т |
1100 - 1170 |
Не применимо |
Нет данных |
Не применимо |
|
α-БИФ, кг/т |
Не применимо |
1022 |
Нет данных |
Не применимо |
|
C4 фракции (ББФ, БИФ, ИИФ) |
Не применимо |
Не применимо |
Нет данных |
1018 |
|
Электроэнергия, кВт*ч/т |
150 - 205 |
93, 0 |
Нет данных |
36 |
|
Теплоэнергия, Гкал/т |
1, 9 - 3, 1 |
2, 77 |
Нет данных |
1, 01 |
|
Технология |
Получение концентрированного изобутилена через ТМК из ИИФ |
Получение концентрированного изобутилена через ТМК из α-БИФ |
Получение концентрированного изобутилена через МТБЭ |
Получения а-бутиленизобутиленовой фракции методом экстрактивной ректификации с ацетонитрилом |
|
Загрязняющие вещества в выбросах, г/т* | ||||
|
NOx |
- |
не более 0, 197 |
Нет данных |
- |
|
CO |
- |
не более 0, 169 |
Нет данных |
- |
|
Сумма углеводородов (без метана) |
Не более 2600 |
не более 1260 |
Нет данных |
не более 1250 |
|
Загрязняющие вещества в сбросах, г/т | ||||
|
Нефтепродукты |
не более 130 |
не более 3, 0 |
Нет данных |
не более 10 |
|
ХПК |
не более 14000 |
не более 314 |
Нет данных |
не более 150 |
|
рН |
7, 3 - 9, 3 ед.рН |
6, 5 - 9, 0 ед. рН |
Нет данных |
6, 5 - 9, 0 ед. рН |
|
* Данные получены на основе расчетной модели | ||||
2.4 Производство 1, 3-бутадиена
Бутадиен является одним из основных мономеров для получения синтетических каучуков. Ассортимент выпускаемых в настоящее время резиновых изделий превышает 100 тыс. наименований.
Бутадиен имеет также большое значение не только как мономер для получения синтетических каучуков, но и как полупродукт в производстве синтетических волокон. Кроме того, бутадиен является сырьем для производства таких важных продуктов нефтехимического синтеза, как сульфолан, хлоропрен и 1, 4-гексадиена.
В России производится около 410 тыс. т бутадиена в год, из которого около 45% получают на предприятиях ПАО "СИБУР-Холдинг", а именно на ООО "Тольяттикаучк" и ООО "Тобольский НХК".
Исходным сырьем для производства 1, 3-бутадиена является C4 фракция пиролиза или бутан. На сегодняшний день предложено и известно множество способов производства 1, 3-бутадиена, однако в промышленном масштабе в России эксплуатируются следующие технологии:
1. Выделение 1, 3-бутадиена из C4-фракции пиролиза методом экстрактивной ректификации с ацетонитрилом.
2. Выделение 1, 3-бутадиена из C4-фракции пиролиза методом экстрактивной ректификации с ДМФА.
3. Двухстадийное дегидрирование бутана под вакуумом.
4. Одностадийное дегидрирование бутана под вакуумом.
5. Совместное дегидрирование нормального бутана и изобутана.
2.4.1 Описание технологических процессов, используемых в настоящее время
2.4.1.1 Экстрактивная ректификация
Разделение компонентов C4-фракций ректификацией затруднено вследствие небольших различий в относительной летучести компонентов. Поэтому разделение проводят экстрактивной дистилляцией.
В качестве экстрагентов могут использоваться полярные вещества, такие как бутиролактон, нитрилы (ацетонитрил, пропионитрил, метоксипропионитрил), N-алкилзамещенные амиды алифатических карбоновых кислот (диметилформамид, диэтилформамид, диметилацетамид, диэтилацетамид, N-метилформилморфолин, N-алкилзамещенные амиды циклических карбоновых кислот, в частности N-метилпирролидон. Используются также смеси этих растворителей или их смеси с сорастворителями, например, водой или трет-бутиловыми эфирами.
В России в качестве разделяющего агента используется ацетонитрил, а на одном производстве-диметилформамид (ДМФА, производство выделения бутадиена из C4 фракции пиролиза на ПАО "НКНХ")
2.4.1.1.1 Экстрактивная ректификация с использованием ацетонитрила
Схема этого производства приведена на рисунке 2.4.1.
Бутилен-бутадиеновая фракция (ББФ) со склада проходит предварительную ректификацию от тяжелых углеводородов в колонне N 37/1, 2 при температуре куба 40 - 80°С и давлении верха 2, 5 - 5, 0 кгс/см2.
Разделение ББФ на бутадиен и бутилен-изобутиленовую фракции (БИФ) производится методом экстрактивной ректификации в колоннах N 211, N 218 (резервный блок), которые работают в паре, как одна колонна или на блоке N 2, который состоит из двух ректификационных колонн и десорбционной колонны. В качестве экстрагента применяется технический ацетонитрил.
Ацетонитрил с температурой 50 - 80°С подается в колонну N 211 в массовом соотношении (11, 5÷15):1 к содержанию бутадиена в ББФ. Давление верха колонны N 211 выдерживается 3, 1 - 5, 2 кгс/см2, температура на контрольной тарелке колонны N 218 - не более 145°С. После разделения бутадиеновая фракция направляется на очистку от ацетиленовых углеводородов, отмывку от карбонильных соединений, очистку от метилацетилена и тяжелых углеводородов.

Рисунок 2.4.1 - Схема получения 1, 3-дивинила методом экстрактивной ректификации с использованием ацетонитрила
Очистка бутадиеновой фракции от ацетиленовых углеводородов производится в колоннах N 11/1, N 18/3 блока N 3 методом экстрактивной ректификации с ацетонитрилом. Ацетонитрил с температурой 40 - 65°С подается в колонну N 11/1 в массовом соотношении (2, 0÷4, 0):1 к бутадиену. Температура на контрольной тарелке в колонне N 18/3 выдерживается 80 - 125°С. Ацетиленовые углеводороды из сепаратора N 17 (предназначен для отделения ацетонитрила от ацетиленовых углеводородов) направляются на печи сжигания.
Отмывка бутадиеновой фракции от карбонильных соединений и ацетонитрила производится в колонне N 32 фузельной водой с температурой 30-50°С, соотношение фузельная вода/бутадиен выдерживается в пределах (1, 0÷3, 0):1. Отработанная фузельная вода сбрасывается через сборник N 60 (предназначен для сбора фузельной воды) в ХЗК.
Очистка бутадиеновой фракции от метилацетилена производится ректификацией ее в колоннах N 78, N 107, работающих как одна колонна при температуре верха колонны N 78 30 - 50°С и давлении 2, 0 - 4, 4 кгс/см2.
Очистка бутадиена от тяжелых углеводородов производится в ректификационных колоннах N 90, N 102 при температуре куба - не более 75°С и давлении верха - 2, 0 - 4, 4 кгс/см2.
Полученный бутадиен отправляется потребителю.
2.4.1.1.2 Выделение и очистка дивинила методом экстрактивной ректификации с ацетонитрилом
Бутилен-бутадиеновая фракция поступает со склада на узел предварительной ректификации для отделения бутан-бутиленовой фракции, которая отводится кубом колонны.
Технологический режим колонны предварительной ректификации:
- давление верха - не более 5, 5 кгс/см2;
- температура куба - не более 80°С.
С верха колонны в газовой фазе бутилен-бутадиеновая фракция подается на 1-й блок экстрактивной ректификации с ацетонитрилом для разделения на бутилен-изобутиленовую фракцию и дивинил-сырец. Бутилен-изобутиленовая фракция подается на узел отмывки для отмывки от ацетонитрила и отводится на склад.
Технологический режим 1-го блока экстрактивной ректификации:
- давление верха - не более 5, 5 кгс/см2;
- температура куба - не более 130°С.
Дивинил-сырец после отмывки подается на 2-й блок экстрактивной ректификации с ацетонитрилом для отделения от винилацетиленовых углеводородов. Винилацетиленовые углеводороды выводятся из кубовой части колонны и после разбавления азотом отдуваются на факел.
Технологический режим 2-го блока экстрактивной ректификации:
- давление верха - не более 4, 5 кгс/см2;
- соотношение ацетонитрил:сырье - 2÷4:1;
- флегмовое число - не более 2, 5.
Циркулирующий по контурам экстракции ацетонитрил в определенном количестве, а также промывная вода с узлов отмывки подается на отдельные узлы рекуперации, регенерации и концентрирования ацетонитрила для вывода солей, димеров. Концентрированный ацетонитрил возвращается на блоки экстракции, а фузельная вода в определенном количестве выводиться в качестве сточных вод.
Дивинил после вторичной экстракции подается на узел очистки, для вывода метилацетиленовых углеводородов, отдуваемых на факел после разбавления азотом. И отгонки тяжелых углеводородов направляемых на склад.
После узла очистки товарный бутадиен-1, 3 (дивинил) откачивается на склад.
Принципиальная схема выделения и очистки дивинила методом экстрактивной ректификации с ацетонитрилом приведена на рисунке 2.4.2.

Рисунок 2.4.2 - Принципиальная схема выделения и очистки дивинила методом экстрактивной ректификации с ацетонитрилом
2.4.1.1.3 Экстрактивная ректификация установки выделения бутадиена с ДМФА
В основу технологической схемы выделения бутадиена-1, 3 из сырьевой фракции заложен процесс экстрактивной дистилляции с применением экстрагента - диметилформамида (ДМФА). Применение ДМФА необходимо в связи с тем, что разделяемые компоненты сырьевой фракции имеют очень близкие температуры кипения. Температура кипения экстрагента намного выше температуры кипения этих углеводородов.
Один из целевых компонентов сырья - бутадиен-1, 3 и сопутствующие 1, 2-бутадиен, этил- и винилацетиленистые - хорошо растворимы в экстрагенте (ДМФА).
Второй целевой компонент сырья - бутилен-изобутиленовая фракция (БИФ) - труднорастворима в экстрагенте (ДМФА). Экстрагент (диметилформамид) обладает избирательным действием, поэтому хорошо растворимая в ДМФА бутадиеновая фракция увлекается экстрагентом и выводится кубом из колонны первичной экстрактивной дистилляции поз. G-DA-101AB. Далее эта смесь разделяется в колонне десорбции экстрагента поз. G-DA-102. Труднорастворимая в ДМФА фракция БИФ выводится верхом колонны первичной экстрактивной дистилляции для последующей очистки.
На таком принципе работает узел первичной экстрактивной дистилляции и отгонки легколетучих соединений.
На узле вторичной экстрактивной дистилляции в колонне G-DA-103 такие компоненты, как этил-винилацетиленовые углеводороды хорошо растворимы в ДМФА, поэтому увлекаются растворителем и выводятся кубом этой колоны в колонны поз. G-DA-104 и G-DA-105. Далее кубовая смесь ДМФА и этил-винилацетилена с примесью 1, 3-бутадиена разделяются в регенерационной колонне поз. G-DA-104: верхом отгоняется 1, 3-бутадиен, кубом - ДМФА с ацетиленовыми углеводородами.
Дальнейшее разделение кубовой смеси G-DA-104 на ДМФА (куб) и ацетиленовые фракции (верх) производится в отпарной колонне G-DA-105.
Верхний погон колонны первичной экстрактивной дистилляции - 1, 3-бутадиен с примесями метилацетилена труднорастворим в экстрагенте - ДМФА.
ДМФА, обладая избирательным действием, повышает давление насыщенных паров этой бутадиеновой фракции - верхнего погона колонны G-DA-103 в большей степени, чем этил-винилацетиленовых углеводородов, выводимых с ДМФА кубом этой колонны.
Дальнейшая очистка бутадиеновой фракции, выделенной верхом колонны G-DA-103 от примесей осуществляется:
- от метилацетилена в колонне поз. G-DА-106, где он отгоняется верхом;
- окончательная очистка бутадиена до требований товарного продукта в колонне поз. G-DА-107, где кубом выводятся цис-2-бутилены, 1, 2-бутадиен и тяжелый остаток, а целевой продукт 1, 3-бутадиен отгоняется верхом.
Технологическая схема установки выделения бутадиена разделена на нижеследующие узлы:
1) Узел первичной экстрактивной дистилляции и отгонки легкокипящих соединений.
2) Узел вторичной экстрактивной дистилляции, десорбции и регенерации растворителя.
3) Узел ректификации бутадиена, приготовления и дозировки раствора ТБК.
Принципиальная технологическая схема установки выделения 1, 3-бутадиена приведена на рисунке 2.4.3.

Рисунок 2.4.3 - Принципиальная технологическая схема установки выделения 1, 3-бутадиена
2.4.1.2 Технологии получения бутадиена дегидрированием углеводородов
2.4.1.2.1 Двухстадийное дегидрирование
Данный способ получения 1, 3-бутадиена включает в себя следующие стадии:
- дегидрирование бутана в бутены;
- выделение бутан-бутеновой фракции из контактного газа первой стадии дегидрирования;
- разделение бутан-бутеновой фракции с возвратом бутана на первую стадию дегидрирования;
- дегидрирование бутенов в бутадиен;
- выделение и очистка бутадиена.
Исходным сырьем служит бутановая фракция, выделяемая из попутных газов и газов нефтепереработки и предварительно очищенная от изобутана и пентенов.
Дегидрирование бутана в бутены
Для проведения 1-ой стадии - дегидрирование бутана в бутены - используют реактор с кипящим слоем катализатора. Дегидрирование и регенерацию катализатора проводят в отдельных аппаратах, которые расположены параллельно или соосно один над другим. Такие аппараты отличаются целым рядом преимуществ в сравнении с аппаратами, в которых катализатор неподвижно располагается на нескольких тарелках: 1) изотермичность слоя, которая достигается благодаря активному перемешиванию; 2) текучесть слоя, в результате которой появляется возможность транспортировки закоксованного катализатора из реактора в регенератор и обратно; 3) высокая поверхность межфазного обмена, обусловленная малым размером частиц катализатора, в результате - высокие скорость теплообмена и массопередачи; 4) низкое гидравлическое сопротивление слоя, обеспечивающее уменьшение энергозатрат и повышающее скорость процесса. Технологическая схема процесса дегидрирования бутана в бутены представлена на рис. 2.4.4.
Свежая и рецикловая бутановая фракция испаряются и перегреваются до 550°С. Из печи перегретые пары бутана поступают через распределительную решетку под кипящий слой в реактор. Катализатор - алюмохромовый ИМ-2201. Диаметр реактора - 5900/6400 мм, общая высота - 33, 4 м. Для подавления побочных реакций и снижения температуры контактного газа в реакторе над кипящим слоем установлен закалочный змеевик, служащий перегревателем паров бутадиеновой фракции. Теплота подводится с регенерированным катализатором, который вводится в реактор над верхней секционирующей решеткой, а отработанный катализатор выводится снизу реактора. Контактный газ после закалочного змеевика проходит циклоны, расположенные в верхней части реактора, в которых отделяется основное количество катализаторной пыли, и направляется на охлаждение в котел-утилизатор, где охлаждается до 300 - 400°С. Из котла-утилизатора контактный газ поступает в тарельчатый скруббер, в котором охлаждается до 50°С. После скруббера контактный газ поступает в сепаратор для отделения унесенной воды, а затем направляется на выделение бутан-бутеновой фракции.

Рисунок 2.4.4 - Технологическая схема дегидрирования бутана в бутены
Отработанный катализатор поступает в отпарную секцию, расположенную в нижней части реактора, где освобождается от углеводородов продувкой азотом, а затем прогретым воздухом транспортируется в регенератор. По конструкции регенератор сходен с реактором.
Регенератор секционирован 6 решетками. В регенераторе различают две зоны: зону окисления (нижние решетки) и зону регенерации (верхние решетки), куда подается топливный газ. Катализатор регенерируется при температуре 600 - 650°С и давлении 0, 118 МПа. Регенерированный катализатор поступает на восстановление в стакан регенератора, куда для этих целей подают абгазы. Восстановленный катализатор транспортируется азотом в реактор. Условия проведения процесса и основные показатели приведены в таблице 2.4.1, а в таблице 2.4.2 приведен ориентировочный состав контактного газа.
|
Показатель/параметр процесса |
Значение | |
|
Температура сырья на входе в реактор, °С |
540 - 550 | |
|
Температура поступающего катализатора, °С |
640 - 650 | |
|
Температура отработанного катализатора, °С |
560 - 656 | |
|
Температура контактного газа, °С |
580 - 585 | |
|
Температура в кипящем слое катализатора, °С |
Не более 595 | |
|
Давление, МПа |
0, 118 | |
|
Объемная скорость подачи сырья, ч-1 |
160 - 180 | |
|
Выход непредельных углеводородов C4 в расчете на пропущенный бутан, %масс. |
40 | |
|
Селективность, %масс. |
81 | |
|
Конверсия, %масс. |
49 | |
|
Вещество |
Содержание, %масс. |
Вещество |
Содержание, %масс. |
|
Водород |
1, 6 |
Бутены |
25, 4 |
|
Метан |
2, 5 |
Бутан |
57, 0 |
|
Этан |
2, 7 |
C5 и выше |
0, 2 |
|
Пропан |
4, 3 |
Оксид углерода |
0, 9 |
|
Бутадиен |
1, 0 |
Диоксид углерода |
0, 3 |
|
Изобутан |
1, 6 |
Азот |
2, 5 |
Выделение бутан-бутеновой фракции
Выделение бутан-бутеновой фракции из контактного газа дегидрирования осуществляется путем последовательных этапов конденсации и ректификации. Здесь приведем только технологическую схему этого процесса (рисунок 2.4.5) и условия работы основных аппаратов, таблица 2.4.3.

Рисунок 2.4.5 - Схема разделения и выделения бутан-бутеновой фракции из контактного газа
|
Показатель |
Колонна 7 |
Колонна 13 |
Колонна 22 |
Колонна 30 |
Колонна 35 |
|
Температура верха, °С |
13 |
40 |
55 |
50 |
50 |
|
Температура низа, °С |
35 |
180 |
90 |
60 |
110 |
|
Давление, МПа |
1, 18 |
0, 41 |
1, 18 |
0, 45 |
0, 35 |
|
Число тарелок |
47 |
45 |
34 |
27 |
30 |
|
Флегмовое число |
- |
4 |
35 |
1, 5 |
4 |
Разделение бутан-бутеновой акции
Для разделения бутан-бутеновой фракции применяется метод экстрактивной дистилляции. В качестве экстрагентов используют ацетон и ацетонитрил. На рисунке 2.4.4 приведена технологическая схема процесса разделения бутан-бутеновой фракции методом экстрактивной ректификации с ацетонитрилом.
Так как способ экстрактивной дистилляции достаточно подробно был рассмотрен в разделе 2.4.1.1, здесь приведем лишь технологическую схему (рисунке 2.4.4) и состав продуктов экстрактивной ректификации (таблица 2.4.4).

Рисунок 2.4.6 - Схема разделения бутан-бутеновой фракции ректификацией
|
Компоненты |
Бутан-бутеновая фракция |
Бутановая фракция |
Бутеновая фракция |
|
Пропан |
0, 1 |
0, 2 |
- |
|
Бутадиен |
1, 2 |
- |
3, 4 |
|
Изобутилен |
1, 4 |
- |
4, 3 |
|
Изобутан |
2, 4 |
3, 3 |
- |
|
Бутены |
35, 2 |
4, 5 |
87, 6 |
|
Бутан |
59, 6 |
92, 0 |
4, 5 |
|
C5 и выше |
0, 1 |
- |
0, 2 |
Дегидрирование бутенов в бутадиен
В представленном способе дегидрирование бутенов проводят в адиабатических реакторах на стационарном слое хром-кальций-никель-фосфатного катализатора марки ИМ-2204. Установка состоит из двух одинаковых реакторов: один работает на контактировании, другой - на регенерации. Диаметр реактора - до 5 м, внутри реактора располагается решетка, на которую помещается катализатор слоем 1, 8 - 2 м. Технологическая схема процесса дегидрирования бутенов представлена на рисунке 2.4.7.
В связи с быстрым закоксовыванием катализатора дегидрирование ведется короткими циклами по 30 мин.

Рисунок 2.4.7 - Схема дегидрирования бутенов
Исходная бутеновая фракция сначала подается в колонну для отгонки тяжелых примесей, а затем направляется в перегреватель, где перегревается на 10 - 15°С.
Для предотвращения коксообразования в реакторе в линию сырья до перегревателя подается этилмеркаптан из расчета 0, 0005 - 0, 0012%масс. от суммарного количества пара и бутановой фракции. Из перегревателя бутены поступают в пароперегрева-тельную печь, в ней происходит нагрев до 450-500°С. Водяной пар в печи перегревается до 700 - 750°С. При вводе в реактор происходит смешение бутенов с водяным паром. Водяной пар понижает парциальное давление УВ, является теплоносителем и подавляет отложение кокса на катализаторе.
Для предотвращения вторичных реакций термического разложения УВ проводится закалка газа - понижение температуры контактного газа до 530°С впрыскиванием парового конденсата.
После реактора контактный газ поступает в котел-утилизатор, где охлаждается до 250°С, и направляется на дальнейшее охлаждение в скруббер, разделенный на 2 секции. В нижней секции скруббера происходит очистка газа от катализаторной пыли, удаление тяжелокипящих продуктов, а также охлаждение контактного газа до 130°С. В верхней части скруббера происходит дальнейшее охлаждение до 115 - 125°С и частичная конденсация водяного пара. Дальнейшее охлаждение происходит в конденсаторах, после них контактный газ с температурой 65 - 75°С поступает в нижнюю часть скруббера, где происходит окончательная конденсация водяного пара и охлаждение контактного газа до 50°С циркулирующим абсорбентом. Далее контактный газ направляется на разделение газов дегидрирования бутенов. Условия и показатели процесса дегидрирования бутенов приведены в таблице 2.4.5, а состав контактного газа дегидрирования - в таблице 2.4.6.
|
Параметр |
Значение |
|
Температура в реакторе, °С |
600 - 650 |
|
Температура парогазовой смеси на входе в реактор, °С |
630 |
|
Температура контактного газа, °С |
580 - 590 |
|
Объемная скорость подачи сырья, ч-1 |
130 - 180 |
|
Мольное соотношение бутены:водяной пар |
1:20 |
|
Выход бутадиена в расчете на пропущенные бутены, %масс. |
33 |
|
Селективность, %масс. |
85 |
|
Конверсия, %масс. |
40 |
|
Вещество |
Содержание, %масс. |
Вещество |
Содержание, %масс. |
|
Водород |
1, 4 |
Бутан |
7, 1 |
|
Метан |
1, 3 |
Бутены |
59, 0 |
|
Этан |
0, 7 |
УВ C5 и выше |
0, 9 |
|
Пропан |
3, 1 |
Оксид и дикосид углерода |
1, 4 |
|
Бутадиен |
24, 7 |
Азот |
0, 3 |
|
Изобутан |
0, 1 |
Выделение бутен-бутадиеновой фракции
Схема выделения бутен-бутадиеновой фракции из контактного газа дегидрирования бутенов производится по схеме, аналогичной выделению бутан-бутеновой фракции на рисунке 2.4.5.
2.4.1.2.2 Одностадийное дегидрирование
Одностадийный процесс дегидрирования бутана имеет преимущества перед двухстадийным процессом ввиду отсутствия необходимости разделения газовых смесей после каждой стадии и более низких энерго- и капитальных затрат.
Было установлено, что при дегидрировании бутан-бутиленовых смесей над алюмо-хромовым катализатором в вакууме скорость реакции C4H10↔C4H6+2H2 приблизительно в 25 раз меньше скорости реакции с C4H8↔C4H6+H2. Тем самым экспериментально подтверждено, что дивинил образуется в основном в результате последовательной реакции дегидрирования:
C4H10→C4H8→C4H6
Следовательно, при одностадийном дегидрировании протекают те же реакции, что и при двухстадийном.
Для одностадийного процесса применяют алюмохромовые катализаторы. Водяной пар для снижения парциального давления не используется, процесс проводится под вакуумом.
Данный процесс представляет собой одностадийное дегидрирование н-бутана под вакуумом на неподвижном катализаторе с адиабатическим регенеративным циклом.
При данном способе получения бутадиена используют алюмохромовые катализаторы в форме таблеток размером 3х3 или 4х4 мм, смешанные с инертным материалом-теплоносителем, в качестве которого используют обожженные гранулы оксида алюминия (алунда) цилиндрической формы размером 5х7 мм. Соотношение теплоносителя и катализатора составляет: 3:1 по массе, 2:1 по объему.
Реакционный узел дегидрирования состоит из 5 - 8 адиабатических реакторов, заполненных стационарным слоем катализатора высотой 0, 9 - 1, 2 м.
Поток свежего бутана и рецикловой бутан-бутиленовой фракции отправляется в печь, где происходит испарение смеси и ее перегрев до 600°С. Полученную смесь попеременно подают в один из реакторов батареи. Дегидрирование проводится при давлении 10 - 25 кПа, начальной температуре около 600°С и конечной температуре (на выходе газа) 585°С (процесс осуществляют в течении 5 минут). После дегидрирования контактную массу отправляют на охлаждение в скруббер, орошаемый холодным маслом. После скруббера реакционные газы сжимают в турбокомпрессоре до давления 1, 2 МПа и отправляют на абсорбцию C3-C4-фракции углеводородами C5 и выше, являющимися побочными продуктами производства. Абсорбент поступает в десорбер, где осуществляется отгонка C3-C4-фракции за счет нагрева абсорбента в кипятильнике. После десорбера фракцию C3-C4 направляют в депропанизатор. Полученную C4-фракцию, содержащую 11 - 13% бутадиена, отправляет на стадию выделения бутадиена, при этом рецикловую бутан-бутиленовую фракцию возвращают на стадию дегидрирования.
Принципиальная схема процесса одностадийного дегидрирования приведена на рисунке 2.4.8.

Рисунок 2.4.8 - Принципиальная схема процесса одностадийного дегидрирования
В связи со значительными отложениями кокса, катализатор дегидрирования нуждается в регенерации. Каждый реактор после стадии дегидрированию продувают водяным паром при атмосферном давлении для вытеснения углеводородов в линию контактного газа. После продувки в реактор подают регенерационный воздух с температурой 600 - 620°С. Регенерацию проводят в течении 5 мин при давлении до 0, 15 МПа и температуре 620 - 630°С. За регенерацией следует стадия перехода, на которой из ректора откачивают воздух, создают вакуум и подают в реактор нагретый малоценный углеводородный газ (абгаз) для восстановления активности катализатора и дополнительной продувки реактора от кислорода воздуха. Батарея реакторов работает непрерывно: часть реакторов находится в стадии дегидрирования, часть - на регенерации, часть - на продувке паром, часть - на переходной стадии. Технологические условия и параметры одностадийного дегидрирования приведены в таблице 2.4.7.
2.4.2 Текущие уровни эмиссии в окружающую среду
В таблице 2.4.8 представлена информация по выбросам и сбросам предприятий - производителей.
|
Технология |
Экстрактивная ректификация бутадиена из фракции C4 пиролиза с ацетонитрилом |
Экстрактивная ректификация бутадиена из фракции C4 пиролиза с ДМФА |
Производство бутадиена двухстадийным дегидрированием н-бутана |
Производство бутадиена одностадийным дегидрированием н-бутана под вакуумом |
Процесс совместного дегидрирования бутан-изобутана в бутадиен и изобутилен |
Процесс выделения и очистки дивинила методом экстрактивной ректификации с ацетонитрилом | |
|
Нормы расхода сырья материалов, кг/т | |||||||
|
Фракция C4 |
- |
2, 22 - 2, 60 |
нет данных |
- |
- |
- | |
|
Фр. н-бутана |
- |
- |
нет данных |
1600 - 1750 |
1800 |
- | |
|
Ацетонитрил |
- |
- |
нет данных |
1, 3 - 1, 5 |
- |
3, 8 | |
|
Бутилен-бутадиеновая фракция |
- |
- |
нет данных |
- |
- |
3200 | |
|
Дивинил-сырец |
1070 - 1150 |
- |
нет данных |
- |
- |
- | |
|
Нормы расхода энергетических ресурсов | |||||||
|
Электроэнергия |
кВт*ч/т |
20 - 21 |
82, 5 |
нет данных |
150 - 165 |
440 |
99 |
|
Теплоэнергия |
Гкал/т |
1, 3 - 1, 45 |
1, 43 |
нет данных |
4, 5 - 5 |
2, 6 | |
|
Пар |
Гкал/т |
нет данных |
19 |
- | |||
|
Холод |
Гкал/т |
нет данных |
0, 017 |
- | |||
|
Топливо |
кг.у.т./т |
42 - 45 |
нет данных |
1, 6 - 1, 75 |
1, 0 |
- | |
|
Горячая вода |
Гкал/т |
нет данных |
- |
- | |||
|
Вода оборотная |
тыс. м3/т |
0, 183 |
нет данных |
0, 924 |
0, 165 | ||
|
Экстрактивная ректификация бутадиена из фракции C4 пиролиза с ацетонитрилом |
Экстрактивная ректификация бутадиена из фракции C4 пиролиза с ДМФА |
Производство бутадиена двухстадийным дегидрированием н-бутана |
Производство бутадиена одностадийным дегидрированием н-бутана под вакуумом |
Процесс совместного дегидрирования бутан-изобутана в бутадиен и изобутилен |
Процесс выделения и очистки дивинила методом экстрактивной ректификации с ацетонитрилом | |
|
Загрязняющие вещества в выбросах, г/т* | ||||||
|
NOx |
Не применимо |
Не применимо |
нет данных |
не более 1900 |
не более 1233 |
Не применимо |
|
CO |
Не применимо |
Не применимо |
нет данных |
не более 6850 |
не более 2456 |
Не применимо |
|
Сумма углеводородов (без метана) |
не более 2400 |
не более 2000 |
нет данных |
не более 4100 |
не более 5605 |
не более 3500 |
|
Загрязняющие вещества в сбросах, г/т | ||||||
|
ХПК |
не более 13850 |
не более 4500 |
нет данных |
не более 3500 |
не более 500 |
не более 250 |
|
Нефтепродукты |
не более 120 |
- |
нет данных |
не более 120 |
- |
- |
|
рН |
6, 5 - 9, 0 ед. рН |
6, 5 - 9, 0 ед. рН |
нет данных |
6, 5 - 9, 0 ед. рН |
6, 5 - 9, 0 ед. рН |
6, 5-9, 0 ед.рН |
|
* Данные получены на основе расчетной модели | ||||||
2.5 Производство изопрена
Изопрен является одним из основных продуктов нефтехимического синтеза. Мировые мощности по производству синтетического изопренового каучука сегодня превышают 1, 3 млн. т/год. В Российской Федерации производится около 430 тыс. т изопрена в год, из которого 50% получают на ПАО "Нижнекамскнефтехим".
Основным потребителем изопрена является производство изопреновых каучуков (до 95% всего получаемого изопрена), наиболее известные марки производимых каучуков СКИ-3 и СКИ-3С. Данные марки каучуков используются для производства автомобильных шин и РТИ различного назначения. Также изопрен используется как сомономер при производстве бутилкаучуков и изопрен-стирольных термоэластомеров. Исходным сырьем для производства изопрена является углеводородная фракция C5 (УВ), изопентан, изобутилен с формальдегидом и ацетон с ацетиленом, в зависимости от применяемой технологии.
Известно несколько десятков способов получения изопрена, однако в промышленном масштабе на сегодняшний день в России эксплуатируются следующие:
1. Двухстадийное дегидрирование изопентана (ОАО "Синтезкаучук" г. Стерлитамак, НКНХ).
2. Извлечение изопрена из C5фракции пиролиза экстрактивной ректификацией (НКНХ).
3. Двухстадиный синтез из изобутилена и формальдегида, через диметилдиоксан (Тольяттикаучук).
4. "Одностадиный" синтез из изобутилена и формальдегида, через диметилдиоксан (НКНХ).
2.5.1 Описание технологических процессов, используемых в настоящее время
2.5.1.1 Извлечение из C5фракции пиролиза
Фракция C5 пиролиза бензина поступает в реактора, где происходит реакция димеризации циклопентадиена (ЦПД) в дициклопентадиен (ДЦПД). Далее продукты димеризации ЦПД подаются на ректификацию, где происходит отделение изопренсодержащей фракции от ДЦПД. Очищенная от основного количества ДЦПД пиролизная фракция C5, проходит еще две ступени очистки ректификацией от "тяжелых" примесей и "легких" (бутин-2) с получением изопренсодержащей фракции.
Изопренсодержащая фракция попадает на очистку от н-пентана методом экстрактивной ректификации безводным ДМФА, после чего, совместно с потоком изопрена-сырца с производства изопрена из изопентана, отправляется на доочистку.
2.5.1.2 Двухстадийное дегидрирование изопентана
Изопентановая фракция поступает на дегидрирование в псевдоожиженном (кипящем) слое катализаторов ИМ-2201 (ИМ-2201М, ИМ-2201С) и катализатора КДИ (КДИМ) с расположением реактора и регенератора на одном уровне и транспортом катализатора в потоке высокой концентрации при температуре не более 575°С и давлении не более 0, 6 кгс/см2. Полученный контактный газ предварительно конденсируется, компримируется и подается на узел ректификации изопентан-изоамиленовой фракции из контактного газа дегидрирования изопентана, где выделяется очищенная изопентан-изоамиленовая фракция (ИИФ).
ИИФ далее на узле экстрактивной ректификации с безводным диметилформамидом разделяется на изопентановую фракцию и изоамилен-изопреновую фракцию (КАТ-1).
Изоамиленовая фракция поступает на дегидрирование изоамиленов в присутствии перегретого водяного пара в адиабатических реакторах с неподвижным (стационарным) слоем катализатора. Полученный контактный газ предварительно конденсируется, компримируется и подается на узел ректификации изопентан-изоамиленовой фракции (КАТ-2), которая после выделения и очистки, совместно с КАТ-1 отправляются на узел экстрактивной ректификации для выделения изопрена. Здесь из двух катализа-тов выделяются изопрен-сырец и фракция изоамиленовая.
Изопрен-сырец с узла вторичной экстракции подается на узел ректификации от пиперилена и циклопентадиена. Очищенный от пиперилена и основного количества ЦПД изопрен-сырец подается на химическую очистку от ЦПД в присутствии щелочи (КОН) и циклогексанона.
Изопрен очищенный от ЦПД, подается на очистку от карбонильных и аминосоединений, которая происходит путем отмывки паровым конденсатом при температуре не более 25°С в соотношении вода:изопрен не менее 1:1. Отмытый изопрен подается на узел гидрирования, для очистки от ацетиленовых соединений. В результате реакции гидрирования, ацетиленовые соединения (пропилацетилен, изопропилацетилен) превращаются в изоамилены. Прогидрированный изопрен отправляется на склад ЛВЖ.
Принципиальная технологическая схема двухстадийного дегидрирования изопентана приведена на рисунке 2.5.1.

Рисунок 2.5.1 - Принципиальная технологическая схема двухстадийного дегидрирования изопентана
2.5.1.3 Получение изопентана изомеризацией нормального пентана
Изопентан, являющий сырьем для двухстадийного дегидрирования, получают выделением из широкой фракции легких углеводородов на центральных газофракционирующих установках или изомеризацией нормального пентана.
Процесс изомеризации нормального пентана в изопентан:
Фракция нормального пентана предварительно в колонне азеотропной осушки осушается и отделяется от углеводородов C6 и выше. Затем осушенная пентановая фракция смешивается с осушенным циркулирующим водородсодержащим газом и подается на узел изомеризации. Система циркулирующего водородсодержащего газа постоянно подпитывается из сети свежим водородом. Нагретая в технологической печи газосырьевая смесь поступает в реактор со стационарным слоем алюмоплатинового катализатора. Технологический режим работы реактора изомеризации:
- давление - не более 36, 0 кгс/см2;
- температура в слое катализатора - не более 430°С;
- объемная скорость подачи сырья – 0, 4÷3, 2 час-1;
- мольное соотношение водород:сырье - 2:1.
После реактора контактный газ проходит ступенчатое охлаждение и конденсацию. Сконденсировавшиеся углеводороды - изомеризат подается в колонну стабилизации для отгонки легкой фракции. Водородсодержащий газ отделяется от капельной жидкости и поступает на всас циркуляционного компрессора, а затем осушается в осушителях на цеолитах от влаги и подается на смешение с фракцией нормального пентана.
На стадии стабилизации в ректификационной колонне из изомеризата выделяется пентан-изопентановая фракция, а легкие углеводороды отдуваются в топливную сеть.
Затем пентан-изопентановая фракция подается на узел ректификации для выделения изопентановой фракции, и пентана-рецикла возвращаемого на узел подготовки сырья.
Блок-схема процесса приведена на рисунке 2.5.2.

Рисунок 2.5.2 - Блок-схема процесса изомеризации нормального пентана в изопентан
2.5.1.4 Двухстадийный синтез из изобутилена и формальдегида.
Данный процесс включает в себя следующие стадии:
- синтез формальдегида;
- конденсацию изобутилена с формальдегидом с образованием диметилдиоксана (ДМД);
- каталитическое разложение ДМД.
Производство формальдегида осуществляется методом окисления метанола кислородом воздуха на катализаторе "Серебро на пемзе" при температуре в зоне контактирования 600 - 700°С. Обезметаноленный формалин направляется на синтез ДМД. Вторичный пар получаемый при синтезе сбрасывается в сеть предприятия. Сброс выхлопных газов осуществляется на факел-свечу.
Синтез ДМД осуществляется методом конденсации изобутилена и формальдегида в присутствии кислотных катализаторов в жидкой фазе при температуре 90 - 100°С под давлением 17, 0 - 22, 0 кгс/см2. Массовое соотношение изобутилена к формальдегиду при синтезе ДМД выдерживается в пределах 1, 0 -1, 2:1. Отмывка масляного слоя реакционной массы синтеза диметилдиоксана от формальдегида и кислот производится паровым конденсатом при температуре в кубе отмывной колонны 103 - 110°С. Фузельная вода из куба колонны N 210 отводится в цех водоочистки и водоотведения.
Масляный слой направляется в ректификационные колонны для отгонки изобутана, изобутилена и других легких углеводородов, отдувки в линию контактного газа на компремирование. Выделение фракции ДМД-ректификата осуществляется методом ректификации в колонне под вакуумом при остаточном давлении 70 - 30 мм рт. ст. Дистиллят колонны (ДМД) направляется на установку разложения ДМД, кубовый продукт, высококипящие побочные продукты (ВПП), направляется на разгонку на фракции - оксаль и оксанол или в реакторы разложения ВПП. Побочные продукты оксаль, оксанол направляется на склад для отгрузки потребителю.
На установке разложения ДМД подогревается в теплообменниках и испарителе до температуры 180 - 250°С, перегревается в печи до температуры 300 - 400°С и подается в реакторы разложения. Разложение ДМД осуществляется в токе пара в реакторах разложения секционного типа на катализаторе при температуре 270 - 390°С и давлении в реакторе не более 3, 0 кгс/см2. Количество пара необходимое для разложения диметилдиоксана, выдерживается в соотношении 1, 8 - 2, 2:1 (по массе).
Фракция ВПП, подогретая в теплообменнике до температуры 100 - 250°С, подается в реактор разложения ВПП, где на катализаторе в присутствии перегретого пара происходит термокаталитическое разложение ВПП.
Дымовые газы из реакторов разложения ДМД и ВПП через реактор дожига сбрасывается в атмосферу.
Контактный газ разложения ДМД и ВПП поступает на установку И-9 на конденсацию, выделение и очистку от микропримесей изопрена. Полученный изопрен направляется на производство СКИ и на промежуточный склад для отгрузки потребителю. Фузельная вода после отгонки органики из куба колонны N 140 сбрасывается в хим. загрязненную канализацию. Побочные продукты производства изопрена отводятся на склад для дальнейшей переработки.
Технологическая схема производства изопрена методом двухстадийного синтеза их изобутилена и формальдегида представлена на рисунке 2.5.3.
2.5.1.5 "Одностадийный" синтез из изобутилена и формальдегида
В данном процессе изобутилен реагирует с формальдегидом с образованием фракции диоксанов-1, 3, которые затем в жидкой фазе взаимодействуют с триметилкарбинолом с образованием изопрена. Поскольку технология не включает вторую стадию - разложение ДМД, она условно называется "одностадийным синтезом" изопрена.
Итак, принципиальным различием "классического" метода и нового получения изопрена заключается в следующем. И в диоксановом методе, и в жидкофазном методе на первой стадии как промежуточный продукт образуется ДМД. Далее в первом случае ДМД разлагается с образованием одной молекулы изопрена и одной молекулы формальдегида. Во втором случае разложение ДМД происходит в присутствии изобутилена или третбутилового спирта, и в результате реакции образуются две молекулы изопрена. То есть в жидкофазном способе производства изопрена появляется возможность увеличения производительности по изопрену в два раза.
Изопрен, получаемый жидкофазным способом, по экономическим показателям самый лучший, поскольку процесс протекает при относительно низкой температуре (160°С) с образованием незначительного количества микропримесей. При этом удельный расход тепловой энергии снижен почти наполовину с 18 Гкалл до 10 Гкалл на производство 1 тонны изопрена, снизился и расход других теплоносителей, что, естественно, повлекло за собой уменьшение себестоимости каучука СКИ-3.
Технологическая схема производства изопрена методом одностадийного синтеза из изобутилена и формальдегида приведена на рисунке 2.5.4.
Технологические условия и параметры одностадийного дегидрирования приведены в таблице 2.5.1.
2.5.2 Текущие уровни эмиссии в окружающую среду
В таблице 2.5.2 представлена информация по выбросам и сборам предприятий - производителей.

Рисунок 2.5.3 - Технологическая схема производства изопрена методом двухстадийного синтеза из изобутилена и формальдегида

2.5.4 - Технологическая схема производства изопрена методом одностадийного синтеза из изобутилена и формальдегида
|
Технология |
Двухстадийное дегидрирование изопентана (включая переработку фракции C5 пиролиза) |
Двухстадийный синтез из изобутилена и формальдегида через ДМД |
"Одностадийный" синтез из изобутилена и формальдегида через ДМД |
Изомеризация нормального пентана в изопентан (в расчете на изопентан) |
|
Сырье, кг/т |
1840 (100%изопентан) |
- |
- |
- |
|
Формальдегид |
- |
1100 - 1200 |
840 - 850 |
- |
|
Изобутилен |
- |
1000 - 1050 |
1170 |
- |
|
Пентан |
- |
- |
- |
1072 |
|
Электроэнергия, кВт*ч/т (Гкал/т) |
1165 |
410 - 450 (0, 353 - 0, 387) |
140 - 150 |
98, 2 |
|
Теплоэнергия, Гкал/т |
18, 95 |
18 - 20 |
7, 6 - 8, 0 |
1, 86 |
|
Топливный газ, кг.у.т./т |
990 |
240 - 260 |
37 - 50 |
46 |
|
Технология |
Двухстадийное дегидрирование изопентана (включая переработку фракции C5 пиролиза) |
Двухстадийный синтез из изобутилена и формальдегида через ДМД |
"Одностадийный" синтез из изобутилена и формальдегида через ДМД |
Изомеризация нормального пентана в изопентан |
|
Загрязняющие вещества в выбросах, г/т* | ||||
|
NOx |
не более 6857 |
860 |
не более 95 |
не более 85 |
|
CO |
не более 4304 |
7800 |
не более 114 |
не более 80 |
|
Сумма углеводородов (без метана) |
не более 2182 |
3100 |
не более 2184 |
не более 2870 |
|
Загрязняющие вещества в сбросах, кг/т | ||||
|
ХПК |
не более 10 |
650 |
не более 140 |
не более 0, 01 |
|
рН |
6, 5 - 9, 0 ед. рН |
2, 9 - 4, 0 ед. рН |
2, 5 - 9, 0 ед. рН |
6, 5 - 9, 0 ед. рН |
|
* Данные, полученные на основе расчетной модели | ||||


