ИТС 33-2017 ПРОИЗВОДСТВО СПЕЦИАЛЬНЫХ НЕОРГАНИЧЕСКИХ ХИМИКАТОВ
Production of specialty inorganic chemicals
Дата введения - 1 июля 2018 г.
Введение
Настоящий информационно-технический справочник по наилучшим доступным технологиям "Производство специальных неорганических химикатов" (далее - справочник НДТ) является документом по стандартизации, разработанным в результате анализа технологических, технических и управленческих решений, применяемых при производстве твердых и других неорганических химических веществ.
Разработка справочника НДТ осуществлена в соответствии с Поэтапным графиком создания в 2015-2017 гг. справочников по наилучшим доступным технологиям, утвержденным распоряжением Правительства Российской Федерации от 31 октября 2014 г. N 2178-р (ред. от 7 июля 2016 г.).
Структура настоящего справочника НДТ соответствует:
- ГОСТ Р 56828.13-2016 Наилучшие доступные технологии. Формат описания технологий;
- ГОСТ Р 56828.14-2016 Наилучшие доступные технологии. Структура информационно-технического справочника;
- ГОСТ Р 56828.15-2016. Наилучшие доступные технологии. Термины и определения
Краткое содержание справочника
Введение. Представлено краткое содержание справочника НДТ.
Предисловие. Указана цель разработки справочника НДТ, его статус, законодательный контекст, краткое описание процедуры создания в соответствии с установленным порядком, а также взаимосвязь с аналогичными международными документами.
Область применения. Описаны основные виды деятельности, на которые распространяется действие справочника НДТ.
В разделе 1 представлена информация о состоянии и уровне развития специальных неорганических химикатов в Российской Федерации. Также в разделе 1 приведен краткий обзор экологических аспектов производства специальных неорганических химикатов.
В разделах 2-7 представлена информация по производству азотной кислоты, цианистого натрия, тетрахлорид кремния, трихлорсилана, катализаторов, треххлористого фосфора и стронция азотнокислого.
Разделы 2-7 содержат следующие подразделы:
- описание технологических процессов, используемых в настоящее время;
- текущие уровни эмиссии в окружающую среду;
- перспективные технологии.
В разделах 8-10 представлены определение НДТ, общие НДТ и экономические аспекты реализации наилучших доступных технологий.
Заключительные положения и рекомендации. Приведены сведения об использованных материалах при подготовке справочника НДТ, а также сведения о разработчиках справочника НДТ.
Библиография. Приведен перечень источников информации, использованных при разработке справочника НДТ.
Предисловие
Цели, основные принципы и порядок разработки справочника НДТ установлены постановлением Правительства Российской Федерации от 23 декабря 2014 г. N 1458 "О порядке определения технологии в качестве наилучшей доступной технологии, а также разработки, актуализации и опубликования информационно-технических справочников по наилучшим доступным технологиям".
1 Статус документа
Настоящий справочник НДТ является документом по стандартизации.
2 Информация о разработчиках
Справочник НДТ разработан технической рабочей группой "Производство специальных неорганических химикатов" (ТРГ 33), состав которой утвержден протоколом совещания под председательством заместителя Министра Министерства промышленности и торговли Российской Федерации В.С. Осьмакова от 22 марта 2017 г. N 15-ОВ/12.
Справочник НДТ представлен на утверждение Бюро наилучших доступных технологий (далее - Бюро НДТ) (www.burondt.ru).
3 Краткая характеристика
Справочник НДТ содержит описание реализованных на территории Российской Федерации технологических процессов, оборудования, технических способов, методов, в том числе позволяющих снизить негативное воздействие на окружающую среду, водопотребление, повысить энергоэффективность, ресурсосбережение, применяемых при производстве азотной кислоты, цианистого натрия, тетрахлорид кремния, трихлорсилана, катализаторов, треххлористого фосфора и стронция азотнокислого. Из описанных технологических процессов, оборудования, технических способов, методов определены решения, являющиеся наилучшими доступными технологиями (НДТ). Для НДТ в справочнике НДТ установлены соответствующие технологические показатели НДТ.
4 Взаимосвязь с международными, региональными аналогами
При разработке справочника НДТ был использован справочник Европейского союза по НДТ "Производство специальных неорганических химикатов" (Reference Document on Best Available Techniques for the Production of Speciality Inorganic Chemicals) с учетом особенностей производства специальных неорганических химикатов в Российской Федерации.
5 Сбор данных
Информация о технологических процессах, оборудовании, технических способах, методах, применяемых при производстве специальных неорганических химикатов в Российской Федерации, была собрана в процессе разработки справочника НДТ в соответствии с Порядком сбора данных, необходимых для разработки информационно-технического справочника по наилучшим доступным технологиям и анализа приоритетных проблем отрасли, утвержденным приказом Росстандарта от 23 июля 2015 г. N 863.
6 Взаимосвязь с другими справочниками НДТ
Взаимосвязь настоящего справочника НДТ с другими справочниками НДТ, разрабатываемыми в соответствии с распоряжением Правительства Российской Федерации от 31 октября 2014 г. N 2178-р, приведена в разделе "Область применения".
7 Информация об утверждении, опубликовании и введении в действие
Справочник НДТ утвержден приказом Росстандарта от 13 декабря 2017 г. N 2816.
Справочник НДТ введен в действие с 1 июля 2018 г., официально опубликован в информационной системе общего пользования - на официальном сайте Федерального агентства по техническому регулированию и метрологии в сети Интернет (www.gost.ru).
Область применения
Настоящий справочник НДТ распространяется на следующие основные виды деятельности:
- процессы производства азотной кислоты;
- процессы производства натрия цианистого;
- процессы производства соединений кремния (тетрахлорид кремния/тетрахлорсилан, трихлорсилан);
- процессы производства катализаторов;
- процессы производства треххлористого фосфора;
- процессы производства стронция азотнокислого.
Справочник НДТ также распространяется на следующие процессы, связанные с основными видами деятельности, которые могут оказать влияние на объемы эмиссий или масштабы загрязнения окружающей среды:
- хранение и подготовка сырья;
- хранение и подготовка топлива;
- производственные процессы;
- методы предотвращения и сокращения эмиссий, образования и размещения отходов;
- хранение и подготовка продукции.
Вопросы обеспечения промышленной безопасности и охраны труда частично рассматриваются только в тех случаях, когда оказывают влияние на виды деятельности, включенные в область применения настоящего справочника НДТ.
Производства указанных химических продуктов относятся в соответствии с Общероссийским классификатором видов экономической деятельности ОК 029-2014 к "производству прочих основных неорганических химических веществ", "производству удобрений и азотных соединений" и "производству прочих химических продуктов, не включенных в другие группировки".
Коды ОКВЭД, соответствующие области применения настоящего справочника НДТ, приведены в таблице А.1.
Наименования специальных неорганических химикатов с указанием кодов Общероссийского классификатора видов экономической деятельности ОКВЭД (ОК 029-2014) и кодов Общероссийского классификатора продукции по видам экономической деятельности ОКПД2 (ОК 034-2014) представлены в таблице А.1.
Дополнительные виды деятельности, осуществляемые при производстве специальных неорганических химикатов, и соответствующие им справочники НДТ, определенные распоряжением Правительства РФ от 31 октября 2014 г. N 2178-р, приведены в таблице 1.
|
Вид деятельности |
Наименование соответствующего справочника НДТ |
|
Очистка выбросов вредных (загрязняющих) веществ в атмосферный воздух |
ИТС 22-2016 "Очистка выбросов вредных (загрязняющих) веществ в атмосферный воздух при производстве продукции (товаров), а также при проведении работ и оказании услуг на крупных предприятиях" |
|
Очистка и утилизация сточных вод |
ИТС 8-2015 "Очистка сточных вод при производстве продукции (товаров), выполнении работ и оказании услуг на крупных предприятиях" |
|
Утилизация и обезвреживание отходов |
ИТС 15-2016 "Утилизация и обезвреживание отходов (кроме обезвреживания термическим способом (сжигание отходов))" |
|
Размещение отходов |
ИТС 17-2016 "Размещение отходов производства и потребления" |
|
Хранение и складирование товаров (материалов) |
ИТС 46-2017 "Сокращение выбросов загрязняющих веществ, сбросов загрязняющих веществ при хранении и складировании товаров (грузов)" |
|
Системы охлаждения |
ИТС 20-2016 "Промышленные системы охлаждения" |
|
Использование энергии и энергоресурсов |
ИТС 48-2017 "Повышение энергетической эффективности при осуществлении хозяйственной и (или) иной деятельности" |
|
Обращение со сточными водами и выбросами |
ИТС 47-2017 "Системы обработки (обращения) со сточными водами и отходящими газами в химической промышленности" |
|
Осуществление производственного экологического контроля |
ИТС 22.1-2016 "Общие принципы производственного экологического контроля и его метрологического обеспечения" |
Химическая промышленность является одной из важнейших базовых отраслей современной экономики. Ее продукция включает в себя более 70 тыс. наименований и широко используется для производства потребительских товаров, а также в таких отраслях экономики, как сельское хозяйство, обрабатывающая промышленность, строительство и сфера услуг. Кроме того, более 25% химикатов потребляется внутри самой химической отрасли.
Химический комплекс характеризуется высокими темпами роста, опережающими развитие мировой экономики. В прогнозном периоде до 2030 г. среднегодовой темп роста химического комплекса составит более 4, 4%, при этом среднегодовой темп роста мирового валового внутреннего продукта (ВВП) за указанный период ожидается на уровне 3%. Таким образом, к 2030 г. суммарный рост химического комплекса на 28% превысит рост мирового ВВП.
К химической промышленности относятся:
- базовые химикаты;
- продукты жизнеобеспечения;
- специальные химикаты;
- потребительские товары.
Специальные химикаты представляют собой продукты узконаправленного применения с относительно высокой добавленной стоимостью и являются достаточно быстроразвивающимся инновационным сегментом химической промышленности с дифференцированным конечным рынком сбыта. Темпы роста этого сегмента в среднем в 1, 5-3 раза превышают темпы роста мирового ВВП. Данные товары ценятся на рынке за их особые функциональные качества. К ним относятся электронные химикаты (предназначенные для электронных приборов и оборудования), клеи, различные защитные покрытия, промышленные чистящие химикаты - абразивы, пигменты, катализаторы. Специальные химические продукты называют также тонкими химикатами.
Специализированные неорганические химические вещества, как правило, производятся в меньших объемах и продаются с более высоким коэффициентом прибыли. Данные вещества имеют тенденцию быть более ориентированными на потребителя и меньше подвержены циклическому спросу.
Еще одним смысловым фактором отнесения веществ к специализированным может являться индивидуальность и уникальность производства, потенциальная опасность производимой продукции и используемых сырьевых компонентов.
Перечень предприятий, выпускающих продукцию, относящуюся к сфере распространения справочника НДТ, приведен в таблице 1.1.
|
N п/п |
Наименование организации |
Наименование группы, ассоциации, холдинга |
Регион Российской Федерации |
Город (населенный пункт) |
|
1 |
ПАО "Нижнекамскнефтехим" |
- |
Республика Татарстан, |
г. Нижнекамск |
|
2 |
ПАО "ХИМПРОМ" |
АО "Группа Оргсинтез" |
Чувашская Республика |
г. Новочебоксарск |
|
3 |
ЗАО "Корунд-Циан" |
- |
Нижегородская область |
г. Дзержинск |
|
4 |
ООО "Саратоворгсинтез" |
ПАО "Лукойл" |
Саратовская область |
г. Саратов |
|
5 |
АО "Ангарский завод катализаторов и органического синтеза" |
ПАО "Роснефть" |
Иркутская область |
г. Ангарск |
|
6 |
ПАО "Волжский Оргсинтез" |
- |
Волгоградская область |
г. Волжский |
|
7 |
Филиал "Азот" АО "ОХК УРАЛХИМ" |
АО "ОХК УРАЛХИМ" |
Пермский край |
г. Березники |
|
8 |
Федеральное казенное предприятие "Завод имени Я.М. Свердлова" |
- |
Нижегородская область |
г. Дзержинск |
В таблице 1.2 приведен перечень продукции и технологий, а также мощности предприятий по производству продукции к настоящему справочнику НДТ.
|
N п/п |
Наименование организации |
Продукция |
Мощность производства, т в год |
Способ производства |
|
1 |
ПАО "Химпром" г. Новочебоксарск |
Фосфор треххлористый |
11 700 |
Хлорирование желтого фосфора |
|
Тетрахлорид кремния |
6 000 |
Гидрохлорирование кристаллического кремния | ||
|
Трихлорид кремния |
784 |
Гидрохлорирование кристаллического кремния | ||
|
2 |
АО "Ангарский завод катализаторов и органического синтеза" |
Алюмопалладиевые катализаторы |
11, 011 |
Пропитка алюмооксидного носителя раствором палладия |
|
Катализаторы палладий на угле |
3, 009 |
Нанесение на поверхность угля активного рекуперационного палладия | ||
|
Алюмоникелькобальтмолибденовые катализаторы |
37, 171 |
Пропитка алюмооксидного носителя растворами парамолибдата аммония, никелем азотнокислым или кобальтом азотнокислым | ||
|
Алюмоникелевые катализаторы |
33, 824 |
Катализатор представляет собой оксид никеля с промоторами, нанесенными на корундовый носитель различных типоразмеров | ||
|
Цинкхроммедные катализаторы |
9, 25 |
Сушка, таблетирование, прокаливание, восстановление и активация катализаторной массы | ||
|
Алюмоцинкхромовые катализаторы |
20 |
Катализаторы алюмоцинкхромовые выпускаются в формованном виде | ||
|
Цинкхромовые катализаторы |
12 |
Таблетирование | ||
|
Железохромовые катализаторы |
2, 709 |
Катализаторы выпускаются в формованном и таблетированном виде | ||
|
Никель-вольфрамовый сульфидный с добавкой окиси алюминия |
7, 784 |
Таблетирование осерненной шихты | ||
|
Катализаторы платино-рениевые на основе активного оксида алюминия |
166, 141 |
Катализатор представляет собой платину, промотированную рением, равномерно распределенную на внешней и внутренней поверхности гранул оксида алюминия | ||
|
Катализаторы цеолитсодержащие |
13, 902 |
Катализаторы цеолитсодержащие выпускаются в формованном виде | ||
|
3 |
ПАО "Нижнекамскнефтехим" |
Сульфаткатионитные катализаторы |
160 |
Методом механического смешения |
|
Железокалевые катализаторы |
300 |
Методом полусухого смешения | ||
|
Катализаторы "серебро на пемзе" |
16, 79 |
Методом пропитки | ||
|
4 |
АО "ОХК УРАЛХИМ" |
Кислота азотная |
56 137 |
Способ производства концентрированной азотной кислоты с помощью водоотнимающих веществ - нитрата магния |
|
5 |
ООО "Саратоворгсинтез" |
Цианид натрия |
30 000 |
Нейтрализация синильной кислоты едким натром |
|
6 |
Федеральное казенное предприятие "Завод имени Я.М. Свердлова |
Стронций азотнокислый |
570 |
Азотнокислотное разложение карбоната стронция |
Кислота азотная концентрированная выпускается по ГОСТ 701-89.
Стандарт распространяется на концентрированную азотную кислоту, которую получают вследствие прямого синтеза, через кислоту сверхазеотропной (промежуточной) концентрации, методом концентрирования разбавленной азотной кислоты, полученной из аммиака или денитрацией отработанных кислот с использованием водоотнимающих средств (серной кислоты и нитрата магния).
Концентрированная азотная кислота выпускается двух марок - А и Б.
Азотную кислоту марки А используют при производстве изделий электронной и радиоэлектронной промышленности, в процессах нитрования органических соединений, при изготовлении взрывчатых веществ, при химической обработке металлов, в медицинской промышленности, при производстве пластмасс, а также и для других целей.
Азотную кислоту марки Б используют для гальванических работ, при изготовлении химических реактивов, для растворения примесей промышленных продуктов, в процессах нитрования органических соединений, при производстве взрывчатых веществ и для других целей.
По физико-химическим показателям необходимо, чтобы концентрированная азотная кислота соответствовала нормам, приведенным в таблице 2.1.
|
Наименование показателя |
Норма для марки | |
|
А |
Б | |
|
1 Массовая доля азотной кислоты, %, не менее |
98, 6 |
97, 5 |
|
2 Массовая доля серной кислоты, %, не более |
0, 05 |
0, 06 |
|
3 Массовая доля оксидов азота (N2O4), %, не более |
0, 2 |
0, 3 |
|
4 Массовая доля остатка после прокаливания, %, не более |
0, 014 |
0, 025 |
|
Примечания: 1 Нормы по показателям 1 и 3 установлены на момент отгрузки. Изменение массовой доли азотной кислоты и оксидов азота происходит во времени в зависимости от температуры. 2 Для азотной кислоты марки Б, получаемой прямым синтезом (являющейся побочным продуктом) и методом регенерирования отработанных кислот, а также в других случаях по согласованию с потребителем, допускается массовая доля азотной кислоты не менее 97, 0 %. 3 Нормы серной кислоты даны для азотной кислоты, получаемой методом концентрирования с серной кислотой. В азотной кислоте, получаемой методом прямого синтеза, серная кислота должна отсутствовать. | ||
Получение концентрированной азотной кислоты методом прямого синтеза основано на взаимодействии жидкого тетроксида азота с водой и кислородом при высоких давлениях и повышенных температурах.
Для реализации этого процесса необходимо максимально увеличить скорость окисления NO. С этой целью в качестве окислителя используют чистый кислород, а процесс проводят при давлениях 4-5 МПа. В этих условиях лимитирующей стадией процесса становится не скорость окисления NО, а скорость разложения азотистой кислоты. Для ускорения этой реакции необходимо повысить температуру до 70°C - 80°C. Кроме того, для смещения равновесия реакции вправо и увеличения скорости суммарного процесса необходим большой избыток N2O4 в исходной смеси по сравнению со стехиометрическим количеством. В этих условиях возможно получение азотной кислоты с концентрацией 98% - 99% при достаточно высокой скорости.
Таким образом, для получения концентрированной азотной кислоты необходимо выделить чистый тетроксид азота из нитрозных газов, получаемых при контактном окислении аммиака.
Производство концентрированной азотной кислоты методом прямого синтеза состоит из следующих стадий:
1) окисление аммиака воздухом под атмосферным давлением;
2) охлаждение нитрозных газов в скоростных холодильниках с выделением избыточного водяного пара;
3) окисление NO кислородом, содержащимся в нитрозных газах;
4) доокисление NO концентрированной азотной кислотой:
NO+2HNO3=3NO2+H2O;
5) абсорбция NO2 из нитрозных газов концентрированной азотной кислотой с образованием нитроолеума:
HNO3+nNO2↔HNO3·nNO2+Q;
6) десорбция NO2 из нитроолеума;
7) конденсация N2O4 при охлаждении;
8) смешение жидкого N2O4 с разбавленными растворами HNO3, образующимися на различных стадиях процесса при массовом соотношении N2O4 : H2O, равном 6, 2-7, 5;
9) взаимодействие N2O4 с водой и кислородом в автоклаве при давлении 4-5 МПа и температуре 70°C - 80°C с образованием нитроолеума:
2N2O4+2H2O+O2=4HNO3;
10) отбелка нитроолеума в отбелочной колонне путем нагревания до 80°C с образованием 100%-ной азотной кислоты.
Получить концентрированную азотную кислоту перегонкой разбавленной кислоты невозможно. При кипении и перегонке разбавленной азотной кислоты ее можно упарить лишь до содержания 68, 4% HNO3 (азеотропная смесь), после чего состав перегоняемой смеси не изменится.
В промышленности перегонку разбавленных водных растворов азотной кислоты осуществляют в присутствии водоотнимающих веществ (концентрированная серная кислота, фосфорная кислота, концентрированные растворы нитратов и др.). Применение водоотнимающих веществ дает возможность понизить содержание водяных паров над кипящей смесью и увеличить содержание паров азотной кислоты, при конденсации которых получается 98%-ная HNO3.
Технологическая схема концентрирования азотной кислоты с применением серной кислоты показана на рисунке 2.1.
Рисунок 2.1 - Схема концентрирования разбавленной азотной кислоты в присутствии серной кислоты
Большим недостатком концентрирования азотной кислоты с помощью серной кислоты является высокое содержание паров и тумана H2SO4 в выхлопных газах после электрофильтров (0, 3-0, 8 г/м3 газа), поэтому серную кислоту заменяют, например, нитратом магния или цинка.
В настоящее время в РФ реализован способ производства концентрированной азотной кислоты с помощью водоотнимающего вещества - нитрата магния.
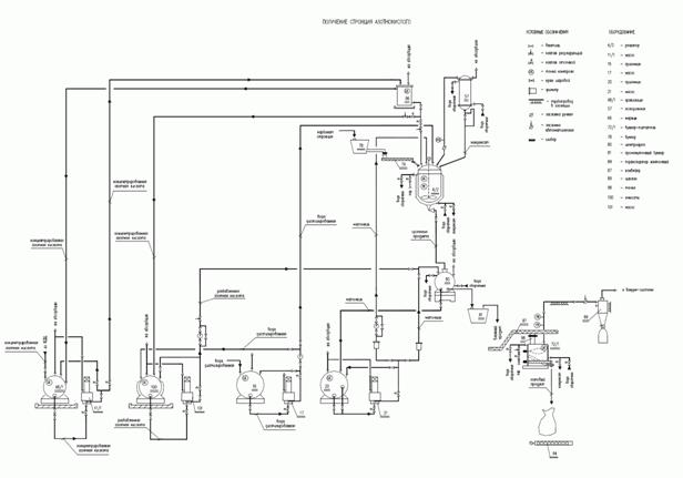
Этот способ концентрирования обеспечивает получение чистой концентрированной азотной кислоты без вредных выбросов в атмосферу.
Процесс производства концентрированной азотной кислоты состоит из нескольких основных стадий (см. рисунок 2.2 и таблицу 2.2):
- концентрирование азотной кислоты;
- регенерация отработанного плава нитрата магния и ректификация сокового пара;
- промывка нитрозных газов;
- каталитическая очистка нитрозных газов от оксидов азота.
Концентрирование азотной кислоты
Концентрирование азотной кислоты происходит в колонне, которая состоит из:
- куба-сепаратора;
- зоны денитрации (тарелки N 1-12);
- зоны смешивания (тарелки N 13, 14);
- зоны промывки (керамическая насадка, тарелка N 15);
- зоны ректификации (тарелки N 16, 17);
- укрепляющей зоны (тарелка N 18).
Подача неконцентрированной азотной кислоты из напорного бака осуществляется в среднюю часть колонны ниже ввода плава.
Плав нитрата магния подается самотеком из напорного бака на тарелку N 14 колонны концентрирования.
При смешивании неконцентрированной азотной кислоты и плава нитрата магния на тарелке N 13 колонны происходит вскипание кислоты. Из тройной смеси HNO3- H2O – Mg(NO3)2 в колонне происходит высаливание паров двойной смеси HNO3- H2O с массовым содержанием HNO3 80%...90%, которые подымаются вверх, в промывочную зону колонны.
Вверху колонны поддерживается вакуум, который создается газодувкой.
Закисленный плав из зоны смешивания сливается на расположенные ниже тарелки в зону денитрации, где за счет продувки соковым паром, подымающимся из кипятильника, происходит его частичная денитрация. Плав перетекает по переливам колпачковых тарелок зоны денитрации на тарелку N 1 колонны, поглощая пары воды и частично избавляясь от азотной кислоты. Затем, разбавленный и закисленный, поступает в трубное пространство кипятильника.
В межтрубное пространство греющей камеры кипятильника подается пар.
Образовавшаяся в кипятильнике парожидкостная эмульсия поступает в куб-сепаратор колонны.
В кубе-сепараторе колонны происходит разделение сокового пара и плава. Соковый пар поднимается вверх колонны, барботируя через слой плава на тарелках зоны денитрации и обогащаясь кислотой. Плав из куба колонны поступает в выпарной аппарат.
Соковый пар, поднявшийся в зону промывки, смешивается с основной массой паров азотной кислоты. В зоне промывки пары азотной кислоты отделяются от частиц нитрата магния концентрированной азотной кислотой, перетекающей на насадку зоны промывки с вышерасположенных тарелок колонны. Насадка служит для увеличения площади контакта жидкой азотной кислоты и паров азотной кислоты. Промывка паров азотной кислоты жидкой азотной кислотой предотвращает увеличение содержание прокаленного остатка в продукционной кислоте при различных режимах работы колонны.
В зоне ректификации на тарелках N 16, 17 при помощи стекающей с тарелки N 18 концентрированной азотной кислоты происходит дальнейшее разделение паров азотной кислоты с конденсацией паров воды и концентрированием паров.
Окончательное удаление водяных паров и концентрирование паров азотной кислоты происходит в укрепляющей зоне колонны на тарелке N 18 с помощью флегмы.
Концентрированные пары азотной кислоты из верхней части колонны поступают в межтрубное пространство конденсатора, охлаждаются и конденсируются. Основная часть (продукционная кислота) кислоты после конденсатора поступает в хранилище на склад готовой продукции, другая же часть концентрированной азотной кислоты возвращается в колонну на тарелку N 18 в качестве флегмы.
Из конденсатора осуществляется отсос нитрозных газов газодувкой в предварительный промыватель для промывки от паров азотной кислоты.
Для доокисления и отдувки оксидов азота, образовавшихся в результате разложения азотной кислоты, в конденсатор подается атмосферный воздух.
Регенерация отработанного плава нитрата магния и ректификация сокового пара
Плав нитрата магния из куба-сепаратора колонны поступает самотеком в выпарной аппарат на всас циркуляционного насоса. Массовая доля в плаве: нитрата магния - не более 68%, азотной кислоты - не более 1%.
Регенерация отработанного плава нитрата магния производится в выпарном аппарате с принудительной циркуляцией под вакуумом, для создания которого используется пароэжекционный вакуум-насос.
Плав подается циркуляционным насосом в трубное пространство греющей камеры выпарного аппарата. В межтрубное пространство греющей камеры подается пар.
Парожидкостная смесь из греющей камеры поднимается в сепаратор выпарного аппарата, где происходит ее вскипание и разделение на соковый пар и восстановленный плав. Массовая доля в плаве: нитрата магния - не менее 72%, азотной кислоты - не более 0, 1%.
Соковый пар с массовой долей азотной кислоты не более 5% из сепаратора выпарного аппарата поступает в колонну ректификации под тарелку N 9. Соковый пар под действием вакуума, создаваемого пароэжекционным вакуум-насосом, поднимается в укрепляющую часть колонны, барботируя через слой промывной жидкости на тарелках колонны, насыщаясь парами воды, поступает в конденсатор сокового пара для охлаждения и конденсации.
В качестве промывной жидкости используется конденсат сокового пара. Конденсат сокового пара, перетекая по переливам колпачковых тарелок колонны и насыщаясь азотной кислотой, стекает в куб колонны.
Инерты и несконденсированные пары азотной кислоты после конденсатора поступают на эжектор ступени пароэжекционного вакуум-насоса, затем - в промежуточный холодильник, где происходит конденсация пара (эжектирующей среды) и сокового пара, далее инерты поступают на эжектор ступени с последующей конденсацией остатков сокового пара в конденсаторе. Несконденсировавшиеся инерты сбрасываются в атмосферу.
Промывка нитрозных газов
Нитрозные газы (объемная доля оксидов азота не более 10%, паров азотной кислоты не более 30%) из конденсатора поступают в боковой штуцер верхней части предварительного промывателя. На орошение верхней части промывателя подается азотная кислота (массовая доля не более 60%).
После предварительного промывателя нитрозный газ с объемной долей оксидов азота не более 10%, паров азотной кислоты не более 1% поступает в нижнюю часть промывателя.
Промывка нитрозного газа в промывателе ведется противотоком, нитрозный газ движется снизу вверх навстречу кислоте.
В промывателе происходит процесс абсорбции оксидов азота с выделением тепла:
После промывателя нитрозный газ с массовой долей оксида азота не более 1, 5%, азотной кислоты не более 0, 1%, воды не более 4% поступает на всас газодувки и подается на каталитическую очистку в корпус 417.
Рисунок 2.2 - Схема получения концентрированной азотной кислоты
|
Входной поток |
Подпроцесс |
Выходной поток |
Основное технологическое оборудование |
Эмиссии (наименование) |
|
Раствор нитрата магния Насыщенный пар |
Выпаривание |
Плав нитрата магния Соковый пар Паровой конденсат |
Выпарной аппарат Вакуум-насос Соковый пар |
- |
|
Плав нитрата магния Неконцентрированная азотная кислота |
Ректификация |
Пары азотной кислоты Разбавленный плав нитрата магния |
Колонна концентрирования |
- |
|
Пары азотной кислоты Атмосферный воздух Охлажденная оборотная вода |
Конденсация |
Концентрированная азотная кислота Нитрозный газ Горячая оборотная вода |
Конденсатор |
- |
|
Разбавленный плав нитрата магния Насыщенный пар |
Выпаривание |
Плав нитрата магния Соковый пар Паровой конденсат |
Кипятильник Выпарной аппарат |
- |
|
Нитрозный газ с содержанием азотной кислоты 30% и оксидов азота 10% Конденсат сокового пара |
Абсорбция |
Нитрозный газ с содержанием азотной кислоты 0, 5% и оксидов азота 1% Конденсат сокового пара |
Предварительный промыватель Промывная колонна |
- |
|
Соковый пар |
Абсорбция Конденсация |
Конденсат сокового пара |
Ректификационная колонна Кожухотрубный теплообменник Пароэжекционный вакуум-насос |
- |
|
Нитрозный газ Природный газ Аммиак |
Нагрев нитрозного газа перед каталитической очисткой Восстановление оксидов азота |
Азот Пары воды |
Камера сгорания Реактор |
Отработанный катализатор АВК-10 |
|
Горячая оборотная вода |
Охлаждение |
Холодная оборотная вода |
Водооборотный цикл |
- |
Перечень применяемого оборудования приведен в таблице 2.3.
|
Наименование оборудования |
Модель (типоразмер) |
Основное |
Природоохранное |
Назначение оборудования |
Технологические характеристики |
|
Колонна концентрирования азотной кислоты |
Тип ТК-1800-4К-01 |
+ |
- |
Получение паров азотной кислоты |
Вертикальный тарельчато-насадочный цилиндрический аппарат - тарельчатая колонна с приваренным эллипсоидным днищем. Колонна состоит из куба-сепаратора и восьми царг, в которых установлены 13 колпачковых тарелок и 5 ситчатых тарелок |
|
Кипятильник плава нитрата магния |
Тип 1400ТНВ-1-25-6М Т20 25-5-1-Б |
+ |
- |
Подогрев разбавленного плава нитрата магния перед возвратом его в кубовую часть колонны концентрирования |
Вертикальный кожухотрубный теплообменник Количество трубок - 1627 шт. Площадь теплообмена - 632 м2 |
|
Выпарной аппарат с принудительной циркуляцией плава нитрата магния: |
- |
+ |
- |
Регенерация разбавленного плава нитрата магния перед подачей |
- |
|
- греющая камера |
Вертикальный кожухотрубный теплообменник |
- |
- |
его в колонну концентрирования |
Количество трубок - 1083 шт. Площадь теплообмена - 357 м2 |
|
- сепаратор |
Вертикальная цилиндрическая емкость |
- |
- |
Диаметр - 2600 мм Высота - 4250 мм | |
|
- циркуляционная труба |
- |
- |
- |
Диаметр - 800 мм | |
|
- циркуляционный насос со стояночным сальниковым уплотнением с гидровыпрессовкой |
Осевой насос |
- |
- |
Производительность - 3870 м3/ч Высота напора - 45 м вод. ст. Мощность - 132 кВт | |
|
Колонна ректификационная |
- |
+ |
- |
Очистка сокового пара от паров азотной кислоты |
Ступенчатый цилиндрический аппарат, состоящий из двух частей: исчерпывающей (нижней) и укрепляющей (верхней) с колпачковыми тарелками типа ТСКР |
|
Конденсатор сокового пара |
Тип 1200 КВН-М19 25Г4-4 |
+ |
- |
Конденсация сокового пара |
Горизонтальный кожухотрубный теплообменник Количество трубок - 896 шт. Поверхность теплообмена - 282 м2 |
|
Пароэжекторный вакуум - насос двухступенчатый с поверхностным конденсатором |
Тип ПК 100*10 10-20 |
+ |
- |
Создание высокого вакуума в системе выпарки |
Теплообменник кожухотрубный вертикальный Производительность - 180 кг/ч |
|
Конденсатор к вакуум-насосу Н-16 |
Тип 325 ТНВ-М10-0 25-2-1.Б |
+ |
- |
Конденсация сокового пара |
Теплообменник кожухотрубный вертикальный Количество трубок - 181 шт. Поверхность теплообмена - 10 м2 |
|
Конденсатор паров кислоты |
- |
+ |
- |
Конденсация паров азотной кислоты |
Теплообменник кожухотрубный горизонтальный Длина трубок - 5600/4693/3793 мм Диаметр трубок - 25*2 мм Количество трубок - 853 шт. |
|
Промыватель предварительный |
- |
+ |
+ |
Промывка нитрозного газа от паров азотной кислоты |
Вертикальный цилиндрический аппарат Диаметр - 1000 мм Высота - 4245 мм |
|
Промыватель нитрозных газов |
- |
+ |
+ |
Промывка нитрозного газа от паров азотной кислоты и оксидов азота |
Вертикальный цилиндрический аппарат Диаметр - 600/1400/2000 мм Высота - 22 450 мм |
|
Газодувка нитрозных газов |
Одноступенчатая, центробежная машина тип ТГ-65-1, 06 |
+ |
- |
Создание вакуума для отсоса паров азотной кислоты из колонны концентрирования и последующего направления нитрозных газов на очистку |
Производительность - 1200 м3/ч Мощность - 30 кВт Число оборотов n - 2940 об/мин |
|
Камера сгорания |
Футерованный аппарат, оборудованный основной и дежурными горелками |
+ |
- |
Подогрев нитрозных газов перед подачей их на каталитическую очистку в камеру сгорания |
Номинальная мощность - 0, 8 МВт |
|
Реактор |
Вертикальный цилиндрический аппарат со слоем катализатора алюмованадиевый АВК-10 Высота катализатора - 600 мм Объем катализатора - 4, 24 м3 |
+ |
+ |
Каталитическая очистка нитрозных газов с восстановлением их на слое катализатора до азота и паров азотной кислоты |
Объем - 32 м3 |
Нормы расходов материальных и энергетических ресурсов приведены в таблице 2.4.
|
Расход |
На 1 т продукта | |
|
Диапазон |
Среднее | |
|
Порошок магнезитовый каустический (в пересчете на 100% MgO), т |
0, 3 |
0, 3 |
|
Кислота азотная неконцентрированная, т |
2, 113 |
2, 113 |
|
Вода обессоленная, тыс.м3 |
0, 0003-0, 00075 |
0, 00053 |
|
Натр едкий технический, т |
0, 00116 |
0, 00116 |
|
Аммиак газообразный, кг 100% NH3 |
0, 0021 |
0, 0021 |
|
Электроэнергия, кВт·ч |
51-71 |
62 |
|
Природный газ, тыс.м3 |
0, 0056 |
0, 0056 |
|
Пар, Гкал |
2, 0-2, 1 |
2, 05 |
В производстве концентрированной азотной кислоты с агрегатами АКК-М-80 кардинально решена проблема минимизации выброса оксидов азота с выхлопным газом. Производство оснащено установками каталитической очистки нитрозных газов, обеспечивающими содержание оксидов азота в отходящем газе не более 0, 01 об. %. Рассеивание выхлопных газов после очистки осуществляется на высоте 45 м (см. таблицу 2.5).
Постоянные сточные воды, загрязненные азотной кислотой, отсутствуют. Хранилища и другие емкости установлены в поддонах с объемом, предотвращающим попадание закисленных вод в объекты окружающей среды. Система приямков и дренажных емкостей позволяет в полном объеме произвести сбор загрязненных сбросов с последующим направлением их в технологический процесс либо в нейтрализатор, где они обезвреживаются и разбавляются (см. таблицу 2.6).
Отработанный катализатор с установок конверсии нитрозных газов реализуется (см. таблицу 2.7).
Отработанные масла, применяемые в динамическом оборудовании, подлежат регенерации и используются повторно.
|
Наименование загрязняющего вещества |
Удельное значение (диапазон), кг/т |
Удельное значение (среднее), кг/т |
|
Азота диоксид |
0, 022-0, 092 |
0, 048 |
|
Азота оксид |
0, 004-0, 015 |
0, 01 |
|
Аммиак |
0, 058-0, 126 |
0, 104 |
|
Магний оксид |
- |
0, 005 |
|
Наименование загрязняющего вещества |
Удельное значение (диапазон), кг/т |
Удельное значение (среднее), кг/т |
|
Нитрат-анион |
- |
0, 595 |
|
Нитрит-анион |
- |
0, 005 |
|
Сульфат-анион (сульфаты) |
- |
0, 585 |
|
Наименование отходов, отделение, аппарат |
Место складирования, транспорт, тара |
Периодичность образования |
Характеристика твердых и жидких отходов |
Примечание | ||
|
Химический состав, влажность |
Физические показатели, кг/м3 |
Класс опасности отходов | ||||
|
Катализатор на основе оксида алюмосиликата/ оксида алюминия ванадиевый отработанный |
Металлические емкости, автотранспорт, склад |
1 раз в 5 лет (при замене катализатора в реакторе) |
Al2O3 - до 80, 0% |
- |
III класс |
Реализация |
|
V2O5 - 12, 0% - 15, 0% | ||||||
|
MnO2 - до 1, 0% | ||||||
|
Вода - до 4% | ||||||
Кроме технологий с использованием водоотнимающих веществ существует способ получения концентрированной азотной кислоты методом прямого синтеза, основанный на взаимодействии жидкого тетроксида азота с водой и кислородом при высоких давлениях и повышенных температурах. Данный способ имеет совершенно иное аппаратурное оформление и не может быть использован для модернизации существующих установок получения концентрированной азотной кислоты.
Цианистый натрий (цианид натрия, химическая формула NaCN) изготавливают в виде белых или слабоокрашенных брикетов со средним размером 38х36х20 мм и массой около 18 г (высший сорт); белые или слабоокрашенные брикеты, смесь деформированных, ломаных брикетов (первый сорт) по [1]. Цианистый калий (цианид калия (KCN)) изготавливают в виде белых или слабоокрашенных кристаллов с наличием комков по [2]. Согласно [1] и [2] продукция должна иметь следующие показатели (см. таблицу 3.1).
|
Наименование показателя |
NaCN (высший сорт) |
NaCN (первый сорт) |
KCN |
|
Массовая доля цианистого натрия, %, не менее |
98* |
90 |
- |
|
Массовая доля едкого натра, %, не более |
0, 5 |
0, 8 |
- |
|
Массовая доля воды, %, не более |
0, 5* |
5, 0 |
1, 5 |
|
Массовая доля углекислого натрия, %, не более |
1, 0 |
2, 0 |
- |
|
Массовая доля нерастворимых в воде веществ, %, не более |
- |
- |
- |
|
Массовая доля цианистого калия, %, не менее |
- |
- |
94 |
|
Массовая доля едких щелочей в пересчете на KOH, %, не более |
- |
- |
0, 7 |
|
Массовая доля углекислого калия, %, не более |
- |
- |
0, 8 |
|
Массовая доля сульфидов в пересчете на серу, %, не более |
- |
- |
0, 003 |
|
* Продукт, предназначенный для изготовления синтетических лекарственных средств, должен изготавливаться с массовой долей цианистого натрия не менее 90% и воды не более 4%. | |||
Цианиды натрия и калия применяются:
- в золотодобывающей промышленности для извлечения золота из руды методом выщелачивания;
- в процессах цианирования стали для повышения поверхностной твердости, износостойкости и усталостной прочности стальных изделий;
- как цианирующий агент в производстве нитрилов, изонитрилов, красителей;
- в производстве фармацевтических препаратов.
Цианистый натрий получают нейтрализацией синильной кислоты щелочью с последующей фильтрацией и сушкой осадка:
HCN+NaOH→NaCN+H2O.
Промышленный способ получения цианида натрия основан на реакции нейтрализации, в результате которой при взаимодействии синильной кислоты и едкого натра образуются цианистый натрий и вода.
Основные этапы технологии:
- прием сырья;
- абсорбция;
- синтез и кристаллизация;
- фильтрация и сушка;
- брикетировка и упаковка;
- дегазация цианистых соединений.
Сырьем для получения цианида натрия брикетированного являются синильная кислота и едкий натр. Синильная кислота по трубопроводу передается на участок приема и дозировки сырья, откуда посредством передавливания азотом подается на стадию кристаллизации. В процессе приема и передачи синильной кислоты образуются абгазы цианистого водорода, которые абсорбируются в скрубберах 0, 5% - 1% водно-щелочным абсорбентом.
Едкий натр с массовой долей не менее 46% поступает по трубопроводу на участок приема и дозировки сырья, откуда насосом подается в верхнюю часть кристаллизатора. Синильная кислота подается в циркуляционный контур кристаллизатора через специальное дозирующее устройство. Расход раствора едкого натра в кристаллизатор должен превышать расход синильной кислоты в 3, 21 раза.
Кристаллизатор предназначен для проведения реакции нейтрализации с образованием суспензии цианистого натрия (маточного раствора). В результате испарения воды происходит образование кристаллов соли, размер которых постоянно увеличивается до заданного среднего размера. Реакция в кристаллизаторе происходит при температуре 63°C - 70°C и под вакуумом 8, 2-9, 0 кПа.
Полученный маточный раствор отводится из циркуляционного контура кристаллизатора на барабанный вакуумный фильтр, где происходит выделение из маточного раствора кристаллического цианистого натрия и его сушка. Осушение выделенного цианистого натрия происходит посредством подачи горячего сушильного воздуха, подогретого в газовой горелке до температуры 350°C.
Осушенный цианид натрия из барабанного вакуумного фильтра подается в компактор, где кристаллы цианистого натрия спрессовываются в брикеты. Спрессованный цианид натрия далее направляется в барабанное сито для сглаживания брикетов и отделения от них пыли и обломков, откуда попадает в сборник и далее на упаковку.
Образовавшиеся в процессе получения брикетированного цианида натрия абгазы синильной кислоты и пыль цианида натрия абсорбируются в скрубберах. Скруббер первой ступени очистки предназначен для предварительной очистки и обеспыливания загрязненного воздуха путем подачи абсорбента - конденсата или химобессоленной воды в противотоке поступающему газу. Скруббер второй ступени очистки предназначен для окончательной очистки и обеспыливания загрязненного воздуха путем впрыска водно-щелочного раствора (абсорбента) в противоток поступающему газу.
Образовавшиеся сточные воды поступают на стадию сбора циансодержащих сточных вод, где в процессе перекачки и перемешивания усредняются и передаются на локальную гипохлоритную очистку.
Технологическая схема производства приведена на рисунке 3.1.
Рисунок 3.1 - Принципиальная схема получения цианида натрия
Описание технологического процесса приведено в таблице 3.2, перечень основного оборудования - в таблице 3.3.
|
Входной поток |
Подпроцесс |
Выходной поток |
Основное технологическое оборудование |
Эмиссии |
|
Синильная кислота Едкий натр |
Прием и дозировка сырья |
Синильная кислота Едкий натр |
Емкостное оборудование |
Цианистый водород |
|
Синильная кислота Едкий натр |
Синтез и кристаллизация |
Цианид натрия жидкий Сточные воды |
Кристаллизаторы |
Диоксид азота, оксид азота, цианистый водород |
|
Цианид натрия жидкий |
Фильтрация и сушка |
Цианид натрия твердый Сточные воды |
Нагреватель технических газов, барабанные вакуум-фильтры |
- |
|
Цианид натрия твердый |
Брикетировка и упаковка |
Упакованный цианид натрия Сточные воды |
Брикетировочная машина, барабанное сито с транспортировочным шнеком |
Цианистый водород |
|
Абгазы цианистого водорода |
Абсорбция абгазов цианистого водорода |
Выбросы в атмосферу |
Скруббер |
- |
|
Абгазы синильной кислоты |
Абсорбция абгазов синильной кислоты |
Выбросы в атмосферу |
Скрубберы |
- |
|
Сточные воды |
Дегазация цианистых соединений |
Сточные воды на очистные сооружения |
Емкостное оборудование |
- |
|
Наименование оборудования |
Назначение оборудования |
Существенные характеристики технологического оборудования |
|
Емкость хранения синильной кислоты |
Прием и хранение сырья |
Горизонтальный цилиндрический аппарат с эллиптическим днищем снабжен охлаждающей рубашкой. Вместимость - 20 м3. Давление - 0, 6 МПа |
|
Скрубберы |
Абсорбция абгазов |
Вертикальные цилиндрические аппараты, диаметр - 800 мм, высота - 6280 мм, давление - 0, 07 МПа, насадка - керамические кольца Паля 25х25х3 мм |
|
Кристаллизаторы |
Проведение реакции нейтрализации с образованием суспензии NaCN |
Вертикальный цилиндрический аппарат, две тарелки, каплеотделитель, температура - 100°C - 120°C, вместимость - 20 м3 |
|
Нагреватель технических газов |
Нагрев воздуха для сушки NaCN |
Газовая горелка, вентилятор, топочная камера, теплообменник. Температура нагрева - 50°C - 400°C |
|
Барабанные вакуум-фильтры |
Фильтрация NaCN |
Герметичное исполнение, поворотное перемешивающее устройство, транспортировочный шнек с двойными лопастями, площадь фильтрующей поверхности - 10 м2, рабочее давление - 0, 04 МПа, частота вращения барабана - 0, 2-2 об/мин, частота вращения транспортировочного шнека - 206 об/мин |
|
Брикетировочная машина |
Брикетирование NaCN |
Диаметр валков - 520 мм, рабочая ширина - 160 мм, частота вращения валков - (5-15-27) мин-1, усилие гидравлического пресса - 750 кН, частота вращения шнека - (15-86-149) мин-1 |
|
Барабанное сито с транспортировочным шнеком |
Сглаживание брикетов, отделения пыли и обломков |
Сито барабанного типа, снабженное транспортировочным шнеком. Размер ячейки сита - 10 мм, толщина нити сита - 2, 5 мм, частота вращения барабана - 27 об/мин, частота вращения шнека - 64 об/мин, рабочая температура - 110°С |
|
Емкости сбора сточных вод |
Сбор сточных вод |
Горизонтальные цилиндрические аппараты, снабженные наружными змеевиками обогрева, рабочее давление атмосферное, расчетное давление - 0, 2 МПа, рабочая температура - 10°C - 100°C, диаметр - 2800-3000 мм, вместимость - 47-53 м3 |
|
Емкости для приема стоков |
Прием стоков |
Цилиндрические вертикальные резервуары вместимостью 400 м3 |
Нормы расходов материальных и энергетических ресурсов приведены в таблице 3.4.
|
Наименование ресурсов |
Единица измерения |
Расход на 1 т продукции | |
|
Минимальный |
Максимальный | ||
|
Натр едкий |
т |
0, 815 |
0, 835 |
|
Синильная кислота |
т |
0, 532 |
0, 555 |
|
Электрическая энергия |
кВт·ч |
251 |
346 |
|
Тепловая энергия |
Гкал |
1, 89 |
2, 005 |
|
Природный газ |
м3 |
39, 5 |
40 |
Выбросы в атмосферу при производстве цианида натрия приведены в таблице 3.5.
|
Источники выброса |
Наименование |
Метод очистки, повторного использования |
Объем и (или) масса выбросов загрязняющих веществ после очистки в расчете на тонну 1 т продукции, кг/т | ||
|
Минимальное |
Максимальное |
Среднее | |||
|
Трубы |
Аммиак |
Абсорбция |
- |
0, 082600 |
- |
|
Дымовая труба со стадий синтеза и кристаллизации |
Азота диоксид |
Абсорбция |
- |
0, 0445 |
- |
|
Азота оксид |
Абсорбция |
- |
0, 06113 |
- | |
|
Вентшахты, трубы, стадия синтеза и кристаллизации, стадия брикетировки и упаковки |
Водород цианистый |
Абсорбция |
- |
0, 018600 |
- |
Сточные воды направляются после дегазации цианистых соединений и далее поступают на стадию сбора циансодержащих сточных вод, где в процессе перекачки и перемешивания усредняются и передаются на локальную гипохлоритную очистку. Удельная масса сброса цианид-аниона - 0, 018767 кг/т продукта.
Технологические отходы не образуются.
Существуют запатентованные способы получения цианидов из щелочных растворов и цианистого водорода в реакторе с псевдоожиженным слоем [4], [5], способ формирования гранулятов цианидов распылительной сушкой [6], а также способ получения цианидов в модульных установках с головной стадией синтеза цианистого водорода плазмохимическим методом из углеводородов и азота [7], [8].
Трихлорсилан (силан треххлористый, силикохлороформ, химическая формула SiHCl3) и тетрахлорсилан (четыреххлористый кремний, силиконхлорид, химическая формула SiCl4) выпускаются промышленностью в виде бесцветной или желтого цвета жидкости.
Согласно [9] и [10] продукция должна иметь следующие технические характеристики (см. таблицу 4.1).
|
Наименование показателя |
Трихлорсилан |
Тетрахлорсилан | ||
|
Марка А |
Марка Б |
Марка В | ||
|
Массовая доля трихлорсилана, % |
Не менее |
Не более | ||
|
99, 5 |
98 |
80 |
0, 1 | |
|
Массовая доля тетрахлорида кремния, % |
Не более |
Не менее | ||
|
0, 25 |
2 |
20 |
99, 5 | |
|
Массовая доля дихлорсилана, %, не более |
0, 05 |
0, 3 |
0, 3 |
Отсутствует |
|
Суммарная массовая доля примесей, %, не более в том числе: |
- |
- |
- |
0, 5 |
|
- трихлорсилана, %, не более |
0, 1 | |||
|
- бензола, %, не более |
0, 2 | |||
|
- неидентифицированных примесей, %, не более |
0, 2 | |||
|
Содержание железа, не более |
1, 0 мг/кг |
- |
- |
0, 001 мас. % |
Трихлорсилан применяется в следующих производствах:
- марка А - производство силанов;
- марка Б - производство кремнийорганических продуктов;
- марка В - производство фенилтрихлорсилана, используемого для получения термостойких и электроизоляционных лаков, смол, гидрофобизирующих жидкостей, масел и т.д.
Трихлорсилан используется также для получения кремния полупроводниковой степени чистоты.
Тетрахлорсилан используется для получения эфиров ортокремниевой кислоты и других кремнийорганических соединений, высокодисперсного диоксида кремния (аэросила), а также для получения кремния полупроводниковой степени чистоты.
Три- и тетрахлорсилан производят гидрохлорированием кристаллического кремния в реакторе с псевдоожиженным слоем. Оба процесса имеют общую головную стадию получения смеси трихлорсилан-тетрахлорсилан, из которой далее выделяют SiHCl3 и SiCl4.
Промышленный способ получения трихлорсилана - гидрохлорирование кристаллического кремния. Технологическая схема производства приведена на рисунке 4.1. Процесс состоит из следующих стадий:
- дробление и размол кремния кристаллического;
- получение хлористого водорода;
- производство смеси трихлорсилан-тетрахлорсилан;
- производство трихлорсилана;
- производство четыреххлористого кремния.
В основе технологического процесса лежат следующие химические реакции:
Si+3HCl→SiHCl3+H2;
Si+4HCl→SiCl4+2H2;
Описание технологического процесса приведено в таблице 4.2, перечень основного оборудования - в таблице 4.3.
Рисунок 4.1 - Принципиальная схема производства три- и тетрахлорсилана
Дробление и размол кремния осуществляется в щековой дробилке и шаровой мельнице.
Хлористый водород получают десорбцией из соляной кислоты в отпарной колонне, заполненной фторопластовыми кольцами Рашига. Соляная кислота десорбирует хлористый водород и в виде азеотропа стекает вниз колонны. Хлористый водород из верхней части колонны поступает на стадию осушки в конденсаторы, охлаждаемые оборотной водой и далее в холодильники, охлаждаемые рассолом минус 20°C с последующим направлением в фазоразделитель. Осушенный хлористый водород от фазоразделителя направляется на компримирование и далее на синтез.
Гидрохлорирование молотого кремния осуществляется в реакторе - вертикальном цилиндрическом стальном аппарате, снабженном сепаратором и двухсекционной рубашкой для подачи пароконденсата, распределительной решеткой в нижней части реактора. Молотый кремний из бункера азотом загружается в среднюю часть реактора. В нижнюю часть реактора под распределительную решетку подается хлористый водород. Хлорирование кремния проводится при температуре от 280°C до 350°C и давлении от 0, 05 до 0, 43 МПа. Из реактора парогазовая смесь трихлорсилан-тетрахлорсилан поступает на стадию сухой очистки парогазовой смеси от пыли кремния и солей металлов, далее на стадию мокрой очистки парогазовой смеси.
Сухая очистка парогазовой смеси производится в циклонах, мокрая очистка - в барботажном кубе и в колонне.
Парогазовая смесь из верхней части барботажной колонны поступает на конденсацию в последовательно расположенные теплообменники, охлаждаемые оборотной водой и рассолом с температурой минус 20°C.
Конденсат затем передается на ректификацию.
Трихлорсилан марки А, Б и улучшенный получают путем трехступенчатой ректификации смеси трихлорсилан-тетрахлорсилан. Кубовая жидкость направляется на выделение тетрахлорсилана.
Выделение тетрахлорсилана осуществляется в отдельной колонне.
|
Входной поток |
Подпроцесс |
Выходной поток |
Основное технологическое оборудование |
|
Кремний |
Дробление кремния кристаллического |
Кремний кристаллический дробленый |
Щековая дробилка |
|
Кремний кристаллический дробленый |
Размол кремния кристаллического |
Кремний кристаллический молотый на стадию производства смеси трихлорсилана и тетрахлорсилана |
Шаровая мельница |
|
Кислота соляная очищенная |
Десорбция хлористого водорода (стриппинг) |
Азеотропная соляная кислота Хлористый водород |
Десорбер, ресивер, емкость |
|
Хлористый водород |
Осушка хлористого водорода |
Хлористый водород на стадию производства смеси трихлорсилана и тетрахлорсилана |
Конденсаторы, холодильники |
|
Кремний кристаллический молотый Хлористый водород |
Производство смеси трихлорсилан-тетрахлорсилан |
Парогазовая смесь трихлорсилан-тетрахлорсилан |
Реактор синтеза |
|
Парогазовая смесь трихлорсилан-тетрахлорсилан |
Очистка и конденсация парогазовой смеси |
Смесь трихлорсилан-тетрахлорсилана Пыль кремния |
Барботажный куб, барботажная колонна, теплообменники |
|
Смесь трихлорсилан-тетрахлорсилан |
Выделение фракции трихлорсилана |
Трихлорсилан марки В Кубовая жидкость |
Ректификационная колонна |
|
Трихлорсилан марки В |
Производство трихлорсилана |
Трихлорсилан марки А, Б, улучшенный |
Ректификационная колонна |
|
Кубовая жидкость |
Выделение тетрахлорсилана |
Тетрахлорсилан |
Ректификационная колонна |
|
Наименование оборудования |
Назначение оборудования |
Существенные характеристики технологического оборудования |
|
Дробилка щековая |
Дробление кремния кристаллического |
Со сложным движением щеки |
|
Мельница шаровая |
Размол кремния кристаллического |
Сухого помола, тип МШ 25, 5х14, 5 |
|
Колонна отпарная |
Стадия стриппинга |
Вертикальный цилиндрический аппарат с плоскими днищем и крышкой, заполнен фторопластовыми кольцами Рашига |
|
Реактор синтеза |
Синтез смеси трихлорсилана и четыреххлористого кремния |
Вертикальный цилиндрический аппарат с эллиптическими днищем и крышкой, снабжен сепаратором и многосекционной рубашкой для охлаждения пароконденсатом, распределительной решеткой в нижней части реактора |
|
Гидролизер |
Суспендирование отработанной пыли кремния |
Вертикальный цилиндрический аппарат с приварным эллиптическим днищем и съемной эллиптической крышкой, снабжен рубашкой, объем 6, 3 м3 |
|
Куб барботажный |
Очистка парогазовой смеси |
Вертикальный цилиндрический аппарат с приварной эллиптической крышкой и коническим днищем |
|
Колонна барботажная |
Дополнительная очистка парогазовой смеси |
Вертикальный цилиндрический аппарат с приварными эллиптическими днищем и крышкой |
|
Колонна ректификационная |
Выделение фракции трихлорсилана |
Колонна с тарелками струйно-направленного типа с выносным кубом-кипятильником, обогреваемым паром |
|
Колонна ректификационная |
Очистка трихлорсилана от высококипящих примесей |
Колонна с тарелками струйно-направленного типа с выносным кубом-кипятильником, обогреваемым паром |
|
Колонна ректификационная |
Очистка трихлорсилана от низкокипящих примесей |
Колонна с тарелками струйно-направленного типа с выносным кубом-кипятильником, обогреваемым паром |
|
Колонна ректификационная |
Выделение трихлорсилана марки А, трихлорсилана улучшенного |
Колонна с тарелками струйно-направленного типа с выносным кубом-кипятильником, обогреваемым паром |
|
Колонна ректификационная |
Выделение тетрахлорида кремния |
Колонна с тарелками струйно-направленного типа с выносным кубом-кипятильником, обогреваемым паром |
Нормы расходов материальных и энергетических ресурсов приведены в таблицах 4.4 и 4.5.
|
Наименование ресурса |
Единица измерения |
Минимальный расход на 1 т | |
|
трихлорсилана технического марки В |
четыреххлористого кремния | ||
|
1 Кислота соляная очищенная м. Б ТУ 2122-252-05763441-99 (с изм. 1-4) |
кг |
11490 |
12210 |
|
2 Кремний молотый марки 7010 или |
кг |
235 |
189 |
|
Кремний молотый марки КP-1 или |
кг |
235 |
189 |
|
Кремний молотый марки 7060 или |
кг |
235 |
189 |
|
Кремний молотый марки 4040 или |
кг |
233 |
191 |
|
Кремний молотый марки 5003 или |
кг |
233 |
191 |
|
Кремний молотый марки 5010 или |
кг |
233 |
191 |
|
Кремний молотый марки 5040 или |
кг |
233 |
191 |
|
Кремний молотый марки 9010 или |
кг |
251 |
208 |
|
Кремний молотый марки 10080 или |
кг |
254 |
210 |
|
Кремний молотый марки КP-3 или |
кг |
254 |
211 |
|
Кремний молотый марки КP-0 или |
кг |
- |
191 |
|
Кремний молотый марки КP-2 |
кг |
251 |
- |
|
Электроэнергия |
МВт·ч |
0, 1 |
0, 1 |
|
Холод -20°С |
Гкал |
0, 55775 |
0, 30119 |
|
Пар - 13 атм |
Гкал |
1, 8 |
2, 7 |
|
Вода оборотная |
тыс.м3 |
0, 205 |
0, 340 |
|
Наименование продукта |
Единица измерения |
Минимальный расход на 1 т | |
|
трихлорсилана технического марки В |
четыреххлористого кремния | ||
|
Азеотропная соляная кислота |
кг |
10 630 |
11 290 |
Выбросы в атмосферу при производстве три- и тетрахлорсилана приведены в таблице 4.6.
|
Источники выброса |
Наименование |
Метод очистки, повторного использования |
Объем и (или) масса выбросов загрязняющих веществ после очистки в расчете на тонну 1 т продукции, кг/т | ||
|
Минимальное |
Максимальное |
Среднее | |||
|
Атмосферные трубы, вентиляционные шахты |
Взвешенные вещества |
Рукавный фильтр, уловленный кремний возвращается в производство |
0, 0214 |
0, 0237 |
0, 02255 |
|
Тетрахлорсилан |
- |
- |
1, 370345 |
- | |
|
Трихлорсилан |
- |
- |
0, 561236 |
- | |
|
Хлористый водород |
Абсорберы |
0, 3793 |
2, 9392 |
1, 6592 | |
Промышленные сточные воды направляются на станцию усреднения и нейтрализации и далее передаются в сторонние организации для обезвреживания. Ливневые сточные воды очищаются и направляются в водооборотный цикл. Уровни сбросов приведены в таблице 4.7.
В процессе производства три- и тетрахлорсилана образуются следующие виды отходов: отходы отработанного кремния и гель диоксида кремния в количестве 6, 8 и 25, 2 кг на 1 т смеси SiHCl3+SiCl4 соответственно, которые направляются на полигон захоронения промышленных отходов.
|
Источники выброса |
Наименование |
Направление сбросов (в водный объект, в системы канализации) |
Метод очистки, повторного использования |
Объем и (или) масса выбросов загрязняющих веществ после очистки в расчете на тонну 1 т продукции, кг/т | ||
|
Минимальное |
Максимальное |
Среднее | ||||
|
Сточные воды с гидролизеров, с абсорберов, с промывки оборудования и мойки полов |
Железо |
- |
- |
1, 19 |
- |
1, 34 |
|
Кальций |
- |
- |
0, 73 |
- |
0, 8 | |
|
Хлорид-анион (хлориды) |
- |
- |
31, 7 |
- |
48, 8 | |
Среди перспективных возможно рассмотрение следующих направлений:
- получение четыреххлористого кремния взаимодействием кремния с хлористым водородом при нагревании в присутствии катализатора на основе хлористого цинка, нанесенного на оксид алюминия [11];
- хлорирование аморфного диоксида кремния в расплавленной среде хлоридов калия и натрия в присутствии углерода с дальнейшей очисткой жидкого четыреххлористого кремния от примесей [12].
Современное химическое производство в основной своей массе основано на катализе. Применение катализаторов позволяет осуществлять промышленно важные химические реакции с высокой эффективностью в приемлемых условиях.
В настоящем справочнике НДТ рассматривается производство твердых гетерогенных катализаторов для процессов нефтепереработки, нефтехимии, газоочистки и неорганического синтеза, которые производятся на российских предприятиях (см. таблицу 5.1).
Большинство твердых промышленных катализаторов представляют собой частицы, распределенные в порах инертных носителей. Нанесенные катализаторы получают двумя основными методами: введением активной фазы в предварительно подготовленный носитель путем пропитки; соосаждением каталитически активного материала и носителя. Так же практикуется получение твердых катализаторов по замесной технологии. Данные катализаторы получают смешением активных компонентов. В качестве носителей наиболее часто применяют оксиды алюминия, кремния, титана, магния, цинка, циркония, алюмосиликаты, активированный уголь. Особое место среди гетерогенных катализаторов занимают катализаторы на основе цеолитов.
|
Назначение катализатора |
Тип (компоненты) катализатора | |
|
Нефтепереработка |
Изомеризация |
Pt на цирконийсодержащем носителе Pt на носителе - активном оксиде алюминия Pt на цеолитсодержащем носителе |
|
Гидроочистка бензина |
Co-Mo на носителе - активном оксиде алюминия Ni-Mo на носителе - активном оксиде алюминия | |
|
Гидроочистка средних дистиллятов | ||
|
Гидроочистка вакуумного газойля | ||
|
Гидрокрекинг |
Co-Mo на цеолитсодержащем носителе Ni-Mo на цеолитсодержащем носителе Ni-Mo на носителе - активном оксиде алюминия | |
|
Гидродепарафинизация |
Mo на цеолитсодержащем носителе Ni-Mo на цеолитсодержащем носителе | |
|
Каталитический риформинг |
Pt-Re композиция на носителе - активном оксиде алюминия | |
|
Каталитический крекинг |
Микросферический цеолитсодержащий | |
|
Шариковый цеолитсодержащий | ||
|
Селективное окисление сероводорода |
Al2O3 | |
|
Цеолиты |
KA, NaA, CaA, NaX | |
|
Бета, ЦВМ, ЦВН | ||
|
Нефтехимия |
Дегидрирование углеводородов C4-C6 |
Микросферический Cr/Al2O3 |
|
Оксихлорирование этилена |
CuCl2/Al2O3 | |
|
Синтез метанола |
Zn-Cr, Zn-Cu | |
|
Селективное гидрирование (очистка от этилена и дивинила) |
Pd на углеродсодержащем носителе Pd на носителе - оксиде алюминия | |
|
Гидрирование бензола |
Pd, Ni, Cr на носителе - активном оксиде алюминия | |
|
Неорганический синтез |
Конверсия углеводородов в синтез-газ |
Ni/Al2O3 |
|
Низкотемпературная конверсия CO |
Zn-Cu | |
|
Среднетемпературная конверсия СО |
Fe-Cr-Cu; Fe-Cr | |
|
Окисление NH3 до NO |
Fe-Cr | |
|
Очистка технологических газов |
Очистка отходящих газов от CO и ЛОС |
Pt, Pd, Ni, Cr, Cu/Al2O3 |
|
Очистки от NOx отходящих газов |
Pd/Al2O3 | |
|
Окисление SO2 в производстве серной кислоты |
V/SiO2, промотированный пиросульфатами K, Na, Cs | |
В общем случае производство катализаторов включает получение исходных твердых материалов (например, геля гидроокиси алюминия, солей металлов), выделение веществ, являющихся активным компонентом (например, термическим разложением, выщелачиванием), изменение состава катализатора в реакционной среде (например, сульфидирование, восстановление). К наиболее характерным операциям при синтезе катализаторов методом соосаждения относятся: дробление, помол, растворение, соосаждение, фильтрование, промывка осадка, формовка, сушка, прокаливание. Некоторые типы катализаторов требуют проведения стадий ионного обмена, пропитки, введения связующего.
Растворение и соосаждение
В процессе соосаждения образуется твердая фаза в результате взаимодействия растворов исходных компонентов. Характер осадка зависит от температуры осаждения, pH среды, исходного состава раствора, интенсивности перемешивания, условий введения осадителя. Растворение и соосаждение, как правило, проводят в аппаратах периодического действия с перемешивающими устройствами и теплообменными элементами.
Фильтрование
Фильтрование суспензий проводят с применением барабанных вакуум-фильтров, рамных фильтр-прессов, автоматических камерных фильтр-прессов. В малотоннажных производствах применяют нутч-фильтры. Выбор фильтра зависит от среднего размера частиц суспензии, содержания твердой фазы, вязкости жидкой фазы, а также от требований к влагосодержанию осадка, температуры фильтрования, производительности.
Промывка осадка
Для удаления растворенных в фильтрате или адсорбированных на поверхности осадка нежелательных компонентов применяют промывку осадка на фильтре или репульпационную промывку с повторением фильтрования. Промывку крупнозерновых осадков с размером частиц более 50 мкм проводят в одну или несколько ступеней непосредственно на фильтре промывной жидкостью либо разделением суспензии после смешения осадка с промывной жидкостью. Мелкодисперсные суспензии с размером частиц менее 20 мкм промывают на отдельном оборудовании с разрушением структуры осадка.
Формовка
В производстве катализаторов распространено два способа формовки: сухая (таблетирование, гранулирование измельченного до тонкодисперсного состояния прокаленного материала) и влажная (экструзия, таблетирование, гранулирование, распылительная сушка влажного осадка). Способы формовки в значительной мере определяют механическую прочность катализатора. Для формовки применяют дисковые грануляторы, прессы, ножевые устройства, шнековые машины, сушильно-формовочные машины, таблеточные роторные машины, устройства для уплотнения порошков, аппараты для нанесения покрытий.
Сушка
На стадии сушки удаляется влага, содержащаяся в суспензии (пасте, влажном материале) после фильтрования и промывки. Сушку проводят в распылительных сушилках, сушилках с кипящим слоем, ленточного, шахтного, барабанного, туннельного типа. В малотоннажных производствах применяют камерные сушилки периодического действия.
Прокаливание
При прокаливании за счет термической диссоциации гидроксидов, солей металлов образуется активная фаза катализатора. Условия прокаливания определяют удельную поверхность и средний размер пор. Термообработку проводят в прокалочных печах шахтного, туннельного, барабанного типа, в печах с кипящим слоем. Обогрев осуществляют непосредственно топочными газами, либо применяют печи непрямого нагрева. В малотоннажных производствах применяют камерные электрические печи сопротивления.
Пропитка
В процессе пропитки пористый носитель пропитывают раствором солей металлов (например, нитратов, ацетатов, карбонатов), анионы которых удаляют на последующих стадиях термообработки. В производстве катализаторов применяют различные способы пропитки: окунание, опрыскивание, с упариванием раствора, расплавом солей. Пропитку проводят в сушильно-пропиточных аппаратах, барабанных пропитывателях, конвейерных пропиточных машинах.
В настоящее время соосажденные катализаторы выпускаются редко, наиболее распространены полученные по пропитной (пропитка носителя растворами активных компонентов) или замесной (смешение активных компонентов со связующим или без него) технологии.
Технологическая схема производства приведена на рисунке 5.1, описание технологического процесса - в таблице 5.2, перечень основного оборудования - в таблице 5.3.
Алюмоникелевые катализаторы конверсии метана и углеводородных газов производятся методом пропитки.
Рисунок 5.1 - Схема производства алюмоникелевых катализаторов конверсии метана и углеводородных газов
|
Входной поток |
Подпроцесс |
Выходной поток |
Основное технологическое оборудование |
Эмиссии |
|
Глинозем Древесная мука Каолин обогащенный |
Помол исходного сырья |
Сырье |
Шаровая мельница |
Диалюминий триоксид |
|
Азотная кислота |
Приготовление раствора пептизатора |
Раствор пептизатора |
Мерник азотной кислоты Емкостное оборудование |
- |
|
Сырье со стадии помола Пептизатор Графит |
Приготовление замеса, формовка, провяливание носителя |
Носитель |
Смесительная машина, формовочная машина |
- |
|
Носитель |
Прокалка носителя |
Носитель |
Топка горизонтальная Шахтная печь |
- |
|
Азотнокислая соль калия, магния, алюминия, никеля |
Приготовление пропиточного раствора |
Пропиточный раствор |
Аппарат для пропитки, сушки, прокалки |
- |
|
Носитель со стадии прокалки Пропиточный раствор, воздух осушенный |
Пропитка носителя и термообработка катализатора |
Продукт потребителю Дымовые газы |
Аппарат для пропитки, сушки, прокалки |
Азота диоксид, азота оксид, углерода оксид |
|
Дымовые газы со стадий прокалки носителя и термообработки катализатора Натр едкий технический |
Абсорбция нитрозных газов |
- |
Колонна абсорбционная Емкостное оборудование |
Азота диоксид, азота оксид, углерода оксид |
|
Наименование оборудования |
Назначение оборудования |
Существенные характеристики технологического оборудования |
|
Шаровая мельница |
Помол сырья |
Производительность - 0, 6 т в сутки |
|
Смесительная машина |
Приготовление замеса |
Рабочая емкость - 0, 25 м3, производительность - 1, 56 т в сутки |
|
Формовочная машина |
Формовка замеса |
Производительность - 60 кг/ч |
|
Топка горизонтальная |
Прокалка носителя |
Диаметр - 1, 4 м, длина - 1, 67 м |
|
Шахтная печь |
Прокалка носителя |
9400х3650х3570 мм |
|
Аппарат для пропитки, сушки, прокалки |
Пропитка носителя и термообработка после пропитки |
Объем - 3, 5 м3 |
|
Колонна абсорбционная |
Абсорбция нитрозных газов |
Диаметр - 1, 4 м, высота - 20 м, кольца Рашига |
Технологическая схема производства приведена на рисунке 5.2, описание технологического процесса - в таблице 5.4, перечень основного оборудования - в таблице 5.5.
Алюмопалладиевые катализаторы производятся пропиткой алюмооксидного носителя раствором соединения палладия.
Рисунок 5.2 - Схема производства алюмопалладиевых катализаторов
|
Входной поток |
Подпроцесс |
Выходной поток |
Основное технологическое оборудование |
Эмиссии |
|
Азотная кислота Карбонат лантана |
Приготовление пептизатора |
Пептизатор |
Емкостное оборудование |
- |
|
Гидроксид алюминия Глинозем, графит |
Приготовление замеса, формовка носителя |
Носитель |
Емкостное оборудование |
Диалюминий триоксид |
|
Носитель Воздух сжатый осушенный |
Сушка и прокалка носителя |
Носитель |
Сушилка Топка Шахтная печь |
Диалюминий триоксид |
|
Химическое соединение палладия Натрий уксуснокислый |
Приготовление пропиточного раствора палладия |
Пропиточный раствор палладия |
Емкостное оборудование |
- |
|
Пропиточный раствор палладия Носитель |
Пропитка носителя раствором палладия |
Носитель, пропитанный раствором палладия |
Пропитыватель |
- |
|
Натрий сернистый Катализатор |
Осернение катализатора |
Осерненный катализатор |
Пропитыватель |
- |
|
Катализатор Воздух сжатый осушенный, газ коммунально-бытового потребления |
Сушка катализатора |
Катализатор (готовый продукт) |
Аппарат сушки |
Азота диоксид, азота оксид, углерода оксид |
|
Наименование оборудования |
Назначение оборудования |
Существенные характеристики технологического оборудования |
|
Формовочная машина |
Формовка носителя |
Производительность - 40 кг/ч |
|
Шахтная печь |
Прокалка носителя |
9400х3650х3570 мм |
|
Топки |
Прокалка носителя, сушка катализатора |
Диаметр - 1, 4-1, 6 м |
|
Сушилка |
Сушка носителя |
Диаметр - 1, 2 м, высота - 2, 5 м, конусное дно из нержавеющей стали |
|
Аппарат сушки |
Сушка катализатора |
Диаметр - 1, 2 м, высота - 3, 2 м |
|
Пропитыватель |
Пропитка носителя |
Диаметр - 700 мм, высота - 1000 мм |
|
Колонна абсорбционная |
Абсорбция газов |
Диаметр - 1, 4 м, высота - 20 м, кольца Рашига |
В данном разделе приведено описание технологии производства платино-рениевых катализаторов на основе активного оксида алюминия.
Технологическая схема производства приведена на рисунке 5.3 описание технологического процесса - в таблице 5.6, перечень основного оборудования - в таблице 5.7. Платино-рениевые катализаторы на основе активного оксида алюминия производятся методом пропитки.
Рисунок 5.3 - Схема производства платино-рениевых катализаторов на основе активного оксида алюминия
|
Входной поток |
Подпроцесс |
Выходной поток |
Основное технологическое оборудование |
Эмиссии |
|
Гидроксид алюминия Уксусная кислота Модифицирующий раствор промотора |
Приготовление замеса, формовка носителя |
Носитель |
Емкостное оборудование |
Диалюминий триоксид |
|
Носитель Воздух сжатый осушенный, газ коммунально-бытового потребления |
Сушка и прокалка носителя |
Носитель |
Топка, аппарат сушки (сушилка) |
Диалюминий триоксид |
|
Химическое соединение платины, рениевая кислота |
Приготовление раствора платинохлористоводородной и рениевой кислот |
Раствор платинохлористоводородной и рениевой кислот |
Растворитель |
- |
|
Носитель Химически очищенная вода |
Вакуумирование и увлажнение носителя |
Носитель |
Вакуум-насос Увлажнитель |
- |
|
Носитель Раствор платинохлористоводородной и рениевой кислот Уксусная кислота Соляная кислота |
Пропитка носителя растворами активных компонентов |
Носитель, пропитанный активными компонентами |
Пропитыватель |
- |
|
Катализатор Воздух сжатый осушенный, газ коммунально-бытового потребления |
Сушка и прокалка носителя, пропитанного активными компонентами |
Катализатор (готовый продукт) |
Топка, аппарат сушки (сушилка) |
Азота диоксид, азота оксид, углерода оксид |
|
Наименование оборудования |
Назначение оборудования |
Существенные характеристики технологического оборудования |
|
Растворитель |
Приготовление раствора платинохлористоводородной и рениевой кислот |
Объем - 0, 1 м3 |
|
Топки газовые |
Прокалка носителя |
Диаметр - 1, 6 м |
|
Сушилка |
Сушка |
Диаметр - 1, 2 м, объем - 1, 4 м3 |
|
Пропитыватель |
Пропитка носителя |
Диаметр - 800 мм, высота - 1000 мм |
|
Вакуум-насос |
Вакуумирование носителя |
Производительность - 180 м3/ч |
|
Увлажнитель |
Увлажнение носителя |
Диаметр - 0, 6 м, высота - 2, 5 м |
Приведено описание технологии производства никель-вольфрамовых катализаторов с добавкой окиси алюминия в осерненной форме.
Технологическая схема производства приведена на рисунке 5.4, описание технологического процесса - в таблице 5.8, перечень основного оборудования - в таблице 5.9.
Никель-вольфрамовые катализаторы с добавкой окиси алюминия в осерненной форме производятся методом осаждения.
Рисунок 5.4 - Схема производства никель-вольфрамовых катализаторов с добавкой окиси алюминия в осерненной форме
|
Входной поток |
Подпроцесс |
Выходной поток |
Основное технологическое оборудование |
Эмиссии |
|
Никель азотнокислый 6-водный Сода кальцинированная |
Приготовление растворов |
Раствор нитрата никеля и карбоната натрия |
Растворитель |
- |
|
Раствор нитрата никеля и карбоната натрия Химически очищенная вода |
Осаждение основного карбоната никеля |
Карбонат никеля |
Емкость осаждения |
- |
|
Гидроксид алюминия Карбонат никеля Ангидрид вольфрамовый |
Приготовление замесов и формовка |
Экструдаты |
Фильтр-пресс Месильная машина Формовочная машина |
- |
|
Экструдаты Воздух сжатый осушенный |
Сушка экструдатов |
Экструдаты |
Сушилки |
Диалюминий триоксид, азота диоксид, азота оксид, углерода оксид |
|
Экструдаты Сероводородсодержащий газ |
Осернение экструдатов |
Шихта осерненная, Хвостовые сероводородсодержащие газы |
- |
Сероводород |
|
Экструдаты Графит |
Приготовление шихты и таблетирование |
Катализатор (готовый продукт) |
Таблетмашина |
- |
|
Хвостовые сероводородсодержащие газы |
Сжигание хвостовых сероводородсодержащих газов |
Дымовые газы |
Факел |
Серы диоксид, азота диоксид |
|
Наименование оборудования |
Назначение оборудования |
Существенные характеристики технологического оборудования |
|
Емкость осаждения |
Осаждение основного карбоната никеля |
Рабочий объем - 6, 3 м3, температура - 80°С - 90°С |
|
Растворитель |
Приготовление растворов |
Объем - 0, 55 м3 |
|
Фильтр-пресс |
Фильтрование |
Рамного типа 820х820 мм с электромеханическим зажимом |
|
Месильная машина |
Приготовление замесов |
Объем - 200 л, с паровой рубашкой |
|
Формовочная машина |
Формовка экструдатов |
Производительность - 60 кг/ч |
|
Ленточная сушилка |
Сушка |
Производительность - 9, 3 м3/ч |
|
Бункерная сушилка |
Сушка |
Объем - 4, 5 м3 |
|
Шнековая печь |
Приготовление экструдатов |
Диаметр - 0, 2 м, длина - 7, 6 м |
|
Таблетмашина |
Таблетирование |
Производительность - 350 кг/ч |
|
Факел |
Сжигание хвостовых газов |
Диаметр оголовника - 0, 4 м |
Сульфаткатионитные катализаторы применяются в процессах гидратации олефинов, дегидратации спиртов, получения изобутилена, МТБЭ и других процессах.
Метод получения сульфокатионитных катализаторов основан на формовании гранул из расплава смеси катионообменной смолы и гранулированного (порошкообразного) полипропилена. Процесс получения состоит из следующих стадий:
- размол и сушка катионита;
- смешивание катионита с полипропиленом;
- гранулирование катализатора;
- нейтрализация сточных вод.
Мешки с катионитом растариваются и разгружаются в передвижной бункер. Катионит из бункера подается в измельчитель. Затем проводится сушка измельченного катионита в кипящем слое до влажности катионита 10-25 мас. %.
Отмеренное количество осушенного катионита и полипропилена поступает в планетарно-шнековый смеситель, где происходит смешивание полипропилена с подсушенным катионитом, смешивание производится не менее 1 ч с образованием катализаторной шихты.
Перемещение катализаторной шихты в экструдере и ее прессование производятся двумя вращающимися навстречу друг другу червячными валами через последовательно расположенные электронагревательные зоны к формующей головке. По мере продвижения катализаторной шихты от дозатора к зоне давления происходит перемещение катионита в расплаве из полипропилена. Из зоны давления расплавленная масса шихты поступает в фильерные отверстия формующей головки экструдера. При выходе из фильерных отверстий за счет резкого снижения давления из гранул катализатора мгновенно испаряется влага, вследствие чего он обретает пористость. Длина гранул катализатора регулируется скоростью вращения ножа режущего устройства по месту.
Технологическая схема производства приведена на рисунке 5.5, описание технологического процесса - в таблице 5.10, перечень основного оборудования - в таблице 5.11.
Сульфаткатионитные катализаторы производятся методом механического смешения.
Рисунок 5.5 - Схема производства сульфокатионитных катализаторов
|
Входной поток |
Подпроцесс |
Выходной поток |
Основное технологическое оборудование |
Эмиссии |
|
Катионит |
Размол катионита |
Катионит |
Измельчитель |
Пыль полистирола |
|
Катионит |
Сушка катионита |
Катионит |
Сушилка |
- |
|
Катионит Полипропилен |
Смешивание катионита с полипропиленом |
Катализаторная шихта |
Планетарно-шнековый смеситель |
Пыль полипропилена Пыль полистирола |
|
Катализаторная шихта |
Гранулирование катализатора; |
Катализатор на узел расфасовки Сточные воды |
Экструдер |
- |
|
Сточные воды |
Нейтрализация сточных вод. |
Циркуляционная вода |
- |
- |
|
Наименование оборудования |
Назначение оборудования |
Существенные характеристики технологического оборудования |
|
Смеситель планетарно-шнековый |
Смешивание катионита с полипропиленом |
Объем - 1 м3 |
|
Фильтры рукавные |
Фильтрование |
Производительность - 540-3840 м3/ч, площадь фильтрации - 9-66 м2 |
|
Сушилка |
Сушка катионита |
Производительность - 152 кг/ч, температура - 110°С |
|
Измельчитель |
Размол катионита |
Производительность - от 100 до 300 кг/ч |
Железокалевые катализаторы предназначены для дегидрирования изоамиленов в изопрен.
Технологический процесс состоит из:
- подготовки катализаторных гранул;
- прокаливания катализаторных гранул с последующим охлаждением технологическим воздухом.
Технологическая схема производства приведена на рисунке 5.6, описание технологического процесса - в таблице 5.12, перечень основного оборудования - в таблице 5.13.
Железокалевые катализаторы производятся методом полусухого смешения.
Рисунок 5.6 - Схема производства железокалиевых катализаторов
|
Входной поток |
Подпроцесс |
Выходной поток |
Основное технологическое оборудование |
Эмиссии |
|
Соли калия и молибдена, химобессоленная вода |
Приготовление раствора солей |
Раствор солей калия и молибдена |
Емкость с мешалкой |
Дикалий карбонат |
|
Оксид железа Соли церия, кальция, магния Раствор солей калия и молибдена |
Приготовление катализаторной пасты |
Катализаторная паста |
Смеситель |
- |
|
Катализаторная паста |
Приготовление катализаторных гранул |
Катализаторные гранулы |
Гранулятор |
- |
|
Катализаторные гранулы |
Сушка |
Катализаторные гранулы Конденсат |
Сушилка |
Железа оксид, церий и его соединения |
|
Катализаторные гранулы Воздух технологический |
Прокаливание |
Готовый катализатор Пыль |
Печь |
- |
|
Наименование оборудования |
Назначение оборудования |
Существенные характеристики технологического оборудования |
|
Реактор |
Приготовление катализаторной суспензии: смешивание компонентов |
Объем - 1, 6 м3 Температура - 200°С |
|
Смеситель |
Получение катализаторной пасты: смешивание компонентов |
Объем - 693 л |
|
Гранулятор |
Получение катализаторных гранул: экструзия |
Производительность - 200-400 кг/ч |
|
Камерная электропечь |
Получение готового катализатора: прокаливание |
Температура - 900°С |
Гранулированная пемза просеивается на сите с целью получения гранул размерами 2-5 мм. Пыль, мелкая фракция, а также пемза темного цвета собирается в отдельную тару и вывозится на полигон промышленных отходов. Готовую пемзу обрабатывают 10%-ным - 20%-ным раствором азотной кислоты с целью удаления поверхностных окислов железа.
Химизм процесса:
Fe2O3+6HNO3=2Fe(NO3)3+3H2O;
FeO+2HNO3=Fe(NO3)2+H2O.
После приготовления раствора кислоты в емкость засыпается пемза. Обработка пемзы производится не менее 2 суток при периодическом перемешивании пемзы пластиковой лопаткой. После обработки пемза по мере надобности засыпается в корзины.
После промывки пемза перегружается в поддоны и сушится в сушилке, обогреваемой паром, при температуре 80°C - 100°C не менее 8 ч до полного удаления влаги.
Нанесение серебра на пемзу производится путем пропитывания ее раствором азотнокислого серебра и разложения его при высокой температуре. При этом протекает реакция
2AgNO3=2Ag+2NO2+O2.
Нанесение серебра на пемзу производится в выпарной чаше, расположенной в вытяжном шкафу.
В процессе пропитки в рубашку чаши подается пар и раствор азотнокислого серебра упаривается до полного удаления влаги. В чашу повторно заливается по гибкому шлангу паровой конденсат до первоначального уровня, и операция упаривания повторяется, при этом последние порции конденсата упариваются при постоянном перемешивании контактной массы.
Контактная масса выгружается совком в поддоны, которые при помощи приспособления помещают в электропечь, где при температуре 400°C - 500°C при перемешивании в течение 1-2 ч удаляются оксиды азота, после чего температуру в печи поднимают до 600°C - 650°C и при этой температуре катализатор прокаливается в течение 2-3 ч.
Прокаленный катализатор вынимается из печи, охлаждается на открытом воздухе, просеивается от пыли и мелочи. Отбирается проба на анализ, взвешивается и затаривается в мешки, маркируется и сдается на склад на хранение.
Катализаторы "серебро на пемзе" производятся методом пропитки.
Технологическая схема производства приведена на рисунке 5.7, описание технологического процесса - в таблице 5.14, перечень основного оборудования - в таблице 5.15.
Рисунок 5.7 - Схема производства катализаторов "серебро на пемзе"
|
Входной поток |
Подпроцесс |
Выходной поток |
Основное технологическое оборудование |
Эмиссии |
|
Пемза |
Просеивание |
Пемза на стадию обработки HNO3 Мелочь и пыль на отходы |
Сита |
Пыль неорганическая с содержанием кремния менее 20%, 20% - 70%, а также более 70% |
|
Пемза со стадии просеивания Азотная кислота |
Обработка азотной кислотой |
Обработанная пемза |
Емкость |
- |
|
Обработанная пемза |
Пропитка азотнокислым серебром |
Контактная масса |
Выпарная чаша |
- |
|
Контактная масса |
Обжиг |
Готовый катализатор на склад |
Электропечь |
Азота диоксид, аммиак |
|
Наименование оборудования |
Назначение оборудования |
Существенные характеристики технологического оборудования |
|
Выпарная чаша |
Пропитка азотнокислым серебром |
С паровой рубашкой, объем - 73 л |
|
Сушильная камера |
Сушка пемзы |
Габариты - 2000х980х1220 мм |
|
Электропечь |
Прокаливание контактной массы |
Температура - 650°С |
Технологическая схема производства приведена на рисунке 5.8, описание технологического процесса - в таблице 5.16, перечень основного оборудования - в таблице 5.17.
Катализаторы "палладий на угле" производятся нанесением на поверхность угля активного рекуперационного палладия.
Рисунок 5.8 - Схема производства катализаторов "палладий на угле"
|
Входной поток |
Подпроцесс |
Выходной поток |
Основное технологическое оборудование |
Эмиссии |
|
Палладий Азотная кислота Соляная кислота |
Приготовление раствора палладия |
Раствор палладия |
Реактор-растворитель с мешалкой |
- |
|
Раствор палладия |
Пропитка активного угля раствором палладия |
Контактная масса |
Пропитыватель-смеситель |
- |
|
Контактная масса Водород Воздух сжатый Азот |
Прокалка, восстановление и активация катализатора |
Катализатор (готовый продукт) Дымовые газы |
Печь для подогрева газов Реактор с откидной крышкой и коническим днищем |
Азота диоксид, углерода оксид |
|
Дымовые газы Натр едкий технический |
Абсорбция и очистка газов |
- |
Скруббер |
Азота диоксид, углерода оксид |
|
Наименование оборудования |
Назначение оборудования |
Существенные характеристики технологического оборудования |
|
Реактор-растворитель с мешалкой |
Приготовление раствора палладия |
Объем - 70 дм3, давление в аппарате - 0, 7 кгс/см2, теплоноситель - минеральное масло, частота оборотов мешалки - 110 об/мин |
|
Пропитыватель-смеситель |
Пропитка активного угля раствором палладия |
Объем - 100 дм3, длина - 2570 мм, ширина - 1220 мм, высота - 1380 мм |
|
Печь для подогрева газов |
Подогрев газов |
Габариты: длина - 5300 мм, ширина - 4230 мм, высота - 4270 мм, горелки: 6-2 шт., диаметр трубок змеевика - 100 мм |
|
Реактор с откидной крышкой и коническим днищем |
Прокалка, восстановление и активация катализатора |
Объем - 1, 1 м3, диаметр - 1200 мм, высота - 5970 мм |
|
Скруббер |
Абсорбция и очистка газов |
Диаметр - 408 мм, высота - 375 мм, насадка - три слоя активированного угля, высота слоя - 800 мм |
Технологическая схема производства приведена на рисунке 5.9, описание технологического процесса - в таблице 5.18, перечень основного оборудования - в таблице 5.19.
Алюмоникелькобальтмолибденовые катализаторы производятся пропиткой алюмооксидного носителя растворами парамолибдата аммония, никелем азотнокислым или кобальтом азотнокислым.
Рисунок 5.9 - Схема производства алюмоникелькобальтмолибденовых катализаторов
|
Входной поток |
Подпроцесс |
Выходной поток |
Основное технологическое оборудование |
Эмиссии |
|
Гидроксид алюминия Азотная кислота Борная кислота Карбонат лантана |
Приготовление замеса, формовка, провяливание носителя |
Носитель |
Смесительная машина |
Диалюминий триоксид |
|
Носитель Воздух сжатый осушенный |
Сушка и прокалка носителя |
Носитель |
Аппарат сушки |
Азота диоксид, азота оксид, углерода оксид |
|
Носитель Промышленная вода Ортофосфорная кислота Азотнокислый кобальт (азотнокислый никель) Аммоний молибденовокислый |
Приготовление пропиточного раствора |
Пропиточный раствор |
Растворитель |
- |
|
Пропиточный раствор |
Пропитка носителя пропиточным раствором |
Контактная масса |
Пропитыватель |
- |
|
Контактная масса |
Сушка и прокалка катализатора |
Катализатор (готовый продукт) Нитрозные газы |
Аппарат сушки |
Азота диоксид, азота оксид, углерода оксид |
|
Натр едкий технический Нитрозные газы |
Абсорбция нитрозных газов |
- |
Колонна абсорбционная |
- |
|
Наименование оборудования |
Назначение оборудования |
Существенные характеристики технологического оборудования |
|
Смесительная машина |
Приготовление замеса |
Рабочая емкость - 200 дм3, габаритные размеры - 2090х1480х1450 мм |
|
Формовочная машина |
Формовка, провяливание носителя |
Диаметр шнека в рабочей зоне - 125 мм, диаметр шнека в загрузочной зоне - 150 мм, длина рабочей части шнека - 560 мм, скорость вращения шнека - 750 об/мин |
|
Аппарат сушки |
Сушка и прокалка носителя |
Высота - 3200 мм, диаметр - 1200 мм, объем - 3, 5 м3, вертикальный цилиндрический с ложным днищем с отверстиями - 4 мм |
|
Растворитель |
Приготовление пропиточного раствора |
Длина - 1100 мм, высота - 1000 мм |
|
Пропитыватель |
Пропитка носителя пропиточным раствором |
Длина - 1070 мм, диаметр - 1070 мм, объем - 950 м3 |
|
Аппарат сушки |
Сушка и прокалка катализатора |
Высота - 3200 мм, диаметр - 1200 мм, объем - 3, 5 м3, вертикальный цилиндрический с ложным днищем с отверстиями - 4 мм |
|
Колонна абсорбционная |
Абсорбция нитрозных газов |
Высота - 20 м, диаметр - 1, 4 м, площадь - 15 м2, кольца Рашига |
Технологическая схема производства приведена на рисунке 5.10, описание технологического процесса - в таблице 5.20, перечень основного оборудования - в таблице 5.21.
Цинкхроммедные катализаторы производятся путем приготовления катализаторной массы из хроммедного раствора, окиси алюминия, окиси магния, двуокиси марганца и цинковых белил с дальнейшей экструзией, сушкой, таблетированием, прокалкой, восстановлением и активацией.
Рисунок 5.10 - Схема производства цинкхроммедных катализаторов
|
Входной поток |
Подпроцесс |
Выходной поток |
Основное технологическое оборудование |
Эмиссии |
|
Хромовый ангидрид Промышленная вода Медь углекислая основная Диоксид марганца |
Приготовление хроммедного раствора |
Хроммедный раствор |
Растворитель |
- |
|
Хроммедный раствор Белила цинковые Оксид магния Оксид алюминия |
Приготовление катализаторной массы |
Катализаторная масса |
Смесительная машина |
- |
|
Катализаторная масса |
Экструзия |
Экструдаты |
Формовочная машина |
- |
|
Экструдаты |
Сушка |
Экструдаты |
Реактор с откидной крышкой и коническим днищем |
Цинк и его соединения, азота диоксид, азота оксид, углерода оксид |
|
Экструдаты |
Таблетирование |
Таблетки |
Таблетмашина |
- |
|
Таблетки |
Прокалка, восстановление и активация катализатора |
Катализатор (готовый продукт) Нитрозные газы |
Реактор с откидной крышкой и коническим днищем |
Азота диоксид, азота оксид, углерода оксид |
|
Наименование оборудования |
Назначение оборудования |
Существенные характеристики технологического оборудования |
|
Растворитель |
Приготовление хроммедного раствора |
Длина - 1100 мм, высота - 1000 мм |
|
Смесительная машина |
Приготовление катализаторной массы |
Рабочая емкость - 200 дм3, габаритные размеры - 2090х1480х1450 мм |
|
Формовочная машина |
Экструзия |
Диаметр шнека в рабочей зоне - 125 мм, диаметр шнека в загрузочной зоне - 150 мм, длина рабочей части шнека - 560 мм, скорость вращения шнека - 750 об/мин |
|
Реактор с откидной крышкой и коническим днищем |
Сушка, прокалка, восстановление и активация катализатора |
Объем - 1, 1 м3, диаметр - 1200 мм, высота - 5970 мм |
|
Таблетмашина |
Таблетирование |
50 об/мин, 26 поршней 4 пуансона на 1 поршне |
Технологическая схема производства приведена на рисунке 5.11, описание технологического процесса - в таблице 5.22, перечень основного оборудования - в таблице 5.23.
Алюмоцинкхромовые катализаторы производятся путем приготовления замеса из хромового ангидрида, гидроокиси алюминия и цинковых белил с дальнейшей формовкой, провяливанием и сушкой.
Рисунок 5.11 - Схема производства алюмоцинкхромовых катализаторов
|
Входной поток |
Подпроцесс |
Выходной поток |
Основное технологическое оборудование |
Эмиссии |
|
Промышленная вода Цинковые белила Ангидрид хромовый Гидроокись алюминия |
Приготовление замеса, формовка, провяливание катализатора |
Контактная масса |
Смесительная машина |
Диалюминий триоксид, цинк и его соединения |
|
Контактная масса |
Сушка катализатора |
Катализатор (готовый продукт) Дымовые газы |
Аппарат сушки |
Азота диоксид, углерода оксид |
|
Наименование оборудования |
Назначение оборудования |
Существенные характеристики технологического оборудования |
|
Смесительная машина |
Приготовление контактной массы |
Рабочая емкость - 200 дм3, габаритные размеры - 2090х1480х1450 мм |
|
Формовочная машина |
Приготовление контактной массы |
Диаметр шнека в рабочей зоне - 125 мм, диаметр шнека в загрузочной зоне - 150 мм, длина рабочей части шнека - 560 мм, скорость вращения шнека - 750 об/мин |
|
Аппарат сушки |
Сушка катализатора |
Высота - 3200 мм, диаметр - 1200 мм, объем - 3, 5 м3, вертикальный цилиндрический с ложным днищем с отверстиями - 4 мм |
Технологическая схема производства приведена на рисунке 5.12, описание технологического процесса - в таблице 5.24, перечень основного оборудования - в таблице 5.25.
Цинкхромовые катализаторы производятся путем приготовления замеса из хромового ангидрида, гидроокиси алюминия и цинковых белил с дальнейшей формовкой, провяливанием и сушкой.
Рисунок 5.12 - Схема производства цинкхромовых катализаторов
|
Входной поток |
Подпроцесс |
Выходной поток |
Основное технологическое оборудование |
Эмиссии |
|
Вольфрамовокислый аммоний Дистиллированная вода |
Приготовление раствора промотора |
Раствор промотора |
Емкостное оборудование |
- |
|
Раствор промотора Хромовый ангидрид Цинковые белила Графит Дистиллированная вода |
Приготовление шихты |
Шихта |
Мельница, смесительные бегуны |
Цинк и его соединения |
|
Шихта |
Таблетирование катализатора |
Катализатор (готовый продукт) |
Таблетмашина |
Азота диоксид, углерода оксид |
|
Наименование оборудования |
Назначение оборудования |
Существенные характеристики технологического оборудования |
|
Смесительные бегуны |
Приготовление шихты |
Высота - 1250 мм, диаметр - 1600 мм, производительность - 400 кг/сут |
|
Мельница |
Приготовление шихты |
Диаметр диска - 700 мм, размеры - 1500х860х800 мм, производительность - 2 т/сут |
|
Таблетмашина |
Таблетирование катализатора |
Вертикальная с 31 формующим пресс-инструментом, производительность - 50-60 кг/ч, двухпозиционная |
Технологическая схема производства приведена на рисунке 5.13, описание технологического процесса - в таблице 5.26, перечень основного оборудования - в таблице 5.27.
Железохромовые катализаторы производятся путем взаимодействия оксида железа с раствором хромовой кислоты с дальнейшей формовкой, сушкой и прокалкой.
Рисунок 5.13 - Схема производства железохромовых катализаторов
|
Входной поток |
Подпроцесс |
Выходной поток |
Основное технологическое оборудование |
Эмиссии |
|
Серная кислота Сульфат железа Промышленная вода |
Растворение сульфата железа |
Раствор сульфата железа |
Емкостное оборудование |
- |
|
Карбонат натрия Промышленная вода |
Растворение соды кальцинированной |
Раствор карбоната натрия |
Емкостное оборудование |
- |
|
Раствор карбоната натрия Раствор сульфата железа Промышленная вода |
Осаждение карбоната железа |
Карбонат железа |
Емкостное оборудование |
- |
|
Карбонат железа |
Репульпация карбоната железа |
Карбонат железа Химзагрязненная вода |
- |
- |
|
Карбонат железа Воздух осушенный сжатый Промышленная вода |
Отмывка карбоната железа |
Карбонат железа Маточный раствор |
- |
- |
|
Карбонат железа |
Фильтрация и кальцинация карбоната железа |
Оксид железа |
- |
- |
|
Оксид железа |
Помол оксида железа |
Оксид железа на стадию приготовления катализатора |
Ударно-дисковая мельница |
- |
|
Ангидрид хромовый Промышленная вода Марганец II карбонат основной Медь углекислая основная |
Приготовление раствора хромовой кислоты |
Раствор хромовой кислоты |
Растворитель хромового ангидрида |
- |
|
Оксид железа со стадии помола Воздух осушенный сжатый |
Приготовление, формовка и сушка катализатора |
Катализатор формованный |
Смеситель-формователь Ленточная сушилка |
Азота диоксид, углерода оксид, |
|
Катализатор формованный |
Прокалка формованного катализатора |
Катализатор формованный прокаленный Дымовые газы |
Аппарат прокалки |
Хром (Cr6+) |
|
Катализатор формованный прокаленный |
Приготовление шихты и таблетирование |
Катализатор таблетированный |
- |
- |
|
Катализатор таблетированный |
Прокалка таблетированного катализатора |
Катализатор (готовый продукт) Дымовые газы |
Аппарат прокалки |
- |
|
Наименование оборудования |
Назначение оборудования |
Существенные характеристики технологического оборудования |
|
Растворитель хромового ангидрида |
Приготовление раствора хромовой кислоты |
Объем - 1, 0 м3 |
|
Смеситель-формователь |
Приготовление, формовка и сушка катализатора |
Рабочий объем - 0, 4 м3 |
|
Ленточная сушилка |
Сушка катализатора |
Мощность - 4, 0 кВт, скорость ленты - 2, 1-2, 5 м/ч |
|
Аппарат прокалки |
Прокалка катализатора |
Объем - 3, 94 м3, диаметр - 1200 мм, высота - 3500 мм |
|
Ударно-дисковая мельница |
Помол оксида железа |
Диаметр - 890 мм, длина - 1210 мм, производительность - 0, 5 т/сут |
Технологическая схема производства приведена на рисунке 5.14, описание технологического процесса - в таблице 5.28, перечень основного оборудования - в таблице 5.29.
Цеолитсодержащие катализаторы производятся путем смешения компонентов (гидроокиси алюминия, цеолита ЦВМ, молибдата аммония, борной и азотной кислот) раствором хромовой кислоты с дальнейшей формовкой, сушкой и прокалкой.
Рисунок 5.14 - Схема производства цеолитсодержащих катализаторов
|
Входной поток |
Подпроцесс |
Выходной поток |
Основное технологическое оборудование |
Эмиссии |
|
Гидроксид алюминия Цеолит ЦВМ Борная кислота Азотная кислота Аммоний молибденовокислый |
Приготовление замеса, формовка |
Контактная масса |
Смесительная машина Формовочная машина |
Диалюминий триоксид |
|
Контактная масса |
Сушка и прокалка катализатора |
Катализатор (готовый продукт) Дымовые газы |
- |
Азота диоксид, азота оксид, углерода оксид |
|
Дымовые газы Натр едкий технический |
Абсорбция нитрозных газов |
- |
- |
Азота диоксид, азота оксид, углерода оксид |
|
Наименование оборудования |
Назначение оборудования |
Существенные характеристики технологического оборудования |
|
Смесительная машина |
Приготовление замеса |
Рабочая емкость - 200 дм3, габаритные размеры - 2090х480х1450 мм |
|
Формовочная машина |
Формовка |
Диаметр шнека в рабочей зоне - 125 мм, диаметр шнека в загрузочной зоне - 150 мм, длина рабочей части шнека - 560 мм, скорость вращения шнека - 750 об/мин |
|
Аппарат сушки |
Сушка и прокалка носителя |
Высота - 3200 мм, диаметр - 1200 мм, объем - 3, 5 м3, вертикальный цилиндрический с ложным днищем с отверстиями - 4 мм |
|
Колонна абсорбционная |
Абсорбция нитрозных газов |
Высота - 20 м, диаметр - 1, 4 м, площадь - 15 м2, кольца Рашига |
Нормы расходов материальных и энергетических ресурсов приведены в таблицах 5.30-5.43.
|
Наименование ресурса |
Единица измерения |
Расход на 1 т продукции | |
|
Минимальный |
Максимальный | ||
|
Глинозем металлургический Г-00 |
т |
1, 02 |
1, 02 |
|
Каолин обогащенный |
т |
0, 04 |
0, 04 |
|
Кислота азотная неконцентрированная (в пересчете на 100%) |
т |
0, 151 |
0, 151 |
|
Мука древесная |
т |
0, 08 |
0, 08 |
|
Графит |
т |
0, 03 |
0, 03 |
|
Магний азотнокислый |
т |
0, 055 |
0, 055 |
|
Натр едкий технический, в пересчете на 100% |
т |
0, 249 |
0, 249 |
|
Алюминий азотнокислый |
т |
0, 12 |
0, 12 |
|
Калий азотнокислый |
т |
0, 085 |
0, 085 |
|
Никель азотнокислый |
т |
0, 285 |
0, 285 |
|
Газ сухой для коммунально-бытового потребления |
т |
0, 936 |
0, 936 |
|
Промышленная вода |
м3 |
240 |
240 |
|
Пар 4, 5 кгс/см2 |
Гкал |
15 |
15 |
|
Электроэнергия |
тыс.кВт·ч |
6, 56 |
6, 56 |
|
Наименование ресурса |
Единица измерения |
Расход на 1 т продукции | |
|
Минимальный |
Максимальный | ||
|
Химическое соединение палладия (в пересчете на 100% Pd) |
г |
1900 |
2300 |
|
Лантан нитрат 6-водный |
т |
0, 012 |
0, 012 |
|
Натр едкий (в пересчете на 100%) |
т |
0, 226 |
0, 226 |
|
Графит |
т |
0, 063 |
0, 063 |
|
Глинозем металлургический Г-00 |
т |
1, 05 |
1, 05 |
|
Кислота азотная неконцентрированная (в пересчете на 100%) |
Т |
0, 329 |
0, 329 |
|
Натрий уксуснокислый 3-водный |
т |
0, 008 |
0, 008 |
|
Песок тригидрата оксида алюминия (в пересчете на 100%) |
т |
0, 12 |
0, 12 |
|
Аммиак водный технический (в пересчете на 100%) |
т |
0, 001 |
0, 001 |
|
Газ сухой для коммунально-бытового потребления |
т |
1, 328 |
1, 328 |
|
Воздух сжатый осушенный |
тыс.м3 |
30, 412 |
30, 412 |
|
Промышленная вода |
м3 |
229 |
229 |
|
Хим. очищенная вода |
т/т |
34 |
34 |
|
Пар 4, 5 кгс/см2 |
Гкал |
4, 5 |
4, 5 |
|
Электроэнергия |
тыс.кВт·ч |
8, 18 |
8, 18 |
|
Наименование ресурса |
Единица измерения |
Расход на 1 т продукции | |
|
Минимальный |
Максимальный | ||
|
Химическое соединение платины (в пересчете на 100% Pt) |
г |
2950 |
3350 |
|
Кислота рениевая (в пересчете на 100% Re) |
г |
3150 |
3550 |
|
Гидроксид алюминия PURAL SB (в пересчете на 100% Al2O3) |
т |
1, 124 |
1, 124 |
|
Кислота серная |
т |
0, 004 |
0, 004 |
|
Цирконил азотнокислый (в пересчете на 100% Zr) |
т |
0, 0032 |
0, 0032 |
|
Кислота уксусная |
т |
0, 036 |
0, 036 |
|
Кислота соляная |
т |
0, 038 |
0, 038 |
|
Кислота щавелевая |
т |
0, 001 |
0, 001 |
|
Перекись водорода |
т |
0, 007 |
0, 007 |
|
Газ сухой для коммунально-бытового потребления |
т |
1, 759 |
1, 759 |
|
Воздух сжатый осушенный |
тыс.м3 |
87, 77 |
87, 77 |
|
Промышленная вода |
м3 |
62 |
62 |
|
Хим. очищенная вода |
т |
32 |
32 |
|
Пар 4, 5 кгс/см2 |
Гкал |
35, 1 |
35, 1 |
|
Электроэнергия |
тыс.кВт·ч |
8, 404 |
8, 404 |
|
Наименование ресурса |
Единица измерения |
Расход на 1 т продукции | |
|
Минимальный |
Максимальный | ||
|
Ангидрид вольфрамовый |
т |
0, 39 |
0, 39 |
|
Аммиак водный технический марки А (в пересчете на 100%) |
т |
0, 002 |
0, 002 |
|
Песок тригидрата оксида алюминия в пересчете на прокаленный Al2O3 (в пересчете на 100%) |
т |
0, 4 |
0, 4 |
|
Натр едкий технический (в пересчете на 100%) |
т |
0, 5 |
0, 5 |
|
Кислота азотная неконцентрированная (в пересчете на 100%) |
т |
0, 78 |
0, 78 |
|
Графит элементный |
т |
0, 02 |
0, 02 |
|
Двуокись углерода твердая |
т |
0, 025 |
0, 025 |
|
Никель азотнокислый 6-водный |
т |
1 |
1 |
|
Сода кальцинированная техническая |
т |
0, 42 |
0, 42 |
|
Газ сероводородсодержащий |
т |
2, 69 |
2, 69 |
|
Газ сухой для коммунально-бытового потребления |
т |
3, 34 |
3, 34 |
|
Воздух сжатый осушенный |
тыс.м3 |
42 |
42 |
|
Промышленная вода |
м3 |
292 |
292 |
|
Хим. очищенная вода |
т |
97 |
97 |
|
Пар 4, 5 кгс/см2 |
Гкал |
33 |
33 |
|
Электроэнергия |
тыс.кВт·ч |
6, 83 |
6, 83 |
|
Азот газообразный |
тыс.м3 |
6, 78 |
6, 78 |
|
Наименование ресурса |
Единица измерения |
Расход на 1 т продукции | |
|
Минимальный |
Максимальный | ||
|
Полипропилен |
кг |
- |
720 |
|
Смола катионит |
кг |
- |
280 |
|
Теплоэнергия |
Гкал |
6, 69 |
6, 69 |
|
Электроэнергия |
кВт·ч |
1497 |
1497 |
|
Вода осветленная |
тыс.м3 |
0, 241 |
0, 241 |
|
Наименование ресурса |
Единица измерения |
Расход на 1 т продукции | |
|
Минимальный |
Максимальный | ||
|
Компоненты для приготовления катализатора |
т |
1356, 81 |
1392, 13 |
|
Теплоэнергия |
Гкал |
20 |
20 |
|
Электроэнергия |
кВт·ч |
6000 |
6000 |
|
Вода оборотная |
тыс.м3 |
36 |
36 |
|
Наименование ресурса |
Единица измерения |
Расход на 1 т продукции | |
|
Минимальный |
Максимальный | ||
|
Пемза кусковая |
кг |
- |
633 |
|
Азотная кислота, 47% |
кг |
- |
800 |
|
Соляная кислота, х/ч |
кг |
- |
474 |
|
Азотнокислое серебро |
кг |
- |
744, 3 |
|
Пар |
Гкал |
- |
3, 23 |
|
Электроэнергия |
кВт·ч |
- |
75 000 |
|
Наименование ресурса |
Единица измерения |
Расход на 1 т продукции | |
|
Минимальный |
Максимальный | ||
|
Палладий металлический, 100% |
г/т |
18 434 |
20 434 |
|
Уголь активный рекуперационный |
т/т |
1, 111 |
1, 111 |
|
Кислота азотная |
т/т |
0, 182 |
0, 182 |
|
Кислота соляная |
т/т |
0, 001 |
0, 001 |
|
Натр едкий |
т/т |
0, 025 |
0, 025 |
|
Водород технический, 100% |
т/т |
2, 4 |
2, 4 |
|
Азот газообразный |
тыс.м3/т |
30, 391 |
30, 391 |
|
Газ сухой для коммунально-бытового потребления |
т/т |
5, 292 |
5, 292 |
|
Воздух сжатый осушенный |
тыс.м3/т |
0, 145 |
0, 145 |
|
Промышленная вода |
м3/т |
302 |
302 |
|
Хим. очищенная вода |
т/т |
0, 03 |
0, 03 |
|
Пар 4, 5 кгс/см2 |
Гкал/т |
12 |
12 |
|
Электроэнергия |
тыс.кВт·ч/т |
2, 16 |
2, 16 |
|
Наименование ресурса |
Единица измерения |
Расход на 1 т продукции | |
|
Минимальный |
Максимальный | ||
|
Песок тригидрата оксида алюминия, 100% |
т/т |
0, 9 |
0, 9 |
|
Аммиак водный технический, 100% |
т/т |
0, 008 |
0, 008 |
|
Лантан нитрат 6-водный |
т/т |
0, 035 |
0, 035 |
|
Кислота борная |
т/т |
0, 019 |
0, 019 |
|
Кислота азотная неконцентрированная, 100% |
т/т |
1, 9 |
1, 9 |
|
Натр едкий технический, 100% |
т/т |
1, 34 |
1, 34 |
|
Аммоний молибденовокислый |
т/т |
0, 15 |
0, 15 |
|
Кислота ортофосфорная |
т/т |
0, 075 |
0, 075 |
|
Кобальт азотнокислый или |
т/т |
0, 13 |
0, 13 |
|
Никель азотнокислый 6-водный |
т/т |
0, 13 |
0, 13 |
|
Газ сухой для коммунально-бытового потребления |
т/т |
1, 8 |
1, 8 |
|
Воздух сжатый осушенный |
тыс.м3/т |
27, 55 |
27, 55 |
|
Промышленная вода |
м3/т |
463 |
463 |
|
Хим. очищенная вода |
т/т |
177 |
177 |
|
Пар 4, 5 кгс/см2 |
Гкал/т |
23 |
23 |
|
Электроэнергия |
тыс.кВт·ч/т |
6, 345 |
6, 345 |
|
Наименование ресурса |
Единица измерения |
Расход на 1 т продукции | |
|
Минимальный |
Максимальный | ||
|
Песок тригидрата оксида алюминия, 100% |
т/т |
0, 054 |
0, 054 |
|
Натр едкий технический, 100% |
т/т |
0, 074 |
0, 074 |
|
Аммиак водный технический, 100% |
т/т |
0, 0002 |
0, 0002 |
|
Кислота азотная неконцентрированная, 100% |
т/т |
0, 114 |
0, 114 |
|
Белила цинковые |
т/т |
0, 624 |
0, 624 |
|
Марганец углекислый |
т/т |
0, 034 |
0, 034 |
|
Оксид магния |
т/т |
0, 021 |
0, 021 |
|
Ангидрид хромовый технический |
т/т |
0, 361 |
0, 361 |
|
Медь углекислая основная |
т/т |
0, 209 |
0, 209 |
|
Графит элементный |
т/т |
0, 035 |
0, 035 |
|
Азот газообразный |
тм3/т |
53 |
53 |
|
Водород технический |
т/т |
0, 71 |
0, 71 |
|
Газ сухой для коммунально-бытового потребления |
т/т |
0, 846 |
0, 846 |
|
Воздух сжатый осушенный |
тыс.м3/т |
7, 91 |
7, 91 |
|
Промышленная вода |
м3/т |
159 |
159 |
|
Хим. очищенная вода |
т/т |
11 |
11 |
|
Пар 4, 5 кгс/см2 |
Гкал/т |
25 |
25 |
|
Электроэнергия |
тыс.кВт·ч/т |
9, 52 |
9, 52 |
|
Наименование ресурса |
Единица измерения |
Расход на 1 т продукции | |
|
Минимальный |
Максимальный | ||
|
Песок тригидрата оксида алюминия, 100% |
т/т |
0, 104 |
0, 104 |
|
Аммиак водный технический, 100% |
т/т |
0, 0004 |
0, 0004 |
|
Натр едкий технический, 100% |
т/т |
0, 143 |
0, 143 |
|
Белила цинковые |
т/т |
0, 571 |
0, 571 |
|
Ангидрид хромовый технический |
т/т |
0, 357 |
0, 357 |
|
Кислота азотная неконцентрированная, 100% |
т/т |
0, 219 |
0, 219 |
|
Газ сухой для коммунально-бытового потребления |
т/т |
0, 17 |
0, 17 |
|
Воздух сжатый осушенный |
тыс.м3/т |
357 |
357 |
|
Промышленная вода |
м3/т |
104 |
104 |
|
Хим. очищенная вода |
т/т |
20 |
20 |
|
Пар 4, 5 кгс/см2 |
Гкал/т |
9 |
9 |
|
Электроэнергия |
тыс.кВт·ч/т |
5, 162 |
5, 162 |
|
Наименование ресурса |
Единица измерения |
Расход на 1 т продукции | |
|
Минимальный |
Максимальный | ||
|
Аммоний вольфрамовокислый |
т/т |
0, 001 |
0, 001 |
|
Ангидрид хромовый технический |
т/т |
0, 358 |
0, 358 |
|
Белила цинковые |
т/т |
0, 63 |
0, 63 |
|
Графит |
т/т |
0, 016 |
0, 016 |
|
Промышленная вода |
м3/т |
20 |
20 |
|
Электроэнергия |
тыс.кВт·ч/т |
0, 82 |
0, 82 |
|
Наименование ресурса |
Единица измерения |
Расход на 1 т продукции | |
|
Минимальный |
Максимальный | ||
|
Аммиак водный технический, 100% |
т/т |
0, 062 |
0, 062 |
|
Купорос железный технический |
т/т |
3, 544 |
3, 544 |
|
Кислота серная техническая |
т/т |
0, 013 |
0, 013 |
|
Сода кальцинированная техническая |
т/т |
1, 418 |
1, 418 |
|
Ангидрид хромовый технический |
т/т |
0, 106 |
0, 106 |
|
Графит элементный |
т/т |
0, 035 |
0, 035 |
|
Медь углекислая основная |
т/т |
0, 035 |
0, 035 |
|
Марганец углекислый основной |
т/т |
0, 004 |
0, 004 |
|
Газ сухой для коммунально-бытового потребления |
т/т |
0, 377 |
0, 377 |
|
Воздух сжатый осушенный |
тыс.м3/т |
10, 764 |
10, 764 |
|
Промышленная вода |
м3/т |
440 |
440 |
|
Пар 4, 5 кгс/см2 |
Гкал/т |
26 |
26 |
|
Электроэнергия |
тыс.кВт·ч/т |
6, 93 |
6, 93 |
|
Наименование ресурса |
Единица измерения |
Расход на 1 т продукции | |
|
Минимальный |
Максимальный | ||
|
Песок тригидрата оксида алюминия (в пересчете на прокаленный Al2O3), 100% |
т/т |
0, 355 |
0, 355 |
|
Натр едкий технический, 100% |
т/т |
0, 56 |
0, 56 |
|
Аммиак водный технический, 100% |
т/т |
0, 001 |
0, 001 |
|
Кислота азотная неконцентрированная, 100% |
т/т |
0, 765 |
0, 765 |
|
Цеолит ЦВМ, 100% |
т/т |
0, 742 |
0, 742 |
|
Аммоний молибденовокислый |
т/т |
0, 1 |
0, 1 |
|
Кислота борная |
т/т |
0, 07 |
0, 07 |
|
Газ сухой для коммунально-бытового потребления |
т/т |
0, 51 |
0, 51 |
|
Воздух сжатый осушенный |
тыс.м3/т |
1, 2 |
1, 2 |
|
Промышленная вода |
м3/т |
211 |
211 |
|
Хим. очищенная вода |
т/т |
70 |
70 |
|
Пар 4, 5 кгс/см2 |
Гкал/т |
33 |
33 |
|
Электроэнергия |
тыс.кВт·ч/т |
9, 45 |
9, 45 |
Выбросы в атмосферу при производстве катализаторов приведены в таблицах 5.44-5.57.
Уровни сбросов производства алюмоникелевых катализаторов конверсии метана и углеводородных газов, алюмопалладиевых, платино-рениевых и никель-вольфрамовых катализаторов приведены в таблицах 5.58-5.69. При производстве сульфокатионитных катализаторов сточные воды в объеме 6, 555 тыс.м3 направляются на нейтрализацию. При производстве железокалиевых катализаторов и катализаторов "серебро на пемзе" сточные воды направляются на биологические очистные сооружения.
|
Источники выброса |
Наименование |
Метод очистки, повторного использования |
Объем и (или) масса выбросов загрязняющих веществ после очистки в расчете на тонну 1 т продукции, кг/т | ||
|
Минимальное |
Максимальное |
Среднее | |||
|
Вентиляция |
Азота диоксид |
Абсорбция |
- |
- |
68, 265 |
|
Азота оксид |
- |
- |
4, 523 | ||
|
Диалюминий триоксид (в пересчете на алюминий) |
- |
- |
70, 985 | ||
|
Углерода оксид |
- |
- |
16, 024 | ||
|
Углеводороды предельные C6-C10 |
- |
- |
5, 351 | ||
|
Источники выброса |
Наименование |
Метод очистки, повторного использования |
Объем и (или) масса выбросов загрязняющих веществ после очистки в расчете на тонну 1 т продукции, кг/т | ||
|
Минимальное |
Максимальное |
Среднее | |||
|
Вентиляция |
Азота диоксид |
Абсорбция |
- |
- |
113, 069 |
|
Азота оксид |
- |
- |
15, 530 | ||
|
Диалюминий триоксид (в пересчете на алюминий) |
- |
- |
20, 343 | ||
|
Углерода оксид |
- |
- |
38, 689 | ||
|
Углеводороды предельные C6-C10 |
- |
- |
6, 085 | ||
|
Источники выброса |
Наименование |
Метод очистки, повторного использования |
Объем и (или) масса выбросов загрязняющих веществ после очистки в расчете на тонну 1 т продукции, кг/т | ||
|
Минимальное |
Максимальное |
Среднее | |||
|
Вентиляция |
Азота диоксид |
Абсорбция |
- |
- |
14, 662 |
|
Азота оксид |
- |
- |
60, 063 | ||
|
Углерода оксид |
- |
- |
2, 450 | ||
|
Источники выброса |
Наименование |
Метод очистки, повторного использования |
Объем и (или) масса выбросов загрязняющих веществ после очистки в расчете на тонну 1 т продукции, кг/т | ||
|
Минимальное |
Максимальное |
Среднее | |||
|
Вентиляция |
Азота диоксид |
Сжигание хвостовых газов |
- |
- |
21, 583 |
|
Сероводород |
- |
- |
167, 395 | ||
|
Серы диоксид |
- |
- |
4736, 639 | ||
|
Углерода оксид |
- |
- |
112, 282 | ||
|
Источники выброса |
Наименование |
Метод очистки, повторного использования |
Объем и (или) масса выбросов загрязняющих веществ после очистки в расчете на тонну 1 т продукции, кг/т | ||
|
Минимальное |
Максимальное |
Среднее | |||
|
Размол и сушка катионита |
Пыль полипропилена |
Газопылеулавливающая установка Циклон Пылесос |
- |
- |
0, 01638 |
|
Пыль полистирола |
- |
- |
0, 088899 | ||
|
Серная кислота |
- |
- |
0, 00081 | ||
|
Источники выброса |
Наименование |
Метод очистки, повторного использования |
Объем и (или) масса выбросов загрязняющих веществ после очистки в расчете на тонну 1 т продукции, кг/т | ||
|
Минимальное |
Максимальное |
Среднее | |||
|
Производство железокалиевых катализаторов |
Магний оксид |
Абсорбция, циклоны |
- |
- |
0, 0544 |
|
Железа оксид |
- |
- |
1, 23863 | ||
|
Дикалий карбонат |
- |
- |
0, 18693 | ||
|
Молибден и его соединения |
- |
- |
0, 03753 | ||
|
Церий и его соединения |
- |
- |
0, 19987 | ||
|
Кальций карбонат |
- |
- |
0, 06313 | ||
|
Источники выброса |
Наименование |
Метод очистки, повторного использования |
Объем и (или) масса выбросов загрязняющих веществ после очистки в расчете на тонну 1 т продукции, кг/т | ||
|
Минимальное |
Максимальное |
Среднее | |||
|
Сито, емкость, чаша с рубашкой, электропечь |
Азота диоксид |
- |
- |
- |
416, 8 |
|
Азотная кислота |
- |
- |
0, 732 | ||
|
Аммиак |
- |
- |
24, 289 | ||
|
Пыль неорганическая с содержанием кремния менее 20%, 20% - 70%, а также более 70% |
- |
- |
6, 654 | ||
|
Углерода оксид |
- |
- |
3, 66 | ||
|
Хлористый водород |
- |
- |
0, 532 | ||
|
Источники выброса |
Наименование |
Метод очистки, повторного использования |
Объем и (или) масса выбросов загрязняющих веществ после очистки в расчете на тонну 1 т продукции, кг/т | ||
|
Минимальное |
Максимальное |
Среднее | |||
|
Вентиляция |
Азота диоксид |
Абсорбция |
- |
- |
974, 0778 |
|
Углерода оксид |
- |
- |
298, 1057 | ||
|
Источники выброса |
Наименование |
Метод очистки, повторного использования |
Объем и (или) масса выбросов загрязняющих веществ после очистки в расчете на тонну 1 т продукции, кг/т | ||
|
Минимальное |
Максимальное |
Среднее | |||
|
Вентиляция |
Азота диоксид |
Абсорбция |
- |
- |
27, 6022 |
|
Азота оксид |
- |
- |
4, 2775 | ||
|
Диалюминий триоксид (в пересчете на алюминий) |
- |
- |
8, 7972 | ||
|
Углерода оксид |
- |
- |
3, 9820 | ||
|
Углеводороды предельные C6-C10 |
- |
- |
1, 6142 | ||
|
Источники выброса |
Наименование |
Метод очистки, повторного использования |
Объем и (или) масса выбросов загрязняющих веществ после очистки в расчете на тонну 1 т продукции, кг/т | ||
|
Минимальное |
Максимальное |
Среднее | |||
|
Сито, емкость, чаша с рубашкой, электропечь |
Азота диоксид |
- |
- |
- |
70, 0541 |
|
Азота оксид |
- |
- |
- |
0, 6486 | |
|
Диалюминий триоксид (в пересчете на алюминий) |
- |
- |
- |
16, 7568 | |
|
Углерода оксид |
- |
- |
- |
105, 6216 | |
|
Углеводороды предельные C6-C10 |
- |
- |
- |
2, 5946 | |
|
Цинк и его соединения |
- |
- |
- |
29, 9459 | |
|
Источники выброса |
Наименование |
Метод очистки, повторного использования |
Объем и (или) масса выбросов загрязняющих веществ после очистки в расчете на тонну 1 т продукции, кг/т | ||
|
Минимальное |
Максимальное |
Среднее | |||
|
Вентиляция |
Азота диоксид |
- |
- |
- |
4, 0 |
|
Азота оксид |
- |
- |
- |
0, 3 | |
|
Диалюминий триоксид (в пересчете на алюминий) |
- |
- |
- |
7, 75 | |
|
Углерода оксид |
- |
- |
- |
4, 0 | |
|
Углеводороды предельные C6-C10 |
- |
- |
- |
1, 2 | |
|
Цинк и его соединения |
- |
- |
- |
13, 85 | |
|
Источники выброса |
Наименование |
Метод очистки, повторного использования |
Объем и (или) масса выбросов загрязняющих веществ после очистки в расчете на тонну 1 т продукции, кг/т | ||
|
Минимальное |
Максимальное |
Среднее | |||
|
Вентиляция |
Азота диоксид |
- |
- |
- |
15, 9167 |
|
Углерода оксид |
- |
- |
- |
8, 8333 | |
|
Углеводороды предельные C6-C10 |
- |
- |
- |
2, 6667 | |
|
Цинк и его соединения |
- |
- |
- |
11, 9167 | |
|
Источники выброса |
Наименование |
Метод очистки, повторного использования |
Объем и (или) масса выбросов загрязняющих веществ после очистки в расчете на тонну 1 т продукции, кг/т | ||
|
Минимальное |
Максимальное |
Среднее | |||
|
Вентиляция |
Азота диоксид |
- |
- |
- |
4, 0605 |
|
Азота оксид |
- |
- |
- |
0, 7383 | |
|
Углерода оксид |
- |
- |
- |
33, 2226 | |
|
Хром (Cr6+) |
- |
- |
- |
25, 4707 | |
|
Источники выброса |
Наименование |
Метод очистки, повторного использования |
Объем и (или) масса выбросов загрязняющих веществ после очистки в расчете на тонну 1 т продукции, кг/т | ||
|
Минимальное |
Максимальное |
Среднее | |||
|
Сито, емкость, чаша с рубашкой, электропечь |
Азота диоксид |
Абсорбция |
- |
- |
7, 3730 |
|
Азота оксид |
- |
- |
1, 1365 | ||
|
Диалюминий триоксид (в пересчете на алюминий) |
- |
- |
1, 2444 | ||
|
Углерода оксид |
- |
- |
1, 0574 | ||
|
Углеводороды предельные C6-C10 |
- |
- |
0, 4316 | ||
|
Источники сброса |
Наименование |
Направление сбросов (в водный объект, в системы канализации) |
Метод очистки, повторного использования |
Объем и (или) масса выбросов загрязняющих веществ после очистки в расчете на тонну 1 т продукции, кг/т | ||
|
Минимальное |
Максимальное |
Среднее | ||||
|
Производство алюмоникелевых катализаторов |
Алюминий |
- |
- |
- |
- |
0, 207 |
|
Аммоний-ион |
- |
- |
- |
- |
3, 370 | |
|
Нитрат-анион |
- |
- |
- |
- |
29, 240 | |
|
Нитрит-анион |
- |
- |
- |
- |
1, 035 | |
|
Источники сброса |
Наименование |
Направление сбросов (в водный объект, в системы канализации) |
Метод очистки, повторного использования |
Объем и (или) масса выбросов загрязняющих веществ после очистки в расчете на тонну 1 т продукции, кг/т | ||
|
Минимальное |
Максимальное |
Среднее | ||||
|
Производство алюмопалладиевых катализаторов |
Алюминий |
- |
- |
- |
- |
0, 881 |
|
Аммоний-ион |
- |
- |
- |
- |
14, 713 | |
|
Нитрат-анион |
- |
- |
- |
- |
340, 478 | |
|
Нитрит-анион |
- |
- |
- |
- |
8, 900 | |
|
Источники сброса |
Наименование |
Направление сбросов (в водный объект, в системы канализации) |
Метод очистки, повторного использования |
Объем и (или) масса выбросов загрязняющих веществ после очистки в расчете на тонну 1 т продукции, кг/т | ||
|
Минимальное |
Максимальное |
Среднее | ||||
|
Производство платино-рениевых катализаторов на основе активного оксида алюминия |
Алюминий |
- |
- |
- |
- |
0, 037 |
|
Аммоний-ион |
- |
- |
- |
- |
0, 711 | |
|
Нитрат-анион |
- |
- |
- |
- |
16, 609 | |
|
Нитрит-анион |
- |
- |
- |
- |
0, 379 | |
|
Источники сброса |
Наименование |
Направление сбросов (в водный объект, в системы канализации) |
Метод очистки, повторного использования |
Объем и (или) масса выбросов загрязняющих веществ после очистки в расчете на тонну 1 т продукции, кг/т | ||
|
Минимальное |
Максимальное |
Среднее | ||||
|
Производство никель-вольфрамовых катализаторов |
Алюминий |
- |
- |
- |
- |
4, 496 |
|
Никель |
- |
- |
- |
- |
5, 652 | |
|
Нитрат-анион |
- |
- |
- |
- |
281, 346 | |
|
Источники сброса |
Наименование |
Направление сбросов (в водный объект, в системы канализации) |
Метод очистки, повторного использования |
Объем и (или) масса выбросов загрязняющих веществ после очистки в расчете на тонну 1 т продукции, кг/т | ||
|
Минимальное |
Максимальное |
Среднее | ||||
|
Производство сульфокатионитных катализаторов |
ХПК |
- |
- |
- |
- |
1, 67 |
|
Источники сброса |
Наименование |
Направление сбросов (в водный объект, в системы канализации) |
Метод очистки, повторного использования |
Объем и (или) масса выбросов загрязняющих веществ после очистки в расчете на тонну 1 т продукции, кг/т | ||
|
Минимальное |
Максимальное |
Среднее | ||||
|
Производство катализаторов "палладий на угле" |
Нитрат-анион |
- |
- |
- |
- |
413, 4264 |
|
Нитрит-анион |
- |
- |
- |
- |
40, 8774 | |
|
Источники сброса |
Наименование |
Направление сбросов (в водный объект, в системы канализации) |
Метод очистки, повторного использования |
Объем и (или) масса выбросов загрязняющих веществ после очистки в расчете на тонну 1 т продукции, кг/т | ||
|
Минимальное |
Максимальное |
Среднее | ||||
|
Производство алюмоникелькобальтмолибденовых катализаторов |
Алюминий |
- |
- |
- |
- |
0, 6726 |
|
Аммоний-ион |
- |
- |
- |
- |
13, 1823 | |
|
Нитрат-анион |
- |
- |
- |
- |
307, 5516 | |
|
Нитрит-анион |
- |
- |
- |
- |
22, 6252 | |
|
Источники сброса |
Наименование |
Направление сбросов (в водный объект, в системы канализации) |
Метод очистки, повторного использования |
Объем и (или) масса выбросов загрязняющих веществ после очистки в расчете на тонну 1 т продукции, кг/т | ||
|
Минимальное |
Максимальное |
Среднее | ||||
|
Производство цинкхроммедных катализаторов |
Алюминий |
- |
- |
- |
- |
0, 9730 |
|
Аммоний-ион |
- |
- |
- |
- |
18, 2703 | |
|
Медь |
- |
- |
- |
- |
0, 0432 | |
|
Хром шестивалентный |
- |
- |
- |
- |
9, 5135 | |
|
Цинк |
- |
- |
- |
- |
0, 0973 | |
|
Источники сброса |
Наименование |
Направление сбросов (в водный объект, в системы канализации) |
Метод очистки, повторного использования |
Объем и (или) масса выбросов загрязняющих веществ после очистки в расчете на тонну 1 т продукции, кг/т | ||
|
Минимальное |
Максимальное |
Среднее | ||||
|
Производство алюмоцинкхромовых катализаторов |
Алюминий |
- |
- |
- |
- |
0, 05 |
|
Хром шестивалентный |
- |
- |
- |
- |
0, 85 | |
|
Цинк |
- |
- |
- |
- |
0, 005 | |
|
Источники сброса |
Наименование |
Направление сбросов (в водный объект, в системы канализации) |
Метод очистки, повторного использования |
Объем и (или) масса выбросов загрязняющих веществ после очистки в расчете на тонну 1 т продукции, кг/т | ||
|
Минимальное |
Максимальное |
Среднее | ||||
|
Производство цинкхромовых катализаторов |
Хром шестивалентный |
- |
- |
- |
- |
0, 5833 |
|
Цинк |
- |
- |
- |
- |
0, 0058 | |
|
Источники сброса |
Наименование |
Направление сбросов (в водный объект, в системы канализации) |
Метод очистки, повторного использования |
Объем и (или) масса выбросов загрязняющих веществ после очистки в расчете на тонну 1 т продукции, кг/т | ||
|
Минимальное |
Максимальное |
Среднее | ||||
|
Производство железохромовых катализаторов |
Аммоний-ион |
- |
- |
- |
- |
15, 8730 |
|
Медь |
- |
- |
- |
- |
0, 0628 | |
|
Хром шестивалентный |
- |
- |
- |
- |
9, 2285 | |
|
Источники сброса |
Наименование |
Направление сбросов (в водный объект, в системы канализации) |
Метод очистки, повторного использования |
Объем и (или) масса выбросов загрязняющих веществ после очистки в расчете на тонну 1 т продукции, кг/т | ||
|
Минимальное |
Максимальное |
Среднее | ||||
|
Производство цеолитсодержащих катализаторов |
Алюминий |
- |
- |
- |
- |
1, 7983 |
|
Аммоний-ион |
- |
- |
- |
- |
35, 2467 | |
|
Нитрат-анион |
- |
- |
- |
- |
822, 3277 | |
|
Нитрит-анион |
- |
- |
- |
- |
28, 9886 | |
При производстве алюмоникелевых катализаторов конверсии метана и углеводородных газов образуется пыль, россыпи, зачистки оксида алюминия в количестве 14, 78 кг на 1 т продукции. Отходы передаются на утилизацию сторонней организации.
При производстве алюмопалладиевых катализаторов образуется пыль, россыпи, зачистки алюмооксидного носителя, которые передаются на утилизацию сторонней организации. Отходы алюмопалладиевых катализаторов направляются для извлечения палладия на аффинажный завод.
При производстве носителя для платино-рениевых катализаторов образуются отходы носителя, которые измельчаются и используются в производстве носителя. В процессе производства платино-рениевых катализаторов образуются отходы на стадии сушки-прокалки катализатора, которые затем направляются для извлечения платины на аффинажный завод.
При производстве никель-вольфрамовых катализаторов образуется шлам после чистки гидрозатворов в количестве 2, 44 кг на тонну продукции, а также сульфидная вода. Отходы передаются на утилизацию сторонней организации.
При производстве сульфокатионитных катализаторов образуются отходы катализаторной пыли, смет с территории, загрязненный катализаторной пылью, и отходы тканей, загрязненные катионитом, в количестве 187, 50, 101, 25 и 2, 63 кг на 1 т продукции. Отходы передаются в сторонние организации.
При производстве катализаторов "серебро на пемзе" образуются отходы пемзы в количестве 33, 27 кг на 1 т продукции, которые направляются на полигон промышленных отходов.
При производстве катализаторов "палладий на угле" отходы катализатора направляются на аффинажный завод для извлечения палладия.
При производстве алюмоникелькобальтмолибденовых катализаторов отходы носителя и катализатора используются в производстве.
При производстве цинкхроммедных, алюмоцинкхромовых, цинкхромовых, железохромовых катализаторов твердых и жидких отходов не образуется.
При производстве цеолитсодержащих катализаторов образуются пыль, россыпи и зачистки оксида алюминия в количестве 36 кг на тонну катализатора в год и передаются на утилизацию сторонней организации.
Снижение доли импортных катализаторов в нефтеперерабатывающей и нефтехимической отраслях промышленности РФ, увеличение глубины переработки нефти, повышение качества светлых нефтепродуктов требует разработки и внедрения новых отечественных катализаторов.
К таким катализаторам прежде всего относятся:
- катализаторы гидроочистки дизельного топлива, вакуумного дистиллята, бензина каткрекинга;
- катализаторы гидрокрекинга вакуумного дистиллята;
- микросферические катализаторы крекинга;
- катализаторы изодепарафинизации дизельного топлива;
- катализаторы риформинга в движущемся слое;
- катализаторы полимеризации олефинов.
Новейшим подходом к созданию катализаторов является применение нано- и мезоразмерных не стабилизированных носителем каталитически активных частиц в условиях минимальной агломерации в сларри-системах (наногетерогенный катализ) [13]. Такие каталитические системы разрабатываются для процессов гидроконверсии тяжелых нефтей и гудронов, гидродеароматизации среднедистиллятных фракций, синтеза Фишера-Тропша.
Хлорид фосфора (III) (фосфор треххлористый, фосфора хлорид, фосфора (III) хлорид, фосфора трихлорид, химическая формула PCl3) производится в виде бесцветной прозрачной жидкости, дымящей во влажном воздухе. Согласно [14], продукт должен иметь следующие показатели (см. таблицу 6.1).
|
Наименование показателя |
Марка А |
Марка Б |
|
Массовая доля треххлористого фосфора, %, не менее |
98 |
96 |
|
Массовая доля пятивалентного фосфора, %, не более |
0, 4 |
0, 8 |
Треххлористый фосфор применяют для производства фосфорной кислоты, органических фосфитов, хлорокиси фосфора, пятихлористого фосфора.
Треххлористый фосфор получают хлорированием желтого фосфора.
Промышленный способ получения треххлористого фосфора - взаимодействие хлора с желтым фосфором в растворе треххлористого фосфора.
Процесс идет с высокой скоростью и большим выделением тепла, при температуре 76°C - 86°C по следующей реакции:
2P+3Cl2→2PCl3.
При наличии в хлоре кислорода происходит частичное окисление треххлористого фосфора с образованием хлорокиси фосфора:
2PCl3+O2→2POCl3.
Основные стадии процесса:
- прием, хранение и выдача желтого фосфора;
- хлорирование желтого фосфора;
- перегонка треххлористого фосфора и разложение кубового остатка.
Желтый фосфор поступает в железнодорожной цистерне, снабженной рубашкой. Фосфор находится в цистернах под слоем воды. Перед началом приема фосфора в приемные емкости его разогревают подачей пара в рубашку железнодорожной цистерны и подачей острого пара вовнутрь цистерны.
Жидкий желтый фосфор из цистерны с помощью азота передавливается в приемные емкости с рубашками змеевикового типа.
Желтый фосфор в емкостях хранится в расплавленном состоянии под слоем воды.
По мере необходимости расплавленный фосфор из емкостей азотом передавливается в приемники фосфора, откуда периодически передавливается азотом в растворитель.
Абгазы из железнодорожной цистерны, приемных емкостей, промежуточных емкостей, емкости надфосфорной воды, приемников направляются в санитарную колонну с насадкой из колец Рашига (50х50), орошаемую водой.
Кислые стоки, содержащие фосфорную кислоту, из санитарной колонны выбрасываются в приямок сточных вод, а затем в минеральную канализацию.
Фосфор из приемника поступает в растворитель, где происходит его растворение в треххлористом фосфоре.
Из растворителя раствор фосфора в треххлористом фосфоре непрерывно подается в хлоратор. Избыток реакционной массы из хлоратора по линии перетока возвращается в растворитель.
Хлор из хлорного буфера поступает в хлоратор.
Хлорирование фосфора происходит при давлении не более 0, 03 МПа и температуре 76°C - 86°C, которые регулируют подачей оборотной воды в рубашку хлоратора и рубашку растворителя и расходом хлора на хлорирование.
Образующийся в хлораторе треххлористый фосфор испаряется за счет тепла реакции и в виде паров поступает в дистилляционную колонну с насадкой из колец Рашига (50х50). Часть паров треххлористого фосфора, поднимаясь по колонне, конденсируется и стекает обратно в хлоратор, смывая механически унесенный фосфор.
Несконденсировавшиеся пары треххлористого фосфора поступают в кожухотрубный дефлегматор оросительного типа, охлаждаемый оборотной водой. Конденсат поступает из дефлегматора в фазоразделитель. Часть жидкого треххлористого фосфора идет на орошение колонны, а другая отводится в промежуточный сборник готового продукта.
Перегонка треххлористого фосфора производится в перегонном кубе, представляющем собой вертикальный цилиндрический аппарат со сферическими днищем и сферической крышкой. Пары треххлористого фосфора из перегонного куба поступают в дистилляционную колонну с насадкой из колец Рашига (50х50), где часть их конденсируется и стекает обратно в перегонный куб.
Очищенные от примесей пары с температурой 76°C - 86°C конденсируются и охлаждаются в кожухотрубном дефлегматоре, орошаемом оборотной водой.
Сконденсировавшийся треххлористый фосфор из холодильника-конденсатора через фазоразделитель возвращается в растворитель или направляется в емкость готового продукта.
Конец отгонки треххлористого фосфора определяется по падению температуры паровой фазы. Затем остатки треххлористого фосфора разлагаются горячей водой, подаваемой вовнутрь аппарата по сифону и зачищают оборудование.
Отходы зачистки оборудования при производстве фосфорной кислоты и прочих фосфорных неорганических соединений выгружаются из аппарата на поддон, загружаются в бочки и вывозятся на полигон захоронения промышленных отходов.
Осадок, содержащий желтый фосфор, из реакторов хлорирования накапливается в емкостях хранения желтого фосфора в количестве не более 1 загрузки, затем возвращается в хлораторы на дохлорирование. После срабатывания желтого фосфора мехпримеси со стадии дохлорирования выгружаются и обрабатываются известняком. Отходы синтеза треххлористого фосфора, обработанные известняком, направляются на полигон захоронения промышленных отходов.
Абгазы после холодильника через фазоразделитель отводятся в нижнюю часть графитовых колонн с насадкой из фторопластовых колец (50х50), орошаемых оборотной водой. Сюда же поступают абгазы при разложении остатков треххлористого фосфора из перегонного куба.
Сточные воды из санитарных колонн сбрасываются в минеральную канализацию.
Технологическая схема производства приведена на рисунке 6.1.
Рисунок 6.1 - Принципиальная схема получения треххлористого фосфора
Описание технологического процесса приведено в таблице 6.2, перечень основного оборудования - в таблице 6.3.
|
Входной поток |
Подпроцесс |
Выходной поток |
Основное технологическое оборудование |
|
Фосфор Азот |
Прием, хранение и выдача желтого фосфора |
Фосфор Абгазы |
Емкости |
|
Хлор |
Прием хлора в хлорный буфер |
Хлор |
Хлорный буфер |
|
Фосфор Хлор Вода |
Растворение фосфора |
Раствор фосфора в треххлористом фосфоре |
Растворитель |
|
Раствор фосфора в треххлористом фосфоре |
Хлорирование фосфора |
Треххлористый фосфор Кубовый остаток Нерастворенный остаток с примесями желтого фосфора |
Хлоратор |
|
Нерастворенный осадок с примесями желтого фосфора |
Дохлорирование желтого фосфора |
Мехпримеси |
Хлоратор |
|
Кубовый остаток Вода |
Перегонка и разложение кубового остатка |
Треххлористый фосфор Абгазы Отходы зачистки оборудования Сточные воды |
Перегонный куб, дистилляционная колонна, холодильник-конденсатор, фазоразделитель |
|
Треххлористый фосфор |
Конденсация треххлористого фосфора |
Треххлористый фосфор на хранение Абгазы |
Дистилляционная колонна, фазоразделитель |
|
Треххлористый фосфор со стадии конденсации Треххлористый фосфор со стадии перегонки |
Хранение треххлористого фосфора |
Треххлористый фосфор потребителю Абгазы |
Емкости |
|
Абгазы Вода |
Очистка абгазов |
Сточные воды |
Санитарные колонны |
|
Раствор едкого натра Азот Хлор |
Нейтрализация хлора с хлорного буфера и коммуникаций |
Отработанный раствор щелочи |
- |
|
Известняк |
Возврат осадка содержащего желтый фосфор в производство до полного срабатывания желтого фосфора. После повторной выгрузки обрабатывается известняком |
Отходы синтеза треххлористого фосфора, обработанные известняком |
- |
|
Наименование оборудования |
Назначение оборудования |
Существенные характеристики технологического оборудования |
|
Емкости |
Прием, хранение сырья и продуктов |
- |
|
Хлорный буфер |
Прием хлора |
- |
|
Растворитель |
Растворение фосфора |
- |
|
Хлоратор |
Хлорирование фосфора |
- |
|
Перегонный куб |
Перегонка треххлористого фосфора |
Вертикальный цилиндрический аппарат со сферическими днищем и сферической крышкой |
|
Дистилляционные колонны |
- |
Насадка из колец Рашига 50х50 |
|
Холодильник-конденсатор |
Конденсация треххлористого фосфора |
- |
|
Санитарные колонны |
Очистка абгазов |
Насадка из фторопластовых колец Рашига 50х50 |
Нормы расходов материальных и энергетических ресурсов приведены в таблице 6.4.
|
Наименование ресурсов |
Единицы измерения |
Расход на 1 т продукции | |
|
Минимальный |
Максимальный | ||
|
Фосфор желтый (марка А, марка В) |
кг |
230 |
- |
|
Хлор |
кг |
802 |
- |
|
Известковое молоко |
кг |
71, 94 |
- |
|
Натр едкий (технический) |
кг |
5 |
- |
|
Электроэнергия |
кВт-ч |
52 |
62 |
|
Тепловая энергия |
Гкал |
0, 36 |
0, 46 |
|
Оборотная вода |
м3 |
105 |
135 |
|
Техническая вода (речная) |
м3 |
6 |
7 |
|
Воздух сжатый осушенный |
нм3 |
2, 4 |
- |
Выбросы в атмосферу при производстве треххлористого фосфора приведены в таблице 6.5.
|
Источники выброса |
Наименование |
Метод очистки, повторного использования |
Объем и (или) масса выбросов загрязняющих веществ после очистки в расчете на тонну 1 т продукции, кг/т | ||
|
Минимальное |
Максимальное |
Среднее | |||
|
Атмосферные трубы, вентиляционная шахта, дефлекторы |
Фосфорный ангидрид (дифосфорпентаоксид) |
Колонна насадочная с насадкой из колец Рашига (50х50), орошается оборотной водой |
0, 068078 |
0, 073518 |
0, 070737 |
|
Хлор |
0, 001345 |
0, 001379 |
0, 001363 | ||
|
Хлористый водород |
0, 004621 |
0, 005111 |
0, 004862 | ||
|
Фосфор трихлорид (фосфор треххлористый) |
0, 0019376 |
0, 0022899 |
0, 002114 | ||
|
Фосфорилхлорид (фосфора хлорокись) |
0, 0004812 |
0, 0005714 |
0, 000526 | ||
Сточные воды с санитарных колонн очистки абгазов, с промывки оборудования, со стадии перегонки и разложения треххлористого фосфора, с вакуум-насосов направляются на общезаводскую станцию усреднения и нейтрализации и далее передаются в сторонние организации для обезвреживания. Уровни сбросов приведены в таблице 6.6.
|
Источники сброса |
Наименование |
Направление сбросов (в водный объект, в системы канализации) |
Метод очистки, повторного использования |
Объем и (или) масса выбросов загрязняющих веществ после очистки в расчете на тонну 1 т продукции, кг/т | ||
|
Минимальное |
Максимальное |
Среднее | ||||
|
Санитарные колонны очистки абгазов, промывка оборудования, стадия перегонки и разложения треххлористого фосфора, вакуум-насосов |
Фосфаты (по фосфору) |
На общезаводскую станцию усреднения и нейтрализации |
- |
10, 98 |
12, 72 |
11, 85 |
|
Хлорид-анион (хлориды) |
- |
15, 00 |
19, 18 |
17, 09 | ||
Отходы зачистки оборудования при производстве фосфорной кислоты и прочих фосфорных неорганических соединений в количестве 0, 09 кг/т на 1 т продукции, загружаются в бочки и вывозятся на полигон захоронения промышленных отходов.
Отходы синтеза треххлористого фосфора, обработанные известняком в количестве 3, 59 кг на 1 т продукции, направляют на полигон промышленных отходов.
К перспективным направлениям можно отнести газофазный синтез треххлористого фосфора при температуре около 1800°C с последующей конденсацией и перегонкой.
Стронций азотнокислый (нитрат стронция, химическая формула Sr(NO3)2) выпускается промышленностью в виде кристаллического порошка белого цвета. Согласно [15] продукт должен иметь следующие показатели (см. таблицу 7.1).
|
Наименование показателя |
Норма |
|
Массовая доля азотнокислого стронция, %, не менее |
99, 3 |
|
Массовая доля кальция в пересчете на азотнокислый кальций, %, не более |
0, 08 |
|
Массовая доля хлоридов в пересчете на ион хлора, %, не более |
0, 005 |
|
Массовая доля тяжелых металлов, %, не более |
0, 01 |
|
Массовая доля железа, %, не более |
0, 005 |
|
Массовая доля влаги, %, не более |
0, 15 |
|
Массовая доля нерастворимых в воде веществ, %, не более |
0, 01 |
|
pH водного раствора |
5-5, 5 |
Стронций азотнокислый применяется в производстве катализаторов, в качестве компонента пиротехнических составов для сигнальных, осветительных и зажигательных ракет, при производстве твердооксидных топливных элементов.
Промышленный способ получения стронция азотнокислого - взаимодействие карбоната стронция и азотной кислоты. Технологическая схема производства приведена на рисунке 7.1.
Рисунок 7.1 - Принципиальная схема получения стронция азотнокислого
Технологический процесс получения стронция азотнокислого представляет собой синтез стронция азотнокислого из стронция углекислого в водном растворе азотной кислоты с последующей его кристаллизацией, разделением полученной суспензии и последующей сушкой конечного продукта.
В реактор с азотной кислотой при перемешивании и охлаждении реакционной массы через бункер дозируют порошок углекислого стронция. Полученную суспензию азотнокислого стронция отфильтровывают в центрифуге с механическим съемом слоя осадка. Отфильтрованный продукт промывают азотной кислотой в количестве 0, 5 массовых частей к массе промываемого продукта.
Из центрифуги кислый влажный продукт через промежуточный бункер трубным цепным конвейером передают в бункер-питатель для сушки. В бункере-питателе продукт подвергается сушке под вакуумом при высокой температуре при перемешивании мешалкой-ворошителем. При получении регламентированного показателя "массовая доля влаги" азотнокислый стронций охлаждают и выгружают с помощью шнека, входящего в конструкцию бункера-питателя.
Описание технологического процесса приведено в таблице 7.2, перечень основного оборудования - в таблице 7.3.
|
Входной поток |
Подпроцесс |
Выходной поток |
Основное технологическое оборудование |
|
Карбонат стронция, кислота азотная концентрированная |
Прием и подготовка сырья |
Карбонат стронция, кислота азотная концентрированная |
Бункер |
|
Карбонат стронция, кислота азотная концентрированная |
Синтез и выделение стронция азотнокислого |
Суспензия азотнокислого стронция |
Реактор |
|
Суспензия азотнокислого стронция Маточный раствор |
Фильтрование суспензии азотнокислого стронция |
Кислый стронций азотнокислый с влажностью 10% - 15% Маточный раствор |
Центрифуга |
|
Кислый стронций азотнокислый с влажностью 10% - 15% |
Сушка готового продукта |
Стронций азотнокислый с массовой долей влаги не более 0, 15% |
Конвейер, бункер-питатель |
|
Стронций азотнокислый с массовой долей влаги не более 0, 15% |
Упаковка, маркировка, транспортирование и хранение |
Товарный стронций азотнокислый |
Упаковочное оборудование |
|
Наименование оборудования |
Назначение оборудования |
Существенные характеристики технологического оборудования |
|
Реактор |
Синтез стронция азотнокислого |
Объем - 4 м3 |
|
Бункер |
Дозирование порошка углекислого стронция |
Объем - 0, 32 м3 Диаметр - 1000 мм Высота - 1090 мм |
|
Центрифуга |
Фильтрование суспензии азотнокислого стронция |
Диаметр - 300 мм Расход - 200 л/мин |
|
Бункер |
Подача кислого стронция азотнокислого на конвейер |
Объем - 0, 8 м3 Диаметр - 1206 мм Высота - 1200 мм |
|
Бункер-питатель |
Сушка готового продукта |
Расход - 436-1740 кг/ч |
Нормы расходов материальных и энергетических ресурсов приведены в таблице 7.4.
|
Наименование ресурсов |
Единица измерения |
Расход на 1 т продукции | |
|
Минимальный |
Максимальный | ||
|
Стронций углекислый |
кг |
770 |
- |
|
Кислота азотная |
кг |
660 |
- |
|
Вода дистиллированная |
кг |
1450 |
- |
|
Теплоэнергия |
Гкал |
1, 2 |
1, 2 |
|
Электроэнергия |
кВт/ч |
353 |
353 |
|
Сжатый воздух |
м3 |
450 |
450 |
|
Вода речная |
м3 |
10 |
10 |
Выбросы в атмосферу при производстве стронция азотнокислого приведены в таблице 7.5.
|
Источники выброса |
Наименование |
Метод очистки, повторного использования |
Объем и (или) масса выбросов загрязняющих веществ после очистки в расчете на тонну 1 т продукции, кг/т | ||
|
Минимальное |
Максимальное |
Среднее | |||
|
Абсорбционная башня |
Азота диоксид |
Абсорбционный, основан на поглощении оксидов азота водой |
- |
40 мг/м3 (0, 09161 г/сек или 0, 404 т/год) |
0, 000709 |
Возможные альтернативные способы получения азотнокислого стронция включают выделение осадка из азотнокислотной вытяжки, полученной при разложении фосфатного сырья [16], а также взаимодействие сульфата стронция с нитратом кальция с последующим выделением нитрата [17].
В соответствии со статьей 1 Федерального закона от 10 января 2002 г. N 7-ФЗ "Об охране окружающей среды" наилучшая доступная технология - технология производства продукции (товаров), выполнения работ, оказания услуг, определяемая на основе современных достижений науки и техники и наилучшего сочетания критериев достижения целей охраны окружающей среды при условии наличия технической возможности ее применениях.
Для понимания концепции НДТ в целом и направлений ее практического применения в России целесообразно привести перечень критериев, в соответствии с которыми следует оценивать, является ли данная технология наилучшей доступной. К числу таких критериев относятся:
- рациональное потребление сырья, материалов и воды (ресурсосбережение);
- обеспечение высокой энергоэффективности;
- применение малоотходных процессов;
- характер и масштаб негативного воздействия на окружающую среду и возможность снижения удельных значений эмиссий, связанных с процессом;
- использование в технологических процессах веществ, в наименьшей степени опасных для человека и окружающей среды, и отказ от особо опасных веществ;
- снижение вероятности аварий;
- возможность регенерации и повторного использования веществ, использующихся в технологических процессах;
- свидетельства предыдущего успешного применения в промышленных масштабах сопоставимых процессов, установок, методов управления;
- сроки ввода в эксплуатацию для новых и существующих установок;
- экономическая приемлемость для отрасли.
В последнее время при выявлении наилучших доступных технологий все большее внимание уделяется системам менеджмента. Так, предприятиям практически всех отраслей настоятельно рекомендовано разрабатывать и внедрять системы экологического менеджмента, а также системы энергетического менеджмента, позволяющие учесть приоритеты охраны окружающей среды и повышения энергоэффективности при планировании и осуществлении деятельности организации. Изменения, внесенные в Федеральный закон от 10 января 2002 г. N 7-ФЗ "Об охране окружающей среды", заложили основу для широкого практического применения в Российской Федерации наилучших доступных технологий и комплексных экологических разрешений. Для реализации возможностей, которые открываются в результате принятия этих актов, необходимо разработать широкий спектр нормативных документов, информационно-технических справочников, документов по стандартизации и пр. При этом целесообразно наиболее полно учесть отечественный и международный опыт, накопленный промышленными предприятиями и регулирующими органами.
В соответствии с Федеральным законом от 21 июля 2014 г. N 219-ФЗ "О внесении изменений в Федеральный закон "Об охране окружающей среды" и отдельные законодательные акты Российской Федерации" наилучшая доступная технология - технология производства продукции (товаров), выполнения работ, оказания услуг, определяемая на основе современных достижений науки и техники и наилучшего сочетания критериев достижения целей охраны окружающей среды при условии наличия технической возможности ее применения. При этом к наилучшим доступным технологиям могут быть отнесены как технологические процессы, оборудование, организационные и технические способы, так и другие способы, способствующие защите окружающей среды.
НДТ 1. Повышение экологической результативности (эффективности) путем внедрения и поддержания системы экологического менеджмента (СЭМ), соответствующей требованиям ГОСТ Р ИСО 14001* или ISO 14001*, или применение инструментов СЭМ.
──────────────────────────────
* Соответствие системы менеджмента указанным стандартам не означает ее обязательную сертификацию.
НДТ 2. Минимизация выброса путем применения интенсивного абсорбционного оборудования
НДТ 3. Использование "сухих" методов очистки отходящих газов от пыли, применение циклонов и рукавных фильтров
НДТ 4. Предотвращение или снижение неорганизованных выбросов загрязняющих веществ в воздух путем соблюдения требований технологических регламентов и режимов, а также надлежащего технического обслуживания оборудования
НДТ 5. Мониторинг выбросов маркерных загрязняющих веществ в воздух в соответствии с установленными требованиями
НДТ 6. Локальные системы аспирации от узлов пересыпок и транспортного оборудования
НДТ 7. Очистка нитрозного газа методами конденсации, промывки, каталитической очистки
НДТ 8. Технология концентрированной азотной кислоты с помощью водоотнимающего вещества нитрата магния
НДТ 9. Контроль, регулировка и автоматизация стадий технологического процесса, влияющих на образование и выделение загрязняющих веществ (соотношение реагентов, температура, кислотность и др.)
НДТ 10. Оптимизация процессов водопотребления и организация водооборотных систем
НДТ 11. Обеспечение надлежащей очистки сточных вод на собственных очистных сооружениях
НДТ 12. Сброс сточных вод в заводскую канализационную сеть с последующей очисткой на собственных центральных очистных сооружениях
НДТ 13. Оптимизация системы обращения с отходами в соответствии с установленными требованиями
НДТ 14. Использование в качестве сырья отработанных катализаторов, уловленной пыли, шламов от зачистки оборудования
НДТ 15. Учет методов повышения энергоэффективности, изложенных в ИТС 48
НДТ 16. Снижение потребления энергоресурсов (тепла или пара) путем использования вторичных энергоресурсов: тепла отходящих газов и низкопотенциального пара
НДТ 17. Переход на локальную систему обеспечения сжатым воздухом
НДТ 18. Внедрение частотных регуляторов (насосы, дробилки, мешалки, вентиляторы, барабаны и т.д.)
Технологические показатели НДТ приведены в таблице 9.1.
Технологические показатели НДТ представлены в таблице Б.1.
|
Продукт |
Технологический показатель |
Единица измерения |
Диапазон (значение) |
|
Для атмосферного воздуха
| |||
|
Азотная кислота концентрированная |
Азота диоксид |
кг/т |
0, 048 |
|
Трихлорсилан |
Тетрахлорсилан |
кг/т |
1, 370345 |
|
Тетрахлорсилан |
Трихлорсилан |
0, 561236 | |
|
Хлористый водород |
2, 9392 | ||
|
Цианид натрия |
Аммиак |
кг/т |
0, 082600 |
|
Азота диоксид |
0, 0445 | ||
|
Азота оксид |
0, 06113 | ||
|
Водород цианистый |
0, 018600 | ||
|
Хлорид фосфора (III) |
Фосфорный ангидрид (дифосфорпентаоксид) |
кг/т |
0, 073518 |
|
Фосфор трихлорид (фосфор треххлористый) |
0, 0022899 | ||
|
Фосфорилхлорид (фосфора хлорокись) |
0, 0005714 | ||
|
Стронций азотнокислый |
Азота диоксид |
кг/т |
0, 000709 |
|
Катализаторы
| |||
|
Алюмоникелевый катализатор |
Азота диоксид |
кг/т |
68, 265 |
|
Диалюминий триоксид (в пересчете на алюминий) |
70, 985 | ||
|
Алюмопалладиевый катализатор |
Азота диоксид |
кг/т |
113, 069 |
|
Диалюминий триоксид (в пересчете на алюминий) |
20, 343 | ||
|
Платино-рениевый катализатор на основе активного оксида алюминия |
Азота диоксид |
кг/т |
14, 662 |
|
Азота оксид |
60, 063 | ||
|
Никель-вольфрамовый катализатор |
Сероводород |
кг/т |
167, 395 |
|
Серы диоксид |
4736, 639 | ||
|
Сульфокатионитный катализатор |
Серная кислота |
кг/т |
0, 00081 |
|
Железокалиевый катализатор |
Железа оксид |
кг/т |
1, 23863 |
|
Дикалий карбонат |
0, 18693 | ||
|
Катализатор "серебро на пемзе" |
Азота диоксид |
кг/т |
416, 8 |
|
Аммиак |
24, 289 | ||
|
Катализатор "палладий на угле" |
Азота диоксид |
кг/т |
974, 0778 |
|
Углерода оксид |
298, 1057 | ||
|
Алюмоникелькобальтмолибденовый катализатор |
Азота диоксид |
кг/т |
27, 6022 |
|
Диалюминий триоксид (в пересчете на алюминий) |
8, 7972 | ||
|
Цинкхроммедный катализатор |
Азота диоксид |
кг/т |
70, 0541 |
|
Углерода оксид |
105, 6216 | ||
|
Цинк и его соединения |
29, 9459 | ||
|
Алюмоцинкхромовый катализатор |
Азота диоксид |
кг/т |
4, 0 |
|
Диалюминий триоксид (в пересчете на алюминий) |
7, 75 | ||
|
Цинк и его соединения |
13, 85 | ||
|
Цинкхромовый катализатор |
Азота диоксид |
кг/т |
15, 9167 |
|
Цинк и его соединения |
11, 9167 | ||
|
Железохромовый катализатор |
Азота диоксид |
кг/т |
4, 0605 |
|
Хром (Cr6+) |
25, 4707 | ||
|
Цеолитсодержащий катализатор |
Азота диоксид |
кг/т |
7, 3730 |
|
Диалюминий триоксид (в пересчете на алюминий) |
1, 2444 | ||
|
Для водных объектов
| |||
|
Азотная кислота концентрированная |
Нитрат-анион |
кг/т |
0, 595 |
|
Сульфат-анион (сульфаты) |
0, 585 | ||
|
Цианид натрия |
Цианид-анион |
кг/т |
0, 018767 |
|
Трихлорсилан Тетрахлорсилан |
Хлорид-анион (хлориды) |
кг/т |
48, 8 |
|
Хлорид фосфора (III) |
Фосфаты (по фосфору) |
кг/т |
12, 72 |
|
Хлорид-анион (хлориды) |
19, 18 | ||
|
Катализаторы
| |||
|
Алюмоникелевый катализатор |
Аммоний-ион |
кг/т |
3, 370 |
|
Нитрат-анион |
29, 240 | ||
|
Нитрит-анион |
1, 035 | ||
|
Алюмопалладиевый катализатор |
Аммоний-ион |
кг/т |
14, 713 |
|
Нитрат-анион |
340, 478 | ||
|
Нитрит-анион |
8, 900 | ||
|
Платино-рениевый катализатор на основе активного оксида алюминия |
Аммоний-ион |
кг/т |
0, 711 |
|
Нитрат-анион |
16, 609 | ||
|
Нитрит-анион |
0, 379 | ||
|
Никель-вольфрамовый катализатор |
Алюминий |
кг/т |
4, 496 |
|
Никель |
5, 652 | ||
|
Нитрат-анион |
281, 346 | ||
|
Сульфокатионитный катализатор |
ХПК |
кг/т |
1, 67 |
|
Катализатор "палладий на угле" |
Нитрат-анион |
кг/т |
413, 4264 |
|
Нитрит-анион |
40, 8774 | ||
|
Алюмоникелькобальтмолибденовый катализатор |
Аммоний-ион |
кг/т |
13, 1823 |
|
Нитрат-анион |
307, 5516 | ||
|
Нитрит-анион |
22, 6252 | ||
|
Цинкхроммедный катализатор |
Аммоний-ион |
кг/т |
18, 2703 |
|
Хром шестивалентный |
9, 5135 | ||
|
Алюмоцинкхромовый катализатор |
Хром шестивалентный |
кг/т |
0, 85 |
|
Цинкхромовый катализатор |
Хром шестивалентный |
кг/т |
0, 5833 |
|
Железохромовый катализатор |
Аммоний-ион |
кг/т |
15, 8730 |
|
Хром шестивалентный |
9, 2285 | ||
|
Цеолитсодержащий катализатор |
Аммоний-ион |
кг/т |
35, 2467 |
|
Нитрат-анион |
822, 3277 | ||
|
Нитрит-анион |
28, 9886 | ||
Одним из критериев определения НДТ является экономическая эффективность ее внедрения и эксплуатации.
Экономическая целесообразность является неотъемлемой составной частью концепции НДТ.
При этом углубленную оценку экономической целесообразности следует проводить только в тех случаях, когда существуют явные разногласия относительно того, какие именно НДТ могут быть внедрены в данной отрасли экономически эффективным образом.
При использовании методологии оценки соответствия НДТ критерий экономической целесообразности не является самодостаточным - необходимо учитывать и остальные описанные подходы в совокупности.
При этом детальный анализ необходимо проводить только в том случае, если существуют реальные основания полагать, что технология (или комбинация технологий) является чрезмерно дорогостоящей, чтобы считаться НДТ.
Внедрение НДТ, как правило, сопровождается рядом мероприятий, преследующих другие производственные цели, как то увеличение производительности установки и расширение ассортиментного ряда продукции, развитие инфраструктуры, социальные вопросы и др.
В этой связи на сегодняшний момент вычленить только капитальные и эксплуатационные затраты на реализацию НДТ крайне затруднительно, а зачастую просто невозможно.
Исходя из вышеизложенного, дать единую объективную экономическую оценку мероприятий, относящихся к НДТ, не представляется возможным, в связи с чем целесообразно лишь привести экономические показатели некоторых мероприятий, рассчитанных для условий конкретного предприятия. Особенно это относится к сфере распространения ИТС 33 "Производство специальных неорганических химикатов", где представлены преимущественно производства, внедрение НДТ на которых носит индивидуальный характер.
Приведенные данные могут быть использованы только как пример экономической оценки мероприятий, относящихся к НДТ, без возможности их распространения на другие предприятия отрасли.
В таблице 10.1 приведена ориентировочная стоимость внедрения некоторых НДТ.
|
Технологические мероприятия, объекты производства |
Капитальные затраты |
Эксплуатационные затраты (на единицу выпускаемой продукции) |
Обоснование экономического эффекта |
|
Внедрение частотных регуляторов в схеме управления электрооборудованием (насосы, дробилки, мешалки, вентиляторы, барабаны, транспортеры) |
Стоимость и затраты зависят от мощности электропривода |
Незначительные |
Снижение расхода электроэнергии, увеличение срока службы электрооборудования |
|
Техническое перевооружение систем аспирации (современный комплекс локальных фильтровальных агрегатов) |
7 млн руб. |
- |
Снижение энергопотребления, снижение эмиссий |
|
Система обеспыливания с 4 насадными обеспыливателями 100 м3/мин, система сжатого воздуха, ресивер, распределитель сжатого воздуха, 4 электромагнитных клапана |
222.842, 00 евро (без СМР) |
- |
Обеспыливающая установка сухого типа предназначена для установки в местах перегруза (с конвейера на конвейер, из бункера на конвейер и т.д.) и позволяет исключить пылеобразование |
Приложение А
(обязательное)
|
ОКПД 2 |
Наименование продукции по ОК 034-2014 (ОКПД) |
Наименование вида деятельности по ОКВЭД 2 |
ОКВЭД 2 |
|
Производство прочих основных неорганических химических веществ |
20.13 | ||
|
20.13.2 |
Элементы химические, не включенные в другие группировки; неорганические кислоты и соединения | ||
|
20.13.42.150 |
Нитраты (кроме калия) | ||
|
20.13.62 |
Цианиды, цианидоксиды и комплексные цианиды; фульминаты, цианаты и тиоцианаты; силикаты; бораты; пербораты; прочие соли неорганических кислот или пероксикислот | ||
|
Производство удобрений и азотных соединений |
20.15 | ||
|
Производство азотных кислот, сульфоазотных кислот, аммиака |
20.15.1 | ||
|
20.15.10.110 |
Кислота азотная | ||
|
Производство прочих химических продуктов, не включенных в другие группировки |
20.59 | ||
|
20.59.56.150 |
Катализаторы, не включенные в другие группировки |
Приложение Б
(обязательное)
технологических показателей
|
Продукт |
Технологический показатель |
Единица измерения |
Диапазон (значение) |
|
Для атмосферного воздуха
| |||
|
Азотная кислота концентрированная |
Азота диоксид |
кг/т |
0, 048 |
|
Трихлорсилан Тетрахлорсилан |
Тетрахлорсилан |
кг/т |
1, 370345 |
|
Трихлорсилан |
0, 561236 | ||
|
Хлористый водород |
2, 9392 | ||
|
Цианид натрия |
Аммиак |
кг/т |
0, 082600 |
|
Азота диоксид |
0, 0445 | ||
|
Азота оксид |
0, 06113 | ||
|
Водород цианистый |
0, 018600 | ||
|
Хлорид фосфора (III) |
Фосфорный ангидрид (дифосфорпентаоксид) |
кг/т |
0, 073518 |
|
Фосфор трихлорид (фосфор треххлористый) |
0, 0022899 | ||
|
Фосфорилхлорид (фосфора хлорокись) |
0, 0005714 | ||
|
Стронций азотнокислый |
Азота диоксид |
кг/т |
0, 000709 |
|
Катализаторы
| |||
|
Алюмоникелевый катализатор |
Азота диоксид |
кг/т |
68, 265 |
|
Диалюминий триоксид (в пересчете на алюминий) |
70, 985 | ||
|
Алюмопалладиевый катализатор |
Азота диоксид |
кг/т |
113, 069 |
|
Диалюминий триоксид (в пересчете на алюминий) |
20, 343 | ||
|
Платино-рениевый катализатор на основе активного оксида алюминия |
Азота диоксид |
кг/т |
14, 662 |
|
Азота оксид |
60, 063 | ||
|
Никель-вольфрамовый катализатор |
Сероводород |
кг/т |
167, 395 |
|
Серы диоксид |
4736, 639 | ||
|
Сульфокатионитный катализатор |
Серная кислота |
кг/т |
0, 00081 |
|
Железокалиевый катализатор |
Железа оксид |
кг/т |
1, 23863 |
|
Дикалий карбонат |
0, 18693 | ||
|
Катализатор "серебро на пемзе" |
Азота диоксид |
кг/т |
416, 8 |
|
Аммиак |
24, 289 | ||
|
Катализатор "палладий на угле" |
Азота диоксид |
кг/т |
974, 0778 |
|
Углерода оксид |
298, 1057 | ||
|
Алюмоникелькобальтмолибденовый катализатор |
Азота диоксид |
кг/т |
27, 6022 |
|
Диалюминий триоксид (в пересчете на алюминий) |
8, 7972 | ||
|
Цинкхроммедный катализатор |
Азота диоксид |
кг/т |
70, 0541 |
|
Углерода оксид |
105, 6216 | ||
|
Цинк и его соединения |
29, 9459 | ||
|
Алюмоцинкхромовый катализатор |
Азота диоксид |
кг/т |
4, 0 |
|
Диалюминий триоксид (в пересчете на алюминий) |
7, 75 | ||
|
Цинк и его соединения |
13, 85 | ||
|
Цинкхромовый катализатор |
Азота диоксид |
кг/т |
15, 9167 |
|
Цинк и его соединения |
11, 9167 | ||
|
Железохромовый катализатор |
Азота диоксид |
кг/т |
4, 0605 |
|
Хром (Cr6+) |
25, 4707 | ||
|
Цеолитсодержащий катализатор |
Азота диоксид |
кг/т |
7, 3730 |
|
Диалюминий триоксид (в пересчете на алюминий) |
1, 2444 | ||
|
Для водных объектов
| |||
|
Азотная кислота концентрированная |
Нитрат-анион |
кг/т |
0, 595 |
|
Сульфат-анион (сульфаты) |
0, 585 | ||
|
Цианид натрия |
Цианид-анион |
кг/т |
0, 018767 |
|
Трихлорсилан Тетрахлорсилан |
Хлорид-анион (хлориды) |
кг/т |
48, 8 |
|
Хлорид фосфора (III) |
Фосфаты (по фосфору) |
кг/т |
12, 72 |
|
Хлорид-анион (хлориды) |
19, 18 | ||
|
Катализаторы
| |||
|
Алюмоникелевый катализатор |
Аммоний-ион |
кг/т |
3, 370 |
|
Нитрат-анион |
29, 240 | ||
|
Нитрит-анион |
1, 035 | ||
|
Алюмопалладиевый катализатор |
Аммоний-ион |
кг/т |
14, 713 |
|
Нитрат-анион |
340, 478 | ||
|
Нитрит-анион |
8, 900 | ||
|
Платино-рениевый катализатор на основе активного оксида алюминия |
Аммоний-ион |
кг/т |
0, 711 |
|
Нитрат-анион |
16, 609 | ||
|
Нитрит-анион |
0, 379 | ||
|
Никель-вольфрамовый катализатор |
Алюминий |
кг/т |
4, 496 |
|
Никель |
5, 652 | ||
|
Нитрат-анион |
281, 346 | ||
|
Сульфокатионитный катализатор |
ХПК |
кг/т |
1, 67 |
|
Катализатор "палладий на угле" |
Нитрат-анион |
кг/т |
413, 4264 |
|
Нитрит-анион |
40, 8774 | ||
|
Алюмоникелькобальтмолибденовый катализатор |
Аммоний-ион |
кг/т |
13, 1823 |
|
Нитрат-анион |
307, 5516 | ||
|
Нитрит-анион |
22, 6252 | ||
|
Цинкхроммедный катализатор |
Аммоний-ион |
кг/т |
18, 2703 |
|
Хром шестивалентный |
9, 5135 | ||
|
Алюмоцинкхромовый катализатор |
Хром шестивалентный |
кг/т |
0, 85 |
|
Цинкхромовый катализатор |
Хром шестивалентный |
кг/т |
0, 5833 |
|
Железохромовый катализатор |
Аммоний-ион |
кг/т |
15, 8730 |
|
Хром шестивалентный |
9, 2285 | ||
|
Цеолитсодержащий катализатор |
Аммоний-ион |
кг/т |
35, 2467 |
|
Нитрат-анион |
822, 3277 | ||
|
Нитрит-анион |
28, 9886 | ||
Приложение В
(обязательное)
маркерных веществ
|
Продукт производства |
Маркерные вещества | |
|
в выбросах |
в сбросах | |
|
Азотная кислота концентрированная |
Азота диоксид |
Нитрат-анион Сульфат-анион (сульфаты) |
|
Цианид натрия |
Аммиак Азота диоксид Азота оксид Водород цианистый |
Цианид-анион |
|
Трихлорсилан и тетрахлорсилан |
Тетрахлорсилан Трихлорсилан Хлористый водород |
Хлорид-анион (хлориды) |
|
Хлорид фосфора (III) |
Фосфорный ангидрид (дифосфорпентаоксид) Фосфор трихлорид (фосфор треххлористый) Фосфорилхлорид (фосфора хлорокись) |
Фосфаты (по фосфору) Хлорид-анион (хлориды) |
|
Стронций азотнокислый |
Азота диоксид |
- |
|
Катализаторы
| ||
|
Алюмоникелевый катализатор |
Азота диоксид Диалюминий триоксид (в пересчете на алюминий) |
Аммоний-ион Нитрат-анион Нитрит-анион |
|
Алюмопалладиевый катализатор |
Азота диоксид Диалюминий триоксид (в пересчете на алюминий) |
Аммоний-ион Нитрат-анион Нитрит-анион |
|
Платино-рениевый катализатор на основе активного оксида алюминия |
Азота диоксид Азота оксид |
Аммоний-ион Нитрат-анион Нитрит-анион |
|
Никель-вольфрамовый катализатор |
Сероводород Серы диоксид |
Алюминий Никель Нитрат-анион |
|
Сульфокатионитный катализатор |
Серная кислота |
ХПК |
|
Железокалиевый катализатор |
Железа оксид Дикалий карбонат |
- |
|
Катализатор "серебро на пемзе" |
Азота диоксид Аммиак |
- |
|
Катализатор "палладий на угле" |
Азота диоксид Углерода оксид |
Нитрат-анион Нитрит-анион |
|
Алюмоникелькобальтмолибденовый катализатор |
Азота диоксид Диалюминий триоксид (в пересчете на алюминий) |
Аммоний-ион Нитрат-анион Нитрит-анион |
|
Цинкхроммедный катализатор |
Азота диоксид Углерода оксид Цинк и его соединения |
Аммоний-ион Хром шестивалентный |
|
Алюмоцинкхромовый катализатор |
Азота диоксид Диалюминий триоксид (в пересчете на алюминий) Цинк и его соединения |
Хром шестивалентный |
|
Цинкхромовый катализатор |
Азота диоксид Цинк и его соединения |
Хром шестивалентный |
|
Железохромовый катализатор |
Азота диоксид Хром (Cr6+) |
Аммоний-ион Хром шестивалентный |
|
Цеолитсодержащий катализатор |
Азота диоксид Диалюминий триоксид (в пересчете на алюминий) |
Аммоний-ион Нитрат-анион Нитрит-анион |
Приложение Г
(обязательное)
|
N |
Наименование НДТ |
|
НДТ 1 |
Повышение экологической результативности (эффективности) путем внедрения и поддержания системы экологического менеджмента (СЭМ), соответствующей требованиям ГОСТ Р ИСО 14001** или ISO 14001**, или применение инструментов СЭМ |
|
НДТ 2 |
Минимизация выброса путем применения интенсивного абсорбционного оборудования |
|
НДТ 3 |
Использование "сухих" методов очистки отходящих газов от пыли, применение циклонов и рукавных фильтров |
|
НДТ 4 |
Предотвращение или снижение неорганизованных выбросов загрязняющих веществ в воздух путем соблюдения требований технологических регламентов и режимов, а также надлежащего технического обслуживания оборудования |
|
НДТ 5 |
Мониторинг выбросов маркерных загрязняющих веществ в воздух в соответствии с установленными требованиями |
|
НДТ 6 |
Локальные системы аспирации от узлов пересыпок и транспортного оборудования |
|
НДТ 7 |
Очистка нитрозного газа методами конденсации, промывки, каталитической очистки |
|
НДТ 8 |
Технология концентрированной азотной кислоты с помощью водоотнимающего вещества - нитрата магния |
|
НДТ 9 |
Контроль, регулировка и автоматизация стадий технологического процесса, влияющих на образование и выделение загрязняющих веществ (соотношение реагентов, температура, кислотность и др.) |
|
НДТ 10 |
Оптимизация процессов водопотребления и организация водооборотных систем |
|
НДТ 11 |
Обеспечение надлежащей очистки сточных вод на собственных очистных сооружениях |
|
НДТ 12 |
Сброс сточных вод в заводскую канализационную сеть с последующей очисткой на собственных центральных очистных сооружениях |
|
НДТ 13 |
Оптимизация системы обращения с отходами в соответствии с установленными требованиями |
|
НДТ 14 |
Использование в качестве сырья отработанных катализаторов, уловленной пыли, шламов от зачистки оборудования |
|
НДТ 15 |
Учет методов повышения энергоэффективности, изложенных в ИТС 48 |
|
НДТ 16 |
Снижение потребления энергоресурсов (тепла или пара) путем использования вторичных энергоресурсов: тепла отходящих газов и низкопотенциального пара |
|
НДТ 17 |
Переход на локальную систему обеспечения сжатым воздухом |
|
НДТ 18 |
Внедрение частотных регуляторов (насосы, дробилки, мешалки, вентиляторы, барабаны и т.д.) |
** Соответствие системы менеджмента указанным стандартам не означает ее обязательную сертификацию.
Приложение Д
(обязательное)
Промышленность по производству неорганических химических веществ характеризуется высоким энергопотреблением. Использование энергоемких процессов разделения и концентрирования (ректификация, перегонка, упарка), сушки и прокалки, а также малые объемы производства приводят к значительным удельным расходам энергоносителей.
Основными направлениями развития отрасли являются снижение расходных коэффициентов сырья и энергоресурсов, в том числе снижение потребления электроэнергии и использование вторичных энергоресурсов.
Удельные расходы используемого сырья, основных материалов и энергоресурсов приведены в соответствующих разделах справочника НДТ.
|
Наименование НДТ |
|
НДТ 15. Учет методов повышения энергоэффективности, изложенных в ИТС 48 |
|
НДТ 16. Снижение потребления энергоресурсов (тепла или пара) путем использования вторичных энергоресурсов: тепла отходящих газов и низкопотенциального пара |
|
НДТ 17. Переход на локальную систему обеспечения сжатым воздухом |
|
НДТ 18. Внедрение частотных регуляторов (насосы, дробилки, мешалки, вентиляторы, барабаны и т.д.) |
Библиография
[1] ТУ 2151-012-47773778-2009 (с изм. 1, 2) Натрий цианистый технический брикетированный. Технические условия.
[2] ГОСТ 8465-79 Калий цианистый технический. Технические условия.
[3] ГОСТ 8464-79 Натрий цианистый технический. Технические условия.
[4] Патент EP 0600211. Process for the preparation of solid sodium cyanide.
[5] Патент EP 0857689. Process for the preparation of alkali or alkalineearth metal cyanide granulates and the obtained high purity alkali metal cyanide granulates.
[6] Патент РФ 2107660. Грануляты цианидов щелочных металлов и способ их получения.
[7] Заявка WO/2009/111828A1. Method, apparatus and system for manufacture of a cyanide.
[8] Патент EP 0600211 Process for the preparation of solid sodium cyanide.
[9] ТУ 2437-443-05763441-2004 Трихлорсилан.
[10] ТУ 2152-420-05763441-2003 Кремния тетрахлорид.
[11] Патент РФ 2228294. Способ получения тетрахлорсилана.
[12] Патент РФ 2450969. Способ производства тетрахлорсилана.
[13] Хаджиев С.Н. Наногетерогенный катализ: определение, состояние и перспективы исследований//Наногетерогенный катализ. - 2016. - N 1. - С. 3-18.
[14] ТУ 2152-380-05763441-2002 Фосфор треххлористый.
[15] ГОСТ 2820-73 Стронций азотнокислый. Технические условия
[16] Патент РФ 2024434. Способ выделения осадка нитрата стронция из азотнокислой вытяжки.
[17] Патент US 4337233. Preparation of strontium nitrate from celestite and calcium nitrate.


